Многогранные опоры ЛЭП в Якутске – страница 5

Качественный расчёт
Полный спектр услуг
Сертифицированная продукция
Оставить заявку
Сортировать:
Нет
Нет
По наименованию (А-Я)
По наименованию (Я-А)
По популярности (возрастание)
По популярности (убывание)
Фильтр по параметрам:
В наличии
Тип: Концевая опора
Высота стойки, мм: 9000
Профиль стойки, мм: 146х8
Цена по запросу
Array
(
    [ID] => 20124
    [~ID] => 20124
    [IBLOCK_ID] => 2
    [~IBLOCK_ID] => 2
    [CODE] => kt10-1-r2mt
    [~CODE] => kt10-1-r2mt
    [XML_ID] => 20124
    [~XML_ID] => 20124
    [NAME] => Концевая опора Кт10-1-Р2Мт
    [~NAME] => Концевая опора Кт10-1-Р2Мт
    [ACTIVE] => Y
    [~ACTIVE] => Y
    [DATE_ACTIVE_FROM] => 
    [~DATE_ACTIVE_FROM] => 
    [DATE_ACTIVE_TO] => 
    [~DATE_ACTIVE_TO] => 
    [SORT] => 22
    [~SORT] => 22
    [PREVIEW_TEXT] => 
    [~PREVIEW_TEXT] => 
    [PREVIEW_TEXT_TYPE] => text
    [~PREVIEW_TEXT_TYPE] => text
    [DETAIL_TEXT] => 

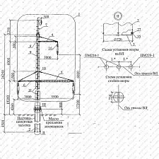
Концевая опора Кт10-1-Р2Мт — металлическая трубчатая анкерная опора, предназначенная для воздушных линий электропередачи напряжением 6–10 кВ. Применяется в точках окончания линии, анкерного закрепления проводов, на вводах в подстанции и распределительные пункты. Конструкция рассчитана на восприятие продольных усилий тяжения и обеспечивает устойчивость ВЛ в расчётных ветровых и гололёдных районах.

Изделие относится к линейке опор ВЛ 6–10 кВ из бурильных и отработанных труб и используется при строительстве и реконструкции распределительных сетей.

Технические характеристики

  • Тип: концевая опора.
  • Класс линии: ВЛ 6–10 кВ.
  • Высота стойки: 9000 мм.
  • Профиль стойки: 146 × 8 мм.
  • Длина траверсы: 1930 мм.
  • Профиль траверсы: 146 × 8 мм.

Подкос:

  • Высота — 8500 мм.
  • Профиль — 146 × 8 мм.

Покрытие:

  • горячее цинкование;
  • порошковое / полимерное окрашивание.

Срок службы: до 30 лет

Конструкция и материалы

Опора выполнена в виде пространственной трубчатой металлоконструкции с подкосом, повышающим жёсткость и устойчивость при работе на тяжение.

Материалы изготовления:

  • сталь 09Г2С;
  • трубы обсадные и электросварные
    (возможно изготовление из материалов согласно Арх. № 4.0639).

Сталь 09Г2С обладает высокой прочностью, хорошей свариваемостью и устойчивостью к низким температурам, что обеспечивает надёжную эксплуатацию в климатических условиях РФ.

Антикоррозионная защита

Для защиты от коррозии применяются:

  • горячее цинкование по ГОСТ 9.307;
  • порошковое или полимерное окрашивание по требованию заказчика.

Такое покрытие обеспечивает длительную эксплуатацию на открытом воздухе и в промышленной среде.

Комплектация

Стандартная поставка включает:

  • стойку опоры;
  • траверсу;
  • подкос;
  • крепёжные элементы;
  • защитное покрытие.

По запросу возможно изготовление по индивидуальной КД и окраска по RAL.

Монтаж и эксплуатация

Монтаж выполняется по проектной документации ВЛ с соблюдением требований ПУЭ и профильных СП.

Основные требования:

  • устройство фундамента по расчёту;
  • контроль вертикальности установки;
  • корректный монтаж траверсы и подкоса;
  • соблюдение расчётных усилий натяжения.

В процессе эксплуатации рекомендуется периодический осмотр покрытия и соединений.

Область применения

Опора Кт10-1-Р2Мт применяется:

  • в распределительных сетях 6–10 кВ;
  • в городской и сельской энергетике;
  • на промышленных объектах;
  • при новом строительстве и реконструкции ВЛ.

Конкретные нагрузки и условия эксплуатации определяются проектом линии.

Нормативные документы

Проектирование и изготовление выполняются с учётом действующих нормативов РФ.

Расчёт и конструкции:

  • СП 16.13330 «Стальные конструкции».
  • СП 20.13330 «Нагрузки и воздействия».
  • СП 22.13330 «Основания и фундаменты».

Материалы и покрытия:

  • ГОСТ 19281 — сталь 09Г2С.
  • ГОСТ 9.307 — горячее цинкование.
  • ГОСТ 8732, 8734 — стальные трубы.

Эксплуатация ВЛ:

  • ПУЭ (7-е издание).
  • СО 153-34.20.121-2006.
  • РД 34.20.504-94.
[~DETAIL_TEXT] =>

Концевая опора Кт10-1-Р2Мт — металлическая трубчатая анкерная опора, предназначенная для воздушных линий электропередачи напряжением 6–10 кВ. Применяется в точках окончания линии, анкерного закрепления проводов, на вводах в подстанции и распределительные пункты. Конструкция рассчитана на восприятие продольных усилий тяжения и обеспечивает устойчивость ВЛ в расчётных ветровых и гололёдных районах.

Изделие относится к линейке опор ВЛ 6–10 кВ из бурильных и отработанных труб и используется при строительстве и реконструкции распределительных сетей.

Технические характеристики

  • Тип: концевая опора.
  • Класс линии: ВЛ 6–10 кВ.
  • Высота стойки: 9000 мм.
  • Профиль стойки: 146 × 8 мм.
  • Длина траверсы: 1930 мм.
  • Профиль траверсы: 146 × 8 мм.

Подкос:

  • Высота — 8500 мм.
  • Профиль — 146 × 8 мм.

Покрытие:

  • горячее цинкование;
  • порошковое / полимерное окрашивание.

Срок службы: до 30 лет

Конструкция и материалы

Опора выполнена в виде пространственной трубчатой металлоконструкции с подкосом, повышающим жёсткость и устойчивость при работе на тяжение.

Материалы изготовления:

  • сталь 09Г2С;
  • трубы обсадные и электросварные
    (возможно изготовление из материалов согласно Арх. № 4.0639).

Сталь 09Г2С обладает высокой прочностью, хорошей свариваемостью и устойчивостью к низким температурам, что обеспечивает надёжную эксплуатацию в климатических условиях РФ.

Антикоррозионная защита

Для защиты от коррозии применяются:

  • горячее цинкование по ГОСТ 9.307;
  • порошковое или полимерное окрашивание по требованию заказчика.

Такое покрытие обеспечивает длительную эксплуатацию на открытом воздухе и в промышленной среде.

Комплектация

Стандартная поставка включает:

  • стойку опоры;
  • траверсу;
  • подкос;
  • крепёжные элементы;
  • защитное покрытие.

По запросу возможно изготовление по индивидуальной КД и окраска по RAL.

Монтаж и эксплуатация

Монтаж выполняется по проектной документации ВЛ с соблюдением требований ПУЭ и профильных СП.

Основные требования:

  • устройство фундамента по расчёту;
  • контроль вертикальности установки;
  • корректный монтаж траверсы и подкоса;
  • соблюдение расчётных усилий натяжения.

В процессе эксплуатации рекомендуется периодический осмотр покрытия и соединений.

Область применения

Опора Кт10-1-Р2Мт применяется:

  • в распределительных сетях 6–10 кВ;
  • в городской и сельской энергетике;
  • на промышленных объектах;
  • при новом строительстве и реконструкции ВЛ.

Конкретные нагрузки и условия эксплуатации определяются проектом линии.

Нормативные документы

Проектирование и изготовление выполняются с учётом действующих нормативов РФ.

Расчёт и конструкции:

  • СП 16.13330 «Стальные конструкции».
  • СП 20.13330 «Нагрузки и воздействия».
  • СП 22.13330 «Основания и фундаменты».

Материалы и покрытия:

  • ГОСТ 19281 — сталь 09Г2С.
  • ГОСТ 9.307 — горячее цинкование.
  • ГОСТ 8732, 8734 — стальные трубы.

Эксплуатация ВЛ:

  • ПУЭ (7-е издание).
  • СО 153-34.20.121-2006.
  • РД 34.20.504-94.
[DETAIL_TEXT_TYPE] => html [~DETAIL_TEXT_TYPE] => html [DATE_CREATE] => 26.01.2026 13:04:41 [~DATE_CREATE] => 26.01.2026 13:04:41 [CREATED_BY] => 1 [~CREATED_BY] => 1 [TAGS] => [~TAGS] => [TIMESTAMP_X] => 23.03.2026 10:36:08 [~TIMESTAMP_X] => 23.03.2026 10:36:08 [MODIFIED_BY] => 1 [~MODIFIED_BY] => 1 [IBLOCK_SECTION_ID] => 2951 [~IBLOCK_SECTION_ID] => 4506 [DETAIL_PAGE_URL] => /product/kt10-1-r2mt/ [~DETAIL_PAGE_URL] => /product/kt10-1-r2mt/ [DETAIL_PICTURE] => [~DETAIL_PICTURE] => [PREVIEW_PICTURE] => Array ( [ID] => 55593 [TIMESTAMP_X] => 23.03.2026 10:36:08 [MODULE_ID] => iblock [HEIGHT] => 1200 [WIDTH] => 1200 [FILE_SIZE] => 102720 [CONTENT_TYPE] => image/webp [SUBDIR] => iblock/d9c/6nfpwqye1nf8zpr4909phvyp47pu3nju [FILE_NAME] => 2.webp [ORIGINAL_NAME] => 2.webp [DESCRIPTION] => [HANDLER_ID] => [EXTERNAL_ID] => a86233a33338931bb3a64f3528a7056f [VERSION_ORIGINAL_ID] => [META] => [SRC] => /upload/iblock/d9c/6nfpwqye1nf8zpr4909phvyp47pu3nju/2.webp [UNSAFE_SRC] => /upload/iblock/d9c/6nfpwqye1nf8zpr4909phvyp47pu3nju/2.webp [SAFE_SRC] => /upload/iblock/d9c/6nfpwqye1nf8zpr4909phvyp47pu3nju/2.webp [ALT] => Концевая опора Кт10-1-Р2Мт [TITLE] => Концевая опора Кт10-1-Р2Мт ) [~PREVIEW_PICTURE] => 55593 [LANG_DIR] => / [~LANG_DIR] => / [EXTERNAL_ID] => 20124 [~EXTERNAL_ID] => 20124 [IBLOCK_TYPE_ID] => catalog [~IBLOCK_TYPE_ID] => catalog [IBLOCK_CODE] => metalstructures [~IBLOCK_CODE] => metalstructures [IBLOCK_EXTERNAL_ID] => clothes [~IBLOCK_EXTERNAL_ID] => clothes [LID] => s1 [~LID] => s1 [IPROPERTY_VALUES] => Array ( [ELEMENT_DETAIL_PICTURE_FILE_NAME] => [ELEMENT_PREVIEW_PICTURE_FILE_NAME] => [SECTION_DETAIL_PICTURE_FILE_NAME] => [SECTION_PICTURE_FILE_NAME] => [ELEMENT_META_TITLE] => Концевая опора Кт10-1-Р2Мт в {{rp}} [SECTION_PAGE_TITLE] => Концевая опора Кт10-1-Р2Мт [ELEMENT_PAGE_TITLE] => Концевая опора Кт10-1-Р2Мт [SECTION_META_TITLE] => Многогранные опоры ЛЭП купить в {{rp}} на сайте производителя НПО Легион [SECTION_META_DESCRIPTION] => Производство многогранных опор ЛЭП линии электропередач. Купите напрямую у производителя в {{rp}}. Собственное производство. Наличие товара на складе. Звоните ☎ {{subdomain_tel}} [SECTION_META_KEYWORDS] => опоры ЛЭП многогранные металлические производство купить гранённые линии электропередач ) [PRODUCT] => Array ( [TYPE] => 1 [AVAILABLE] => Y [BUNDLE] => N [QUANTITY] => 0 [QUANTITY_TRACE] => N [CAN_BUY_ZERO] => Y [MEASURE] => 5 [SUBSCRIBE] => Y [VAT_ID] => 0 [VAT_RATE] => 0 [VAT_INCLUDED] => N [WEIGHT] => 0 [WIDTH] => 0 [LENGTH] => 0 [HEIGHT] => 0 [PAYMENT_TYPE] => S [RECUR_SCHEME_TYPE] => D [RECUR_SCHEME_LENGTH] => 0 [TRIAL_PRICE_ID] => 0 [USE_OFFERS] => ) [~CATALOG_TYPE] => 1 [CATALOG_TYPE] => 1 [~CATALOG_QUANTITY] => 0 [CATALOG_QUANTITY] => 0 [~CATALOG_QUANTITY_TRACE] => N [CATALOG_QUANTITY_TRACE] => N [~CATALOG_CAN_BUY_ZERO] => Y [CATALOG_CAN_BUY_ZERO] => Y [~CATALOG_SUBSCRIBE] => Y [CATALOG_SUBSCRIBE] => Y [PROPERTIES] => Array ( [ITEM_DELIVERY] => Array ( [ID] => 20 [IBLOCK_ID] => 2 [NAME] => Доставка [ACTIVE] => Y [SORT] => 1 [CODE] => ITEM_DELIVERY [DEFAULT_VALUE] => [PROPERTY_TYPE] => L [ROW_COUNT] => 1 [COL_COUNT] => 30 [LIST_TYPE] => L [MULTIPLE] => N [XML_ID] => 20 [FILE_TYPE] => [MULTIPLE_CNT] => 5 [LINK_IBLOCK_ID] => 0 [WITH_DESCRIPTION] => N [SEARCHABLE] => N [FILTRABLE] => N [IS_REQUIRED] => Y [VERSION] => 1 [USER_TYPE] => [USER_TYPE_SETTINGS] => Array ( ) [HINT] => [~NAME] => Доставка [~DEFAULT_VALUE] => [VALUE_ENUM] => По России и СНГ [VALUE_XML_ID] => ru-sng [VALUE_SORT] => 1 [VALUE] => По России и СНГ [PROPERTY_VALUE_ID] => 6841301 [VALUE_ENUM_ID] => 7 [DESCRIPTION] => [~VALUE] => По России и СНГ [~DESCRIPTION] => ) [ITEM_PAYMENT] => Array ( [ID] => 21 [IBLOCK_ID] => 2 [NAME] => Оплата [ACTIVE] => Y [SORT] => 2 [CODE] => ITEM_PAYMENT [DEFAULT_VALUE] => [PROPERTY_TYPE] => L [ROW_COUNT] => 1 [COL_COUNT] => 30 [LIST_TYPE] => L [MULTIPLE] => N [XML_ID] => 21 [FILE_TYPE] => [MULTIPLE_CNT] => 5 [LINK_IBLOCK_ID] => 0 [WITH_DESCRIPTION] => N [SEARCHABLE] => N [FILTRABLE] => N [IS_REQUIRED] => Y [VERSION] => 1 [USER_TYPE] => [USER_TYPE_SETTINGS] => Array ( ) [HINT] => [~NAME] => Оплата [~DEFAULT_VALUE] => [VALUE_ENUM] => Безналичный расчет [VALUE_XML_ID] => payment-bank [VALUE_SORT] => 1 [VALUE] => Безналичный расчет [PROPERTY_VALUE_ID] => 6841302 [VALUE_ENUM_ID] => 8 [DESCRIPTION] => [~VALUE] => Безналичный расчет [~DESCRIPTION] => ) [ITEM_PRICE] => Array ( [ID] => 22 [IBLOCK_ID] => 2 [NAME] => Цена [ACTIVE] => Y [SORT] => 3 [CODE] => ITEM_PRICE [DEFAULT_VALUE] => [PROPERTY_TYPE] => L [ROW_COUNT] => 1 [COL_COUNT] => 30 [LIST_TYPE] => L [MULTIPLE] => N [XML_ID] => 22 [FILE_TYPE] => [MULTIPLE_CNT] => 5 [LINK_IBLOCK_ID] => 0 [WITH_DESCRIPTION] => N [SEARCHABLE] => N [FILTRABLE] => N [IS_REQUIRED] => Y [VERSION] => 1 [USER_TYPE] => [USER_TYPE_SETTINGS] => Array ( ) [HINT] => [~NAME] => Цена [~DEFAULT_VALUE] => [VALUE_ENUM] => По запросу [VALUE_XML_ID] => on-request [VALUE_SORT] => 1 [VALUE] => По запросу [PROPERTY_VALUE_ID] => 6841303 [VALUE_ENUM_ID] => 9 [DESCRIPTION] => [~VALUE] => По запросу [~DESCRIPTION] => ) [ITEM_IMAGES] => Array ( [ID] => 23 [IBLOCK_ID] => 2 [NAME] => Изображения [ACTIVE] => Y [SORT] => 4 [CODE] => ITEM_IMAGES [DEFAULT_VALUE] => [PROPERTY_TYPE] => F [ROW_COUNT] => 1 [COL_COUNT] => 30 [LIST_TYPE] => L [MULTIPLE] => Y [XML_ID] => 23 [FILE_TYPE] => [MULTIPLE_CNT] => 5 [LINK_IBLOCK_ID] => 0 [WITH_DESCRIPTION] => N [SEARCHABLE] => N [FILTRABLE] => N [IS_REQUIRED] => N [VERSION] => 1 [USER_TYPE] => [USER_TYPE_SETTINGS] => Array ( ) [HINT] => [~NAME] => Изображения [~DEFAULT_VALUE] => [VALUE_ENUM] => [VALUE_XML_ID] => [VALUE_SORT] => [VALUE] => Array ( [0] => 55594 [1] => 55595 [2] => 55596 [3] => 55597 [4] => 55598 ) [PROPERTY_VALUE_ID] => Array ( [0] => 6830190 [1] => 6830191 [2] => 6830192 [3] => 6830193 [4] => 6830194 ) [DESCRIPTION] => Array ( [0] => [1] => [2] => [3] => [4] => ) [~VALUE] => Array ( [0] => 55594 [1] => 55595 [2] => 55596 [3] => 55597 [4] => 55598 ) [~DESCRIPTION] => Array ( [0] => [1] => [2] => [3] => [4] => ) ) [ITEM_PROPERTIES] => Array ( [ID] => 24 [IBLOCK_ID] => 2 [NAME] => Свойства [ACTIVE] => Y [SORT] => 5 [CODE] => ITEM_PROPERTIES [DEFAULT_VALUE] => [PROPERTY_TYPE] => E [ROW_COUNT] => 1 [COL_COUNT] => 30 [LIST_TYPE] => L [MULTIPLE] => Y [XML_ID] => 24 [FILE_TYPE] => [MULTIPLE_CNT] => 1 [LINK_IBLOCK_ID] => 3 [WITH_DESCRIPTION] => N [SEARCHABLE] => N [FILTRABLE] => N [IS_REQUIRED] => N [VERSION] => 1 [USER_TYPE] => [USER_TYPE_SETTINGS] => Array ( ) [HINT] => [~NAME] => Свойства [~DEFAULT_VALUE] => [VALUE_ENUM] => [VALUE_XML_ID] => [VALUE_SORT] => [VALUE] => [PROPERTY_VALUE_ID] => [DESCRIPTION] => [~DESCRIPTION] => [~VALUE] => ) [ITEM_CHARACTERISTICS] => Array ( [ID] => 28 [IBLOCK_ID] => 2 [NAME] => Характеристики [ACTIVE] => Y [SORT] => 6 [CODE] => ITEM_CHARACTERISTICS [DEFAULT_VALUE] => [PROPERTY_TYPE] => S [ROW_COUNT] => 1 [COL_COUNT] => 20 [LIST_TYPE] => L [MULTIPLE] => Y [XML_ID] => 28 [FILE_TYPE] => [MULTIPLE_CNT] => 1 [LINK_IBLOCK_ID] => 0 [WITH_DESCRIPTION] => Y [SEARCHABLE] => N [FILTRABLE] => N [IS_REQUIRED] => N [VERSION] => 1 [USER_TYPE] => [USER_TYPE_SETTINGS] => Array ( ) [HINT] => [~NAME] => Характеристики [~DEFAULT_VALUE] => [VALUE_ENUM] => [VALUE_XML_ID] => [VALUE_SORT] => [VALUE] => Array ( [0] => Концевая опора [1] => 9000 [2] => 146х8 [3] => 1930 [4] => 146х8 [5] => 8500 [6] => 146х8 [7] => Горячее цинкование [8] => Порошковое / полимерное окрашивание [9] => 30 лет ) [PROPERTY_VALUE_ID] => Array ( [0] => 6830195 [1] => 6830196 [2] => 6830197 [3] => 6830198 [4] => 6830199 [5] => 6830200 [6] => 6830201 [7] => 6830202 [8] => 6830203 [9] => 6830204 ) [DESCRIPTION] => Array ( [0] => Тип [1] => Высота стойки, мм [2] => Профиль стойки, мм [3] => Длина траверсы, мм [4] => Профиль раверсы, мм [5] => Высота подкоса 1, мм [6] => Профиль подкоса 1, мм [7] => Защитное покрытие [8] => Лакокрасочное покрытие [9] => Срок службы ) [~VALUE] => Array ( [0] => Концевая опора [1] => 9000 [2] => 146х8 [3] => 1930 [4] => 146х8 [5] => 8500 [6] => 146х8 [7] => Горячее цинкование [8] => Порошковое / полимерное окрашивание [9] => 30 лет ) [~DESCRIPTION] => Array ( [0] => Тип [1] => Высота стойки, мм [2] => Профиль стойки, мм [3] => Длина траверсы, мм [4] => Профиль раверсы, мм [5] => Высота подкоса 1, мм [6] => Профиль подкоса 1, мм [7] => Защитное покрытие [8] => Лакокрасочное покрытие [9] => Срок службы ) ) [ITEM_FILTER] => Array ( [ID] => 40 [IBLOCK_ID] => 2 [NAME] => Фильтр [ACTIVE] => Y [SORT] => 7 [CODE] => ITEM_FILTER [DEFAULT_VALUE] => [PROPERTY_TYPE] => S [ROW_COUNT] => 1 [COL_COUNT] => 30 [LIST_TYPE] => L [MULTIPLE] => N [XML_ID] => 40 [FILE_TYPE] => [MULTIPLE_CNT] => 5 [LINK_IBLOCK_ID] => 0 [WITH_DESCRIPTION] => N [SEARCHABLE] => N [FILTRABLE] => N [IS_REQUIRED] => N [VERSION] => 1 [USER_TYPE] => [USER_TYPE_SETTINGS] => Array ( ) [HINT] => [~NAME] => Фильтр [~DEFAULT_VALUE] => [VALUE_ENUM] => [VALUE_XML_ID] => [VALUE_SORT] => [VALUE] => [PROPERTY_VALUE_ID] => [DESCRIPTION] => [~DESCRIPTION] => [~VALUE] => ) [ITEM_TECH_CH] => Array ( [ID] => 29 [IBLOCK_ID] => 2 [NAME] => Технические характеристики [ACTIVE] => Y [SORT] => 8 [CODE] => ITEM_TECH_CH [DEFAULT_VALUE] => Array ( [TYPE] => HTML [TEXT] => ) [PROPERTY_TYPE] => S [ROW_COUNT] => 1 [COL_COUNT] => 30 [LIST_TYPE] => L [MULTIPLE] => N [XML_ID] => 29 [FILE_TYPE] => [MULTIPLE_CNT] => 5 [LINK_IBLOCK_ID] => 0 [WITH_DESCRIPTION] => N [SEARCHABLE] => N [FILTRABLE] => N [IS_REQUIRED] => N [VERSION] => 1 [USER_TYPE] => HTML [USER_TYPE_SETTINGS] => Array ( [height] => 200 ) [HINT] => [~NAME] => Технические характеристики [~DEFAULT_VALUE] => Array ( [TYPE] => HTML [TEXT] => ) [VALUE_ENUM] => [VALUE_XML_ID] => [VALUE_SORT] => [VALUE] => Array ( [TEXT] => <p>Концевая опора Кт10-1-Р2Мт используется:</p> <ul> <li>на концах трасс ВЛ 6–10 кВ;</li> <li>в анкерных узлах;</li> <li>при переходах «воздух–кабель»;</li> <li>при подключении к ТП и РП.</li> </ul> <p>Опора воспринимает:</p> <ul> <li>продольные нагрузки от тяжения проводов;</li> <li>ветровые воздействия;</li> <li>гололёдные нагрузки.</li> </ul> <p>Анкерная схема работы позволяет сохранять устойчивость линии при несимметричных нагрузках.</p> [TYPE] => HTML ) [PROPERTY_VALUE_ID] => 6841032 [DESCRIPTION] => [~VALUE] => Array ( [TEXT] =>

Концевая опора Кт10-1-Р2Мт используется:

  • на концах трасс ВЛ 6–10 кВ;
  • в анкерных узлах;
  • при переходах «воздух–кабель»;
  • при подключении к ТП и РП.

Опора воспринимает:

  • продольные нагрузки от тяжения проводов;
  • ветровые воздействия;
  • гололёдные нагрузки.

Анкерная схема работы позволяет сохранять устойчивость линии при несимметричных нагрузках.

[TYPE] => HTML ) [~DESCRIPTION] => ) [ITEM_ADV_DESCR] => Array ( [ID] => 30 [IBLOCK_ID] => 2 [NAME] => Преимущества (описание) [ACTIVE] => Y [SORT] => 9 [CODE] => ITEM_ADV_DESCR [DEFAULT_VALUE] => Array ( [TYPE] => HTML [TEXT] => ) [PROPERTY_TYPE] => S [ROW_COUNT] => 1 [COL_COUNT] => 30 [LIST_TYPE] => L [MULTIPLE] => N [XML_ID] => 30 [FILE_TYPE] => [MULTIPLE_CNT] => 5 [LINK_IBLOCK_ID] => 0 [WITH_DESCRIPTION] => N [SEARCHABLE] => N [FILTRABLE] => N [IS_REQUIRED] => N [VERSION] => 1 [USER_TYPE] => HTML [USER_TYPE_SETTINGS] => Array ( [height] => 100 ) [HINT] => [~NAME] => Преимущества (описание) [~DEFAULT_VALUE] => Array ( [TYPE] => HTML [TEXT] => ) [VALUE_ENUM] => [VALUE_XML_ID] => [VALUE_SORT] => [VALUE] => Array ( [TEXT] => <ul> <li>Надёжная работа на продольное тяжение.</li> <li>Подкосная схема повышенной жёсткости.</li> <li>Применение стали 09Г2С.</li> <li>Высокая коррозионная стойкость.</li> <li>Срок службы до 30 лет.</li> <li>Совместимость с типовой линейной арматурой.</li> <li>Изготовление по проектной документации.</li> </ul> [TYPE] => HTML ) [PROPERTY_VALUE_ID] => 6841033 [DESCRIPTION] => [~VALUE] => Array ( [TEXT] =>
  • Надёжная работа на продольное тяжение.
  • Подкосная схема повышенной жёсткости.
  • Применение стали 09Г2С.
  • Высокая коррозионная стойкость.
  • Срок службы до 30 лет.
  • Совместимость с типовой линейной арматурой.
  • Изготовление по проектной документации.
[TYPE] => HTML ) [~DESCRIPTION] => ) [ITEM_ADV] => Array ( [ID] => 31 [IBLOCK_ID] => 2 [NAME] => Преимущества [ACTIVE] => Y [SORT] => 10 [CODE] => ITEM_ADV [DEFAULT_VALUE] => [PROPERTY_TYPE] => E [ROW_COUNT] => 1 [COL_COUNT] => 30 [LIST_TYPE] => L [MULTIPLE] => Y [XML_ID] => 31 [FILE_TYPE] => [MULTIPLE_CNT] => 1 [LINK_IBLOCK_ID] => 5 [WITH_DESCRIPTION] => N [SEARCHABLE] => N [FILTRABLE] => N [IS_REQUIRED] => N [VERSION] => 1 [USER_TYPE] => [USER_TYPE_SETTINGS] => Array ( ) [HINT] => [~NAME] => Преимущества [~DEFAULT_VALUE] => [VALUE_ENUM] => [VALUE_XML_ID] => [VALUE_SORT] => [VALUE] => [PROPERTY_VALUE_ID] => [DESCRIPTION] => [~DESCRIPTION] => [~VALUE] => ) [ITEM_BUY] => Array ( [ID] => 32 [IBLOCK_ID] => 2 [NAME] => Купить [ACTIVE] => Y [SORT] => 11 [CODE] => ITEM_BUY [DEFAULT_VALUE] => Array ( [TEXT] => [TYPE] => HTML ) [PROPERTY_TYPE] => S [ROW_COUNT] => 1 [COL_COUNT] => 30 [LIST_TYPE] => L [MULTIPLE] => N [XML_ID] => 32 [FILE_TYPE] => [MULTIPLE_CNT] => 5 [LINK_IBLOCK_ID] => 0 [WITH_DESCRIPTION] => N [SEARCHABLE] => N [FILTRABLE] => N [IS_REQUIRED] => N [VERSION] => 1 [USER_TYPE] => HTML [USER_TYPE_SETTINGS] => Array ( [height] => 200 ) [HINT] => [~NAME] => Купить [~DEFAULT_VALUE] => Array ( [TEXT] => [TYPE] => HTML ) [VALUE_ENUM] => [VALUE_XML_ID] => [VALUE_SORT] => [VALUE] => [PROPERTY_VALUE_ID] => [DESCRIPTION] => [~DESCRIPTION] => [~VALUE] => ) [ITEM_CERT_COR] => Array ( [ID] => 33 [IBLOCK_ID] => 2 [NAME] => Сертификаты соответствия [ACTIVE] => Y [SORT] => 12 [CODE] => ITEM_CERT_COR [DEFAULT_VALUE] => [PROPERTY_TYPE] => S [ROW_COUNT] => 1 [COL_COUNT] => 30 [LIST_TYPE] => L [MULTIPLE] => Y [XML_ID] => 33 [FILE_TYPE] => [MULTIPLE_CNT] => 1 [LINK_IBLOCK_ID] => 0 [WITH_DESCRIPTION] => Y [SEARCHABLE] => N [FILTRABLE] => N [IS_REQUIRED] => N [VERSION] => 1 [USER_TYPE] => [USER_TYPE_SETTINGS] => Array ( ) [HINT] => [~NAME] => Сертификаты соответствия [~DEFAULT_VALUE] => [VALUE_ENUM] => [VALUE_XML_ID] => [VALUE_SORT] => [VALUE] => [PROPERTY_VALUE_ID] => [DESCRIPTION] => [~DESCRIPTION] => [~VALUE] => ) [ITEM_ST_STAND] => Array ( [ID] => 34 [IBLOCK_ID] => 2 [NAME] => Государственные стандарты [ACTIVE] => Y [SORT] => 13 [CODE] => ITEM_ST_STAND [DEFAULT_VALUE] => [PROPERTY_TYPE] => S [ROW_COUNT] => 1 [COL_COUNT] => 30 [LIST_TYPE] => L [MULTIPLE] => Y [XML_ID] => 34 [FILE_TYPE] => [MULTIPLE_CNT] => 1 [LINK_IBLOCK_ID] => 0 [WITH_DESCRIPTION] => Y [SEARCHABLE] => N [FILTRABLE] => N [IS_REQUIRED] => N [VERSION] => 1 [USER_TYPE] => [USER_TYPE_SETTINGS] => Array ( ) [HINT] => [~NAME] => Государственные стандарты [~DEFAULT_VALUE] => [VALUE_ENUM] => [VALUE_XML_ID] => [VALUE_SORT] => [VALUE] => [PROPERTY_VALUE_ID] => [DESCRIPTION] => [~DESCRIPTION] => [~VALUE] => ) [ITEM_NORM] => Array ( [ID] => 35 [IBLOCK_ID] => 2 [NAME] => Строительные нормы и правила [ACTIVE] => Y [SORT] => 14 [CODE] => ITEM_NORM [DEFAULT_VALUE] => [PROPERTY_TYPE] => S [ROW_COUNT] => 1 [COL_COUNT] => 30 [LIST_TYPE] => L [MULTIPLE] => Y [XML_ID] => 35 [FILE_TYPE] => [MULTIPLE_CNT] => 1 [LINK_IBLOCK_ID] => 0 [WITH_DESCRIPTION] => Y [SEARCHABLE] => N [FILTRABLE] => N [IS_REQUIRED] => N [VERSION] => 1 [USER_TYPE] => [USER_TYPE_SETTINGS] => Array ( ) [HINT] => [~NAME] => Строительные нормы и правила [~DEFAULT_VALUE] => [VALUE_ENUM] => [VALUE_XML_ID] => [VALUE_SORT] => [VALUE] => [PROPERTY_VALUE_ID] => [DESCRIPTION] => [~DESCRIPTION] => [~VALUE] => ) [ITEM_SIMILAR] => Array ( [ID] => 36 [IBLOCK_ID] => 2 [NAME] => Похожие модели [ACTIVE] => Y [SORT] => 15 [CODE] => ITEM_SIMILAR [DEFAULT_VALUE] => [PROPERTY_TYPE] => G [ROW_COUNT] => 1 [COL_COUNT] => 30 [LIST_TYPE] => L [MULTIPLE] => Y [XML_ID] => 36 [FILE_TYPE] => [MULTIPLE_CNT] => 10 [LINK_IBLOCK_ID] => 2 [WITH_DESCRIPTION] => N [SEARCHABLE] => N [FILTRABLE] => N [IS_REQUIRED] => N [VERSION] => 1 [USER_TYPE] => [USER_TYPE_SETTINGS] => Array ( ) [HINT] => [~NAME] => Похожие модели [~DEFAULT_VALUE] => [VALUE_ENUM] => [VALUE_XML_ID] => [VALUE_SORT] => [VALUE] => Array ( [0] => 4506 ) [PROPERTY_VALUE_ID] => Array ( [0] => 6841304 ) [DESCRIPTION] => Array ( [0] => ) [~VALUE] => Array ( [0] => 4506 ) [~DESCRIPTION] => Array ( [0] => ) ) [ITEM_SIMILAR_TAGS] => Array ( [ID] => 122 [IBLOCK_ID] => 2 [NAME] => Похожие модели (теговые) [ACTIVE] => Y [SORT] => 16 [CODE] => ITEM_SIMILAR_TAGS [DEFAULT_VALUE] => [PROPERTY_TYPE] => E [ROW_COUNT] => 1 [COL_COUNT] => 30 [LIST_TYPE] => L [MULTIPLE] => Y [XML_ID] => 122 [FILE_TYPE] => [MULTIPLE_CNT] => 1 [LINK_IBLOCK_ID] => 19 [WITH_DESCRIPTION] => N [SEARCHABLE] => N [FILTRABLE] => N [IS_REQUIRED] => N [VERSION] => 1 [USER_TYPE] => [USER_TYPE_SETTINGS] => Array ( ) [HINT] => [~NAME] => Похожие модели (теговые) [~DEFAULT_VALUE] => [VALUE_ENUM] => [VALUE_XML_ID] => [VALUE_SORT] => [VALUE] => [PROPERTY_VALUE_ID] => [DESCRIPTION] => [~DESCRIPTION] => [~VALUE] => ) [ITEM_BUY_WITH] => Array ( [ID] => 37 [IBLOCK_ID] => 2 [NAME] => С этим товаром покупают [ACTIVE] => Y [SORT] => 17 [CODE] => ITEM_BUY_WITH [DEFAULT_VALUE] => [PROPERTY_TYPE] => E [ROW_COUNT] => 1 [COL_COUNT] => 30 [LIST_TYPE] => L [MULTIPLE] => Y [XML_ID] => 37 [FILE_TYPE] => [MULTIPLE_CNT] => 1 [LINK_IBLOCK_ID] => 2 [WITH_DESCRIPTION] => N [SEARCHABLE] => N [FILTRABLE] => N [IS_REQUIRED] => N [VERSION] => 1 [USER_TYPE] => [USER_TYPE_SETTINGS] => Array ( ) [HINT] => [~NAME] => С этим товаром покупают [~DEFAULT_VALUE] => [VALUE_ENUM] => [VALUE_XML_ID] => [VALUE_SORT] => [VALUE] => [PROPERTY_VALUE_ID] => [DESCRIPTION] => [~DESCRIPTION] => [~VALUE] => ) [ITEM_VOTE_COUNT] => Array ( [ID] => 38 [IBLOCK_ID] => 2 [NAME] => Количество голосов [ACTIVE] => Y [SORT] => 18 [CODE] => ITEM_VOTE_COUNT [DEFAULT_VALUE] => 0 [PROPERTY_TYPE] => N [ROW_COUNT] => 1 [COL_COUNT] => 30 [LIST_TYPE] => L [MULTIPLE] => N [XML_ID] => 38 [FILE_TYPE] => [MULTIPLE_CNT] => 5 [LINK_IBLOCK_ID] => 0 [WITH_DESCRIPTION] => N [SEARCHABLE] => N [FILTRABLE] => N [IS_REQUIRED] => N [VERSION] => 1 [USER_TYPE] => [USER_TYPE_SETTINGS] => Array ( ) [HINT] => [~NAME] => Количество голосов [~DEFAULT_VALUE] => 0 [VALUE_ENUM] => [VALUE_XML_ID] => [VALUE_SORT] => [VALUE] => 15 [PROPERTY_VALUE_ID] => 6830723 [DESCRIPTION] => [~VALUE] => 15 [~DESCRIPTION] => ) [ITEM_RAITING] => Array ( [ID] => 39 [IBLOCK_ID] => 2 [NAME] => Рейтинг [ACTIVE] => Y [SORT] => 19 [CODE] => ITEM_RAITING [DEFAULT_VALUE] => 0 [PROPERTY_TYPE] => N [ROW_COUNT] => 1 [COL_COUNT] => 30 [LIST_TYPE] => L [MULTIPLE] => N [XML_ID] => 39 [FILE_TYPE] => [MULTIPLE_CNT] => 5 [LINK_IBLOCK_ID] => 0 [WITH_DESCRIPTION] => N [SEARCHABLE] => N [FILTRABLE] => N [IS_REQUIRED] => N [VERSION] => 1 [USER_TYPE] => [USER_TYPE_SETTINGS] => Array ( ) [HINT] => [~NAME] => Рейтинг [~DEFAULT_VALUE] => 0 [VALUE_ENUM] => [VALUE_XML_ID] => [VALUE_SORT] => [VALUE] => 4.8 [PROPERTY_VALUE_ID] => 6830722 [DESCRIPTION] => [~VALUE] => 4.8 [~DESCRIPTION] => ) [H1] => Array ( [ID] => 125 [IBLOCK_ID] => 2 [NAME] => H1 [ACTIVE] => Y [SORT] => 500 [CODE] => H1 [DEFAULT_VALUE] => [PROPERTY_TYPE] => S [ROW_COUNT] => 1 [COL_COUNT] => 70 [LIST_TYPE] => L [MULTIPLE] => N [XML_ID] => 125 [FILE_TYPE] => [MULTIPLE_CNT] => 5 [LINK_IBLOCK_ID] => 0 [WITH_DESCRIPTION] => N [SEARCHABLE] => N [FILTRABLE] => N [IS_REQUIRED] => N [VERSION] => 1 [USER_TYPE] => [USER_TYPE_SETTINGS] => Array ( ) [HINT] => [~NAME] => H1 [~DEFAULT_VALUE] => [VALUE_ENUM] => [VALUE_XML_ID] => [VALUE_SORT] => [VALUE] => Концевая опора Кт10-1-Р2Мт [PROPERTY_VALUE_ID] => 6830208 [DESCRIPTION] => [~VALUE] => Концевая опора Кт10-1-Р2Мт [~DESCRIPTION] => ) [CERTIFICATES] => Array ( [ID] => 127 [IBLOCK_ID] => 2 [NAME] => Сертификаты [ACTIVE] => Y [SORT] => 500 [CODE] => CERTIFICATES [DEFAULT_VALUE] => [PROPERTY_TYPE] => E [ROW_COUNT] => 1 [COL_COUNT] => 30 [LIST_TYPE] => L [MULTIPLE] => Y [XML_ID] => 127 [FILE_TYPE] => [MULTIPLE_CNT] => 5 [LINK_IBLOCK_ID] => 7 [WITH_DESCRIPTION] => N [SEARCHABLE] => N [FILTRABLE] => N [IS_REQUIRED] => N [VERSION] => 1 [USER_TYPE] => [USER_TYPE_SETTINGS] => Array ( ) [HINT] => [~NAME] => Сертификаты [~DEFAULT_VALUE] => [VALUE_ENUM] => [VALUE_XML_ID] => [VALUE_SORT] => [VALUE] => [PROPERTY_VALUE_ID] => [DESCRIPTION] => [~DESCRIPTION] => [~VALUE] => ) [129] => Array ( [ID] => 129 [IBLOCK_ID] => 2 [NAME] => Уникальный META TITLE [ACTIVE] => Y [SORT] => 500 [CODE] => 129 [DEFAULT_VALUE] => [PROPERTY_TYPE] => S [ROW_COUNT] => 1 [COL_COUNT] => 30 [LIST_TYPE] => L [MULTIPLE] => N [XML_ID] => 129 [FILE_TYPE] => [MULTIPLE_CNT] => 5 [LINK_IBLOCK_ID] => 0 [WITH_DESCRIPTION] => N [SEARCHABLE] => N [FILTRABLE] => N [IS_REQUIRED] => N [VERSION] => 1 [USER_TYPE] => [USER_TYPE_SETTINGS] => Array ( ) [HINT] => [~NAME] => Уникальный META TITLE [~DEFAULT_VALUE] => [VALUE_ENUM] => [VALUE_XML_ID] => [VALUE_SORT] => [VALUE] => [PROPERTY_VALUE_ID] => [DESCRIPTION] => [~DESCRIPTION] => [~VALUE] => ) [ITEM_TYPE] => Array ( [ID] => 134 [IBLOCK_ID] => 2 [NAME] => Тип [ACTIVE] => Y [SORT] => 500 [CODE] => ITEM_TYPE [DEFAULT_VALUE] => [PROPERTY_TYPE] => S [ROW_COUNT] => 1 [COL_COUNT] => 30 [LIST_TYPE] => L [MULTIPLE] => N [XML_ID] => [FILE_TYPE] => [MULTIPLE_CNT] => 5 [LINK_IBLOCK_ID] => 0 [WITH_DESCRIPTION] => N [SEARCHABLE] => N [FILTRABLE] => Y [IS_REQUIRED] => N [VERSION] => 1 [USER_TYPE] => [USER_TYPE_SETTINGS] => Array ( ) [HINT] => [~NAME] => Тип [~DEFAULT_VALUE] => [VALUE_ENUM] => [VALUE_XML_ID] => [VALUE_SORT] => [VALUE] => [PROPERTY_VALUE_ID] => [DESCRIPTION] => [~DESCRIPTION] => [~VALUE] => ) [ITEM_INSTALLATION] => Array ( [ID] => 135 [IBLOCK_ID] => 2 [NAME] => Способ установки [ACTIVE] => Y [SORT] => 500 [CODE] => ITEM_INSTALLATION [DEFAULT_VALUE] => [PROPERTY_TYPE] => S [ROW_COUNT] => 1 [COL_COUNT] => 30 [LIST_TYPE] => L [MULTIPLE] => N [XML_ID] => [FILE_TYPE] => [MULTIPLE_CNT] => 5 [LINK_IBLOCK_ID] => 0 [WITH_DESCRIPTION] => N [SEARCHABLE] => N [FILTRABLE] => N [IS_REQUIRED] => N [VERSION] => 1 [USER_TYPE] => [USER_TYPE_SETTINGS] => Array ( ) [HINT] => [~NAME] => Способ установки [~DEFAULT_VALUE] => [VALUE_ENUM] => [VALUE_XML_ID] => [VALUE_SORT] => [VALUE] => [PROPERTY_VALUE_ID] => [DESCRIPTION] => [~DESCRIPTION] => [~VALUE] => ) [ITEM_MODE] => Array ( [ID] => 136 [IBLOCK_ID] => 2 [NAME] => Способ производства [ACTIVE] => Y [SORT] => 500 [CODE] => ITEM_MODE [DEFAULT_VALUE] => [PROPERTY_TYPE] => S [ROW_COUNT] => 1 [COL_COUNT] => 30 [LIST_TYPE] => L [MULTIPLE] => N [XML_ID] => [FILE_TYPE] => [MULTIPLE_CNT] => 5 [LINK_IBLOCK_ID] => 0 [WITH_DESCRIPTION] => N [SEARCHABLE] => N [FILTRABLE] => N [IS_REQUIRED] => N [VERSION] => 1 [USER_TYPE] => [USER_TYPE_SETTINGS] => Array ( ) [HINT] => [~NAME] => Способ производства [~DEFAULT_VALUE] => [VALUE_ENUM] => [VALUE_XML_ID] => [VALUE_SORT] => [VALUE] => [PROPERTY_VALUE_ID] => [DESCRIPTION] => [~DESCRIPTION] => [~VALUE] => ) [ITEM_HEIGHT] => Array ( [ID] => 137 [IBLOCK_ID] => 2 [NAME] => Высота, мм [ACTIVE] => Y [SORT] => 500 [CODE] => ITEM_HEIGHT [DEFAULT_VALUE] => [PROPERTY_TYPE] => S [ROW_COUNT] => 1 [COL_COUNT] => 30 [LIST_TYPE] => L [MULTIPLE] => N [XML_ID] => [FILE_TYPE] => [MULTIPLE_CNT] => 5 [LINK_IBLOCK_ID] => 0 [WITH_DESCRIPTION] => N [SEARCHABLE] => N [FILTRABLE] => N [IS_REQUIRED] => N [VERSION] => 1 [USER_TYPE] => [USER_TYPE_SETTINGS] => Array ( ) [HINT] => [~NAME] => Высота, мм [~DEFAULT_VALUE] => [VALUE_ENUM] => [VALUE_XML_ID] => [VALUE_SORT] => [VALUE] => [PROPERTY_VALUE_ID] => [DESCRIPTION] => [~DESCRIPTION] => [~VALUE] => ) [BLOG_POST_ID] => Array ( [ID] => 138 [IBLOCK_ID] => 2 [NAME] => ID поста блога для комментариев [ACTIVE] => Y [SORT] => 500 [CODE] => BLOG_POST_ID [DEFAULT_VALUE] => [PROPERTY_TYPE] => N [ROW_COUNT] => 1 [COL_COUNT] => 30 [LIST_TYPE] => L [MULTIPLE] => N [XML_ID] => BLOG_POST_ID [FILE_TYPE] => [MULTIPLE_CNT] => 5 [LINK_IBLOCK_ID] => 0 [WITH_DESCRIPTION] => N [SEARCHABLE] => N [FILTRABLE] => N [IS_REQUIRED] => N [VERSION] => 1 [USER_TYPE] => [USER_TYPE_SETTINGS] => Array ( ) [HINT] => [~NAME] => ID поста блога для комментариев [~DEFAULT_VALUE] => [VALUE_ENUM] => [VALUE_XML_ID] => [VALUE_SORT] => [VALUE] => [PROPERTY_VALUE_ID] => [DESCRIPTION] => [~DESCRIPTION] => [~VALUE] => ) [BLOG_COMMENTS_CNT] => Array ( [ID] => 139 [IBLOCK_ID] => 2 [NAME] => Количество комментариев [ACTIVE] => Y [SORT] => 500 [CODE] => BLOG_COMMENTS_CNT [DEFAULT_VALUE] => [PROPERTY_TYPE] => N [ROW_COUNT] => 1 [COL_COUNT] => 30 [LIST_TYPE] => L [MULTIPLE] => N [XML_ID] => BLOG_COMMENTS_CNT [FILE_TYPE] => [MULTIPLE_CNT] => 5 [LINK_IBLOCK_ID] => 0 [WITH_DESCRIPTION] => N [SEARCHABLE] => N [FILTRABLE] => N [IS_REQUIRED] => N [VERSION] => 1 [USER_TYPE] => [USER_TYPE_SETTINGS] => Array ( ) [HINT] => [~NAME] => Количество комментариев [~DEFAULT_VALUE] => [VALUE_ENUM] => [VALUE_XML_ID] => [VALUE_SORT] => [VALUE] => [PROPERTY_VALUE_ID] => [DESCRIPTION] => [~DESCRIPTION] => [~VALUE] => ) [HEIGHT_TOTAL] => Array ( [ID] => 143 [IBLOCK_ID] => 2 [NAME] => Высота общая, мм [ACTIVE] => Y [SORT] => 500 [CODE] => HEIGHT_TOTAL [DEFAULT_VALUE] => [PROPERTY_TYPE] => S [ROW_COUNT] => 1 [COL_COUNT] => 30 [LIST_TYPE] => L [MULTIPLE] => N [XML_ID] => [FILE_TYPE] => [MULTIPLE_CNT] => 5 [LINK_IBLOCK_ID] => 0 [WITH_DESCRIPTION] => N [SEARCHABLE] => N [FILTRABLE] => N [IS_REQUIRED] => N [VERSION] => 1 [USER_TYPE] => [USER_TYPE_SETTINGS] => Array ( ) [HINT] => [~NAME] => Высота общая, мм [~DEFAULT_VALUE] => [VALUE_ENUM] => [VALUE_XML_ID] => [VALUE_SORT] => [VALUE] => [PROPERTY_VALUE_ID] => [DESCRIPTION] => [~DESCRIPTION] => [~VALUE] => ) [HEIGHT_ABOVEGROUND] => Array ( [ID] => 144 [IBLOCK_ID] => 2 [NAME] => Высота надземной части, мм [ACTIVE] => Y [SORT] => 500 [CODE] => HEIGHT_ABOVEGROUND [DEFAULT_VALUE] => [PROPERTY_TYPE] => S [ROW_COUNT] => 1 [COL_COUNT] => 30 [LIST_TYPE] => L [MULTIPLE] => N [XML_ID] => [FILE_TYPE] => [MULTIPLE_CNT] => 5 [LINK_IBLOCK_ID] => 0 [WITH_DESCRIPTION] => N [SEARCHABLE] => N [FILTRABLE] => N [IS_REQUIRED] => N [VERSION] => 1 [USER_TYPE] => [USER_TYPE_SETTINGS] => Array ( ) [HINT] => [~NAME] => Высота надземной части, мм [~DEFAULT_VALUE] => [VALUE_ENUM] => [VALUE_XML_ID] => [VALUE_SORT] => [VALUE] => [PROPERTY_VALUE_ID] => [DESCRIPTION] => [~DESCRIPTION] => [~VALUE] => ) [HEIGHT_UNDERGROUND] => Array ( [ID] => 145 [IBLOCK_ID] => 2 [NAME] => Высота подземной части, мм [ACTIVE] => Y [SORT] => 500 [CODE] => HEIGHT_UNDERGROUND [DEFAULT_VALUE] => [PROPERTY_TYPE] => S [ROW_COUNT] => 1 [COL_COUNT] => 30 [LIST_TYPE] => L [MULTIPLE] => N [XML_ID] => [FILE_TYPE] => [MULTIPLE_CNT] => 5 [LINK_IBLOCK_ID] => 0 [WITH_DESCRIPTION] => N [SEARCHABLE] => N [FILTRABLE] => N [IS_REQUIRED] => N [VERSION] => 1 [USER_TYPE] => [USER_TYPE_SETTINGS] => Array ( ) [HINT] => [~NAME] => Высота подземной части, мм [~DEFAULT_VALUE] => [VALUE_ENUM] => [VALUE_XML_ID] => [VALUE_SORT] => [VALUE] => [PROPERTY_VALUE_ID] => [DESCRIPTION] => [~DESCRIPTION] => [~VALUE] => ) [DIAMETER_TOP] => Array ( [ID] => 146 [IBLOCK_ID] => 2 [NAME] => Диаметр верхний, мм [ACTIVE] => Y [SORT] => 500 [CODE] => DIAMETER_TOP [DEFAULT_VALUE] => [PROPERTY_TYPE] => S [ROW_COUNT] => 1 [COL_COUNT] => 30 [LIST_TYPE] => L [MULTIPLE] => N [XML_ID] => [FILE_TYPE] => [MULTIPLE_CNT] => 5 [LINK_IBLOCK_ID] => 0 [WITH_DESCRIPTION] => N [SEARCHABLE] => N [FILTRABLE] => N [IS_REQUIRED] => N [VERSION] => 1 [USER_TYPE] => [USER_TYPE_SETTINGS] => Array ( ) [HINT] => [~NAME] => Диаметр верхний, мм [~DEFAULT_VALUE] => [VALUE_ENUM] => [VALUE_XML_ID] => [VALUE_SORT] => [VALUE] => [PROPERTY_VALUE_ID] => [DESCRIPTION] => [~DESCRIPTION] => [~VALUE] => ) [DIAMETER_BOTTOM] => Array ( [ID] => 147 [IBLOCK_ID] => 2 [NAME] => Диаметр нижний, мм [ACTIVE] => Y [SORT] => 500 [CODE] => DIAMETER_BOTTOM [DEFAULT_VALUE] => [PROPERTY_TYPE] => S [ROW_COUNT] => 1 [COL_COUNT] => 30 [LIST_TYPE] => L [MULTIPLE] => N [XML_ID] => [FILE_TYPE] => [MULTIPLE_CNT] => 5 [LINK_IBLOCK_ID] => 0 [WITH_DESCRIPTION] => N [SEARCHABLE] => N [FILTRABLE] => N [IS_REQUIRED] => N [VERSION] => 1 [USER_TYPE] => [USER_TYPE_SETTINGS] => Array ( ) [HINT] => [~NAME] => Диаметр нижний, мм [~DEFAULT_VALUE] => [VALUE_ENUM] => [VALUE_XML_ID] => [VALUE_SORT] => [VALUE] => [PROPERTY_VALUE_ID] => [DESCRIPTION] => [~DESCRIPTION] => [~VALUE] => ) [WEIGHT] => Array ( [ID] => 148 [IBLOCK_ID] => 2 [NAME] => Нагрузка, кг [ACTIVE] => Y [SORT] => 500 [CODE] => WEIGHT [DEFAULT_VALUE] => [PROPERTY_TYPE] => S [ROW_COUNT] => 1 [COL_COUNT] => 30 [LIST_TYPE] => L [MULTIPLE] => N [XML_ID] => [FILE_TYPE] => [MULTIPLE_CNT] => 5 [LINK_IBLOCK_ID] => 0 [WITH_DESCRIPTION] => N [SEARCHABLE] => N [FILTRABLE] => N [IS_REQUIRED] => N [VERSION] => 1 [USER_TYPE] => [USER_TYPE_SETTINGS] => Array ( ) [HINT] => [~NAME] => Нагрузка, кг [~DEFAULT_VALUE] => [VALUE_ENUM] => [VALUE_XML_ID] => [VALUE_SORT] => [VALUE] => [PROPERTY_VALUE_ID] => [DESCRIPTION] => [~DESCRIPTION] => [~VALUE] => ) [VID] => Array ( [ID] => 149 [IBLOCK_ID] => 2 [NAME] => Вид [ACTIVE] => Y [SORT] => 500 [CODE] => VID [DEFAULT_VALUE] => [PROPERTY_TYPE] => S [ROW_COUNT] => 1 [COL_COUNT] => 30 [LIST_TYPE] => L [MULTIPLE] => N [XML_ID] => [FILE_TYPE] => [MULTIPLE_CNT] => 5 [LINK_IBLOCK_ID] => 0 [WITH_DESCRIPTION] => N [SEARCHABLE] => N [FILTRABLE] => N [IS_REQUIRED] => N [VERSION] => 1 [USER_TYPE] => [USER_TYPE_SETTINGS] => Array ( ) [HINT] => [~NAME] => Вид [~DEFAULT_VALUE] => [VALUE_ENUM] => [VALUE_XML_ID] => [VALUE_SORT] => [VALUE] => [PROPERTY_VALUE_ID] => [DESCRIPTION] => [~DESCRIPTION] => [~VALUE] => ) [SERVICE_LIFE] => Array ( [ID] => 150 [IBLOCK_ID] => 2 [NAME] => Срок службы [ACTIVE] => Y [SORT] => 500 [CODE] => SERVICE_LIFE [DEFAULT_VALUE] => [PROPERTY_TYPE] => S [ROW_COUNT] => 1 [COL_COUNT] => 30 [LIST_TYPE] => L [MULTIPLE] => N [XML_ID] => [FILE_TYPE] => [MULTIPLE_CNT] => 5 [LINK_IBLOCK_ID] => 0 [WITH_DESCRIPTION] => N [SEARCHABLE] => N [FILTRABLE] => N [IS_REQUIRED] => N [VERSION] => 1 [USER_TYPE] => [USER_TYPE_SETTINGS] => Array ( ) [HINT] => [~NAME] => Срок службы [~DEFAULT_VALUE] => [VALUE_ENUM] => [VALUE_XML_ID] => [VALUE_SORT] => [VALUE] => [PROPERTY_VALUE_ID] => [DESCRIPTION] => [~DESCRIPTION] => [~VALUE] => ) [USING] => Array ( [ID] => 151 [IBLOCK_ID] => 2 [NAME] => Применение [ACTIVE] => Y [SORT] => 500 [CODE] => USING [DEFAULT_VALUE] => [PROPERTY_TYPE] => S [ROW_COUNT] => 1 [COL_COUNT] => 30 [LIST_TYPE] => L [MULTIPLE] => N [XML_ID] => [FILE_TYPE] => [MULTIPLE_CNT] => 5 [LINK_IBLOCK_ID] => 0 [WITH_DESCRIPTION] => N [SEARCHABLE] => N [FILTRABLE] => N [IS_REQUIRED] => N [VERSION] => 1 [USER_TYPE] => [USER_TYPE_SETTINGS] => Array ( ) [HINT] => [~NAME] => Применение [~DEFAULT_VALUE] => [VALUE_ENUM] => [VALUE_XML_ID] => [VALUE_SORT] => [VALUE] => [PROPERTY_VALUE_ID] => [DESCRIPTION] => [~DESCRIPTION] => [~VALUE] => ) [HEIGHT_ZAK] => Array ( [ID] => 152 [IBLOCK_ID] => 2 [NAME] => Высота закладного элемента фундамента [ACTIVE] => Y [SORT] => 500 [CODE] => HEIGHT_ZAK [DEFAULT_VALUE] => [PROPERTY_TYPE] => S [ROW_COUNT] => 1 [COL_COUNT] => 30 [LIST_TYPE] => L [MULTIPLE] => N [XML_ID] => [FILE_TYPE] => [MULTIPLE_CNT] => 5 [LINK_IBLOCK_ID] => 0 [WITH_DESCRIPTION] => N [SEARCHABLE] => N [FILTRABLE] => N [IS_REQUIRED] => N [VERSION] => 1 [USER_TYPE] => [USER_TYPE_SETTINGS] => Array ( ) [HINT] => [~NAME] => Высота закладного элемента фундамента [~DEFAULT_VALUE] => [VALUE_ENUM] => [VALUE_XML_ID] => [VALUE_SORT] => [VALUE] => [PROPERTY_VALUE_ID] => [DESCRIPTION] => [~DESCRIPTION] => [~VALUE] => ) [LENGTH_CONSOLE] => Array ( [ID] => 153 [IBLOCK_ID] => 2 [NAME] => Длина консоли [ACTIVE] => Y [SORT] => 500 [CODE] => LENGTH_CONSOLE [DEFAULT_VALUE] => [PROPERTY_TYPE] => S [ROW_COUNT] => 1 [COL_COUNT] => 30 [LIST_TYPE] => L [MULTIPLE] => N [XML_ID] => [FILE_TYPE] => [MULTIPLE_CNT] => 5 [LINK_IBLOCK_ID] => 0 [WITH_DESCRIPTION] => N [SEARCHABLE] => N [FILTRABLE] => N [IS_REQUIRED] => N [VERSION] => 1 [USER_TYPE] => [USER_TYPE_SETTINGS] => Array ( ) [HINT] => [~NAME] => Длина консоли [~DEFAULT_VALUE] => [VALUE_ENUM] => [VALUE_XML_ID] => [VALUE_SORT] => [VALUE] => [PROPERTY_VALUE_ID] => [DESCRIPTION] => [~DESCRIPTION] => [~VALUE] => ) [HEIGHT_TOP_SECTION] => Array ( [ID] => 154 [IBLOCK_ID] => 2 [NAME] => Высота верхней секции, мм [ACTIVE] => Y [SORT] => 500 [CODE] => HEIGHT_TOP_SECTION [DEFAULT_VALUE] => [PROPERTY_TYPE] => S [ROW_COUNT] => 1 [COL_COUNT] => 30 [LIST_TYPE] => L [MULTIPLE] => N [XML_ID] => [FILE_TYPE] => [MULTIPLE_CNT] => 5 [LINK_IBLOCK_ID] => 0 [WITH_DESCRIPTION] => N [SEARCHABLE] => N [FILTRABLE] => N [IS_REQUIRED] => N [VERSION] => 1 [USER_TYPE] => [USER_TYPE_SETTINGS] => Array ( ) [HINT] => [~NAME] => Высота верхней секции, мм [~DEFAULT_VALUE] => [VALUE_ENUM] => [VALUE_XML_ID] => [VALUE_SORT] => [VALUE] => [PROPERTY_VALUE_ID] => [DESCRIPTION] => [~DESCRIPTION] => [~VALUE] => ) [SIP] => Array ( [ID] => 156 [IBLOCK_ID] => 2 [NAME] => Возможность подвеса СИП [ACTIVE] => Y [SORT] => 500 [CODE] => SIP [DEFAULT_VALUE] => [PROPERTY_TYPE] => S [ROW_COUNT] => 1 [COL_COUNT] => 30 [LIST_TYPE] => L [MULTIPLE] => N [XML_ID] => [FILE_TYPE] => [MULTIPLE_CNT] => 5 [LINK_IBLOCK_ID] => 0 [WITH_DESCRIPTION] => N [SEARCHABLE] => N [FILTRABLE] => N [IS_REQUIRED] => N [VERSION] => 1 [USER_TYPE] => [USER_TYPE_SETTINGS] => Array ( ) [HINT] => [~NAME] => Возможность подвеса СИП [~DEFAULT_VALUE] => [VALUE_ENUM] => [VALUE_XML_ID] => [VALUE_SORT] => [VALUE] => [PROPERTY_VALUE_ID] => [DESCRIPTION] => [~DESCRIPTION] => [~VALUE] => ) [COUNT_GRANY] => Array ( [ID] => 157 [IBLOCK_ID] => 2 [NAME] => Количество граней [ACTIVE] => Y [SORT] => 500 [CODE] => COUNT_GRANY [DEFAULT_VALUE] => [PROPERTY_TYPE] => S [ROW_COUNT] => 1 [COL_COUNT] => 30 [LIST_TYPE] => L [MULTIPLE] => N [XML_ID] => [FILE_TYPE] => [MULTIPLE_CNT] => 5 [LINK_IBLOCK_ID] => 0 [WITH_DESCRIPTION] => N [SEARCHABLE] => N [FILTRABLE] => N [IS_REQUIRED] => N [VERSION] => 1 [USER_TYPE] => [USER_TYPE_SETTINGS] => Array ( ) [HINT] => [~NAME] => Количество граней [~DEFAULT_VALUE] => [VALUE_ENUM] => [VALUE_XML_ID] => [VALUE_SORT] => [VALUE] => [PROPERTY_VALUE_ID] => [DESCRIPTION] => [~DESCRIPTION] => [~VALUE] => ) [HEIGHT_BOTTOM_SECTION] => Array ( [ID] => 158 [IBLOCK_ID] => 2 [NAME] => Высота нижней секции, мм [ACTIVE] => Y [SORT] => 500 [CODE] => HEIGHT_BOTTOM_SECTION [DEFAULT_VALUE] => [PROPERTY_TYPE] => S [ROW_COUNT] => 1 [COL_COUNT] => 30 [LIST_TYPE] => L [MULTIPLE] => N [XML_ID] => [FILE_TYPE] => [MULTIPLE_CNT] => 5 [LINK_IBLOCK_ID] => 0 [WITH_DESCRIPTION] => N [SEARCHABLE] => N [FILTRABLE] => N [IS_REQUIRED] => N [VERSION] => 1 [USER_TYPE] => [USER_TYPE_SETTINGS] => Array ( ) [HINT] => [~NAME] => Высота нижней секции, мм [~DEFAULT_VALUE] => [VALUE_ENUM] => [VALUE_XML_ID] => [VALUE_SORT] => [VALUE] => [PROPERTY_VALUE_ID] => [DESCRIPTION] => [~DESCRIPTION] => [~VALUE] => ) [STEEL_THICKNESS] => Array ( [ID] => 160 [IBLOCK_ID] => 2 [NAME] => Толщина стали [ACTIVE] => Y [SORT] => 500 [CODE] => STEEL_THICKNESS [DEFAULT_VALUE] => [PROPERTY_TYPE] => S [ROW_COUNT] => 1 [COL_COUNT] => 30 [LIST_TYPE] => L [MULTIPLE] => N [XML_ID] => [FILE_TYPE] => [MULTIPLE_CNT] => 5 [LINK_IBLOCK_ID] => 0 [WITH_DESCRIPTION] => N [SEARCHABLE] => N [FILTRABLE] => N [IS_REQUIRED] => N [VERSION] => 1 [USER_TYPE] => [USER_TYPE_SETTINGS] => Array ( ) [HINT] => [~NAME] => Толщина стали [~DEFAULT_VALUE] => [VALUE_ENUM] => [VALUE_XML_ID] => [VALUE_SORT] => [VALUE] => [PROPERTY_VALUE_ID] => [DESCRIPTION] => [~DESCRIPTION] => [~VALUE] => ) [SIZE_OPOR_FLANEC] => Array ( [ID] => 161 [IBLOCK_ID] => 2 [NAME] => Размеры опорного фланца [ACTIVE] => Y [SORT] => 500 [CODE] => SIZE_OPOR_FLANEC [DEFAULT_VALUE] => [PROPERTY_TYPE] => S [ROW_COUNT] => 1 [COL_COUNT] => 30 [LIST_TYPE] => L [MULTIPLE] => N [XML_ID] => [FILE_TYPE] => [MULTIPLE_CNT] => 5 [LINK_IBLOCK_ID] => 0 [WITH_DESCRIPTION] => N [SEARCHABLE] => N [FILTRABLE] => N [IS_REQUIRED] => N [VERSION] => 1 [USER_TYPE] => [USER_TYPE_SETTINGS] => Array ( ) [HINT] => [~NAME] => Размеры опорного фланца [~DEFAULT_VALUE] => [VALUE_ENUM] => [VALUE_XML_ID] => [VALUE_SORT] => [VALUE] => [PROPERTY_VALUE_ID] => [DESCRIPTION] => [~DESCRIPTION] => [~VALUE] => ) [POKRASKA] => Array ( [ID] => 162 [IBLOCK_ID] => 2 [NAME] => Лакокрасочное покрытие [ACTIVE] => Y [SORT] => 500 [CODE] => POKRASKA [DEFAULT_VALUE] => [PROPERTY_TYPE] => S [ROW_COUNT] => 1 [COL_COUNT] => 30 [LIST_TYPE] => L [MULTIPLE] => N [XML_ID] => [FILE_TYPE] => [MULTIPLE_CNT] => 5 [LINK_IBLOCK_ID] => 0 [WITH_DESCRIPTION] => N [SEARCHABLE] => N [FILTRABLE] => N [IS_REQUIRED] => N [VERSION] => 1 [USER_TYPE] => [USER_TYPE_SETTINGS] => Array ( ) [HINT] => [~NAME] => Лакокрасочное покрытие [~DEFAULT_VALUE] => [VALUE_ENUM] => [VALUE_XML_ID] => [VALUE_SORT] => [VALUE] => [PROPERTY_VALUE_ID] => [DESCRIPTION] => [~DESCRIPTION] => [~VALUE] => ) [VES] => Array ( [ID] => 163 [IBLOCK_ID] => 2 [NAME] => Вес [ACTIVE] => Y [SORT] => 500 [CODE] => VES [DEFAULT_VALUE] => [PROPERTY_TYPE] => S [ROW_COUNT] => 1 [COL_COUNT] => 30 [LIST_TYPE] => L [MULTIPLE] => N [XML_ID] => [FILE_TYPE] => [MULTIPLE_CNT] => 5 [LINK_IBLOCK_ID] => 0 [WITH_DESCRIPTION] => N [SEARCHABLE] => N [FILTRABLE] => N [IS_REQUIRED] => N [VERSION] => 1 [USER_TYPE] => [USER_TYPE_SETTINGS] => Array ( ) [HINT] => [~NAME] => Вес [~DEFAULT_VALUE] => [VALUE_ENUM] => [VALUE_XML_ID] => [VALUE_SORT] => [VALUE] => [PROPERTY_VALUE_ID] => [DESCRIPTION] => [~DESCRIPTION] => [~VALUE] => ) [INSTALL_LYUCHKA] => Array ( [ID] => 164 [IBLOCK_ID] => 2 [NAME] => Возможность установки лючка [ACTIVE] => Y [SORT] => 500 [CODE] => INSTALL_LYUCHKA [DEFAULT_VALUE] => [PROPERTY_TYPE] => S [ROW_COUNT] => 1 [COL_COUNT] => 30 [LIST_TYPE] => L [MULTIPLE] => N [XML_ID] => [FILE_TYPE] => [MULTIPLE_CNT] => 5 [LINK_IBLOCK_ID] => 0 [WITH_DESCRIPTION] => N [SEARCHABLE] => N [FILTRABLE] => N [IS_REQUIRED] => N [VERSION] => 1 [USER_TYPE] => [USER_TYPE_SETTINGS] => Array ( ) [HINT] => [~NAME] => Возможность установки лючка [~DEFAULT_VALUE] => [VALUE_ENUM] => [VALUE_XML_ID] => [VALUE_SORT] => [VALUE] => [PROPERTY_VALUE_ID] => [DESCRIPTION] => [~DESCRIPTION] => [~VALUE] => ) [DIAMETER_FLANCA] => Array ( [ID] => 165 [IBLOCK_ID] => 2 [NAME] => Диаметр фланца, мм [ACTIVE] => Y [SORT] => 500 [CODE] => DIAMETER_FLANCA [DEFAULT_VALUE] => [PROPERTY_TYPE] => S [ROW_COUNT] => 1 [COL_COUNT] => 30 [LIST_TYPE] => L [MULTIPLE] => N [XML_ID] => [FILE_TYPE] => [MULTIPLE_CNT] => 5 [LINK_IBLOCK_ID] => 0 [WITH_DESCRIPTION] => N [SEARCHABLE] => N [FILTRABLE] => N [IS_REQUIRED] => N [VERSION] => 1 [USER_TYPE] => [USER_TYPE_SETTINGS] => Array ( ) [HINT] => [~NAME] => Диаметр фланца, мм [~DEFAULT_VALUE] => [VALUE_ENUM] => [VALUE_XML_ID] => [VALUE_SORT] => [VALUE] => [PROPERTY_VALUE_ID] => [DESCRIPTION] => [~DESCRIPTION] => [~VALUE] => ) [COUNT_LIGHT] => Array ( [ID] => 166 [IBLOCK_ID] => 2 [NAME] => Количество осветительных приборов, шт [ACTIVE] => Y [SORT] => 500 [CODE] => COUNT_LIGHT [DEFAULT_VALUE] => [PROPERTY_TYPE] => S [ROW_COUNT] => 1 [COL_COUNT] => 30 [LIST_TYPE] => L [MULTIPLE] => N [XML_ID] => [FILE_TYPE] => [MULTIPLE_CNT] => 5 [LINK_IBLOCK_ID] => 0 [WITH_DESCRIPTION] => N [SEARCHABLE] => N [FILTRABLE] => N [IS_REQUIRED] => N [VERSION] => 1 [USER_TYPE] => [USER_TYPE_SETTINGS] => Array ( ) [HINT] => [~NAME] => Количество осветительных приборов, шт [~DEFAULT_VALUE] => [VALUE_ENUM] => [VALUE_XML_ID] => [VALUE_SORT] => [VALUE] => [PROPERTY_VALUE_ID] => [DESCRIPTION] => [~DESCRIPTION] => [~VALUE] => ) [WEIGHT_TO_KRON] => Array ( [ID] => 167 [IBLOCK_ID] => 2 [NAME] => Высота до кронштейна, мм [ACTIVE] => Y [SORT] => 500 [CODE] => WEIGHT_TO_KRON [DEFAULT_VALUE] => [PROPERTY_TYPE] => S [ROW_COUNT] => 1 [COL_COUNT] => 30 [LIST_TYPE] => L [MULTIPLE] => N [XML_ID] => [FILE_TYPE] => [MULTIPLE_CNT] => 5 [LINK_IBLOCK_ID] => 0 [WITH_DESCRIPTION] => N [SEARCHABLE] => N [FILTRABLE] => N [IS_REQUIRED] => N [VERSION] => 1 [USER_TYPE] => [USER_TYPE_SETTINGS] => Array ( ) [HINT] => [~NAME] => Высота до кронштейна, мм [~DEFAULT_VALUE] => [VALUE_ENUM] => [VALUE_XML_ID] => [VALUE_SORT] => [VALUE] => [PROPERTY_VALUE_ID] => [DESCRIPTION] => [~DESCRIPTION] => [~VALUE] => ) [SIZE_FLANEC] => Array ( [ID] => 169 [IBLOCK_ID] => 2 [NAME] => Размер фланца [ACTIVE] => Y [SORT] => 500 [CODE] => SIZE_FLANEC [DEFAULT_VALUE] => [PROPERTY_TYPE] => S [ROW_COUNT] => 1 [COL_COUNT] => 30 [LIST_TYPE] => L [MULTIPLE] => N [XML_ID] => [FILE_TYPE] => [MULTIPLE_CNT] => 5 [LINK_IBLOCK_ID] => 0 [WITH_DESCRIPTION] => N [SEARCHABLE] => N [FILTRABLE] => N [IS_REQUIRED] => N [VERSION] => 1 [USER_TYPE] => [USER_TYPE_SETTINGS] => Array ( ) [HINT] => [~NAME] => Размер фланца [~DEFAULT_VALUE] => [VALUE_ENUM] => [VALUE_XML_ID] => [VALUE_SORT] => [VALUE] => [PROPERTY_VALUE_ID] => [DESCRIPTION] => [~DESCRIPTION] => [~VALUE] => ) [WEIGHT_MIDDLE_SECTION] => Array ( [ID] => 170 [IBLOCK_ID] => 2 [NAME] => Высота промежуточной секции, мм [ACTIVE] => Y [SORT] => 500 [CODE] => WEIGHT_MIDDLE_SECTION [DEFAULT_VALUE] => [PROPERTY_TYPE] => S [ROW_COUNT] => 1 [COL_COUNT] => 30 [LIST_TYPE] => L [MULTIPLE] => N [XML_ID] => [FILE_TYPE] => [MULTIPLE_CNT] => 5 [LINK_IBLOCK_ID] => 0 [WITH_DESCRIPTION] => N [SEARCHABLE] => N [FILTRABLE] => N [IS_REQUIRED] => N [VERSION] => 1 [USER_TYPE] => [USER_TYPE_SETTINGS] => Array ( ) [HINT] => [~NAME] => Высота промежуточной секции, мм [~DEFAULT_VALUE] => [VALUE_ENUM] => [VALUE_XML_ID] => [VALUE_SORT] => [VALUE] => [PROPERTY_VALUE_ID] => [DESCRIPTION] => [~DESCRIPTION] => [~VALUE] => ) [DEFEND_POKRYTIE] => Array ( [ID] => 171 [IBLOCK_ID] => 2 [NAME] => Защитное покрытие [ACTIVE] => Y [SORT] => 500 [CODE] => DEFEND_POKRYTIE [DEFAULT_VALUE] => [PROPERTY_TYPE] => S [ROW_COUNT] => 1 [COL_COUNT] => 30 [LIST_TYPE] => L [MULTIPLE] => N [XML_ID] => [FILE_TYPE] => [MULTIPLE_CNT] => 5 [LINK_IBLOCK_ID] => 0 [WITH_DESCRIPTION] => N [SEARCHABLE] => N [FILTRABLE] => N [IS_REQUIRED] => N [VERSION] => 1 [USER_TYPE] => [USER_TYPE_SETTINGS] => Array ( ) [HINT] => [~NAME] => Защитное покрытие [~DEFAULT_VALUE] => [VALUE_ENUM] => [VALUE_XML_ID] => [VALUE_SORT] => [VALUE] => [PROPERTY_VALUE_ID] => [DESCRIPTION] => [~DESCRIPTION] => [~VALUE] => ) [WIND_REGION] => Array ( [ID] => 172 [IBLOCK_ID] => 2 [NAME] => Ветровой район [ACTIVE] => Y [SORT] => 500 [CODE] => WIND_REGION [DEFAULT_VALUE] => [PROPERTY_TYPE] => S [ROW_COUNT] => 1 [COL_COUNT] => 30 [LIST_TYPE] => L [MULTIPLE] => N [XML_ID] => [FILE_TYPE] => [MULTIPLE_CNT] => 5 [LINK_IBLOCK_ID] => 0 [WITH_DESCRIPTION] => N [SEARCHABLE] => N [FILTRABLE] => N [IS_REQUIRED] => N [VERSION] => 1 [USER_TYPE] => [USER_TYPE_SETTINGS] => Array ( ) [HINT] => [~NAME] => Ветровой район [~DEFAULT_VALUE] => [VALUE_ENUM] => [VALUE_XML_ID] => [VALUE_SORT] => [VALUE] => [PROPERTY_VALUE_ID] => [DESCRIPTION] => [~DESCRIPTION] => [~VALUE] => ) [DIAMETER_OPOR_FLANCA] => Array ( [ID] => 173 [IBLOCK_ID] => 2 [NAME] => Диаметр опорного фланца, мм [ACTIVE] => Y [SORT] => 500 [CODE] => DIAMETER_OPOR_FLANCA [DEFAULT_VALUE] => [PROPERTY_TYPE] => S [ROW_COUNT] => 1 [COL_COUNT] => 30 [LIST_TYPE] => L [MULTIPLE] => N [XML_ID] => [FILE_TYPE] => [MULTIPLE_CNT] => 5 [LINK_IBLOCK_ID] => 0 [WITH_DESCRIPTION] => N [SEARCHABLE] => N [FILTRABLE] => N [IS_REQUIRED] => N [VERSION] => 1 [USER_TYPE] => [USER_TYPE_SETTINGS] => Array ( ) [HINT] => [~NAME] => Диаметр опорного фланца, мм [~DEFAULT_VALUE] => [VALUE_ENUM] => [VALUE_XML_ID] => [VALUE_SORT] => [VALUE] => [PROPERTY_VALUE_ID] => [DESCRIPTION] => [~DESCRIPTION] => [~VALUE] => ) [CENTER_DIST] => Array ( [ID] => 174 [IBLOCK_ID] => 2 [NAME] => Межцентровое расстояние, мм [ACTIVE] => Y [SORT] => 500 [CODE] => CENTER_DIST [DEFAULT_VALUE] => [PROPERTY_TYPE] => S [ROW_COUNT] => 1 [COL_COUNT] => 30 [LIST_TYPE] => L [MULTIPLE] => N [XML_ID] => [FILE_TYPE] => [MULTIPLE_CNT] => 5 [LINK_IBLOCK_ID] => 0 [WITH_DESCRIPTION] => N [SEARCHABLE] => N [FILTRABLE] => N [IS_REQUIRED] => N [VERSION] => 1 [USER_TYPE] => [USER_TYPE_SETTINGS] => Array ( ) [HINT] => [~NAME] => Межцентровое расстояние, мм [~DEFAULT_VALUE] => [VALUE_ENUM] => [VALUE_XML_ID] => [VALUE_SORT] => [VALUE] => [PROPERTY_VALUE_ID] => [DESCRIPTION] => [~DESCRIPTION] => [~VALUE] => ) [FLANEC_THICKNESS] => Array ( [ID] => 175 [IBLOCK_ID] => 2 [NAME] => Толщина фланца, мм [ACTIVE] => Y [SORT] => 500 [CODE] => FLANEC_THICKNESS [DEFAULT_VALUE] => [PROPERTY_TYPE] => S [ROW_COUNT] => 1 [COL_COUNT] => 30 [LIST_TYPE] => L [MULTIPLE] => N [XML_ID] => [FILE_TYPE] => [MULTIPLE_CNT] => 5 [LINK_IBLOCK_ID] => 0 [WITH_DESCRIPTION] => N [SEARCHABLE] => N [FILTRABLE] => N [IS_REQUIRED] => N [VERSION] => 1 [USER_TYPE] => [USER_TYPE_SETTINGS] => Array ( ) [HINT] => [~NAME] => Толщина фланца, мм [~DEFAULT_VALUE] => [VALUE_ENUM] => [VALUE_XML_ID] => [VALUE_SORT] => [VALUE] => [PROPERTY_VALUE_ID] => [DESCRIPTION] => [~DESCRIPTION] => [~VALUE] => ) [COUNT_HOLE] => Array ( [ID] => 176 [IBLOCK_ID] => 2 [NAME] => Количество отверстий крепления, шт [ACTIVE] => Y [SORT] => 500 [CODE] => COUNT_HOLE [DEFAULT_VALUE] => [PROPERTY_TYPE] => S [ROW_COUNT] => 1 [COL_COUNT] => 30 [LIST_TYPE] => L [MULTIPLE] => N [XML_ID] => [FILE_TYPE] => [MULTIPLE_CNT] => 5 [LINK_IBLOCK_ID] => 0 [WITH_DESCRIPTION] => N [SEARCHABLE] => N [FILTRABLE] => N [IS_REQUIRED] => N [VERSION] => 1 [USER_TYPE] => [USER_TYPE_SETTINGS] => Array ( ) [HINT] => [~NAME] => Количество отверстий крепления, шт [~DEFAULT_VALUE] => [VALUE_ENUM] => [VALUE_XML_ID] => [VALUE_SORT] => [VALUE] => [PROPERTY_VALUE_ID] => [DESCRIPTION] => [~DESCRIPTION] => [~VALUE] => ) [INSPECTION_WINDOW] => Array ( [ID] => 179 [IBLOCK_ID] => 2 [NAME] => Ревизионное окно, мм [ACTIVE] => Y [SORT] => 500 [CODE] => INSPECTION_WINDOW [DEFAULT_VALUE] => [PROPERTY_TYPE] => S [ROW_COUNT] => 1 [COL_COUNT] => 30 [LIST_TYPE] => L [MULTIPLE] => N [XML_ID] => [FILE_TYPE] => [MULTIPLE_CNT] => 5 [LINK_IBLOCK_ID] => 0 [WITH_DESCRIPTION] => N [SEARCHABLE] => N [FILTRABLE] => N [IS_REQUIRED] => N [VERSION] => 1 [USER_TYPE] => [USER_TYPE_SETTINGS] => Array ( ) [HINT] => [~NAME] => Ревизионное окно, мм [~DEFAULT_VALUE] => [VALUE_ENUM] => [VALUE_XML_ID] => [VALUE_SORT] => [VALUE] => [PROPERTY_VALUE_ID] => [DESCRIPTION] => [~DESCRIPTION] => [~VALUE] => ) [THREE_MODEL] => Array ( [ID] => 182 [IBLOCK_ID] => 2 [NAME] => 3D-модель [ACTIVE] => Y [SORT] => 500 [CODE] => THREE_MODEL [DEFAULT_VALUE] => [PROPERTY_TYPE] => F [ROW_COUNT] => 1 [COL_COUNT] => 30 [LIST_TYPE] => L [MULTIPLE] => N [XML_ID] => [FILE_TYPE] => [MULTIPLE_CNT] => 5 [LINK_IBLOCK_ID] => 0 [WITH_DESCRIPTION] => N [SEARCHABLE] => N [FILTRABLE] => N [IS_REQUIRED] => N [VERSION] => 1 [USER_TYPE] => [USER_TYPE_SETTINGS] => Array ( ) [HINT] => [~NAME] => 3D-модель [~DEFAULT_VALUE] => [VALUE_ENUM] => [VALUE_XML_ID] => [VALUE_SORT] => [VALUE] => [PROPERTY_VALUE_ID] => [DESCRIPTION] => [~DESCRIPTION] => [~VALUE] => ) [FAQ] => Array ( [ID] => 183 [IBLOCK_ID] => 2 [NAME] => FAQ [ACTIVE] => Y [SORT] => 500 [CODE] => FAQ [DEFAULT_VALUE] => Array ( [TYPE] => TEXT [TEXT] => ) [PROPERTY_TYPE] => S [ROW_COUNT] => 1 [COL_COUNT] => 30 [LIST_TYPE] => L [MULTIPLE] => N [XML_ID] => [FILE_TYPE] => [MULTIPLE_CNT] => 5 [LINK_IBLOCK_ID] => 0 [WITH_DESCRIPTION] => N [SEARCHABLE] => N [FILTRABLE] => N [IS_REQUIRED] => N [VERSION] => 1 [USER_TYPE] => HTML [USER_TYPE_SETTINGS] => Array ( [height] => 200 ) [HINT] => [~NAME] => FAQ [~DEFAULT_VALUE] => Array ( [TYPE] => TEXT [TEXT] => ) [VALUE_ENUM] => [VALUE_XML_ID] => [VALUE_SORT] => [VALUE] => Array ( [TEXT] => <div style="display: block;"> <div class="faq-item" itemscope="" itemprop="mainEntity" itemtype="https://schema.org/Question"> <div class="faq-question"> <div class="question-name"> <span class="num">01.</span> <span itemprop="name">Где применяется опора Кт10-1-Р2Мт?</span> </div> <div class="toggle-icon"></div> </div> <div class="faq-answer" itemscope="" itemprop="acceptedAnswer" itemtype="https://schema.org/Answer"> <div itemprop="text"> <p> На концах ВЛ 6–10 кВ и в анкерных узлах. </p> </div> </div> </div> <div class="faq-item" itemscope="" itemprop="mainEntity" itemtype="https://schema.org/Question"> <div class="faq-question"> <div class="question-name"> <span class="num">02.</span> <span itemprop="name">Рассчитана ли она на тяжение?</span> </div> <div class="toggle-icon"></div> </div> <div class="faq-answer" itemscope="" itemprop="acceptedAnswer" itemtype="https://schema.org/Answer"> <div itemprop="text"> <p> Да, как концевая опора она воспринимает продольные нагрузки. </p> </div> </div> </div> <div class="faq-item" itemscope="" itemprop="mainEntity" itemtype="https://schema.org/Question"> <div class="faq-question"> <div class="question-name"> <span class="num">03.</span> <span itemprop="name">Можно ли изготовить по проекту заказчика?</span> </div> <div class="toggle-icon"></div> </div> <div class="faq-answer" itemscope="" itemprop="acceptedAnswer" itemtype="https://schema.org/Answer"> <div itemprop="text"> <p> Да, опоры изготавливаются по КД и требованиям проекта. </p> </div> </div> </div> <div class="faq-item" itemscope="" itemprop="mainEntity" itemtype="https://schema.org/Question"> <div class="faq-question"> <div class="question-name"> <span class="num">04.</span> <span itemprop="name">Какой материал используется?</span> </div> <div class="toggle-icon"></div> </div> <div class="faq-answer" itemscope="" itemprop="acceptedAnswer" itemtype="https://schema.org/Answer"> <div itemprop="text"> <p> Сталь 09Г2С, обсадные и электросварные трубы. </p> </div> </div> </div> <div class="faq-item" itemscope="" itemprop="mainEntity" itemtype="https://schema.org/Question"> <div class="faq-question"> <div class="question-name"> <span class="num">05.</span> <span itemprop="name">Какой срок службы?</span> </div> <div class="toggle-icon"></div> </div> <div class="faq-answer" itemscope="" itemprop="acceptedAnswer" itemtype="https://schema.org/Answer"> <div itemprop="text"> <p> До 30 лет при соблюдении условий эксплуатации. </p> </div> </div> </div> </div> [TYPE] => HTML ) [PROPERTY_VALUE_ID] => 6841097 [DESCRIPTION] => [~VALUE] => Array ( [TEXT] =>
01. Где применяется опора Кт10-1-Р2Мт?

На концах ВЛ 6–10 кВ и в анкерных узлах.

02. Рассчитана ли она на тяжение?

Да, как концевая опора она воспринимает продольные нагрузки.

03. Можно ли изготовить по проекту заказчика?

Да, опоры изготавливаются по КД и требованиям проекта.

04. Какой материал используется?

Сталь 09Г2С, обсадные и электросварные трубы.

05. Какой срок службы?

До 30 лет при соблюдении условий эксплуатации.

[TYPE] => HTML ) [~DESCRIPTION] => ) ) [DISPLAY_PROPERTIES] => Array ( [ITEM_PRICE] => Array ( [ID] => 22 [IBLOCK_ID] => 2 [NAME] => Цена [ACTIVE] => Y [SORT] => 3 [CODE] => ITEM_PRICE [DEFAULT_VALUE] => [PROPERTY_TYPE] => L [ROW_COUNT] => 1 [COL_COUNT] => 30 [LIST_TYPE] => L [MULTIPLE] => N [XML_ID] => 22 [FILE_TYPE] => [MULTIPLE_CNT] => 5 [LINK_IBLOCK_ID] => 0 [WITH_DESCRIPTION] => N [SEARCHABLE] => N [FILTRABLE] => N [IS_REQUIRED] => Y [VERSION] => 1 [USER_TYPE] => [USER_TYPE_SETTINGS] => Array ( ) [HINT] => [~NAME] => Цена [~DEFAULT_VALUE] => [VALUE_ENUM] => По запросу [VALUE_XML_ID] => on-request [VALUE_SORT] => 1 [VALUE] => По запросу [PROPERTY_VALUE_ID] => 6841303 [VALUE_ENUM_ID] => 9 [DESCRIPTION] => [~VALUE] => По запросу [~DESCRIPTION] => [DISPLAY_VALUE] => По запросу ) [ITEM_CHARACTERISTICS] => Array ( [ID] => 28 [IBLOCK_ID] => 2 [NAME] => Характеристики [ACTIVE] => Y [SORT] => 6 [CODE] => ITEM_CHARACTERISTICS [DEFAULT_VALUE] => [PROPERTY_TYPE] => S [ROW_COUNT] => 1 [COL_COUNT] => 20 [LIST_TYPE] => L [MULTIPLE] => Y [XML_ID] => 28 [FILE_TYPE] => [MULTIPLE_CNT] => 1 [LINK_IBLOCK_ID] => 0 [WITH_DESCRIPTION] => Y [SEARCHABLE] => N [FILTRABLE] => N [IS_REQUIRED] => N [VERSION] => 1 [USER_TYPE] => [USER_TYPE_SETTINGS] => Array ( ) [HINT] => [~NAME] => Характеристики [~DEFAULT_VALUE] => [VALUE_ENUM] => [VALUE_XML_ID] => [VALUE_SORT] => [VALUE] => Array ( [0] => Концевая опора [1] => 9000 [2] => 146х8 [3] => 1930 [4] => 146х8 [5] => 8500 [6] => 146х8 [7] => Горячее цинкование [8] => Порошковое / полимерное окрашивание [9] => 30 лет ) [PROPERTY_VALUE_ID] => Array ( [0] => 6830195 [1] => 6830196 [2] => 6830197 [3] => 6830198 [4] => 6830199 [5] => 6830200 [6] => 6830201 [7] => 6830202 [8] => 6830203 [9] => 6830204 ) [DESCRIPTION] => Array ( [0] => Тип [1] => Высота стойки, мм [2] => Профиль стойки, мм [3] => Длина траверсы, мм [4] => Профиль раверсы, мм [5] => Высота подкоса 1, мм [6] => Профиль подкоса 1, мм [7] => Защитное покрытие [8] => Лакокрасочное покрытие [9] => Срок службы ) [~VALUE] => Array ( [0] => Концевая опора [1] => 9000 [2] => 146х8 [3] => 1930 [4] => 146х8 [5] => 8500 [6] => 146х8 [7] => Горячее цинкование [8] => Порошковое / полимерное окрашивание [9] => 30 лет ) [~DESCRIPTION] => Array ( [0] => Тип [1] => Высота стойки, мм [2] => Профиль стойки, мм [3] => Длина траверсы, мм [4] => Профиль раверсы, мм [5] => Высота подкоса 1, мм [6] => Профиль подкоса 1, мм [7] => Защитное покрытие [8] => Лакокрасочное покрытие [9] => Срок службы ) [DISPLAY_VALUE] => Array ( [0] => Концевая опора [1] => 9000 [2] => 146х8 [3] => 1930 [4] => 146х8 [5] => 8500 [6] => 146х8 [7] => Горячее цинкование [8] => Порошковое / полимерное окрашивание [9] => 30 лет ) ) ) [PRODUCT_PROPERTIES] => Array ( ) [PRODUCT_PROPERTIES_FILL] => Array ( ) [OFFERS] => Array ( ) [OFFER_ID_SELECTED] => 0 [CHECK_QUANTITY] => [ITEM_PRICE_MODE] => [ITEM_PRICES] => Array ( ) [ITEM_QUANTITY_RANGES] => Array ( ) [ITEM_MEASURE_RATIOS] => Array ( [2983] => Array ( [ID] => 2983 [RATIO] => 1 [IS_DEFAULT] => Y [PRODUCT_ID] => 20124 ) ) [ITEM_MEASURE] => Array ( [ID] => 5 [TITLE] => шт [~TITLE] => шт ) [ITEM_MEASURE_RATIO_SELECTED] => 2983 [ITEM_QUANTITY_RANGE_SELECTED] => [ITEM_PRICE_SELECTED] => [EDIT_LINK] => [DELETE_LINK] => [SECTION] => Array ( [PATH] => Array ( ) ) [CAN_BUY] => )
В наличии
Тип: Концевая опора
Высота стойки, мм: 9000
Профиль стойки, мм: 146х8
Цена по запросу
Array
(
    [ID] => 20126
    [~ID] => 20126
    [IBLOCK_ID] => 2
    [~IBLOCK_ID] => 2
    [CODE] => kt10-1-2mt
    [~CODE] => kt10-1-2mt
    [XML_ID] => 20126
    [~XML_ID] => 20126
    [NAME] => Концевая опора Кт10-1-2Мт
    [~NAME] => Концевая опора Кт10-1-2Мт
    [ACTIVE] => Y
    [~ACTIVE] => Y
    [DATE_ACTIVE_FROM] => 
    [~DATE_ACTIVE_FROM] => 
    [DATE_ACTIVE_TO] => 
    [~DATE_ACTIVE_TO] => 
    [SORT] => 23
    [~SORT] => 23
    [PREVIEW_TEXT] => 
    [~PREVIEW_TEXT] => 
    [PREVIEW_TEXT_TYPE] => text
    [~PREVIEW_TEXT_TYPE] => text
    [DETAIL_TEXT] => 

Концевая опора Кт10-1-2Мт — металлическая трубчатая анкерная опора для воздушных линий электропередачи напряжением 6–10 кВ. Применяется в точках окончания линии, анкерного закрепления проводов, на вводах в подстанции и распределительные устройства. Конструкция рассчитана на восприятие значительных продольных усилий тяжения и обеспечивает устойчивость линии при нормативных ветровых и гололёдных нагрузках.

Изделие входит в серию опор ВЛ 6–10 кВ из бурильных и отработанных труб и предназначена для нового строительства и реконструкции электросетевых объектов.

Назначение и применение

Опора Кт10-1-2Мт используется:

  • на концах трасс ВЛ 6–10 кВ;
  • в анкерных участках линии;
  • при переходах «воздух–кабель»;
  • при подключении к ТП и РП;
  • на участках с повышенными нагрузками.

Концевая опора воспринимает:

  • продольные усилия тяжения проводов;
  • ветровые нагрузки;
  • гололёдные нагрузки.

Двухподкосная схема повышает пространственную жёсткость и устойчивость конструкции.

Технические характеристики

Тип: концевая опора.
Класс линии: ВЛ 6–10 кВ.

Стойка:

  • Высота — 9000 мм.
  • Профиль — 146 × 8 мм.

Траверса:

  • Длина — 1930 мм.
  • Профиль — 146 × 8 мм.

Подкос 1:

  • Высота — 8501 мм.
  • Профиль — 146 × 8 мм.

Подкос 2:

  • Высота — 8700 мм.
  • Профиль — 146 × 8 мм.

Защитное покрытие:

  • горячее цинкование;
  • порошковое / полимерное окрашивание.

Срок службы: до 30 лет

Конструкция и материалы

Опора выполнена в виде трубчатой металлической конструкции с двумя подкосами, обеспечивающими повышенную устойчивость при работе на тяжение.

Материалы изготовления:

  • сталь 09Г2С;
  • обсадные и электросварные трубы.

Сталь 09Г2С отличается высокой прочностью, свариваемостью и стойкостью к низким температурам, что позволяет эксплуатировать опоры в различных климатических зонах.

Антикоррозионная защита

Для защиты от коррозии применяется:

  • горячее цинкование по ГОСТ 9.307;
  • порошковое или полимерное окрашивание по требованию заказчика.

Покрытие обеспечивает долговечность конструкции при эксплуатации на открытом воздухе и в промышленной среде.

Комплектация

Стандартная поставка:

  • стойка опоры;
  • траверса;
  • два подкоса;
  • комплект крепёжных элементов;
  • защитное покрытие.

Возможно изготовление по индивидуальной КД и окраска по каталогу RAL.

Монтаж и эксплуатация

Монтаж выполняется по проектной документации ВЛ с соблюдением требований ПУЭ и профильных СП.

Основные требования:

  • устройство фундамента по расчёту;
  • контроль вертикальности установки;
  • правильный монтаж траверсы и подкосов;
  • соблюдение расчётных усилий тяжения.

Рекомендуется периодический осмотр покрытия и узлов соединений.

Нормативные документы

Изготовление и расчёт выполняются с учётом действующих норм РФ.

Конструкции и нагрузки:

  • СП 16.13330 «Стальные конструкции».
  • СП 20.13330 «Нагрузки и воздействия».
  • СП 22.13330 «Основания и фундаменты».

Материалы и покрытия:

  • ГОСТ 19281 — сталь 09Г2С.
  • ГОСТ 9.307 — горячее цинкование.
  • ГОСТ 8732, 8734 — стальные трубы.

Эксплуатация ВЛ:

  • ПУЭ (7-е издание).
  • СО 153-34.20.121-2006.
  • РД 34.20.504-94.
[~DETAIL_TEXT] =>

Концевая опора Кт10-1-2Мт — металлическая трубчатая анкерная опора для воздушных линий электропередачи напряжением 6–10 кВ. Применяется в точках окончания линии, анкерного закрепления проводов, на вводах в подстанции и распределительные устройства. Конструкция рассчитана на восприятие значительных продольных усилий тяжения и обеспечивает устойчивость линии при нормативных ветровых и гололёдных нагрузках.

Изделие входит в серию опор ВЛ 6–10 кВ из бурильных и отработанных труб и предназначена для нового строительства и реконструкции электросетевых объектов.

Назначение и применение

Опора Кт10-1-2Мт используется:

  • на концах трасс ВЛ 6–10 кВ;
  • в анкерных участках линии;
  • при переходах «воздух–кабель»;
  • при подключении к ТП и РП;
  • на участках с повышенными нагрузками.

Концевая опора воспринимает:

  • продольные усилия тяжения проводов;
  • ветровые нагрузки;
  • гололёдные нагрузки.

Двухподкосная схема повышает пространственную жёсткость и устойчивость конструкции.

Технические характеристики

Тип: концевая опора.
Класс линии: ВЛ 6–10 кВ.

Стойка:

  • Высота — 9000 мм.
  • Профиль — 146 × 8 мм.

Траверса:

  • Длина — 1930 мм.
  • Профиль — 146 × 8 мм.

Подкос 1:

  • Высота — 8501 мм.
  • Профиль — 146 × 8 мм.

Подкос 2:

  • Высота — 8700 мм.
  • Профиль — 146 × 8 мм.

Защитное покрытие:

  • горячее цинкование;
  • порошковое / полимерное окрашивание.

Срок службы: до 30 лет

Конструкция и материалы

Опора выполнена в виде трубчатой металлической конструкции с двумя подкосами, обеспечивающими повышенную устойчивость при работе на тяжение.

Материалы изготовления:

  • сталь 09Г2С;
  • обсадные и электросварные трубы.

Сталь 09Г2С отличается высокой прочностью, свариваемостью и стойкостью к низким температурам, что позволяет эксплуатировать опоры в различных климатических зонах.

Антикоррозионная защита

Для защиты от коррозии применяется:

  • горячее цинкование по ГОСТ 9.307;
  • порошковое или полимерное окрашивание по требованию заказчика.

Покрытие обеспечивает долговечность конструкции при эксплуатации на открытом воздухе и в промышленной среде.

Комплектация

Стандартная поставка:

  • стойка опоры;
  • траверса;
  • два подкоса;
  • комплект крепёжных элементов;
  • защитное покрытие.

Возможно изготовление по индивидуальной КД и окраска по каталогу RAL.

Монтаж и эксплуатация

Монтаж выполняется по проектной документации ВЛ с соблюдением требований ПУЭ и профильных СП.

Основные требования:

  • устройство фундамента по расчёту;
  • контроль вертикальности установки;
  • правильный монтаж траверсы и подкосов;
  • соблюдение расчётных усилий тяжения.

Рекомендуется периодический осмотр покрытия и узлов соединений.

Нормативные документы

Изготовление и расчёт выполняются с учётом действующих норм РФ.

Конструкции и нагрузки:

  • СП 16.13330 «Стальные конструкции».
  • СП 20.13330 «Нагрузки и воздействия».
  • СП 22.13330 «Основания и фундаменты».

Материалы и покрытия:

  • ГОСТ 19281 — сталь 09Г2С.
  • ГОСТ 9.307 — горячее цинкование.
  • ГОСТ 8732, 8734 — стальные трубы.

Эксплуатация ВЛ:

  • ПУЭ (7-е издание).
  • СО 153-34.20.121-2006.
  • РД 34.20.504-94.
[DETAIL_TEXT_TYPE] => html [~DETAIL_TEXT_TYPE] => html [DATE_CREATE] => 26.01.2026 13:07:30 [~DATE_CREATE] => 26.01.2026 13:07:30 [CREATED_BY] => 1 [~CREATED_BY] => 1 [TAGS] => [~TAGS] => [TIMESTAMP_X] => 23.03.2026 10:36:19 [~TIMESTAMP_X] => 23.03.2026 10:36:19 [MODIFIED_BY] => 1 [~MODIFIED_BY] => 1 [IBLOCK_SECTION_ID] => 2951 [~IBLOCK_SECTION_ID] => 4506 [DETAIL_PAGE_URL] => /product/kt10-1-2mt/ [~DETAIL_PAGE_URL] => /product/kt10-1-2mt/ [DETAIL_PICTURE] => [~DETAIL_PICTURE] => [PREVIEW_PICTURE] => Array ( [ID] => 55605 [TIMESTAMP_X] => 23.03.2026 10:36:19 [MODULE_ID] => iblock [HEIGHT] => 1200 [WIDTH] => 1200 [FILE_SIZE] => 102720 [CONTENT_TYPE] => image/webp [SUBDIR] => iblock/d9c/6nfpwqye1nf8zpr4909phvyp47pu3nju [FILE_NAME] => 2.webp [ORIGINAL_NAME] => 2.webp [DESCRIPTION] => [HANDLER_ID] => [EXTERNAL_ID] => f4fb3862021bc7698e1f0dcdde190a56 [VERSION_ORIGINAL_ID] => [META] => [SRC] => /upload/iblock/d9c/6nfpwqye1nf8zpr4909phvyp47pu3nju/2.webp [UNSAFE_SRC] => /upload/iblock/d9c/6nfpwqye1nf8zpr4909phvyp47pu3nju/2.webp [SAFE_SRC] => /upload/iblock/d9c/6nfpwqye1nf8zpr4909phvyp47pu3nju/2.webp [ALT] => Концевая опора Кт10-1-2Мт [TITLE] => Концевая опора Кт10-1-2Мт ) [~PREVIEW_PICTURE] => 55605 [LANG_DIR] => / [~LANG_DIR] => / [EXTERNAL_ID] => 20126 [~EXTERNAL_ID] => 20126 [IBLOCK_TYPE_ID] => catalog [~IBLOCK_TYPE_ID] => catalog [IBLOCK_CODE] => metalstructures [~IBLOCK_CODE] => metalstructures [IBLOCK_EXTERNAL_ID] => clothes [~IBLOCK_EXTERNAL_ID] => clothes [LID] => s1 [~LID] => s1 [IPROPERTY_VALUES] => Array ( [ELEMENT_DETAIL_PICTURE_FILE_NAME] => [ELEMENT_PREVIEW_PICTURE_FILE_NAME] => [SECTION_DETAIL_PICTURE_FILE_NAME] => [SECTION_PICTURE_FILE_NAME] => [ELEMENT_META_TITLE] => Концевая опора Кт10-1-2Мт в {{rp}} [SECTION_PAGE_TITLE] => Концевая опора Кт10-1-2Мт [ELEMENT_PAGE_TITLE] => Концевая опора Кт10-1-2Мт [SECTION_META_TITLE] => Многогранные опоры ЛЭП купить в {{rp}} на сайте производителя НПО Легион [SECTION_META_DESCRIPTION] => Производство многогранных опор ЛЭП линии электропередач. Купите напрямую у производителя в {{rp}}. Собственное производство. Наличие товара на складе. Звоните ☎ {{subdomain_tel}} [SECTION_META_KEYWORDS] => опоры ЛЭП многогранные металлические производство купить гранённые линии электропередач ) [PRODUCT] => Array ( [TYPE] => 1 [AVAILABLE] => Y [BUNDLE] => N [QUANTITY] => 0 [QUANTITY_TRACE] => N [CAN_BUY_ZERO] => Y [MEASURE] => 5 [SUBSCRIBE] => Y [VAT_ID] => 0 [VAT_RATE] => 0 [VAT_INCLUDED] => N [WEIGHT] => 0 [WIDTH] => 0 [LENGTH] => 0 [HEIGHT] => 0 [PAYMENT_TYPE] => S [RECUR_SCHEME_TYPE] => D [RECUR_SCHEME_LENGTH] => 0 [TRIAL_PRICE_ID] => 0 [USE_OFFERS] => ) [~CATALOG_TYPE] => 1 [CATALOG_TYPE] => 1 [~CATALOG_QUANTITY] => 0 [CATALOG_QUANTITY] => 0 [~CATALOG_QUANTITY_TRACE] => N [CATALOG_QUANTITY_TRACE] => N [~CATALOG_CAN_BUY_ZERO] => Y [CATALOG_CAN_BUY_ZERO] => Y [~CATALOG_SUBSCRIBE] => Y [CATALOG_SUBSCRIBE] => Y [PROPERTIES] => Array ( [ITEM_DELIVERY] => Array ( [ID] => 20 [IBLOCK_ID] => 2 [NAME] => Доставка [ACTIVE] => Y [SORT] => 1 [CODE] => ITEM_DELIVERY [DEFAULT_VALUE] => [PROPERTY_TYPE] => L [ROW_COUNT] => 1 [COL_COUNT] => 30 [LIST_TYPE] => L [MULTIPLE] => N [XML_ID] => 20 [FILE_TYPE] => [MULTIPLE_CNT] => 5 [LINK_IBLOCK_ID] => 0 [WITH_DESCRIPTION] => N [SEARCHABLE] => N [FILTRABLE] => N [IS_REQUIRED] => Y [VERSION] => 1 [USER_TYPE] => [USER_TYPE_SETTINGS] => Array ( ) [HINT] => [~NAME] => Доставка [~DEFAULT_VALUE] => [VALUE_ENUM] => По России и СНГ [VALUE_XML_ID] => ru-sng [VALUE_SORT] => 1 [VALUE] => По России и СНГ [PROPERTY_VALUE_ID] => 6841305 [VALUE_ENUM_ID] => 7 [DESCRIPTION] => [~VALUE] => По России и СНГ [~DESCRIPTION] => ) [ITEM_PAYMENT] => Array ( [ID] => 21 [IBLOCK_ID] => 2 [NAME] => Оплата [ACTIVE] => Y [SORT] => 2 [CODE] => ITEM_PAYMENT [DEFAULT_VALUE] => [PROPERTY_TYPE] => L [ROW_COUNT] => 1 [COL_COUNT] => 30 [LIST_TYPE] => L [MULTIPLE] => N [XML_ID] => 21 [FILE_TYPE] => [MULTIPLE_CNT] => 5 [LINK_IBLOCK_ID] => 0 [WITH_DESCRIPTION] => N [SEARCHABLE] => N [FILTRABLE] => N [IS_REQUIRED] => Y [VERSION] => 1 [USER_TYPE] => [USER_TYPE_SETTINGS] => Array ( ) [HINT] => [~NAME] => Оплата [~DEFAULT_VALUE] => [VALUE_ENUM] => Безналичный расчет [VALUE_XML_ID] => payment-bank [VALUE_SORT] => 1 [VALUE] => Безналичный расчет [PROPERTY_VALUE_ID] => 6841306 [VALUE_ENUM_ID] => 8 [DESCRIPTION] => [~VALUE] => Безналичный расчет [~DESCRIPTION] => ) [ITEM_PRICE] => Array ( [ID] => 22 [IBLOCK_ID] => 2 [NAME] => Цена [ACTIVE] => Y [SORT] => 3 [CODE] => ITEM_PRICE [DEFAULT_VALUE] => [PROPERTY_TYPE] => L [ROW_COUNT] => 1 [COL_COUNT] => 30 [LIST_TYPE] => L [MULTIPLE] => N [XML_ID] => 22 [FILE_TYPE] => [MULTIPLE_CNT] => 5 [LINK_IBLOCK_ID] => 0 [WITH_DESCRIPTION] => N [SEARCHABLE] => N [FILTRABLE] => N [IS_REQUIRED] => Y [VERSION] => 1 [USER_TYPE] => [USER_TYPE_SETTINGS] => Array ( ) [HINT] => [~NAME] => Цена [~DEFAULT_VALUE] => [VALUE_ENUM] => По запросу [VALUE_XML_ID] => on-request [VALUE_SORT] => 1 [VALUE] => По запросу [PROPERTY_VALUE_ID] => 6841307 [VALUE_ENUM_ID] => 9 [DESCRIPTION] => [~VALUE] => По запросу [~DESCRIPTION] => ) [ITEM_IMAGES] => Array ( [ID] => 23 [IBLOCK_ID] => 2 [NAME] => Изображения [ACTIVE] => Y [SORT] => 4 [CODE] => ITEM_IMAGES [DEFAULT_VALUE] => [PROPERTY_TYPE] => F [ROW_COUNT] => 1 [COL_COUNT] => 30 [LIST_TYPE] => L [MULTIPLE] => Y [XML_ID] => 23 [FILE_TYPE] => [MULTIPLE_CNT] => 5 [LINK_IBLOCK_ID] => 0 [WITH_DESCRIPTION] => N [SEARCHABLE] => N [FILTRABLE] => N [IS_REQUIRED] => N [VERSION] => 1 [USER_TYPE] => [USER_TYPE_SETTINGS] => Array ( ) [HINT] => [~NAME] => Изображения [~DEFAULT_VALUE] => [VALUE_ENUM] => [VALUE_XML_ID] => [VALUE_SORT] => [VALUE] => Array ( [0] => 55606 [1] => 55607 [2] => 55608 [3] => 55609 [4] => 55610 ) [PROPERTY_VALUE_ID] => Array ( [0] => 6830234 [1] => 6830235 [2] => 6830236 [3] => 6830237 [4] => 6830238 ) [DESCRIPTION] => Array ( [0] => [1] => [2] => [3] => [4] => ) [~VALUE] => Array ( [0] => 55606 [1] => 55607 [2] => 55608 [3] => 55609 [4] => 55610 ) [~DESCRIPTION] => Array ( [0] => [1] => [2] => [3] => [4] => ) ) [ITEM_PROPERTIES] => Array ( [ID] => 24 [IBLOCK_ID] => 2 [NAME] => Свойства [ACTIVE] => Y [SORT] => 5 [CODE] => ITEM_PROPERTIES [DEFAULT_VALUE] => [PROPERTY_TYPE] => E [ROW_COUNT] => 1 [COL_COUNT] => 30 [LIST_TYPE] => L [MULTIPLE] => Y [XML_ID] => 24 [FILE_TYPE] => [MULTIPLE_CNT] => 1 [LINK_IBLOCK_ID] => 3 [WITH_DESCRIPTION] => N [SEARCHABLE] => N [FILTRABLE] => N [IS_REQUIRED] => N [VERSION] => 1 [USER_TYPE] => [USER_TYPE_SETTINGS] => Array ( ) [HINT] => [~NAME] => Свойства [~DEFAULT_VALUE] => [VALUE_ENUM] => [VALUE_XML_ID] => [VALUE_SORT] => [VALUE] => [PROPERTY_VALUE_ID] => [DESCRIPTION] => [~DESCRIPTION] => [~VALUE] => ) [ITEM_CHARACTERISTICS] => Array ( [ID] => 28 [IBLOCK_ID] => 2 [NAME] => Характеристики [ACTIVE] => Y [SORT] => 6 [CODE] => ITEM_CHARACTERISTICS [DEFAULT_VALUE] => [PROPERTY_TYPE] => S [ROW_COUNT] => 1 [COL_COUNT] => 20 [LIST_TYPE] => L [MULTIPLE] => Y [XML_ID] => 28 [FILE_TYPE] => [MULTIPLE_CNT] => 1 [LINK_IBLOCK_ID] => 0 [WITH_DESCRIPTION] => Y [SEARCHABLE] => N [FILTRABLE] => N [IS_REQUIRED] => N [VERSION] => 1 [USER_TYPE] => [USER_TYPE_SETTINGS] => Array ( ) [HINT] => [~NAME] => Характеристики [~DEFAULT_VALUE] => [VALUE_ENUM] => [VALUE_XML_ID] => [VALUE_SORT] => [VALUE] => Array ( [0] => Концевая опора [1] => 9000 [2] => 146х8 [3] => 1930 [4] => 146х8 [5] => 8501 [6] => 146х8 [7] => 8700 [8] => 146х8 [9] => Горячее цинкование [10] => Порошковое / полимерное окрашивание [11] => 30 лет ) [PROPERTY_VALUE_ID] => Array ( [0] => 6830239 [1] => 6830240 [2] => 6830241 [3] => 6830242 [4] => 6830243 [5] => 6830244 [6] => 6830245 [7] => 6830246 [8] => 6830247 [9] => 6830248 [10] => 6830249 [11] => 6830250 ) [DESCRIPTION] => Array ( [0] => Тип [1] => Высота стойки, мм [2] => Профиль стойки, мм [3] => Длина траверсы, мм [4] => Профиль раверсы, мм [5] => Высота подкоса 1, мм [6] => Профиль подкоса 1, мм [7] => Высота подкоса 2, мм [8] => Профиль подкоса 2, мм [9] => Защитное покрытие [10] => Лакокрасочное покрытие [11] => Срок службы ) [~VALUE] => Array ( [0] => Концевая опора [1] => 9000 [2] => 146х8 [3] => 1930 [4] => 146х8 [5] => 8501 [6] => 146х8 [7] => 8700 [8] => 146х8 [9] => Горячее цинкование [10] => Порошковое / полимерное окрашивание [11] => 30 лет ) [~DESCRIPTION] => Array ( [0] => Тип [1] => Высота стойки, мм [2] => Профиль стойки, мм [3] => Длина траверсы, мм [4] => Профиль раверсы, мм [5] => Высота подкоса 1, мм [6] => Профиль подкоса 1, мм [7] => Высота подкоса 2, мм [8] => Профиль подкоса 2, мм [9] => Защитное покрытие [10] => Лакокрасочное покрытие [11] => Срок службы ) ) [ITEM_FILTER] => Array ( [ID] => 40 [IBLOCK_ID] => 2 [NAME] => Фильтр [ACTIVE] => Y [SORT] => 7 [CODE] => ITEM_FILTER [DEFAULT_VALUE] => [PROPERTY_TYPE] => S [ROW_COUNT] => 1 [COL_COUNT] => 30 [LIST_TYPE] => L [MULTIPLE] => N [XML_ID] => 40 [FILE_TYPE] => [MULTIPLE_CNT] => 5 [LINK_IBLOCK_ID] => 0 [WITH_DESCRIPTION] => N [SEARCHABLE] => N [FILTRABLE] => N [IS_REQUIRED] => N [VERSION] => 1 [USER_TYPE] => [USER_TYPE_SETTINGS] => Array ( ) [HINT] => [~NAME] => Фильтр [~DEFAULT_VALUE] => [VALUE_ENUM] => [VALUE_XML_ID] => [VALUE_SORT] => [VALUE] => [PROPERTY_VALUE_ID] => [DESCRIPTION] => [~DESCRIPTION] => [~VALUE] => ) [ITEM_TECH_CH] => Array ( [ID] => 29 [IBLOCK_ID] => 2 [NAME] => Технические характеристики [ACTIVE] => Y [SORT] => 8 [CODE] => ITEM_TECH_CH [DEFAULT_VALUE] => Array ( [TYPE] => HTML [TEXT] => ) [PROPERTY_TYPE] => S [ROW_COUNT] => 1 [COL_COUNT] => 30 [LIST_TYPE] => L [MULTIPLE] => N [XML_ID] => 29 [FILE_TYPE] => [MULTIPLE_CNT] => 5 [LINK_IBLOCK_ID] => 0 [WITH_DESCRIPTION] => N [SEARCHABLE] => N [FILTRABLE] => N [IS_REQUIRED] => N [VERSION] => 1 [USER_TYPE] => HTML [USER_TYPE_SETTINGS] => Array ( [height] => 200 ) [HINT] => [~NAME] => Технические характеристики [~DEFAULT_VALUE] => Array ( [TYPE] => HTML [TEXT] => ) [VALUE_ENUM] => [VALUE_XML_ID] => [VALUE_SORT] => [VALUE] => Array ( [TEXT] => <p>Опора Кт10-1-2Мт применяется:</p> <ul> <li>в распределительных сетях 6–10 кВ;</li> <li>в городской и сельской энергетике;</li> <li>на промышленных объектах;</li> <li>при реконструкции и строительстве ВЛ.</li> </ul> <p>Параметры применения уточняются проектом линии.</p> [TYPE] => HTML ) [PROPERTY_VALUE_ID] => 6841038 [DESCRIPTION] => [~VALUE] => Array ( [TEXT] =>

Опора Кт10-1-2Мт применяется:

  • в распределительных сетях 6–10 кВ;
  • в городской и сельской энергетике;
  • на промышленных объектах;
  • при реконструкции и строительстве ВЛ.

Параметры применения уточняются проектом линии.

[TYPE] => HTML ) [~DESCRIPTION] => ) [ITEM_ADV_DESCR] => Array ( [ID] => 30 [IBLOCK_ID] => 2 [NAME] => Преимущества (описание) [ACTIVE] => Y [SORT] => 9 [CODE] => ITEM_ADV_DESCR [DEFAULT_VALUE] => Array ( [TYPE] => HTML [TEXT] => ) [PROPERTY_TYPE] => S [ROW_COUNT] => 1 [COL_COUNT] => 30 [LIST_TYPE] => L [MULTIPLE] => N [XML_ID] => 30 [FILE_TYPE] => [MULTIPLE_CNT] => 5 [LINK_IBLOCK_ID] => 0 [WITH_DESCRIPTION] => N [SEARCHABLE] => N [FILTRABLE] => N [IS_REQUIRED] => N [VERSION] => 1 [USER_TYPE] => HTML [USER_TYPE_SETTINGS] => Array ( [height] => 100 ) [HINT] => [~NAME] => Преимущества (описание) [~DEFAULT_VALUE] => Array ( [TYPE] => HTML [TEXT] => ) [VALUE_ENUM] => [VALUE_XML_ID] => [VALUE_SORT] => [VALUE] => Array ( [TEXT] => <ul> <li>Высокая устойчивость к продольным нагрузкам.</li> <li>Двухподкосная усиленная схема.</li> <li>Применение стали 09Г2С.</li> <li>Антикоррозионная защита.</li> <li>Срок службы до 30 лет.</li> <li>Совместимость с типовой линейной арматурой.</li> <li>Изготовление по проектной документации.</li> </ul> [TYPE] => HTML ) [PROPERTY_VALUE_ID] => 6841039 [DESCRIPTION] => [~VALUE] => Array ( [TEXT] =>
  • Высокая устойчивость к продольным нагрузкам.
  • Двухподкосная усиленная схема.
  • Применение стали 09Г2С.
  • Антикоррозионная защита.
  • Срок службы до 30 лет.
  • Совместимость с типовой линейной арматурой.
  • Изготовление по проектной документации.
[TYPE] => HTML ) [~DESCRIPTION] => ) [ITEM_ADV] => Array ( [ID] => 31 [IBLOCK_ID] => 2 [NAME] => Преимущества [ACTIVE] => Y [SORT] => 10 [CODE] => ITEM_ADV [DEFAULT_VALUE] => [PROPERTY_TYPE] => E [ROW_COUNT] => 1 [COL_COUNT] => 30 [LIST_TYPE] => L [MULTIPLE] => Y [XML_ID] => 31 [FILE_TYPE] => [MULTIPLE_CNT] => 1 [LINK_IBLOCK_ID] => 5 [WITH_DESCRIPTION] => N [SEARCHABLE] => N [FILTRABLE] => N [IS_REQUIRED] => N [VERSION] => 1 [USER_TYPE] => [USER_TYPE_SETTINGS] => Array ( ) [HINT] => [~NAME] => Преимущества [~DEFAULT_VALUE] => [VALUE_ENUM] => [VALUE_XML_ID] => [VALUE_SORT] => [VALUE] => [PROPERTY_VALUE_ID] => [DESCRIPTION] => [~DESCRIPTION] => [~VALUE] => ) [ITEM_BUY] => Array ( [ID] => 32 [IBLOCK_ID] => 2 [NAME] => Купить [ACTIVE] => Y [SORT] => 11 [CODE] => ITEM_BUY [DEFAULT_VALUE] => Array ( [TEXT] => [TYPE] => HTML ) [PROPERTY_TYPE] => S [ROW_COUNT] => 1 [COL_COUNT] => 30 [LIST_TYPE] => L [MULTIPLE] => N [XML_ID] => 32 [FILE_TYPE] => [MULTIPLE_CNT] => 5 [LINK_IBLOCK_ID] => 0 [WITH_DESCRIPTION] => N [SEARCHABLE] => N [FILTRABLE] => N [IS_REQUIRED] => N [VERSION] => 1 [USER_TYPE] => HTML [USER_TYPE_SETTINGS] => Array ( [height] => 200 ) [HINT] => [~NAME] => Купить [~DEFAULT_VALUE] => Array ( [TEXT] => [TYPE] => HTML ) [VALUE_ENUM] => [VALUE_XML_ID] => [VALUE_SORT] => [VALUE] => [PROPERTY_VALUE_ID] => [DESCRIPTION] => [~DESCRIPTION] => [~VALUE] => ) [ITEM_CERT_COR] => Array ( [ID] => 33 [IBLOCK_ID] => 2 [NAME] => Сертификаты соответствия [ACTIVE] => Y [SORT] => 12 [CODE] => ITEM_CERT_COR [DEFAULT_VALUE] => [PROPERTY_TYPE] => S [ROW_COUNT] => 1 [COL_COUNT] => 30 [LIST_TYPE] => L [MULTIPLE] => Y [XML_ID] => 33 [FILE_TYPE] => [MULTIPLE_CNT] => 1 [LINK_IBLOCK_ID] => 0 [WITH_DESCRIPTION] => Y [SEARCHABLE] => N [FILTRABLE] => N [IS_REQUIRED] => N [VERSION] => 1 [USER_TYPE] => [USER_TYPE_SETTINGS] => Array ( ) [HINT] => [~NAME] => Сертификаты соответствия [~DEFAULT_VALUE] => [VALUE_ENUM] => [VALUE_XML_ID] => [VALUE_SORT] => [VALUE] => [PROPERTY_VALUE_ID] => [DESCRIPTION] => [~DESCRIPTION] => [~VALUE] => ) [ITEM_ST_STAND] => Array ( [ID] => 34 [IBLOCK_ID] => 2 [NAME] => Государственные стандарты [ACTIVE] => Y [SORT] => 13 [CODE] => ITEM_ST_STAND [DEFAULT_VALUE] => [PROPERTY_TYPE] => S [ROW_COUNT] => 1 [COL_COUNT] => 30 [LIST_TYPE] => L [MULTIPLE] => Y [XML_ID] => 34 [FILE_TYPE] => [MULTIPLE_CNT] => 1 [LINK_IBLOCK_ID] => 0 [WITH_DESCRIPTION] => Y [SEARCHABLE] => N [FILTRABLE] => N [IS_REQUIRED] => N [VERSION] => 1 [USER_TYPE] => [USER_TYPE_SETTINGS] => Array ( ) [HINT] => [~NAME] => Государственные стандарты [~DEFAULT_VALUE] => [VALUE_ENUM] => [VALUE_XML_ID] => [VALUE_SORT] => [VALUE] => [PROPERTY_VALUE_ID] => [DESCRIPTION] => [~DESCRIPTION] => [~VALUE] => ) [ITEM_NORM] => Array ( [ID] => 35 [IBLOCK_ID] => 2 [NAME] => Строительные нормы и правила [ACTIVE] => Y [SORT] => 14 [CODE] => ITEM_NORM [DEFAULT_VALUE] => [PROPERTY_TYPE] => S [ROW_COUNT] => 1 [COL_COUNT] => 30 [LIST_TYPE] => L [MULTIPLE] => Y [XML_ID] => 35 [FILE_TYPE] => [MULTIPLE_CNT] => 1 [LINK_IBLOCK_ID] => 0 [WITH_DESCRIPTION] => Y [SEARCHABLE] => N [FILTRABLE] => N [IS_REQUIRED] => N [VERSION] => 1 [USER_TYPE] => [USER_TYPE_SETTINGS] => Array ( ) [HINT] => [~NAME] => Строительные нормы и правила [~DEFAULT_VALUE] => [VALUE_ENUM] => [VALUE_XML_ID] => [VALUE_SORT] => [VALUE] => [PROPERTY_VALUE_ID] => [DESCRIPTION] => [~DESCRIPTION] => [~VALUE] => ) [ITEM_SIMILAR] => Array ( [ID] => 36 [IBLOCK_ID] => 2 [NAME] => Похожие модели [ACTIVE] => Y [SORT] => 15 [CODE] => ITEM_SIMILAR [DEFAULT_VALUE] => [PROPERTY_TYPE] => G [ROW_COUNT] => 1 [COL_COUNT] => 30 [LIST_TYPE] => L [MULTIPLE] => Y [XML_ID] => 36 [FILE_TYPE] => [MULTIPLE_CNT] => 10 [LINK_IBLOCK_ID] => 2 [WITH_DESCRIPTION] => N [SEARCHABLE] => N [FILTRABLE] => N [IS_REQUIRED] => N [VERSION] => 1 [USER_TYPE] => [USER_TYPE_SETTINGS] => Array ( ) [HINT] => [~NAME] => Похожие модели [~DEFAULT_VALUE] => [VALUE_ENUM] => [VALUE_XML_ID] => [VALUE_SORT] => [VALUE] => Array ( [0] => 4506 ) [PROPERTY_VALUE_ID] => Array ( [0] => 6841308 ) [DESCRIPTION] => Array ( [0] => ) [~VALUE] => Array ( [0] => 4506 ) [~DESCRIPTION] => Array ( [0] => ) ) [ITEM_SIMILAR_TAGS] => Array ( [ID] => 122 [IBLOCK_ID] => 2 [NAME] => Похожие модели (теговые) [ACTIVE] => Y [SORT] => 16 [CODE] => ITEM_SIMILAR_TAGS [DEFAULT_VALUE] => [PROPERTY_TYPE] => E [ROW_COUNT] => 1 [COL_COUNT] => 30 [LIST_TYPE] => L [MULTIPLE] => Y [XML_ID] => 122 [FILE_TYPE] => [MULTIPLE_CNT] => 1 [LINK_IBLOCK_ID] => 19 [WITH_DESCRIPTION] => N [SEARCHABLE] => N [FILTRABLE] => N [IS_REQUIRED] => N [VERSION] => 1 [USER_TYPE] => [USER_TYPE_SETTINGS] => Array ( ) [HINT] => [~NAME] => Похожие модели (теговые) [~DEFAULT_VALUE] => [VALUE_ENUM] => [VALUE_XML_ID] => [VALUE_SORT] => [VALUE] => [PROPERTY_VALUE_ID] => [DESCRIPTION] => [~DESCRIPTION] => [~VALUE] => ) [ITEM_BUY_WITH] => Array ( [ID] => 37 [IBLOCK_ID] => 2 [NAME] => С этим товаром покупают [ACTIVE] => Y [SORT] => 17 [CODE] => ITEM_BUY_WITH [DEFAULT_VALUE] => [PROPERTY_TYPE] => E [ROW_COUNT] => 1 [COL_COUNT] => 30 [LIST_TYPE] => L [MULTIPLE] => Y [XML_ID] => 37 [FILE_TYPE] => [MULTIPLE_CNT] => 1 [LINK_IBLOCK_ID] => 2 [WITH_DESCRIPTION] => N [SEARCHABLE] => N [FILTRABLE] => N [IS_REQUIRED] => N [VERSION] => 1 [USER_TYPE] => [USER_TYPE_SETTINGS] => Array ( ) [HINT] => [~NAME] => С этим товаром покупают [~DEFAULT_VALUE] => [VALUE_ENUM] => [VALUE_XML_ID] => [VALUE_SORT] => [VALUE] => [PROPERTY_VALUE_ID] => [DESCRIPTION] => [~DESCRIPTION] => [~VALUE] => ) [ITEM_VOTE_COUNT] => Array ( [ID] => 38 [IBLOCK_ID] => 2 [NAME] => Количество голосов [ACTIVE] => Y [SORT] => 18 [CODE] => ITEM_VOTE_COUNT [DEFAULT_VALUE] => 0 [PROPERTY_TYPE] => N [ROW_COUNT] => 1 [COL_COUNT] => 30 [LIST_TYPE] => L [MULTIPLE] => N [XML_ID] => 38 [FILE_TYPE] => [MULTIPLE_CNT] => 5 [LINK_IBLOCK_ID] => 0 [WITH_DESCRIPTION] => N [SEARCHABLE] => N [FILTRABLE] => N [IS_REQUIRED] => N [VERSION] => 1 [USER_TYPE] => [USER_TYPE_SETTINGS] => Array ( ) [HINT] => [~NAME] => Количество голосов [~DEFAULT_VALUE] => 0 [VALUE_ENUM] => [VALUE_XML_ID] => [VALUE_SORT] => [VALUE] => 16 [PROPERTY_VALUE_ID] => 6830729 [DESCRIPTION] => [~VALUE] => 16 [~DESCRIPTION] => ) [ITEM_RAITING] => Array ( [ID] => 39 [IBLOCK_ID] => 2 [NAME] => Рейтинг [ACTIVE] => Y [SORT] => 19 [CODE] => ITEM_RAITING [DEFAULT_VALUE] => 0 [PROPERTY_TYPE] => N [ROW_COUNT] => 1 [COL_COUNT] => 30 [LIST_TYPE] => L [MULTIPLE] => N [XML_ID] => 39 [FILE_TYPE] => [MULTIPLE_CNT] => 5 [LINK_IBLOCK_ID] => 0 [WITH_DESCRIPTION] => N [SEARCHABLE] => N [FILTRABLE] => N [IS_REQUIRED] => N [VERSION] => 1 [USER_TYPE] => [USER_TYPE_SETTINGS] => Array ( ) [HINT] => [~NAME] => Рейтинг [~DEFAULT_VALUE] => 0 [VALUE_ENUM] => [VALUE_XML_ID] => [VALUE_SORT] => [VALUE] => 4.8 [PROPERTY_VALUE_ID] => 6830728 [DESCRIPTION] => [~VALUE] => 4.8 [~DESCRIPTION] => ) [H1] => Array ( [ID] => 125 [IBLOCK_ID] => 2 [NAME] => H1 [ACTIVE] => Y [SORT] => 500 [CODE] => H1 [DEFAULT_VALUE] => [PROPERTY_TYPE] => S [ROW_COUNT] => 1 [COL_COUNT] => 70 [LIST_TYPE] => L [MULTIPLE] => N [XML_ID] => 125 [FILE_TYPE] => [MULTIPLE_CNT] => 5 [LINK_IBLOCK_ID] => 0 [WITH_DESCRIPTION] => N [SEARCHABLE] => N [FILTRABLE] => N [IS_REQUIRED] => N [VERSION] => 1 [USER_TYPE] => [USER_TYPE_SETTINGS] => Array ( ) [HINT] => [~NAME] => H1 [~DEFAULT_VALUE] => [VALUE_ENUM] => [VALUE_XML_ID] => [VALUE_SORT] => [VALUE] => Концевая опора Кт10-1-2Мт [PROPERTY_VALUE_ID] => 6830254 [DESCRIPTION] => [~VALUE] => Концевая опора Кт10-1-2Мт [~DESCRIPTION] => ) [CERTIFICATES] => Array ( [ID] => 127 [IBLOCK_ID] => 2 [NAME] => Сертификаты [ACTIVE] => Y [SORT] => 500 [CODE] => CERTIFICATES [DEFAULT_VALUE] => [PROPERTY_TYPE] => E [ROW_COUNT] => 1 [COL_COUNT] => 30 [LIST_TYPE] => L [MULTIPLE] => Y [XML_ID] => 127 [FILE_TYPE] => [MULTIPLE_CNT] => 5 [LINK_IBLOCK_ID] => 7 [WITH_DESCRIPTION] => N [SEARCHABLE] => N [FILTRABLE] => N [IS_REQUIRED] => N [VERSION] => 1 [USER_TYPE] => [USER_TYPE_SETTINGS] => Array ( ) [HINT] => [~NAME] => Сертификаты [~DEFAULT_VALUE] => [VALUE_ENUM] => [VALUE_XML_ID] => [VALUE_SORT] => [VALUE] => [PROPERTY_VALUE_ID] => [DESCRIPTION] => [~DESCRIPTION] => [~VALUE] => ) [129] => Array ( [ID] => 129 [IBLOCK_ID] => 2 [NAME] => Уникальный META TITLE [ACTIVE] => Y [SORT] => 500 [CODE] => 129 [DEFAULT_VALUE] => [PROPERTY_TYPE] => S [ROW_COUNT] => 1 [COL_COUNT] => 30 [LIST_TYPE] => L [MULTIPLE] => N [XML_ID] => 129 [FILE_TYPE] => [MULTIPLE_CNT] => 5 [LINK_IBLOCK_ID] => 0 [WITH_DESCRIPTION] => N [SEARCHABLE] => N [FILTRABLE] => N [IS_REQUIRED] => N [VERSION] => 1 [USER_TYPE] => [USER_TYPE_SETTINGS] => Array ( ) [HINT] => [~NAME] => Уникальный META TITLE [~DEFAULT_VALUE] => [VALUE_ENUM] => [VALUE_XML_ID] => [VALUE_SORT] => [VALUE] => [PROPERTY_VALUE_ID] => [DESCRIPTION] => [~DESCRIPTION] => [~VALUE] => ) [ITEM_TYPE] => Array ( [ID] => 134 [IBLOCK_ID] => 2 [NAME] => Тип [ACTIVE] => Y [SORT] => 500 [CODE] => ITEM_TYPE [DEFAULT_VALUE] => [PROPERTY_TYPE] => S [ROW_COUNT] => 1 [COL_COUNT] => 30 [LIST_TYPE] => L [MULTIPLE] => N [XML_ID] => [FILE_TYPE] => [MULTIPLE_CNT] => 5 [LINK_IBLOCK_ID] => 0 [WITH_DESCRIPTION] => N [SEARCHABLE] => N [FILTRABLE] => Y [IS_REQUIRED] => N [VERSION] => 1 [USER_TYPE] => [USER_TYPE_SETTINGS] => Array ( ) [HINT] => [~NAME] => Тип [~DEFAULT_VALUE] => [VALUE_ENUM] => [VALUE_XML_ID] => [VALUE_SORT] => [VALUE] => [PROPERTY_VALUE_ID] => [DESCRIPTION] => [~DESCRIPTION] => [~VALUE] => ) [ITEM_INSTALLATION] => Array ( [ID] => 135 [IBLOCK_ID] => 2 [NAME] => Способ установки [ACTIVE] => Y [SORT] => 500 [CODE] => ITEM_INSTALLATION [DEFAULT_VALUE] => [PROPERTY_TYPE] => S [ROW_COUNT] => 1 [COL_COUNT] => 30 [LIST_TYPE] => L [MULTIPLE] => N [XML_ID] => [FILE_TYPE] => [MULTIPLE_CNT] => 5 [LINK_IBLOCK_ID] => 0 [WITH_DESCRIPTION] => N [SEARCHABLE] => N [FILTRABLE] => N [IS_REQUIRED] => N [VERSION] => 1 [USER_TYPE] => [USER_TYPE_SETTINGS] => Array ( ) [HINT] => [~NAME] => Способ установки [~DEFAULT_VALUE] => [VALUE_ENUM] => [VALUE_XML_ID] => [VALUE_SORT] => [VALUE] => [PROPERTY_VALUE_ID] => [DESCRIPTION] => [~DESCRIPTION] => [~VALUE] => ) [ITEM_MODE] => Array ( [ID] => 136 [IBLOCK_ID] => 2 [NAME] => Способ производства [ACTIVE] => Y [SORT] => 500 [CODE] => ITEM_MODE [DEFAULT_VALUE] => [PROPERTY_TYPE] => S [ROW_COUNT] => 1 [COL_COUNT] => 30 [LIST_TYPE] => L [MULTIPLE] => N [XML_ID] => [FILE_TYPE] => [MULTIPLE_CNT] => 5 [LINK_IBLOCK_ID] => 0 [WITH_DESCRIPTION] => N [SEARCHABLE] => N [FILTRABLE] => N [IS_REQUIRED] => N [VERSION] => 1 [USER_TYPE] => [USER_TYPE_SETTINGS] => Array ( ) [HINT] => [~NAME] => Способ производства [~DEFAULT_VALUE] => [VALUE_ENUM] => [VALUE_XML_ID] => [VALUE_SORT] => [VALUE] => [PROPERTY_VALUE_ID] => [DESCRIPTION] => [~DESCRIPTION] => [~VALUE] => ) [ITEM_HEIGHT] => Array ( [ID] => 137 [IBLOCK_ID] => 2 [NAME] => Высота, мм [ACTIVE] => Y [SORT] => 500 [CODE] => ITEM_HEIGHT [DEFAULT_VALUE] => [PROPERTY_TYPE] => S [ROW_COUNT] => 1 [COL_COUNT] => 30 [LIST_TYPE] => L [MULTIPLE] => N [XML_ID] => [FILE_TYPE] => [MULTIPLE_CNT] => 5 [LINK_IBLOCK_ID] => 0 [WITH_DESCRIPTION] => N [SEARCHABLE] => N [FILTRABLE] => N [IS_REQUIRED] => N [VERSION] => 1 [USER_TYPE] => [USER_TYPE_SETTINGS] => Array ( ) [HINT] => [~NAME] => Высота, мм [~DEFAULT_VALUE] => [VALUE_ENUM] => [VALUE_XML_ID] => [VALUE_SORT] => [VALUE] => [PROPERTY_VALUE_ID] => [DESCRIPTION] => [~DESCRIPTION] => [~VALUE] => ) [BLOG_POST_ID] => Array ( [ID] => 138 [IBLOCK_ID] => 2 [NAME] => ID поста блога для комментариев [ACTIVE] => Y [SORT] => 500 [CODE] => BLOG_POST_ID [DEFAULT_VALUE] => [PROPERTY_TYPE] => N [ROW_COUNT] => 1 [COL_COUNT] => 30 [LIST_TYPE] => L [MULTIPLE] => N [XML_ID] => BLOG_POST_ID [FILE_TYPE] => [MULTIPLE_CNT] => 5 [LINK_IBLOCK_ID] => 0 [WITH_DESCRIPTION] => N [SEARCHABLE] => N [FILTRABLE] => N [IS_REQUIRED] => N [VERSION] => 1 [USER_TYPE] => [USER_TYPE_SETTINGS] => Array ( ) [HINT] => [~NAME] => ID поста блога для комментариев [~DEFAULT_VALUE] => [VALUE_ENUM] => [VALUE_XML_ID] => [VALUE_SORT] => [VALUE] => [PROPERTY_VALUE_ID] => [DESCRIPTION] => [~DESCRIPTION] => [~VALUE] => ) [BLOG_COMMENTS_CNT] => Array ( [ID] => 139 [IBLOCK_ID] => 2 [NAME] => Количество комментариев [ACTIVE] => Y [SORT] => 500 [CODE] => BLOG_COMMENTS_CNT [DEFAULT_VALUE] => [PROPERTY_TYPE] => N [ROW_COUNT] => 1 [COL_COUNT] => 30 [LIST_TYPE] => L [MULTIPLE] => N [XML_ID] => BLOG_COMMENTS_CNT [FILE_TYPE] => [MULTIPLE_CNT] => 5 [LINK_IBLOCK_ID] => 0 [WITH_DESCRIPTION] => N [SEARCHABLE] => N [FILTRABLE] => N [IS_REQUIRED] => N [VERSION] => 1 [USER_TYPE] => [USER_TYPE_SETTINGS] => Array ( ) [HINT] => [~NAME] => Количество комментариев [~DEFAULT_VALUE] => [VALUE_ENUM] => [VALUE_XML_ID] => [VALUE_SORT] => [VALUE] => [PROPERTY_VALUE_ID] => [DESCRIPTION] => [~DESCRIPTION] => [~VALUE] => ) [HEIGHT_TOTAL] => Array ( [ID] => 143 [IBLOCK_ID] => 2 [NAME] => Высота общая, мм [ACTIVE] => Y [SORT] => 500 [CODE] => HEIGHT_TOTAL [DEFAULT_VALUE] => [PROPERTY_TYPE] => S [ROW_COUNT] => 1 [COL_COUNT] => 30 [LIST_TYPE] => L [MULTIPLE] => N [XML_ID] => [FILE_TYPE] => [MULTIPLE_CNT] => 5 [LINK_IBLOCK_ID] => 0 [WITH_DESCRIPTION] => N [SEARCHABLE] => N [FILTRABLE] => N [IS_REQUIRED] => N [VERSION] => 1 [USER_TYPE] => [USER_TYPE_SETTINGS] => Array ( ) [HINT] => [~NAME] => Высота общая, мм [~DEFAULT_VALUE] => [VALUE_ENUM] => [VALUE_XML_ID] => [VALUE_SORT] => [VALUE] => [PROPERTY_VALUE_ID] => [DESCRIPTION] => [~DESCRIPTION] => [~VALUE] => ) [HEIGHT_ABOVEGROUND] => Array ( [ID] => 144 [IBLOCK_ID] => 2 [NAME] => Высота надземной части, мм [ACTIVE] => Y [SORT] => 500 [CODE] => HEIGHT_ABOVEGROUND [DEFAULT_VALUE] => [PROPERTY_TYPE] => S [ROW_COUNT] => 1 [COL_COUNT] => 30 [LIST_TYPE] => L [MULTIPLE] => N [XML_ID] => [FILE_TYPE] => [MULTIPLE_CNT] => 5 [LINK_IBLOCK_ID] => 0 [WITH_DESCRIPTION] => N [SEARCHABLE] => N [FILTRABLE] => N [IS_REQUIRED] => N [VERSION] => 1 [USER_TYPE] => [USER_TYPE_SETTINGS] => Array ( ) [HINT] => [~NAME] => Высота надземной части, мм [~DEFAULT_VALUE] => [VALUE_ENUM] => [VALUE_XML_ID] => [VALUE_SORT] => [VALUE] => [PROPERTY_VALUE_ID] => [DESCRIPTION] => [~DESCRIPTION] => [~VALUE] => ) [HEIGHT_UNDERGROUND] => Array ( [ID] => 145 [IBLOCK_ID] => 2 [NAME] => Высота подземной части, мм [ACTIVE] => Y [SORT] => 500 [CODE] => HEIGHT_UNDERGROUND [DEFAULT_VALUE] => [PROPERTY_TYPE] => S [ROW_COUNT] => 1 [COL_COUNT] => 30 [LIST_TYPE] => L [MULTIPLE] => N [XML_ID] => [FILE_TYPE] => [MULTIPLE_CNT] => 5 [LINK_IBLOCK_ID] => 0 [WITH_DESCRIPTION] => N [SEARCHABLE] => N [FILTRABLE] => N [IS_REQUIRED] => N [VERSION] => 1 [USER_TYPE] => [USER_TYPE_SETTINGS] => Array ( ) [HINT] => [~NAME] => Высота подземной части, мм [~DEFAULT_VALUE] => [VALUE_ENUM] => [VALUE_XML_ID] => [VALUE_SORT] => [VALUE] => [PROPERTY_VALUE_ID] => [DESCRIPTION] => [~DESCRIPTION] => [~VALUE] => ) [DIAMETER_TOP] => Array ( [ID] => 146 [IBLOCK_ID] => 2 [NAME] => Диаметр верхний, мм [ACTIVE] => Y [SORT] => 500 [CODE] => DIAMETER_TOP [DEFAULT_VALUE] => [PROPERTY_TYPE] => S [ROW_COUNT] => 1 [COL_COUNT] => 30 [LIST_TYPE] => L [MULTIPLE] => N [XML_ID] => [FILE_TYPE] => [MULTIPLE_CNT] => 5 [LINK_IBLOCK_ID] => 0 [WITH_DESCRIPTION] => N [SEARCHABLE] => N [FILTRABLE] => N [IS_REQUIRED] => N [VERSION] => 1 [USER_TYPE] => [USER_TYPE_SETTINGS] => Array ( ) [HINT] => [~NAME] => Диаметр верхний, мм [~DEFAULT_VALUE] => [VALUE_ENUM] => [VALUE_XML_ID] => [VALUE_SORT] => [VALUE] => [PROPERTY_VALUE_ID] => [DESCRIPTION] => [~DESCRIPTION] => [~VALUE] => ) [DIAMETER_BOTTOM] => Array ( [ID] => 147 [IBLOCK_ID] => 2 [NAME] => Диаметр нижний, мм [ACTIVE] => Y [SORT] => 500 [CODE] => DIAMETER_BOTTOM [DEFAULT_VALUE] => [PROPERTY_TYPE] => S [ROW_COUNT] => 1 [COL_COUNT] => 30 [LIST_TYPE] => L [MULTIPLE] => N [XML_ID] => [FILE_TYPE] => [MULTIPLE_CNT] => 5 [LINK_IBLOCK_ID] => 0 [WITH_DESCRIPTION] => N [SEARCHABLE] => N [FILTRABLE] => N [IS_REQUIRED] => N [VERSION] => 1 [USER_TYPE] => [USER_TYPE_SETTINGS] => Array ( ) [HINT] => [~NAME] => Диаметр нижний, мм [~DEFAULT_VALUE] => [VALUE_ENUM] => [VALUE_XML_ID] => [VALUE_SORT] => [VALUE] => [PROPERTY_VALUE_ID] => [DESCRIPTION] => [~DESCRIPTION] => [~VALUE] => ) [WEIGHT] => Array ( [ID] => 148 [IBLOCK_ID] => 2 [NAME] => Нагрузка, кг [ACTIVE] => Y [SORT] => 500 [CODE] => WEIGHT [DEFAULT_VALUE] => [PROPERTY_TYPE] => S [ROW_COUNT] => 1 [COL_COUNT] => 30 [LIST_TYPE] => L [MULTIPLE] => N [XML_ID] => [FILE_TYPE] => [MULTIPLE_CNT] => 5 [LINK_IBLOCK_ID] => 0 [WITH_DESCRIPTION] => N [SEARCHABLE] => N [FILTRABLE] => N [IS_REQUIRED] => N [VERSION] => 1 [USER_TYPE] => [USER_TYPE_SETTINGS] => Array ( ) [HINT] => [~NAME] => Нагрузка, кг [~DEFAULT_VALUE] => [VALUE_ENUM] => [VALUE_XML_ID] => [VALUE_SORT] => [VALUE] => [PROPERTY_VALUE_ID] => [DESCRIPTION] => [~DESCRIPTION] => [~VALUE] => ) [VID] => Array ( [ID] => 149 [IBLOCK_ID] => 2 [NAME] => Вид [ACTIVE] => Y [SORT] => 500 [CODE] => VID [DEFAULT_VALUE] => [PROPERTY_TYPE] => S [ROW_COUNT] => 1 [COL_COUNT] => 30 [LIST_TYPE] => L [MULTIPLE] => N [XML_ID] => [FILE_TYPE] => [MULTIPLE_CNT] => 5 [LINK_IBLOCK_ID] => 0 [WITH_DESCRIPTION] => N [SEARCHABLE] => N [FILTRABLE] => N [IS_REQUIRED] => N [VERSION] => 1 [USER_TYPE] => [USER_TYPE_SETTINGS] => Array ( ) [HINT] => [~NAME] => Вид [~DEFAULT_VALUE] => [VALUE_ENUM] => [VALUE_XML_ID] => [VALUE_SORT] => [VALUE] => [PROPERTY_VALUE_ID] => [DESCRIPTION] => [~DESCRIPTION] => [~VALUE] => ) [SERVICE_LIFE] => Array ( [ID] => 150 [IBLOCK_ID] => 2 [NAME] => Срок службы [ACTIVE] => Y [SORT] => 500 [CODE] => SERVICE_LIFE [DEFAULT_VALUE] => [PROPERTY_TYPE] => S [ROW_COUNT] => 1 [COL_COUNT] => 30 [LIST_TYPE] => L [MULTIPLE] => N [XML_ID] => [FILE_TYPE] => [MULTIPLE_CNT] => 5 [LINK_IBLOCK_ID] => 0 [WITH_DESCRIPTION] => N [SEARCHABLE] => N [FILTRABLE] => N [IS_REQUIRED] => N [VERSION] => 1 [USER_TYPE] => [USER_TYPE_SETTINGS] => Array ( ) [HINT] => [~NAME] => Срок службы [~DEFAULT_VALUE] => [VALUE_ENUM] => [VALUE_XML_ID] => [VALUE_SORT] => [VALUE] => [PROPERTY_VALUE_ID] => [DESCRIPTION] => [~DESCRIPTION] => [~VALUE] => ) [USING] => Array ( [ID] => 151 [IBLOCK_ID] => 2 [NAME] => Применение [ACTIVE] => Y [SORT] => 500 [CODE] => USING [DEFAULT_VALUE] => [PROPERTY_TYPE] => S [ROW_COUNT] => 1 [COL_COUNT] => 30 [LIST_TYPE] => L [MULTIPLE] => N [XML_ID] => [FILE_TYPE] => [MULTIPLE_CNT] => 5 [LINK_IBLOCK_ID] => 0 [WITH_DESCRIPTION] => N [SEARCHABLE] => N [FILTRABLE] => N [IS_REQUIRED] => N [VERSION] => 1 [USER_TYPE] => [USER_TYPE_SETTINGS] => Array ( ) [HINT] => [~NAME] => Применение [~DEFAULT_VALUE] => [VALUE_ENUM] => [VALUE_XML_ID] => [VALUE_SORT] => [VALUE] => [PROPERTY_VALUE_ID] => [DESCRIPTION] => [~DESCRIPTION] => [~VALUE] => ) [HEIGHT_ZAK] => Array ( [ID] => 152 [IBLOCK_ID] => 2 [NAME] => Высота закладного элемента фундамента [ACTIVE] => Y [SORT] => 500 [CODE] => HEIGHT_ZAK [DEFAULT_VALUE] => [PROPERTY_TYPE] => S [ROW_COUNT] => 1 [COL_COUNT] => 30 [LIST_TYPE] => L [MULTIPLE] => N [XML_ID] => [FILE_TYPE] => [MULTIPLE_CNT] => 5 [LINK_IBLOCK_ID] => 0 [WITH_DESCRIPTION] => N [SEARCHABLE] => N [FILTRABLE] => N [IS_REQUIRED] => N [VERSION] => 1 [USER_TYPE] => [USER_TYPE_SETTINGS] => Array ( ) [HINT] => [~NAME] => Высота закладного элемента фундамента [~DEFAULT_VALUE] => [VALUE_ENUM] => [VALUE_XML_ID] => [VALUE_SORT] => [VALUE] => [PROPERTY_VALUE_ID] => [DESCRIPTION] => [~DESCRIPTION] => [~VALUE] => ) [LENGTH_CONSOLE] => Array ( [ID] => 153 [IBLOCK_ID] => 2 [NAME] => Длина консоли [ACTIVE] => Y [SORT] => 500 [CODE] => LENGTH_CONSOLE [DEFAULT_VALUE] => [PROPERTY_TYPE] => S [ROW_COUNT] => 1 [COL_COUNT] => 30 [LIST_TYPE] => L [MULTIPLE] => N [XML_ID] => [FILE_TYPE] => [MULTIPLE_CNT] => 5 [LINK_IBLOCK_ID] => 0 [WITH_DESCRIPTION] => N [SEARCHABLE] => N [FILTRABLE] => N [IS_REQUIRED] => N [VERSION] => 1 [USER_TYPE] => [USER_TYPE_SETTINGS] => Array ( ) [HINT] => [~NAME] => Длина консоли [~DEFAULT_VALUE] => [VALUE_ENUM] => [VALUE_XML_ID] => [VALUE_SORT] => [VALUE] => [PROPERTY_VALUE_ID] => [DESCRIPTION] => [~DESCRIPTION] => [~VALUE] => ) [HEIGHT_TOP_SECTION] => Array ( [ID] => 154 [IBLOCK_ID] => 2 [NAME] => Высота верхней секции, мм [ACTIVE] => Y [SORT] => 500 [CODE] => HEIGHT_TOP_SECTION [DEFAULT_VALUE] => [PROPERTY_TYPE] => S [ROW_COUNT] => 1 [COL_COUNT] => 30 [LIST_TYPE] => L [MULTIPLE] => N [XML_ID] => [FILE_TYPE] => [MULTIPLE_CNT] => 5 [LINK_IBLOCK_ID] => 0 [WITH_DESCRIPTION] => N [SEARCHABLE] => N [FILTRABLE] => N [IS_REQUIRED] => N [VERSION] => 1 [USER_TYPE] => [USER_TYPE_SETTINGS] => Array ( ) [HINT] => [~NAME] => Высота верхней секции, мм [~DEFAULT_VALUE] => [VALUE_ENUM] => [VALUE_XML_ID] => [VALUE_SORT] => [VALUE] => [PROPERTY_VALUE_ID] => [DESCRIPTION] => [~DESCRIPTION] => [~VALUE] => ) [SIP] => Array ( [ID] => 156 [IBLOCK_ID] => 2 [NAME] => Возможность подвеса СИП [ACTIVE] => Y [SORT] => 500 [CODE] => SIP [DEFAULT_VALUE] => [PROPERTY_TYPE] => S [ROW_COUNT] => 1 [COL_COUNT] => 30 [LIST_TYPE] => L [MULTIPLE] => N [XML_ID] => [FILE_TYPE] => [MULTIPLE_CNT] => 5 [LINK_IBLOCK_ID] => 0 [WITH_DESCRIPTION] => N [SEARCHABLE] => N [FILTRABLE] => N [IS_REQUIRED] => N [VERSION] => 1 [USER_TYPE] => [USER_TYPE_SETTINGS] => Array ( ) [HINT] => [~NAME] => Возможность подвеса СИП [~DEFAULT_VALUE] => [VALUE_ENUM] => [VALUE_XML_ID] => [VALUE_SORT] => [VALUE] => [PROPERTY_VALUE_ID] => [DESCRIPTION] => [~DESCRIPTION] => [~VALUE] => ) [COUNT_GRANY] => Array ( [ID] => 157 [IBLOCK_ID] => 2 [NAME] => Количество граней [ACTIVE] => Y [SORT] => 500 [CODE] => COUNT_GRANY [DEFAULT_VALUE] => [PROPERTY_TYPE] => S [ROW_COUNT] => 1 [COL_COUNT] => 30 [LIST_TYPE] => L [MULTIPLE] => N [XML_ID] => [FILE_TYPE] => [MULTIPLE_CNT] => 5 [LINK_IBLOCK_ID] => 0 [WITH_DESCRIPTION] => N [SEARCHABLE] => N [FILTRABLE] => N [IS_REQUIRED] => N [VERSION] => 1 [USER_TYPE] => [USER_TYPE_SETTINGS] => Array ( ) [HINT] => [~NAME] => Количество граней [~DEFAULT_VALUE] => [VALUE_ENUM] => [VALUE_XML_ID] => [VALUE_SORT] => [VALUE] => [PROPERTY_VALUE_ID] => [DESCRIPTION] => [~DESCRIPTION] => [~VALUE] => ) [HEIGHT_BOTTOM_SECTION] => Array ( [ID] => 158 [IBLOCK_ID] => 2 [NAME] => Высота нижней секции, мм [ACTIVE] => Y [SORT] => 500 [CODE] => HEIGHT_BOTTOM_SECTION [DEFAULT_VALUE] => [PROPERTY_TYPE] => S [ROW_COUNT] => 1 [COL_COUNT] => 30 [LIST_TYPE] => L [MULTIPLE] => N [XML_ID] => [FILE_TYPE] => [MULTIPLE_CNT] => 5 [LINK_IBLOCK_ID] => 0 [WITH_DESCRIPTION] => N [SEARCHABLE] => N [FILTRABLE] => N [IS_REQUIRED] => N [VERSION] => 1 [USER_TYPE] => [USER_TYPE_SETTINGS] => Array ( ) [HINT] => [~NAME] => Высота нижней секции, мм [~DEFAULT_VALUE] => [VALUE_ENUM] => [VALUE_XML_ID] => [VALUE_SORT] => [VALUE] => [PROPERTY_VALUE_ID] => [DESCRIPTION] => [~DESCRIPTION] => [~VALUE] => ) [STEEL_THICKNESS] => Array ( [ID] => 160 [IBLOCK_ID] => 2 [NAME] => Толщина стали [ACTIVE] => Y [SORT] => 500 [CODE] => STEEL_THICKNESS [DEFAULT_VALUE] => [PROPERTY_TYPE] => S [ROW_COUNT] => 1 [COL_COUNT] => 30 [LIST_TYPE] => L [MULTIPLE] => N [XML_ID] => [FILE_TYPE] => [MULTIPLE_CNT] => 5 [LINK_IBLOCK_ID] => 0 [WITH_DESCRIPTION] => N [SEARCHABLE] => N [FILTRABLE] => N [IS_REQUIRED] => N [VERSION] => 1 [USER_TYPE] => [USER_TYPE_SETTINGS] => Array ( ) [HINT] => [~NAME] => Толщина стали [~DEFAULT_VALUE] => [VALUE_ENUM] => [VALUE_XML_ID] => [VALUE_SORT] => [VALUE] => [PROPERTY_VALUE_ID] => [DESCRIPTION] => [~DESCRIPTION] => [~VALUE] => ) [SIZE_OPOR_FLANEC] => Array ( [ID] => 161 [IBLOCK_ID] => 2 [NAME] => Размеры опорного фланца [ACTIVE] => Y [SORT] => 500 [CODE] => SIZE_OPOR_FLANEC [DEFAULT_VALUE] => [PROPERTY_TYPE] => S [ROW_COUNT] => 1 [COL_COUNT] => 30 [LIST_TYPE] => L [MULTIPLE] => N [XML_ID] => [FILE_TYPE] => [MULTIPLE_CNT] => 5 [LINK_IBLOCK_ID] => 0 [WITH_DESCRIPTION] => N [SEARCHABLE] => N [FILTRABLE] => N [IS_REQUIRED] => N [VERSION] => 1 [USER_TYPE] => [USER_TYPE_SETTINGS] => Array ( ) [HINT] => [~NAME] => Размеры опорного фланца [~DEFAULT_VALUE] => [VALUE_ENUM] => [VALUE_XML_ID] => [VALUE_SORT] => [VALUE] => [PROPERTY_VALUE_ID] => [DESCRIPTION] => [~DESCRIPTION] => [~VALUE] => ) [POKRASKA] => Array ( [ID] => 162 [IBLOCK_ID] => 2 [NAME] => Лакокрасочное покрытие [ACTIVE] => Y [SORT] => 500 [CODE] => POKRASKA [DEFAULT_VALUE] => [PROPERTY_TYPE] => S [ROW_COUNT] => 1 [COL_COUNT] => 30 [LIST_TYPE] => L [MULTIPLE] => N [XML_ID] => [FILE_TYPE] => [MULTIPLE_CNT] => 5 [LINK_IBLOCK_ID] => 0 [WITH_DESCRIPTION] => N [SEARCHABLE] => N [FILTRABLE] => N [IS_REQUIRED] => N [VERSION] => 1 [USER_TYPE] => [USER_TYPE_SETTINGS] => Array ( ) [HINT] => [~NAME] => Лакокрасочное покрытие [~DEFAULT_VALUE] => [VALUE_ENUM] => [VALUE_XML_ID] => [VALUE_SORT] => [VALUE] => [PROPERTY_VALUE_ID] => [DESCRIPTION] => [~DESCRIPTION] => [~VALUE] => ) [VES] => Array ( [ID] => 163 [IBLOCK_ID] => 2 [NAME] => Вес [ACTIVE] => Y [SORT] => 500 [CODE] => VES [DEFAULT_VALUE] => [PROPERTY_TYPE] => S [ROW_COUNT] => 1 [COL_COUNT] => 30 [LIST_TYPE] => L [MULTIPLE] => N [XML_ID] => [FILE_TYPE] => [MULTIPLE_CNT] => 5 [LINK_IBLOCK_ID] => 0 [WITH_DESCRIPTION] => N [SEARCHABLE] => N [FILTRABLE] => N [IS_REQUIRED] => N [VERSION] => 1 [USER_TYPE] => [USER_TYPE_SETTINGS] => Array ( ) [HINT] => [~NAME] => Вес [~DEFAULT_VALUE] => [VALUE_ENUM] => [VALUE_XML_ID] => [VALUE_SORT] => [VALUE] => [PROPERTY_VALUE_ID] => [DESCRIPTION] => [~DESCRIPTION] => [~VALUE] => ) [INSTALL_LYUCHKA] => Array ( [ID] => 164 [IBLOCK_ID] => 2 [NAME] => Возможность установки лючка [ACTIVE] => Y [SORT] => 500 [CODE] => INSTALL_LYUCHKA [DEFAULT_VALUE] => [PROPERTY_TYPE] => S [ROW_COUNT] => 1 [COL_COUNT] => 30 [LIST_TYPE] => L [MULTIPLE] => N [XML_ID] => [FILE_TYPE] => [MULTIPLE_CNT] => 5 [LINK_IBLOCK_ID] => 0 [WITH_DESCRIPTION] => N [SEARCHABLE] => N [FILTRABLE] => N [IS_REQUIRED] => N [VERSION] => 1 [USER_TYPE] => [USER_TYPE_SETTINGS] => Array ( ) [HINT] => [~NAME] => Возможность установки лючка [~DEFAULT_VALUE] => [VALUE_ENUM] => [VALUE_XML_ID] => [VALUE_SORT] => [VALUE] => [PROPERTY_VALUE_ID] => [DESCRIPTION] => [~DESCRIPTION] => [~VALUE] => ) [DIAMETER_FLANCA] => Array ( [ID] => 165 [IBLOCK_ID] => 2 [NAME] => Диаметр фланца, мм [ACTIVE] => Y [SORT] => 500 [CODE] => DIAMETER_FLANCA [DEFAULT_VALUE] => [PROPERTY_TYPE] => S [ROW_COUNT] => 1 [COL_COUNT] => 30 [LIST_TYPE] => L [MULTIPLE] => N [XML_ID] => [FILE_TYPE] => [MULTIPLE_CNT] => 5 [LINK_IBLOCK_ID] => 0 [WITH_DESCRIPTION] => N [SEARCHABLE] => N [FILTRABLE] => N [IS_REQUIRED] => N [VERSION] => 1 [USER_TYPE] => [USER_TYPE_SETTINGS] => Array ( ) [HINT] => [~NAME] => Диаметр фланца, мм [~DEFAULT_VALUE] => [VALUE_ENUM] => [VALUE_XML_ID] => [VALUE_SORT] => [VALUE] => [PROPERTY_VALUE_ID] => [DESCRIPTION] => [~DESCRIPTION] => [~VALUE] => ) [COUNT_LIGHT] => Array ( [ID] => 166 [IBLOCK_ID] => 2 [NAME] => Количество осветительных приборов, шт [ACTIVE] => Y [SORT] => 500 [CODE] => COUNT_LIGHT [DEFAULT_VALUE] => [PROPERTY_TYPE] => S [ROW_COUNT] => 1 [COL_COUNT] => 30 [LIST_TYPE] => L [MULTIPLE] => N [XML_ID] => [FILE_TYPE] => [MULTIPLE_CNT] => 5 [LINK_IBLOCK_ID] => 0 [WITH_DESCRIPTION] => N [SEARCHABLE] => N [FILTRABLE] => N [IS_REQUIRED] => N [VERSION] => 1 [USER_TYPE] => [USER_TYPE_SETTINGS] => Array ( ) [HINT] => [~NAME] => Количество осветительных приборов, шт [~DEFAULT_VALUE] => [VALUE_ENUM] => [VALUE_XML_ID] => [VALUE_SORT] => [VALUE] => [PROPERTY_VALUE_ID] => [DESCRIPTION] => [~DESCRIPTION] => [~VALUE] => ) [WEIGHT_TO_KRON] => Array ( [ID] => 167 [IBLOCK_ID] => 2 [NAME] => Высота до кронштейна, мм [ACTIVE] => Y [SORT] => 500 [CODE] => WEIGHT_TO_KRON [DEFAULT_VALUE] => [PROPERTY_TYPE] => S [ROW_COUNT] => 1 [COL_COUNT] => 30 [LIST_TYPE] => L [MULTIPLE] => N [XML_ID] => [FILE_TYPE] => [MULTIPLE_CNT] => 5 [LINK_IBLOCK_ID] => 0 [WITH_DESCRIPTION] => N [SEARCHABLE] => N [FILTRABLE] => N [IS_REQUIRED] => N [VERSION] => 1 [USER_TYPE] => [USER_TYPE_SETTINGS] => Array ( ) [HINT] => [~NAME] => Высота до кронштейна, мм [~DEFAULT_VALUE] => [VALUE_ENUM] => [VALUE_XML_ID] => [VALUE_SORT] => [VALUE] => [PROPERTY_VALUE_ID] => [DESCRIPTION] => [~DESCRIPTION] => [~VALUE] => ) [SIZE_FLANEC] => Array ( [ID] => 169 [IBLOCK_ID] => 2 [NAME] => Размер фланца [ACTIVE] => Y [SORT] => 500 [CODE] => SIZE_FLANEC [DEFAULT_VALUE] => [PROPERTY_TYPE] => S [ROW_COUNT] => 1 [COL_COUNT] => 30 [LIST_TYPE] => L [MULTIPLE] => N [XML_ID] => [FILE_TYPE] => [MULTIPLE_CNT] => 5 [LINK_IBLOCK_ID] => 0 [WITH_DESCRIPTION] => N [SEARCHABLE] => N [FILTRABLE] => N [IS_REQUIRED] => N [VERSION] => 1 [USER_TYPE] => [USER_TYPE_SETTINGS] => Array ( ) [HINT] => [~NAME] => Размер фланца [~DEFAULT_VALUE] => [VALUE_ENUM] => [VALUE_XML_ID] => [VALUE_SORT] => [VALUE] => [PROPERTY_VALUE_ID] => [DESCRIPTION] => [~DESCRIPTION] => [~VALUE] => ) [WEIGHT_MIDDLE_SECTION] => Array ( [ID] => 170 [IBLOCK_ID] => 2 [NAME] => Высота промежуточной секции, мм [ACTIVE] => Y [SORT] => 500 [CODE] => WEIGHT_MIDDLE_SECTION [DEFAULT_VALUE] => [PROPERTY_TYPE] => S [ROW_COUNT] => 1 [COL_COUNT] => 30 [LIST_TYPE] => L [MULTIPLE] => N [XML_ID] => [FILE_TYPE] => [MULTIPLE_CNT] => 5 [LINK_IBLOCK_ID] => 0 [WITH_DESCRIPTION] => N [SEARCHABLE] => N [FILTRABLE] => N [IS_REQUIRED] => N [VERSION] => 1 [USER_TYPE] => [USER_TYPE_SETTINGS] => Array ( ) [HINT] => [~NAME] => Высота промежуточной секции, мм [~DEFAULT_VALUE] => [VALUE_ENUM] => [VALUE_XML_ID] => [VALUE_SORT] => [VALUE] => [PROPERTY_VALUE_ID] => [DESCRIPTION] => [~DESCRIPTION] => [~VALUE] => ) [DEFEND_POKRYTIE] => Array ( [ID] => 171 [IBLOCK_ID] => 2 [NAME] => Защитное покрытие [ACTIVE] => Y [SORT] => 500 [CODE] => DEFEND_POKRYTIE [DEFAULT_VALUE] => [PROPERTY_TYPE] => S [ROW_COUNT] => 1 [COL_COUNT] => 30 [LIST_TYPE] => L [MULTIPLE] => N [XML_ID] => [FILE_TYPE] => [MULTIPLE_CNT] => 5 [LINK_IBLOCK_ID] => 0 [WITH_DESCRIPTION] => N [SEARCHABLE] => N [FILTRABLE] => N [IS_REQUIRED] => N [VERSION] => 1 [USER_TYPE] => [USER_TYPE_SETTINGS] => Array ( ) [HINT] => [~NAME] => Защитное покрытие [~DEFAULT_VALUE] => [VALUE_ENUM] => [VALUE_XML_ID] => [VALUE_SORT] => [VALUE] => [PROPERTY_VALUE_ID] => [DESCRIPTION] => [~DESCRIPTION] => [~VALUE] => ) [WIND_REGION] => Array ( [ID] => 172 [IBLOCK_ID] => 2 [NAME] => Ветровой район [ACTIVE] => Y [SORT] => 500 [CODE] => WIND_REGION [DEFAULT_VALUE] => [PROPERTY_TYPE] => S [ROW_COUNT] => 1 [COL_COUNT] => 30 [LIST_TYPE] => L [MULTIPLE] => N [XML_ID] => [FILE_TYPE] => [MULTIPLE_CNT] => 5 [LINK_IBLOCK_ID] => 0 [WITH_DESCRIPTION] => N [SEARCHABLE] => N [FILTRABLE] => N [IS_REQUIRED] => N [VERSION] => 1 [USER_TYPE] => [USER_TYPE_SETTINGS] => Array ( ) [HINT] => [~NAME] => Ветровой район [~DEFAULT_VALUE] => [VALUE_ENUM] => [VALUE_XML_ID] => [VALUE_SORT] => [VALUE] => [PROPERTY_VALUE_ID] => [DESCRIPTION] => [~DESCRIPTION] => [~VALUE] => ) [DIAMETER_OPOR_FLANCA] => Array ( [ID] => 173 [IBLOCK_ID] => 2 [NAME] => Диаметр опорного фланца, мм [ACTIVE] => Y [SORT] => 500 [CODE] => DIAMETER_OPOR_FLANCA [DEFAULT_VALUE] => [PROPERTY_TYPE] => S [ROW_COUNT] => 1 [COL_COUNT] => 30 [LIST_TYPE] => L [MULTIPLE] => N [XML_ID] => [FILE_TYPE] => [MULTIPLE_CNT] => 5 [LINK_IBLOCK_ID] => 0 [WITH_DESCRIPTION] => N [SEARCHABLE] => N [FILTRABLE] => N [IS_REQUIRED] => N [VERSION] => 1 [USER_TYPE] => [USER_TYPE_SETTINGS] => Array ( ) [HINT] => [~NAME] => Диаметр опорного фланца, мм [~DEFAULT_VALUE] => [VALUE_ENUM] => [VALUE_XML_ID] => [VALUE_SORT] => [VALUE] => [PROPERTY_VALUE_ID] => [DESCRIPTION] => [~DESCRIPTION] => [~VALUE] => ) [CENTER_DIST] => Array ( [ID] => 174 [IBLOCK_ID] => 2 [NAME] => Межцентровое расстояние, мм [ACTIVE] => Y [SORT] => 500 [CODE] => CENTER_DIST [DEFAULT_VALUE] => [PROPERTY_TYPE] => S [ROW_COUNT] => 1 [COL_COUNT] => 30 [LIST_TYPE] => L [MULTIPLE] => N [XML_ID] => [FILE_TYPE] => [MULTIPLE_CNT] => 5 [LINK_IBLOCK_ID] => 0 [WITH_DESCRIPTION] => N [SEARCHABLE] => N [FILTRABLE] => N [IS_REQUIRED] => N [VERSION] => 1 [USER_TYPE] => [USER_TYPE_SETTINGS] => Array ( ) [HINT] => [~NAME] => Межцентровое расстояние, мм [~DEFAULT_VALUE] => [VALUE_ENUM] => [VALUE_XML_ID] => [VALUE_SORT] => [VALUE] => [PROPERTY_VALUE_ID] => [DESCRIPTION] => [~DESCRIPTION] => [~VALUE] => ) [FLANEC_THICKNESS] => Array ( [ID] => 175 [IBLOCK_ID] => 2 [NAME] => Толщина фланца, мм [ACTIVE] => Y [SORT] => 500 [CODE] => FLANEC_THICKNESS [DEFAULT_VALUE] => [PROPERTY_TYPE] => S [ROW_COUNT] => 1 [COL_COUNT] => 30 [LIST_TYPE] => L [MULTIPLE] => N [XML_ID] => [FILE_TYPE] => [MULTIPLE_CNT] => 5 [LINK_IBLOCK_ID] => 0 [WITH_DESCRIPTION] => N [SEARCHABLE] => N [FILTRABLE] => N [IS_REQUIRED] => N [VERSION] => 1 [USER_TYPE] => [USER_TYPE_SETTINGS] => Array ( ) [HINT] => [~NAME] => Толщина фланца, мм [~DEFAULT_VALUE] => [VALUE_ENUM] => [VALUE_XML_ID] => [VALUE_SORT] => [VALUE] => [PROPERTY_VALUE_ID] => [DESCRIPTION] => [~DESCRIPTION] => [~VALUE] => ) [COUNT_HOLE] => Array ( [ID] => 176 [IBLOCK_ID] => 2 [NAME] => Количество отверстий крепления, шт [ACTIVE] => Y [SORT] => 500 [CODE] => COUNT_HOLE [DEFAULT_VALUE] => [PROPERTY_TYPE] => S [ROW_COUNT] => 1 [COL_COUNT] => 30 [LIST_TYPE] => L [MULTIPLE] => N [XML_ID] => [FILE_TYPE] => [MULTIPLE_CNT] => 5 [LINK_IBLOCK_ID] => 0 [WITH_DESCRIPTION] => N [SEARCHABLE] => N [FILTRABLE] => N [IS_REQUIRED] => N [VERSION] => 1 [USER_TYPE] => [USER_TYPE_SETTINGS] => Array ( ) [HINT] => [~NAME] => Количество отверстий крепления, шт [~DEFAULT_VALUE] => [VALUE_ENUM] => [VALUE_XML_ID] => [VALUE_SORT] => [VALUE] => [PROPERTY_VALUE_ID] => [DESCRIPTION] => [~DESCRIPTION] => [~VALUE] => ) [INSPECTION_WINDOW] => Array ( [ID] => 179 [IBLOCK_ID] => 2 [NAME] => Ревизионное окно, мм [ACTIVE] => Y [SORT] => 500 [CODE] => INSPECTION_WINDOW [DEFAULT_VALUE] => [PROPERTY_TYPE] => S [ROW_COUNT] => 1 [COL_COUNT] => 30 [LIST_TYPE] => L [MULTIPLE] => N [XML_ID] => [FILE_TYPE] => [MULTIPLE_CNT] => 5 [LINK_IBLOCK_ID] => 0 [WITH_DESCRIPTION] => N [SEARCHABLE] => N [FILTRABLE] => N [IS_REQUIRED] => N [VERSION] => 1 [USER_TYPE] => [USER_TYPE_SETTINGS] => Array ( ) [HINT] => [~NAME] => Ревизионное окно, мм [~DEFAULT_VALUE] => [VALUE_ENUM] => [VALUE_XML_ID] => [VALUE_SORT] => [VALUE] => [PROPERTY_VALUE_ID] => [DESCRIPTION] => [~DESCRIPTION] => [~VALUE] => ) [THREE_MODEL] => Array ( [ID] => 182 [IBLOCK_ID] => 2 [NAME] => 3D-модель [ACTIVE] => Y [SORT] => 500 [CODE] => THREE_MODEL [DEFAULT_VALUE] => [PROPERTY_TYPE] => F [ROW_COUNT] => 1 [COL_COUNT] => 30 [LIST_TYPE] => L [MULTIPLE] => N [XML_ID] => [FILE_TYPE] => [MULTIPLE_CNT] => 5 [LINK_IBLOCK_ID] => 0 [WITH_DESCRIPTION] => N [SEARCHABLE] => N [FILTRABLE] => N [IS_REQUIRED] => N [VERSION] => 1 [USER_TYPE] => [USER_TYPE_SETTINGS] => Array ( ) [HINT] => [~NAME] => 3D-модель [~DEFAULT_VALUE] => [VALUE_ENUM] => [VALUE_XML_ID] => [VALUE_SORT] => [VALUE] => [PROPERTY_VALUE_ID] => [DESCRIPTION] => [~DESCRIPTION] => [~VALUE] => ) [FAQ] => Array ( [ID] => 183 [IBLOCK_ID] => 2 [NAME] => FAQ [ACTIVE] => Y [SORT] => 500 [CODE] => FAQ [DEFAULT_VALUE] => Array ( [TYPE] => TEXT [TEXT] => ) [PROPERTY_TYPE] => S [ROW_COUNT] => 1 [COL_COUNT] => 30 [LIST_TYPE] => L [MULTIPLE] => N [XML_ID] => [FILE_TYPE] => [MULTIPLE_CNT] => 5 [LINK_IBLOCK_ID] => 0 [WITH_DESCRIPTION] => N [SEARCHABLE] => N [FILTRABLE] => N [IS_REQUIRED] => N [VERSION] => 1 [USER_TYPE] => HTML [USER_TYPE_SETTINGS] => Array ( [height] => 200 ) [HINT] => [~NAME] => FAQ [~DEFAULT_VALUE] => Array ( [TYPE] => TEXT [TEXT] => ) [VALUE_ENUM] => [VALUE_XML_ID] => [VALUE_SORT] => [VALUE] => Array ( [TEXT] => <div style="display: block;"> <div class="faq-item" itemscope="" itemprop="mainEntity" itemtype="https://schema.org/Question"> <div class="faq-question"> <div class="question-name"> <span class="num">01.</span> <span itemprop="name">Где применяется Кт10-1-2Мт?</span> </div> <div class="toggle-icon"></div> </div> <div class="faq-answer" itemscope="" itemprop="acceptedAnswer" itemtype="https://schema.org/Answer"> <div itemprop="text"> <p> На концах ВЛ 6–10 кВ и в анкерных узлах. </p> </div> </div> </div> <div class="faq-item" itemscope="" itemprop="mainEntity" itemtype="https://schema.org/Question"> <div class="faq-question"> <div class="question-name"> <span class="num">02.</span> <span itemprop="name">Чем отличается от одноподкосных опор?</span> </div> <div class="toggle-icon"></div> </div> <div class="faq-answer" itemscope="" itemprop="acceptedAnswer" itemtype="https://schema.org/Answer"> <div itemprop="text"> <p> Повышенной жёсткостью и устойчивостью. </p> </div> </div> </div> <div class="faq-item" itemscope="" itemprop="mainEntity" itemtype="https://schema.org/Question"> <div class="faq-question"> <div class="question-name"> <span class="num">03.</span> <span itemprop="name">Можно ли изготовить по проекту?</span> </div> <div class="toggle-icon"></div> </div> <div class="faq-answer" itemscope="" itemprop="acceptedAnswer" itemtype="https://schema.org/Answer"> <div itemprop="text"> <p> Да, изготовление возможно по КД заказчика. </p> </div> </div> </div> <div class="faq-item" itemscope="" itemprop="mainEntity" itemtype="https://schema.org/Question"> <div class="faq-question"> <div class="question-name"> <span class="num">04.</span> <span itemprop="name">Какой материал используется?</span> </div> <div class="toggle-icon"></div> </div> <div class="faq-answer" itemscope="" itemprop="acceptedAnswer" itemtype="https://schema.org/Answer"> <div itemprop="text"> <p> Сталь 09Г2С и стальные трубы. </p> </div> </div> </div> <div class="faq-item" itemscope="" itemprop="mainEntity" itemtype="https://schema.org/Question"> <div class="faq-question"> <div class="question-name"> <span class="num">05.</span> <span itemprop="name">Какой срок службы?</span> </div> <div class="toggle-icon"></div> </div> <div class="faq-answer" itemscope="" itemprop="acceptedAnswer" itemtype="https://schema.org/Answer"> <div itemprop="text"> <p> До 30 лет при соблюдении условий эксплуатации. </p> </div> </div> </div> </div> [TYPE] => HTML ) [PROPERTY_VALUE_ID] => 6841102 [DESCRIPTION] => [~VALUE] => Array ( [TEXT] =>
01. Где применяется Кт10-1-2Мт?

На концах ВЛ 6–10 кВ и в анкерных узлах.

02. Чем отличается от одноподкосных опор?

Повышенной жёсткостью и устойчивостью.

03. Можно ли изготовить по проекту?

Да, изготовление возможно по КД заказчика.

04. Какой материал используется?

Сталь 09Г2С и стальные трубы.

05. Какой срок службы?

До 30 лет при соблюдении условий эксплуатации.

[TYPE] => HTML ) [~DESCRIPTION] => ) ) [DISPLAY_PROPERTIES] => Array ( [ITEM_PRICE] => Array ( [ID] => 22 [IBLOCK_ID] => 2 [NAME] => Цена [ACTIVE] => Y [SORT] => 3 [CODE] => ITEM_PRICE [DEFAULT_VALUE] => [PROPERTY_TYPE] => L [ROW_COUNT] => 1 [COL_COUNT] => 30 [LIST_TYPE] => L [MULTIPLE] => N [XML_ID] => 22 [FILE_TYPE] => [MULTIPLE_CNT] => 5 [LINK_IBLOCK_ID] => 0 [WITH_DESCRIPTION] => N [SEARCHABLE] => N [FILTRABLE] => N [IS_REQUIRED] => Y [VERSION] => 1 [USER_TYPE] => [USER_TYPE_SETTINGS] => Array ( ) [HINT] => [~NAME] => Цена [~DEFAULT_VALUE] => [VALUE_ENUM] => По запросу [VALUE_XML_ID] => on-request [VALUE_SORT] => 1 [VALUE] => По запросу [PROPERTY_VALUE_ID] => 6841307 [VALUE_ENUM_ID] => 9 [DESCRIPTION] => [~VALUE] => По запросу [~DESCRIPTION] => [DISPLAY_VALUE] => По запросу ) [ITEM_CHARACTERISTICS] => Array ( [ID] => 28 [IBLOCK_ID] => 2 [NAME] => Характеристики [ACTIVE] => Y [SORT] => 6 [CODE] => ITEM_CHARACTERISTICS [DEFAULT_VALUE] => [PROPERTY_TYPE] => S [ROW_COUNT] => 1 [COL_COUNT] => 20 [LIST_TYPE] => L [MULTIPLE] => Y [XML_ID] => 28 [FILE_TYPE] => [MULTIPLE_CNT] => 1 [LINK_IBLOCK_ID] => 0 [WITH_DESCRIPTION] => Y [SEARCHABLE] => N [FILTRABLE] => N [IS_REQUIRED] => N [VERSION] => 1 [USER_TYPE] => [USER_TYPE_SETTINGS] => Array ( ) [HINT] => [~NAME] => Характеристики [~DEFAULT_VALUE] => [VALUE_ENUM] => [VALUE_XML_ID] => [VALUE_SORT] => [VALUE] => Array ( [0] => Концевая опора [1] => 9000 [2] => 146х8 [3] => 1930 [4] => 146х8 [5] => 8501 [6] => 146х8 [7] => 8700 [8] => 146х8 [9] => Горячее цинкование [10] => Порошковое / полимерное окрашивание [11] => 30 лет ) [PROPERTY_VALUE_ID] => Array ( [0] => 6830239 [1] => 6830240 [2] => 6830241 [3] => 6830242 [4] => 6830243 [5] => 6830244 [6] => 6830245 [7] => 6830246 [8] => 6830247 [9] => 6830248 [10] => 6830249 [11] => 6830250 ) [DESCRIPTION] => Array ( [0] => Тип [1] => Высота стойки, мм [2] => Профиль стойки, мм [3] => Длина траверсы, мм [4] => Профиль раверсы, мм [5] => Высота подкоса 1, мм [6] => Профиль подкоса 1, мм [7] => Высота подкоса 2, мм [8] => Профиль подкоса 2, мм [9] => Защитное покрытие [10] => Лакокрасочное покрытие [11] => Срок службы ) [~VALUE] => Array ( [0] => Концевая опора [1] => 9000 [2] => 146х8 [3] => 1930 [4] => 146х8 [5] => 8501 [6] => 146х8 [7] => 8700 [8] => 146х8 [9] => Горячее цинкование [10] => Порошковое / полимерное окрашивание [11] => 30 лет ) [~DESCRIPTION] => Array ( [0] => Тип [1] => Высота стойки, мм [2] => Профиль стойки, мм [3] => Длина траверсы, мм [4] => Профиль раверсы, мм [5] => Высота подкоса 1, мм [6] => Профиль подкоса 1, мм [7] => Высота подкоса 2, мм [8] => Профиль подкоса 2, мм [9] => Защитное покрытие [10] => Лакокрасочное покрытие [11] => Срок службы ) [DISPLAY_VALUE] => Array ( [0] => Концевая опора [1] => 9000 [2] => 146х8 [3] => 1930 [4] => 146х8 [5] => 8501 [6] => 146х8 [7] => 8700 [8] => 146х8 [9] => Горячее цинкование [10] => Порошковое / полимерное окрашивание [11] => 30 лет ) ) ) [PRODUCT_PROPERTIES] => Array ( ) [PRODUCT_PROPERTIES_FILL] => Array ( ) [OFFERS] => Array ( ) [OFFER_ID_SELECTED] => 0 [CHECK_QUANTITY] => [ITEM_PRICE_MODE] => [ITEM_PRICES] => Array ( ) [ITEM_QUANTITY_RANGES] => Array ( ) [ITEM_MEASURE_RATIOS] => Array ( [2985] => Array ( [ID] => 2985 [RATIO] => 1 [IS_DEFAULT] => Y [PRODUCT_ID] => 20126 ) ) [ITEM_MEASURE] => Array ( [ID] => 5 [TITLE] => шт [~TITLE] => шт ) [ITEM_MEASURE_RATIO_SELECTED] => 2985 [ITEM_QUANTITY_RANGE_SELECTED] => [ITEM_PRICE_SELECTED] => [EDIT_LINK] => [DELETE_LINK] => [SECTION] => Array ( [PATH] => Array ( ) ) [CAN_BUY] => )
В наличии
Тип: Концевая опора
Высота стойки, мм: 9000
Профиль стойки, мм: 146х8
Цена по запросу
Array
(
    [ID] => 20127
    [~ID] => 20127
    [IBLOCK_ID] => 2
    [~IBLOCK_ID] => 2
    [CODE] => kt10-1-2mv
    [~CODE] => kt10-1-2mv
    [XML_ID] => 20127
    [~XML_ID] => 20127
    [NAME] => Концевая опора Кт10-1-2Мв
    [~NAME] => Концевая опора Кт10-1-2Мв
    [ACTIVE] => Y
    [~ACTIVE] => Y
    [DATE_ACTIVE_FROM] => 
    [~DATE_ACTIVE_FROM] => 
    [DATE_ACTIVE_TO] => 
    [~DATE_ACTIVE_TO] => 
    [SORT] => 24
    [~SORT] => 24
    [PREVIEW_TEXT] => 
    [~PREVIEW_TEXT] => 
    [PREVIEW_TEXT_TYPE] => text
    [~PREVIEW_TEXT_TYPE] => text
    [DETAIL_TEXT] => 

Концевая опора Кт10-1-2Мв — металлическая трубчатая опора для воздушных линий электропередачи напряжением 6–10 кВ. Предназначена для установки в точках окончания линии, анкерного крепления проводов и на вводах в подстанции. Конструкция рассчитана на восприятие продольных нагрузок от тяжения проводов, а также ветровых и гололёдных воздействий.

Изделие относится к линейке опор ВЛ 6–10 кВ из бурильных и отработанных труб и применяется при строительстве и реконструкции распределительных сетей.

Назначение и применение

Опора Кт10-1-2Мв используется:

  • на концах ВЛ 6–10 кВ;
  • в анкерных узлах линии;
  • при переходах «воздух–кабель»;
  • при подключении к ТП и РП;
  • на участках с повышенными механическими нагрузками.

Концевая опора работает на тяжение и воспринимает:

  • продольные усилия от проводов;
  • ветровые нагрузки;
  • гололёдные нагрузки.

Двухподкосная схема обеспечивает повышенную устойчивость и жёсткость конструкции.

Технические характеристики

Тип: концевая опора.
Назначение: ВЛ 6–10 кВ.

Стойка:

  • Высота — 9000 мм.
  • Профиль — 146 × 8 мм.

Траверса:

  • Длина — 1930 мм.
  • Профиль — 146 × 8 мм.

Подкос 1:

  • Высота — 9000 мм.
  • Профиль — 146 × 8 мм.

Подкос 2:

  • Высота — 8700 мм.
  • Профиль — 146 × 8 мм.

Защитное покрытие:

  • горячее цинкование;
  • порошковое / полимерное окрашивание.

Срок службы: до 30 лет

Конструкция и материалы

Опора выполнена в виде трубчатой металлической конструкции с двумя подкосами, усиливающими устойчивость при работе на тяжение.

Материалы изготовления:

  • конструкционная сталь 09Г2С;
  • бурильные и электросварные трубы.

Трубчатая конструкция обеспечивает оптимальное соотношение прочности, массы и удобства монтажа.

Антикоррозионная защита

Для долговечной эксплуатации применяется:

  • горячее цинкование по ГОСТ 9.307;
  • дополнительное порошковое или полимерное окрашивание (по требованию).

Покрытие обеспечивает стойкость к атмосферной и промышленной коррозии.

Комплектация

Стандартная поставка включает:

  • стойку опоры;
  • траверсу;
  • два подкоса;
  • комплект крепёжных элементов;
  • антикоррозионное покрытие.

Возможна окраска по каталогу RAL и изготовление по индивидуальной КД.

Монтаж и эксплуатация

Монтаж выполняется согласно проекту ВЛ и требованиям нормативной документации.

Основные требования:

  • устройство фундамента по расчёту;
  • контроль вертикальности;
  • корректный монтаж подкосов;
  • соблюдение расчётных усилий тяжения.

Рекомендуется периодический осмотр состояния покрытия и соединений.

Нормативные документы

Изготовление и расчёт выполняются с учётом действующих норм РФ.

Строительные нормы:

  • СП 16.13330 «Стальные конструкции».
  • СП 20.13330 «Нагрузки и воздействия».
  • СП 22.13330 «Основания и фундаменты».

ГОСТ:

  • ГОСТ 19281 — сталь 09Г2С.
  • ГОСТ 9.307 — горячее цинкование.
  • ГОСТ 8732, 8734 — стальные трубы.

Отраслевые нормы:

  • ПУЭ (7-е издание).
  • СО 153-34.20.121-2006.
  • РД 34.20.504-94.
[~DETAIL_TEXT] =>

Концевая опора Кт10-1-2Мв — металлическая трубчатая опора для воздушных линий электропередачи напряжением 6–10 кВ. Предназначена для установки в точках окончания линии, анкерного крепления проводов и на вводах в подстанции. Конструкция рассчитана на восприятие продольных нагрузок от тяжения проводов, а также ветровых и гололёдных воздействий.

Изделие относится к линейке опор ВЛ 6–10 кВ из бурильных и отработанных труб и применяется при строительстве и реконструкции распределительных сетей.

Назначение и применение

Опора Кт10-1-2Мв используется:

  • на концах ВЛ 6–10 кВ;
  • в анкерных узлах линии;
  • при переходах «воздух–кабель»;
  • при подключении к ТП и РП;
  • на участках с повышенными механическими нагрузками.

Концевая опора работает на тяжение и воспринимает:

  • продольные усилия от проводов;
  • ветровые нагрузки;
  • гололёдные нагрузки.

Двухподкосная схема обеспечивает повышенную устойчивость и жёсткость конструкции.

Технические характеристики

Тип: концевая опора.
Назначение: ВЛ 6–10 кВ.

Стойка:

  • Высота — 9000 мм.
  • Профиль — 146 × 8 мм.

Траверса:

  • Длина — 1930 мм.
  • Профиль — 146 × 8 мм.

Подкос 1:

  • Высота — 9000 мм.
  • Профиль — 146 × 8 мм.

Подкос 2:

  • Высота — 8700 мм.
  • Профиль — 146 × 8 мм.

Защитное покрытие:

  • горячее цинкование;
  • порошковое / полимерное окрашивание.

Срок службы: до 30 лет

Конструкция и материалы

Опора выполнена в виде трубчатой металлической конструкции с двумя подкосами, усиливающими устойчивость при работе на тяжение.

Материалы изготовления:

  • конструкционная сталь 09Г2С;
  • бурильные и электросварные трубы.

Трубчатая конструкция обеспечивает оптимальное соотношение прочности, массы и удобства монтажа.

Антикоррозионная защита

Для долговечной эксплуатации применяется:

  • горячее цинкование по ГОСТ 9.307;
  • дополнительное порошковое или полимерное окрашивание (по требованию).

Покрытие обеспечивает стойкость к атмосферной и промышленной коррозии.

Комплектация

Стандартная поставка включает:

  • стойку опоры;
  • траверсу;
  • два подкоса;
  • комплект крепёжных элементов;
  • антикоррозионное покрытие.

Возможна окраска по каталогу RAL и изготовление по индивидуальной КД.

Монтаж и эксплуатация

Монтаж выполняется согласно проекту ВЛ и требованиям нормативной документации.

Основные требования:

  • устройство фундамента по расчёту;
  • контроль вертикальности;
  • корректный монтаж подкосов;
  • соблюдение расчётных усилий тяжения.

Рекомендуется периодический осмотр состояния покрытия и соединений.

Нормативные документы

Изготовление и расчёт выполняются с учётом действующих норм РФ.

Строительные нормы:

  • СП 16.13330 «Стальные конструкции».
  • СП 20.13330 «Нагрузки и воздействия».
  • СП 22.13330 «Основания и фундаменты».

ГОСТ:

  • ГОСТ 19281 — сталь 09Г2С.
  • ГОСТ 9.307 — горячее цинкование.
  • ГОСТ 8732, 8734 — стальные трубы.

Отраслевые нормы:

  • ПУЭ (7-е издание).
  • СО 153-34.20.121-2006.
  • РД 34.20.504-94.
[DETAIL_TEXT_TYPE] => html [~DETAIL_TEXT_TYPE] => html [DATE_CREATE] => 26.01.2026 13:08:58 [~DATE_CREATE] => 26.01.2026 13:08:58 [CREATED_BY] => 1 [~CREATED_BY] => 1 [TAGS] => [~TAGS] => [TIMESTAMP_X] => 23.03.2026 10:36:30 [~TIMESTAMP_X] => 23.03.2026 10:36:30 [MODIFIED_BY] => 1 [~MODIFIED_BY] => 1 [IBLOCK_SECTION_ID] => 2951 [~IBLOCK_SECTION_ID] => 4506 [DETAIL_PAGE_URL] => /product/kt10-1-2mv/ [~DETAIL_PAGE_URL] => /product/kt10-1-2mv/ [DETAIL_PICTURE] => [~DETAIL_PICTURE] => [PREVIEW_PICTURE] => Array ( [ID] => 55611 [TIMESTAMP_X] => 23.03.2026 10:36:30 [MODULE_ID] => iblock [HEIGHT] => 1200 [WIDTH] => 1200 [FILE_SIZE] => 102720 [CONTENT_TYPE] => image/webp [SUBDIR] => iblock/d9c/6nfpwqye1nf8zpr4909phvyp47pu3nju [FILE_NAME] => 2.webp [ORIGINAL_NAME] => 2.webp [DESCRIPTION] => [HANDLER_ID] => [EXTERNAL_ID] => f81b90ee18b96d677f30189013e4d081 [VERSION_ORIGINAL_ID] => [META] => [SRC] => /upload/iblock/d9c/6nfpwqye1nf8zpr4909phvyp47pu3nju/2.webp [UNSAFE_SRC] => /upload/iblock/d9c/6nfpwqye1nf8zpr4909phvyp47pu3nju/2.webp [SAFE_SRC] => /upload/iblock/d9c/6nfpwqye1nf8zpr4909phvyp47pu3nju/2.webp [ALT] => Концевая опора Кт10-1-2Мв [TITLE] => Концевая опора Кт10-1-2Мв ) [~PREVIEW_PICTURE] => 55611 [LANG_DIR] => / [~LANG_DIR] => / [EXTERNAL_ID] => 20127 [~EXTERNAL_ID] => 20127 [IBLOCK_TYPE_ID] => catalog [~IBLOCK_TYPE_ID] => catalog [IBLOCK_CODE] => metalstructures [~IBLOCK_CODE] => metalstructures [IBLOCK_EXTERNAL_ID] => clothes [~IBLOCK_EXTERNAL_ID] => clothes [LID] => s1 [~LID] => s1 [IPROPERTY_VALUES] => Array ( [ELEMENT_DETAIL_PICTURE_FILE_NAME] => [ELEMENT_PREVIEW_PICTURE_FILE_NAME] => [SECTION_DETAIL_PICTURE_FILE_NAME] => [SECTION_PICTURE_FILE_NAME] => [ELEMENT_META_TITLE] => Концевая опора Кт10-1-2Мв в {{rp}} [SECTION_PAGE_TITLE] => Концевая опора Кт10-1-2Мв [ELEMENT_PAGE_TITLE] => Концевая опора Кт10-1-2Мв [SECTION_META_TITLE] => Многогранные опоры ЛЭП купить в {{rp}} на сайте производителя НПО Легион [SECTION_META_DESCRIPTION] => Производство многогранных опор ЛЭП линии электропередач. Купите напрямую у производителя в {{rp}}. Собственное производство. Наличие товара на складе. Звоните ☎ {{subdomain_tel}} [SECTION_META_KEYWORDS] => опоры ЛЭП многогранные металлические производство купить гранённые линии электропередач ) [PRODUCT] => Array ( [TYPE] => 1 [AVAILABLE] => Y [BUNDLE] => N [QUANTITY] => 0 [QUANTITY_TRACE] => N [CAN_BUY_ZERO] => Y [MEASURE] => 5 [SUBSCRIBE] => Y [VAT_ID] => 0 [VAT_RATE] => 0 [VAT_INCLUDED] => N [WEIGHT] => 0 [WIDTH] => 0 [LENGTH] => 0 [HEIGHT] => 0 [PAYMENT_TYPE] => S [RECUR_SCHEME_TYPE] => D [RECUR_SCHEME_LENGTH] => 0 [TRIAL_PRICE_ID] => 0 [USE_OFFERS] => ) [~CATALOG_TYPE] => 1 [CATALOG_TYPE] => 1 [~CATALOG_QUANTITY] => 0 [CATALOG_QUANTITY] => 0 [~CATALOG_QUANTITY_TRACE] => N [CATALOG_QUANTITY_TRACE] => N [~CATALOG_CAN_BUY_ZERO] => Y [CATALOG_CAN_BUY_ZERO] => Y [~CATALOG_SUBSCRIBE] => Y [CATALOG_SUBSCRIBE] => Y [PROPERTIES] => Array ( [ITEM_DELIVERY] => Array ( [ID] => 20 [IBLOCK_ID] => 2 [NAME] => Доставка [ACTIVE] => Y [SORT] => 1 [CODE] => ITEM_DELIVERY [DEFAULT_VALUE] => [PROPERTY_TYPE] => L [ROW_COUNT] => 1 [COL_COUNT] => 30 [LIST_TYPE] => L [MULTIPLE] => N [XML_ID] => 20 [FILE_TYPE] => [MULTIPLE_CNT] => 5 [LINK_IBLOCK_ID] => 0 [WITH_DESCRIPTION] => N [SEARCHABLE] => N [FILTRABLE] => N [IS_REQUIRED] => Y [VERSION] => 1 [USER_TYPE] => [USER_TYPE_SETTINGS] => Array ( ) [HINT] => [~NAME] => Доставка [~DEFAULT_VALUE] => [VALUE_ENUM] => По России и СНГ [VALUE_XML_ID] => ru-sng [VALUE_SORT] => 1 [VALUE] => По России и СНГ [PROPERTY_VALUE_ID] => 6841309 [VALUE_ENUM_ID] => 7 [DESCRIPTION] => [~VALUE] => По России и СНГ [~DESCRIPTION] => ) [ITEM_PAYMENT] => Array ( [ID] => 21 [IBLOCK_ID] => 2 [NAME] => Оплата [ACTIVE] => Y [SORT] => 2 [CODE] => ITEM_PAYMENT [DEFAULT_VALUE] => [PROPERTY_TYPE] => L [ROW_COUNT] => 1 [COL_COUNT] => 30 [LIST_TYPE] => L [MULTIPLE] => N [XML_ID] => 21 [FILE_TYPE] => [MULTIPLE_CNT] => 5 [LINK_IBLOCK_ID] => 0 [WITH_DESCRIPTION] => N [SEARCHABLE] => N [FILTRABLE] => N [IS_REQUIRED] => Y [VERSION] => 1 [USER_TYPE] => [USER_TYPE_SETTINGS] => Array ( ) [HINT] => [~NAME] => Оплата [~DEFAULT_VALUE] => [VALUE_ENUM] => Безналичный расчет [VALUE_XML_ID] => payment-bank [VALUE_SORT] => 1 [VALUE] => Безналичный расчет [PROPERTY_VALUE_ID] => 6841310 [VALUE_ENUM_ID] => 8 [DESCRIPTION] => [~VALUE] => Безналичный расчет [~DESCRIPTION] => ) [ITEM_PRICE] => Array ( [ID] => 22 [IBLOCK_ID] => 2 [NAME] => Цена [ACTIVE] => Y [SORT] => 3 [CODE] => ITEM_PRICE [DEFAULT_VALUE] => [PROPERTY_TYPE] => L [ROW_COUNT] => 1 [COL_COUNT] => 30 [LIST_TYPE] => L [MULTIPLE] => N [XML_ID] => 22 [FILE_TYPE] => [MULTIPLE_CNT] => 5 [LINK_IBLOCK_ID] => 0 [WITH_DESCRIPTION] => N [SEARCHABLE] => N [FILTRABLE] => N [IS_REQUIRED] => Y [VERSION] => 1 [USER_TYPE] => [USER_TYPE_SETTINGS] => Array ( ) [HINT] => [~NAME] => Цена [~DEFAULT_VALUE] => [VALUE_ENUM] => По запросу [VALUE_XML_ID] => on-request [VALUE_SORT] => 1 [VALUE] => По запросу [PROPERTY_VALUE_ID] => 6841311 [VALUE_ENUM_ID] => 9 [DESCRIPTION] => [~VALUE] => По запросу [~DESCRIPTION] => ) [ITEM_IMAGES] => Array ( [ID] => 23 [IBLOCK_ID] => 2 [NAME] => Изображения [ACTIVE] => Y [SORT] => 4 [CODE] => ITEM_IMAGES [DEFAULT_VALUE] => [PROPERTY_TYPE] => F [ROW_COUNT] => 1 [COL_COUNT] => 30 [LIST_TYPE] => L [MULTIPLE] => Y [XML_ID] => 23 [FILE_TYPE] => [MULTIPLE_CNT] => 5 [LINK_IBLOCK_ID] => 0 [WITH_DESCRIPTION] => N [SEARCHABLE] => N [FILTRABLE] => N [IS_REQUIRED] => N [VERSION] => 1 [USER_TYPE] => [USER_TYPE_SETTINGS] => Array ( ) [HINT] => [~NAME] => Изображения [~DEFAULT_VALUE] => [VALUE_ENUM] => [VALUE_XML_ID] => [VALUE_SORT] => [VALUE] => Array ( [0] => 55612 [1] => 55613 [2] => 55614 [3] => 55615 [4] => 55616 ) [PROPERTY_VALUE_ID] => Array ( [0] => 6830258 [1] => 6830259 [2] => 6830260 [3] => 6830261 [4] => 6830262 ) [DESCRIPTION] => Array ( [0] => [1] => [2] => [3] => [4] => ) [~VALUE] => Array ( [0] => 55612 [1] => 55613 [2] => 55614 [3] => 55615 [4] => 55616 ) [~DESCRIPTION] => Array ( [0] => [1] => [2] => [3] => [4] => ) ) [ITEM_PROPERTIES] => Array ( [ID] => 24 [IBLOCK_ID] => 2 [NAME] => Свойства [ACTIVE] => Y [SORT] => 5 [CODE] => ITEM_PROPERTIES [DEFAULT_VALUE] => [PROPERTY_TYPE] => E [ROW_COUNT] => 1 [COL_COUNT] => 30 [LIST_TYPE] => L [MULTIPLE] => Y [XML_ID] => 24 [FILE_TYPE] => [MULTIPLE_CNT] => 1 [LINK_IBLOCK_ID] => 3 [WITH_DESCRIPTION] => N [SEARCHABLE] => N [FILTRABLE] => N [IS_REQUIRED] => N [VERSION] => 1 [USER_TYPE] => [USER_TYPE_SETTINGS] => Array ( ) [HINT] => [~NAME] => Свойства [~DEFAULT_VALUE] => [VALUE_ENUM] => [VALUE_XML_ID] => [VALUE_SORT] => [VALUE] => [PROPERTY_VALUE_ID] => [DESCRIPTION] => [~DESCRIPTION] => [~VALUE] => ) [ITEM_CHARACTERISTICS] => Array ( [ID] => 28 [IBLOCK_ID] => 2 [NAME] => Характеристики [ACTIVE] => Y [SORT] => 6 [CODE] => ITEM_CHARACTERISTICS [DEFAULT_VALUE] => [PROPERTY_TYPE] => S [ROW_COUNT] => 1 [COL_COUNT] => 20 [LIST_TYPE] => L [MULTIPLE] => Y [XML_ID] => 28 [FILE_TYPE] => [MULTIPLE_CNT] => 1 [LINK_IBLOCK_ID] => 0 [WITH_DESCRIPTION] => Y [SEARCHABLE] => N [FILTRABLE] => N [IS_REQUIRED] => N [VERSION] => 1 [USER_TYPE] => [USER_TYPE_SETTINGS] => Array ( ) [HINT] => [~NAME] => Характеристики [~DEFAULT_VALUE] => [VALUE_ENUM] => [VALUE_XML_ID] => [VALUE_SORT] => [VALUE] => Array ( [0] => Концевая опора [1] => 9000 [2] => 146х8 [3] => 1930 [4] => 146х8 [5] => 9000 [6] => 146х8 [7] => 8700 [8] => 146х8 [9] => Горячее цинкование [10] => Порошковое / полимерное окрашивание [11] => 30 лет ) [PROPERTY_VALUE_ID] => Array ( [0] => 6830263 [1] => 6830264 [2] => 6830265 [3] => 6830266 [4] => 6830267 [5] => 6830268 [6] => 6830269 [7] => 6830270 [8] => 6830271 [9] => 6830272 [10] => 6830273 [11] => 6830274 ) [DESCRIPTION] => Array ( [0] => Тип [1] => Высота стойки, мм [2] => Профиль стойки, мм [3] => Длина траверсы, мм [4] => Профиль раверсы, мм [5] => Высота подкоса 1, мм [6] => Профиль подкоса 1, мм [7] => Высота подкоса 2, мм [8] => Профиль подкоса 2, мм [9] => Защитное покрытие [10] => Лакокрасочное покрытие [11] => Срок службы ) [~VALUE] => Array ( [0] => Концевая опора [1] => 9000 [2] => 146х8 [3] => 1930 [4] => 146х8 [5] => 9000 [6] => 146х8 [7] => 8700 [8] => 146х8 [9] => Горячее цинкование [10] => Порошковое / полимерное окрашивание [11] => 30 лет ) [~DESCRIPTION] => Array ( [0] => Тип [1] => Высота стойки, мм [2] => Профиль стойки, мм [3] => Длина траверсы, мм [4] => Профиль раверсы, мм [5] => Высота подкоса 1, мм [6] => Профиль подкоса 1, мм [7] => Высота подкоса 2, мм [8] => Профиль подкоса 2, мм [9] => Защитное покрытие [10] => Лакокрасочное покрытие [11] => Срок службы ) ) [ITEM_FILTER] => Array ( [ID] => 40 [IBLOCK_ID] => 2 [NAME] => Фильтр [ACTIVE] => Y [SORT] => 7 [CODE] => ITEM_FILTER [DEFAULT_VALUE] => [PROPERTY_TYPE] => S [ROW_COUNT] => 1 [COL_COUNT] => 30 [LIST_TYPE] => L [MULTIPLE] => N [XML_ID] => 40 [FILE_TYPE] => [MULTIPLE_CNT] => 5 [LINK_IBLOCK_ID] => 0 [WITH_DESCRIPTION] => N [SEARCHABLE] => N [FILTRABLE] => N [IS_REQUIRED] => N [VERSION] => 1 [USER_TYPE] => [USER_TYPE_SETTINGS] => Array ( ) [HINT] => [~NAME] => Фильтр [~DEFAULT_VALUE] => [VALUE_ENUM] => [VALUE_XML_ID] => [VALUE_SORT] => [VALUE] => [PROPERTY_VALUE_ID] => [DESCRIPTION] => [~DESCRIPTION] => [~VALUE] => ) [ITEM_TECH_CH] => Array ( [ID] => 29 [IBLOCK_ID] => 2 [NAME] => Технические характеристики [ACTIVE] => Y [SORT] => 8 [CODE] => ITEM_TECH_CH [DEFAULT_VALUE] => Array ( [TYPE] => HTML [TEXT] => ) [PROPERTY_TYPE] => S [ROW_COUNT] => 1 [COL_COUNT] => 30 [LIST_TYPE] => L [MULTIPLE] => N [XML_ID] => 29 [FILE_TYPE] => [MULTIPLE_CNT] => 5 [LINK_IBLOCK_ID] => 0 [WITH_DESCRIPTION] => N [SEARCHABLE] => N [FILTRABLE] => N [IS_REQUIRED] => N [VERSION] => 1 [USER_TYPE] => HTML [USER_TYPE_SETTINGS] => Array ( [height] => 200 ) [HINT] => [~NAME] => Технические характеристики [~DEFAULT_VALUE] => Array ( [TYPE] => HTML [TEXT] => ) [VALUE_ENUM] => [VALUE_XML_ID] => [VALUE_SORT] => [VALUE] => Array ( [TEXT] => <p>Опора Кт10-1-2Мв применяется:</p> <ul> <li>в распределительных сетях 6–10 кВ;</li> <li>в городской и сельской электросети;</li> <li>на промышленных объектах;</li> <li>при реконструкции и новом строительстве ВЛ.</li> </ul> [TYPE] => HTML ) [PROPERTY_VALUE_ID] => 6841048 [DESCRIPTION] => [~VALUE] => Array ( [TEXT] =>

Опора Кт10-1-2Мв применяется:

  • в распределительных сетях 6–10 кВ;
  • в городской и сельской электросети;
  • на промышленных объектах;
  • при реконструкции и новом строительстве ВЛ.
[TYPE] => HTML ) [~DESCRIPTION] => ) [ITEM_ADV_DESCR] => Array ( [ID] => 30 [IBLOCK_ID] => 2 [NAME] => Преимущества (описание) [ACTIVE] => Y [SORT] => 9 [CODE] => ITEM_ADV_DESCR [DEFAULT_VALUE] => Array ( [TYPE] => HTML [TEXT] => ) [PROPERTY_TYPE] => S [ROW_COUNT] => 1 [COL_COUNT] => 30 [LIST_TYPE] => L [MULTIPLE] => N [XML_ID] => 30 [FILE_TYPE] => [MULTIPLE_CNT] => 5 [LINK_IBLOCK_ID] => 0 [WITH_DESCRIPTION] => N [SEARCHABLE] => N [FILTRABLE] => N [IS_REQUIRED] => N [VERSION] => 1 [USER_TYPE] => HTML [USER_TYPE_SETTINGS] => Array ( [height] => 100 ) [HINT] => [~NAME] => Преимущества (описание) [~DEFAULT_VALUE] => Array ( [TYPE] => HTML [TEXT] => ) [VALUE_ENUM] => [VALUE_XML_ID] => [VALUE_SORT] => [VALUE] => Array ( [TEXT] => <ul> <li>Высокая устойчивость к продольным нагрузкам.</li> <li>Усиленная двухподкосная конструкция.</li> <li>Долговечная антикоррозионная защита.</li> <li>Срок службы до 30 лет.</li> <li>Совместимость с типовой линейной арматурой.</li> <li>Возможность изготовления по проекту.</li> </ul> [TYPE] => HTML ) [PROPERTY_VALUE_ID] => 6841049 [DESCRIPTION] => [~VALUE] => Array ( [TEXT] =>
  • Высокая устойчивость к продольным нагрузкам.
  • Усиленная двухподкосная конструкция.
  • Долговечная антикоррозионная защита.
  • Срок службы до 30 лет.
  • Совместимость с типовой линейной арматурой.
  • Возможность изготовления по проекту.
[TYPE] => HTML ) [~DESCRIPTION] => ) [ITEM_ADV] => Array ( [ID] => 31 [IBLOCK_ID] => 2 [NAME] => Преимущества [ACTIVE] => Y [SORT] => 10 [CODE] => ITEM_ADV [DEFAULT_VALUE] => [PROPERTY_TYPE] => E [ROW_COUNT] => 1 [COL_COUNT] => 30 [LIST_TYPE] => L [MULTIPLE] => Y [XML_ID] => 31 [FILE_TYPE] => [MULTIPLE_CNT] => 1 [LINK_IBLOCK_ID] => 5 [WITH_DESCRIPTION] => N [SEARCHABLE] => N [FILTRABLE] => N [IS_REQUIRED] => N [VERSION] => 1 [USER_TYPE] => [USER_TYPE_SETTINGS] => Array ( ) [HINT] => [~NAME] => Преимущества [~DEFAULT_VALUE] => [VALUE_ENUM] => [VALUE_XML_ID] => [VALUE_SORT] => [VALUE] => [PROPERTY_VALUE_ID] => [DESCRIPTION] => [~DESCRIPTION] => [~VALUE] => ) [ITEM_BUY] => Array ( [ID] => 32 [IBLOCK_ID] => 2 [NAME] => Купить [ACTIVE] => Y [SORT] => 11 [CODE] => ITEM_BUY [DEFAULT_VALUE] => Array ( [TEXT] => [TYPE] => HTML ) [PROPERTY_TYPE] => S [ROW_COUNT] => 1 [COL_COUNT] => 30 [LIST_TYPE] => L [MULTIPLE] => N [XML_ID] => 32 [FILE_TYPE] => [MULTIPLE_CNT] => 5 [LINK_IBLOCK_ID] => 0 [WITH_DESCRIPTION] => N [SEARCHABLE] => N [FILTRABLE] => N [IS_REQUIRED] => N [VERSION] => 1 [USER_TYPE] => HTML [USER_TYPE_SETTINGS] => Array ( [height] => 200 ) [HINT] => [~NAME] => Купить [~DEFAULT_VALUE] => Array ( [TEXT] => [TYPE] => HTML ) [VALUE_ENUM] => [VALUE_XML_ID] => [VALUE_SORT] => [VALUE] => [PROPERTY_VALUE_ID] => [DESCRIPTION] => [~DESCRIPTION] => [~VALUE] => ) [ITEM_CERT_COR] => Array ( [ID] => 33 [IBLOCK_ID] => 2 [NAME] => Сертификаты соответствия [ACTIVE] => Y [SORT] => 12 [CODE] => ITEM_CERT_COR [DEFAULT_VALUE] => [PROPERTY_TYPE] => S [ROW_COUNT] => 1 [COL_COUNT] => 30 [LIST_TYPE] => L [MULTIPLE] => Y [XML_ID] => 33 [FILE_TYPE] => [MULTIPLE_CNT] => 1 [LINK_IBLOCK_ID] => 0 [WITH_DESCRIPTION] => Y [SEARCHABLE] => N [FILTRABLE] => N [IS_REQUIRED] => N [VERSION] => 1 [USER_TYPE] => [USER_TYPE_SETTINGS] => Array ( ) [HINT] => [~NAME] => Сертификаты соответствия [~DEFAULT_VALUE] => [VALUE_ENUM] => [VALUE_XML_ID] => [VALUE_SORT] => [VALUE] => [PROPERTY_VALUE_ID] => [DESCRIPTION] => [~DESCRIPTION] => [~VALUE] => ) [ITEM_ST_STAND] => Array ( [ID] => 34 [IBLOCK_ID] => 2 [NAME] => Государственные стандарты [ACTIVE] => Y [SORT] => 13 [CODE] => ITEM_ST_STAND [DEFAULT_VALUE] => [PROPERTY_TYPE] => S [ROW_COUNT] => 1 [COL_COUNT] => 30 [LIST_TYPE] => L [MULTIPLE] => Y [XML_ID] => 34 [FILE_TYPE] => [MULTIPLE_CNT] => 1 [LINK_IBLOCK_ID] => 0 [WITH_DESCRIPTION] => Y [SEARCHABLE] => N [FILTRABLE] => N [IS_REQUIRED] => N [VERSION] => 1 [USER_TYPE] => [USER_TYPE_SETTINGS] => Array ( ) [HINT] => [~NAME] => Государственные стандарты [~DEFAULT_VALUE] => [VALUE_ENUM] => [VALUE_XML_ID] => [VALUE_SORT] => [VALUE] => [PROPERTY_VALUE_ID] => [DESCRIPTION] => [~DESCRIPTION] => [~VALUE] => ) [ITEM_NORM] => Array ( [ID] => 35 [IBLOCK_ID] => 2 [NAME] => Строительные нормы и правила [ACTIVE] => Y [SORT] => 14 [CODE] => ITEM_NORM [DEFAULT_VALUE] => [PROPERTY_TYPE] => S [ROW_COUNT] => 1 [COL_COUNT] => 30 [LIST_TYPE] => L [MULTIPLE] => Y [XML_ID] => 35 [FILE_TYPE] => [MULTIPLE_CNT] => 1 [LINK_IBLOCK_ID] => 0 [WITH_DESCRIPTION] => Y [SEARCHABLE] => N [FILTRABLE] => N [IS_REQUIRED] => N [VERSION] => 1 [USER_TYPE] => [USER_TYPE_SETTINGS] => Array ( ) [HINT] => [~NAME] => Строительные нормы и правила [~DEFAULT_VALUE] => [VALUE_ENUM] => [VALUE_XML_ID] => [VALUE_SORT] => [VALUE] => [PROPERTY_VALUE_ID] => [DESCRIPTION] => [~DESCRIPTION] => [~VALUE] => ) [ITEM_SIMILAR] => Array ( [ID] => 36 [IBLOCK_ID] => 2 [NAME] => Похожие модели [ACTIVE] => Y [SORT] => 15 [CODE] => ITEM_SIMILAR [DEFAULT_VALUE] => [PROPERTY_TYPE] => G [ROW_COUNT] => 1 [COL_COUNT] => 30 [LIST_TYPE] => L [MULTIPLE] => Y [XML_ID] => 36 [FILE_TYPE] => [MULTIPLE_CNT] => 10 [LINK_IBLOCK_ID] => 2 [WITH_DESCRIPTION] => N [SEARCHABLE] => N [FILTRABLE] => N [IS_REQUIRED] => N [VERSION] => 1 [USER_TYPE] => [USER_TYPE_SETTINGS] => Array ( ) [HINT] => [~NAME] => Похожие модели [~DEFAULT_VALUE] => [VALUE_ENUM] => [VALUE_XML_ID] => [VALUE_SORT] => [VALUE] => Array ( [0] => 4506 ) [PROPERTY_VALUE_ID] => Array ( [0] => 6841312 ) [DESCRIPTION] => Array ( [0] => ) [~VALUE] => Array ( [0] => 4506 ) [~DESCRIPTION] => Array ( [0] => ) ) [ITEM_SIMILAR_TAGS] => Array ( [ID] => 122 [IBLOCK_ID] => 2 [NAME] => Похожие модели (теговые) [ACTIVE] => Y [SORT] => 16 [CODE] => ITEM_SIMILAR_TAGS [DEFAULT_VALUE] => [PROPERTY_TYPE] => E [ROW_COUNT] => 1 [COL_COUNT] => 30 [LIST_TYPE] => L [MULTIPLE] => Y [XML_ID] => 122 [FILE_TYPE] => [MULTIPLE_CNT] => 1 [LINK_IBLOCK_ID] => 19 [WITH_DESCRIPTION] => N [SEARCHABLE] => N [FILTRABLE] => N [IS_REQUIRED] => N [VERSION] => 1 [USER_TYPE] => [USER_TYPE_SETTINGS] => Array ( ) [HINT] => [~NAME] => Похожие модели (теговые) [~DEFAULT_VALUE] => [VALUE_ENUM] => [VALUE_XML_ID] => [VALUE_SORT] => [VALUE] => [PROPERTY_VALUE_ID] => [DESCRIPTION] => [~DESCRIPTION] => [~VALUE] => ) [ITEM_BUY_WITH] => Array ( [ID] => 37 [IBLOCK_ID] => 2 [NAME] => С этим товаром покупают [ACTIVE] => Y [SORT] => 17 [CODE] => ITEM_BUY_WITH [DEFAULT_VALUE] => [PROPERTY_TYPE] => E [ROW_COUNT] => 1 [COL_COUNT] => 30 [LIST_TYPE] => L [MULTIPLE] => Y [XML_ID] => 37 [FILE_TYPE] => [MULTIPLE_CNT] => 1 [LINK_IBLOCK_ID] => 2 [WITH_DESCRIPTION] => N [SEARCHABLE] => N [FILTRABLE] => N [IS_REQUIRED] => N [VERSION] => 1 [USER_TYPE] => [USER_TYPE_SETTINGS] => Array ( ) [HINT] => [~NAME] => С этим товаром покупают [~DEFAULT_VALUE] => [VALUE_ENUM] => [VALUE_XML_ID] => [VALUE_SORT] => [VALUE] => [PROPERTY_VALUE_ID] => [DESCRIPTION] => [~DESCRIPTION] => [~VALUE] => ) [ITEM_VOTE_COUNT] => Array ( [ID] => 38 [IBLOCK_ID] => 2 [NAME] => Количество голосов [ACTIVE] => Y [SORT] => 18 [CODE] => ITEM_VOTE_COUNT [DEFAULT_VALUE] => 0 [PROPERTY_TYPE] => N [ROW_COUNT] => 1 [COL_COUNT] => 30 [LIST_TYPE] => L [MULTIPLE] => N [XML_ID] => 38 [FILE_TYPE] => [MULTIPLE_CNT] => 5 [LINK_IBLOCK_ID] => 0 [WITH_DESCRIPTION] => N [SEARCHABLE] => N [FILTRABLE] => N [IS_REQUIRED] => N [VERSION] => 1 [USER_TYPE] => [USER_TYPE_SETTINGS] => Array ( ) [HINT] => [~NAME] => Количество голосов [~DEFAULT_VALUE] => 0 [VALUE_ENUM] => [VALUE_XML_ID] => [VALUE_SORT] => [VALUE] => 17 [PROPERTY_VALUE_ID] => 6830727 [DESCRIPTION] => [~VALUE] => 17 [~DESCRIPTION] => ) [ITEM_RAITING] => Array ( [ID] => 39 [IBLOCK_ID] => 2 [NAME] => Рейтинг [ACTIVE] => Y [SORT] => 19 [CODE] => ITEM_RAITING [DEFAULT_VALUE] => 0 [PROPERTY_TYPE] => N [ROW_COUNT] => 1 [COL_COUNT] => 30 [LIST_TYPE] => L [MULTIPLE] => N [XML_ID] => 39 [FILE_TYPE] => [MULTIPLE_CNT] => 5 [LINK_IBLOCK_ID] => 0 [WITH_DESCRIPTION] => N [SEARCHABLE] => N [FILTRABLE] => N [IS_REQUIRED] => N [VERSION] => 1 [USER_TYPE] => [USER_TYPE_SETTINGS] => Array ( ) [HINT] => [~NAME] => Рейтинг [~DEFAULT_VALUE] => 0 [VALUE_ENUM] => [VALUE_XML_ID] => [VALUE_SORT] => [VALUE] => 4.6 [PROPERTY_VALUE_ID] => 6830726 [DESCRIPTION] => [~VALUE] => 4.6 [~DESCRIPTION] => ) [H1] => Array ( [ID] => 125 [IBLOCK_ID] => 2 [NAME] => H1 [ACTIVE] => Y [SORT] => 500 [CODE] => H1 [DEFAULT_VALUE] => [PROPERTY_TYPE] => S [ROW_COUNT] => 1 [COL_COUNT] => 70 [LIST_TYPE] => L [MULTIPLE] => N [XML_ID] => 125 [FILE_TYPE] => [MULTIPLE_CNT] => 5 [LINK_IBLOCK_ID] => 0 [WITH_DESCRIPTION] => N [SEARCHABLE] => N [FILTRABLE] => N [IS_REQUIRED] => N [VERSION] => 1 [USER_TYPE] => [USER_TYPE_SETTINGS] => Array ( ) [HINT] => [~NAME] => H1 [~DEFAULT_VALUE] => [VALUE_ENUM] => [VALUE_XML_ID] => [VALUE_SORT] => [VALUE] => Концевая опора Кт10-1-2Мв [PROPERTY_VALUE_ID] => 6830278 [DESCRIPTION] => [~VALUE] => Концевая опора Кт10-1-2Мв [~DESCRIPTION] => ) [CERTIFICATES] => Array ( [ID] => 127 [IBLOCK_ID] => 2 [NAME] => Сертификаты [ACTIVE] => Y [SORT] => 500 [CODE] => CERTIFICATES [DEFAULT_VALUE] => [PROPERTY_TYPE] => E [ROW_COUNT] => 1 [COL_COUNT] => 30 [LIST_TYPE] => L [MULTIPLE] => Y [XML_ID] => 127 [FILE_TYPE] => [MULTIPLE_CNT] => 5 [LINK_IBLOCK_ID] => 7 [WITH_DESCRIPTION] => N [SEARCHABLE] => N [FILTRABLE] => N [IS_REQUIRED] => N [VERSION] => 1 [USER_TYPE] => [USER_TYPE_SETTINGS] => Array ( ) [HINT] => [~NAME] => Сертификаты [~DEFAULT_VALUE] => [VALUE_ENUM] => [VALUE_XML_ID] => [VALUE_SORT] => [VALUE] => [PROPERTY_VALUE_ID] => [DESCRIPTION] => [~DESCRIPTION] => [~VALUE] => ) [129] => Array ( [ID] => 129 [IBLOCK_ID] => 2 [NAME] => Уникальный META TITLE [ACTIVE] => Y [SORT] => 500 [CODE] => 129 [DEFAULT_VALUE] => [PROPERTY_TYPE] => S [ROW_COUNT] => 1 [COL_COUNT] => 30 [LIST_TYPE] => L [MULTIPLE] => N [XML_ID] => 129 [FILE_TYPE] => [MULTIPLE_CNT] => 5 [LINK_IBLOCK_ID] => 0 [WITH_DESCRIPTION] => N [SEARCHABLE] => N [FILTRABLE] => N [IS_REQUIRED] => N [VERSION] => 1 [USER_TYPE] => [USER_TYPE_SETTINGS] => Array ( ) [HINT] => [~NAME] => Уникальный META TITLE [~DEFAULT_VALUE] => [VALUE_ENUM] => [VALUE_XML_ID] => [VALUE_SORT] => [VALUE] => [PROPERTY_VALUE_ID] => [DESCRIPTION] => [~DESCRIPTION] => [~VALUE] => ) [ITEM_TYPE] => Array ( [ID] => 134 [IBLOCK_ID] => 2 [NAME] => Тип [ACTIVE] => Y [SORT] => 500 [CODE] => ITEM_TYPE [DEFAULT_VALUE] => [PROPERTY_TYPE] => S [ROW_COUNT] => 1 [COL_COUNT] => 30 [LIST_TYPE] => L [MULTIPLE] => N [XML_ID] => [FILE_TYPE] => [MULTIPLE_CNT] => 5 [LINK_IBLOCK_ID] => 0 [WITH_DESCRIPTION] => N [SEARCHABLE] => N [FILTRABLE] => Y [IS_REQUIRED] => N [VERSION] => 1 [USER_TYPE] => [USER_TYPE_SETTINGS] => Array ( ) [HINT] => [~NAME] => Тип [~DEFAULT_VALUE] => [VALUE_ENUM] => [VALUE_XML_ID] => [VALUE_SORT] => [VALUE] => [PROPERTY_VALUE_ID] => [DESCRIPTION] => [~DESCRIPTION] => [~VALUE] => ) [ITEM_INSTALLATION] => Array ( [ID] => 135 [IBLOCK_ID] => 2 [NAME] => Способ установки [ACTIVE] => Y [SORT] => 500 [CODE] => ITEM_INSTALLATION [DEFAULT_VALUE] => [PROPERTY_TYPE] => S [ROW_COUNT] => 1 [COL_COUNT] => 30 [LIST_TYPE] => L [MULTIPLE] => N [XML_ID] => [FILE_TYPE] => [MULTIPLE_CNT] => 5 [LINK_IBLOCK_ID] => 0 [WITH_DESCRIPTION] => N [SEARCHABLE] => N [FILTRABLE] => N [IS_REQUIRED] => N [VERSION] => 1 [USER_TYPE] => [USER_TYPE_SETTINGS] => Array ( ) [HINT] => [~NAME] => Способ установки [~DEFAULT_VALUE] => [VALUE_ENUM] => [VALUE_XML_ID] => [VALUE_SORT] => [VALUE] => [PROPERTY_VALUE_ID] => [DESCRIPTION] => [~DESCRIPTION] => [~VALUE] => ) [ITEM_MODE] => Array ( [ID] => 136 [IBLOCK_ID] => 2 [NAME] => Способ производства [ACTIVE] => Y [SORT] => 500 [CODE] => ITEM_MODE [DEFAULT_VALUE] => [PROPERTY_TYPE] => S [ROW_COUNT] => 1 [COL_COUNT] => 30 [LIST_TYPE] => L [MULTIPLE] => N [XML_ID] => [FILE_TYPE] => [MULTIPLE_CNT] => 5 [LINK_IBLOCK_ID] => 0 [WITH_DESCRIPTION] => N [SEARCHABLE] => N [FILTRABLE] => N [IS_REQUIRED] => N [VERSION] => 1 [USER_TYPE] => [USER_TYPE_SETTINGS] => Array ( ) [HINT] => [~NAME] => Способ производства [~DEFAULT_VALUE] => [VALUE_ENUM] => [VALUE_XML_ID] => [VALUE_SORT] => [VALUE] => [PROPERTY_VALUE_ID] => [DESCRIPTION] => [~DESCRIPTION] => [~VALUE] => ) [ITEM_HEIGHT] => Array ( [ID] => 137 [IBLOCK_ID] => 2 [NAME] => Высота, мм [ACTIVE] => Y [SORT] => 500 [CODE] => ITEM_HEIGHT [DEFAULT_VALUE] => [PROPERTY_TYPE] => S [ROW_COUNT] => 1 [COL_COUNT] => 30 [LIST_TYPE] => L [MULTIPLE] => N [XML_ID] => [FILE_TYPE] => [MULTIPLE_CNT] => 5 [LINK_IBLOCK_ID] => 0 [WITH_DESCRIPTION] => N [SEARCHABLE] => N [FILTRABLE] => N [IS_REQUIRED] => N [VERSION] => 1 [USER_TYPE] => [USER_TYPE_SETTINGS] => Array ( ) [HINT] => [~NAME] => Высота, мм [~DEFAULT_VALUE] => [VALUE_ENUM] => [VALUE_XML_ID] => [VALUE_SORT] => [VALUE] => [PROPERTY_VALUE_ID] => [DESCRIPTION] => [~DESCRIPTION] => [~VALUE] => ) [BLOG_POST_ID] => Array ( [ID] => 138 [IBLOCK_ID] => 2 [NAME] => ID поста блога для комментариев [ACTIVE] => Y [SORT] => 500 [CODE] => BLOG_POST_ID [DEFAULT_VALUE] => [PROPERTY_TYPE] => N [ROW_COUNT] => 1 [COL_COUNT] => 30 [LIST_TYPE] => L [MULTIPLE] => N [XML_ID] => BLOG_POST_ID [FILE_TYPE] => [MULTIPLE_CNT] => 5 [LINK_IBLOCK_ID] => 0 [WITH_DESCRIPTION] => N [SEARCHABLE] => N [FILTRABLE] => N [IS_REQUIRED] => N [VERSION] => 1 [USER_TYPE] => [USER_TYPE_SETTINGS] => Array ( ) [HINT] => [~NAME] => ID поста блога для комментариев [~DEFAULT_VALUE] => [VALUE_ENUM] => [VALUE_XML_ID] => [VALUE_SORT] => [VALUE] => [PROPERTY_VALUE_ID] => [DESCRIPTION] => [~DESCRIPTION] => [~VALUE] => ) [BLOG_COMMENTS_CNT] => Array ( [ID] => 139 [IBLOCK_ID] => 2 [NAME] => Количество комментариев [ACTIVE] => Y [SORT] => 500 [CODE] => BLOG_COMMENTS_CNT [DEFAULT_VALUE] => [PROPERTY_TYPE] => N [ROW_COUNT] => 1 [COL_COUNT] => 30 [LIST_TYPE] => L [MULTIPLE] => N [XML_ID] => BLOG_COMMENTS_CNT [FILE_TYPE] => [MULTIPLE_CNT] => 5 [LINK_IBLOCK_ID] => 0 [WITH_DESCRIPTION] => N [SEARCHABLE] => N [FILTRABLE] => N [IS_REQUIRED] => N [VERSION] => 1 [USER_TYPE] => [USER_TYPE_SETTINGS] => Array ( ) [HINT] => [~NAME] => Количество комментариев [~DEFAULT_VALUE] => [VALUE_ENUM] => [VALUE_XML_ID] => [VALUE_SORT] => [VALUE] => [PROPERTY_VALUE_ID] => [DESCRIPTION] => [~DESCRIPTION] => [~VALUE] => ) [HEIGHT_TOTAL] => Array ( [ID] => 143 [IBLOCK_ID] => 2 [NAME] => Высота общая, мм [ACTIVE] => Y [SORT] => 500 [CODE] => HEIGHT_TOTAL [DEFAULT_VALUE] => [PROPERTY_TYPE] => S [ROW_COUNT] => 1 [COL_COUNT] => 30 [LIST_TYPE] => L [MULTIPLE] => N [XML_ID] => [FILE_TYPE] => [MULTIPLE_CNT] => 5 [LINK_IBLOCK_ID] => 0 [WITH_DESCRIPTION] => N [SEARCHABLE] => N [FILTRABLE] => N [IS_REQUIRED] => N [VERSION] => 1 [USER_TYPE] => [USER_TYPE_SETTINGS] => Array ( ) [HINT] => [~NAME] => Высота общая, мм [~DEFAULT_VALUE] => [VALUE_ENUM] => [VALUE_XML_ID] => [VALUE_SORT] => [VALUE] => [PROPERTY_VALUE_ID] => [DESCRIPTION] => [~DESCRIPTION] => [~VALUE] => ) [HEIGHT_ABOVEGROUND] => Array ( [ID] => 144 [IBLOCK_ID] => 2 [NAME] => Высота надземной части, мм [ACTIVE] => Y [SORT] => 500 [CODE] => HEIGHT_ABOVEGROUND [DEFAULT_VALUE] => [PROPERTY_TYPE] => S [ROW_COUNT] => 1 [COL_COUNT] => 30 [LIST_TYPE] => L [MULTIPLE] => N [XML_ID] => [FILE_TYPE] => [MULTIPLE_CNT] => 5 [LINK_IBLOCK_ID] => 0 [WITH_DESCRIPTION] => N [SEARCHABLE] => N [FILTRABLE] => N [IS_REQUIRED] => N [VERSION] => 1 [USER_TYPE] => [USER_TYPE_SETTINGS] => Array ( ) [HINT] => [~NAME] => Высота надземной части, мм [~DEFAULT_VALUE] => [VALUE_ENUM] => [VALUE_XML_ID] => [VALUE_SORT] => [VALUE] => [PROPERTY_VALUE_ID] => [DESCRIPTION] => [~DESCRIPTION] => [~VALUE] => ) [HEIGHT_UNDERGROUND] => Array ( [ID] => 145 [IBLOCK_ID] => 2 [NAME] => Высота подземной части, мм [ACTIVE] => Y [SORT] => 500 [CODE] => HEIGHT_UNDERGROUND [DEFAULT_VALUE] => [PROPERTY_TYPE] => S [ROW_COUNT] => 1 [COL_COUNT] => 30 [LIST_TYPE] => L [MULTIPLE] => N [XML_ID] => [FILE_TYPE] => [MULTIPLE_CNT] => 5 [LINK_IBLOCK_ID] => 0 [WITH_DESCRIPTION] => N [SEARCHABLE] => N [FILTRABLE] => N [IS_REQUIRED] => N [VERSION] => 1 [USER_TYPE] => [USER_TYPE_SETTINGS] => Array ( ) [HINT] => [~NAME] => Высота подземной части, мм [~DEFAULT_VALUE] => [VALUE_ENUM] => [VALUE_XML_ID] => [VALUE_SORT] => [VALUE] => [PROPERTY_VALUE_ID] => [DESCRIPTION] => [~DESCRIPTION] => [~VALUE] => ) [DIAMETER_TOP] => Array ( [ID] => 146 [IBLOCK_ID] => 2 [NAME] => Диаметр верхний, мм [ACTIVE] => Y [SORT] => 500 [CODE] => DIAMETER_TOP [DEFAULT_VALUE] => [PROPERTY_TYPE] => S [ROW_COUNT] => 1 [COL_COUNT] => 30 [LIST_TYPE] => L [MULTIPLE] => N [XML_ID] => [FILE_TYPE] => [MULTIPLE_CNT] => 5 [LINK_IBLOCK_ID] => 0 [WITH_DESCRIPTION] => N [SEARCHABLE] => N [FILTRABLE] => N [IS_REQUIRED] => N [VERSION] => 1 [USER_TYPE] => [USER_TYPE_SETTINGS] => Array ( ) [HINT] => [~NAME] => Диаметр верхний, мм [~DEFAULT_VALUE] => [VALUE_ENUM] => [VALUE_XML_ID] => [VALUE_SORT] => [VALUE] => [PROPERTY_VALUE_ID] => [DESCRIPTION] => [~DESCRIPTION] => [~VALUE] => ) [DIAMETER_BOTTOM] => Array ( [ID] => 147 [IBLOCK_ID] => 2 [NAME] => Диаметр нижний, мм [ACTIVE] => Y [SORT] => 500 [CODE] => DIAMETER_BOTTOM [DEFAULT_VALUE] => [PROPERTY_TYPE] => S [ROW_COUNT] => 1 [COL_COUNT] => 30 [LIST_TYPE] => L [MULTIPLE] => N [XML_ID] => [FILE_TYPE] => [MULTIPLE_CNT] => 5 [LINK_IBLOCK_ID] => 0 [WITH_DESCRIPTION] => N [SEARCHABLE] => N [FILTRABLE] => N [IS_REQUIRED] => N [VERSION] => 1 [USER_TYPE] => [USER_TYPE_SETTINGS] => Array ( ) [HINT] => [~NAME] => Диаметр нижний, мм [~DEFAULT_VALUE] => [VALUE_ENUM] => [VALUE_XML_ID] => [VALUE_SORT] => [VALUE] => [PROPERTY_VALUE_ID] => [DESCRIPTION] => [~DESCRIPTION] => [~VALUE] => ) [WEIGHT] => Array ( [ID] => 148 [IBLOCK_ID] => 2 [NAME] => Нагрузка, кг [ACTIVE] => Y [SORT] => 500 [CODE] => WEIGHT [DEFAULT_VALUE] => [PROPERTY_TYPE] => S [ROW_COUNT] => 1 [COL_COUNT] => 30 [LIST_TYPE] => L [MULTIPLE] => N [XML_ID] => [FILE_TYPE] => [MULTIPLE_CNT] => 5 [LINK_IBLOCK_ID] => 0 [WITH_DESCRIPTION] => N [SEARCHABLE] => N [FILTRABLE] => N [IS_REQUIRED] => N [VERSION] => 1 [USER_TYPE] => [USER_TYPE_SETTINGS] => Array ( ) [HINT] => [~NAME] => Нагрузка, кг [~DEFAULT_VALUE] => [VALUE_ENUM] => [VALUE_XML_ID] => [VALUE_SORT] => [VALUE] => [PROPERTY_VALUE_ID] => [DESCRIPTION] => [~DESCRIPTION] => [~VALUE] => ) [VID] => Array ( [ID] => 149 [IBLOCK_ID] => 2 [NAME] => Вид [ACTIVE] => Y [SORT] => 500 [CODE] => VID [DEFAULT_VALUE] => [PROPERTY_TYPE] => S [ROW_COUNT] => 1 [COL_COUNT] => 30 [LIST_TYPE] => L [MULTIPLE] => N [XML_ID] => [FILE_TYPE] => [MULTIPLE_CNT] => 5 [LINK_IBLOCK_ID] => 0 [WITH_DESCRIPTION] => N [SEARCHABLE] => N [FILTRABLE] => N [IS_REQUIRED] => N [VERSION] => 1 [USER_TYPE] => [USER_TYPE_SETTINGS] => Array ( ) [HINT] => [~NAME] => Вид [~DEFAULT_VALUE] => [VALUE_ENUM] => [VALUE_XML_ID] => [VALUE_SORT] => [VALUE] => [PROPERTY_VALUE_ID] => [DESCRIPTION] => [~DESCRIPTION] => [~VALUE] => ) [SERVICE_LIFE] => Array ( [ID] => 150 [IBLOCK_ID] => 2 [NAME] => Срок службы [ACTIVE] => Y [SORT] => 500 [CODE] => SERVICE_LIFE [DEFAULT_VALUE] => [PROPERTY_TYPE] => S [ROW_COUNT] => 1 [COL_COUNT] => 30 [LIST_TYPE] => L [MULTIPLE] => N [XML_ID] => [FILE_TYPE] => [MULTIPLE_CNT] => 5 [LINK_IBLOCK_ID] => 0 [WITH_DESCRIPTION] => N [SEARCHABLE] => N [FILTRABLE] => N [IS_REQUIRED] => N [VERSION] => 1 [USER_TYPE] => [USER_TYPE_SETTINGS] => Array ( ) [HINT] => [~NAME] => Срок службы [~DEFAULT_VALUE] => [VALUE_ENUM] => [VALUE_XML_ID] => [VALUE_SORT] => [VALUE] => [PROPERTY_VALUE_ID] => [DESCRIPTION] => [~DESCRIPTION] => [~VALUE] => ) [USING] => Array ( [ID] => 151 [IBLOCK_ID] => 2 [NAME] => Применение [ACTIVE] => Y [SORT] => 500 [CODE] => USING [DEFAULT_VALUE] => [PROPERTY_TYPE] => S [ROW_COUNT] => 1 [COL_COUNT] => 30 [LIST_TYPE] => L [MULTIPLE] => N [XML_ID] => [FILE_TYPE] => [MULTIPLE_CNT] => 5 [LINK_IBLOCK_ID] => 0 [WITH_DESCRIPTION] => N [SEARCHABLE] => N [FILTRABLE] => N [IS_REQUIRED] => N [VERSION] => 1 [USER_TYPE] => [USER_TYPE_SETTINGS] => Array ( ) [HINT] => [~NAME] => Применение [~DEFAULT_VALUE] => [VALUE_ENUM] => [VALUE_XML_ID] => [VALUE_SORT] => [VALUE] => [PROPERTY_VALUE_ID] => [DESCRIPTION] => [~DESCRIPTION] => [~VALUE] => ) [HEIGHT_ZAK] => Array ( [ID] => 152 [IBLOCK_ID] => 2 [NAME] => Высота закладного элемента фундамента [ACTIVE] => Y [SORT] => 500 [CODE] => HEIGHT_ZAK [DEFAULT_VALUE] => [PROPERTY_TYPE] => S [ROW_COUNT] => 1 [COL_COUNT] => 30 [LIST_TYPE] => L [MULTIPLE] => N [XML_ID] => [FILE_TYPE] => [MULTIPLE_CNT] => 5 [LINK_IBLOCK_ID] => 0 [WITH_DESCRIPTION] => N [SEARCHABLE] => N [FILTRABLE] => N [IS_REQUIRED] => N [VERSION] => 1 [USER_TYPE] => [USER_TYPE_SETTINGS] => Array ( ) [HINT] => [~NAME] => Высота закладного элемента фундамента [~DEFAULT_VALUE] => [VALUE_ENUM] => [VALUE_XML_ID] => [VALUE_SORT] => [VALUE] => [PROPERTY_VALUE_ID] => [DESCRIPTION] => [~DESCRIPTION] => [~VALUE] => ) [LENGTH_CONSOLE] => Array ( [ID] => 153 [IBLOCK_ID] => 2 [NAME] => Длина консоли [ACTIVE] => Y [SORT] => 500 [CODE] => LENGTH_CONSOLE [DEFAULT_VALUE] => [PROPERTY_TYPE] => S [ROW_COUNT] => 1 [COL_COUNT] => 30 [LIST_TYPE] => L [MULTIPLE] => N [XML_ID] => [FILE_TYPE] => [MULTIPLE_CNT] => 5 [LINK_IBLOCK_ID] => 0 [WITH_DESCRIPTION] => N [SEARCHABLE] => N [FILTRABLE] => N [IS_REQUIRED] => N [VERSION] => 1 [USER_TYPE] => [USER_TYPE_SETTINGS] => Array ( ) [HINT] => [~NAME] => Длина консоли [~DEFAULT_VALUE] => [VALUE_ENUM] => [VALUE_XML_ID] => [VALUE_SORT] => [VALUE] => [PROPERTY_VALUE_ID] => [DESCRIPTION] => [~DESCRIPTION] => [~VALUE] => ) [HEIGHT_TOP_SECTION] => Array ( [ID] => 154 [IBLOCK_ID] => 2 [NAME] => Высота верхней секции, мм [ACTIVE] => Y [SORT] => 500 [CODE] => HEIGHT_TOP_SECTION [DEFAULT_VALUE] => [PROPERTY_TYPE] => S [ROW_COUNT] => 1 [COL_COUNT] => 30 [LIST_TYPE] => L [MULTIPLE] => N [XML_ID] => [FILE_TYPE] => [MULTIPLE_CNT] => 5 [LINK_IBLOCK_ID] => 0 [WITH_DESCRIPTION] => N [SEARCHABLE] => N [FILTRABLE] => N [IS_REQUIRED] => N [VERSION] => 1 [USER_TYPE] => [USER_TYPE_SETTINGS] => Array ( ) [HINT] => [~NAME] => Высота верхней секции, мм [~DEFAULT_VALUE] => [VALUE_ENUM] => [VALUE_XML_ID] => [VALUE_SORT] => [VALUE] => [PROPERTY_VALUE_ID] => [DESCRIPTION] => [~DESCRIPTION] => [~VALUE] => ) [SIP] => Array ( [ID] => 156 [IBLOCK_ID] => 2 [NAME] => Возможность подвеса СИП [ACTIVE] => Y [SORT] => 500 [CODE] => SIP [DEFAULT_VALUE] => [PROPERTY_TYPE] => S [ROW_COUNT] => 1 [COL_COUNT] => 30 [LIST_TYPE] => L [MULTIPLE] => N [XML_ID] => [FILE_TYPE] => [MULTIPLE_CNT] => 5 [LINK_IBLOCK_ID] => 0 [WITH_DESCRIPTION] => N [SEARCHABLE] => N [FILTRABLE] => N [IS_REQUIRED] => N [VERSION] => 1 [USER_TYPE] => [USER_TYPE_SETTINGS] => Array ( ) [HINT] => [~NAME] => Возможность подвеса СИП [~DEFAULT_VALUE] => [VALUE_ENUM] => [VALUE_XML_ID] => [VALUE_SORT] => [VALUE] => [PROPERTY_VALUE_ID] => [DESCRIPTION] => [~DESCRIPTION] => [~VALUE] => ) [COUNT_GRANY] => Array ( [ID] => 157 [IBLOCK_ID] => 2 [NAME] => Количество граней [ACTIVE] => Y [SORT] => 500 [CODE] => COUNT_GRANY [DEFAULT_VALUE] => [PROPERTY_TYPE] => S [ROW_COUNT] => 1 [COL_COUNT] => 30 [LIST_TYPE] => L [MULTIPLE] => N [XML_ID] => [FILE_TYPE] => [MULTIPLE_CNT] => 5 [LINK_IBLOCK_ID] => 0 [WITH_DESCRIPTION] => N [SEARCHABLE] => N [FILTRABLE] => N [IS_REQUIRED] => N [VERSION] => 1 [USER_TYPE] => [USER_TYPE_SETTINGS] => Array ( ) [HINT] => [~NAME] => Количество граней [~DEFAULT_VALUE] => [VALUE_ENUM] => [VALUE_XML_ID] => [VALUE_SORT] => [VALUE] => [PROPERTY_VALUE_ID] => [DESCRIPTION] => [~DESCRIPTION] => [~VALUE] => ) [HEIGHT_BOTTOM_SECTION] => Array ( [ID] => 158 [IBLOCK_ID] => 2 [NAME] => Высота нижней секции, мм [ACTIVE] => Y [SORT] => 500 [CODE] => HEIGHT_BOTTOM_SECTION [DEFAULT_VALUE] => [PROPERTY_TYPE] => S [ROW_COUNT] => 1 [COL_COUNT] => 30 [LIST_TYPE] => L [MULTIPLE] => N [XML_ID] => [FILE_TYPE] => [MULTIPLE_CNT] => 5 [LINK_IBLOCK_ID] => 0 [WITH_DESCRIPTION] => N [SEARCHABLE] => N [FILTRABLE] => N [IS_REQUIRED] => N [VERSION] => 1 [USER_TYPE] => [USER_TYPE_SETTINGS] => Array ( ) [HINT] => [~NAME] => Высота нижней секции, мм [~DEFAULT_VALUE] => [VALUE_ENUM] => [VALUE_XML_ID] => [VALUE_SORT] => [VALUE] => [PROPERTY_VALUE_ID] => [DESCRIPTION] => [~DESCRIPTION] => [~VALUE] => ) [STEEL_THICKNESS] => Array ( [ID] => 160 [IBLOCK_ID] => 2 [NAME] => Толщина стали [ACTIVE] => Y [SORT] => 500 [CODE] => STEEL_THICKNESS [DEFAULT_VALUE] => [PROPERTY_TYPE] => S [ROW_COUNT] => 1 [COL_COUNT] => 30 [LIST_TYPE] => L [MULTIPLE] => N [XML_ID] => [FILE_TYPE] => [MULTIPLE_CNT] => 5 [LINK_IBLOCK_ID] => 0 [WITH_DESCRIPTION] => N [SEARCHABLE] => N [FILTRABLE] => N [IS_REQUIRED] => N [VERSION] => 1 [USER_TYPE] => [USER_TYPE_SETTINGS] => Array ( ) [HINT] => [~NAME] => Толщина стали [~DEFAULT_VALUE] => [VALUE_ENUM] => [VALUE_XML_ID] => [VALUE_SORT] => [VALUE] => [PROPERTY_VALUE_ID] => [DESCRIPTION] => [~DESCRIPTION] => [~VALUE] => ) [SIZE_OPOR_FLANEC] => Array ( [ID] => 161 [IBLOCK_ID] => 2 [NAME] => Размеры опорного фланца [ACTIVE] => Y [SORT] => 500 [CODE] => SIZE_OPOR_FLANEC [DEFAULT_VALUE] => [PROPERTY_TYPE] => S [ROW_COUNT] => 1 [COL_COUNT] => 30 [LIST_TYPE] => L [MULTIPLE] => N [XML_ID] => [FILE_TYPE] => [MULTIPLE_CNT] => 5 [LINK_IBLOCK_ID] => 0 [WITH_DESCRIPTION] => N [SEARCHABLE] => N [FILTRABLE] => N [IS_REQUIRED] => N [VERSION] => 1 [USER_TYPE] => [USER_TYPE_SETTINGS] => Array ( ) [HINT] => [~NAME] => Размеры опорного фланца [~DEFAULT_VALUE] => [VALUE_ENUM] => [VALUE_XML_ID] => [VALUE_SORT] => [VALUE] => [PROPERTY_VALUE_ID] => [DESCRIPTION] => [~DESCRIPTION] => [~VALUE] => ) [POKRASKA] => Array ( [ID] => 162 [IBLOCK_ID] => 2 [NAME] => Лакокрасочное покрытие [ACTIVE] => Y [SORT] => 500 [CODE] => POKRASKA [DEFAULT_VALUE] => [PROPERTY_TYPE] => S [ROW_COUNT] => 1 [COL_COUNT] => 30 [LIST_TYPE] => L [MULTIPLE] => N [XML_ID] => [FILE_TYPE] => [MULTIPLE_CNT] => 5 [LINK_IBLOCK_ID] => 0 [WITH_DESCRIPTION] => N [SEARCHABLE] => N [FILTRABLE] => N [IS_REQUIRED] => N [VERSION] => 1 [USER_TYPE] => [USER_TYPE_SETTINGS] => Array ( ) [HINT] => [~NAME] => Лакокрасочное покрытие [~DEFAULT_VALUE] => [VALUE_ENUM] => [VALUE_XML_ID] => [VALUE_SORT] => [VALUE] => [PROPERTY_VALUE_ID] => [DESCRIPTION] => [~DESCRIPTION] => [~VALUE] => ) [VES] => Array ( [ID] => 163 [IBLOCK_ID] => 2 [NAME] => Вес [ACTIVE] => Y [SORT] => 500 [CODE] => VES [DEFAULT_VALUE] => [PROPERTY_TYPE] => S [ROW_COUNT] => 1 [COL_COUNT] => 30 [LIST_TYPE] => L [MULTIPLE] => N [XML_ID] => [FILE_TYPE] => [MULTIPLE_CNT] => 5 [LINK_IBLOCK_ID] => 0 [WITH_DESCRIPTION] => N [SEARCHABLE] => N [FILTRABLE] => N [IS_REQUIRED] => N [VERSION] => 1 [USER_TYPE] => [USER_TYPE_SETTINGS] => Array ( ) [HINT] => [~NAME] => Вес [~DEFAULT_VALUE] => [VALUE_ENUM] => [VALUE_XML_ID] => [VALUE_SORT] => [VALUE] => [PROPERTY_VALUE_ID] => [DESCRIPTION] => [~DESCRIPTION] => [~VALUE] => ) [INSTALL_LYUCHKA] => Array ( [ID] => 164 [IBLOCK_ID] => 2 [NAME] => Возможность установки лючка [ACTIVE] => Y [SORT] => 500 [CODE] => INSTALL_LYUCHKA [DEFAULT_VALUE] => [PROPERTY_TYPE] => S [ROW_COUNT] => 1 [COL_COUNT] => 30 [LIST_TYPE] => L [MULTIPLE] => N [XML_ID] => [FILE_TYPE] => [MULTIPLE_CNT] => 5 [LINK_IBLOCK_ID] => 0 [WITH_DESCRIPTION] => N [SEARCHABLE] => N [FILTRABLE] => N [IS_REQUIRED] => N [VERSION] => 1 [USER_TYPE] => [USER_TYPE_SETTINGS] => Array ( ) [HINT] => [~NAME] => Возможность установки лючка [~DEFAULT_VALUE] => [VALUE_ENUM] => [VALUE_XML_ID] => [VALUE_SORT] => [VALUE] => [PROPERTY_VALUE_ID] => [DESCRIPTION] => [~DESCRIPTION] => [~VALUE] => ) [DIAMETER_FLANCA] => Array ( [ID] => 165 [IBLOCK_ID] => 2 [NAME] => Диаметр фланца, мм [ACTIVE] => Y [SORT] => 500 [CODE] => DIAMETER_FLANCA [DEFAULT_VALUE] => [PROPERTY_TYPE] => S [ROW_COUNT] => 1 [COL_COUNT] => 30 [LIST_TYPE] => L [MULTIPLE] => N [XML_ID] => [FILE_TYPE] => [MULTIPLE_CNT] => 5 [LINK_IBLOCK_ID] => 0 [WITH_DESCRIPTION] => N [SEARCHABLE] => N [FILTRABLE] => N [IS_REQUIRED] => N [VERSION] => 1 [USER_TYPE] => [USER_TYPE_SETTINGS] => Array ( ) [HINT] => [~NAME] => Диаметр фланца, мм [~DEFAULT_VALUE] => [VALUE_ENUM] => [VALUE_XML_ID] => [VALUE_SORT] => [VALUE] => [PROPERTY_VALUE_ID] => [DESCRIPTION] => [~DESCRIPTION] => [~VALUE] => ) [COUNT_LIGHT] => Array ( [ID] => 166 [IBLOCK_ID] => 2 [NAME] => Количество осветительных приборов, шт [ACTIVE] => Y [SORT] => 500 [CODE] => COUNT_LIGHT [DEFAULT_VALUE] => [PROPERTY_TYPE] => S [ROW_COUNT] => 1 [COL_COUNT] => 30 [LIST_TYPE] => L [MULTIPLE] => N [XML_ID] => [FILE_TYPE] => [MULTIPLE_CNT] => 5 [LINK_IBLOCK_ID] => 0 [WITH_DESCRIPTION] => N [SEARCHABLE] => N [FILTRABLE] => N [IS_REQUIRED] => N [VERSION] => 1 [USER_TYPE] => [USER_TYPE_SETTINGS] => Array ( ) [HINT] => [~NAME] => Количество осветительных приборов, шт [~DEFAULT_VALUE] => [VALUE_ENUM] => [VALUE_XML_ID] => [VALUE_SORT] => [VALUE] => [PROPERTY_VALUE_ID] => [DESCRIPTION] => [~DESCRIPTION] => [~VALUE] => ) [WEIGHT_TO_KRON] => Array ( [ID] => 167 [IBLOCK_ID] => 2 [NAME] => Высота до кронштейна, мм [ACTIVE] => Y [SORT] => 500 [CODE] => WEIGHT_TO_KRON [DEFAULT_VALUE] => [PROPERTY_TYPE] => S [ROW_COUNT] => 1 [COL_COUNT] => 30 [LIST_TYPE] => L [MULTIPLE] => N [XML_ID] => [FILE_TYPE] => [MULTIPLE_CNT] => 5 [LINK_IBLOCK_ID] => 0 [WITH_DESCRIPTION] => N [SEARCHABLE] => N [FILTRABLE] => N [IS_REQUIRED] => N [VERSION] => 1 [USER_TYPE] => [USER_TYPE_SETTINGS] => Array ( ) [HINT] => [~NAME] => Высота до кронштейна, мм [~DEFAULT_VALUE] => [VALUE_ENUM] => [VALUE_XML_ID] => [VALUE_SORT] => [VALUE] => [PROPERTY_VALUE_ID] => [DESCRIPTION] => [~DESCRIPTION] => [~VALUE] => ) [SIZE_FLANEC] => Array ( [ID] => 169 [IBLOCK_ID] => 2 [NAME] => Размер фланца [ACTIVE] => Y [SORT] => 500 [CODE] => SIZE_FLANEC [DEFAULT_VALUE] => [PROPERTY_TYPE] => S [ROW_COUNT] => 1 [COL_COUNT] => 30 [LIST_TYPE] => L [MULTIPLE] => N [XML_ID] => [FILE_TYPE] => [MULTIPLE_CNT] => 5 [LINK_IBLOCK_ID] => 0 [WITH_DESCRIPTION] => N [SEARCHABLE] => N [FILTRABLE] => N [IS_REQUIRED] => N [VERSION] => 1 [USER_TYPE] => [USER_TYPE_SETTINGS] => Array ( ) [HINT] => [~NAME] => Размер фланца [~DEFAULT_VALUE] => [VALUE_ENUM] => [VALUE_XML_ID] => [VALUE_SORT] => [VALUE] => [PROPERTY_VALUE_ID] => [DESCRIPTION] => [~DESCRIPTION] => [~VALUE] => ) [WEIGHT_MIDDLE_SECTION] => Array ( [ID] => 170 [IBLOCK_ID] => 2 [NAME] => Высота промежуточной секции, мм [ACTIVE] => Y [SORT] => 500 [CODE] => WEIGHT_MIDDLE_SECTION [DEFAULT_VALUE] => [PROPERTY_TYPE] => S [ROW_COUNT] => 1 [COL_COUNT] => 30 [LIST_TYPE] => L [MULTIPLE] => N [XML_ID] => [FILE_TYPE] => [MULTIPLE_CNT] => 5 [LINK_IBLOCK_ID] => 0 [WITH_DESCRIPTION] => N [SEARCHABLE] => N [FILTRABLE] => N [IS_REQUIRED] => N [VERSION] => 1 [USER_TYPE] => [USER_TYPE_SETTINGS] => Array ( ) [HINT] => [~NAME] => Высота промежуточной секции, мм [~DEFAULT_VALUE] => [VALUE_ENUM] => [VALUE_XML_ID] => [VALUE_SORT] => [VALUE] => [PROPERTY_VALUE_ID] => [DESCRIPTION] => [~DESCRIPTION] => [~VALUE] => ) [DEFEND_POKRYTIE] => Array ( [ID] => 171 [IBLOCK_ID] => 2 [NAME] => Защитное покрытие [ACTIVE] => Y [SORT] => 500 [CODE] => DEFEND_POKRYTIE [DEFAULT_VALUE] => [PROPERTY_TYPE] => S [ROW_COUNT] => 1 [COL_COUNT] => 30 [LIST_TYPE] => L [MULTIPLE] => N [XML_ID] => [FILE_TYPE] => [MULTIPLE_CNT] => 5 [LINK_IBLOCK_ID] => 0 [WITH_DESCRIPTION] => N [SEARCHABLE] => N [FILTRABLE] => N [IS_REQUIRED] => N [VERSION] => 1 [USER_TYPE] => [USER_TYPE_SETTINGS] => Array ( ) [HINT] => [~NAME] => Защитное покрытие [~DEFAULT_VALUE] => [VALUE_ENUM] => [VALUE_XML_ID] => [VALUE_SORT] => [VALUE] => [PROPERTY_VALUE_ID] => [DESCRIPTION] => [~DESCRIPTION] => [~VALUE] => ) [WIND_REGION] => Array ( [ID] => 172 [IBLOCK_ID] => 2 [NAME] => Ветровой район [ACTIVE] => Y [SORT] => 500 [CODE] => WIND_REGION [DEFAULT_VALUE] => [PROPERTY_TYPE] => S [ROW_COUNT] => 1 [COL_COUNT] => 30 [LIST_TYPE] => L [MULTIPLE] => N [XML_ID] => [FILE_TYPE] => [MULTIPLE_CNT] => 5 [LINK_IBLOCK_ID] => 0 [WITH_DESCRIPTION] => N [SEARCHABLE] => N [FILTRABLE] => N [IS_REQUIRED] => N [VERSION] => 1 [USER_TYPE] => [USER_TYPE_SETTINGS] => Array ( ) [HINT] => [~NAME] => Ветровой район [~DEFAULT_VALUE] => [VALUE_ENUM] => [VALUE_XML_ID] => [VALUE_SORT] => [VALUE] => [PROPERTY_VALUE_ID] => [DESCRIPTION] => [~DESCRIPTION] => [~VALUE] => ) [DIAMETER_OPOR_FLANCA] => Array ( [ID] => 173 [IBLOCK_ID] => 2 [NAME] => Диаметр опорного фланца, мм [ACTIVE] => Y [SORT] => 500 [CODE] => DIAMETER_OPOR_FLANCA [DEFAULT_VALUE] => [PROPERTY_TYPE] => S [ROW_COUNT] => 1 [COL_COUNT] => 30 [LIST_TYPE] => L [MULTIPLE] => N [XML_ID] => [FILE_TYPE] => [MULTIPLE_CNT] => 5 [LINK_IBLOCK_ID] => 0 [WITH_DESCRIPTION] => N [SEARCHABLE] => N [FILTRABLE] => N [IS_REQUIRED] => N [VERSION] => 1 [USER_TYPE] => [USER_TYPE_SETTINGS] => Array ( ) [HINT] => [~NAME] => Диаметр опорного фланца, мм [~DEFAULT_VALUE] => [VALUE_ENUM] => [VALUE_XML_ID] => [VALUE_SORT] => [VALUE] => [PROPERTY_VALUE_ID] => [DESCRIPTION] => [~DESCRIPTION] => [~VALUE] => ) [CENTER_DIST] => Array ( [ID] => 174 [IBLOCK_ID] => 2 [NAME] => Межцентровое расстояние, мм [ACTIVE] => Y [SORT] => 500 [CODE] => CENTER_DIST [DEFAULT_VALUE] => [PROPERTY_TYPE] => S [ROW_COUNT] => 1 [COL_COUNT] => 30 [LIST_TYPE] => L [MULTIPLE] => N [XML_ID] => [FILE_TYPE] => [MULTIPLE_CNT] => 5 [LINK_IBLOCK_ID] => 0 [WITH_DESCRIPTION] => N [SEARCHABLE] => N [FILTRABLE] => N [IS_REQUIRED] => N [VERSION] => 1 [USER_TYPE] => [USER_TYPE_SETTINGS] => Array ( ) [HINT] => [~NAME] => Межцентровое расстояние, мм [~DEFAULT_VALUE] => [VALUE_ENUM] => [VALUE_XML_ID] => [VALUE_SORT] => [VALUE] => [PROPERTY_VALUE_ID] => [DESCRIPTION] => [~DESCRIPTION] => [~VALUE] => ) [FLANEC_THICKNESS] => Array ( [ID] => 175 [IBLOCK_ID] => 2 [NAME] => Толщина фланца, мм [ACTIVE] => Y [SORT] => 500 [CODE] => FLANEC_THICKNESS [DEFAULT_VALUE] => [PROPERTY_TYPE] => S [ROW_COUNT] => 1 [COL_COUNT] => 30 [LIST_TYPE] => L [MULTIPLE] => N [XML_ID] => [FILE_TYPE] => [MULTIPLE_CNT] => 5 [LINK_IBLOCK_ID] => 0 [WITH_DESCRIPTION] => N [SEARCHABLE] => N [FILTRABLE] => N [IS_REQUIRED] => N [VERSION] => 1 [USER_TYPE] => [USER_TYPE_SETTINGS] => Array ( ) [HINT] => [~NAME] => Толщина фланца, мм [~DEFAULT_VALUE] => [VALUE_ENUM] => [VALUE_XML_ID] => [VALUE_SORT] => [VALUE] => [PROPERTY_VALUE_ID] => [DESCRIPTION] => [~DESCRIPTION] => [~VALUE] => ) [COUNT_HOLE] => Array ( [ID] => 176 [IBLOCK_ID] => 2 [NAME] => Количество отверстий крепления, шт [ACTIVE] => Y [SORT] => 500 [CODE] => COUNT_HOLE [DEFAULT_VALUE] => [PROPERTY_TYPE] => S [ROW_COUNT] => 1 [COL_COUNT] => 30 [LIST_TYPE] => L [MULTIPLE] => N [XML_ID] => [FILE_TYPE] => [MULTIPLE_CNT] => 5 [LINK_IBLOCK_ID] => 0 [WITH_DESCRIPTION] => N [SEARCHABLE] => N [FILTRABLE] => N [IS_REQUIRED] => N [VERSION] => 1 [USER_TYPE] => [USER_TYPE_SETTINGS] => Array ( ) [HINT] => [~NAME] => Количество отверстий крепления, шт [~DEFAULT_VALUE] => [VALUE_ENUM] => [VALUE_XML_ID] => [VALUE_SORT] => [VALUE] => [PROPERTY_VALUE_ID] => [DESCRIPTION] => [~DESCRIPTION] => [~VALUE] => ) [INSPECTION_WINDOW] => Array ( [ID] => 179 [IBLOCK_ID] => 2 [NAME] => Ревизионное окно, мм [ACTIVE] => Y [SORT] => 500 [CODE] => INSPECTION_WINDOW [DEFAULT_VALUE] => [PROPERTY_TYPE] => S [ROW_COUNT] => 1 [COL_COUNT] => 30 [LIST_TYPE] => L [MULTIPLE] => N [XML_ID] => [FILE_TYPE] => [MULTIPLE_CNT] => 5 [LINK_IBLOCK_ID] => 0 [WITH_DESCRIPTION] => N [SEARCHABLE] => N [FILTRABLE] => N [IS_REQUIRED] => N [VERSION] => 1 [USER_TYPE] => [USER_TYPE_SETTINGS] => Array ( ) [HINT] => [~NAME] => Ревизионное окно, мм [~DEFAULT_VALUE] => [VALUE_ENUM] => [VALUE_XML_ID] => [VALUE_SORT] => [VALUE] => [PROPERTY_VALUE_ID] => [DESCRIPTION] => [~DESCRIPTION] => [~VALUE] => ) [THREE_MODEL] => Array ( [ID] => 182 [IBLOCK_ID] => 2 [NAME] => 3D-модель [ACTIVE] => Y [SORT] => 500 [CODE] => THREE_MODEL [DEFAULT_VALUE] => [PROPERTY_TYPE] => F [ROW_COUNT] => 1 [COL_COUNT] => 30 [LIST_TYPE] => L [MULTIPLE] => N [XML_ID] => [FILE_TYPE] => [MULTIPLE_CNT] => 5 [LINK_IBLOCK_ID] => 0 [WITH_DESCRIPTION] => N [SEARCHABLE] => N [FILTRABLE] => N [IS_REQUIRED] => N [VERSION] => 1 [USER_TYPE] => [USER_TYPE_SETTINGS] => Array ( ) [HINT] => [~NAME] => 3D-модель [~DEFAULT_VALUE] => [VALUE_ENUM] => [VALUE_XML_ID] => [VALUE_SORT] => [VALUE] => [PROPERTY_VALUE_ID] => [DESCRIPTION] => [~DESCRIPTION] => [~VALUE] => ) [FAQ] => Array ( [ID] => 183 [IBLOCK_ID] => 2 [NAME] => FAQ [ACTIVE] => Y [SORT] => 500 [CODE] => FAQ [DEFAULT_VALUE] => Array ( [TYPE] => TEXT [TEXT] => ) [PROPERTY_TYPE] => S [ROW_COUNT] => 1 [COL_COUNT] => 30 [LIST_TYPE] => L [MULTIPLE] => N [XML_ID] => [FILE_TYPE] => [MULTIPLE_CNT] => 5 [LINK_IBLOCK_ID] => 0 [WITH_DESCRIPTION] => N [SEARCHABLE] => N [FILTRABLE] => N [IS_REQUIRED] => N [VERSION] => 1 [USER_TYPE] => HTML [USER_TYPE_SETTINGS] => Array ( [height] => 200 ) [HINT] => [~NAME] => FAQ [~DEFAULT_VALUE] => Array ( [TYPE] => TEXT [TEXT] => ) [VALUE_ENUM] => [VALUE_XML_ID] => [VALUE_SORT] => [VALUE] => Array ( [TEXT] => <div style="display: block;"> <div class="faq-item" itemscope="" itemprop="mainEntity" itemtype="https://schema.org/Question"> <div class="faq-question"> <div class="question-name"> <span class="num">01.</span> <span itemprop="name">Где применяется Кт10-1-2Мв?</span> </div> <div class="toggle-icon"></div> </div> <div class="faq-answer" itemscope="" itemprop="acceptedAnswer" itemtype="https://schema.org/Answer"> <div itemprop="text"> <p> На концах ВЛ и в анкерных узлах. </p> </div> </div> </div> <div class="faq-item" itemscope="" itemprop="mainEntity" itemtype="https://schema.org/Question"> <div class="faq-question"> <div class="question-name"> <span class="num">02.</span> <span itemprop="name">Чем отличается от одноподкосных опор?</span> </div> <div class="toggle-icon"></div> </div> <div class="faq-answer" itemscope="" itemprop="acceptedAnswer" itemtype="https://schema.org/Answer"> <div itemprop="text"> <p> Повышенной устойчивостью и жёсткостью. </p> </div> </div> </div> <div class="faq-item" itemscope="" itemprop="mainEntity" itemtype="https://schema.org/Question"> <div class="faq-question"> <div class="question-name"> <span class="num">03.</span> <span itemprop="name">Можно ли изменить параметры?</span> </div> <div class="toggle-icon"></div> </div> <div class="faq-answer" itemscope="" itemprop="acceptedAnswer" itemtype="https://schema.org/Answer"> <div itemprop="text"> <p> Да, изготовление возможно по проекту. </p> </div> </div> </div> <div class="faq-item" itemscope="" itemprop="mainEntity" itemtype="https://schema.org/Question"> <div class="faq-question"> <div class="question-name"> <span class="num">04.</span> <span itemprop="name">Какой срок службы?</span> </div> <div class="toggle-icon"></div> </div> <div class="faq-answer" itemscope="" itemprop="acceptedAnswer" itemtype="https://schema.org/Answer"> <div itemprop="text"> <p> До 30 лет при соблюдении условий эксплуатации. </p> </div> </div> </div> </div> [TYPE] => HTML ) [PROPERTY_VALUE_ID] => 6841107 [DESCRIPTION] => [~VALUE] => Array ( [TEXT] =>
01. Где применяется Кт10-1-2Мв?

На концах ВЛ и в анкерных узлах.

02. Чем отличается от одноподкосных опор?

Повышенной устойчивостью и жёсткостью.

03. Можно ли изменить параметры?

Да, изготовление возможно по проекту.

04. Какой срок службы?

До 30 лет при соблюдении условий эксплуатации.

[TYPE] => HTML ) [~DESCRIPTION] => ) ) [DISPLAY_PROPERTIES] => Array ( [ITEM_PRICE] => Array ( [ID] => 22 [IBLOCK_ID] => 2 [NAME] => Цена [ACTIVE] => Y [SORT] => 3 [CODE] => ITEM_PRICE [DEFAULT_VALUE] => [PROPERTY_TYPE] => L [ROW_COUNT] => 1 [COL_COUNT] => 30 [LIST_TYPE] => L [MULTIPLE] => N [XML_ID] => 22 [FILE_TYPE] => [MULTIPLE_CNT] => 5 [LINK_IBLOCK_ID] => 0 [WITH_DESCRIPTION] => N [SEARCHABLE] => N [FILTRABLE] => N [IS_REQUIRED] => Y [VERSION] => 1 [USER_TYPE] => [USER_TYPE_SETTINGS] => Array ( ) [HINT] => [~NAME] => Цена [~DEFAULT_VALUE] => [VALUE_ENUM] => По запросу [VALUE_XML_ID] => on-request [VALUE_SORT] => 1 [VALUE] => По запросу [PROPERTY_VALUE_ID] => 6841311 [VALUE_ENUM_ID] => 9 [DESCRIPTION] => [~VALUE] => По запросу [~DESCRIPTION] => [DISPLAY_VALUE] => По запросу ) [ITEM_CHARACTERISTICS] => Array ( [ID] => 28 [IBLOCK_ID] => 2 [NAME] => Характеристики [ACTIVE] => Y [SORT] => 6 [CODE] => ITEM_CHARACTERISTICS [DEFAULT_VALUE] => [PROPERTY_TYPE] => S [ROW_COUNT] => 1 [COL_COUNT] => 20 [LIST_TYPE] => L [MULTIPLE] => Y [XML_ID] => 28 [FILE_TYPE] => [MULTIPLE_CNT] => 1 [LINK_IBLOCK_ID] => 0 [WITH_DESCRIPTION] => Y [SEARCHABLE] => N [FILTRABLE] => N [IS_REQUIRED] => N [VERSION] => 1 [USER_TYPE] => [USER_TYPE_SETTINGS] => Array ( ) [HINT] => [~NAME] => Характеристики [~DEFAULT_VALUE] => [VALUE_ENUM] => [VALUE_XML_ID] => [VALUE_SORT] => [VALUE] => Array ( [0] => Концевая опора [1] => 9000 [2] => 146х8 [3] => 1930 [4] => 146х8 [5] => 9000 [6] => 146х8 [7] => 8700 [8] => 146х8 [9] => Горячее цинкование [10] => Порошковое / полимерное окрашивание [11] => 30 лет ) [PROPERTY_VALUE_ID] => Array ( [0] => 6830263 [1] => 6830264 [2] => 6830265 [3] => 6830266 [4] => 6830267 [5] => 6830268 [6] => 6830269 [7] => 6830270 [8] => 6830271 [9] => 6830272 [10] => 6830273 [11] => 6830274 ) [DESCRIPTION] => Array ( [0] => Тип [1] => Высота стойки, мм [2] => Профиль стойки, мм [3] => Длина траверсы, мм [4] => Профиль раверсы, мм [5] => Высота подкоса 1, мм [6] => Профиль подкоса 1, мм [7] => Высота подкоса 2, мм [8] => Профиль подкоса 2, мм [9] => Защитное покрытие [10] => Лакокрасочное покрытие [11] => Срок службы ) [~VALUE] => Array ( [0] => Концевая опора [1] => 9000 [2] => 146х8 [3] => 1930 [4] => 146х8 [5] => 9000 [6] => 146х8 [7] => 8700 [8] => 146х8 [9] => Горячее цинкование [10] => Порошковое / полимерное окрашивание [11] => 30 лет ) [~DESCRIPTION] => Array ( [0] => Тип [1] => Высота стойки, мм [2] => Профиль стойки, мм [3] => Длина траверсы, мм [4] => Профиль раверсы, мм [5] => Высота подкоса 1, мм [6] => Профиль подкоса 1, мм [7] => Высота подкоса 2, мм [8] => Профиль подкоса 2, мм [9] => Защитное покрытие [10] => Лакокрасочное покрытие [11] => Срок службы ) [DISPLAY_VALUE] => Array ( [0] => Концевая опора [1] => 9000 [2] => 146х8 [3] => 1930 [4] => 146х8 [5] => 9000 [6] => 146х8 [7] => 8700 [8] => 146х8 [9] => Горячее цинкование [10] => Порошковое / полимерное окрашивание [11] => 30 лет ) ) ) [PRODUCT_PROPERTIES] => Array ( ) [PRODUCT_PROPERTIES_FILL] => Array ( ) [OFFERS] => Array ( ) [OFFER_ID_SELECTED] => 0 [CHECK_QUANTITY] => [ITEM_PRICE_MODE] => [ITEM_PRICES] => Array ( ) [ITEM_QUANTITY_RANGES] => Array ( ) [ITEM_MEASURE_RATIOS] => Array ( [2986] => Array ( [ID] => 2986 [RATIO] => 1 [IS_DEFAULT] => Y [PRODUCT_ID] => 20127 ) ) [ITEM_MEASURE] => Array ( [ID] => 5 [TITLE] => шт [~TITLE] => шт ) [ITEM_MEASURE_RATIO_SELECTED] => 2986 [ITEM_QUANTITY_RANGE_SELECTED] => [ITEM_PRICE_SELECTED] => [EDIT_LINK] => [DELETE_LINK] => [SECTION] => Array ( [PATH] => Array ( ) ) [CAN_BUY] => )
В наличии
Тип: Промежуточная опора
Высота стойки, мм: 9000
Профиль стойки, мм: 146х8
Цена по запросу
Array
(
    [ID] => 20128
    [~ID] => 20128
    [IBLOCK_ID] => 2
    [~IBLOCK_ID] => 2
    [CODE] => pt10-1-mt
    [~CODE] => pt10-1-mt
    [XML_ID] => 20128
    [~XML_ID] => 20128
    [NAME] => Промежуточная опора Пт10-1-Мт
    [~NAME] => Промежуточная опора Пт10-1-Мт
    [ACTIVE] => Y
    [~ACTIVE] => Y
    [DATE_ACTIVE_FROM] => 
    [~DATE_ACTIVE_FROM] => 
    [DATE_ACTIVE_TO] => 
    [~DATE_ACTIVE_TO] => 
    [SORT] => 25
    [~SORT] => 25
    [PREVIEW_TEXT] => 
    [~PREVIEW_TEXT] => 
    [PREVIEW_TEXT_TYPE] => text
    [~PREVIEW_TEXT_TYPE] => text
    [DETAIL_TEXT] => 

Промежуточная опора Пт10-1-Мт — металлическая трубчатая опора для воздушных линий электропередачи напряжением 6–10 кВ, предназначенная для установки на прямолинейных участках трассы. Обеспечивает поддержание проводов на заданной высоте и восприятие вертикальных и поперечных нагрузок от массы проводов, ветра и гололёда.

Изделие входит в линейку опор ВЛ 6–10 кВ из бурильных и отработанных труб и применяется при строительстве и реконструкции распределительных сетей.

Технические характеристики

Тип: промежуточная опора.
Класс линии: ВЛ 6–10 кВ.

Стойка:

  • Высота — 9000 мм.
  • Профиль — 146 × 8 мм.

Траверса:

  • Длина — 1930 мм.
  • Профиль — 146 × 8 мм.

Защитное покрытие:

  • горячее цинкование;
  • порошковое / полимерное окрашивание.

Расчётный срок службы: до 30 лет.

Конструкция и материалы

Опора выполнена в виде стальной трубчатой конструкции с траверсой для крепления изоляторов и линейной арматуры.

Материалы изготовления:

  • конструкционная низколегированная сталь (в том числе 09Г2С);
  • бурильные и электросварные трубы.

Трубчатое исполнение обеспечивает:

  • высокую прочность при умеренной массе;
  • удобство транспортировки и монтажа;
  • устойчивость к ветровым нагрузкам.

Антикоррозионная защита

Для эксплуатации на открытом воздухе применяется комплексная защита:

  • горячее цинкование по ГОСТ 9.307;
  • при необходимости — порошковое или полимерное окрашивание.

Такая система повышает стойкость к атмосферной и промышленной коррозии.

Монтаж и эксплуатация

Установка выполняется по проектной документации ВЛ с учётом:

  • типа грунтов и фундамента;
  • ветрового и гололёдного района;
  • требуемых габаритов до земли и пересекаемых объектов.

Рекомендуется периодический осмотр состояния покрытия и узлов крепления.

Комплектация

Стандартная поставка включает:

  • стойку опоры;
  • траверсу;
  • крепёжные элементы;
  • защитное покрытие.

Возможны индивидуальные исполнения по КД заказчика.

Нормативная база

Изготовление и расчёт опор выполняются с учётом всех требований.

СП:

  • СП 16.13330 «Стальные конструкции».
  • СП 20.13330 «Нагрузки и воздействия».
  • СП 22.13330 «Основания и фундаменты».

ГОСТ:

  • ГОСТ 19281 — прокат из стали 09Г2С.
  • ГОСТ 9.307 — горячее цинкование.
  • ГОСТ 8732, 8734 — стальные трубы.

Отраслевые документы:

  • ПУЭ (7-е издание).
  • СО 153-34.20.121-2006.
  • РД 34.20.504-94.
[~DETAIL_TEXT] =>

Промежуточная опора Пт10-1-Мт — металлическая трубчатая опора для воздушных линий электропередачи напряжением 6–10 кВ, предназначенная для установки на прямолинейных участках трассы. Обеспечивает поддержание проводов на заданной высоте и восприятие вертикальных и поперечных нагрузок от массы проводов, ветра и гололёда.

Изделие входит в линейку опор ВЛ 6–10 кВ из бурильных и отработанных труб и применяется при строительстве и реконструкции распределительных сетей.

Технические характеристики

Тип: промежуточная опора.
Класс линии: ВЛ 6–10 кВ.

Стойка:

  • Высота — 9000 мм.
  • Профиль — 146 × 8 мм.

Траверса:

  • Длина — 1930 мм.
  • Профиль — 146 × 8 мм.

Защитное покрытие:

  • горячее цинкование;
  • порошковое / полимерное окрашивание.

Расчётный срок службы: до 30 лет.

Конструкция и материалы

Опора выполнена в виде стальной трубчатой конструкции с траверсой для крепления изоляторов и линейной арматуры.

Материалы изготовления:

  • конструкционная низколегированная сталь (в том числе 09Г2С);
  • бурильные и электросварные трубы.

Трубчатое исполнение обеспечивает:

  • высокую прочность при умеренной массе;
  • удобство транспортировки и монтажа;
  • устойчивость к ветровым нагрузкам.

Антикоррозионная защита

Для эксплуатации на открытом воздухе применяется комплексная защита:

  • горячее цинкование по ГОСТ 9.307;
  • при необходимости — порошковое или полимерное окрашивание.

Такая система повышает стойкость к атмосферной и промышленной коррозии.

Монтаж и эксплуатация

Установка выполняется по проектной документации ВЛ с учётом:

  • типа грунтов и фундамента;
  • ветрового и гололёдного района;
  • требуемых габаритов до земли и пересекаемых объектов.

Рекомендуется периодический осмотр состояния покрытия и узлов крепления.

Комплектация

Стандартная поставка включает:

  • стойку опоры;
  • траверсу;
  • крепёжные элементы;
  • защитное покрытие.

Возможны индивидуальные исполнения по КД заказчика.

Нормативная база

Изготовление и расчёт опор выполняются с учётом всех требований.

СП:

  • СП 16.13330 «Стальные конструкции».
  • СП 20.13330 «Нагрузки и воздействия».
  • СП 22.13330 «Основания и фундаменты».

ГОСТ:

  • ГОСТ 19281 — прокат из стали 09Г2С.
  • ГОСТ 9.307 — горячее цинкование.
  • ГОСТ 8732, 8734 — стальные трубы.

Отраслевые документы:

  • ПУЭ (7-е издание).
  • СО 153-34.20.121-2006.
  • РД 34.20.504-94.
[DETAIL_TEXT_TYPE] => html [~DETAIL_TEXT_TYPE] => html [DATE_CREATE] => 26.01.2026 13:10:16 [~DATE_CREATE] => 26.01.2026 13:10:16 [CREATED_BY] => 1 [~CREATED_BY] => 1 [TAGS] => [~TAGS] => [TIMESTAMP_X] => 23.03.2026 10:36:39 [~TIMESTAMP_X] => 23.03.2026 10:36:39 [MODIFIED_BY] => 1 [~MODIFIED_BY] => 1 [IBLOCK_SECTION_ID] => 2951 [~IBLOCK_SECTION_ID] => 4506 [DETAIL_PAGE_URL] => /product/pt10-1-mt/ [~DETAIL_PAGE_URL] => /product/pt10-1-mt/ [DETAIL_PICTURE] => [~DETAIL_PICTURE] => [PREVIEW_PICTURE] => Array ( [ID] => 55617 [TIMESTAMP_X] => 23.03.2026 10:36:39 [MODULE_ID] => iblock [HEIGHT] => 1200 [WIDTH] => 1200 [FILE_SIZE] => 102720 [CONTENT_TYPE] => image/webp [SUBDIR] => iblock/d9c/6nfpwqye1nf8zpr4909phvyp47pu3nju [FILE_NAME] => 2.webp [ORIGINAL_NAME] => 2.webp [DESCRIPTION] => [HANDLER_ID] => [EXTERNAL_ID] => 65aaa147f2f6a46885ae29b0bb13882d [VERSION_ORIGINAL_ID] => [META] => [SRC] => /upload/iblock/d9c/6nfpwqye1nf8zpr4909phvyp47pu3nju/2.webp [UNSAFE_SRC] => /upload/iblock/d9c/6nfpwqye1nf8zpr4909phvyp47pu3nju/2.webp [SAFE_SRC] => /upload/iblock/d9c/6nfpwqye1nf8zpr4909phvyp47pu3nju/2.webp [ALT] => Промежуточная опора Пт10-1-Мт [TITLE] => Промежуточная опора Пт10-1-Мт ) [~PREVIEW_PICTURE] => 55617 [LANG_DIR] => / [~LANG_DIR] => / [EXTERNAL_ID] => 20128 [~EXTERNAL_ID] => 20128 [IBLOCK_TYPE_ID] => catalog [~IBLOCK_TYPE_ID] => catalog [IBLOCK_CODE] => metalstructures [~IBLOCK_CODE] => metalstructures [IBLOCK_EXTERNAL_ID] => clothes [~IBLOCK_EXTERNAL_ID] => clothes [LID] => s1 [~LID] => s1 [IPROPERTY_VALUES] => Array ( [ELEMENT_DETAIL_PICTURE_FILE_NAME] => [ELEMENT_PREVIEW_PICTURE_FILE_NAME] => [SECTION_DETAIL_PICTURE_FILE_NAME] => [SECTION_PICTURE_FILE_NAME] => [ELEMENT_META_TITLE] => Промежуточная опора Пт10-1-Мт в {{rp}} [SECTION_PAGE_TITLE] => Промежуточная опора Пт10-1-Мт [ELEMENT_PAGE_TITLE] => Промежуточная опора Пт10-1-Мт [SECTION_META_TITLE] => Многогранные опоры ЛЭП купить в {{rp}} на сайте производителя НПО Легион [SECTION_META_DESCRIPTION] => Производство многогранных опор ЛЭП линии электропередач. Купите напрямую у производителя в {{rp}}. Собственное производство. Наличие товара на складе. Звоните ☎ {{subdomain_tel}} [SECTION_META_KEYWORDS] => опоры ЛЭП многогранные металлические производство купить гранённые линии электропередач ) [PRODUCT] => Array ( [TYPE] => 1 [AVAILABLE] => Y [BUNDLE] => N [QUANTITY] => 0 [QUANTITY_TRACE] => N [CAN_BUY_ZERO] => Y [MEASURE] => 5 [SUBSCRIBE] => Y [VAT_ID] => 0 [VAT_RATE] => 0 [VAT_INCLUDED] => N [WEIGHT] => 0 [WIDTH] => 0 [LENGTH] => 0 [HEIGHT] => 0 [PAYMENT_TYPE] => S [RECUR_SCHEME_TYPE] => D [RECUR_SCHEME_LENGTH] => 0 [TRIAL_PRICE_ID] => 0 [USE_OFFERS] => ) [~CATALOG_TYPE] => 1 [CATALOG_TYPE] => 1 [~CATALOG_QUANTITY] => 0 [CATALOG_QUANTITY] => 0 [~CATALOG_QUANTITY_TRACE] => N [CATALOG_QUANTITY_TRACE] => N [~CATALOG_CAN_BUY_ZERO] => Y [CATALOG_CAN_BUY_ZERO] => Y [~CATALOG_SUBSCRIBE] => Y [CATALOG_SUBSCRIBE] => Y [PROPERTIES] => Array ( [ITEM_DELIVERY] => Array ( [ID] => 20 [IBLOCK_ID] => 2 [NAME] => Доставка [ACTIVE] => Y [SORT] => 1 [CODE] => ITEM_DELIVERY [DEFAULT_VALUE] => [PROPERTY_TYPE] => L [ROW_COUNT] => 1 [COL_COUNT] => 30 [LIST_TYPE] => L [MULTIPLE] => N [XML_ID] => 20 [FILE_TYPE] => [MULTIPLE_CNT] => 5 [LINK_IBLOCK_ID] => 0 [WITH_DESCRIPTION] => N [SEARCHABLE] => N [FILTRABLE] => N [IS_REQUIRED] => Y [VERSION] => 1 [USER_TYPE] => [USER_TYPE_SETTINGS] => Array ( ) [HINT] => [~NAME] => Доставка [~DEFAULT_VALUE] => [VALUE_ENUM] => По России и СНГ [VALUE_XML_ID] => ru-sng [VALUE_SORT] => 1 [VALUE] => По России и СНГ [PROPERTY_VALUE_ID] => 6841313 [VALUE_ENUM_ID] => 7 [DESCRIPTION] => [~VALUE] => По России и СНГ [~DESCRIPTION] => ) [ITEM_PAYMENT] => Array ( [ID] => 21 [IBLOCK_ID] => 2 [NAME] => Оплата [ACTIVE] => Y [SORT] => 2 [CODE] => ITEM_PAYMENT [DEFAULT_VALUE] => [PROPERTY_TYPE] => L [ROW_COUNT] => 1 [COL_COUNT] => 30 [LIST_TYPE] => L [MULTIPLE] => N [XML_ID] => 21 [FILE_TYPE] => [MULTIPLE_CNT] => 5 [LINK_IBLOCK_ID] => 0 [WITH_DESCRIPTION] => N [SEARCHABLE] => N [FILTRABLE] => N [IS_REQUIRED] => Y [VERSION] => 1 [USER_TYPE] => [USER_TYPE_SETTINGS] => Array ( ) [HINT] => [~NAME] => Оплата [~DEFAULT_VALUE] => [VALUE_ENUM] => Безналичный расчет [VALUE_XML_ID] => payment-bank [VALUE_SORT] => 1 [VALUE] => Безналичный расчет [PROPERTY_VALUE_ID] => 6841314 [VALUE_ENUM_ID] => 8 [DESCRIPTION] => [~VALUE] => Безналичный расчет [~DESCRIPTION] => ) [ITEM_PRICE] => Array ( [ID] => 22 [IBLOCK_ID] => 2 [NAME] => Цена [ACTIVE] => Y [SORT] => 3 [CODE] => ITEM_PRICE [DEFAULT_VALUE] => [PROPERTY_TYPE] => L [ROW_COUNT] => 1 [COL_COUNT] => 30 [LIST_TYPE] => L [MULTIPLE] => N [XML_ID] => 22 [FILE_TYPE] => [MULTIPLE_CNT] => 5 [LINK_IBLOCK_ID] => 0 [WITH_DESCRIPTION] => N [SEARCHABLE] => N [FILTRABLE] => N [IS_REQUIRED] => Y [VERSION] => 1 [USER_TYPE] => [USER_TYPE_SETTINGS] => Array ( ) [HINT] => [~NAME] => Цена [~DEFAULT_VALUE] => [VALUE_ENUM] => По запросу [VALUE_XML_ID] => on-request [VALUE_SORT] => 1 [VALUE] => По запросу [PROPERTY_VALUE_ID] => 6841315 [VALUE_ENUM_ID] => 9 [DESCRIPTION] => [~VALUE] => По запросу [~DESCRIPTION] => ) [ITEM_IMAGES] => Array ( [ID] => 23 [IBLOCK_ID] => 2 [NAME] => Изображения [ACTIVE] => Y [SORT] => 4 [CODE] => ITEM_IMAGES [DEFAULT_VALUE] => [PROPERTY_TYPE] => F [ROW_COUNT] => 1 [COL_COUNT] => 30 [LIST_TYPE] => L [MULTIPLE] => Y [XML_ID] => 23 [FILE_TYPE] => [MULTIPLE_CNT] => 5 [LINK_IBLOCK_ID] => 0 [WITH_DESCRIPTION] => N [SEARCHABLE] => N [FILTRABLE] => N [IS_REQUIRED] => N [VERSION] => 1 [USER_TYPE] => [USER_TYPE_SETTINGS] => Array ( ) [HINT] => [~NAME] => Изображения [~DEFAULT_VALUE] => [VALUE_ENUM] => [VALUE_XML_ID] => [VALUE_SORT] => [VALUE] => Array ( [0] => 55618 [1] => 55619 [2] => 55620 [3] => 55621 [4] => 55622 ) [PROPERTY_VALUE_ID] => Array ( [0] => 6830282 [1] => 6830283 [2] => 6830284 [3] => 6830285 [4] => 6830286 ) [DESCRIPTION] => Array ( [0] => [1] => [2] => [3] => [4] => ) [~VALUE] => Array ( [0] => 55618 [1] => 55619 [2] => 55620 [3] => 55621 [4] => 55622 ) [~DESCRIPTION] => Array ( [0] => [1] => [2] => [3] => [4] => ) ) [ITEM_PROPERTIES] => Array ( [ID] => 24 [IBLOCK_ID] => 2 [NAME] => Свойства [ACTIVE] => Y [SORT] => 5 [CODE] => ITEM_PROPERTIES [DEFAULT_VALUE] => [PROPERTY_TYPE] => E [ROW_COUNT] => 1 [COL_COUNT] => 30 [LIST_TYPE] => L [MULTIPLE] => Y [XML_ID] => 24 [FILE_TYPE] => [MULTIPLE_CNT] => 1 [LINK_IBLOCK_ID] => 3 [WITH_DESCRIPTION] => N [SEARCHABLE] => N [FILTRABLE] => N [IS_REQUIRED] => N [VERSION] => 1 [USER_TYPE] => [USER_TYPE_SETTINGS] => Array ( ) [HINT] => [~NAME] => Свойства [~DEFAULT_VALUE] => [VALUE_ENUM] => [VALUE_XML_ID] => [VALUE_SORT] => [VALUE] => [PROPERTY_VALUE_ID] => [DESCRIPTION] => [~DESCRIPTION] => [~VALUE] => ) [ITEM_CHARACTERISTICS] => Array ( [ID] => 28 [IBLOCK_ID] => 2 [NAME] => Характеристики [ACTIVE] => Y [SORT] => 6 [CODE] => ITEM_CHARACTERISTICS [DEFAULT_VALUE] => [PROPERTY_TYPE] => S [ROW_COUNT] => 1 [COL_COUNT] => 20 [LIST_TYPE] => L [MULTIPLE] => Y [XML_ID] => 28 [FILE_TYPE] => [MULTIPLE_CNT] => 1 [LINK_IBLOCK_ID] => 0 [WITH_DESCRIPTION] => Y [SEARCHABLE] => N [FILTRABLE] => N [IS_REQUIRED] => N [VERSION] => 1 [USER_TYPE] => [USER_TYPE_SETTINGS] => Array ( ) [HINT] => [~NAME] => Характеристики [~DEFAULT_VALUE] => [VALUE_ENUM] => [VALUE_XML_ID] => [VALUE_SORT] => [VALUE] => Array ( [0] => Промежуточная опора [1] => 9000 [2] => 146х8 [3] => 1930 [4] => 146х8 [5] => Горячее цинкование [6] => Порошковое / полимерное окрашивание [7] => 30 лет ) [PROPERTY_VALUE_ID] => Array ( [0] => 6830287 [1] => 6830288 [2] => 6830289 [3] => 6830290 [4] => 6830291 [5] => 6830292 [6] => 6830293 [7] => 6830294 ) [DESCRIPTION] => Array ( [0] => Тип [1] => Высота стойки, мм [2] => Профиль стойки, мм [3] => Длина траверсы, мм [4] => Профиль раверсы, мм [5] => Защитное покрытие [6] => Лакокрасочное покрытие [7] => Срок службы ) [~VALUE] => Array ( [0] => Промежуточная опора [1] => 9000 [2] => 146х8 [3] => 1930 [4] => 146х8 [5] => Горячее цинкование [6] => Порошковое / полимерное окрашивание [7] => 30 лет ) [~DESCRIPTION] => Array ( [0] => Тип [1] => Высота стойки, мм [2] => Профиль стойки, мм [3] => Длина траверсы, мм [4] => Профиль раверсы, мм [5] => Защитное покрытие [6] => Лакокрасочное покрытие [7] => Срок службы ) ) [ITEM_FILTER] => Array ( [ID] => 40 [IBLOCK_ID] => 2 [NAME] => Фильтр [ACTIVE] => Y [SORT] => 7 [CODE] => ITEM_FILTER [DEFAULT_VALUE] => [PROPERTY_TYPE] => S [ROW_COUNT] => 1 [COL_COUNT] => 30 [LIST_TYPE] => L [MULTIPLE] => N [XML_ID] => 40 [FILE_TYPE] => [MULTIPLE_CNT] => 5 [LINK_IBLOCK_ID] => 0 [WITH_DESCRIPTION] => N [SEARCHABLE] => N [FILTRABLE] => N [IS_REQUIRED] => N [VERSION] => 1 [USER_TYPE] => [USER_TYPE_SETTINGS] => Array ( ) [HINT] => [~NAME] => Фильтр [~DEFAULT_VALUE] => [VALUE_ENUM] => [VALUE_XML_ID] => [VALUE_SORT] => [VALUE] => [PROPERTY_VALUE_ID] => [DESCRIPTION] => [~DESCRIPTION] => [~VALUE] => ) [ITEM_TECH_CH] => Array ( [ID] => 29 [IBLOCK_ID] => 2 [NAME] => Технические характеристики [ACTIVE] => Y [SORT] => 8 [CODE] => ITEM_TECH_CH [DEFAULT_VALUE] => Array ( [TYPE] => HTML [TEXT] => ) [PROPERTY_TYPE] => S [ROW_COUNT] => 1 [COL_COUNT] => 30 [LIST_TYPE] => L [MULTIPLE] => N [XML_ID] => 29 [FILE_TYPE] => [MULTIPLE_CNT] => 5 [LINK_IBLOCK_ID] => 0 [WITH_DESCRIPTION] => N [SEARCHABLE] => N [FILTRABLE] => N [IS_REQUIRED] => N [VERSION] => 1 [USER_TYPE] => HTML [USER_TYPE_SETTINGS] => Array ( [height] => 200 ) [HINT] => [~NAME] => Технические характеристики [~DEFAULT_VALUE] => Array ( [TYPE] => HTML [TEXT] => ) [VALUE_ENUM] => [VALUE_XML_ID] => [VALUE_SORT] => [VALUE] => Array ( [TEXT] => <p>Промежуточная опора Пт10-1-Мт используется:</p> <ul> <li>на прямых участках ВЛ 6–10 кВ;</li> <li>в распределительных сетях населённых пунктов;</li> <li>на промышленных и инфраструктурных объектах;</li> <li>при новом строительстве и модернизации ВЛ.</li> </ul> <p>Опора не воспринимает значительные продольные усилия тяжения (в отличие от анкерных и концевых опор) и работает преимущественно как поддерживающая конструкция.</p> [TYPE] => HTML ) [PROPERTY_VALUE_ID] => 6841054 [DESCRIPTION] => [~VALUE] => Array ( [TEXT] =>

Промежуточная опора Пт10-1-Мт используется:

  • на прямых участках ВЛ 6–10 кВ;
  • в распределительных сетях населённых пунктов;
  • на промышленных и инфраструктурных объектах;
  • при новом строительстве и модернизации ВЛ.

Опора не воспринимает значительные продольные усилия тяжения (в отличие от анкерных и концевых опор) и работает преимущественно как поддерживающая конструкция.

[TYPE] => HTML ) [~DESCRIPTION] => ) [ITEM_ADV_DESCR] => Array ( [ID] => 30 [IBLOCK_ID] => 2 [NAME] => Преимущества (описание) [ACTIVE] => Y [SORT] => 9 [CODE] => ITEM_ADV_DESCR [DEFAULT_VALUE] => Array ( [TYPE] => HTML [TEXT] => ) [PROPERTY_TYPE] => S [ROW_COUNT] => 1 [COL_COUNT] => 30 [LIST_TYPE] => L [MULTIPLE] => N [XML_ID] => 30 [FILE_TYPE] => [MULTIPLE_CNT] => 5 [LINK_IBLOCK_ID] => 0 [WITH_DESCRIPTION] => N [SEARCHABLE] => N [FILTRABLE] => N [IS_REQUIRED] => N [VERSION] => 1 [USER_TYPE] => HTML [USER_TYPE_SETTINGS] => Array ( [height] => 100 ) [HINT] => [~NAME] => Преимущества (описание) [~DEFAULT_VALUE] => Array ( [TYPE] => HTML [TEXT] => ) [VALUE_ENUM] => [VALUE_XML_ID] => [VALUE_SORT] => [VALUE] => Array ( [TEXT] => <ul> <li>Надёжная поддержка проводов на прямых участках ВЛ.</li> <li>Долговечная антикоррозионная защита.</li> <li>Оптимальное соотношение массы и прочности.</li> <li>Совместимость с типовой линейной арматурой 6–10 кВ.</li> <li>Срок службы до 30 лет.</li> </ul> [TYPE] => HTML ) [PROPERTY_VALUE_ID] => 6841055 [DESCRIPTION] => [~VALUE] => Array ( [TEXT] =>
  • Надёжная поддержка проводов на прямых участках ВЛ.
  • Долговечная антикоррозионная защита.
  • Оптимальное соотношение массы и прочности.
  • Совместимость с типовой линейной арматурой 6–10 кВ.
  • Срок службы до 30 лет.
[TYPE] => HTML ) [~DESCRIPTION] => ) [ITEM_ADV] => Array ( [ID] => 31 [IBLOCK_ID] => 2 [NAME] => Преимущества [ACTIVE] => Y [SORT] => 10 [CODE] => ITEM_ADV [DEFAULT_VALUE] => [PROPERTY_TYPE] => E [ROW_COUNT] => 1 [COL_COUNT] => 30 [LIST_TYPE] => L [MULTIPLE] => Y [XML_ID] => 31 [FILE_TYPE] => [MULTIPLE_CNT] => 1 [LINK_IBLOCK_ID] => 5 [WITH_DESCRIPTION] => N [SEARCHABLE] => N [FILTRABLE] => N [IS_REQUIRED] => N [VERSION] => 1 [USER_TYPE] => [USER_TYPE_SETTINGS] => Array ( ) [HINT] => [~NAME] => Преимущества [~DEFAULT_VALUE] => [VALUE_ENUM] => [VALUE_XML_ID] => [VALUE_SORT] => [VALUE] => [PROPERTY_VALUE_ID] => [DESCRIPTION] => [~DESCRIPTION] => [~VALUE] => ) [ITEM_BUY] => Array ( [ID] => 32 [IBLOCK_ID] => 2 [NAME] => Купить [ACTIVE] => Y [SORT] => 11 [CODE] => ITEM_BUY [DEFAULT_VALUE] => Array ( [TEXT] => [TYPE] => HTML ) [PROPERTY_TYPE] => S [ROW_COUNT] => 1 [COL_COUNT] => 30 [LIST_TYPE] => L [MULTIPLE] => N [XML_ID] => 32 [FILE_TYPE] => [MULTIPLE_CNT] => 5 [LINK_IBLOCK_ID] => 0 [WITH_DESCRIPTION] => N [SEARCHABLE] => N [FILTRABLE] => N [IS_REQUIRED] => N [VERSION] => 1 [USER_TYPE] => HTML [USER_TYPE_SETTINGS] => Array ( [height] => 200 ) [HINT] => [~NAME] => Купить [~DEFAULT_VALUE] => Array ( [TEXT] => [TYPE] => HTML ) [VALUE_ENUM] => [VALUE_XML_ID] => [VALUE_SORT] => [VALUE] => [PROPERTY_VALUE_ID] => [DESCRIPTION] => [~DESCRIPTION] => [~VALUE] => ) [ITEM_CERT_COR] => Array ( [ID] => 33 [IBLOCK_ID] => 2 [NAME] => Сертификаты соответствия [ACTIVE] => Y [SORT] => 12 [CODE] => ITEM_CERT_COR [DEFAULT_VALUE] => [PROPERTY_TYPE] => S [ROW_COUNT] => 1 [COL_COUNT] => 30 [LIST_TYPE] => L [MULTIPLE] => Y [XML_ID] => 33 [FILE_TYPE] => [MULTIPLE_CNT] => 1 [LINK_IBLOCK_ID] => 0 [WITH_DESCRIPTION] => Y [SEARCHABLE] => N [FILTRABLE] => N [IS_REQUIRED] => N [VERSION] => 1 [USER_TYPE] => [USER_TYPE_SETTINGS] => Array ( ) [HINT] => [~NAME] => Сертификаты соответствия [~DEFAULT_VALUE] => [VALUE_ENUM] => [VALUE_XML_ID] => [VALUE_SORT] => [VALUE] => [PROPERTY_VALUE_ID] => [DESCRIPTION] => [~DESCRIPTION] => [~VALUE] => ) [ITEM_ST_STAND] => Array ( [ID] => 34 [IBLOCK_ID] => 2 [NAME] => Государственные стандарты [ACTIVE] => Y [SORT] => 13 [CODE] => ITEM_ST_STAND [DEFAULT_VALUE] => [PROPERTY_TYPE] => S [ROW_COUNT] => 1 [COL_COUNT] => 30 [LIST_TYPE] => L [MULTIPLE] => Y [XML_ID] => 34 [FILE_TYPE] => [MULTIPLE_CNT] => 1 [LINK_IBLOCK_ID] => 0 [WITH_DESCRIPTION] => Y [SEARCHABLE] => N [FILTRABLE] => N [IS_REQUIRED] => N [VERSION] => 1 [USER_TYPE] => [USER_TYPE_SETTINGS] => Array ( ) [HINT] => [~NAME] => Государственные стандарты [~DEFAULT_VALUE] => [VALUE_ENUM] => [VALUE_XML_ID] => [VALUE_SORT] => [VALUE] => [PROPERTY_VALUE_ID] => [DESCRIPTION] => [~DESCRIPTION] => [~VALUE] => ) [ITEM_NORM] => Array ( [ID] => 35 [IBLOCK_ID] => 2 [NAME] => Строительные нормы и правила [ACTIVE] => Y [SORT] => 14 [CODE] => ITEM_NORM [DEFAULT_VALUE] => [PROPERTY_TYPE] => S [ROW_COUNT] => 1 [COL_COUNT] => 30 [LIST_TYPE] => L [MULTIPLE] => Y [XML_ID] => 35 [FILE_TYPE] => [MULTIPLE_CNT] => 1 [LINK_IBLOCK_ID] => 0 [WITH_DESCRIPTION] => Y [SEARCHABLE] => N [FILTRABLE] => N [IS_REQUIRED] => N [VERSION] => 1 [USER_TYPE] => [USER_TYPE_SETTINGS] => Array ( ) [HINT] => [~NAME] => Строительные нормы и правила [~DEFAULT_VALUE] => [VALUE_ENUM] => [VALUE_XML_ID] => [VALUE_SORT] => [VALUE] => [PROPERTY_VALUE_ID] => [DESCRIPTION] => [~DESCRIPTION] => [~VALUE] => ) [ITEM_SIMILAR] => Array ( [ID] => 36 [IBLOCK_ID] => 2 [NAME] => Похожие модели [ACTIVE] => Y [SORT] => 15 [CODE] => ITEM_SIMILAR [DEFAULT_VALUE] => [PROPERTY_TYPE] => G [ROW_COUNT] => 1 [COL_COUNT] => 30 [LIST_TYPE] => L [MULTIPLE] => Y [XML_ID] => 36 [FILE_TYPE] => [MULTIPLE_CNT] => 10 [LINK_IBLOCK_ID] => 2 [WITH_DESCRIPTION] => N [SEARCHABLE] => N [FILTRABLE] => N [IS_REQUIRED] => N [VERSION] => 1 [USER_TYPE] => [USER_TYPE_SETTINGS] => Array ( ) [HINT] => [~NAME] => Похожие модели [~DEFAULT_VALUE] => [VALUE_ENUM] => [VALUE_XML_ID] => [VALUE_SORT] => [VALUE] => Array ( [0] => 4506 ) [PROPERTY_VALUE_ID] => Array ( [0] => 6841316 ) [DESCRIPTION] => Array ( [0] => ) [~VALUE] => Array ( [0] => 4506 ) [~DESCRIPTION] => Array ( [0] => ) ) [ITEM_SIMILAR_TAGS] => Array ( [ID] => 122 [IBLOCK_ID] => 2 [NAME] => Похожие модели (теговые) [ACTIVE] => Y [SORT] => 16 [CODE] => ITEM_SIMILAR_TAGS [DEFAULT_VALUE] => [PROPERTY_TYPE] => E [ROW_COUNT] => 1 [COL_COUNT] => 30 [LIST_TYPE] => L [MULTIPLE] => Y [XML_ID] => 122 [FILE_TYPE] => [MULTIPLE_CNT] => 1 [LINK_IBLOCK_ID] => 19 [WITH_DESCRIPTION] => N [SEARCHABLE] => N [FILTRABLE] => N [IS_REQUIRED] => N [VERSION] => 1 [USER_TYPE] => [USER_TYPE_SETTINGS] => Array ( ) [HINT] => [~NAME] => Похожие модели (теговые) [~DEFAULT_VALUE] => [VALUE_ENUM] => [VALUE_XML_ID] => [VALUE_SORT] => [VALUE] => [PROPERTY_VALUE_ID] => [DESCRIPTION] => [~DESCRIPTION] => [~VALUE] => ) [ITEM_BUY_WITH] => Array ( [ID] => 37 [IBLOCK_ID] => 2 [NAME] => С этим товаром покупают [ACTIVE] => Y [SORT] => 17 [CODE] => ITEM_BUY_WITH [DEFAULT_VALUE] => [PROPERTY_TYPE] => E [ROW_COUNT] => 1 [COL_COUNT] => 30 [LIST_TYPE] => L [MULTIPLE] => Y [XML_ID] => 37 [FILE_TYPE] => [MULTIPLE_CNT] => 1 [LINK_IBLOCK_ID] => 2 [WITH_DESCRIPTION] => N [SEARCHABLE] => N [FILTRABLE] => N [IS_REQUIRED] => N [VERSION] => 1 [USER_TYPE] => [USER_TYPE_SETTINGS] => Array ( ) [HINT] => [~NAME] => С этим товаром покупают [~DEFAULT_VALUE] => [VALUE_ENUM] => [VALUE_XML_ID] => [VALUE_SORT] => [VALUE] => [PROPERTY_VALUE_ID] => [DESCRIPTION] => [~DESCRIPTION] => [~VALUE] => ) [ITEM_VOTE_COUNT] => Array ( [ID] => 38 [IBLOCK_ID] => 2 [NAME] => Количество голосов [ACTIVE] => Y [SORT] => 18 [CODE] => ITEM_VOTE_COUNT [DEFAULT_VALUE] => 0 [PROPERTY_TYPE] => N [ROW_COUNT] => 1 [COL_COUNT] => 30 [LIST_TYPE] => L [MULTIPLE] => N [XML_ID] => 38 [FILE_TYPE] => [MULTIPLE_CNT] => 5 [LINK_IBLOCK_ID] => 0 [WITH_DESCRIPTION] => N [SEARCHABLE] => N [FILTRABLE] => N [IS_REQUIRED] => N [VERSION] => 1 [USER_TYPE] => [USER_TYPE_SETTINGS] => Array ( ) [HINT] => [~NAME] => Количество голосов [~DEFAULT_VALUE] => 0 [VALUE_ENUM] => [VALUE_XML_ID] => [VALUE_SORT] => [VALUE] => 9 [PROPERTY_VALUE_ID] => 6830725 [DESCRIPTION] => [~VALUE] => 9 [~DESCRIPTION] => ) [ITEM_RAITING] => Array ( [ID] => 39 [IBLOCK_ID] => 2 [NAME] => Рейтинг [ACTIVE] => Y [SORT] => 19 [CODE] => ITEM_RAITING [DEFAULT_VALUE] => 0 [PROPERTY_TYPE] => N [ROW_COUNT] => 1 [COL_COUNT] => 30 [LIST_TYPE] => L [MULTIPLE] => N [XML_ID] => 39 [FILE_TYPE] => [MULTIPLE_CNT] => 5 [LINK_IBLOCK_ID] => 0 [WITH_DESCRIPTION] => N [SEARCHABLE] => N [FILTRABLE] => N [IS_REQUIRED] => N [VERSION] => 1 [USER_TYPE] => [USER_TYPE_SETTINGS] => Array ( ) [HINT] => [~NAME] => Рейтинг [~DEFAULT_VALUE] => 0 [VALUE_ENUM] => [VALUE_XML_ID] => [VALUE_SORT] => [VALUE] => 4.7 [PROPERTY_VALUE_ID] => 6830724 [DESCRIPTION] => [~VALUE] => 4.7 [~DESCRIPTION] => ) [H1] => Array ( [ID] => 125 [IBLOCK_ID] => 2 [NAME] => H1 [ACTIVE] => Y [SORT] => 500 [CODE] => H1 [DEFAULT_VALUE] => [PROPERTY_TYPE] => S [ROW_COUNT] => 1 [COL_COUNT] => 70 [LIST_TYPE] => L [MULTIPLE] => N [XML_ID] => 125 [FILE_TYPE] => [MULTIPLE_CNT] => 5 [LINK_IBLOCK_ID] => 0 [WITH_DESCRIPTION] => N [SEARCHABLE] => N [FILTRABLE] => N [IS_REQUIRED] => N [VERSION] => 1 [USER_TYPE] => [USER_TYPE_SETTINGS] => Array ( ) [HINT] => [~NAME] => H1 [~DEFAULT_VALUE] => [VALUE_ENUM] => [VALUE_XML_ID] => [VALUE_SORT] => [VALUE] => Промежуточная опора Пт10-1-Мт [PROPERTY_VALUE_ID] => 6830298 [DESCRIPTION] => [~VALUE] => Промежуточная опора Пт10-1-Мт [~DESCRIPTION] => ) [CERTIFICATES] => Array ( [ID] => 127 [IBLOCK_ID] => 2 [NAME] => Сертификаты [ACTIVE] => Y [SORT] => 500 [CODE] => CERTIFICATES [DEFAULT_VALUE] => [PROPERTY_TYPE] => E [ROW_COUNT] => 1 [COL_COUNT] => 30 [LIST_TYPE] => L [MULTIPLE] => Y [XML_ID] => 127 [FILE_TYPE] => [MULTIPLE_CNT] => 5 [LINK_IBLOCK_ID] => 7 [WITH_DESCRIPTION] => N [SEARCHABLE] => N [FILTRABLE] => N [IS_REQUIRED] => N [VERSION] => 1 [USER_TYPE] => [USER_TYPE_SETTINGS] => Array ( ) [HINT] => [~NAME] => Сертификаты [~DEFAULT_VALUE] => [VALUE_ENUM] => [VALUE_XML_ID] => [VALUE_SORT] => [VALUE] => [PROPERTY_VALUE_ID] => [DESCRIPTION] => [~DESCRIPTION] => [~VALUE] => ) [129] => Array ( [ID] => 129 [IBLOCK_ID] => 2 [NAME] => Уникальный META TITLE [ACTIVE] => Y [SORT] => 500 [CODE] => 129 [DEFAULT_VALUE] => [PROPERTY_TYPE] => S [ROW_COUNT] => 1 [COL_COUNT] => 30 [LIST_TYPE] => L [MULTIPLE] => N [XML_ID] => 129 [FILE_TYPE] => [MULTIPLE_CNT] => 5 [LINK_IBLOCK_ID] => 0 [WITH_DESCRIPTION] => N [SEARCHABLE] => N [FILTRABLE] => N [IS_REQUIRED] => N [VERSION] => 1 [USER_TYPE] => [USER_TYPE_SETTINGS] => Array ( ) [HINT] => [~NAME] => Уникальный META TITLE [~DEFAULT_VALUE] => [VALUE_ENUM] => [VALUE_XML_ID] => [VALUE_SORT] => [VALUE] => [PROPERTY_VALUE_ID] => [DESCRIPTION] => [~DESCRIPTION] => [~VALUE] => ) [ITEM_TYPE] => Array ( [ID] => 134 [IBLOCK_ID] => 2 [NAME] => Тип [ACTIVE] => Y [SORT] => 500 [CODE] => ITEM_TYPE [DEFAULT_VALUE] => [PROPERTY_TYPE] => S [ROW_COUNT] => 1 [COL_COUNT] => 30 [LIST_TYPE] => L [MULTIPLE] => N [XML_ID] => [FILE_TYPE] => [MULTIPLE_CNT] => 5 [LINK_IBLOCK_ID] => 0 [WITH_DESCRIPTION] => N [SEARCHABLE] => N [FILTRABLE] => Y [IS_REQUIRED] => N [VERSION] => 1 [USER_TYPE] => [USER_TYPE_SETTINGS] => Array ( ) [HINT] => [~NAME] => Тип [~DEFAULT_VALUE] => [VALUE_ENUM] => [VALUE_XML_ID] => [VALUE_SORT] => [VALUE] => [PROPERTY_VALUE_ID] => [DESCRIPTION] => [~DESCRIPTION] => [~VALUE] => ) [ITEM_INSTALLATION] => Array ( [ID] => 135 [IBLOCK_ID] => 2 [NAME] => Способ установки [ACTIVE] => Y [SORT] => 500 [CODE] => ITEM_INSTALLATION [DEFAULT_VALUE] => [PROPERTY_TYPE] => S [ROW_COUNT] => 1 [COL_COUNT] => 30 [LIST_TYPE] => L [MULTIPLE] => N [XML_ID] => [FILE_TYPE] => [MULTIPLE_CNT] => 5 [LINK_IBLOCK_ID] => 0 [WITH_DESCRIPTION] => N [SEARCHABLE] => N [FILTRABLE] => N [IS_REQUIRED] => N [VERSION] => 1 [USER_TYPE] => [USER_TYPE_SETTINGS] => Array ( ) [HINT] => [~NAME] => Способ установки [~DEFAULT_VALUE] => [VALUE_ENUM] => [VALUE_XML_ID] => [VALUE_SORT] => [VALUE] => [PROPERTY_VALUE_ID] => [DESCRIPTION] => [~DESCRIPTION] => [~VALUE] => ) [ITEM_MODE] => Array ( [ID] => 136 [IBLOCK_ID] => 2 [NAME] => Способ производства [ACTIVE] => Y [SORT] => 500 [CODE] => ITEM_MODE [DEFAULT_VALUE] => [PROPERTY_TYPE] => S [ROW_COUNT] => 1 [COL_COUNT] => 30 [LIST_TYPE] => L [MULTIPLE] => N [XML_ID] => [FILE_TYPE] => [MULTIPLE_CNT] => 5 [LINK_IBLOCK_ID] => 0 [WITH_DESCRIPTION] => N [SEARCHABLE] => N [FILTRABLE] => N [IS_REQUIRED] => N [VERSION] => 1 [USER_TYPE] => [USER_TYPE_SETTINGS] => Array ( ) [HINT] => [~NAME] => Способ производства [~DEFAULT_VALUE] => [VALUE_ENUM] => [VALUE_XML_ID] => [VALUE_SORT] => [VALUE] => [PROPERTY_VALUE_ID] => [DESCRIPTION] => [~DESCRIPTION] => [~VALUE] => ) [ITEM_HEIGHT] => Array ( [ID] => 137 [IBLOCK_ID] => 2 [NAME] => Высота, мм [ACTIVE] => Y [SORT] => 500 [CODE] => ITEM_HEIGHT [DEFAULT_VALUE] => [PROPERTY_TYPE] => S [ROW_COUNT] => 1 [COL_COUNT] => 30 [LIST_TYPE] => L [MULTIPLE] => N [XML_ID] => [FILE_TYPE] => [MULTIPLE_CNT] => 5 [LINK_IBLOCK_ID] => 0 [WITH_DESCRIPTION] => N [SEARCHABLE] => N [FILTRABLE] => N [IS_REQUIRED] => N [VERSION] => 1 [USER_TYPE] => [USER_TYPE_SETTINGS] => Array ( ) [HINT] => [~NAME] => Высота, мм [~DEFAULT_VALUE] => [VALUE_ENUM] => [VALUE_XML_ID] => [VALUE_SORT] => [VALUE] => [PROPERTY_VALUE_ID] => [DESCRIPTION] => [~DESCRIPTION] => [~VALUE] => ) [BLOG_POST_ID] => Array ( [ID] => 138 [IBLOCK_ID] => 2 [NAME] => ID поста блога для комментариев [ACTIVE] => Y [SORT] => 500 [CODE] => BLOG_POST_ID [DEFAULT_VALUE] => [PROPERTY_TYPE] => N [ROW_COUNT] => 1 [COL_COUNT] => 30 [LIST_TYPE] => L [MULTIPLE] => N [XML_ID] => BLOG_POST_ID [FILE_TYPE] => [MULTIPLE_CNT] => 5 [LINK_IBLOCK_ID] => 0 [WITH_DESCRIPTION] => N [SEARCHABLE] => N [FILTRABLE] => N [IS_REQUIRED] => N [VERSION] => 1 [USER_TYPE] => [USER_TYPE_SETTINGS] => Array ( ) [HINT] => [~NAME] => ID поста блога для комментариев [~DEFAULT_VALUE] => [VALUE_ENUM] => [VALUE_XML_ID] => [VALUE_SORT] => [VALUE] => [PROPERTY_VALUE_ID] => [DESCRIPTION] => [~DESCRIPTION] => [~VALUE] => ) [BLOG_COMMENTS_CNT] => Array ( [ID] => 139 [IBLOCK_ID] => 2 [NAME] => Количество комментариев [ACTIVE] => Y [SORT] => 500 [CODE] => BLOG_COMMENTS_CNT [DEFAULT_VALUE] => [PROPERTY_TYPE] => N [ROW_COUNT] => 1 [COL_COUNT] => 30 [LIST_TYPE] => L [MULTIPLE] => N [XML_ID] => BLOG_COMMENTS_CNT [FILE_TYPE] => [MULTIPLE_CNT] => 5 [LINK_IBLOCK_ID] => 0 [WITH_DESCRIPTION] => N [SEARCHABLE] => N [FILTRABLE] => N [IS_REQUIRED] => N [VERSION] => 1 [USER_TYPE] => [USER_TYPE_SETTINGS] => Array ( ) [HINT] => [~NAME] => Количество комментариев [~DEFAULT_VALUE] => [VALUE_ENUM] => [VALUE_XML_ID] => [VALUE_SORT] => [VALUE] => [PROPERTY_VALUE_ID] => [DESCRIPTION] => [~DESCRIPTION] => [~VALUE] => ) [HEIGHT_TOTAL] => Array ( [ID] => 143 [IBLOCK_ID] => 2 [NAME] => Высота общая, мм [ACTIVE] => Y [SORT] => 500 [CODE] => HEIGHT_TOTAL [DEFAULT_VALUE] => [PROPERTY_TYPE] => S [ROW_COUNT] => 1 [COL_COUNT] => 30 [LIST_TYPE] => L [MULTIPLE] => N [XML_ID] => [FILE_TYPE] => [MULTIPLE_CNT] => 5 [LINK_IBLOCK_ID] => 0 [WITH_DESCRIPTION] => N [SEARCHABLE] => N [FILTRABLE] => N [IS_REQUIRED] => N [VERSION] => 1 [USER_TYPE] => [USER_TYPE_SETTINGS] => Array ( ) [HINT] => [~NAME] => Высота общая, мм [~DEFAULT_VALUE] => [VALUE_ENUM] => [VALUE_XML_ID] => [VALUE_SORT] => [VALUE] => [PROPERTY_VALUE_ID] => [DESCRIPTION] => [~DESCRIPTION] => [~VALUE] => ) [HEIGHT_ABOVEGROUND] => Array ( [ID] => 144 [IBLOCK_ID] => 2 [NAME] => Высота надземной части, мм [ACTIVE] => Y [SORT] => 500 [CODE] => HEIGHT_ABOVEGROUND [DEFAULT_VALUE] => [PROPERTY_TYPE] => S [ROW_COUNT] => 1 [COL_COUNT] => 30 [LIST_TYPE] => L [MULTIPLE] => N [XML_ID] => [FILE_TYPE] => [MULTIPLE_CNT] => 5 [LINK_IBLOCK_ID] => 0 [WITH_DESCRIPTION] => N [SEARCHABLE] => N [FILTRABLE] => N [IS_REQUIRED] => N [VERSION] => 1 [USER_TYPE] => [USER_TYPE_SETTINGS] => Array ( ) [HINT] => [~NAME] => Высота надземной части, мм [~DEFAULT_VALUE] => [VALUE_ENUM] => [VALUE_XML_ID] => [VALUE_SORT] => [VALUE] => [PROPERTY_VALUE_ID] => [DESCRIPTION] => [~DESCRIPTION] => [~VALUE] => ) [HEIGHT_UNDERGROUND] => Array ( [ID] => 145 [IBLOCK_ID] => 2 [NAME] => Высота подземной части, мм [ACTIVE] => Y [SORT] => 500 [CODE] => HEIGHT_UNDERGROUND [DEFAULT_VALUE] => [PROPERTY_TYPE] => S [ROW_COUNT] => 1 [COL_COUNT] => 30 [LIST_TYPE] => L [MULTIPLE] => N [XML_ID] => [FILE_TYPE] => [MULTIPLE_CNT] => 5 [LINK_IBLOCK_ID] => 0 [WITH_DESCRIPTION] => N [SEARCHABLE] => N [FILTRABLE] => N [IS_REQUIRED] => N [VERSION] => 1 [USER_TYPE] => [USER_TYPE_SETTINGS] => Array ( ) [HINT] => [~NAME] => Высота подземной части, мм [~DEFAULT_VALUE] => [VALUE_ENUM] => [VALUE_XML_ID] => [VALUE_SORT] => [VALUE] => [PROPERTY_VALUE_ID] => [DESCRIPTION] => [~DESCRIPTION] => [~VALUE] => ) [DIAMETER_TOP] => Array ( [ID] => 146 [IBLOCK_ID] => 2 [NAME] => Диаметр верхний, мм [ACTIVE] => Y [SORT] => 500 [CODE] => DIAMETER_TOP [DEFAULT_VALUE] => [PROPERTY_TYPE] => S [ROW_COUNT] => 1 [COL_COUNT] => 30 [LIST_TYPE] => L [MULTIPLE] => N [XML_ID] => [FILE_TYPE] => [MULTIPLE_CNT] => 5 [LINK_IBLOCK_ID] => 0 [WITH_DESCRIPTION] => N [SEARCHABLE] => N [FILTRABLE] => N [IS_REQUIRED] => N [VERSION] => 1 [USER_TYPE] => [USER_TYPE_SETTINGS] => Array ( ) [HINT] => [~NAME] => Диаметр верхний, мм [~DEFAULT_VALUE] => [VALUE_ENUM] => [VALUE_XML_ID] => [VALUE_SORT] => [VALUE] => [PROPERTY_VALUE_ID] => [DESCRIPTION] => [~DESCRIPTION] => [~VALUE] => ) [DIAMETER_BOTTOM] => Array ( [ID] => 147 [IBLOCK_ID] => 2 [NAME] => Диаметр нижний, мм [ACTIVE] => Y [SORT] => 500 [CODE] => DIAMETER_BOTTOM [DEFAULT_VALUE] => [PROPERTY_TYPE] => S [ROW_COUNT] => 1 [COL_COUNT] => 30 [LIST_TYPE] => L [MULTIPLE] => N [XML_ID] => [FILE_TYPE] => [MULTIPLE_CNT] => 5 [LINK_IBLOCK_ID] => 0 [WITH_DESCRIPTION] => N [SEARCHABLE] => N [FILTRABLE] => N [IS_REQUIRED] => N [VERSION] => 1 [USER_TYPE] => [USER_TYPE_SETTINGS] => Array ( ) [HINT] => [~NAME] => Диаметр нижний, мм [~DEFAULT_VALUE] => [VALUE_ENUM] => [VALUE_XML_ID] => [VALUE_SORT] => [VALUE] => [PROPERTY_VALUE_ID] => [DESCRIPTION] => [~DESCRIPTION] => [~VALUE] => ) [WEIGHT] => Array ( [ID] => 148 [IBLOCK_ID] => 2 [NAME] => Нагрузка, кг [ACTIVE] => Y [SORT] => 500 [CODE] => WEIGHT [DEFAULT_VALUE] => [PROPERTY_TYPE] => S [ROW_COUNT] => 1 [COL_COUNT] => 30 [LIST_TYPE] => L [MULTIPLE] => N [XML_ID] => [FILE_TYPE] => [MULTIPLE_CNT] => 5 [LINK_IBLOCK_ID] => 0 [WITH_DESCRIPTION] => N [SEARCHABLE] => N [FILTRABLE] => N [IS_REQUIRED] => N [VERSION] => 1 [USER_TYPE] => [USER_TYPE_SETTINGS] => Array ( ) [HINT] => [~NAME] => Нагрузка, кг [~DEFAULT_VALUE] => [VALUE_ENUM] => [VALUE_XML_ID] => [VALUE_SORT] => [VALUE] => [PROPERTY_VALUE_ID] => [DESCRIPTION] => [~DESCRIPTION] => [~VALUE] => ) [VID] => Array ( [ID] => 149 [IBLOCK_ID] => 2 [NAME] => Вид [ACTIVE] => Y [SORT] => 500 [CODE] => VID [DEFAULT_VALUE] => [PROPERTY_TYPE] => S [ROW_COUNT] => 1 [COL_COUNT] => 30 [LIST_TYPE] => L [MULTIPLE] => N [XML_ID] => [FILE_TYPE] => [MULTIPLE_CNT] => 5 [LINK_IBLOCK_ID] => 0 [WITH_DESCRIPTION] => N [SEARCHABLE] => N [FILTRABLE] => N [IS_REQUIRED] => N [VERSION] => 1 [USER_TYPE] => [USER_TYPE_SETTINGS] => Array ( ) [HINT] => [~NAME] => Вид [~DEFAULT_VALUE] => [VALUE_ENUM] => [VALUE_XML_ID] => [VALUE_SORT] => [VALUE] => [PROPERTY_VALUE_ID] => [DESCRIPTION] => [~DESCRIPTION] => [~VALUE] => ) [SERVICE_LIFE] => Array ( [ID] => 150 [IBLOCK_ID] => 2 [NAME] => Срок службы [ACTIVE] => Y [SORT] => 500 [CODE] => SERVICE_LIFE [DEFAULT_VALUE] => [PROPERTY_TYPE] => S [ROW_COUNT] => 1 [COL_COUNT] => 30 [LIST_TYPE] => L [MULTIPLE] => N [XML_ID] => [FILE_TYPE] => [MULTIPLE_CNT] => 5 [LINK_IBLOCK_ID] => 0 [WITH_DESCRIPTION] => N [SEARCHABLE] => N [FILTRABLE] => N [IS_REQUIRED] => N [VERSION] => 1 [USER_TYPE] => [USER_TYPE_SETTINGS] => Array ( ) [HINT] => [~NAME] => Срок службы [~DEFAULT_VALUE] => [VALUE_ENUM] => [VALUE_XML_ID] => [VALUE_SORT] => [VALUE] => [PROPERTY_VALUE_ID] => [DESCRIPTION] => [~DESCRIPTION] => [~VALUE] => ) [USING] => Array ( [ID] => 151 [IBLOCK_ID] => 2 [NAME] => Применение [ACTIVE] => Y [SORT] => 500 [CODE] => USING [DEFAULT_VALUE] => [PROPERTY_TYPE] => S [ROW_COUNT] => 1 [COL_COUNT] => 30 [LIST_TYPE] => L [MULTIPLE] => N [XML_ID] => [FILE_TYPE] => [MULTIPLE_CNT] => 5 [LINK_IBLOCK_ID] => 0 [WITH_DESCRIPTION] => N [SEARCHABLE] => N [FILTRABLE] => N [IS_REQUIRED] => N [VERSION] => 1 [USER_TYPE] => [USER_TYPE_SETTINGS] => Array ( ) [HINT] => [~NAME] => Применение [~DEFAULT_VALUE] => [VALUE_ENUM] => [VALUE_XML_ID] => [VALUE_SORT] => [VALUE] => [PROPERTY_VALUE_ID] => [DESCRIPTION] => [~DESCRIPTION] => [~VALUE] => ) [HEIGHT_ZAK] => Array ( [ID] => 152 [IBLOCK_ID] => 2 [NAME] => Высота закладного элемента фундамента [ACTIVE] => Y [SORT] => 500 [CODE] => HEIGHT_ZAK [DEFAULT_VALUE] => [PROPERTY_TYPE] => S [ROW_COUNT] => 1 [COL_COUNT] => 30 [LIST_TYPE] => L [MULTIPLE] => N [XML_ID] => [FILE_TYPE] => [MULTIPLE_CNT] => 5 [LINK_IBLOCK_ID] => 0 [WITH_DESCRIPTION] => N [SEARCHABLE] => N [FILTRABLE] => N [IS_REQUIRED] => N [VERSION] => 1 [USER_TYPE] => [USER_TYPE_SETTINGS] => Array ( ) [HINT] => [~NAME] => Высота закладного элемента фундамента [~DEFAULT_VALUE] => [VALUE_ENUM] => [VALUE_XML_ID] => [VALUE_SORT] => [VALUE] => [PROPERTY_VALUE_ID] => [DESCRIPTION] => [~DESCRIPTION] => [~VALUE] => ) [LENGTH_CONSOLE] => Array ( [ID] => 153 [IBLOCK_ID] => 2 [NAME] => Длина консоли [ACTIVE] => Y [SORT] => 500 [CODE] => LENGTH_CONSOLE [DEFAULT_VALUE] => [PROPERTY_TYPE] => S [ROW_COUNT] => 1 [COL_COUNT] => 30 [LIST_TYPE] => L [MULTIPLE] => N [XML_ID] => [FILE_TYPE] => [MULTIPLE_CNT] => 5 [LINK_IBLOCK_ID] => 0 [WITH_DESCRIPTION] => N [SEARCHABLE] => N [FILTRABLE] => N [IS_REQUIRED] => N [VERSION] => 1 [USER_TYPE] => [USER_TYPE_SETTINGS] => Array ( ) [HINT] => [~NAME] => Длина консоли [~DEFAULT_VALUE] => [VALUE_ENUM] => [VALUE_XML_ID] => [VALUE_SORT] => [VALUE] => [PROPERTY_VALUE_ID] => [DESCRIPTION] => [~DESCRIPTION] => [~VALUE] => ) [HEIGHT_TOP_SECTION] => Array ( [ID] => 154 [IBLOCK_ID] => 2 [NAME] => Высота верхней секции, мм [ACTIVE] => Y [SORT] => 500 [CODE] => HEIGHT_TOP_SECTION [DEFAULT_VALUE] => [PROPERTY_TYPE] => S [ROW_COUNT] => 1 [COL_COUNT] => 30 [LIST_TYPE] => L [MULTIPLE] => N [XML_ID] => [FILE_TYPE] => [MULTIPLE_CNT] => 5 [LINK_IBLOCK_ID] => 0 [WITH_DESCRIPTION] => N [SEARCHABLE] => N [FILTRABLE] => N [IS_REQUIRED] => N [VERSION] => 1 [USER_TYPE] => [USER_TYPE_SETTINGS] => Array ( ) [HINT] => [~NAME] => Высота верхней секции, мм [~DEFAULT_VALUE] => [VALUE_ENUM] => [VALUE_XML_ID] => [VALUE_SORT] => [VALUE] => [PROPERTY_VALUE_ID] => [DESCRIPTION] => [~DESCRIPTION] => [~VALUE] => ) [SIP] => Array ( [ID] => 156 [IBLOCK_ID] => 2 [NAME] => Возможность подвеса СИП [ACTIVE] => Y [SORT] => 500 [CODE] => SIP [DEFAULT_VALUE] => [PROPERTY_TYPE] => S [ROW_COUNT] => 1 [COL_COUNT] => 30 [LIST_TYPE] => L [MULTIPLE] => N [XML_ID] => [FILE_TYPE] => [MULTIPLE_CNT] => 5 [LINK_IBLOCK_ID] => 0 [WITH_DESCRIPTION] => N [SEARCHABLE] => N [FILTRABLE] => N [IS_REQUIRED] => N [VERSION] => 1 [USER_TYPE] => [USER_TYPE_SETTINGS] => Array ( ) [HINT] => [~NAME] => Возможность подвеса СИП [~DEFAULT_VALUE] => [VALUE_ENUM] => [VALUE_XML_ID] => [VALUE_SORT] => [VALUE] => [PROPERTY_VALUE_ID] => [DESCRIPTION] => [~DESCRIPTION] => [~VALUE] => ) [COUNT_GRANY] => Array ( [ID] => 157 [IBLOCK_ID] => 2 [NAME] => Количество граней [ACTIVE] => Y [SORT] => 500 [CODE] => COUNT_GRANY [DEFAULT_VALUE] => [PROPERTY_TYPE] => S [ROW_COUNT] => 1 [COL_COUNT] => 30 [LIST_TYPE] => L [MULTIPLE] => N [XML_ID] => [FILE_TYPE] => [MULTIPLE_CNT] => 5 [LINK_IBLOCK_ID] => 0 [WITH_DESCRIPTION] => N [SEARCHABLE] => N [FILTRABLE] => N [IS_REQUIRED] => N [VERSION] => 1 [USER_TYPE] => [USER_TYPE_SETTINGS] => Array ( ) [HINT] => [~NAME] => Количество граней [~DEFAULT_VALUE] => [VALUE_ENUM] => [VALUE_XML_ID] => [VALUE_SORT] => [VALUE] => [PROPERTY_VALUE_ID] => [DESCRIPTION] => [~DESCRIPTION] => [~VALUE] => ) [HEIGHT_BOTTOM_SECTION] => Array ( [ID] => 158 [IBLOCK_ID] => 2 [NAME] => Высота нижней секции, мм [ACTIVE] => Y [SORT] => 500 [CODE] => HEIGHT_BOTTOM_SECTION [DEFAULT_VALUE] => [PROPERTY_TYPE] => S [ROW_COUNT] => 1 [COL_COUNT] => 30 [LIST_TYPE] => L [MULTIPLE] => N [XML_ID] => [FILE_TYPE] => [MULTIPLE_CNT] => 5 [LINK_IBLOCK_ID] => 0 [WITH_DESCRIPTION] => N [SEARCHABLE] => N [FILTRABLE] => N [IS_REQUIRED] => N [VERSION] => 1 [USER_TYPE] => [USER_TYPE_SETTINGS] => Array ( ) [HINT] => [~NAME] => Высота нижней секции, мм [~DEFAULT_VALUE] => [VALUE_ENUM] => [VALUE_XML_ID] => [VALUE_SORT] => [VALUE] => [PROPERTY_VALUE_ID] => [DESCRIPTION] => [~DESCRIPTION] => [~VALUE] => ) [STEEL_THICKNESS] => Array ( [ID] => 160 [IBLOCK_ID] => 2 [NAME] => Толщина стали [ACTIVE] => Y [SORT] => 500 [CODE] => STEEL_THICKNESS [DEFAULT_VALUE] => [PROPERTY_TYPE] => S [ROW_COUNT] => 1 [COL_COUNT] => 30 [LIST_TYPE] => L [MULTIPLE] => N [XML_ID] => [FILE_TYPE] => [MULTIPLE_CNT] => 5 [LINK_IBLOCK_ID] => 0 [WITH_DESCRIPTION] => N [SEARCHABLE] => N [FILTRABLE] => N [IS_REQUIRED] => N [VERSION] => 1 [USER_TYPE] => [USER_TYPE_SETTINGS] => Array ( ) [HINT] => [~NAME] => Толщина стали [~DEFAULT_VALUE] => [VALUE_ENUM] => [VALUE_XML_ID] => [VALUE_SORT] => [VALUE] => [PROPERTY_VALUE_ID] => [DESCRIPTION] => [~DESCRIPTION] => [~VALUE] => ) [SIZE_OPOR_FLANEC] => Array ( [ID] => 161 [IBLOCK_ID] => 2 [NAME] => Размеры опорного фланца [ACTIVE] => Y [SORT] => 500 [CODE] => SIZE_OPOR_FLANEC [DEFAULT_VALUE] => [PROPERTY_TYPE] => S [ROW_COUNT] => 1 [COL_COUNT] => 30 [LIST_TYPE] => L [MULTIPLE] => N [XML_ID] => [FILE_TYPE] => [MULTIPLE_CNT] => 5 [LINK_IBLOCK_ID] => 0 [WITH_DESCRIPTION] => N [SEARCHABLE] => N [FILTRABLE] => N [IS_REQUIRED] => N [VERSION] => 1 [USER_TYPE] => [USER_TYPE_SETTINGS] => Array ( ) [HINT] => [~NAME] => Размеры опорного фланца [~DEFAULT_VALUE] => [VALUE_ENUM] => [VALUE_XML_ID] => [VALUE_SORT] => [VALUE] => [PROPERTY_VALUE_ID] => [DESCRIPTION] => [~DESCRIPTION] => [~VALUE] => ) [POKRASKA] => Array ( [ID] => 162 [IBLOCK_ID] => 2 [NAME] => Лакокрасочное покрытие [ACTIVE] => Y [SORT] => 500 [CODE] => POKRASKA [DEFAULT_VALUE] => [PROPERTY_TYPE] => S [ROW_COUNT] => 1 [COL_COUNT] => 30 [LIST_TYPE] => L [MULTIPLE] => N [XML_ID] => [FILE_TYPE] => [MULTIPLE_CNT] => 5 [LINK_IBLOCK_ID] => 0 [WITH_DESCRIPTION] => N [SEARCHABLE] => N [FILTRABLE] => N [IS_REQUIRED] => N [VERSION] => 1 [USER_TYPE] => [USER_TYPE_SETTINGS] => Array ( ) [HINT] => [~NAME] => Лакокрасочное покрытие [~DEFAULT_VALUE] => [VALUE_ENUM] => [VALUE_XML_ID] => [VALUE_SORT] => [VALUE] => [PROPERTY_VALUE_ID] => [DESCRIPTION] => [~DESCRIPTION] => [~VALUE] => ) [VES] => Array ( [ID] => 163 [IBLOCK_ID] => 2 [NAME] => Вес [ACTIVE] => Y [SORT] => 500 [CODE] => VES [DEFAULT_VALUE] => [PROPERTY_TYPE] => S [ROW_COUNT] => 1 [COL_COUNT] => 30 [LIST_TYPE] => L [MULTIPLE] => N [XML_ID] => [FILE_TYPE] => [MULTIPLE_CNT] => 5 [LINK_IBLOCK_ID] => 0 [WITH_DESCRIPTION] => N [SEARCHABLE] => N [FILTRABLE] => N [IS_REQUIRED] => N [VERSION] => 1 [USER_TYPE] => [USER_TYPE_SETTINGS] => Array ( ) [HINT] => [~NAME] => Вес [~DEFAULT_VALUE] => [VALUE_ENUM] => [VALUE_XML_ID] => [VALUE_SORT] => [VALUE] => [PROPERTY_VALUE_ID] => [DESCRIPTION] => [~DESCRIPTION] => [~VALUE] => ) [INSTALL_LYUCHKA] => Array ( [ID] => 164 [IBLOCK_ID] => 2 [NAME] => Возможность установки лючка [ACTIVE] => Y [SORT] => 500 [CODE] => INSTALL_LYUCHKA [DEFAULT_VALUE] => [PROPERTY_TYPE] => S [ROW_COUNT] => 1 [COL_COUNT] => 30 [LIST_TYPE] => L [MULTIPLE] => N [XML_ID] => [FILE_TYPE] => [MULTIPLE_CNT] => 5 [LINK_IBLOCK_ID] => 0 [WITH_DESCRIPTION] => N [SEARCHABLE] => N [FILTRABLE] => N [IS_REQUIRED] => N [VERSION] => 1 [USER_TYPE] => [USER_TYPE_SETTINGS] => Array ( ) [HINT] => [~NAME] => Возможность установки лючка [~DEFAULT_VALUE] => [VALUE_ENUM] => [VALUE_XML_ID] => [VALUE_SORT] => [VALUE] => [PROPERTY_VALUE_ID] => [DESCRIPTION] => [~DESCRIPTION] => [~VALUE] => ) [DIAMETER_FLANCA] => Array ( [ID] => 165 [IBLOCK_ID] => 2 [NAME] => Диаметр фланца, мм [ACTIVE] => Y [SORT] => 500 [CODE] => DIAMETER_FLANCA [DEFAULT_VALUE] => [PROPERTY_TYPE] => S [ROW_COUNT] => 1 [COL_COUNT] => 30 [LIST_TYPE] => L [MULTIPLE] => N [XML_ID] => [FILE_TYPE] => [MULTIPLE_CNT] => 5 [LINK_IBLOCK_ID] => 0 [WITH_DESCRIPTION] => N [SEARCHABLE] => N [FILTRABLE] => N [IS_REQUIRED] => N [VERSION] => 1 [USER_TYPE] => [USER_TYPE_SETTINGS] => Array ( ) [HINT] => [~NAME] => Диаметр фланца, мм [~DEFAULT_VALUE] => [VALUE_ENUM] => [VALUE_XML_ID] => [VALUE_SORT] => [VALUE] => [PROPERTY_VALUE_ID] => [DESCRIPTION] => [~DESCRIPTION] => [~VALUE] => ) [COUNT_LIGHT] => Array ( [ID] => 166 [IBLOCK_ID] => 2 [NAME] => Количество осветительных приборов, шт [ACTIVE] => Y [SORT] => 500 [CODE] => COUNT_LIGHT [DEFAULT_VALUE] => [PROPERTY_TYPE] => S [ROW_COUNT] => 1 [COL_COUNT] => 30 [LIST_TYPE] => L [MULTIPLE] => N [XML_ID] => [FILE_TYPE] => [MULTIPLE_CNT] => 5 [LINK_IBLOCK_ID] => 0 [WITH_DESCRIPTION] => N [SEARCHABLE] => N [FILTRABLE] => N [IS_REQUIRED] => N [VERSION] => 1 [USER_TYPE] => [USER_TYPE_SETTINGS] => Array ( ) [HINT] => [~NAME] => Количество осветительных приборов, шт [~DEFAULT_VALUE] => [VALUE_ENUM] => [VALUE_XML_ID] => [VALUE_SORT] => [VALUE] => [PROPERTY_VALUE_ID] => [DESCRIPTION] => [~DESCRIPTION] => [~VALUE] => ) [WEIGHT_TO_KRON] => Array ( [ID] => 167 [IBLOCK_ID] => 2 [NAME] => Высота до кронштейна, мм [ACTIVE] => Y [SORT] => 500 [CODE] => WEIGHT_TO_KRON [DEFAULT_VALUE] => [PROPERTY_TYPE] => S [ROW_COUNT] => 1 [COL_COUNT] => 30 [LIST_TYPE] => L [MULTIPLE] => N [XML_ID] => [FILE_TYPE] => [MULTIPLE_CNT] => 5 [LINK_IBLOCK_ID] => 0 [WITH_DESCRIPTION] => N [SEARCHABLE] => N [FILTRABLE] => N [IS_REQUIRED] => N [VERSION] => 1 [USER_TYPE] => [USER_TYPE_SETTINGS] => Array ( ) [HINT] => [~NAME] => Высота до кронштейна, мм [~DEFAULT_VALUE] => [VALUE_ENUM] => [VALUE_XML_ID] => [VALUE_SORT] => [VALUE] => [PROPERTY_VALUE_ID] => [DESCRIPTION] => [~DESCRIPTION] => [~VALUE] => ) [SIZE_FLANEC] => Array ( [ID] => 169 [IBLOCK_ID] => 2 [NAME] => Размер фланца [ACTIVE] => Y [SORT] => 500 [CODE] => SIZE_FLANEC [DEFAULT_VALUE] => [PROPERTY_TYPE] => S [ROW_COUNT] => 1 [COL_COUNT] => 30 [LIST_TYPE] => L [MULTIPLE] => N [XML_ID] => [FILE_TYPE] => [MULTIPLE_CNT] => 5 [LINK_IBLOCK_ID] => 0 [WITH_DESCRIPTION] => N [SEARCHABLE] => N [FILTRABLE] => N [IS_REQUIRED] => N [VERSION] => 1 [USER_TYPE] => [USER_TYPE_SETTINGS] => Array ( ) [HINT] => [~NAME] => Размер фланца [~DEFAULT_VALUE] => [VALUE_ENUM] => [VALUE_XML_ID] => [VALUE_SORT] => [VALUE] => [PROPERTY_VALUE_ID] => [DESCRIPTION] => [~DESCRIPTION] => [~VALUE] => ) [WEIGHT_MIDDLE_SECTION] => Array ( [ID] => 170 [IBLOCK_ID] => 2 [NAME] => Высота промежуточной секции, мм [ACTIVE] => Y [SORT] => 500 [CODE] => WEIGHT_MIDDLE_SECTION [DEFAULT_VALUE] => [PROPERTY_TYPE] => S [ROW_COUNT] => 1 [COL_COUNT] => 30 [LIST_TYPE] => L [MULTIPLE] => N [XML_ID] => [FILE_TYPE] => [MULTIPLE_CNT] => 5 [LINK_IBLOCK_ID] => 0 [WITH_DESCRIPTION] => N [SEARCHABLE] => N [FILTRABLE] => N [IS_REQUIRED] => N [VERSION] => 1 [USER_TYPE] => [USER_TYPE_SETTINGS] => Array ( ) [HINT] => [~NAME] => Высота промежуточной секции, мм [~DEFAULT_VALUE] => [VALUE_ENUM] => [VALUE_XML_ID] => [VALUE_SORT] => [VALUE] => [PROPERTY_VALUE_ID] => [DESCRIPTION] => [~DESCRIPTION] => [~VALUE] => ) [DEFEND_POKRYTIE] => Array ( [ID] => 171 [IBLOCK_ID] => 2 [NAME] => Защитное покрытие [ACTIVE] => Y [SORT] => 500 [CODE] => DEFEND_POKRYTIE [DEFAULT_VALUE] => [PROPERTY_TYPE] => S [ROW_COUNT] => 1 [COL_COUNT] => 30 [LIST_TYPE] => L [MULTIPLE] => N [XML_ID] => [FILE_TYPE] => [MULTIPLE_CNT] => 5 [LINK_IBLOCK_ID] => 0 [WITH_DESCRIPTION] => N [SEARCHABLE] => N [FILTRABLE] => N [IS_REQUIRED] => N [VERSION] => 1 [USER_TYPE] => [USER_TYPE_SETTINGS] => Array ( ) [HINT] => [~NAME] => Защитное покрытие [~DEFAULT_VALUE] => [VALUE_ENUM] => [VALUE_XML_ID] => [VALUE_SORT] => [VALUE] => [PROPERTY_VALUE_ID] => [DESCRIPTION] => [~DESCRIPTION] => [~VALUE] => ) [WIND_REGION] => Array ( [ID] => 172 [IBLOCK_ID] => 2 [NAME] => Ветровой район [ACTIVE] => Y [SORT] => 500 [CODE] => WIND_REGION [DEFAULT_VALUE] => [PROPERTY_TYPE] => S [ROW_COUNT] => 1 [COL_COUNT] => 30 [LIST_TYPE] => L [MULTIPLE] => N [XML_ID] => [FILE_TYPE] => [MULTIPLE_CNT] => 5 [LINK_IBLOCK_ID] => 0 [WITH_DESCRIPTION] => N [SEARCHABLE] => N [FILTRABLE] => N [IS_REQUIRED] => N [VERSION] => 1 [USER_TYPE] => [USER_TYPE_SETTINGS] => Array ( ) [HINT] => [~NAME] => Ветровой район [~DEFAULT_VALUE] => [VALUE_ENUM] => [VALUE_XML_ID] => [VALUE_SORT] => [VALUE] => [PROPERTY_VALUE_ID] => [DESCRIPTION] => [~DESCRIPTION] => [~VALUE] => ) [DIAMETER_OPOR_FLANCA] => Array ( [ID] => 173 [IBLOCK_ID] => 2 [NAME] => Диаметр опорного фланца, мм [ACTIVE] => Y [SORT] => 500 [CODE] => DIAMETER_OPOR_FLANCA [DEFAULT_VALUE] => [PROPERTY_TYPE] => S [ROW_COUNT] => 1 [COL_COUNT] => 30 [LIST_TYPE] => L [MULTIPLE] => N [XML_ID] => [FILE_TYPE] => [MULTIPLE_CNT] => 5 [LINK_IBLOCK_ID] => 0 [WITH_DESCRIPTION] => N [SEARCHABLE] => N [FILTRABLE] => N [IS_REQUIRED] => N [VERSION] => 1 [USER_TYPE] => [USER_TYPE_SETTINGS] => Array ( ) [HINT] => [~NAME] => Диаметр опорного фланца, мм [~DEFAULT_VALUE] => [VALUE_ENUM] => [VALUE_XML_ID] => [VALUE_SORT] => [VALUE] => [PROPERTY_VALUE_ID] => [DESCRIPTION] => [~DESCRIPTION] => [~VALUE] => ) [CENTER_DIST] => Array ( [ID] => 174 [IBLOCK_ID] => 2 [NAME] => Межцентровое расстояние, мм [ACTIVE] => Y [SORT] => 500 [CODE] => CENTER_DIST [DEFAULT_VALUE] => [PROPERTY_TYPE] => S [ROW_COUNT] => 1 [COL_COUNT] => 30 [LIST_TYPE] => L [MULTIPLE] => N [XML_ID] => [FILE_TYPE] => [MULTIPLE_CNT] => 5 [LINK_IBLOCK_ID] => 0 [WITH_DESCRIPTION] => N [SEARCHABLE] => N [FILTRABLE] => N [IS_REQUIRED] => N [VERSION] => 1 [USER_TYPE] => [USER_TYPE_SETTINGS] => Array ( ) [HINT] => [~NAME] => Межцентровое расстояние, мм [~DEFAULT_VALUE] => [VALUE_ENUM] => [VALUE_XML_ID] => [VALUE_SORT] => [VALUE] => [PROPERTY_VALUE_ID] => [DESCRIPTION] => [~DESCRIPTION] => [~VALUE] => ) [FLANEC_THICKNESS] => Array ( [ID] => 175 [IBLOCK_ID] => 2 [NAME] => Толщина фланца, мм [ACTIVE] => Y [SORT] => 500 [CODE] => FLANEC_THICKNESS [DEFAULT_VALUE] => [PROPERTY_TYPE] => S [ROW_COUNT] => 1 [COL_COUNT] => 30 [LIST_TYPE] => L [MULTIPLE] => N [XML_ID] => [FILE_TYPE] => [MULTIPLE_CNT] => 5 [LINK_IBLOCK_ID] => 0 [WITH_DESCRIPTION] => N [SEARCHABLE] => N [FILTRABLE] => N [IS_REQUIRED] => N [VERSION] => 1 [USER_TYPE] => [USER_TYPE_SETTINGS] => Array ( ) [HINT] => [~NAME] => Толщина фланца, мм [~DEFAULT_VALUE] => [VALUE_ENUM] => [VALUE_XML_ID] => [VALUE_SORT] => [VALUE] => [PROPERTY_VALUE_ID] => [DESCRIPTION] => [~DESCRIPTION] => [~VALUE] => ) [COUNT_HOLE] => Array ( [ID] => 176 [IBLOCK_ID] => 2 [NAME] => Количество отверстий крепления, шт [ACTIVE] => Y [SORT] => 500 [CODE] => COUNT_HOLE [DEFAULT_VALUE] => [PROPERTY_TYPE] => S [ROW_COUNT] => 1 [COL_COUNT] => 30 [LIST_TYPE] => L [MULTIPLE] => N [XML_ID] => [FILE_TYPE] => [MULTIPLE_CNT] => 5 [LINK_IBLOCK_ID] => 0 [WITH_DESCRIPTION] => N [SEARCHABLE] => N [FILTRABLE] => N [IS_REQUIRED] => N [VERSION] => 1 [USER_TYPE] => [USER_TYPE_SETTINGS] => Array ( ) [HINT] => [~NAME] => Количество отверстий крепления, шт [~DEFAULT_VALUE] => [VALUE_ENUM] => [VALUE_XML_ID] => [VALUE_SORT] => [VALUE] => [PROPERTY_VALUE_ID] => [DESCRIPTION] => [~DESCRIPTION] => [~VALUE] => ) [INSPECTION_WINDOW] => Array ( [ID] => 179 [IBLOCK_ID] => 2 [NAME] => Ревизионное окно, мм [ACTIVE] => Y [SORT] => 500 [CODE] => INSPECTION_WINDOW [DEFAULT_VALUE] => [PROPERTY_TYPE] => S [ROW_COUNT] => 1 [COL_COUNT] => 30 [LIST_TYPE] => L [MULTIPLE] => N [XML_ID] => [FILE_TYPE] => [MULTIPLE_CNT] => 5 [LINK_IBLOCK_ID] => 0 [WITH_DESCRIPTION] => N [SEARCHABLE] => N [FILTRABLE] => N [IS_REQUIRED] => N [VERSION] => 1 [USER_TYPE] => [USER_TYPE_SETTINGS] => Array ( ) [HINT] => [~NAME] => Ревизионное окно, мм [~DEFAULT_VALUE] => [VALUE_ENUM] => [VALUE_XML_ID] => [VALUE_SORT] => [VALUE] => [PROPERTY_VALUE_ID] => [DESCRIPTION] => [~DESCRIPTION] => [~VALUE] => ) [THREE_MODEL] => Array ( [ID] => 182 [IBLOCK_ID] => 2 [NAME] => 3D-модель [ACTIVE] => Y [SORT] => 500 [CODE] => THREE_MODEL [DEFAULT_VALUE] => [PROPERTY_TYPE] => F [ROW_COUNT] => 1 [COL_COUNT] => 30 [LIST_TYPE] => L [MULTIPLE] => N [XML_ID] => [FILE_TYPE] => [MULTIPLE_CNT] => 5 [LINK_IBLOCK_ID] => 0 [WITH_DESCRIPTION] => N [SEARCHABLE] => N [FILTRABLE] => N [IS_REQUIRED] => N [VERSION] => 1 [USER_TYPE] => [USER_TYPE_SETTINGS] => Array ( ) [HINT] => [~NAME] => 3D-модель [~DEFAULT_VALUE] => [VALUE_ENUM] => [VALUE_XML_ID] => [VALUE_SORT] => [VALUE] => [PROPERTY_VALUE_ID] => [DESCRIPTION] => [~DESCRIPTION] => [~VALUE] => ) [FAQ] => Array ( [ID] => 183 [IBLOCK_ID] => 2 [NAME] => FAQ [ACTIVE] => Y [SORT] => 500 [CODE] => FAQ [DEFAULT_VALUE] => Array ( [TYPE] => TEXT [TEXT] => ) [PROPERTY_TYPE] => S [ROW_COUNT] => 1 [COL_COUNT] => 30 [LIST_TYPE] => L [MULTIPLE] => N [XML_ID] => [FILE_TYPE] => [MULTIPLE_CNT] => 5 [LINK_IBLOCK_ID] => 0 [WITH_DESCRIPTION] => N [SEARCHABLE] => N [FILTRABLE] => N [IS_REQUIRED] => N [VERSION] => 1 [USER_TYPE] => HTML [USER_TYPE_SETTINGS] => Array ( [height] => 200 ) [HINT] => [~NAME] => FAQ [~DEFAULT_VALUE] => Array ( [TYPE] => TEXT [TEXT] => ) [VALUE_ENUM] => [VALUE_XML_ID] => [VALUE_SORT] => [VALUE] => Array ( [TEXT] => <div style="display: block;"> <div class="faq-item" itemscope="" itemprop="mainEntity" itemtype="https://schema.org/Question"> <div class="faq-question"> <div class="question-name"> <span class="num">01.</span> <span itemprop="name">Где применяется Пт10-1-Мт?</span> </div> <div class="toggle-icon"></div> </div> <div class="faq-answer" itemscope="" itemprop="acceptedAnswer" itemtype="https://schema.org/Answer"> <div itemprop="text"> <p> На прямых участках ВЛ 6–10 кВ как поддерживающая опора. </p> </div> </div> </div> <div class="faq-item" itemscope="" itemprop="mainEntity" itemtype="https://schema.org/Question"> <div class="faq-question"> <div class="question-name"> <span class="num">02.</span> <span itemprop="name">Можно ли использовать как анкерную?</span> </div> <div class="toggle-icon"></div> </div> <div class="faq-answer" itemscope="" itemprop="acceptedAnswer" itemtype="https://schema.org/Answer"> <div itemprop="text"> <p> Нет, для восприятия тяжения применяются анкерные и концевые опоры. </p> </div> </div> </div> <div class="faq-item" itemscope="" itemprop="mainEntity" itemtype="https://schema.org/Question"> <div class="faq-question"> <div class="question-name"> <span class="num">03.</span> <span itemprop="name">Возможны ли изменения конструкции?</span> </div> <div class="toggle-icon"></div> </div> <div class="faq-answer" itemscope="" itemprop="acceptedAnswer" itemtype="https://schema.org/Answer"> <div itemprop="text"> <p> Да, изготовление возможно по индивидуальному проекту. </p> </div> </div> </div> <div class="faq-item" itemscope="" itemprop="mainEntity" itemtype="https://schema.org/Question"> <div class="faq-question"> <div class="question-name"> <span class="num">04.</span> <span itemprop="name">Какой срок службы?</span> </div> <div class="toggle-icon"></div> </div> <div class="faq-answer" itemscope="" itemprop="acceptedAnswer" itemtype="https://schema.org/Answer"> <div itemprop="text"> <p> До 30 лет при соблюдении условий эксплуатации. </p> </div> </div> </div> </div> [TYPE] => HTML ) [PROPERTY_VALUE_ID] => 6841112 [DESCRIPTION] => [~VALUE] => Array ( [TEXT] =>
01. Где применяется Пт10-1-Мт?

На прямых участках ВЛ 6–10 кВ как поддерживающая опора.

02. Можно ли использовать как анкерную?

Нет, для восприятия тяжения применяются анкерные и концевые опоры.

03. Возможны ли изменения конструкции?

Да, изготовление возможно по индивидуальному проекту.

04. Какой срок службы?

До 30 лет при соблюдении условий эксплуатации.

[TYPE] => HTML ) [~DESCRIPTION] => ) ) [DISPLAY_PROPERTIES] => Array ( [ITEM_PRICE] => Array ( [ID] => 22 [IBLOCK_ID] => 2 [NAME] => Цена [ACTIVE] => Y [SORT] => 3 [CODE] => ITEM_PRICE [DEFAULT_VALUE] => [PROPERTY_TYPE] => L [ROW_COUNT] => 1 [COL_COUNT] => 30 [LIST_TYPE] => L [MULTIPLE] => N [XML_ID] => 22 [FILE_TYPE] => [MULTIPLE_CNT] => 5 [LINK_IBLOCK_ID] => 0 [WITH_DESCRIPTION] => N [SEARCHABLE] => N [FILTRABLE] => N [IS_REQUIRED] => Y [VERSION] => 1 [USER_TYPE] => [USER_TYPE_SETTINGS] => Array ( ) [HINT] => [~NAME] => Цена [~DEFAULT_VALUE] => [VALUE_ENUM] => По запросу [VALUE_XML_ID] => on-request [VALUE_SORT] => 1 [VALUE] => По запросу [PROPERTY_VALUE_ID] => 6841315 [VALUE_ENUM_ID] => 9 [DESCRIPTION] => [~VALUE] => По запросу [~DESCRIPTION] => [DISPLAY_VALUE] => По запросу ) [ITEM_CHARACTERISTICS] => Array ( [ID] => 28 [IBLOCK_ID] => 2 [NAME] => Характеристики [ACTIVE] => Y [SORT] => 6 [CODE] => ITEM_CHARACTERISTICS [DEFAULT_VALUE] => [PROPERTY_TYPE] => S [ROW_COUNT] => 1 [COL_COUNT] => 20 [LIST_TYPE] => L [MULTIPLE] => Y [XML_ID] => 28 [FILE_TYPE] => [MULTIPLE_CNT] => 1 [LINK_IBLOCK_ID] => 0 [WITH_DESCRIPTION] => Y [SEARCHABLE] => N [FILTRABLE] => N [IS_REQUIRED] => N [VERSION] => 1 [USER_TYPE] => [USER_TYPE_SETTINGS] => Array ( ) [HINT] => [~NAME] => Характеристики [~DEFAULT_VALUE] => [VALUE_ENUM] => [VALUE_XML_ID] => [VALUE_SORT] => [VALUE] => Array ( [0] => Промежуточная опора [1] => 9000 [2] => 146х8 [3] => 1930 [4] => 146х8 [5] => Горячее цинкование [6] => Порошковое / полимерное окрашивание [7] => 30 лет ) [PROPERTY_VALUE_ID] => Array ( [0] => 6830287 [1] => 6830288 [2] => 6830289 [3] => 6830290 [4] => 6830291 [5] => 6830292 [6] => 6830293 [7] => 6830294 ) [DESCRIPTION] => Array ( [0] => Тип [1] => Высота стойки, мм [2] => Профиль стойки, мм [3] => Длина траверсы, мм [4] => Профиль раверсы, мм [5] => Защитное покрытие [6] => Лакокрасочное покрытие [7] => Срок службы ) [~VALUE] => Array ( [0] => Промежуточная опора [1] => 9000 [2] => 146х8 [3] => 1930 [4] => 146х8 [5] => Горячее цинкование [6] => Порошковое / полимерное окрашивание [7] => 30 лет ) [~DESCRIPTION] => Array ( [0] => Тип [1] => Высота стойки, мм [2] => Профиль стойки, мм [3] => Длина траверсы, мм [4] => Профиль раверсы, мм [5] => Защитное покрытие [6] => Лакокрасочное покрытие [7] => Срок службы ) [DISPLAY_VALUE] => Array ( [0] => Промежуточная опора [1] => 9000 [2] => 146х8 [3] => 1930 [4] => 146х8 [5] => Горячее цинкование [6] => Порошковое / полимерное окрашивание [7] => 30 лет ) ) ) [PRODUCT_PROPERTIES] => Array ( ) [PRODUCT_PROPERTIES_FILL] => Array ( ) [OFFERS] => Array ( ) [OFFER_ID_SELECTED] => 0 [CHECK_QUANTITY] => [ITEM_PRICE_MODE] => [ITEM_PRICES] => Array ( ) [ITEM_QUANTITY_RANGES] => Array ( ) [ITEM_MEASURE_RATIOS] => Array ( [2987] => Array ( [ID] => 2987 [RATIO] => 1 [IS_DEFAULT] => Y [PRODUCT_ID] => 20128 ) ) [ITEM_MEASURE] => Array ( [ID] => 5 [TITLE] => шт [~TITLE] => шт ) [ITEM_MEASURE_RATIO_SELECTED] => 2987 [ITEM_QUANTITY_RANGE_SELECTED] => [ITEM_PRICE_SELECTED] => [EDIT_LINK] => [DELETE_LINK] => [SECTION] => Array ( [PATH] => Array ( ) ) [CAN_BUY] => )
В наличии
Тип: Промежуточная опора
Высота стойки, мм: 9000
Профиль стойки, мм: 127х9
Цена по запросу
Array
(
    [ID] => 20129
    [~ID] => 20129
    [IBLOCK_ID] => 2
    [~IBLOCK_ID] => 2
    [CODE] => pt10-3
    [~CODE] => pt10-3
    [XML_ID] => 20129
    [~XML_ID] => 20129
    [NAME] => Промежуточная опора Пт10-3
    [~NAME] => Промежуточная опора Пт10-3
    [ACTIVE] => Y
    [~ACTIVE] => Y
    [DATE_ACTIVE_FROM] => 
    [~DATE_ACTIVE_FROM] => 
    [DATE_ACTIVE_TO] => 
    [~DATE_ACTIVE_TO] => 
    [SORT] => 26
    [~SORT] => 26
    [PREVIEW_TEXT] => 
    [~PREVIEW_TEXT] => 
    [PREVIEW_TEXT_TYPE] => text
    [~PREVIEW_TEXT_TYPE] => text
    [DETAIL_TEXT] => 

Промежуточная опора Пт10-3 — металлическая трубчатая опора для воздушных линий электропередачи напряжением 6–10 кВ, предназначенная для установки на прямолинейных участках трассы. Конструкция обеспечивает надёжное поддержание проводов на нормативной высоте и восприятие вертикальных и поперечных нагрузок от веса проводов, ветра и гололёда.

Опора применяется при строительстве и реконструкции распределительных сетей, на объектах энергетики, промышленности и коммунальной инфраструктуры.

Технические характеристики

Тип: промежуточная опора.
Класс линии: ВЛ 6–10 кВ.

Стойка:

  • Высота — 9000 мм.
  • Профиль — 127 × 9 мм.

Траверса:

  • Длина — 2000 мм.
  • Профиль — 127 × 9 мм.

Защитное покрытие:

  • горячее цинкование;
  • порошковое / полимерное окрашивание.

Расчётный срок службы: до 30 лет.

Конструкция и материалы

Опора представляет собой стальную трубчатую конструкцию с траверсой под установку изоляторов и линейной арматуры. Такое решение обеспечивает необходимую жёсткость при сравнительно небольшой массе.

Материалы изготовления:

  • сталь 09Г2С;
  • обсадные и электросварные трубы (возможность изготовления из материалов согласно Арх. № 4.0639).

Трубчатое исполнение удобно для транспортировки, монтажа и эксплуатации в различных климатических зонах.

Антикоррозионная защита

Для защиты от коррозии применяется:

  • горячее цинкование по ГОСТ 9.307;
  • при необходимости — порошковое или полимерное окрашивание.

Комбинация покрытий повышает стойкость к атмосферным и промышленным воздействиям и снижает затраты на обслуживание.

Монтаж и эксплуатация

Монтаж выполняется по проектной документации ВЛ с учётом:

  • типа фундамента и характеристик грунта;
  • ветрового и гололёдного района;
  • требуемых габаритов до земли и пересечений.

В процессе эксплуатации рекомендуется периодический осмотр состояния покрытия и узлов крепления.

Комплектация

В стандартную поставку входят:

  • стойка опоры;
  • траверса;
  • крепёжные элементы;
  • защитное покрытие.

По запросу возможно изготовление по индивидуальным чертежам и КД заказчика.

Нормативная база

Изготовление и расчёт выполняются с учётом требований действующих нормативов.

СП:

  • СП 16.13330 «Стальные конструкции».
  • СП 20.13330 «Нагрузки и воздействия».
  • СП 22.13330 «Основания и фундаменты».

ГОСТ:

  • ГОСТ 19281 — прокат из стали 09Г2С.
  • ГОСТ 9.307 — горячее цинкование.
  • ГОСТ 8732 и 8734 — стальные трубы.

Отраслевые документы:

  • ПУЭ (7-е издание).
  • СО 153-34.20.121-2006.
  • РД 34.20.504-94.
[~DETAIL_TEXT] =>

Промежуточная опора Пт10-3 — металлическая трубчатая опора для воздушных линий электропередачи напряжением 6–10 кВ, предназначенная для установки на прямолинейных участках трассы. Конструкция обеспечивает надёжное поддержание проводов на нормативной высоте и восприятие вертикальных и поперечных нагрузок от веса проводов, ветра и гололёда.

Опора применяется при строительстве и реконструкции распределительных сетей, на объектах энергетики, промышленности и коммунальной инфраструктуры.

Технические характеристики

Тип: промежуточная опора.
Класс линии: ВЛ 6–10 кВ.

Стойка:

  • Высота — 9000 мм.
  • Профиль — 127 × 9 мм.

Траверса:

  • Длина — 2000 мм.
  • Профиль — 127 × 9 мм.

Защитное покрытие:

  • горячее цинкование;
  • порошковое / полимерное окрашивание.

Расчётный срок службы: до 30 лет.

Конструкция и материалы

Опора представляет собой стальную трубчатую конструкцию с траверсой под установку изоляторов и линейной арматуры. Такое решение обеспечивает необходимую жёсткость при сравнительно небольшой массе.

Материалы изготовления:

  • сталь 09Г2С;
  • обсадные и электросварные трубы (возможность изготовления из материалов согласно Арх. № 4.0639).

Трубчатое исполнение удобно для транспортировки, монтажа и эксплуатации в различных климатических зонах.

Антикоррозионная защита

Для защиты от коррозии применяется:

  • горячее цинкование по ГОСТ 9.307;
  • при необходимости — порошковое или полимерное окрашивание.

Комбинация покрытий повышает стойкость к атмосферным и промышленным воздействиям и снижает затраты на обслуживание.

Монтаж и эксплуатация

Монтаж выполняется по проектной документации ВЛ с учётом:

  • типа фундамента и характеристик грунта;
  • ветрового и гололёдного района;
  • требуемых габаритов до земли и пересечений.

В процессе эксплуатации рекомендуется периодический осмотр состояния покрытия и узлов крепления.

Комплектация

В стандартную поставку входят:

  • стойка опоры;
  • траверса;
  • крепёжные элементы;
  • защитное покрытие.

По запросу возможно изготовление по индивидуальным чертежам и КД заказчика.

Нормативная база

Изготовление и расчёт выполняются с учётом требований действующих нормативов.

СП:

  • СП 16.13330 «Стальные конструкции».
  • СП 20.13330 «Нагрузки и воздействия».
  • СП 22.13330 «Основания и фундаменты».

ГОСТ:

  • ГОСТ 19281 — прокат из стали 09Г2С.
  • ГОСТ 9.307 — горячее цинкование.
  • ГОСТ 8732 и 8734 — стальные трубы.

Отраслевые документы:

  • ПУЭ (7-е издание).
  • СО 153-34.20.121-2006.
  • РД 34.20.504-94.
[DETAIL_TEXT_TYPE] => html [~DETAIL_TEXT_TYPE] => html [DATE_CREATE] => 26.01.2026 13:11:45 [~DATE_CREATE] => 26.01.2026 13:11:45 [CREATED_BY] => 1 [~CREATED_BY] => 1 [TAGS] => [~TAGS] => [TIMESTAMP_X] => 23.03.2026 10:36:48 [~TIMESTAMP_X] => 23.03.2026 10:36:48 [MODIFIED_BY] => 1 [~MODIFIED_BY] => 1 [IBLOCK_SECTION_ID] => 2951 [~IBLOCK_SECTION_ID] => 4506 [DETAIL_PAGE_URL] => /product/pt10-3/ [~DETAIL_PAGE_URL] => /product/pt10-3/ [DETAIL_PICTURE] => [~DETAIL_PICTURE] => [PREVIEW_PICTURE] => Array ( [ID] => 55623 [TIMESTAMP_X] => 23.03.2026 10:36:48 [MODULE_ID] => iblock [HEIGHT] => 1200 [WIDTH] => 1200 [FILE_SIZE] => 102720 [CONTENT_TYPE] => image/webp [SUBDIR] => iblock/d9c/6nfpwqye1nf8zpr4909phvyp47pu3nju [FILE_NAME] => 2.webp [ORIGINAL_NAME] => 2.webp [DESCRIPTION] => [HANDLER_ID] => [EXTERNAL_ID] => 31a89e63c534d6fb1fa735835f21b0f9 [VERSION_ORIGINAL_ID] => [META] => [SRC] => /upload/iblock/d9c/6nfpwqye1nf8zpr4909phvyp47pu3nju/2.webp [UNSAFE_SRC] => /upload/iblock/d9c/6nfpwqye1nf8zpr4909phvyp47pu3nju/2.webp [SAFE_SRC] => /upload/iblock/d9c/6nfpwqye1nf8zpr4909phvyp47pu3nju/2.webp [ALT] => Промежуточная опора Пт10-3 [TITLE] => Промежуточная опора Пт10-3 ) [~PREVIEW_PICTURE] => 55623 [LANG_DIR] => / [~LANG_DIR] => / [EXTERNAL_ID] => 20129 [~EXTERNAL_ID] => 20129 [IBLOCK_TYPE_ID] => catalog [~IBLOCK_TYPE_ID] => catalog [IBLOCK_CODE] => metalstructures [~IBLOCK_CODE] => metalstructures [IBLOCK_EXTERNAL_ID] => clothes [~IBLOCK_EXTERNAL_ID] => clothes [LID] => s1 [~LID] => s1 [IPROPERTY_VALUES] => Array ( [ELEMENT_DETAIL_PICTURE_FILE_NAME] => [ELEMENT_PREVIEW_PICTURE_FILE_NAME] => [SECTION_DETAIL_PICTURE_FILE_NAME] => [SECTION_PICTURE_FILE_NAME] => [ELEMENT_META_TITLE] => Промежуточная опора Пт10-3 в {{rp}} [SECTION_PAGE_TITLE] => Промежуточная опора Пт10-3 [ELEMENT_PAGE_TITLE] => Промежуточная опора Пт10-3 [SECTION_META_TITLE] => Многогранные опоры ЛЭП купить в {{rp}} на сайте производителя НПО Легион [SECTION_META_DESCRIPTION] => Производство многогранных опор ЛЭП линии электропередач. Купите напрямую у производителя в {{rp}}. Собственное производство. Наличие товара на складе. Звоните ☎ {{subdomain_tel}} [SECTION_META_KEYWORDS] => опоры ЛЭП многогранные металлические производство купить гранённые линии электропередач ) [PRODUCT] => Array ( [TYPE] => 1 [AVAILABLE] => Y [BUNDLE] => N [QUANTITY] => 0 [QUANTITY_TRACE] => N [CAN_BUY_ZERO] => Y [MEASURE] => 5 [SUBSCRIBE] => Y [VAT_ID] => 0 [VAT_RATE] => 0 [VAT_INCLUDED] => N [WEIGHT] => 0 [WIDTH] => 0 [LENGTH] => 0 [HEIGHT] => 0 [PAYMENT_TYPE] => S [RECUR_SCHEME_TYPE] => D [RECUR_SCHEME_LENGTH] => 0 [TRIAL_PRICE_ID] => 0 [USE_OFFERS] => ) [~CATALOG_TYPE] => 1 [CATALOG_TYPE] => 1 [~CATALOG_QUANTITY] => 0 [CATALOG_QUANTITY] => 0 [~CATALOG_QUANTITY_TRACE] => N [CATALOG_QUANTITY_TRACE] => N [~CATALOG_CAN_BUY_ZERO] => Y [CATALOG_CAN_BUY_ZERO] => Y [~CATALOG_SUBSCRIBE] => Y [CATALOG_SUBSCRIBE] => Y [PROPERTIES] => Array ( [ITEM_DELIVERY] => Array ( [ID] => 20 [IBLOCK_ID] => 2 [NAME] => Доставка [ACTIVE] => Y [SORT] => 1 [CODE] => ITEM_DELIVERY [DEFAULT_VALUE] => [PROPERTY_TYPE] => L [ROW_COUNT] => 1 [COL_COUNT] => 30 [LIST_TYPE] => L [MULTIPLE] => N [XML_ID] => 20 [FILE_TYPE] => [MULTIPLE_CNT] => 5 [LINK_IBLOCK_ID] => 0 [WITH_DESCRIPTION] => N [SEARCHABLE] => N [FILTRABLE] => N [IS_REQUIRED] => Y [VERSION] => 1 [USER_TYPE] => [USER_TYPE_SETTINGS] => Array ( ) [HINT] => [~NAME] => Доставка [~DEFAULT_VALUE] => [VALUE_ENUM] => По России и СНГ [VALUE_XML_ID] => ru-sng [VALUE_SORT] => 1 [VALUE] => По России и СНГ [PROPERTY_VALUE_ID] => 6841317 [VALUE_ENUM_ID] => 7 [DESCRIPTION] => [~VALUE] => По России и СНГ [~DESCRIPTION] => ) [ITEM_PAYMENT] => Array ( [ID] => 21 [IBLOCK_ID] => 2 [NAME] => Оплата [ACTIVE] => Y [SORT] => 2 [CODE] => ITEM_PAYMENT [DEFAULT_VALUE] => [PROPERTY_TYPE] => L [ROW_COUNT] => 1 [COL_COUNT] => 30 [LIST_TYPE] => L [MULTIPLE] => N [XML_ID] => 21 [FILE_TYPE] => [MULTIPLE_CNT] => 5 [LINK_IBLOCK_ID] => 0 [WITH_DESCRIPTION] => N [SEARCHABLE] => N [FILTRABLE] => N [IS_REQUIRED] => Y [VERSION] => 1 [USER_TYPE] => [USER_TYPE_SETTINGS] => Array ( ) [HINT] => [~NAME] => Оплата [~DEFAULT_VALUE] => [VALUE_ENUM] => Безналичный расчет [VALUE_XML_ID] => payment-bank [VALUE_SORT] => 1 [VALUE] => Безналичный расчет [PROPERTY_VALUE_ID] => 6841318 [VALUE_ENUM_ID] => 8 [DESCRIPTION] => [~VALUE] => Безналичный расчет [~DESCRIPTION] => ) [ITEM_PRICE] => Array ( [ID] => 22 [IBLOCK_ID] => 2 [NAME] => Цена [ACTIVE] => Y [SORT] => 3 [CODE] => ITEM_PRICE [DEFAULT_VALUE] => [PROPERTY_TYPE] => L [ROW_COUNT] => 1 [COL_COUNT] => 30 [LIST_TYPE] => L [MULTIPLE] => N [XML_ID] => 22 [FILE_TYPE] => [MULTIPLE_CNT] => 5 [LINK_IBLOCK_ID] => 0 [WITH_DESCRIPTION] => N [SEARCHABLE] => N [FILTRABLE] => N [IS_REQUIRED] => Y [VERSION] => 1 [USER_TYPE] => [USER_TYPE_SETTINGS] => Array ( ) [HINT] => [~NAME] => Цена [~DEFAULT_VALUE] => [VALUE_ENUM] => По запросу [VALUE_XML_ID] => on-request [VALUE_SORT] => 1 [VALUE] => По запросу [PROPERTY_VALUE_ID] => 6841319 [VALUE_ENUM_ID] => 9 [DESCRIPTION] => [~VALUE] => По запросу [~DESCRIPTION] => ) [ITEM_IMAGES] => Array ( [ID] => 23 [IBLOCK_ID] => 2 [NAME] => Изображения [ACTIVE] => Y [SORT] => 4 [CODE] => ITEM_IMAGES [DEFAULT_VALUE] => [PROPERTY_TYPE] => F [ROW_COUNT] => 1 [COL_COUNT] => 30 [LIST_TYPE] => L [MULTIPLE] => Y [XML_ID] => 23 [FILE_TYPE] => [MULTIPLE_CNT] => 5 [LINK_IBLOCK_ID] => 0 [WITH_DESCRIPTION] => N [SEARCHABLE] => N [FILTRABLE] => N [IS_REQUIRED] => N [VERSION] => 1 [USER_TYPE] => [USER_TYPE_SETTINGS] => Array ( ) [HINT] => [~NAME] => Изображения [~DEFAULT_VALUE] => [VALUE_ENUM] => [VALUE_XML_ID] => [VALUE_SORT] => [VALUE] => Array ( [0] => 55624 [1] => 55625 [2] => 55626 [3] => 55627 [4] => 55628 ) [PROPERTY_VALUE_ID] => Array ( [0] => 6830302 [1] => 6830303 [2] => 6830304 [3] => 6830305 [4] => 6830306 ) [DESCRIPTION] => Array ( [0] => [1] => [2] => [3] => [4] => ) [~VALUE] => Array ( [0] => 55624 [1] => 55625 [2] => 55626 [3] => 55627 [4] => 55628 ) [~DESCRIPTION] => Array ( [0] => [1] => [2] => [3] => [4] => ) ) [ITEM_PROPERTIES] => Array ( [ID] => 24 [IBLOCK_ID] => 2 [NAME] => Свойства [ACTIVE] => Y [SORT] => 5 [CODE] => ITEM_PROPERTIES [DEFAULT_VALUE] => [PROPERTY_TYPE] => E [ROW_COUNT] => 1 [COL_COUNT] => 30 [LIST_TYPE] => L [MULTIPLE] => Y [XML_ID] => 24 [FILE_TYPE] => [MULTIPLE_CNT] => 1 [LINK_IBLOCK_ID] => 3 [WITH_DESCRIPTION] => N [SEARCHABLE] => N [FILTRABLE] => N [IS_REQUIRED] => N [VERSION] => 1 [USER_TYPE] => [USER_TYPE_SETTINGS] => Array ( ) [HINT] => [~NAME] => Свойства [~DEFAULT_VALUE] => [VALUE_ENUM] => [VALUE_XML_ID] => [VALUE_SORT] => [VALUE] => [PROPERTY_VALUE_ID] => [DESCRIPTION] => [~DESCRIPTION] => [~VALUE] => ) [ITEM_CHARACTERISTICS] => Array ( [ID] => 28 [IBLOCK_ID] => 2 [NAME] => Характеристики [ACTIVE] => Y [SORT] => 6 [CODE] => ITEM_CHARACTERISTICS [DEFAULT_VALUE] => [PROPERTY_TYPE] => S [ROW_COUNT] => 1 [COL_COUNT] => 20 [LIST_TYPE] => L [MULTIPLE] => Y [XML_ID] => 28 [FILE_TYPE] => [MULTIPLE_CNT] => 1 [LINK_IBLOCK_ID] => 0 [WITH_DESCRIPTION] => Y [SEARCHABLE] => N [FILTRABLE] => N [IS_REQUIRED] => N [VERSION] => 1 [USER_TYPE] => [USER_TYPE_SETTINGS] => Array ( ) [HINT] => [~NAME] => Характеристики [~DEFAULT_VALUE] => [VALUE_ENUM] => [VALUE_XML_ID] => [VALUE_SORT] => [VALUE] => Array ( [0] => Промежуточная опора [1] => 9000 [2] => 127х9 [3] => 2000 [4] => 127х9 [5] => Горячее цинкование [6] => Порошковое / полимерное окрашивание [7] => 30 лет ) [PROPERTY_VALUE_ID] => Array ( [0] => 6830307 [1] => 6830308 [2] => 6830309 [3] => 6830310 [4] => 6830311 [5] => 6830312 [6] => 6830313 [7] => 6830314 ) [DESCRIPTION] => Array ( [0] => Тип [1] => Высота стойки, мм [2] => Профиль стойки, мм [3] => Длина траверсы, мм [4] => Профиль раверсы, мм [5] => Защитное покрытие [6] => Лакокрасочное покрытие [7] => Срок службы ) [~VALUE] => Array ( [0] => Промежуточная опора [1] => 9000 [2] => 127х9 [3] => 2000 [4] => 127х9 [5] => Горячее цинкование [6] => Порошковое / полимерное окрашивание [7] => 30 лет ) [~DESCRIPTION] => Array ( [0] => Тип [1] => Высота стойки, мм [2] => Профиль стойки, мм [3] => Длина траверсы, мм [4] => Профиль раверсы, мм [5] => Защитное покрытие [6] => Лакокрасочное покрытие [7] => Срок службы ) ) [ITEM_FILTER] => Array ( [ID] => 40 [IBLOCK_ID] => 2 [NAME] => Фильтр [ACTIVE] => Y [SORT] => 7 [CODE] => ITEM_FILTER [DEFAULT_VALUE] => [PROPERTY_TYPE] => S [ROW_COUNT] => 1 [COL_COUNT] => 30 [LIST_TYPE] => L [MULTIPLE] => N [XML_ID] => 40 [FILE_TYPE] => [MULTIPLE_CNT] => 5 [LINK_IBLOCK_ID] => 0 [WITH_DESCRIPTION] => N [SEARCHABLE] => N [FILTRABLE] => N [IS_REQUIRED] => N [VERSION] => 1 [USER_TYPE] => [USER_TYPE_SETTINGS] => Array ( ) [HINT] => [~NAME] => Фильтр [~DEFAULT_VALUE] => [VALUE_ENUM] => [VALUE_XML_ID] => [VALUE_SORT] => [VALUE] => [PROPERTY_VALUE_ID] => [DESCRIPTION] => [~DESCRIPTION] => [~VALUE] => ) [ITEM_TECH_CH] => Array ( [ID] => 29 [IBLOCK_ID] => 2 [NAME] => Технические характеристики [ACTIVE] => Y [SORT] => 8 [CODE] => ITEM_TECH_CH [DEFAULT_VALUE] => Array ( [TYPE] => HTML [TEXT] => ) [PROPERTY_TYPE] => S [ROW_COUNT] => 1 [COL_COUNT] => 30 [LIST_TYPE] => L [MULTIPLE] => N [XML_ID] => 29 [FILE_TYPE] => [MULTIPLE_CNT] => 5 [LINK_IBLOCK_ID] => 0 [WITH_DESCRIPTION] => N [SEARCHABLE] => N [FILTRABLE] => N [IS_REQUIRED] => N [VERSION] => 1 [USER_TYPE] => HTML [USER_TYPE_SETTINGS] => Array ( [height] => 200 ) [HINT] => [~NAME] => Технические характеристики [~DEFAULT_VALUE] => Array ( [TYPE] => HTML [TEXT] => ) [VALUE_ENUM] => [VALUE_XML_ID] => [VALUE_SORT] => [VALUE] => Array ( [TEXT] => <p>Промежуточная опора Пт10-3 используется:</p> <ul> <li>на прямых участках ВЛ 6–10 кВ без значительных углов поворота;</li> <li>в распределительных сетях населённых пунктов;</li> <li>на промышленных и инфраструктурных объектах;</li> <li>при новом строительстве и модернизации линий электропередачи.</li> </ul> <p>Опора работает как поддерживающая и не предназначена для восприятия значительных продольных усилий тяжения (для этого применяются анкерные и концевые опоры).</p> [TYPE] => HTML ) [PROPERTY_VALUE_ID] => 6841060 [DESCRIPTION] => [~VALUE] => Array ( [TEXT] =>

Промежуточная опора Пт10-3 используется:

  • на прямых участках ВЛ 6–10 кВ без значительных углов поворота;
  • в распределительных сетях населённых пунктов;
  • на промышленных и инфраструктурных объектах;
  • при новом строительстве и модернизации линий электропередачи.

Опора работает как поддерживающая и не предназначена для восприятия значительных продольных усилий тяжения (для этого применяются анкерные и концевые опоры).

[TYPE] => HTML ) [~DESCRIPTION] => ) [ITEM_ADV_DESCR] => Array ( [ID] => 30 [IBLOCK_ID] => 2 [NAME] => Преимущества (описание) [ACTIVE] => Y [SORT] => 9 [CODE] => ITEM_ADV_DESCR [DEFAULT_VALUE] => Array ( [TYPE] => HTML [TEXT] => ) [PROPERTY_TYPE] => S [ROW_COUNT] => 1 [COL_COUNT] => 30 [LIST_TYPE] => L [MULTIPLE] => N [XML_ID] => 30 [FILE_TYPE] => [MULTIPLE_CNT] => 5 [LINK_IBLOCK_ID] => 0 [WITH_DESCRIPTION] => N [SEARCHABLE] => N [FILTRABLE] => N [IS_REQUIRED] => N [VERSION] => 1 [USER_TYPE] => HTML [USER_TYPE_SETTINGS] => Array ( [height] => 100 ) [HINT] => [~NAME] => Преимущества (описание) [~DEFAULT_VALUE] => Array ( [TYPE] => HTML [TEXT] => ) [VALUE_ENUM] => [VALUE_XML_ID] => [VALUE_SORT] => [VALUE] => Array ( [TEXT] => <ul> <li>Надёжная работа на прямых участках ВЛ 6–10 кВ.</li> <li>Долговечная антикоррозионная защита.</li> <li>Рациональное соотношение прочности и массы.</li> <li>Совместимость с типовой арматурой 6–10 кВ.</li> <li>Срок службы до 30 лет при соблюдении условий эксплуатации.</li> </ul> [TYPE] => HTML ) [PROPERTY_VALUE_ID] => 6841061 [DESCRIPTION] => [~VALUE] => Array ( [TEXT] =>
  • Надёжная работа на прямых участках ВЛ 6–10 кВ.
  • Долговечная антикоррозионная защита.
  • Рациональное соотношение прочности и массы.
  • Совместимость с типовой арматурой 6–10 кВ.
  • Срок службы до 30 лет при соблюдении условий эксплуатации.
[TYPE] => HTML ) [~DESCRIPTION] => ) [ITEM_ADV] => Array ( [ID] => 31 [IBLOCK_ID] => 2 [NAME] => Преимущества [ACTIVE] => Y [SORT] => 10 [CODE] => ITEM_ADV [DEFAULT_VALUE] => [PROPERTY_TYPE] => E [ROW_COUNT] => 1 [COL_COUNT] => 30 [LIST_TYPE] => L [MULTIPLE] => Y [XML_ID] => 31 [FILE_TYPE] => [MULTIPLE_CNT] => 1 [LINK_IBLOCK_ID] => 5 [WITH_DESCRIPTION] => N [SEARCHABLE] => N [FILTRABLE] => N [IS_REQUIRED] => N [VERSION] => 1 [USER_TYPE] => [USER_TYPE_SETTINGS] => Array ( ) [HINT] => [~NAME] => Преимущества [~DEFAULT_VALUE] => [VALUE_ENUM] => [VALUE_XML_ID] => [VALUE_SORT] => [VALUE] => [PROPERTY_VALUE_ID] => [DESCRIPTION] => [~DESCRIPTION] => [~VALUE] => ) [ITEM_BUY] => Array ( [ID] => 32 [IBLOCK_ID] => 2 [NAME] => Купить [ACTIVE] => Y [SORT] => 11 [CODE] => ITEM_BUY [DEFAULT_VALUE] => Array ( [TEXT] => [TYPE] => HTML ) [PROPERTY_TYPE] => S [ROW_COUNT] => 1 [COL_COUNT] => 30 [LIST_TYPE] => L [MULTIPLE] => N [XML_ID] => 32 [FILE_TYPE] => [MULTIPLE_CNT] => 5 [LINK_IBLOCK_ID] => 0 [WITH_DESCRIPTION] => N [SEARCHABLE] => N [FILTRABLE] => N [IS_REQUIRED] => N [VERSION] => 1 [USER_TYPE] => HTML [USER_TYPE_SETTINGS] => Array ( [height] => 200 ) [HINT] => [~NAME] => Купить [~DEFAULT_VALUE] => Array ( [TEXT] => [TYPE] => HTML ) [VALUE_ENUM] => [VALUE_XML_ID] => [VALUE_SORT] => [VALUE] => [PROPERTY_VALUE_ID] => [DESCRIPTION] => [~DESCRIPTION] => [~VALUE] => ) [ITEM_CERT_COR] => Array ( [ID] => 33 [IBLOCK_ID] => 2 [NAME] => Сертификаты соответствия [ACTIVE] => Y [SORT] => 12 [CODE] => ITEM_CERT_COR [DEFAULT_VALUE] => [PROPERTY_TYPE] => S [ROW_COUNT] => 1 [COL_COUNT] => 30 [LIST_TYPE] => L [MULTIPLE] => Y [XML_ID] => 33 [FILE_TYPE] => [MULTIPLE_CNT] => 1 [LINK_IBLOCK_ID] => 0 [WITH_DESCRIPTION] => Y [SEARCHABLE] => N [FILTRABLE] => N [IS_REQUIRED] => N [VERSION] => 1 [USER_TYPE] => [USER_TYPE_SETTINGS] => Array ( ) [HINT] => [~NAME] => Сертификаты соответствия [~DEFAULT_VALUE] => [VALUE_ENUM] => [VALUE_XML_ID] => [VALUE_SORT] => [VALUE] => [PROPERTY_VALUE_ID] => [DESCRIPTION] => [~DESCRIPTION] => [~VALUE] => ) [ITEM_ST_STAND] => Array ( [ID] => 34 [IBLOCK_ID] => 2 [NAME] => Государственные стандарты [ACTIVE] => Y [SORT] => 13 [CODE] => ITEM_ST_STAND [DEFAULT_VALUE] => [PROPERTY_TYPE] => S [ROW_COUNT] => 1 [COL_COUNT] => 30 [LIST_TYPE] => L [MULTIPLE] => Y [XML_ID] => 34 [FILE_TYPE] => [MULTIPLE_CNT] => 1 [LINK_IBLOCK_ID] => 0 [WITH_DESCRIPTION] => Y [SEARCHABLE] => N [FILTRABLE] => N [IS_REQUIRED] => N [VERSION] => 1 [USER_TYPE] => [USER_TYPE_SETTINGS] => Array ( ) [HINT] => [~NAME] => Государственные стандарты [~DEFAULT_VALUE] => [VALUE_ENUM] => [VALUE_XML_ID] => [VALUE_SORT] => [VALUE] => [PROPERTY_VALUE_ID] => [DESCRIPTION] => [~DESCRIPTION] => [~VALUE] => ) [ITEM_NORM] => Array ( [ID] => 35 [IBLOCK_ID] => 2 [NAME] => Строительные нормы и правила [ACTIVE] => Y [SORT] => 14 [CODE] => ITEM_NORM [DEFAULT_VALUE] => [PROPERTY_TYPE] => S [ROW_COUNT] => 1 [COL_COUNT] => 30 [LIST_TYPE] => L [MULTIPLE] => Y [XML_ID] => 35 [FILE_TYPE] => [MULTIPLE_CNT] => 1 [LINK_IBLOCK_ID] => 0 [WITH_DESCRIPTION] => Y [SEARCHABLE] => N [FILTRABLE] => N [IS_REQUIRED] => N [VERSION] => 1 [USER_TYPE] => [USER_TYPE_SETTINGS] => Array ( ) [HINT] => [~NAME] => Строительные нормы и правила [~DEFAULT_VALUE] => [VALUE_ENUM] => [VALUE_XML_ID] => [VALUE_SORT] => [VALUE] => [PROPERTY_VALUE_ID] => [DESCRIPTION] => [~DESCRIPTION] => [~VALUE] => ) [ITEM_SIMILAR] => Array ( [ID] => 36 [IBLOCK_ID] => 2 [NAME] => Похожие модели [ACTIVE] => Y [SORT] => 15 [CODE] => ITEM_SIMILAR [DEFAULT_VALUE] => [PROPERTY_TYPE] => G [ROW_COUNT] => 1 [COL_COUNT] => 30 [LIST_TYPE] => L [MULTIPLE] => Y [XML_ID] => 36 [FILE_TYPE] => [MULTIPLE_CNT] => 10 [LINK_IBLOCK_ID] => 2 [WITH_DESCRIPTION] => N [SEARCHABLE] => N [FILTRABLE] => N [IS_REQUIRED] => N [VERSION] => 1 [USER_TYPE] => [USER_TYPE_SETTINGS] => Array ( ) [HINT] => [~NAME] => Похожие модели [~DEFAULT_VALUE] => [VALUE_ENUM] => [VALUE_XML_ID] => [VALUE_SORT] => [VALUE] => Array ( [0] => 4506 ) [PROPERTY_VALUE_ID] => Array ( [0] => 6841320 ) [DESCRIPTION] => Array ( [0] => ) [~VALUE] => Array ( [0] => 4506 ) [~DESCRIPTION] => Array ( [0] => ) ) [ITEM_SIMILAR_TAGS] => Array ( [ID] => 122 [IBLOCK_ID] => 2 [NAME] => Похожие модели (теговые) [ACTIVE] => Y [SORT] => 16 [CODE] => ITEM_SIMILAR_TAGS [DEFAULT_VALUE] => [PROPERTY_TYPE] => E [ROW_COUNT] => 1 [COL_COUNT] => 30 [LIST_TYPE] => L [MULTIPLE] => Y [XML_ID] => 122 [FILE_TYPE] => [MULTIPLE_CNT] => 1 [LINK_IBLOCK_ID] => 19 [WITH_DESCRIPTION] => N [SEARCHABLE] => N [FILTRABLE] => N [IS_REQUIRED] => N [VERSION] => 1 [USER_TYPE] => [USER_TYPE_SETTINGS] => Array ( ) [HINT] => [~NAME] => Похожие модели (теговые) [~DEFAULT_VALUE] => [VALUE_ENUM] => [VALUE_XML_ID] => [VALUE_SORT] => [VALUE] => [PROPERTY_VALUE_ID] => [DESCRIPTION] => [~DESCRIPTION] => [~VALUE] => ) [ITEM_BUY_WITH] => Array ( [ID] => 37 [IBLOCK_ID] => 2 [NAME] => С этим товаром покупают [ACTIVE] => Y [SORT] => 17 [CODE] => ITEM_BUY_WITH [DEFAULT_VALUE] => [PROPERTY_TYPE] => E [ROW_COUNT] => 1 [COL_COUNT] => 30 [LIST_TYPE] => L [MULTIPLE] => Y [XML_ID] => 37 [FILE_TYPE] => [MULTIPLE_CNT] => 1 [LINK_IBLOCK_ID] => 2 [WITH_DESCRIPTION] => N [SEARCHABLE] => N [FILTRABLE] => N [IS_REQUIRED] => N [VERSION] => 1 [USER_TYPE] => [USER_TYPE_SETTINGS] => Array ( ) [HINT] => [~NAME] => С этим товаром покупают [~DEFAULT_VALUE] => [VALUE_ENUM] => [VALUE_XML_ID] => [VALUE_SORT] => [VALUE] => [PROPERTY_VALUE_ID] => [DESCRIPTION] => [~DESCRIPTION] => [~VALUE] => ) [ITEM_VOTE_COUNT] => Array ( [ID] => 38 [IBLOCK_ID] => 2 [NAME] => Количество голосов [ACTIVE] => Y [SORT] => 18 [CODE] => ITEM_VOTE_COUNT [DEFAULT_VALUE] => 0 [PROPERTY_TYPE] => N [ROW_COUNT] => 1 [COL_COUNT] => 30 [LIST_TYPE] => L [MULTIPLE] => N [XML_ID] => 38 [FILE_TYPE] => [MULTIPLE_CNT] => 5 [LINK_IBLOCK_ID] => 0 [WITH_DESCRIPTION] => N [SEARCHABLE] => N [FILTRABLE] => N [IS_REQUIRED] => N [VERSION] => 1 [USER_TYPE] => [USER_TYPE_SETTINGS] => Array ( ) [HINT] => [~NAME] => Количество голосов [~DEFAULT_VALUE] => 0 [VALUE_ENUM] => [VALUE_XML_ID] => [VALUE_SORT] => [VALUE] => 7 [PROPERTY_VALUE_ID] => 6830721 [DESCRIPTION] => [~VALUE] => 7 [~DESCRIPTION] => ) [ITEM_RAITING] => Array ( [ID] => 39 [IBLOCK_ID] => 2 [NAME] => Рейтинг [ACTIVE] => Y [SORT] => 19 [CODE] => ITEM_RAITING [DEFAULT_VALUE] => 0 [PROPERTY_TYPE] => N [ROW_COUNT] => 1 [COL_COUNT] => 30 [LIST_TYPE] => L [MULTIPLE] => N [XML_ID] => 39 [FILE_TYPE] => [MULTIPLE_CNT] => 5 [LINK_IBLOCK_ID] => 0 [WITH_DESCRIPTION] => N [SEARCHABLE] => N [FILTRABLE] => N [IS_REQUIRED] => N [VERSION] => 1 [USER_TYPE] => [USER_TYPE_SETTINGS] => Array ( ) [HINT] => [~NAME] => Рейтинг [~DEFAULT_VALUE] => 0 [VALUE_ENUM] => [VALUE_XML_ID] => [VALUE_SORT] => [VALUE] => 4.7 [PROPERTY_VALUE_ID] => 6830720 [DESCRIPTION] => [~VALUE] => 4.7 [~DESCRIPTION] => ) [H1] => Array ( [ID] => 125 [IBLOCK_ID] => 2 [NAME] => H1 [ACTIVE] => Y [SORT] => 500 [CODE] => H1 [DEFAULT_VALUE] => [PROPERTY_TYPE] => S [ROW_COUNT] => 1 [COL_COUNT] => 70 [LIST_TYPE] => L [MULTIPLE] => N [XML_ID] => 125 [FILE_TYPE] => [MULTIPLE_CNT] => 5 [LINK_IBLOCK_ID] => 0 [WITH_DESCRIPTION] => N [SEARCHABLE] => N [FILTRABLE] => N [IS_REQUIRED] => N [VERSION] => 1 [USER_TYPE] => [USER_TYPE_SETTINGS] => Array ( ) [HINT] => [~NAME] => H1 [~DEFAULT_VALUE] => [VALUE_ENUM] => [VALUE_XML_ID] => [VALUE_SORT] => [VALUE] => Промежуточная опора Пт10-3 [PROPERTY_VALUE_ID] => 6830318 [DESCRIPTION] => [~VALUE] => Промежуточная опора Пт10-3 [~DESCRIPTION] => ) [CERTIFICATES] => Array ( [ID] => 127 [IBLOCK_ID] => 2 [NAME] => Сертификаты [ACTIVE] => Y [SORT] => 500 [CODE] => CERTIFICATES [DEFAULT_VALUE] => [PROPERTY_TYPE] => E [ROW_COUNT] => 1 [COL_COUNT] => 30 [LIST_TYPE] => L [MULTIPLE] => Y [XML_ID] => 127 [FILE_TYPE] => [MULTIPLE_CNT] => 5 [LINK_IBLOCK_ID] => 7 [WITH_DESCRIPTION] => N [SEARCHABLE] => N [FILTRABLE] => N [IS_REQUIRED] => N [VERSION] => 1 [USER_TYPE] => [USER_TYPE_SETTINGS] => Array ( ) [HINT] => [~NAME] => Сертификаты [~DEFAULT_VALUE] => [VALUE_ENUM] => [VALUE_XML_ID] => [VALUE_SORT] => [VALUE] => [PROPERTY_VALUE_ID] => [DESCRIPTION] => [~DESCRIPTION] => [~VALUE] => ) [129] => Array ( [ID] => 129 [IBLOCK_ID] => 2 [NAME] => Уникальный META TITLE [ACTIVE] => Y [SORT] => 500 [CODE] => 129 [DEFAULT_VALUE] => [PROPERTY_TYPE] => S [ROW_COUNT] => 1 [COL_COUNT] => 30 [LIST_TYPE] => L [MULTIPLE] => N [XML_ID] => 129 [FILE_TYPE] => [MULTIPLE_CNT] => 5 [LINK_IBLOCK_ID] => 0 [WITH_DESCRIPTION] => N [SEARCHABLE] => N [FILTRABLE] => N [IS_REQUIRED] => N [VERSION] => 1 [USER_TYPE] => [USER_TYPE_SETTINGS] => Array ( ) [HINT] => [~NAME] => Уникальный META TITLE [~DEFAULT_VALUE] => [VALUE_ENUM] => [VALUE_XML_ID] => [VALUE_SORT] => [VALUE] => [PROPERTY_VALUE_ID] => [DESCRIPTION] => [~DESCRIPTION] => [~VALUE] => ) [ITEM_TYPE] => Array ( [ID] => 134 [IBLOCK_ID] => 2 [NAME] => Тип [ACTIVE] => Y [SORT] => 500 [CODE] => ITEM_TYPE [DEFAULT_VALUE] => [PROPERTY_TYPE] => S [ROW_COUNT] => 1 [COL_COUNT] => 30 [LIST_TYPE] => L [MULTIPLE] => N [XML_ID] => [FILE_TYPE] => [MULTIPLE_CNT] => 5 [LINK_IBLOCK_ID] => 0 [WITH_DESCRIPTION] => N [SEARCHABLE] => N [FILTRABLE] => Y [IS_REQUIRED] => N [VERSION] => 1 [USER_TYPE] => [USER_TYPE_SETTINGS] => Array ( ) [HINT] => [~NAME] => Тип [~DEFAULT_VALUE] => [VALUE_ENUM] => [VALUE_XML_ID] => [VALUE_SORT] => [VALUE] => [PROPERTY_VALUE_ID] => [DESCRIPTION] => [~DESCRIPTION] => [~VALUE] => ) [ITEM_INSTALLATION] => Array ( [ID] => 135 [IBLOCK_ID] => 2 [NAME] => Способ установки [ACTIVE] => Y [SORT] => 500 [CODE] => ITEM_INSTALLATION [DEFAULT_VALUE] => [PROPERTY_TYPE] => S [ROW_COUNT] => 1 [COL_COUNT] => 30 [LIST_TYPE] => L [MULTIPLE] => N [XML_ID] => [FILE_TYPE] => [MULTIPLE_CNT] => 5 [LINK_IBLOCK_ID] => 0 [WITH_DESCRIPTION] => N [SEARCHABLE] => N [FILTRABLE] => N [IS_REQUIRED] => N [VERSION] => 1 [USER_TYPE] => [USER_TYPE_SETTINGS] => Array ( ) [HINT] => [~NAME] => Способ установки [~DEFAULT_VALUE] => [VALUE_ENUM] => [VALUE_XML_ID] => [VALUE_SORT] => [VALUE] => [PROPERTY_VALUE_ID] => [DESCRIPTION] => [~DESCRIPTION] => [~VALUE] => ) [ITEM_MODE] => Array ( [ID] => 136 [IBLOCK_ID] => 2 [NAME] => Способ производства [ACTIVE] => Y [SORT] => 500 [CODE] => ITEM_MODE [DEFAULT_VALUE] => [PROPERTY_TYPE] => S [ROW_COUNT] => 1 [COL_COUNT] => 30 [LIST_TYPE] => L [MULTIPLE] => N [XML_ID] => [FILE_TYPE] => [MULTIPLE_CNT] => 5 [LINK_IBLOCK_ID] => 0 [WITH_DESCRIPTION] => N [SEARCHABLE] => N [FILTRABLE] => N [IS_REQUIRED] => N [VERSION] => 1 [USER_TYPE] => [USER_TYPE_SETTINGS] => Array ( ) [HINT] => [~NAME] => Способ производства [~DEFAULT_VALUE] => [VALUE_ENUM] => [VALUE_XML_ID] => [VALUE_SORT] => [VALUE] => [PROPERTY_VALUE_ID] => [DESCRIPTION] => [~DESCRIPTION] => [~VALUE] => ) [ITEM_HEIGHT] => Array ( [ID] => 137 [IBLOCK_ID] => 2 [NAME] => Высота, мм [ACTIVE] => Y [SORT] => 500 [CODE] => ITEM_HEIGHT [DEFAULT_VALUE] => [PROPERTY_TYPE] => S [ROW_COUNT] => 1 [COL_COUNT] => 30 [LIST_TYPE] => L [MULTIPLE] => N [XML_ID] => [FILE_TYPE] => [MULTIPLE_CNT] => 5 [LINK_IBLOCK_ID] => 0 [WITH_DESCRIPTION] => N [SEARCHABLE] => N [FILTRABLE] => N [IS_REQUIRED] => N [VERSION] => 1 [USER_TYPE] => [USER_TYPE_SETTINGS] => Array ( ) [HINT] => [~NAME] => Высота, мм [~DEFAULT_VALUE] => [VALUE_ENUM] => [VALUE_XML_ID] => [VALUE_SORT] => [VALUE] => [PROPERTY_VALUE_ID] => [DESCRIPTION] => [~DESCRIPTION] => [~VALUE] => ) [BLOG_POST_ID] => Array ( [ID] => 138 [IBLOCK_ID] => 2 [NAME] => ID поста блога для комментариев [ACTIVE] => Y [SORT] => 500 [CODE] => BLOG_POST_ID [DEFAULT_VALUE] => [PROPERTY_TYPE] => N [ROW_COUNT] => 1 [COL_COUNT] => 30 [LIST_TYPE] => L [MULTIPLE] => N [XML_ID] => BLOG_POST_ID [FILE_TYPE] => [MULTIPLE_CNT] => 5 [LINK_IBLOCK_ID] => 0 [WITH_DESCRIPTION] => N [SEARCHABLE] => N [FILTRABLE] => N [IS_REQUIRED] => N [VERSION] => 1 [USER_TYPE] => [USER_TYPE_SETTINGS] => Array ( ) [HINT] => [~NAME] => ID поста блога для комментариев [~DEFAULT_VALUE] => [VALUE_ENUM] => [VALUE_XML_ID] => [VALUE_SORT] => [VALUE] => [PROPERTY_VALUE_ID] => [DESCRIPTION] => [~DESCRIPTION] => [~VALUE] => ) [BLOG_COMMENTS_CNT] => Array ( [ID] => 139 [IBLOCK_ID] => 2 [NAME] => Количество комментариев [ACTIVE] => Y [SORT] => 500 [CODE] => BLOG_COMMENTS_CNT [DEFAULT_VALUE] => [PROPERTY_TYPE] => N [ROW_COUNT] => 1 [COL_COUNT] => 30 [LIST_TYPE] => L [MULTIPLE] => N [XML_ID] => BLOG_COMMENTS_CNT [FILE_TYPE] => [MULTIPLE_CNT] => 5 [LINK_IBLOCK_ID] => 0 [WITH_DESCRIPTION] => N [SEARCHABLE] => N [FILTRABLE] => N [IS_REQUIRED] => N [VERSION] => 1 [USER_TYPE] => [USER_TYPE_SETTINGS] => Array ( ) [HINT] => [~NAME] => Количество комментариев [~DEFAULT_VALUE] => [VALUE_ENUM] => [VALUE_XML_ID] => [VALUE_SORT] => [VALUE] => [PROPERTY_VALUE_ID] => [DESCRIPTION] => [~DESCRIPTION] => [~VALUE] => ) [HEIGHT_TOTAL] => Array ( [ID] => 143 [IBLOCK_ID] => 2 [NAME] => Высота общая, мм [ACTIVE] => Y [SORT] => 500 [CODE] => HEIGHT_TOTAL [DEFAULT_VALUE] => [PROPERTY_TYPE] => S [ROW_COUNT] => 1 [COL_COUNT] => 30 [LIST_TYPE] => L [MULTIPLE] => N [XML_ID] => [FILE_TYPE] => [MULTIPLE_CNT] => 5 [LINK_IBLOCK_ID] => 0 [WITH_DESCRIPTION] => N [SEARCHABLE] => N [FILTRABLE] => N [IS_REQUIRED] => N [VERSION] => 1 [USER_TYPE] => [USER_TYPE_SETTINGS] => Array ( ) [HINT] => [~NAME] => Высота общая, мм [~DEFAULT_VALUE] => [VALUE_ENUM] => [VALUE_XML_ID] => [VALUE_SORT] => [VALUE] => [PROPERTY_VALUE_ID] => [DESCRIPTION] => [~DESCRIPTION] => [~VALUE] => ) [HEIGHT_ABOVEGROUND] => Array ( [ID] => 144 [IBLOCK_ID] => 2 [NAME] => Высота надземной части, мм [ACTIVE] => Y [SORT] => 500 [CODE] => HEIGHT_ABOVEGROUND [DEFAULT_VALUE] => [PROPERTY_TYPE] => S [ROW_COUNT] => 1 [COL_COUNT] => 30 [LIST_TYPE] => L [MULTIPLE] => N [XML_ID] => [FILE_TYPE] => [MULTIPLE_CNT] => 5 [LINK_IBLOCK_ID] => 0 [WITH_DESCRIPTION] => N [SEARCHABLE] => N [FILTRABLE] => N [IS_REQUIRED] => N [VERSION] => 1 [USER_TYPE] => [USER_TYPE_SETTINGS] => Array ( ) [HINT] => [~NAME] => Высота надземной части, мм [~DEFAULT_VALUE] => [VALUE_ENUM] => [VALUE_XML_ID] => [VALUE_SORT] => [VALUE] => [PROPERTY_VALUE_ID] => [DESCRIPTION] => [~DESCRIPTION] => [~VALUE] => ) [HEIGHT_UNDERGROUND] => Array ( [ID] => 145 [IBLOCK_ID] => 2 [NAME] => Высота подземной части, мм [ACTIVE] => Y [SORT] => 500 [CODE] => HEIGHT_UNDERGROUND [DEFAULT_VALUE] => [PROPERTY_TYPE] => S [ROW_COUNT] => 1 [COL_COUNT] => 30 [LIST_TYPE] => L [MULTIPLE] => N [XML_ID] => [FILE_TYPE] => [MULTIPLE_CNT] => 5 [LINK_IBLOCK_ID] => 0 [WITH_DESCRIPTION] => N [SEARCHABLE] => N [FILTRABLE] => N [IS_REQUIRED] => N [VERSION] => 1 [USER_TYPE] => [USER_TYPE_SETTINGS] => Array ( ) [HINT] => [~NAME] => Высота подземной части, мм [~DEFAULT_VALUE] => [VALUE_ENUM] => [VALUE_XML_ID] => [VALUE_SORT] => [VALUE] => [PROPERTY_VALUE_ID] => [DESCRIPTION] => [~DESCRIPTION] => [~VALUE] => ) [DIAMETER_TOP] => Array ( [ID] => 146 [IBLOCK_ID] => 2 [NAME] => Диаметр верхний, мм [ACTIVE] => Y [SORT] => 500 [CODE] => DIAMETER_TOP [DEFAULT_VALUE] => [PROPERTY_TYPE] => S [ROW_COUNT] => 1 [COL_COUNT] => 30 [LIST_TYPE] => L [MULTIPLE] => N [XML_ID] => [FILE_TYPE] => [MULTIPLE_CNT] => 5 [LINK_IBLOCK_ID] => 0 [WITH_DESCRIPTION] => N [SEARCHABLE] => N [FILTRABLE] => N [IS_REQUIRED] => N [VERSION] => 1 [USER_TYPE] => [USER_TYPE_SETTINGS] => Array ( ) [HINT] => [~NAME] => Диаметр верхний, мм [~DEFAULT_VALUE] => [VALUE_ENUM] => [VALUE_XML_ID] => [VALUE_SORT] => [VALUE] => [PROPERTY_VALUE_ID] => [DESCRIPTION] => [~DESCRIPTION] => [~VALUE] => ) [DIAMETER_BOTTOM] => Array ( [ID] => 147 [IBLOCK_ID] => 2 [NAME] => Диаметр нижний, мм [ACTIVE] => Y [SORT] => 500 [CODE] => DIAMETER_BOTTOM [DEFAULT_VALUE] => [PROPERTY_TYPE] => S [ROW_COUNT] => 1 [COL_COUNT] => 30 [LIST_TYPE] => L [MULTIPLE] => N [XML_ID] => [FILE_TYPE] => [MULTIPLE_CNT] => 5 [LINK_IBLOCK_ID] => 0 [WITH_DESCRIPTION] => N [SEARCHABLE] => N [FILTRABLE] => N [IS_REQUIRED] => N [VERSION] => 1 [USER_TYPE] => [USER_TYPE_SETTINGS] => Array ( ) [HINT] => [~NAME] => Диаметр нижний, мм [~DEFAULT_VALUE] => [VALUE_ENUM] => [VALUE_XML_ID] => [VALUE_SORT] => [VALUE] => [PROPERTY_VALUE_ID] => [DESCRIPTION] => [~DESCRIPTION] => [~VALUE] => ) [WEIGHT] => Array ( [ID] => 148 [IBLOCK_ID] => 2 [NAME] => Нагрузка, кг [ACTIVE] => Y [SORT] => 500 [CODE] => WEIGHT [DEFAULT_VALUE] => [PROPERTY_TYPE] => S [ROW_COUNT] => 1 [COL_COUNT] => 30 [LIST_TYPE] => L [MULTIPLE] => N [XML_ID] => [FILE_TYPE] => [MULTIPLE_CNT] => 5 [LINK_IBLOCK_ID] => 0 [WITH_DESCRIPTION] => N [SEARCHABLE] => N [FILTRABLE] => N [IS_REQUIRED] => N [VERSION] => 1 [USER_TYPE] => [USER_TYPE_SETTINGS] => Array ( ) [HINT] => [~NAME] => Нагрузка, кг [~DEFAULT_VALUE] => [VALUE_ENUM] => [VALUE_XML_ID] => [VALUE_SORT] => [VALUE] => [PROPERTY_VALUE_ID] => [DESCRIPTION] => [~DESCRIPTION] => [~VALUE] => ) [VID] => Array ( [ID] => 149 [IBLOCK_ID] => 2 [NAME] => Вид [ACTIVE] => Y [SORT] => 500 [CODE] => VID [DEFAULT_VALUE] => [PROPERTY_TYPE] => S [ROW_COUNT] => 1 [COL_COUNT] => 30 [LIST_TYPE] => L [MULTIPLE] => N [XML_ID] => [FILE_TYPE] => [MULTIPLE_CNT] => 5 [LINK_IBLOCK_ID] => 0 [WITH_DESCRIPTION] => N [SEARCHABLE] => N [FILTRABLE] => N [IS_REQUIRED] => N [VERSION] => 1 [USER_TYPE] => [USER_TYPE_SETTINGS] => Array ( ) [HINT] => [~NAME] => Вид [~DEFAULT_VALUE] => [VALUE_ENUM] => [VALUE_XML_ID] => [VALUE_SORT] => [VALUE] => [PROPERTY_VALUE_ID] => [DESCRIPTION] => [~DESCRIPTION] => [~VALUE] => ) [SERVICE_LIFE] => Array ( [ID] => 150 [IBLOCK_ID] => 2 [NAME] => Срок службы [ACTIVE] => Y [SORT] => 500 [CODE] => SERVICE_LIFE [DEFAULT_VALUE] => [PROPERTY_TYPE] => S [ROW_COUNT] => 1 [COL_COUNT] => 30 [LIST_TYPE] => L [MULTIPLE] => N [XML_ID] => [FILE_TYPE] => [MULTIPLE_CNT] => 5 [LINK_IBLOCK_ID] => 0 [WITH_DESCRIPTION] => N [SEARCHABLE] => N [FILTRABLE] => N [IS_REQUIRED] => N [VERSION] => 1 [USER_TYPE] => [USER_TYPE_SETTINGS] => Array ( ) [HINT] => [~NAME] => Срок службы [~DEFAULT_VALUE] => [VALUE_ENUM] => [VALUE_XML_ID] => [VALUE_SORT] => [VALUE] => [PROPERTY_VALUE_ID] => [DESCRIPTION] => [~DESCRIPTION] => [~VALUE] => ) [USING] => Array ( [ID] => 151 [IBLOCK_ID] => 2 [NAME] => Применение [ACTIVE] => Y [SORT] => 500 [CODE] => USING [DEFAULT_VALUE] => [PROPERTY_TYPE] => S [ROW_COUNT] => 1 [COL_COUNT] => 30 [LIST_TYPE] => L [MULTIPLE] => N [XML_ID] => [FILE_TYPE] => [MULTIPLE_CNT] => 5 [LINK_IBLOCK_ID] => 0 [WITH_DESCRIPTION] => N [SEARCHABLE] => N [FILTRABLE] => N [IS_REQUIRED] => N [VERSION] => 1 [USER_TYPE] => [USER_TYPE_SETTINGS] => Array ( ) [HINT] => [~NAME] => Применение [~DEFAULT_VALUE] => [VALUE_ENUM] => [VALUE_XML_ID] => [VALUE_SORT] => [VALUE] => [PROPERTY_VALUE_ID] => [DESCRIPTION] => [~DESCRIPTION] => [~VALUE] => ) [HEIGHT_ZAK] => Array ( [ID] => 152 [IBLOCK_ID] => 2 [NAME] => Высота закладного элемента фундамента [ACTIVE] => Y [SORT] => 500 [CODE] => HEIGHT_ZAK [DEFAULT_VALUE] => [PROPERTY_TYPE] => S [ROW_COUNT] => 1 [COL_COUNT] => 30 [LIST_TYPE] => L [MULTIPLE] => N [XML_ID] => [FILE_TYPE] => [MULTIPLE_CNT] => 5 [LINK_IBLOCK_ID] => 0 [WITH_DESCRIPTION] => N [SEARCHABLE] => N [FILTRABLE] => N [IS_REQUIRED] => N [VERSION] => 1 [USER_TYPE] => [USER_TYPE_SETTINGS] => Array ( ) [HINT] => [~NAME] => Высота закладного элемента фундамента [~DEFAULT_VALUE] => [VALUE_ENUM] => [VALUE_XML_ID] => [VALUE_SORT] => [VALUE] => [PROPERTY_VALUE_ID] => [DESCRIPTION] => [~DESCRIPTION] => [~VALUE] => ) [LENGTH_CONSOLE] => Array ( [ID] => 153 [IBLOCK_ID] => 2 [NAME] => Длина консоли [ACTIVE] => Y [SORT] => 500 [CODE] => LENGTH_CONSOLE [DEFAULT_VALUE] => [PROPERTY_TYPE] => S [ROW_COUNT] => 1 [COL_COUNT] => 30 [LIST_TYPE] => L [MULTIPLE] => N [XML_ID] => [FILE_TYPE] => [MULTIPLE_CNT] => 5 [LINK_IBLOCK_ID] => 0 [WITH_DESCRIPTION] => N [SEARCHABLE] => N [FILTRABLE] => N [IS_REQUIRED] => N [VERSION] => 1 [USER_TYPE] => [USER_TYPE_SETTINGS] => Array ( ) [HINT] => [~NAME] => Длина консоли [~DEFAULT_VALUE] => [VALUE_ENUM] => [VALUE_XML_ID] => [VALUE_SORT] => [VALUE] => [PROPERTY_VALUE_ID] => [DESCRIPTION] => [~DESCRIPTION] => [~VALUE] => ) [HEIGHT_TOP_SECTION] => Array ( [ID] => 154 [IBLOCK_ID] => 2 [NAME] => Высота верхней секции, мм [ACTIVE] => Y [SORT] => 500 [CODE] => HEIGHT_TOP_SECTION [DEFAULT_VALUE] => [PROPERTY_TYPE] => S [ROW_COUNT] => 1 [COL_COUNT] => 30 [LIST_TYPE] => L [MULTIPLE] => N [XML_ID] => [FILE_TYPE] => [MULTIPLE_CNT] => 5 [LINK_IBLOCK_ID] => 0 [WITH_DESCRIPTION] => N [SEARCHABLE] => N [FILTRABLE] => N [IS_REQUIRED] => N [VERSION] => 1 [USER_TYPE] => [USER_TYPE_SETTINGS] => Array ( ) [HINT] => [~NAME] => Высота верхней секции, мм [~DEFAULT_VALUE] => [VALUE_ENUM] => [VALUE_XML_ID] => [VALUE_SORT] => [VALUE] => [PROPERTY_VALUE_ID] => [DESCRIPTION] => [~DESCRIPTION] => [~VALUE] => ) [SIP] => Array ( [ID] => 156 [IBLOCK_ID] => 2 [NAME] => Возможность подвеса СИП [ACTIVE] => Y [SORT] => 500 [CODE] => SIP [DEFAULT_VALUE] => [PROPERTY_TYPE] => S [ROW_COUNT] => 1 [COL_COUNT] => 30 [LIST_TYPE] => L [MULTIPLE] => N [XML_ID] => [FILE_TYPE] => [MULTIPLE_CNT] => 5 [LINK_IBLOCK_ID] => 0 [WITH_DESCRIPTION] => N [SEARCHABLE] => N [FILTRABLE] => N [IS_REQUIRED] => N [VERSION] => 1 [USER_TYPE] => [USER_TYPE_SETTINGS] => Array ( ) [HINT] => [~NAME] => Возможность подвеса СИП [~DEFAULT_VALUE] => [VALUE_ENUM] => [VALUE_XML_ID] => [VALUE_SORT] => [VALUE] => [PROPERTY_VALUE_ID] => [DESCRIPTION] => [~DESCRIPTION] => [~VALUE] => ) [COUNT_GRANY] => Array ( [ID] => 157 [IBLOCK_ID] => 2 [NAME] => Количество граней [ACTIVE] => Y [SORT] => 500 [CODE] => COUNT_GRANY [DEFAULT_VALUE] => [PROPERTY_TYPE] => S [ROW_COUNT] => 1 [COL_COUNT] => 30 [LIST_TYPE] => L [MULTIPLE] => N [XML_ID] => [FILE_TYPE] => [MULTIPLE_CNT] => 5 [LINK_IBLOCK_ID] => 0 [WITH_DESCRIPTION] => N [SEARCHABLE] => N [FILTRABLE] => N [IS_REQUIRED] => N [VERSION] => 1 [USER_TYPE] => [USER_TYPE_SETTINGS] => Array ( ) [HINT] => [~NAME] => Количество граней [~DEFAULT_VALUE] => [VALUE_ENUM] => [VALUE_XML_ID] => [VALUE_SORT] => [VALUE] => [PROPERTY_VALUE_ID] => [DESCRIPTION] => [~DESCRIPTION] => [~VALUE] => ) [HEIGHT_BOTTOM_SECTION] => Array ( [ID] => 158 [IBLOCK_ID] => 2 [NAME] => Высота нижней секции, мм [ACTIVE] => Y [SORT] => 500 [CODE] => HEIGHT_BOTTOM_SECTION [DEFAULT_VALUE] => [PROPERTY_TYPE] => S [ROW_COUNT] => 1 [COL_COUNT] => 30 [LIST_TYPE] => L [MULTIPLE] => N [XML_ID] => [FILE_TYPE] => [MULTIPLE_CNT] => 5 [LINK_IBLOCK_ID] => 0 [WITH_DESCRIPTION] => N [SEARCHABLE] => N [FILTRABLE] => N [IS_REQUIRED] => N [VERSION] => 1 [USER_TYPE] => [USER_TYPE_SETTINGS] => Array ( ) [HINT] => [~NAME] => Высота нижней секции, мм [~DEFAULT_VALUE] => [VALUE_ENUM] => [VALUE_XML_ID] => [VALUE_SORT] => [VALUE] => [PROPERTY_VALUE_ID] => [DESCRIPTION] => [~DESCRIPTION] => [~VALUE] => ) [STEEL_THICKNESS] => Array ( [ID] => 160 [IBLOCK_ID] => 2 [NAME] => Толщина стали [ACTIVE] => Y [SORT] => 500 [CODE] => STEEL_THICKNESS [DEFAULT_VALUE] => [PROPERTY_TYPE] => S [ROW_COUNT] => 1 [COL_COUNT] => 30 [LIST_TYPE] => L [MULTIPLE] => N [XML_ID] => [FILE_TYPE] => [MULTIPLE_CNT] => 5 [LINK_IBLOCK_ID] => 0 [WITH_DESCRIPTION] => N [SEARCHABLE] => N [FILTRABLE] => N [IS_REQUIRED] => N [VERSION] => 1 [USER_TYPE] => [USER_TYPE_SETTINGS] => Array ( ) [HINT] => [~NAME] => Толщина стали [~DEFAULT_VALUE] => [VALUE_ENUM] => [VALUE_XML_ID] => [VALUE_SORT] => [VALUE] => [PROPERTY_VALUE_ID] => [DESCRIPTION] => [~DESCRIPTION] => [~VALUE] => ) [SIZE_OPOR_FLANEC] => Array ( [ID] => 161 [IBLOCK_ID] => 2 [NAME] => Размеры опорного фланца [ACTIVE] => Y [SORT] => 500 [CODE] => SIZE_OPOR_FLANEC [DEFAULT_VALUE] => [PROPERTY_TYPE] => S [ROW_COUNT] => 1 [COL_COUNT] => 30 [LIST_TYPE] => L [MULTIPLE] => N [XML_ID] => [FILE_TYPE] => [MULTIPLE_CNT] => 5 [LINK_IBLOCK_ID] => 0 [WITH_DESCRIPTION] => N [SEARCHABLE] => N [FILTRABLE] => N [IS_REQUIRED] => N [VERSION] => 1 [USER_TYPE] => [USER_TYPE_SETTINGS] => Array ( ) [HINT] => [~NAME] => Размеры опорного фланца [~DEFAULT_VALUE] => [VALUE_ENUM] => [VALUE_XML_ID] => [VALUE_SORT] => [VALUE] => [PROPERTY_VALUE_ID] => [DESCRIPTION] => [~DESCRIPTION] => [~VALUE] => ) [POKRASKA] => Array ( [ID] => 162 [IBLOCK_ID] => 2 [NAME] => Лакокрасочное покрытие [ACTIVE] => Y [SORT] => 500 [CODE] => POKRASKA [DEFAULT_VALUE] => [PROPERTY_TYPE] => S [ROW_COUNT] => 1 [COL_COUNT] => 30 [LIST_TYPE] => L [MULTIPLE] => N [XML_ID] => [FILE_TYPE] => [MULTIPLE_CNT] => 5 [LINK_IBLOCK_ID] => 0 [WITH_DESCRIPTION] => N [SEARCHABLE] => N [FILTRABLE] => N [IS_REQUIRED] => N [VERSION] => 1 [USER_TYPE] => [USER_TYPE_SETTINGS] => Array ( ) [HINT] => [~NAME] => Лакокрасочное покрытие [~DEFAULT_VALUE] => [VALUE_ENUM] => [VALUE_XML_ID] => [VALUE_SORT] => [VALUE] => [PROPERTY_VALUE_ID] => [DESCRIPTION] => [~DESCRIPTION] => [~VALUE] => ) [VES] => Array ( [ID] => 163 [IBLOCK_ID] => 2 [NAME] => Вес [ACTIVE] => Y [SORT] => 500 [CODE] => VES [DEFAULT_VALUE] => [PROPERTY_TYPE] => S [ROW_COUNT] => 1 [COL_COUNT] => 30 [LIST_TYPE] => L [MULTIPLE] => N [XML_ID] => [FILE_TYPE] => [MULTIPLE_CNT] => 5 [LINK_IBLOCK_ID] => 0 [WITH_DESCRIPTION] => N [SEARCHABLE] => N [FILTRABLE] => N [IS_REQUIRED] => N [VERSION] => 1 [USER_TYPE] => [USER_TYPE_SETTINGS] => Array ( ) [HINT] => [~NAME] => Вес [~DEFAULT_VALUE] => [VALUE_ENUM] => [VALUE_XML_ID] => [VALUE_SORT] => [VALUE] => [PROPERTY_VALUE_ID] => [DESCRIPTION] => [~DESCRIPTION] => [~VALUE] => ) [INSTALL_LYUCHKA] => Array ( [ID] => 164 [IBLOCK_ID] => 2 [NAME] => Возможность установки лючка [ACTIVE] => Y [SORT] => 500 [CODE] => INSTALL_LYUCHKA [DEFAULT_VALUE] => [PROPERTY_TYPE] => S [ROW_COUNT] => 1 [COL_COUNT] => 30 [LIST_TYPE] => L [MULTIPLE] => N [XML_ID] => [FILE_TYPE] => [MULTIPLE_CNT] => 5 [LINK_IBLOCK_ID] => 0 [WITH_DESCRIPTION] => N [SEARCHABLE] => N [FILTRABLE] => N [IS_REQUIRED] => N [VERSION] => 1 [USER_TYPE] => [USER_TYPE_SETTINGS] => Array ( ) [HINT] => [~NAME] => Возможность установки лючка [~DEFAULT_VALUE] => [VALUE_ENUM] => [VALUE_XML_ID] => [VALUE_SORT] => [VALUE] => [PROPERTY_VALUE_ID] => [DESCRIPTION] => [~DESCRIPTION] => [~VALUE] => ) [DIAMETER_FLANCA] => Array ( [ID] => 165 [IBLOCK_ID] => 2 [NAME] => Диаметр фланца, мм [ACTIVE] => Y [SORT] => 500 [CODE] => DIAMETER_FLANCA [DEFAULT_VALUE] => [PROPERTY_TYPE] => S [ROW_COUNT] => 1 [COL_COUNT] => 30 [LIST_TYPE] => L [MULTIPLE] => N [XML_ID] => [FILE_TYPE] => [MULTIPLE_CNT] => 5 [LINK_IBLOCK_ID] => 0 [WITH_DESCRIPTION] => N [SEARCHABLE] => N [FILTRABLE] => N [IS_REQUIRED] => N [VERSION] => 1 [USER_TYPE] => [USER_TYPE_SETTINGS] => Array ( ) [HINT] => [~NAME] => Диаметр фланца, мм [~DEFAULT_VALUE] => [VALUE_ENUM] => [VALUE_XML_ID] => [VALUE_SORT] => [VALUE] => [PROPERTY_VALUE_ID] => [DESCRIPTION] => [~DESCRIPTION] => [~VALUE] => ) [COUNT_LIGHT] => Array ( [ID] => 166 [IBLOCK_ID] => 2 [NAME] => Количество осветительных приборов, шт [ACTIVE] => Y [SORT] => 500 [CODE] => COUNT_LIGHT [DEFAULT_VALUE] => [PROPERTY_TYPE] => S [ROW_COUNT] => 1 [COL_COUNT] => 30 [LIST_TYPE] => L [MULTIPLE] => N [XML_ID] => [FILE_TYPE] => [MULTIPLE_CNT] => 5 [LINK_IBLOCK_ID] => 0 [WITH_DESCRIPTION] => N [SEARCHABLE] => N [FILTRABLE] => N [IS_REQUIRED] => N [VERSION] => 1 [USER_TYPE] => [USER_TYPE_SETTINGS] => Array ( ) [HINT] => [~NAME] => Количество осветительных приборов, шт [~DEFAULT_VALUE] => [VALUE_ENUM] => [VALUE_XML_ID] => [VALUE_SORT] => [VALUE] => [PROPERTY_VALUE_ID] => [DESCRIPTION] => [~DESCRIPTION] => [~VALUE] => ) [WEIGHT_TO_KRON] => Array ( [ID] => 167 [IBLOCK_ID] => 2 [NAME] => Высота до кронштейна, мм [ACTIVE] => Y [SORT] => 500 [CODE] => WEIGHT_TO_KRON [DEFAULT_VALUE] => [PROPERTY_TYPE] => S [ROW_COUNT] => 1 [COL_COUNT] => 30 [LIST_TYPE] => L [MULTIPLE] => N [XML_ID] => [FILE_TYPE] => [MULTIPLE_CNT] => 5 [LINK_IBLOCK_ID] => 0 [WITH_DESCRIPTION] => N [SEARCHABLE] => N [FILTRABLE] => N [IS_REQUIRED] => N [VERSION] => 1 [USER_TYPE] => [USER_TYPE_SETTINGS] => Array ( ) [HINT] => [~NAME] => Высота до кронштейна, мм [~DEFAULT_VALUE] => [VALUE_ENUM] => [VALUE_XML_ID] => [VALUE_SORT] => [VALUE] => [PROPERTY_VALUE_ID] => [DESCRIPTION] => [~DESCRIPTION] => [~VALUE] => ) [SIZE_FLANEC] => Array ( [ID] => 169 [IBLOCK_ID] => 2 [NAME] => Размер фланца [ACTIVE] => Y [SORT] => 500 [CODE] => SIZE_FLANEC [DEFAULT_VALUE] => [PROPERTY_TYPE] => S [ROW_COUNT] => 1 [COL_COUNT] => 30 [LIST_TYPE] => L [MULTIPLE] => N [XML_ID] => [FILE_TYPE] => [MULTIPLE_CNT] => 5 [LINK_IBLOCK_ID] => 0 [WITH_DESCRIPTION] => N [SEARCHABLE] => N [FILTRABLE] => N [IS_REQUIRED] => N [VERSION] => 1 [USER_TYPE] => [USER_TYPE_SETTINGS] => Array ( ) [HINT] => [~NAME] => Размер фланца [~DEFAULT_VALUE] => [VALUE_ENUM] => [VALUE_XML_ID] => [VALUE_SORT] => [VALUE] => [PROPERTY_VALUE_ID] => [DESCRIPTION] => [~DESCRIPTION] => [~VALUE] => ) [WEIGHT_MIDDLE_SECTION] => Array ( [ID] => 170 [IBLOCK_ID] => 2 [NAME] => Высота промежуточной секции, мм [ACTIVE] => Y [SORT] => 500 [CODE] => WEIGHT_MIDDLE_SECTION [DEFAULT_VALUE] => [PROPERTY_TYPE] => S [ROW_COUNT] => 1 [COL_COUNT] => 30 [LIST_TYPE] => L [MULTIPLE] => N [XML_ID] => [FILE_TYPE] => [MULTIPLE_CNT] => 5 [LINK_IBLOCK_ID] => 0 [WITH_DESCRIPTION] => N [SEARCHABLE] => N [FILTRABLE] => N [IS_REQUIRED] => N [VERSION] => 1 [USER_TYPE] => [USER_TYPE_SETTINGS] => Array ( ) [HINT] => [~NAME] => Высота промежуточной секции, мм [~DEFAULT_VALUE] => [VALUE_ENUM] => [VALUE_XML_ID] => [VALUE_SORT] => [VALUE] => [PROPERTY_VALUE_ID] => [DESCRIPTION] => [~DESCRIPTION] => [~VALUE] => ) [DEFEND_POKRYTIE] => Array ( [ID] => 171 [IBLOCK_ID] => 2 [NAME] => Защитное покрытие [ACTIVE] => Y [SORT] => 500 [CODE] => DEFEND_POKRYTIE [DEFAULT_VALUE] => [PROPERTY_TYPE] => S [ROW_COUNT] => 1 [COL_COUNT] => 30 [LIST_TYPE] => L [MULTIPLE] => N [XML_ID] => [FILE_TYPE] => [MULTIPLE_CNT] => 5 [LINK_IBLOCK_ID] => 0 [WITH_DESCRIPTION] => N [SEARCHABLE] => N [FILTRABLE] => N [IS_REQUIRED] => N [VERSION] => 1 [USER_TYPE] => [USER_TYPE_SETTINGS] => Array ( ) [HINT] => [~NAME] => Защитное покрытие [~DEFAULT_VALUE] => [VALUE_ENUM] => [VALUE_XML_ID] => [VALUE_SORT] => [VALUE] => [PROPERTY_VALUE_ID] => [DESCRIPTION] => [~DESCRIPTION] => [~VALUE] => ) [WIND_REGION] => Array ( [ID] => 172 [IBLOCK_ID] => 2 [NAME] => Ветровой район [ACTIVE] => Y [SORT] => 500 [CODE] => WIND_REGION [DEFAULT_VALUE] => [PROPERTY_TYPE] => S [ROW_COUNT] => 1 [COL_COUNT] => 30 [LIST_TYPE] => L [MULTIPLE] => N [XML_ID] => [FILE_TYPE] => [MULTIPLE_CNT] => 5 [LINK_IBLOCK_ID] => 0 [WITH_DESCRIPTION] => N [SEARCHABLE] => N [FILTRABLE] => N [IS_REQUIRED] => N [VERSION] => 1 [USER_TYPE] => [USER_TYPE_SETTINGS] => Array ( ) [HINT] => [~NAME] => Ветровой район [~DEFAULT_VALUE] => [VALUE_ENUM] => [VALUE_XML_ID] => [VALUE_SORT] => [VALUE] => [PROPERTY_VALUE_ID] => [DESCRIPTION] => [~DESCRIPTION] => [~VALUE] => ) [DIAMETER_OPOR_FLANCA] => Array ( [ID] => 173 [IBLOCK_ID] => 2 [NAME] => Диаметр опорного фланца, мм [ACTIVE] => Y [SORT] => 500 [CODE] => DIAMETER_OPOR_FLANCA [DEFAULT_VALUE] => [PROPERTY_TYPE] => S [ROW_COUNT] => 1 [COL_COUNT] => 30 [LIST_TYPE] => L [MULTIPLE] => N [XML_ID] => [FILE_TYPE] => [MULTIPLE_CNT] => 5 [LINK_IBLOCK_ID] => 0 [WITH_DESCRIPTION] => N [SEARCHABLE] => N [FILTRABLE] => N [IS_REQUIRED] => N [VERSION] => 1 [USER_TYPE] => [USER_TYPE_SETTINGS] => Array ( ) [HINT] => [~NAME] => Диаметр опорного фланца, мм [~DEFAULT_VALUE] => [VALUE_ENUM] => [VALUE_XML_ID] => [VALUE_SORT] => [VALUE] => [PROPERTY_VALUE_ID] => [DESCRIPTION] => [~DESCRIPTION] => [~VALUE] => ) [CENTER_DIST] => Array ( [ID] => 174 [IBLOCK_ID] => 2 [NAME] => Межцентровое расстояние, мм [ACTIVE] => Y [SORT] => 500 [CODE] => CENTER_DIST [DEFAULT_VALUE] => [PROPERTY_TYPE] => S [ROW_COUNT] => 1 [COL_COUNT] => 30 [LIST_TYPE] => L [MULTIPLE] => N [XML_ID] => [FILE_TYPE] => [MULTIPLE_CNT] => 5 [LINK_IBLOCK_ID] => 0 [WITH_DESCRIPTION] => N [SEARCHABLE] => N [FILTRABLE] => N [IS_REQUIRED] => N [VERSION] => 1 [USER_TYPE] => [USER_TYPE_SETTINGS] => Array ( ) [HINT] => [~NAME] => Межцентровое расстояние, мм [~DEFAULT_VALUE] => [VALUE_ENUM] => [VALUE_XML_ID] => [VALUE_SORT] => [VALUE] => [PROPERTY_VALUE_ID] => [DESCRIPTION] => [~DESCRIPTION] => [~VALUE] => ) [FLANEC_THICKNESS] => Array ( [ID] => 175 [IBLOCK_ID] => 2 [NAME] => Толщина фланца, мм [ACTIVE] => Y [SORT] => 500 [CODE] => FLANEC_THICKNESS [DEFAULT_VALUE] => [PROPERTY_TYPE] => S [ROW_COUNT] => 1 [COL_COUNT] => 30 [LIST_TYPE] => L [MULTIPLE] => N [XML_ID] => [FILE_TYPE] => [MULTIPLE_CNT] => 5 [LINK_IBLOCK_ID] => 0 [WITH_DESCRIPTION] => N [SEARCHABLE] => N [FILTRABLE] => N [IS_REQUIRED] => N [VERSION] => 1 [USER_TYPE] => [USER_TYPE_SETTINGS] => Array ( ) [HINT] => [~NAME] => Толщина фланца, мм [~DEFAULT_VALUE] => [VALUE_ENUM] => [VALUE_XML_ID] => [VALUE_SORT] => [VALUE] => [PROPERTY_VALUE_ID] => [DESCRIPTION] => [~DESCRIPTION] => [~VALUE] => ) [COUNT_HOLE] => Array ( [ID] => 176 [IBLOCK_ID] => 2 [NAME] => Количество отверстий крепления, шт [ACTIVE] => Y [SORT] => 500 [CODE] => COUNT_HOLE [DEFAULT_VALUE] => [PROPERTY_TYPE] => S [ROW_COUNT] => 1 [COL_COUNT] => 30 [LIST_TYPE] => L [MULTIPLE] => N [XML_ID] => [FILE_TYPE] => [MULTIPLE_CNT] => 5 [LINK_IBLOCK_ID] => 0 [WITH_DESCRIPTION] => N [SEARCHABLE] => N [FILTRABLE] => N [IS_REQUIRED] => N [VERSION] => 1 [USER_TYPE] => [USER_TYPE_SETTINGS] => Array ( ) [HINT] => [~NAME] => Количество отверстий крепления, шт [~DEFAULT_VALUE] => [VALUE_ENUM] => [VALUE_XML_ID] => [VALUE_SORT] => [VALUE] => [PROPERTY_VALUE_ID] => [DESCRIPTION] => [~DESCRIPTION] => [~VALUE] => ) [INSPECTION_WINDOW] => Array ( [ID] => 179 [IBLOCK_ID] => 2 [NAME] => Ревизионное окно, мм [ACTIVE] => Y [SORT] => 500 [CODE] => INSPECTION_WINDOW [DEFAULT_VALUE] => [PROPERTY_TYPE] => S [ROW_COUNT] => 1 [COL_COUNT] => 30 [LIST_TYPE] => L [MULTIPLE] => N [XML_ID] => [FILE_TYPE] => [MULTIPLE_CNT] => 5 [LINK_IBLOCK_ID] => 0 [WITH_DESCRIPTION] => N [SEARCHABLE] => N [FILTRABLE] => N [IS_REQUIRED] => N [VERSION] => 1 [USER_TYPE] => [USER_TYPE_SETTINGS] => Array ( ) [HINT] => [~NAME] => Ревизионное окно, мм [~DEFAULT_VALUE] => [VALUE_ENUM] => [VALUE_XML_ID] => [VALUE_SORT] => [VALUE] => [PROPERTY_VALUE_ID] => [DESCRIPTION] => [~DESCRIPTION] => [~VALUE] => ) [THREE_MODEL] => Array ( [ID] => 182 [IBLOCK_ID] => 2 [NAME] => 3D-модель [ACTIVE] => Y [SORT] => 500 [CODE] => THREE_MODEL [DEFAULT_VALUE] => [PROPERTY_TYPE] => F [ROW_COUNT] => 1 [COL_COUNT] => 30 [LIST_TYPE] => L [MULTIPLE] => N [XML_ID] => [FILE_TYPE] => [MULTIPLE_CNT] => 5 [LINK_IBLOCK_ID] => 0 [WITH_DESCRIPTION] => N [SEARCHABLE] => N [FILTRABLE] => N [IS_REQUIRED] => N [VERSION] => 1 [USER_TYPE] => [USER_TYPE_SETTINGS] => Array ( ) [HINT] => [~NAME] => 3D-модель [~DEFAULT_VALUE] => [VALUE_ENUM] => [VALUE_XML_ID] => [VALUE_SORT] => [VALUE] => [PROPERTY_VALUE_ID] => [DESCRIPTION] => [~DESCRIPTION] => [~VALUE] => ) [FAQ] => Array ( [ID] => 183 [IBLOCK_ID] => 2 [NAME] => FAQ [ACTIVE] => Y [SORT] => 500 [CODE] => FAQ [DEFAULT_VALUE] => Array ( [TYPE] => TEXT [TEXT] => ) [PROPERTY_TYPE] => S [ROW_COUNT] => 1 [COL_COUNT] => 30 [LIST_TYPE] => L [MULTIPLE] => N [XML_ID] => [FILE_TYPE] => [MULTIPLE_CNT] => 5 [LINK_IBLOCK_ID] => 0 [WITH_DESCRIPTION] => N [SEARCHABLE] => N [FILTRABLE] => N [IS_REQUIRED] => N [VERSION] => 1 [USER_TYPE] => HTML [USER_TYPE_SETTINGS] => Array ( [height] => 200 ) [HINT] => [~NAME] => FAQ [~DEFAULT_VALUE] => Array ( [TYPE] => TEXT [TEXT] => ) [VALUE_ENUM] => [VALUE_XML_ID] => [VALUE_SORT] => [VALUE] => Array ( [TEXT] => <div style="display: block;"> <div class="faq-item" itemscope="" itemprop="mainEntity" itemtype="https://schema.org/Question"> <div class="faq-question"> <div class="question-name"> <span class="num">01.</span> <span itemprop="name">Где применяется Пт10-3?</span> </div> <div class="toggle-icon"></div> </div> <div class="faq-answer" itemscope="" itemprop="acceptedAnswer" itemtype="https://schema.org/Answer"> <div itemprop="text"> <p> На прямолинейных участках ВЛ 6–10 кВ как поддерживающая опора. </p> </div> </div> </div> <div class="faq-item" itemscope="" itemprop="mainEntity" itemtype="https://schema.org/Question"> <div class="faq-question"> <div class="question-name"> <span class="num">02.</span> <span itemprop="name">Можно ли использовать её как анкерную?</span> </div> <div class="toggle-icon"></div> </div> <div class="faq-answer" itemscope="" itemprop="acceptedAnswer" itemtype="https://schema.org/Answer"> <div itemprop="text"> <p> Нет, для восприятия тяжения применяются анкерные и концевые опоры. </p> </div> </div> </div> <div class="faq-item" itemscope="" itemprop="mainEntity" itemtype="https://schema.org/Question"> <div class="faq-question"> <div class="question-name"> <span class="num">03.</span> <span itemprop="name">Возможна ли адаптация под проект?</span> </div> <div class="toggle-icon"></div> </div> <div class="faq-answer" itemscope="" itemprop="acceptedAnswer" itemtype="https://schema.org/Answer"> <div itemprop="text"> <p> Да, конструкция может корректироваться по КД заказчика. </p> </div> </div> </div> <div class="faq-item" itemscope="" itemprop="mainEntity" itemtype="https://schema.org/Question"> <div class="faq-question"> <div class="question-name"> <span class="num">04.</span> <span itemprop="name">Какой срок службы?</span> </div> <div class="toggle-icon"></div> </div> <div class="faq-answer" itemscope="" itemprop="acceptedAnswer" itemtype="https://schema.org/Answer"> <div itemprop="text"> <p> До 30 лет при соблюдении требований по монтажу и эксплуатации. </p> </div> </div> </div> </div> [TYPE] => HTML ) [PROPERTY_VALUE_ID] => 6841117 [DESCRIPTION] => [~VALUE] => Array ( [TEXT] =>
01. Где применяется Пт10-3?

На прямолинейных участках ВЛ 6–10 кВ как поддерживающая опора.

02. Можно ли использовать её как анкерную?

Нет, для восприятия тяжения применяются анкерные и концевые опоры.

03. Возможна ли адаптация под проект?

Да, конструкция может корректироваться по КД заказчика.

04. Какой срок службы?

До 30 лет при соблюдении требований по монтажу и эксплуатации.

[TYPE] => HTML ) [~DESCRIPTION] => ) ) [DISPLAY_PROPERTIES] => Array ( [ITEM_PRICE] => Array ( [ID] => 22 [IBLOCK_ID] => 2 [NAME] => Цена [ACTIVE] => Y [SORT] => 3 [CODE] => ITEM_PRICE [DEFAULT_VALUE] => [PROPERTY_TYPE] => L [ROW_COUNT] => 1 [COL_COUNT] => 30 [LIST_TYPE] => L [MULTIPLE] => N [XML_ID] => 22 [FILE_TYPE] => [MULTIPLE_CNT] => 5 [LINK_IBLOCK_ID] => 0 [WITH_DESCRIPTION] => N [SEARCHABLE] => N [FILTRABLE] => N [IS_REQUIRED] => Y [VERSION] => 1 [USER_TYPE] => [USER_TYPE_SETTINGS] => Array ( ) [HINT] => [~NAME] => Цена [~DEFAULT_VALUE] => [VALUE_ENUM] => По запросу [VALUE_XML_ID] => on-request [VALUE_SORT] => 1 [VALUE] => По запросу [PROPERTY_VALUE_ID] => 6841319 [VALUE_ENUM_ID] => 9 [DESCRIPTION] => [~VALUE] => По запросу [~DESCRIPTION] => [DISPLAY_VALUE] => По запросу ) [ITEM_CHARACTERISTICS] => Array ( [ID] => 28 [IBLOCK_ID] => 2 [NAME] => Характеристики [ACTIVE] => Y [SORT] => 6 [CODE] => ITEM_CHARACTERISTICS [DEFAULT_VALUE] => [PROPERTY_TYPE] => S [ROW_COUNT] => 1 [COL_COUNT] => 20 [LIST_TYPE] => L [MULTIPLE] => Y [XML_ID] => 28 [FILE_TYPE] => [MULTIPLE_CNT] => 1 [LINK_IBLOCK_ID] => 0 [WITH_DESCRIPTION] => Y [SEARCHABLE] => N [FILTRABLE] => N [IS_REQUIRED] => N [VERSION] => 1 [USER_TYPE] => [USER_TYPE_SETTINGS] => Array ( ) [HINT] => [~NAME] => Характеристики [~DEFAULT_VALUE] => [VALUE_ENUM] => [VALUE_XML_ID] => [VALUE_SORT] => [VALUE] => Array ( [0] => Промежуточная опора [1] => 9000 [2] => 127х9 [3] => 2000 [4] => 127х9 [5] => Горячее цинкование [6] => Порошковое / полимерное окрашивание [7] => 30 лет ) [PROPERTY_VALUE_ID] => Array ( [0] => 6830307 [1] => 6830308 [2] => 6830309 [3] => 6830310 [4] => 6830311 [5] => 6830312 [6] => 6830313 [7] => 6830314 ) [DESCRIPTION] => Array ( [0] => Тип [1] => Высота стойки, мм [2] => Профиль стойки, мм [3] => Длина траверсы, мм [4] => Профиль раверсы, мм [5] => Защитное покрытие [6] => Лакокрасочное покрытие [7] => Срок службы ) [~VALUE] => Array ( [0] => Промежуточная опора [1] => 9000 [2] => 127х9 [3] => 2000 [4] => 127х9 [5] => Горячее цинкование [6] => Порошковое / полимерное окрашивание [7] => 30 лет ) [~DESCRIPTION] => Array ( [0] => Тип [1] => Высота стойки, мм [2] => Профиль стойки, мм [3] => Длина траверсы, мм [4] => Профиль раверсы, мм [5] => Защитное покрытие [6] => Лакокрасочное покрытие [7] => Срок службы ) [DISPLAY_VALUE] => Array ( [0] => Промежуточная опора [1] => 9000 [2] => 127х9 [3] => 2000 [4] => 127х9 [5] => Горячее цинкование [6] => Порошковое / полимерное окрашивание [7] => 30 лет ) ) ) [PRODUCT_PROPERTIES] => Array ( ) [PRODUCT_PROPERTIES_FILL] => Array ( ) [OFFERS] => Array ( ) [OFFER_ID_SELECTED] => 0 [CHECK_QUANTITY] => [ITEM_PRICE_MODE] => [ITEM_PRICES] => Array ( ) [ITEM_QUANTITY_RANGES] => Array ( ) [ITEM_MEASURE_RATIOS] => Array ( [2988] => Array ( [ID] => 2988 [RATIO] => 1 [IS_DEFAULT] => Y [PRODUCT_ID] => 20129 ) ) [ITEM_MEASURE] => Array ( [ID] => 5 [TITLE] => шт [~TITLE] => шт ) [ITEM_MEASURE_RATIO_SELECTED] => 2988 [ITEM_QUANTITY_RANGE_SELECTED] => [ITEM_PRICE_SELECTED] => [EDIT_LINK] => [DELETE_LINK] => [SECTION] => Array ( [PATH] => Array ( ) ) [CAN_BUY] => )
В наличии
Тип: угловая промежуточная многогранная
Высота, мм: 12500
Высота до нижней траверсы, мм: 10500
Цена по запросу
Array
(
    [ID] => 20174
    [~ID] => 20174
    [IBLOCK_ID] => 2
    [~IBLOCK_ID] => 2
    [CODE] => upm35-6-
    [~CODE] => upm35-6-
    [XML_ID] => 20174
    [~XML_ID] => 20174
    [NAME] => УПМ35-6	
    [~NAME] => УПМ35-6	
    [ACTIVE] => Y
    [~ACTIVE] => Y
    [DATE_ACTIVE_FROM] => 
    [~DATE_ACTIVE_FROM] => 
    [DATE_ACTIVE_TO] => 
    [~DATE_ACTIVE_TO] => 
    [SORT] => 500
    [~SORT] => 500
    [PREVIEW_TEXT] => 
    [~PREVIEW_TEXT] => 
    [PREVIEW_TEXT_TYPE] => text
    [~PREVIEW_TEXT_TYPE] => text
    [DETAIL_TEXT] => 
    [~DETAIL_TEXT] => 
    [DETAIL_TEXT_TYPE] => text
    [~DETAIL_TEXT_TYPE] => text
    [DATE_CREATE] => 11.02.2026 07:34:37
    [~DATE_CREATE] => 11.02.2026 07:34:37
    [CREATED_BY] => 1
    [~CREATED_BY] => 1
    [TAGS] => 
    [~TAGS] => 
    [TIMESTAMP_X] => 11.02.2026 07:34:37
    [~TIMESTAMP_X] => 11.02.2026 07:34:37
    [MODIFIED_BY] => 1
    [~MODIFIED_BY] => 1
    [IBLOCK_SECTION_ID] => 2951
    [~IBLOCK_SECTION_ID] => 4509
    [DETAIL_PAGE_URL] => /product/upm35-6-/
    [~DETAIL_PAGE_URL] => /product/upm35-6-/
    [DETAIL_PICTURE] => 
    [~DETAIL_PICTURE] => 
    [PREVIEW_PICTURE] => 
    [~PREVIEW_PICTURE] => 
    [LANG_DIR] => /
    [~LANG_DIR] => /
    [EXTERNAL_ID] => 20174
    [~EXTERNAL_ID] => 20174
    [IBLOCK_TYPE_ID] => catalog
    [~IBLOCK_TYPE_ID] => catalog
    [IBLOCK_CODE] => metalstructures
    [~IBLOCK_CODE] => metalstructures
    [IBLOCK_EXTERNAL_ID] => clothes
    [~IBLOCK_EXTERNAL_ID] => clothes
    [LID] => s1
    [~LID] => s1
    [IPROPERTY_VALUES] => Array
        (
            [ELEMENT_DETAIL_PICTURE_FILE_NAME] => 
            [ELEMENT_PREVIEW_PICTURE_FILE_NAME] => 
            [SECTION_DETAIL_PICTURE_FILE_NAME] => 
            [SECTION_PICTURE_FILE_NAME] => 
            [ELEMENT_META_TITLE] => УПМ35-6	 в {{rp}}
            [SECTION_PAGE_TITLE] => УПМ35-6	
            [ELEMENT_PAGE_TITLE] => УПМ35-6	
            [SECTION_META_TITLE] => Многогранные опоры ЛЭП купить в {{rp}} на сайте производителя НПО Легион
            [SECTION_META_DESCRIPTION] => Производство многогранных опор ЛЭП линии электропередач. Купите напрямую у производителя в {{rp}}. Собственное производство. Наличие товара на складе. Звоните ☎ {{subdomain_tel}}
            [SECTION_META_KEYWORDS] => опоры ЛЭП многогранные металлические производство купить гранённые линии электропередач 
        )

    [PRODUCT] => Array
        (
            [TYPE] => 1
            [AVAILABLE] => Y
            [BUNDLE] => N
            [QUANTITY] => 0
            [QUANTITY_TRACE] => N
            [CAN_BUY_ZERO] => Y
            [MEASURE] => 5
            [SUBSCRIBE] => Y
            [VAT_ID] => 0
            [VAT_RATE] => 0
            [VAT_INCLUDED] => N
            [WEIGHT] => 0
            [WIDTH] => 0
            [LENGTH] => 0
            [HEIGHT] => 0
            [PAYMENT_TYPE] => S
            [RECUR_SCHEME_TYPE] => D
            [RECUR_SCHEME_LENGTH] => 0
            [TRIAL_PRICE_ID] => 0
            [USE_OFFERS] => 
        )

    [~CATALOG_TYPE] => 1
    [CATALOG_TYPE] => 1
    [~CATALOG_QUANTITY] => 0
    [CATALOG_QUANTITY] => 0
    [~CATALOG_QUANTITY_TRACE] => N
    [CATALOG_QUANTITY_TRACE] => N
    [~CATALOG_CAN_BUY_ZERO] => Y
    [CATALOG_CAN_BUY_ZERO] => Y
    [~CATALOG_SUBSCRIBE] => Y
    [CATALOG_SUBSCRIBE] => Y
    [PROPERTIES] => Array
        (
            [ITEM_DELIVERY] => Array
                (
                    [ID] => 20
                    [IBLOCK_ID] => 2
                    [NAME] => Доставка
                    [ACTIVE] => Y
                    [SORT] => 1
                    [CODE] => ITEM_DELIVERY
                    [DEFAULT_VALUE] => 
                    [PROPERTY_TYPE] => L
                    [ROW_COUNT] => 1
                    [COL_COUNT] => 30
                    [LIST_TYPE] => L
                    [MULTIPLE] => N
                    [XML_ID] => 20
                    [FILE_TYPE] => 
                    [MULTIPLE_CNT] => 5
                    [LINK_IBLOCK_ID] => 0
                    [WITH_DESCRIPTION] => N
                    [SEARCHABLE] => N
                    [FILTRABLE] => N
                    [IS_REQUIRED] => Y
                    [VERSION] => 1
                    [USER_TYPE] => 
                    [USER_TYPE_SETTINGS] => Array
                        (
                        )

                    [HINT] => 
                    [~NAME] => Доставка
                    [~DEFAULT_VALUE] => 
                    [VALUE_ENUM] => По России и СНГ
                    [VALUE_XML_ID] => ru-sng
                    [VALUE_SORT] => 1
                    [VALUE] => По России и СНГ
                    [PROPERTY_VALUE_ID] => 6831892
                    [VALUE_ENUM_ID] => 7
                    [DESCRIPTION] => 
                    [~VALUE] => По России и СНГ
                    [~DESCRIPTION] => 
                )

            [ITEM_PAYMENT] => Array
                (
                    [ID] => 21
                    [IBLOCK_ID] => 2
                    [NAME] => Оплата
                    [ACTIVE] => Y
                    [SORT] => 2
                    [CODE] => ITEM_PAYMENT
                    [DEFAULT_VALUE] => 
                    [PROPERTY_TYPE] => L
                    [ROW_COUNT] => 1
                    [COL_COUNT] => 30
                    [LIST_TYPE] => L
                    [MULTIPLE] => N
                    [XML_ID] => 21
                    [FILE_TYPE] => 
                    [MULTIPLE_CNT] => 5
                    [LINK_IBLOCK_ID] => 0
                    [WITH_DESCRIPTION] => N
                    [SEARCHABLE] => N
                    [FILTRABLE] => N
                    [IS_REQUIRED] => Y
                    [VERSION] => 1
                    [USER_TYPE] => 
                    [USER_TYPE_SETTINGS] => Array
                        (
                        )

                    [HINT] => 
                    [~NAME] => Оплата
                    [~DEFAULT_VALUE] => 
                    [VALUE_ENUM] => Безналичный расчет
                    [VALUE_XML_ID] => payment-bank
                    [VALUE_SORT] => 1
                    [VALUE] => Безналичный расчет
                    [PROPERTY_VALUE_ID] => 6831893
                    [VALUE_ENUM_ID] => 8
                    [DESCRIPTION] => 
                    [~VALUE] => Безналичный расчет
                    [~DESCRIPTION] => 
                )

            [ITEM_PRICE] => Array
                (
                    [ID] => 22
                    [IBLOCK_ID] => 2
                    [NAME] => Цена
                    [ACTIVE] => Y
                    [SORT] => 3
                    [CODE] => ITEM_PRICE
                    [DEFAULT_VALUE] => 
                    [PROPERTY_TYPE] => L
                    [ROW_COUNT] => 1
                    [COL_COUNT] => 30
                    [LIST_TYPE] => L
                    [MULTIPLE] => N
                    [XML_ID] => 22
                    [FILE_TYPE] => 
                    [MULTIPLE_CNT] => 5
                    [LINK_IBLOCK_ID] => 0
                    [WITH_DESCRIPTION] => N
                    [SEARCHABLE] => N
                    [FILTRABLE] => N
                    [IS_REQUIRED] => Y
                    [VERSION] => 1
                    [USER_TYPE] => 
                    [USER_TYPE_SETTINGS] => Array
                        (
                        )

                    [HINT] => 
                    [~NAME] => Цена
                    [~DEFAULT_VALUE] => 
                    [VALUE_ENUM] => По запросу
                    [VALUE_XML_ID] => on-request
                    [VALUE_SORT] => 1
                    [VALUE] => По запросу
                    [PROPERTY_VALUE_ID] => 6831894
                    [VALUE_ENUM_ID] => 9
                    [DESCRIPTION] => 
                    [~VALUE] => По запросу
                    [~DESCRIPTION] => 
                )

            [ITEM_IMAGES] => Array
                (
                    [ID] => 23
                    [IBLOCK_ID] => 2
                    [NAME] => Изображения
                    [ACTIVE] => Y
                    [SORT] => 4
                    [CODE] => ITEM_IMAGES
                    [DEFAULT_VALUE] => 
                    [PROPERTY_TYPE] => F
                    [ROW_COUNT] => 1
                    [COL_COUNT] => 30
                    [LIST_TYPE] => L
                    [MULTIPLE] => Y
                    [XML_ID] => 23
                    [FILE_TYPE] => 
                    [MULTIPLE_CNT] => 5
                    [LINK_IBLOCK_ID] => 0
                    [WITH_DESCRIPTION] => N
                    [SEARCHABLE] => N
                    [FILTRABLE] => N
                    [IS_REQUIRED] => N
                    [VERSION] => 1
                    [USER_TYPE] => 
                    [USER_TYPE_SETTINGS] => Array
                        (
                        )

                    [HINT] => 
                    [~NAME] => Изображения
                    [~DEFAULT_VALUE] => 
                    [VALUE_ENUM] => 
                    [VALUE_XML_ID] => 
                    [VALUE_SORT] => 
                    [VALUE] => 
                    [PROPERTY_VALUE_ID] => 
                    [DESCRIPTION] => 
                    [~DESCRIPTION] => 
                    [~VALUE] => 
                )

            [ITEM_PROPERTIES] => Array
                (
                    [ID] => 24
                    [IBLOCK_ID] => 2
                    [NAME] => Свойства
                    [ACTIVE] => Y
                    [SORT] => 5
                    [CODE] => ITEM_PROPERTIES
                    [DEFAULT_VALUE] => 
                    [PROPERTY_TYPE] => E
                    [ROW_COUNT] => 1
                    [COL_COUNT] => 30
                    [LIST_TYPE] => L
                    [MULTIPLE] => Y
                    [XML_ID] => 24
                    [FILE_TYPE] => 
                    [MULTIPLE_CNT] => 1
                    [LINK_IBLOCK_ID] => 3
                    [WITH_DESCRIPTION] => N
                    [SEARCHABLE] => N
                    [FILTRABLE] => N
                    [IS_REQUIRED] => N
                    [VERSION] => 1
                    [USER_TYPE] => 
                    [USER_TYPE_SETTINGS] => Array
                        (
                        )

                    [HINT] => 
                    [~NAME] => Свойства
                    [~DEFAULT_VALUE] => 
                    [VALUE_ENUM] => 
                    [VALUE_XML_ID] => 
                    [VALUE_SORT] => 
                    [VALUE] => 
                    [PROPERTY_VALUE_ID] => 
                    [DESCRIPTION] => 
                    [~DESCRIPTION] => 
                    [~VALUE] => 
                )

            [ITEM_CHARACTERISTICS] => Array
                (
                    [ID] => 28
                    [IBLOCK_ID] => 2
                    [NAME] => Характеристики
                    [ACTIVE] => Y
                    [SORT] => 6
                    [CODE] => ITEM_CHARACTERISTICS
                    [DEFAULT_VALUE] => 
                    [PROPERTY_TYPE] => S
                    [ROW_COUNT] => 1
                    [COL_COUNT] => 20
                    [LIST_TYPE] => L
                    [MULTIPLE] => Y
                    [XML_ID] => 28
                    [FILE_TYPE] => 
                    [MULTIPLE_CNT] => 1
                    [LINK_IBLOCK_ID] => 0
                    [WITH_DESCRIPTION] => Y
                    [SEARCHABLE] => N
                    [FILTRABLE] => N
                    [IS_REQUIRED] => N
                    [VERSION] => 1
                    [USER_TYPE] => 
                    [USER_TYPE_SETTINGS] => Array
                        (
                        )

                    [HINT] => 
                    [~NAME] => Характеристики
                    [~DEFAULT_VALUE] => 
                    [VALUE_ENUM] => 
                    [VALUE_XML_ID] => 
                    [VALUE_SORT] => 
                    [VALUE] => Array
                        (
                            [0] => угловая промежуточная многогранная
                            [1] => 12500
                            [2] => 10500
                            [3] => 2
                            [4] => 750/200
                            [5] => I-V
                            [6] => горячее цинкование
                            [7] => порошковое / полимерное окрашивание
                            [8] => 30 лет
                        )

                    [PROPERTY_VALUE_ID] => Array
                        (
                            [0] => 6831895
                            [1] => 6831896
                            [2] => 6831897
                            [3] => 6831898
                            [4] => 6831899
                            [5] => 6831900
                            [6] => 6831901
                            [7] => 6831902
                            [8] => 6831903
                        )

                    [DESCRIPTION] => Array
                        (
                            [0] => Тип
                            [1] => Высота, мм
                            [2] => Высота до нижней траверсы, мм
                            [3] => Число стоек на опору, шт
                            [4] => Сечение стоек, мм
                            [5] => Ветровой район
                            [6] => Защитное покрытие
                            [7] => Лакокрасочное покрытие
                            [8] => Срок службы
                        )

                    [~VALUE] => Array
                        (
                            [0] => угловая промежуточная многогранная
                            [1] => 12500
                            [2] => 10500
                            [3] => 2
                            [4] => 750/200
                            [5] => I-V
                            [6] => горячее цинкование
                            [7] => порошковое / полимерное окрашивание
                            [8] => 30 лет
                        )

                    [~DESCRIPTION] => Array
                        (
                            [0] => Тип
                            [1] => Высота, мм
                            [2] => Высота до нижней траверсы, мм
                            [3] => Число стоек на опору, шт
                            [4] => Сечение стоек, мм
                            [5] => Ветровой район
                            [6] => Защитное покрытие
                            [7] => Лакокрасочное покрытие
                            [8] => Срок службы
                        )

                )

            [ITEM_FILTER] => Array
                (
                    [ID] => 40
                    [IBLOCK_ID] => 2
                    [NAME] => Фильтр
                    [ACTIVE] => Y
                    [SORT] => 7
                    [CODE] => ITEM_FILTER
                    [DEFAULT_VALUE] => 
                    [PROPERTY_TYPE] => S
                    [ROW_COUNT] => 1
                    [COL_COUNT] => 30
                    [LIST_TYPE] => L
                    [MULTIPLE] => N
                    [XML_ID] => 40
                    [FILE_TYPE] => 
                    [MULTIPLE_CNT] => 5
                    [LINK_IBLOCK_ID] => 0
                    [WITH_DESCRIPTION] => N
                    [SEARCHABLE] => N
                    [FILTRABLE] => N
                    [IS_REQUIRED] => N
                    [VERSION] => 1
                    [USER_TYPE] => 
                    [USER_TYPE_SETTINGS] => Array
                        (
                        )

                    [HINT] => 
                    [~NAME] => Фильтр
                    [~DEFAULT_VALUE] => 
                    [VALUE_ENUM] => 
                    [VALUE_XML_ID] => 
                    [VALUE_SORT] => 
                    [VALUE] => 
                    [PROPERTY_VALUE_ID] => 
                    [DESCRIPTION] => 
                    [~DESCRIPTION] => 
                    [~VALUE] => 
                )

            [ITEM_TECH_CH] => Array
                (
                    [ID] => 29
                    [IBLOCK_ID] => 2
                    [NAME] => Технические характеристики
                    [ACTIVE] => Y
                    [SORT] => 8
                    [CODE] => ITEM_TECH_CH
                    [DEFAULT_VALUE] => Array
                        (
                            [TYPE] => HTML
                            [TEXT] => 
                        )

                    [PROPERTY_TYPE] => S
                    [ROW_COUNT] => 1
                    [COL_COUNT] => 30
                    [LIST_TYPE] => L
                    [MULTIPLE] => N
                    [XML_ID] => 29
                    [FILE_TYPE] => 
                    [MULTIPLE_CNT] => 5
                    [LINK_IBLOCK_ID] => 0
                    [WITH_DESCRIPTION] => N
                    [SEARCHABLE] => N
                    [FILTRABLE] => N
                    [IS_REQUIRED] => N
                    [VERSION] => 1
                    [USER_TYPE] => HTML
                    [USER_TYPE_SETTINGS] => Array
                        (
                            [height] => 200
                        )

                    [HINT] => 
                    [~NAME] => Технические характеристики
                    [~DEFAULT_VALUE] => Array
                        (
                            [TYPE] => HTML
                            [TEXT] => 
                        )

                    [VALUE_ENUM] => 
                    [VALUE_XML_ID] => 
                    [VALUE_SORT] => 
                    [VALUE] => 
                    [PROPERTY_VALUE_ID] => 
                    [DESCRIPTION] => 
                    [~DESCRIPTION] => 
                    [~VALUE] => 
                )

            [ITEM_ADV_DESCR] => Array
                (
                    [ID] => 30
                    [IBLOCK_ID] => 2
                    [NAME] => Преимущества (описание)
                    [ACTIVE] => Y
                    [SORT] => 9
                    [CODE] => ITEM_ADV_DESCR
                    [DEFAULT_VALUE] => Array
                        (
                            [TYPE] => HTML
                            [TEXT] => 
                        )

                    [PROPERTY_TYPE] => S
                    [ROW_COUNT] => 1
                    [COL_COUNT] => 30
                    [LIST_TYPE] => L
                    [MULTIPLE] => N
                    [XML_ID] => 30
                    [FILE_TYPE] => 
                    [MULTIPLE_CNT] => 5
                    [LINK_IBLOCK_ID] => 0
                    [WITH_DESCRIPTION] => N
                    [SEARCHABLE] => N
                    [FILTRABLE] => N
                    [IS_REQUIRED] => N
                    [VERSION] => 1
                    [USER_TYPE] => HTML
                    [USER_TYPE_SETTINGS] => Array
                        (
                            [height] => 100
                        )

                    [HINT] => 
                    [~NAME] => Преимущества (описание)
                    [~DEFAULT_VALUE] => Array
                        (
                            [TYPE] => HTML
                            [TEXT] => 
                        )

                    [VALUE_ENUM] => 
                    [VALUE_XML_ID] => 
                    [VALUE_SORT] => 
                    [VALUE] => 
                    [PROPERTY_VALUE_ID] => 
                    [DESCRIPTION] => 
                    [~DESCRIPTION] => 
                    [~VALUE] => 
                )

            [ITEM_ADV] => Array
                (
                    [ID] => 31
                    [IBLOCK_ID] => 2
                    [NAME] => Преимущества
                    [ACTIVE] => Y
                    [SORT] => 10
                    [CODE] => ITEM_ADV
                    [DEFAULT_VALUE] => 
                    [PROPERTY_TYPE] => E
                    [ROW_COUNT] => 1
                    [COL_COUNT] => 30
                    [LIST_TYPE] => L
                    [MULTIPLE] => Y
                    [XML_ID] => 31
                    [FILE_TYPE] => 
                    [MULTIPLE_CNT] => 1
                    [LINK_IBLOCK_ID] => 5
                    [WITH_DESCRIPTION] => N
                    [SEARCHABLE] => N
                    [FILTRABLE] => N
                    [IS_REQUIRED] => N
                    [VERSION] => 1
                    [USER_TYPE] => 
                    [USER_TYPE_SETTINGS] => Array
                        (
                        )

                    [HINT] => 
                    [~NAME] => Преимущества
                    [~DEFAULT_VALUE] => 
                    [VALUE_ENUM] => 
                    [VALUE_XML_ID] => 
                    [VALUE_SORT] => 
                    [VALUE] => 
                    [PROPERTY_VALUE_ID] => 
                    [DESCRIPTION] => 
                    [~DESCRIPTION] => 
                    [~VALUE] => 
                )

            [ITEM_BUY] => Array
                (
                    [ID] => 32
                    [IBLOCK_ID] => 2
                    [NAME] => Купить
                    [ACTIVE] => Y
                    [SORT] => 11
                    [CODE] => ITEM_BUY
                    [DEFAULT_VALUE] => Array
                        (
                            [TEXT] => 
                            [TYPE] => HTML
                        )

                    [PROPERTY_TYPE] => S
                    [ROW_COUNT] => 1
                    [COL_COUNT] => 30
                    [LIST_TYPE] => L
                    [MULTIPLE] => N
                    [XML_ID] => 32
                    [FILE_TYPE] => 
                    [MULTIPLE_CNT] => 5
                    [LINK_IBLOCK_ID] => 0
                    [WITH_DESCRIPTION] => N
                    [SEARCHABLE] => N
                    [FILTRABLE] => N
                    [IS_REQUIRED] => N
                    [VERSION] => 1
                    [USER_TYPE] => HTML
                    [USER_TYPE_SETTINGS] => Array
                        (
                            [height] => 200
                        )

                    [HINT] => 
                    [~NAME] => Купить
                    [~DEFAULT_VALUE] => Array
                        (
                            [TEXT] => 
                            [TYPE] => HTML
                        )

                    [VALUE_ENUM] => 
                    [VALUE_XML_ID] => 
                    [VALUE_SORT] => 
                    [VALUE] => 
                    [PROPERTY_VALUE_ID] => 
                    [DESCRIPTION] => 
                    [~DESCRIPTION] => 
                    [~VALUE] => 
                )

            [ITEM_CERT_COR] => Array
                (
                    [ID] => 33
                    [IBLOCK_ID] => 2
                    [NAME] => Сертификаты соответствия
                    [ACTIVE] => Y
                    [SORT] => 12
                    [CODE] => ITEM_CERT_COR
                    [DEFAULT_VALUE] => 
                    [PROPERTY_TYPE] => S
                    [ROW_COUNT] => 1
                    [COL_COUNT] => 30
                    [LIST_TYPE] => L
                    [MULTIPLE] => Y
                    [XML_ID] => 33
                    [FILE_TYPE] => 
                    [MULTIPLE_CNT] => 1
                    [LINK_IBLOCK_ID] => 0
                    [WITH_DESCRIPTION] => Y
                    [SEARCHABLE] => N
                    [FILTRABLE] => N
                    [IS_REQUIRED] => N
                    [VERSION] => 1
                    [USER_TYPE] => 
                    [USER_TYPE_SETTINGS] => Array
                        (
                        )

                    [HINT] => 
                    [~NAME] => Сертификаты соответствия
                    [~DEFAULT_VALUE] => 
                    [VALUE_ENUM] => 
                    [VALUE_XML_ID] => 
                    [VALUE_SORT] => 
                    [VALUE] => 
                    [PROPERTY_VALUE_ID] => 
                    [DESCRIPTION] => 
                    [~DESCRIPTION] => 
                    [~VALUE] => 
                )

            [ITEM_ST_STAND] => Array
                (
                    [ID] => 34
                    [IBLOCK_ID] => 2
                    [NAME] => Государственные стандарты
                    [ACTIVE] => Y
                    [SORT] => 13
                    [CODE] => ITEM_ST_STAND
                    [DEFAULT_VALUE] => 
                    [PROPERTY_TYPE] => S
                    [ROW_COUNT] => 1
                    [COL_COUNT] => 30
                    [LIST_TYPE] => L
                    [MULTIPLE] => Y
                    [XML_ID] => 34
                    [FILE_TYPE] => 
                    [MULTIPLE_CNT] => 1
                    [LINK_IBLOCK_ID] => 0
                    [WITH_DESCRIPTION] => Y
                    [SEARCHABLE] => N
                    [FILTRABLE] => N
                    [IS_REQUIRED] => N
                    [VERSION] => 1
                    [USER_TYPE] => 
                    [USER_TYPE_SETTINGS] => Array
                        (
                        )

                    [HINT] => 
                    [~NAME] => Государственные стандарты
                    [~DEFAULT_VALUE] => 
                    [VALUE_ENUM] => 
                    [VALUE_XML_ID] => 
                    [VALUE_SORT] => 
                    [VALUE] => 
                    [PROPERTY_VALUE_ID] => 
                    [DESCRIPTION] => 
                    [~DESCRIPTION] => 
                    [~VALUE] => 
                )

            [ITEM_NORM] => Array
                (
                    [ID] => 35
                    [IBLOCK_ID] => 2
                    [NAME] => Строительные нормы и правила
                    [ACTIVE] => Y
                    [SORT] => 14
                    [CODE] => ITEM_NORM
                    [DEFAULT_VALUE] => 
                    [PROPERTY_TYPE] => S
                    [ROW_COUNT] => 1
                    [COL_COUNT] => 30
                    [LIST_TYPE] => L
                    [MULTIPLE] => Y
                    [XML_ID] => 35
                    [FILE_TYPE] => 
                    [MULTIPLE_CNT] => 1
                    [LINK_IBLOCK_ID] => 0
                    [WITH_DESCRIPTION] => Y
                    [SEARCHABLE] => N
                    [FILTRABLE] => N
                    [IS_REQUIRED] => N
                    [VERSION] => 1
                    [USER_TYPE] => 
                    [USER_TYPE_SETTINGS] => Array
                        (
                        )

                    [HINT] => 
                    [~NAME] => Строительные нормы и правила
                    [~DEFAULT_VALUE] => 
                    [VALUE_ENUM] => 
                    [VALUE_XML_ID] => 
                    [VALUE_SORT] => 
                    [VALUE] => 
                    [PROPERTY_VALUE_ID] => 
                    [DESCRIPTION] => 
                    [~DESCRIPTION] => 
                    [~VALUE] => 
                )

            [ITEM_SIMILAR] => Array
                (
                    [ID] => 36
                    [IBLOCK_ID] => 2
                    [NAME] => Похожие модели
                    [ACTIVE] => Y
                    [SORT] => 15
                    [CODE] => ITEM_SIMILAR
                    [DEFAULT_VALUE] => 
                    [PROPERTY_TYPE] => G
                    [ROW_COUNT] => 1
                    [COL_COUNT] => 30
                    [LIST_TYPE] => L
                    [MULTIPLE] => Y
                    [XML_ID] => 36
                    [FILE_TYPE] => 
                    [MULTIPLE_CNT] => 10
                    [LINK_IBLOCK_ID] => 2
                    [WITH_DESCRIPTION] => N
                    [SEARCHABLE] => N
                    [FILTRABLE] => N
                    [IS_REQUIRED] => N
                    [VERSION] => 1
                    [USER_TYPE] => 
                    [USER_TYPE_SETTINGS] => Array
                        (
                        )

                    [HINT] => 
                    [~NAME] => Похожие модели
                    [~DEFAULT_VALUE] => 
                    [VALUE_ENUM] => 
                    [VALUE_XML_ID] => 
                    [VALUE_SORT] => 
                    [VALUE] => Array
                        (
                            [0] => 4509
                        )

                    [PROPERTY_VALUE_ID] => Array
                        (
                            [0] => 6831904
                        )

                    [DESCRIPTION] => Array
                        (
                            [0] => 
                        )

                    [~VALUE] => Array
                        (
                            [0] => 4509
                        )

                    [~DESCRIPTION] => Array
                        (
                            [0] => 
                        )

                )

            [ITEM_SIMILAR_TAGS] => Array
                (
                    [ID] => 122
                    [IBLOCK_ID] => 2
                    [NAME] => Похожие модели (теговые)
                    [ACTIVE] => Y
                    [SORT] => 16
                    [CODE] => ITEM_SIMILAR_TAGS
                    [DEFAULT_VALUE] => 
                    [PROPERTY_TYPE] => E
                    [ROW_COUNT] => 1
                    [COL_COUNT] => 30
                    [LIST_TYPE] => L
                    [MULTIPLE] => Y
                    [XML_ID] => 122
                    [FILE_TYPE] => 
                    [MULTIPLE_CNT] => 1
                    [LINK_IBLOCK_ID] => 19
                    [WITH_DESCRIPTION] => N
                    [SEARCHABLE] => N
                    [FILTRABLE] => N
                    [IS_REQUIRED] => N
                    [VERSION] => 1
                    [USER_TYPE] => 
                    [USER_TYPE_SETTINGS] => Array
                        (
                        )

                    [HINT] => 
                    [~NAME] => Похожие модели (теговые)
                    [~DEFAULT_VALUE] => 
                    [VALUE_ENUM] => 
                    [VALUE_XML_ID] => 
                    [VALUE_SORT] => 
                    [VALUE] => 
                    [PROPERTY_VALUE_ID] => 
                    [DESCRIPTION] => 
                    [~DESCRIPTION] => 
                    [~VALUE] => 
                )

            [ITEM_BUY_WITH] => Array
                (
                    [ID] => 37
                    [IBLOCK_ID] => 2
                    [NAME] => С этим товаром покупают
                    [ACTIVE] => Y
                    [SORT] => 17
                    [CODE] => ITEM_BUY_WITH
                    [DEFAULT_VALUE] => 
                    [PROPERTY_TYPE] => E
                    [ROW_COUNT] => 1
                    [COL_COUNT] => 30
                    [LIST_TYPE] => L
                    [MULTIPLE] => Y
                    [XML_ID] => 37
                    [FILE_TYPE] => 
                    [MULTIPLE_CNT] => 1
                    [LINK_IBLOCK_ID] => 2
                    [WITH_DESCRIPTION] => N
                    [SEARCHABLE] => N
                    [FILTRABLE] => N
                    [IS_REQUIRED] => N
                    [VERSION] => 1
                    [USER_TYPE] => 
                    [USER_TYPE_SETTINGS] => Array
                        (
                        )

                    [HINT] => 
                    [~NAME] => С этим товаром покупают
                    [~DEFAULT_VALUE] => 
                    [VALUE_ENUM] => 
                    [VALUE_XML_ID] => 
                    [VALUE_SORT] => 
                    [VALUE] => 
                    [PROPERTY_VALUE_ID] => 
                    [DESCRIPTION] => 
                    [~DESCRIPTION] => 
                    [~VALUE] => 
                )

            [ITEM_VOTE_COUNT] => Array
                (
                    [ID] => 38
                    [IBLOCK_ID] => 2
                    [NAME] => Количество голосов
                    [ACTIVE] => Y
                    [SORT] => 18
                    [CODE] => ITEM_VOTE_COUNT
                    [DEFAULT_VALUE] => 0
                    [PROPERTY_TYPE] => N
                    [ROW_COUNT] => 1
                    [COL_COUNT] => 30
                    [LIST_TYPE] => L
                    [MULTIPLE] => N
                    [XML_ID] => 38
                    [FILE_TYPE] => 
                    [MULTIPLE_CNT] => 5
                    [LINK_IBLOCK_ID] => 0
                    [WITH_DESCRIPTION] => N
                    [SEARCHABLE] => N
                    [FILTRABLE] => N
                    [IS_REQUIRED] => N
                    [VERSION] => 1
                    [USER_TYPE] => 
                    [USER_TYPE_SETTINGS] => Array
                        (
                        )

                    [HINT] => 
                    [~NAME] => Количество голосов
                    [~DEFAULT_VALUE] => 0
                    [VALUE_ENUM] => 
                    [VALUE_XML_ID] => 
                    [VALUE_SORT] => 
                    [VALUE] => 9
                    [PROPERTY_VALUE_ID] => 6831937
                    [DESCRIPTION] => 
                    [~VALUE] => 9
                    [~DESCRIPTION] => 
                )

            [ITEM_RAITING] => Array
                (
                    [ID] => 39
                    [IBLOCK_ID] => 2
                    [NAME] => Рейтинг
                    [ACTIVE] => Y
                    [SORT] => 19
                    [CODE] => ITEM_RAITING
                    [DEFAULT_VALUE] => 0
                    [PROPERTY_TYPE] => N
                    [ROW_COUNT] => 1
                    [COL_COUNT] => 30
                    [LIST_TYPE] => L
                    [MULTIPLE] => N
                    [XML_ID] => 39
                    [FILE_TYPE] => 
                    [MULTIPLE_CNT] => 5
                    [LINK_IBLOCK_ID] => 0
                    [WITH_DESCRIPTION] => N
                    [SEARCHABLE] => N
                    [FILTRABLE] => N
                    [IS_REQUIRED] => N
                    [VERSION] => 1
                    [USER_TYPE] => 
                    [USER_TYPE_SETTINGS] => Array
                        (
                        )

                    [HINT] => 
                    [~NAME] => Рейтинг
                    [~DEFAULT_VALUE] => 0
                    [VALUE_ENUM] => 
                    [VALUE_XML_ID] => 
                    [VALUE_SORT] => 
                    [VALUE] => 4.7
                    [PROPERTY_VALUE_ID] => 6831936
                    [DESCRIPTION] => 
                    [~VALUE] => 4.7
                    [~DESCRIPTION] => 
                )

            [H1] => Array
                (
                    [ID] => 125
                    [IBLOCK_ID] => 2
                    [NAME] => H1
                    [ACTIVE] => Y
                    [SORT] => 500
                    [CODE] => H1
                    [DEFAULT_VALUE] => 
                    [PROPERTY_TYPE] => S
                    [ROW_COUNT] => 1
                    [COL_COUNT] => 70
                    [LIST_TYPE] => L
                    [MULTIPLE] => N
                    [XML_ID] => 125
                    [FILE_TYPE] => 
                    [MULTIPLE_CNT] => 5
                    [LINK_IBLOCK_ID] => 0
                    [WITH_DESCRIPTION] => N
                    [SEARCHABLE] => N
                    [FILTRABLE] => N
                    [IS_REQUIRED] => N
                    [VERSION] => 1
                    [USER_TYPE] => 
                    [USER_TYPE_SETTINGS] => Array
                        (
                        )

                    [HINT] => 
                    [~NAME] => H1
                    [~DEFAULT_VALUE] => 
                    [VALUE_ENUM] => 
                    [VALUE_XML_ID] => 
                    [VALUE_SORT] => 
                    [VALUE] => УПМ35-6	
                    [PROPERTY_VALUE_ID] => 6831907
                    [DESCRIPTION] => 
                    [~VALUE] => УПМ35-6	
                    [~DESCRIPTION] => 
                )

            [CERTIFICATES] => Array
                (
                    [ID] => 127
                    [IBLOCK_ID] => 2
                    [NAME] => Сертификаты
                    [ACTIVE] => Y
                    [SORT] => 500
                    [CODE] => CERTIFICATES
                    [DEFAULT_VALUE] => 
                    [PROPERTY_TYPE] => E
                    [ROW_COUNT] => 1
                    [COL_COUNT] => 30
                    [LIST_TYPE] => L
                    [MULTIPLE] => Y
                    [XML_ID] => 127
                    [FILE_TYPE] => 
                    [MULTIPLE_CNT] => 5
                    [LINK_IBLOCK_ID] => 7
                    [WITH_DESCRIPTION] => N
                    [SEARCHABLE] => N
                    [FILTRABLE] => N
                    [IS_REQUIRED] => N
                    [VERSION] => 1
                    [USER_TYPE] => 
                    [USER_TYPE_SETTINGS] => Array
                        (
                        )

                    [HINT] => 
                    [~NAME] => Сертификаты
                    [~DEFAULT_VALUE] => 
                    [VALUE_ENUM] => 
                    [VALUE_XML_ID] => 
                    [VALUE_SORT] => 
                    [VALUE] => 
                    [PROPERTY_VALUE_ID] => 
                    [DESCRIPTION] => 
                    [~DESCRIPTION] => 
                    [~VALUE] => 
                )

            [129] => Array
                (
                    [ID] => 129
                    [IBLOCK_ID] => 2
                    [NAME] => Уникальный META TITLE
                    [ACTIVE] => Y
                    [SORT] => 500
                    [CODE] => 129
                    [DEFAULT_VALUE] => 
                    [PROPERTY_TYPE] => S
                    [ROW_COUNT] => 1
                    [COL_COUNT] => 30
                    [LIST_TYPE] => L
                    [MULTIPLE] => N
                    [XML_ID] => 129
                    [FILE_TYPE] => 
                    [MULTIPLE_CNT] => 5
                    [LINK_IBLOCK_ID] => 0
                    [WITH_DESCRIPTION] => N
                    [SEARCHABLE] => N
                    [FILTRABLE] => N
                    [IS_REQUIRED] => N
                    [VERSION] => 1
                    [USER_TYPE] => 
                    [USER_TYPE_SETTINGS] => Array
                        (
                        )

                    [HINT] => 
                    [~NAME] => Уникальный META TITLE
                    [~DEFAULT_VALUE] => 
                    [VALUE_ENUM] => 
                    [VALUE_XML_ID] => 
                    [VALUE_SORT] => 
                    [VALUE] => 
                    [PROPERTY_VALUE_ID] => 
                    [DESCRIPTION] => 
                    [~DESCRIPTION] => 
                    [~VALUE] => 
                )

            [ITEM_TYPE] => Array
                (
                    [ID] => 134
                    [IBLOCK_ID] => 2
                    [NAME] => Тип
                    [ACTIVE] => Y
                    [SORT] => 500
                    [CODE] => ITEM_TYPE
                    [DEFAULT_VALUE] => 
                    [PROPERTY_TYPE] => S
                    [ROW_COUNT] => 1
                    [COL_COUNT] => 30
                    [LIST_TYPE] => L
                    [MULTIPLE] => N
                    [XML_ID] => 
                    [FILE_TYPE] => 
                    [MULTIPLE_CNT] => 5
                    [LINK_IBLOCK_ID] => 0
                    [WITH_DESCRIPTION] => N
                    [SEARCHABLE] => N
                    [FILTRABLE] => Y
                    [IS_REQUIRED] => N
                    [VERSION] => 1
                    [USER_TYPE] => 
                    [USER_TYPE_SETTINGS] => Array
                        (
                        )

                    [HINT] => 
                    [~NAME] => Тип
                    [~DEFAULT_VALUE] => 
                    [VALUE_ENUM] => 
                    [VALUE_XML_ID] => 
                    [VALUE_SORT] => 
                    [VALUE] => 
                    [PROPERTY_VALUE_ID] => 
                    [DESCRIPTION] => 
                    [~DESCRIPTION] => 
                    [~VALUE] => 
                )

            [ITEM_INSTALLATION] => Array
                (
                    [ID] => 135
                    [IBLOCK_ID] => 2
                    [NAME] => Способ установки
                    [ACTIVE] => Y
                    [SORT] => 500
                    [CODE] => ITEM_INSTALLATION
                    [DEFAULT_VALUE] => 
                    [PROPERTY_TYPE] => S
                    [ROW_COUNT] => 1
                    [COL_COUNT] => 30
                    [LIST_TYPE] => L
                    [MULTIPLE] => N
                    [XML_ID] => 
                    [FILE_TYPE] => 
                    [MULTIPLE_CNT] => 5
                    [LINK_IBLOCK_ID] => 0
                    [WITH_DESCRIPTION] => N
                    [SEARCHABLE] => N
                    [FILTRABLE] => N
                    [IS_REQUIRED] => N
                    [VERSION] => 1
                    [USER_TYPE] => 
                    [USER_TYPE_SETTINGS] => Array
                        (
                        )

                    [HINT] => 
                    [~NAME] => Способ установки
                    [~DEFAULT_VALUE] => 
                    [VALUE_ENUM] => 
                    [VALUE_XML_ID] => 
                    [VALUE_SORT] => 
                    [VALUE] => 
                    [PROPERTY_VALUE_ID] => 
                    [DESCRIPTION] => 
                    [~DESCRIPTION] => 
                    [~VALUE] => 
                )

            [ITEM_MODE] => Array
                (
                    [ID] => 136
                    [IBLOCK_ID] => 2
                    [NAME] => Способ производства
                    [ACTIVE] => Y
                    [SORT] => 500
                    [CODE] => ITEM_MODE
                    [DEFAULT_VALUE] => 
                    [PROPERTY_TYPE] => S
                    [ROW_COUNT] => 1
                    [COL_COUNT] => 30
                    [LIST_TYPE] => L
                    [MULTIPLE] => N
                    [XML_ID] => 
                    [FILE_TYPE] => 
                    [MULTIPLE_CNT] => 5
                    [LINK_IBLOCK_ID] => 0
                    [WITH_DESCRIPTION] => N
                    [SEARCHABLE] => N
                    [FILTRABLE] => N
                    [IS_REQUIRED] => N
                    [VERSION] => 1
                    [USER_TYPE] => 
                    [USER_TYPE_SETTINGS] => Array
                        (
                        )

                    [HINT] => 
                    [~NAME] => Способ производства
                    [~DEFAULT_VALUE] => 
                    [VALUE_ENUM] => 
                    [VALUE_XML_ID] => 
                    [VALUE_SORT] => 
                    [VALUE] => 
                    [PROPERTY_VALUE_ID] => 
                    [DESCRIPTION] => 
                    [~DESCRIPTION] => 
                    [~VALUE] => 
                )

            [ITEM_HEIGHT] => Array
                (
                    [ID] => 137
                    [IBLOCK_ID] => 2
                    [NAME] => Высота, мм
                    [ACTIVE] => Y
                    [SORT] => 500
                    [CODE] => ITEM_HEIGHT
                    [DEFAULT_VALUE] => 
                    [PROPERTY_TYPE] => S
                    [ROW_COUNT] => 1
                    [COL_COUNT] => 30
                    [LIST_TYPE] => L
                    [MULTIPLE] => N
                    [XML_ID] => 
                    [FILE_TYPE] => 
                    [MULTIPLE_CNT] => 5
                    [LINK_IBLOCK_ID] => 0
                    [WITH_DESCRIPTION] => N
                    [SEARCHABLE] => N
                    [FILTRABLE] => N
                    [IS_REQUIRED] => N
                    [VERSION] => 1
                    [USER_TYPE] => 
                    [USER_TYPE_SETTINGS] => Array
                        (
                        )

                    [HINT] => 
                    [~NAME] => Высота, мм
                    [~DEFAULT_VALUE] => 
                    [VALUE_ENUM] => 
                    [VALUE_XML_ID] => 
                    [VALUE_SORT] => 
                    [VALUE] => 
                    [PROPERTY_VALUE_ID] => 
                    [DESCRIPTION] => 
                    [~DESCRIPTION] => 
                    [~VALUE] => 
                )

            [BLOG_POST_ID] => Array
                (
                    [ID] => 138
                    [IBLOCK_ID] => 2
                    [NAME] => ID поста блога для комментариев
                    [ACTIVE] => Y
                    [SORT] => 500
                    [CODE] => BLOG_POST_ID
                    [DEFAULT_VALUE] => 
                    [PROPERTY_TYPE] => N
                    [ROW_COUNT] => 1
                    [COL_COUNT] => 30
                    [LIST_TYPE] => L
                    [MULTIPLE] => N
                    [XML_ID] => BLOG_POST_ID
                    [FILE_TYPE] => 
                    [MULTIPLE_CNT] => 5
                    [LINK_IBLOCK_ID] => 0
                    [WITH_DESCRIPTION] => N
                    [SEARCHABLE] => N
                    [FILTRABLE] => N
                    [IS_REQUIRED] => N
                    [VERSION] => 1
                    [USER_TYPE] => 
                    [USER_TYPE_SETTINGS] => Array
                        (
                        )

                    [HINT] => 
                    [~NAME] => ID поста блога для комментариев
                    [~DEFAULT_VALUE] => 
                    [VALUE_ENUM] => 
                    [VALUE_XML_ID] => 
                    [VALUE_SORT] => 
                    [VALUE] => 
                    [PROPERTY_VALUE_ID] => 
                    [DESCRIPTION] => 
                    [~DESCRIPTION] => 
                    [~VALUE] => 
                )

            [BLOG_COMMENTS_CNT] => Array
                (
                    [ID] => 139
                    [IBLOCK_ID] => 2
                    [NAME] => Количество комментариев
                    [ACTIVE] => Y
                    [SORT] => 500
                    [CODE] => BLOG_COMMENTS_CNT
                    [DEFAULT_VALUE] => 
                    [PROPERTY_TYPE] => N
                    [ROW_COUNT] => 1
                    [COL_COUNT] => 30
                    [LIST_TYPE] => L
                    [MULTIPLE] => N
                    [XML_ID] => BLOG_COMMENTS_CNT
                    [FILE_TYPE] => 
                    [MULTIPLE_CNT] => 5
                    [LINK_IBLOCK_ID] => 0
                    [WITH_DESCRIPTION] => N
                    [SEARCHABLE] => N
                    [FILTRABLE] => N
                    [IS_REQUIRED] => N
                    [VERSION] => 1
                    [USER_TYPE] => 
                    [USER_TYPE_SETTINGS] => Array
                        (
                        )

                    [HINT] => 
                    [~NAME] => Количество комментариев
                    [~DEFAULT_VALUE] => 
                    [VALUE_ENUM] => 
                    [VALUE_XML_ID] => 
                    [VALUE_SORT] => 
                    [VALUE] => 
                    [PROPERTY_VALUE_ID] => 
                    [DESCRIPTION] => 
                    [~DESCRIPTION] => 
                    [~VALUE] => 
                )

            [HEIGHT_TOTAL] => Array
                (
                    [ID] => 143
                    [IBLOCK_ID] => 2
                    [NAME] => Высота общая, мм
                    [ACTIVE] => Y
                    [SORT] => 500
                    [CODE] => HEIGHT_TOTAL
                    [DEFAULT_VALUE] => 
                    [PROPERTY_TYPE] => S
                    [ROW_COUNT] => 1
                    [COL_COUNT] => 30
                    [LIST_TYPE] => L
                    [MULTIPLE] => N
                    [XML_ID] => 
                    [FILE_TYPE] => 
                    [MULTIPLE_CNT] => 5
                    [LINK_IBLOCK_ID] => 0
                    [WITH_DESCRIPTION] => N
                    [SEARCHABLE] => N
                    [FILTRABLE] => N
                    [IS_REQUIRED] => N
                    [VERSION] => 1
                    [USER_TYPE] => 
                    [USER_TYPE_SETTINGS] => Array
                        (
                        )

                    [HINT] => 
                    [~NAME] => Высота общая, мм
                    [~DEFAULT_VALUE] => 
                    [VALUE_ENUM] => 
                    [VALUE_XML_ID] => 
                    [VALUE_SORT] => 
                    [VALUE] => 
                    [PROPERTY_VALUE_ID] => 
                    [DESCRIPTION] => 
                    [~DESCRIPTION] => 
                    [~VALUE] => 
                )

            [HEIGHT_ABOVEGROUND] => Array
                (
                    [ID] => 144
                    [IBLOCK_ID] => 2
                    [NAME] => Высота надземной части, мм
                    [ACTIVE] => Y
                    [SORT] => 500
                    [CODE] => HEIGHT_ABOVEGROUND
                    [DEFAULT_VALUE] => 
                    [PROPERTY_TYPE] => S
                    [ROW_COUNT] => 1
                    [COL_COUNT] => 30
                    [LIST_TYPE] => L
                    [MULTIPLE] => N
                    [XML_ID] => 
                    [FILE_TYPE] => 
                    [MULTIPLE_CNT] => 5
                    [LINK_IBLOCK_ID] => 0
                    [WITH_DESCRIPTION] => N
                    [SEARCHABLE] => N
                    [FILTRABLE] => N
                    [IS_REQUIRED] => N
                    [VERSION] => 1
                    [USER_TYPE] => 
                    [USER_TYPE_SETTINGS] => Array
                        (
                        )

                    [HINT] => 
                    [~NAME] => Высота надземной части, мм
                    [~DEFAULT_VALUE] => 
                    [VALUE_ENUM] => 
                    [VALUE_XML_ID] => 
                    [VALUE_SORT] => 
                    [VALUE] => 
                    [PROPERTY_VALUE_ID] => 
                    [DESCRIPTION] => 
                    [~DESCRIPTION] => 
                    [~VALUE] => 
                )

            [HEIGHT_UNDERGROUND] => Array
                (
                    [ID] => 145
                    [IBLOCK_ID] => 2
                    [NAME] => Высота подземной части, мм
                    [ACTIVE] => Y
                    [SORT] => 500
                    [CODE] => HEIGHT_UNDERGROUND
                    [DEFAULT_VALUE] => 
                    [PROPERTY_TYPE] => S
                    [ROW_COUNT] => 1
                    [COL_COUNT] => 30
                    [LIST_TYPE] => L
                    [MULTIPLE] => N
                    [XML_ID] => 
                    [FILE_TYPE] => 
                    [MULTIPLE_CNT] => 5
                    [LINK_IBLOCK_ID] => 0
                    [WITH_DESCRIPTION] => N
                    [SEARCHABLE] => N
                    [FILTRABLE] => N
                    [IS_REQUIRED] => N
                    [VERSION] => 1
                    [USER_TYPE] => 
                    [USER_TYPE_SETTINGS] => Array
                        (
                        )

                    [HINT] => 
                    [~NAME] => Высота подземной части, мм
                    [~DEFAULT_VALUE] => 
                    [VALUE_ENUM] => 
                    [VALUE_XML_ID] => 
                    [VALUE_SORT] => 
                    [VALUE] => 
                    [PROPERTY_VALUE_ID] => 
                    [DESCRIPTION] => 
                    [~DESCRIPTION] => 
                    [~VALUE] => 
                )

            [DIAMETER_TOP] => Array
                (
                    [ID] => 146
                    [IBLOCK_ID] => 2
                    [NAME] => Диаметр верхний, мм
                    [ACTIVE] => Y
                    [SORT] => 500
                    [CODE] => DIAMETER_TOP
                    [DEFAULT_VALUE] => 
                    [PROPERTY_TYPE] => S
                    [ROW_COUNT] => 1
                    [COL_COUNT] => 30
                    [LIST_TYPE] => L
                    [MULTIPLE] => N
                    [XML_ID] => 
                    [FILE_TYPE] => 
                    [MULTIPLE_CNT] => 5
                    [LINK_IBLOCK_ID] => 0
                    [WITH_DESCRIPTION] => N
                    [SEARCHABLE] => N
                    [FILTRABLE] => N
                    [IS_REQUIRED] => N
                    [VERSION] => 1
                    [USER_TYPE] => 
                    [USER_TYPE_SETTINGS] => Array
                        (
                        )

                    [HINT] => 
                    [~NAME] => Диаметр верхний, мм
                    [~DEFAULT_VALUE] => 
                    [VALUE_ENUM] => 
                    [VALUE_XML_ID] => 
                    [VALUE_SORT] => 
                    [VALUE] => 
                    [PROPERTY_VALUE_ID] => 
                    [DESCRIPTION] => 
                    [~DESCRIPTION] => 
                    [~VALUE] => 
                )

            [DIAMETER_BOTTOM] => Array
                (
                    [ID] => 147
                    [IBLOCK_ID] => 2
                    [NAME] => Диаметр нижний, мм
                    [ACTIVE] => Y
                    [SORT] => 500
                    [CODE] => DIAMETER_BOTTOM
                    [DEFAULT_VALUE] => 
                    [PROPERTY_TYPE] => S
                    [ROW_COUNT] => 1
                    [COL_COUNT] => 30
                    [LIST_TYPE] => L
                    [MULTIPLE] => N
                    [XML_ID] => 
                    [FILE_TYPE] => 
                    [MULTIPLE_CNT] => 5
                    [LINK_IBLOCK_ID] => 0
                    [WITH_DESCRIPTION] => N
                    [SEARCHABLE] => N
                    [FILTRABLE] => N
                    [IS_REQUIRED] => N
                    [VERSION] => 1
                    [USER_TYPE] => 
                    [USER_TYPE_SETTINGS] => Array
                        (
                        )

                    [HINT] => 
                    [~NAME] => Диаметр нижний, мм
                    [~DEFAULT_VALUE] => 
                    [VALUE_ENUM] => 
                    [VALUE_XML_ID] => 
                    [VALUE_SORT] => 
                    [VALUE] => 
                    [PROPERTY_VALUE_ID] => 
                    [DESCRIPTION] => 
                    [~DESCRIPTION] => 
                    [~VALUE] => 
                )

            [WEIGHT] => Array
                (
                    [ID] => 148
                    [IBLOCK_ID] => 2
                    [NAME] => Нагрузка, кг
                    [ACTIVE] => Y
                    [SORT] => 500
                    [CODE] => WEIGHT
                    [DEFAULT_VALUE] => 
                    [PROPERTY_TYPE] => S
                    [ROW_COUNT] => 1
                    [COL_COUNT] => 30
                    [LIST_TYPE] => L
                    [MULTIPLE] => N
                    [XML_ID] => 
                    [FILE_TYPE] => 
                    [MULTIPLE_CNT] => 5
                    [LINK_IBLOCK_ID] => 0
                    [WITH_DESCRIPTION] => N
                    [SEARCHABLE] => N
                    [FILTRABLE] => N
                    [IS_REQUIRED] => N
                    [VERSION] => 1
                    [USER_TYPE] => 
                    [USER_TYPE_SETTINGS] => Array
                        (
                        )

                    [HINT] => 
                    [~NAME] => Нагрузка, кг
                    [~DEFAULT_VALUE] => 
                    [VALUE_ENUM] => 
                    [VALUE_XML_ID] => 
                    [VALUE_SORT] => 
                    [VALUE] => 
                    [PROPERTY_VALUE_ID] => 
                    [DESCRIPTION] => 
                    [~DESCRIPTION] => 
                    [~VALUE] => 
                )

            [VID] => Array
                (
                    [ID] => 149
                    [IBLOCK_ID] => 2
                    [NAME] => Вид
                    [ACTIVE] => Y
                    [SORT] => 500
                    [CODE] => VID
                    [DEFAULT_VALUE] => 
                    [PROPERTY_TYPE] => S
                    [ROW_COUNT] => 1
                    [COL_COUNT] => 30
                    [LIST_TYPE] => L
                    [MULTIPLE] => N
                    [XML_ID] => 
                    [FILE_TYPE] => 
                    [MULTIPLE_CNT] => 5
                    [LINK_IBLOCK_ID] => 0
                    [WITH_DESCRIPTION] => N
                    [SEARCHABLE] => N
                    [FILTRABLE] => N
                    [IS_REQUIRED] => N
                    [VERSION] => 1
                    [USER_TYPE] => 
                    [USER_TYPE_SETTINGS] => Array
                        (
                        )

                    [HINT] => 
                    [~NAME] => Вид
                    [~DEFAULT_VALUE] => 
                    [VALUE_ENUM] => 
                    [VALUE_XML_ID] => 
                    [VALUE_SORT] => 
                    [VALUE] => 
                    [PROPERTY_VALUE_ID] => 
                    [DESCRIPTION] => 
                    [~DESCRIPTION] => 
                    [~VALUE] => 
                )

            [SERVICE_LIFE] => Array
                (
                    [ID] => 150
                    [IBLOCK_ID] => 2
                    [NAME] => Срок службы
                    [ACTIVE] => Y
                    [SORT] => 500
                    [CODE] => SERVICE_LIFE
                    [DEFAULT_VALUE] => 
                    [PROPERTY_TYPE] => S
                    [ROW_COUNT] => 1
                    [COL_COUNT] => 30
                    [LIST_TYPE] => L
                    [MULTIPLE] => N
                    [XML_ID] => 
                    [FILE_TYPE] => 
                    [MULTIPLE_CNT] => 5
                    [LINK_IBLOCK_ID] => 0
                    [WITH_DESCRIPTION] => N
                    [SEARCHABLE] => N
                    [FILTRABLE] => N
                    [IS_REQUIRED] => N
                    [VERSION] => 1
                    [USER_TYPE] => 
                    [USER_TYPE_SETTINGS] => Array
                        (
                        )

                    [HINT] => 
                    [~NAME] => Срок службы
                    [~DEFAULT_VALUE] => 
                    [VALUE_ENUM] => 
                    [VALUE_XML_ID] => 
                    [VALUE_SORT] => 
                    [VALUE] => 
                    [PROPERTY_VALUE_ID] => 
                    [DESCRIPTION] => 
                    [~DESCRIPTION] => 
                    [~VALUE] => 
                )

            [USING] => Array
                (
                    [ID] => 151
                    [IBLOCK_ID] => 2
                    [NAME] => Применение
                    [ACTIVE] => Y
                    [SORT] => 500
                    [CODE] => USING
                    [DEFAULT_VALUE] => 
                    [PROPERTY_TYPE] => S
                    [ROW_COUNT] => 1
                    [COL_COUNT] => 30
                    [LIST_TYPE] => L
                    [MULTIPLE] => N
                    [XML_ID] => 
                    [FILE_TYPE] => 
                    [MULTIPLE_CNT] => 5
                    [LINK_IBLOCK_ID] => 0
                    [WITH_DESCRIPTION] => N
                    [SEARCHABLE] => N
                    [FILTRABLE] => N
                    [IS_REQUIRED] => N
                    [VERSION] => 1
                    [USER_TYPE] => 
                    [USER_TYPE_SETTINGS] => Array
                        (
                        )

                    [HINT] => 
                    [~NAME] => Применение
                    [~DEFAULT_VALUE] => 
                    [VALUE_ENUM] => 
                    [VALUE_XML_ID] => 
                    [VALUE_SORT] => 
                    [VALUE] => 
                    [PROPERTY_VALUE_ID] => 
                    [DESCRIPTION] => 
                    [~DESCRIPTION] => 
                    [~VALUE] => 
                )

            [HEIGHT_ZAK] => Array
                (
                    [ID] => 152
                    [IBLOCK_ID] => 2
                    [NAME] => Высота закладного элемента фундамента
                    [ACTIVE] => Y
                    [SORT] => 500
                    [CODE] => HEIGHT_ZAK
                    [DEFAULT_VALUE] => 
                    [PROPERTY_TYPE] => S
                    [ROW_COUNT] => 1
                    [COL_COUNT] => 30
                    [LIST_TYPE] => L
                    [MULTIPLE] => N
                    [XML_ID] => 
                    [FILE_TYPE] => 
                    [MULTIPLE_CNT] => 5
                    [LINK_IBLOCK_ID] => 0
                    [WITH_DESCRIPTION] => N
                    [SEARCHABLE] => N
                    [FILTRABLE] => N
                    [IS_REQUIRED] => N
                    [VERSION] => 1
                    [USER_TYPE] => 
                    [USER_TYPE_SETTINGS] => Array
                        (
                        )

                    [HINT] => 
                    [~NAME] => Высота закладного элемента фундамента
                    [~DEFAULT_VALUE] => 
                    [VALUE_ENUM] => 
                    [VALUE_XML_ID] => 
                    [VALUE_SORT] => 
                    [VALUE] => 
                    [PROPERTY_VALUE_ID] => 
                    [DESCRIPTION] => 
                    [~DESCRIPTION] => 
                    [~VALUE] => 
                )

            [LENGTH_CONSOLE] => Array
                (
                    [ID] => 153
                    [IBLOCK_ID] => 2
                    [NAME] => Длина консоли
                    [ACTIVE] => Y
                    [SORT] => 500
                    [CODE] => LENGTH_CONSOLE
                    [DEFAULT_VALUE] => 
                    [PROPERTY_TYPE] => S
                    [ROW_COUNT] => 1
                    [COL_COUNT] => 30
                    [LIST_TYPE] => L
                    [MULTIPLE] => N
                    [XML_ID] => 
                    [FILE_TYPE] => 
                    [MULTIPLE_CNT] => 5
                    [LINK_IBLOCK_ID] => 0
                    [WITH_DESCRIPTION] => N
                    [SEARCHABLE] => N
                    [FILTRABLE] => N
                    [IS_REQUIRED] => N
                    [VERSION] => 1
                    [USER_TYPE] => 
                    [USER_TYPE_SETTINGS] => Array
                        (
                        )

                    [HINT] => 
                    [~NAME] => Длина консоли
                    [~DEFAULT_VALUE] => 
                    [VALUE_ENUM] => 
                    [VALUE_XML_ID] => 
                    [VALUE_SORT] => 
                    [VALUE] => 
                    [PROPERTY_VALUE_ID] => 
                    [DESCRIPTION] => 
                    [~DESCRIPTION] => 
                    [~VALUE] => 
                )

            [HEIGHT_TOP_SECTION] => Array
                (
                    [ID] => 154
                    [IBLOCK_ID] => 2
                    [NAME] => Высота верхней секции, мм
                    [ACTIVE] => Y
                    [SORT] => 500
                    [CODE] => HEIGHT_TOP_SECTION
                    [DEFAULT_VALUE] => 
                    [PROPERTY_TYPE] => S
                    [ROW_COUNT] => 1
                    [COL_COUNT] => 30
                    [LIST_TYPE] => L
                    [MULTIPLE] => N
                    [XML_ID] => 
                    [FILE_TYPE] => 
                    [MULTIPLE_CNT] => 5
                    [LINK_IBLOCK_ID] => 0
                    [WITH_DESCRIPTION] => N
                    [SEARCHABLE] => N
                    [FILTRABLE] => N
                    [IS_REQUIRED] => N
                    [VERSION] => 1
                    [USER_TYPE] => 
                    [USER_TYPE_SETTINGS] => Array
                        (
                        )

                    [HINT] => 
                    [~NAME] => Высота верхней секции, мм
                    [~DEFAULT_VALUE] => 
                    [VALUE_ENUM] => 
                    [VALUE_XML_ID] => 
                    [VALUE_SORT] => 
                    [VALUE] => 
                    [PROPERTY_VALUE_ID] => 
                    [DESCRIPTION] => 
                    [~DESCRIPTION] => 
                    [~VALUE] => 
                )

            [SIP] => Array
                (
                    [ID] => 156
                    [IBLOCK_ID] => 2
                    [NAME] => Возможность подвеса СИП
                    [ACTIVE] => Y
                    [SORT] => 500
                    [CODE] => SIP
                    [DEFAULT_VALUE] => 
                    [PROPERTY_TYPE] => S
                    [ROW_COUNT] => 1
                    [COL_COUNT] => 30
                    [LIST_TYPE] => L
                    [MULTIPLE] => N
                    [XML_ID] => 
                    [FILE_TYPE] => 
                    [MULTIPLE_CNT] => 5
                    [LINK_IBLOCK_ID] => 0
                    [WITH_DESCRIPTION] => N
                    [SEARCHABLE] => N
                    [FILTRABLE] => N
                    [IS_REQUIRED] => N
                    [VERSION] => 1
                    [USER_TYPE] => 
                    [USER_TYPE_SETTINGS] => Array
                        (
                        )

                    [HINT] => 
                    [~NAME] => Возможность подвеса СИП
                    [~DEFAULT_VALUE] => 
                    [VALUE_ENUM] => 
                    [VALUE_XML_ID] => 
                    [VALUE_SORT] => 
                    [VALUE] => 
                    [PROPERTY_VALUE_ID] => 
                    [DESCRIPTION] => 
                    [~DESCRIPTION] => 
                    [~VALUE] => 
                )

            [COUNT_GRANY] => Array
                (
                    [ID] => 157
                    [IBLOCK_ID] => 2
                    [NAME] => Количество граней
                    [ACTIVE] => Y
                    [SORT] => 500
                    [CODE] => COUNT_GRANY
                    [DEFAULT_VALUE] => 
                    [PROPERTY_TYPE] => S
                    [ROW_COUNT] => 1
                    [COL_COUNT] => 30
                    [LIST_TYPE] => L
                    [MULTIPLE] => N
                    [XML_ID] => 
                    [FILE_TYPE] => 
                    [MULTIPLE_CNT] => 5
                    [LINK_IBLOCK_ID] => 0
                    [WITH_DESCRIPTION] => N
                    [SEARCHABLE] => N
                    [FILTRABLE] => N
                    [IS_REQUIRED] => N
                    [VERSION] => 1
                    [USER_TYPE] => 
                    [USER_TYPE_SETTINGS] => Array
                        (
                        )

                    [HINT] => 
                    [~NAME] => Количество граней
                    [~DEFAULT_VALUE] => 
                    [VALUE_ENUM] => 
                    [VALUE_XML_ID] => 
                    [VALUE_SORT] => 
                    [VALUE] => 
                    [PROPERTY_VALUE_ID] => 
                    [DESCRIPTION] => 
                    [~DESCRIPTION] => 
                    [~VALUE] => 
                )

            [HEIGHT_BOTTOM_SECTION] => Array
                (
                    [ID] => 158
                    [IBLOCK_ID] => 2
                    [NAME] => Высота нижней секции, мм
                    [ACTIVE] => Y
                    [SORT] => 500
                    [CODE] => HEIGHT_BOTTOM_SECTION
                    [DEFAULT_VALUE] => 
                    [PROPERTY_TYPE] => S
                    [ROW_COUNT] => 1
                    [COL_COUNT] => 30
                    [LIST_TYPE] => L
                    [MULTIPLE] => N
                    [XML_ID] => 
                    [FILE_TYPE] => 
                    [MULTIPLE_CNT] => 5
                    [LINK_IBLOCK_ID] => 0
                    [WITH_DESCRIPTION] => N
                    [SEARCHABLE] => N
                    [FILTRABLE] => N
                    [IS_REQUIRED] => N
                    [VERSION] => 1
                    [USER_TYPE] => 
                    [USER_TYPE_SETTINGS] => Array
                        (
                        )

                    [HINT] => 
                    [~NAME] => Высота нижней секции, мм
                    [~DEFAULT_VALUE] => 
                    [VALUE_ENUM] => 
                    [VALUE_XML_ID] => 
                    [VALUE_SORT] => 
                    [VALUE] => 
                    [PROPERTY_VALUE_ID] => 
                    [DESCRIPTION] => 
                    [~DESCRIPTION] => 
                    [~VALUE] => 
                )

            [STEEL_THICKNESS] => Array
                (
                    [ID] => 160
                    [IBLOCK_ID] => 2
                    [NAME] => Толщина стали
                    [ACTIVE] => Y
                    [SORT] => 500
                    [CODE] => STEEL_THICKNESS
                    [DEFAULT_VALUE] => 
                    [PROPERTY_TYPE] => S
                    [ROW_COUNT] => 1
                    [COL_COUNT] => 30
                    [LIST_TYPE] => L
                    [MULTIPLE] => N
                    [XML_ID] => 
                    [FILE_TYPE] => 
                    [MULTIPLE_CNT] => 5
                    [LINK_IBLOCK_ID] => 0
                    [WITH_DESCRIPTION] => N
                    [SEARCHABLE] => N
                    [FILTRABLE] => N
                    [IS_REQUIRED] => N
                    [VERSION] => 1
                    [USER_TYPE] => 
                    [USER_TYPE_SETTINGS] => Array
                        (
                        )

                    [HINT] => 
                    [~NAME] => Толщина стали
                    [~DEFAULT_VALUE] => 
                    [VALUE_ENUM] => 
                    [VALUE_XML_ID] => 
                    [VALUE_SORT] => 
                    [VALUE] => 
                    [PROPERTY_VALUE_ID] => 
                    [DESCRIPTION] => 
                    [~DESCRIPTION] => 
                    [~VALUE] => 
                )

            [SIZE_OPOR_FLANEC] => Array
                (
                    [ID] => 161
                    [IBLOCK_ID] => 2
                    [NAME] => Размеры опорного фланца
                    [ACTIVE] => Y
                    [SORT] => 500
                    [CODE] => SIZE_OPOR_FLANEC
                    [DEFAULT_VALUE] => 
                    [PROPERTY_TYPE] => S
                    [ROW_COUNT] => 1
                    [COL_COUNT] => 30
                    [LIST_TYPE] => L
                    [MULTIPLE] => N
                    [XML_ID] => 
                    [FILE_TYPE] => 
                    [MULTIPLE_CNT] => 5
                    [LINK_IBLOCK_ID] => 0
                    [WITH_DESCRIPTION] => N
                    [SEARCHABLE] => N
                    [FILTRABLE] => N
                    [IS_REQUIRED] => N
                    [VERSION] => 1
                    [USER_TYPE] => 
                    [USER_TYPE_SETTINGS] => Array
                        (
                        )

                    [HINT] => 
                    [~NAME] => Размеры опорного фланца
                    [~DEFAULT_VALUE] => 
                    [VALUE_ENUM] => 
                    [VALUE_XML_ID] => 
                    [VALUE_SORT] => 
                    [VALUE] => 
                    [PROPERTY_VALUE_ID] => 
                    [DESCRIPTION] => 
                    [~DESCRIPTION] => 
                    [~VALUE] => 
                )

            [POKRASKA] => Array
                (
                    [ID] => 162
                    [IBLOCK_ID] => 2
                    [NAME] => Лакокрасочное покрытие
                    [ACTIVE] => Y
                    [SORT] => 500
                    [CODE] => POKRASKA
                    [DEFAULT_VALUE] => 
                    [PROPERTY_TYPE] => S
                    [ROW_COUNT] => 1
                    [COL_COUNT] => 30
                    [LIST_TYPE] => L
                    [MULTIPLE] => N
                    [XML_ID] => 
                    [FILE_TYPE] => 
                    [MULTIPLE_CNT] => 5
                    [LINK_IBLOCK_ID] => 0
                    [WITH_DESCRIPTION] => N
                    [SEARCHABLE] => N
                    [FILTRABLE] => N
                    [IS_REQUIRED] => N
                    [VERSION] => 1
                    [USER_TYPE] => 
                    [USER_TYPE_SETTINGS] => Array
                        (
                        )

                    [HINT] => 
                    [~NAME] => Лакокрасочное покрытие
                    [~DEFAULT_VALUE] => 
                    [VALUE_ENUM] => 
                    [VALUE_XML_ID] => 
                    [VALUE_SORT] => 
                    [VALUE] => 
                    [PROPERTY_VALUE_ID] => 
                    [DESCRIPTION] => 
                    [~DESCRIPTION] => 
                    [~VALUE] => 
                )

            [VES] => Array
                (
                    [ID] => 163
                    [IBLOCK_ID] => 2
                    [NAME] => Вес
                    [ACTIVE] => Y
                    [SORT] => 500
                    [CODE] => VES
                    [DEFAULT_VALUE] => 
                    [PROPERTY_TYPE] => S
                    [ROW_COUNT] => 1
                    [COL_COUNT] => 30
                    [LIST_TYPE] => L
                    [MULTIPLE] => N
                    [XML_ID] => 
                    [FILE_TYPE] => 
                    [MULTIPLE_CNT] => 5
                    [LINK_IBLOCK_ID] => 0
                    [WITH_DESCRIPTION] => N
                    [SEARCHABLE] => N
                    [FILTRABLE] => N
                    [IS_REQUIRED] => N
                    [VERSION] => 1
                    [USER_TYPE] => 
                    [USER_TYPE_SETTINGS] => Array
                        (
                        )

                    [HINT] => 
                    [~NAME] => Вес
                    [~DEFAULT_VALUE] => 
                    [VALUE_ENUM] => 
                    [VALUE_XML_ID] => 
                    [VALUE_SORT] => 
                    [VALUE] => 
                    [PROPERTY_VALUE_ID] => 
                    [DESCRIPTION] => 
                    [~DESCRIPTION] => 
                    [~VALUE] => 
                )

            [INSTALL_LYUCHKA] => Array
                (
                    [ID] => 164
                    [IBLOCK_ID] => 2
                    [NAME] => Возможность установки лючка
                    [ACTIVE] => Y
                    [SORT] => 500
                    [CODE] => INSTALL_LYUCHKA
                    [DEFAULT_VALUE] => 
                    [PROPERTY_TYPE] => S
                    [ROW_COUNT] => 1
                    [COL_COUNT] => 30
                    [LIST_TYPE] => L
                    [MULTIPLE] => N
                    [XML_ID] => 
                    [FILE_TYPE] => 
                    [MULTIPLE_CNT] => 5
                    [LINK_IBLOCK_ID] => 0
                    [WITH_DESCRIPTION] => N
                    [SEARCHABLE] => N
                    [FILTRABLE] => N
                    [IS_REQUIRED] => N
                    [VERSION] => 1
                    [USER_TYPE] => 
                    [USER_TYPE_SETTINGS] => Array
                        (
                        )

                    [HINT] => 
                    [~NAME] => Возможность установки лючка
                    [~DEFAULT_VALUE] => 
                    [VALUE_ENUM] => 
                    [VALUE_XML_ID] => 
                    [VALUE_SORT] => 
                    [VALUE] => 
                    [PROPERTY_VALUE_ID] => 
                    [DESCRIPTION] => 
                    [~DESCRIPTION] => 
                    [~VALUE] => 
                )

            [DIAMETER_FLANCA] => Array
                (
                    [ID] => 165
                    [IBLOCK_ID] => 2
                    [NAME] => Диаметр фланца, мм
                    [ACTIVE] => Y
                    [SORT] => 500
                    [CODE] => DIAMETER_FLANCA
                    [DEFAULT_VALUE] => 
                    [PROPERTY_TYPE] => S
                    [ROW_COUNT] => 1
                    [COL_COUNT] => 30
                    [LIST_TYPE] => L
                    [MULTIPLE] => N
                    [XML_ID] => 
                    [FILE_TYPE] => 
                    [MULTIPLE_CNT] => 5
                    [LINK_IBLOCK_ID] => 0
                    [WITH_DESCRIPTION] => N
                    [SEARCHABLE] => N
                    [FILTRABLE] => N
                    [IS_REQUIRED] => N
                    [VERSION] => 1
                    [USER_TYPE] => 
                    [USER_TYPE_SETTINGS] => Array
                        (
                        )

                    [HINT] => 
                    [~NAME] => Диаметр фланца, мм
                    [~DEFAULT_VALUE] => 
                    [VALUE_ENUM] => 
                    [VALUE_XML_ID] => 
                    [VALUE_SORT] => 
                    [VALUE] => 
                    [PROPERTY_VALUE_ID] => 
                    [DESCRIPTION] => 
                    [~DESCRIPTION] => 
                    [~VALUE] => 
                )

            [COUNT_LIGHT] => Array
                (
                    [ID] => 166
                    [IBLOCK_ID] => 2
                    [NAME] => Количество осветительных приборов, шт
                    [ACTIVE] => Y
                    [SORT] => 500
                    [CODE] => COUNT_LIGHT
                    [DEFAULT_VALUE] => 
                    [PROPERTY_TYPE] => S
                    [ROW_COUNT] => 1
                    [COL_COUNT] => 30
                    [LIST_TYPE] => L
                    [MULTIPLE] => N
                    [XML_ID] => 
                    [FILE_TYPE] => 
                    [MULTIPLE_CNT] => 5
                    [LINK_IBLOCK_ID] => 0
                    [WITH_DESCRIPTION] => N
                    [SEARCHABLE] => N
                    [FILTRABLE] => N
                    [IS_REQUIRED] => N
                    [VERSION] => 1
                    [USER_TYPE] => 
                    [USER_TYPE_SETTINGS] => Array
                        (
                        )

                    [HINT] => 
                    [~NAME] => Количество осветительных приборов, шт
                    [~DEFAULT_VALUE] => 
                    [VALUE_ENUM] => 
                    [VALUE_XML_ID] => 
                    [VALUE_SORT] => 
                    [VALUE] => 
                    [PROPERTY_VALUE_ID] => 
                    [DESCRIPTION] => 
                    [~DESCRIPTION] => 
                    [~VALUE] => 
                )

            [WEIGHT_TO_KRON] => Array
                (
                    [ID] => 167
                    [IBLOCK_ID] => 2
                    [NAME] => Высота до кронштейна, мм
                    [ACTIVE] => Y
                    [SORT] => 500
                    [CODE] => WEIGHT_TO_KRON
                    [DEFAULT_VALUE] => 
                    [PROPERTY_TYPE] => S
                    [ROW_COUNT] => 1
                    [COL_COUNT] => 30
                    [LIST_TYPE] => L
                    [MULTIPLE] => N
                    [XML_ID] => 
                    [FILE_TYPE] => 
                    [MULTIPLE_CNT] => 5
                    [LINK_IBLOCK_ID] => 0
                    [WITH_DESCRIPTION] => N
                    [SEARCHABLE] => N
                    [FILTRABLE] => N
                    [IS_REQUIRED] => N
                    [VERSION] => 1
                    [USER_TYPE] => 
                    [USER_TYPE_SETTINGS] => Array
                        (
                        )

                    [HINT] => 
                    [~NAME] => Высота до кронштейна, мм
                    [~DEFAULT_VALUE] => 
                    [VALUE_ENUM] => 
                    [VALUE_XML_ID] => 
                    [VALUE_SORT] => 
                    [VALUE] => 
                    [PROPERTY_VALUE_ID] => 
                    [DESCRIPTION] => 
                    [~DESCRIPTION] => 
                    [~VALUE] => 
                )

            [SIZE_FLANEC] => Array
                (
                    [ID] => 169
                    [IBLOCK_ID] => 2
                    [NAME] => Размер фланца
                    [ACTIVE] => Y
                    [SORT] => 500
                    [CODE] => SIZE_FLANEC
                    [DEFAULT_VALUE] => 
                    [PROPERTY_TYPE] => S
                    [ROW_COUNT] => 1
                    [COL_COUNT] => 30
                    [LIST_TYPE] => L
                    [MULTIPLE] => N
                    [XML_ID] => 
                    [FILE_TYPE] => 
                    [MULTIPLE_CNT] => 5
                    [LINK_IBLOCK_ID] => 0
                    [WITH_DESCRIPTION] => N
                    [SEARCHABLE] => N
                    [FILTRABLE] => N
                    [IS_REQUIRED] => N
                    [VERSION] => 1
                    [USER_TYPE] => 
                    [USER_TYPE_SETTINGS] => Array
                        (
                        )

                    [HINT] => 
                    [~NAME] => Размер фланца
                    [~DEFAULT_VALUE] => 
                    [VALUE_ENUM] => 
                    [VALUE_XML_ID] => 
                    [VALUE_SORT] => 
                    [VALUE] => 
                    [PROPERTY_VALUE_ID] => 
                    [DESCRIPTION] => 
                    [~DESCRIPTION] => 
                    [~VALUE] => 
                )

            [WEIGHT_MIDDLE_SECTION] => Array
                (
                    [ID] => 170
                    [IBLOCK_ID] => 2
                    [NAME] => Высота промежуточной секции, мм
                    [ACTIVE] => Y
                    [SORT] => 500
                    [CODE] => WEIGHT_MIDDLE_SECTION
                    [DEFAULT_VALUE] => 
                    [PROPERTY_TYPE] => S
                    [ROW_COUNT] => 1
                    [COL_COUNT] => 30
                    [LIST_TYPE] => L
                    [MULTIPLE] => N
                    [XML_ID] => 
                    [FILE_TYPE] => 
                    [MULTIPLE_CNT] => 5
                    [LINK_IBLOCK_ID] => 0
                    [WITH_DESCRIPTION] => N
                    [SEARCHABLE] => N
                    [FILTRABLE] => N
                    [IS_REQUIRED] => N
                    [VERSION] => 1
                    [USER_TYPE] => 
                    [USER_TYPE_SETTINGS] => Array
                        (
                        )

                    [HINT] => 
                    [~NAME] => Высота промежуточной секции, мм
                    [~DEFAULT_VALUE] => 
                    [VALUE_ENUM] => 
                    [VALUE_XML_ID] => 
                    [VALUE_SORT] => 
                    [VALUE] => 
                    [PROPERTY_VALUE_ID] => 
                    [DESCRIPTION] => 
                    [~DESCRIPTION] => 
                    [~VALUE] => 
                )

            [DEFEND_POKRYTIE] => Array
                (
                    [ID] => 171
                    [IBLOCK_ID] => 2
                    [NAME] => Защитное покрытие
                    [ACTIVE] => Y
                    [SORT] => 500
                    [CODE] => DEFEND_POKRYTIE
                    [DEFAULT_VALUE] => 
                    [PROPERTY_TYPE] => S
                    [ROW_COUNT] => 1
                    [COL_COUNT] => 30
                    [LIST_TYPE] => L
                    [MULTIPLE] => N
                    [XML_ID] => 
                    [FILE_TYPE] => 
                    [MULTIPLE_CNT] => 5
                    [LINK_IBLOCK_ID] => 0
                    [WITH_DESCRIPTION] => N
                    [SEARCHABLE] => N
                    [FILTRABLE] => N
                    [IS_REQUIRED] => N
                    [VERSION] => 1
                    [USER_TYPE] => 
                    [USER_TYPE_SETTINGS] => Array
                        (
                        )

                    [HINT] => 
                    [~NAME] => Защитное покрытие
                    [~DEFAULT_VALUE] => 
                    [VALUE_ENUM] => 
                    [VALUE_XML_ID] => 
                    [VALUE_SORT] => 
                    [VALUE] => 
                    [PROPERTY_VALUE_ID] => 
                    [DESCRIPTION] => 
                    [~DESCRIPTION] => 
                    [~VALUE] => 
                )

            [WIND_REGION] => Array
                (
                    [ID] => 172
                    [IBLOCK_ID] => 2
                    [NAME] => Ветровой район
                    [ACTIVE] => Y
                    [SORT] => 500
                    [CODE] => WIND_REGION
                    [DEFAULT_VALUE] => 
                    [PROPERTY_TYPE] => S
                    [ROW_COUNT] => 1
                    [COL_COUNT] => 30
                    [LIST_TYPE] => L
                    [MULTIPLE] => N
                    [XML_ID] => 
                    [FILE_TYPE] => 
                    [MULTIPLE_CNT] => 5
                    [LINK_IBLOCK_ID] => 0
                    [WITH_DESCRIPTION] => N
                    [SEARCHABLE] => N
                    [FILTRABLE] => N
                    [IS_REQUIRED] => N
                    [VERSION] => 1
                    [USER_TYPE] => 
                    [USER_TYPE_SETTINGS] => Array
                        (
                        )

                    [HINT] => 
                    [~NAME] => Ветровой район
                    [~DEFAULT_VALUE] => 
                    [VALUE_ENUM] => 
                    [VALUE_XML_ID] => 
                    [VALUE_SORT] => 
                    [VALUE] => 
                    [PROPERTY_VALUE_ID] => 
                    [DESCRIPTION] => 
                    [~DESCRIPTION] => 
                    [~VALUE] => 
                )

            [DIAMETER_OPOR_FLANCA] => Array
                (
                    [ID] => 173
                    [IBLOCK_ID] => 2
                    [NAME] => Диаметр опорного фланца, мм
                    [ACTIVE] => Y
                    [SORT] => 500
                    [CODE] => DIAMETER_OPOR_FLANCA
                    [DEFAULT_VALUE] => 
                    [PROPERTY_TYPE] => S
                    [ROW_COUNT] => 1
                    [COL_COUNT] => 30
                    [LIST_TYPE] => L
                    [MULTIPLE] => N
                    [XML_ID] => 
                    [FILE_TYPE] => 
                    [MULTIPLE_CNT] => 5
                    [LINK_IBLOCK_ID] => 0
                    [WITH_DESCRIPTION] => N
                    [SEARCHABLE] => N
                    [FILTRABLE] => N
                    [IS_REQUIRED] => N
                    [VERSION] => 1
                    [USER_TYPE] => 
                    [USER_TYPE_SETTINGS] => Array
                        (
                        )

                    [HINT] => 
                    [~NAME] => Диаметр опорного фланца, мм
                    [~DEFAULT_VALUE] => 
                    [VALUE_ENUM] => 
                    [VALUE_XML_ID] => 
                    [VALUE_SORT] => 
                    [VALUE] => 
                    [PROPERTY_VALUE_ID] => 
                    [DESCRIPTION] => 
                    [~DESCRIPTION] => 
                    [~VALUE] => 
                )

            [CENTER_DIST] => Array
                (
                    [ID] => 174
                    [IBLOCK_ID] => 2
                    [NAME] => Межцентровое расстояние, мм
                    [ACTIVE] => Y
                    [SORT] => 500
                    [CODE] => CENTER_DIST
                    [DEFAULT_VALUE] => 
                    [PROPERTY_TYPE] => S
                    [ROW_COUNT] => 1
                    [COL_COUNT] => 30
                    [LIST_TYPE] => L
                    [MULTIPLE] => N
                    [XML_ID] => 
                    [FILE_TYPE] => 
                    [MULTIPLE_CNT] => 5
                    [LINK_IBLOCK_ID] => 0
                    [WITH_DESCRIPTION] => N
                    [SEARCHABLE] => N
                    [FILTRABLE] => N
                    [IS_REQUIRED] => N
                    [VERSION] => 1
                    [USER_TYPE] => 
                    [USER_TYPE_SETTINGS] => Array
                        (
                        )

                    [HINT] => 
                    [~NAME] => Межцентровое расстояние, мм
                    [~DEFAULT_VALUE] => 
                    [VALUE_ENUM] => 
                    [VALUE_XML_ID] => 
                    [VALUE_SORT] => 
                    [VALUE] => 
                    [PROPERTY_VALUE_ID] => 
                    [DESCRIPTION] => 
                    [~DESCRIPTION] => 
                    [~VALUE] => 
                )

            [FLANEC_THICKNESS] => Array
                (
                    [ID] => 175
                    [IBLOCK_ID] => 2
                    [NAME] => Толщина фланца, мм
                    [ACTIVE] => Y
                    [SORT] => 500
                    [CODE] => FLANEC_THICKNESS
                    [DEFAULT_VALUE] => 
                    [PROPERTY_TYPE] => S
                    [ROW_COUNT] => 1
                    [COL_COUNT] => 30
                    [LIST_TYPE] => L
                    [MULTIPLE] => N
                    [XML_ID] => 
                    [FILE_TYPE] => 
                    [MULTIPLE_CNT] => 5
                    [LINK_IBLOCK_ID] => 0
                    [WITH_DESCRIPTION] => N
                    [SEARCHABLE] => N
                    [FILTRABLE] => N
                    [IS_REQUIRED] => N
                    [VERSION] => 1
                    [USER_TYPE] => 
                    [USER_TYPE_SETTINGS] => Array
                        (
                        )

                    [HINT] => 
                    [~NAME] => Толщина фланца, мм
                    [~DEFAULT_VALUE] => 
                    [VALUE_ENUM] => 
                    [VALUE_XML_ID] => 
                    [VALUE_SORT] => 
                    [VALUE] => 
                    [PROPERTY_VALUE_ID] => 
                    [DESCRIPTION] => 
                    [~DESCRIPTION] => 
                    [~VALUE] => 
                )

            [COUNT_HOLE] => Array
                (
                    [ID] => 176
                    [IBLOCK_ID] => 2
                    [NAME] => Количество отверстий крепления, шт
                    [ACTIVE] => Y
                    [SORT] => 500
                    [CODE] => COUNT_HOLE
                    [DEFAULT_VALUE] => 
                    [PROPERTY_TYPE] => S
                    [ROW_COUNT] => 1
                    [COL_COUNT] => 30
                    [LIST_TYPE] => L
                    [MULTIPLE] => N
                    [XML_ID] => 
                    [FILE_TYPE] => 
                    [MULTIPLE_CNT] => 5
                    [LINK_IBLOCK_ID] => 0
                    [WITH_DESCRIPTION] => N
                    [SEARCHABLE] => N
                    [FILTRABLE] => N
                    [IS_REQUIRED] => N
                    [VERSION] => 1
                    [USER_TYPE] => 
                    [USER_TYPE_SETTINGS] => Array
                        (
                        )

                    [HINT] => 
                    [~NAME] => Количество отверстий крепления, шт
                    [~DEFAULT_VALUE] => 
                    [VALUE_ENUM] => 
                    [VALUE_XML_ID] => 
                    [VALUE_SORT] => 
                    [VALUE] => 
                    [PROPERTY_VALUE_ID] => 
                    [DESCRIPTION] => 
                    [~DESCRIPTION] => 
                    [~VALUE] => 
                )

            [INSPECTION_WINDOW] => Array
                (
                    [ID] => 179
                    [IBLOCK_ID] => 2
                    [NAME] => Ревизионное окно, мм
                    [ACTIVE] => Y
                    [SORT] => 500
                    [CODE] => INSPECTION_WINDOW
                    [DEFAULT_VALUE] => 
                    [PROPERTY_TYPE] => S
                    [ROW_COUNT] => 1
                    [COL_COUNT] => 30
                    [LIST_TYPE] => L
                    [MULTIPLE] => N
                    [XML_ID] => 
                    [FILE_TYPE] => 
                    [MULTIPLE_CNT] => 5
                    [LINK_IBLOCK_ID] => 0
                    [WITH_DESCRIPTION] => N
                    [SEARCHABLE] => N
                    [FILTRABLE] => N
                    [IS_REQUIRED] => N
                    [VERSION] => 1
                    [USER_TYPE] => 
                    [USER_TYPE_SETTINGS] => Array
                        (
                        )

                    [HINT] => 
                    [~NAME] => Ревизионное окно, мм
                    [~DEFAULT_VALUE] => 
                    [VALUE_ENUM] => 
                    [VALUE_XML_ID] => 
                    [VALUE_SORT] => 
                    [VALUE] => 
                    [PROPERTY_VALUE_ID] => 
                    [DESCRIPTION] => 
                    [~DESCRIPTION] => 
                    [~VALUE] => 
                )

            [THREE_MODEL] => Array
                (
                    [ID] => 182
                    [IBLOCK_ID] => 2
                    [NAME] => 3D-модель
                    [ACTIVE] => Y
                    [SORT] => 500
                    [CODE] => THREE_MODEL
                    [DEFAULT_VALUE] => 
                    [PROPERTY_TYPE] => F
                    [ROW_COUNT] => 1
                    [COL_COUNT] => 30
                    [LIST_TYPE] => L
                    [MULTIPLE] => N
                    [XML_ID] => 
                    [FILE_TYPE] => 
                    [MULTIPLE_CNT] => 5
                    [LINK_IBLOCK_ID] => 0
                    [WITH_DESCRIPTION] => N
                    [SEARCHABLE] => N
                    [FILTRABLE] => N
                    [IS_REQUIRED] => N
                    [VERSION] => 1
                    [USER_TYPE] => 
                    [USER_TYPE_SETTINGS] => Array
                        (
                        )

                    [HINT] => 
                    [~NAME] => 3D-модель
                    [~DEFAULT_VALUE] => 
                    [VALUE_ENUM] => 
                    [VALUE_XML_ID] => 
                    [VALUE_SORT] => 
                    [VALUE] => 
                    [PROPERTY_VALUE_ID] => 
                    [DESCRIPTION] => 
                    [~DESCRIPTION] => 
                    [~VALUE] => 
                )

            [FAQ] => Array
                (
                    [ID] => 183
                    [IBLOCK_ID] => 2
                    [NAME] => FAQ
                    [ACTIVE] => Y
                    [SORT] => 500
                    [CODE] => FAQ
                    [DEFAULT_VALUE] => Array
                        (
                            [TYPE] => TEXT
                            [TEXT] => 
                        )

                    [PROPERTY_TYPE] => S
                    [ROW_COUNT] => 1
                    [COL_COUNT] => 30
                    [LIST_TYPE] => L
                    [MULTIPLE] => N
                    [XML_ID] => 
                    [FILE_TYPE] => 
                    [MULTIPLE_CNT] => 5
                    [LINK_IBLOCK_ID] => 0
                    [WITH_DESCRIPTION] => N
                    [SEARCHABLE] => N
                    [FILTRABLE] => N
                    [IS_REQUIRED] => N
                    [VERSION] => 1
                    [USER_TYPE] => HTML
                    [USER_TYPE_SETTINGS] => Array
                        (
                            [height] => 200
                        )

                    [HINT] => 
                    [~NAME] => FAQ
                    [~DEFAULT_VALUE] => Array
                        (
                            [TYPE] => TEXT
                            [TEXT] => 
                        )

                    [VALUE_ENUM] => 
                    [VALUE_XML_ID] => 
                    [VALUE_SORT] => 
                    [VALUE] => 
                    [PROPERTY_VALUE_ID] => 
                    [DESCRIPTION] => 
                    [~DESCRIPTION] => 
                    [~VALUE] => 
                )

        )

    [DISPLAY_PROPERTIES] => Array
        (
            [ITEM_PRICE] => Array
                (
                    [ID] => 22
                    [IBLOCK_ID] => 2
                    [NAME] => Цена
                    [ACTIVE] => Y
                    [SORT] => 3
                    [CODE] => ITEM_PRICE
                    [DEFAULT_VALUE] => 
                    [PROPERTY_TYPE] => L
                    [ROW_COUNT] => 1
                    [COL_COUNT] => 30
                    [LIST_TYPE] => L
                    [MULTIPLE] => N
                    [XML_ID] => 22
                    [FILE_TYPE] => 
                    [MULTIPLE_CNT] => 5
                    [LINK_IBLOCK_ID] => 0
                    [WITH_DESCRIPTION] => N
                    [SEARCHABLE] => N
                    [FILTRABLE] => N
                    [IS_REQUIRED] => Y
                    [VERSION] => 1
                    [USER_TYPE] => 
                    [USER_TYPE_SETTINGS] => Array
                        (
                        )

                    [HINT] => 
                    [~NAME] => Цена
                    [~DEFAULT_VALUE] => 
                    [VALUE_ENUM] => По запросу
                    [VALUE_XML_ID] => on-request
                    [VALUE_SORT] => 1
                    [VALUE] => По запросу
                    [PROPERTY_VALUE_ID] => 6831894
                    [VALUE_ENUM_ID] => 9
                    [DESCRIPTION] => 
                    [~VALUE] => По запросу
                    [~DESCRIPTION] => 
                    [DISPLAY_VALUE] => По запросу
                )

            [ITEM_CHARACTERISTICS] => Array
                (
                    [ID] => 28
                    [IBLOCK_ID] => 2
                    [NAME] => Характеристики
                    [ACTIVE] => Y
                    [SORT] => 6
                    [CODE] => ITEM_CHARACTERISTICS
                    [DEFAULT_VALUE] => 
                    [PROPERTY_TYPE] => S
                    [ROW_COUNT] => 1
                    [COL_COUNT] => 20
                    [LIST_TYPE] => L
                    [MULTIPLE] => Y
                    [XML_ID] => 28
                    [FILE_TYPE] => 
                    [MULTIPLE_CNT] => 1
                    [LINK_IBLOCK_ID] => 0
                    [WITH_DESCRIPTION] => Y
                    [SEARCHABLE] => N
                    [FILTRABLE] => N
                    [IS_REQUIRED] => N
                    [VERSION] => 1
                    [USER_TYPE] => 
                    [USER_TYPE_SETTINGS] => Array
                        (
                        )

                    [HINT] => 
                    [~NAME] => Характеристики
                    [~DEFAULT_VALUE] => 
                    [VALUE_ENUM] => 
                    [VALUE_XML_ID] => 
                    [VALUE_SORT] => 
                    [VALUE] => Array
                        (
                            [0] => угловая промежуточная многогранная
                            [1] => 12500
                            [2] => 10500
                            [3] => 2
                            [4] => 750/200
                            [5] => I-V
                            [6] => горячее цинкование
                            [7] => порошковое / полимерное окрашивание
                            [8] => 30 лет
                        )

                    [PROPERTY_VALUE_ID] => Array
                        (
                            [0] => 6831895
                            [1] => 6831896
                            [2] => 6831897
                            [3] => 6831898
                            [4] => 6831899
                            [5] => 6831900
                            [6] => 6831901
                            [7] => 6831902
                            [8] => 6831903
                        )

                    [DESCRIPTION] => Array
                        (
                            [0] => Тип
                            [1] => Высота, мм
                            [2] => Высота до нижней траверсы, мм
                            [3] => Число стоек на опору, шт
                            [4] => Сечение стоек, мм
                            [5] => Ветровой район
                            [6] => Защитное покрытие
                            [7] => Лакокрасочное покрытие
                            [8] => Срок службы
                        )

                    [~VALUE] => Array
                        (
                            [0] => угловая промежуточная многогранная
                            [1] => 12500
                            [2] => 10500
                            [3] => 2
                            [4] => 750/200
                            [5] => I-V
                            [6] => горячее цинкование
                            [7] => порошковое / полимерное окрашивание
                            [8] => 30 лет
                        )

                    [~DESCRIPTION] => Array
                        (
                            [0] => Тип
                            [1] => Высота, мм
                            [2] => Высота до нижней траверсы, мм
                            [3] => Число стоек на опору, шт
                            [4] => Сечение стоек, мм
                            [5] => Ветровой район
                            [6] => Защитное покрытие
                            [7] => Лакокрасочное покрытие
                            [8] => Срок службы
                        )

                    [DISPLAY_VALUE] => Array
                        (
                            [0] => угловая промежуточная многогранная
                            [1] => 12500
                            [2] => 10500
                            [3] => 2
                            [4] => 750/200
                            [5] => I-V
                            [6] => горячее цинкование
                            [7] => порошковое / полимерное окрашивание
                            [8] => 30 лет
                        )

                )

        )

    [PRODUCT_PROPERTIES] => Array
        (
        )

    [PRODUCT_PROPERTIES_FILL] => Array
        (
        )

    [OFFERS] => Array
        (
        )

    [OFFER_ID_SELECTED] => 0
    [CHECK_QUANTITY] => 
    [ITEM_PRICE_MODE] => 
    [ITEM_PRICES] => Array
        (
        )

    [ITEM_QUANTITY_RANGES] => Array
        (
        )

    [ITEM_MEASURE_RATIOS] => Array
        (
            [3021] => Array
                (
                    [ID] => 3021
                    [RATIO] => 1
                    [IS_DEFAULT] => Y
                    [PRODUCT_ID] => 20174
                )

        )

    [ITEM_MEASURE] => Array
        (
            [ID] => 5
            [TITLE] => шт
            [~TITLE] => шт
        )

    [ITEM_MEASURE_RATIO_SELECTED] => 3021
    [ITEM_QUANTITY_RANGE_SELECTED] => 
    [ITEM_PRICE_SELECTED] => 
    [EDIT_LINK] => 
    [DELETE_LINK] => 
    [SECTION] => Array
        (
            [PATH] => Array
                (
                )

        )

    [CAN_BUY] => 
)
В наличии
Тип: угловая промежуточная многогранная
Высота, мм: 18600
Высота до нижней траверсы, мм: 10500
Цена по запросу
Array
(
    [ID] => 20173
    [~ID] => 20173
    [IBLOCK_ID] => 2
    [~IBLOCK_ID] => 2
    [CODE] => upm35-4
    [~CODE] => upm35-4
    [XML_ID] => 20173
    [~XML_ID] => 20173
    [NAME] => УПМ35-4
    [~NAME] => УПМ35-4
    [ACTIVE] => Y
    [~ACTIVE] => Y
    [DATE_ACTIVE_FROM] => 
    [~DATE_ACTIVE_FROM] => 
    [DATE_ACTIVE_TO] => 
    [~DATE_ACTIVE_TO] => 
    [SORT] => 500
    [~SORT] => 500
    [PREVIEW_TEXT] => 
    [~PREVIEW_TEXT] => 
    [PREVIEW_TEXT_TYPE] => text
    [~PREVIEW_TEXT_TYPE] => text
    [DETAIL_TEXT] => 
    [~DETAIL_TEXT] => 
    [DETAIL_TEXT_TYPE] => text
    [~DETAIL_TEXT_TYPE] => text
    [DATE_CREATE] => 11.02.2026 07:33:12
    [~DATE_CREATE] => 11.02.2026 07:33:12
    [CREATED_BY] => 1
    [~CREATED_BY] => 1
    [TAGS] => 
    [~TAGS] => 
    [TIMESTAMP_X] => 11.02.2026 07:33:12
    [~TIMESTAMP_X] => 11.02.2026 07:33:12
    [MODIFIED_BY] => 1
    [~MODIFIED_BY] => 1
    [IBLOCK_SECTION_ID] => 2951
    [~IBLOCK_SECTION_ID] => 4509
    [DETAIL_PAGE_URL] => /product/upm35-4/
    [~DETAIL_PAGE_URL] => /product/upm35-4/
    [DETAIL_PICTURE] => 
    [~DETAIL_PICTURE] => 
    [PREVIEW_PICTURE] => 
    [~PREVIEW_PICTURE] => 
    [LANG_DIR] => /
    [~LANG_DIR] => /
    [EXTERNAL_ID] => 20173
    [~EXTERNAL_ID] => 20173
    [IBLOCK_TYPE_ID] => catalog
    [~IBLOCK_TYPE_ID] => catalog
    [IBLOCK_CODE] => metalstructures
    [~IBLOCK_CODE] => metalstructures
    [IBLOCK_EXTERNAL_ID] => clothes
    [~IBLOCK_EXTERNAL_ID] => clothes
    [LID] => s1
    [~LID] => s1
    [IPROPERTY_VALUES] => Array
        (
            [ELEMENT_DETAIL_PICTURE_FILE_NAME] => 
            [ELEMENT_PREVIEW_PICTURE_FILE_NAME] => 
            [SECTION_DETAIL_PICTURE_FILE_NAME] => 
            [SECTION_PICTURE_FILE_NAME] => 
            [ELEMENT_META_TITLE] => УПМ35-4 в {{rp}}
            [SECTION_PAGE_TITLE] => УПМ35-4
            [ELEMENT_PAGE_TITLE] => УПМ35-4
            [SECTION_META_TITLE] => Многогранные опоры ЛЭП купить в {{rp}} на сайте производителя НПО Легион
            [SECTION_META_DESCRIPTION] => Производство многогранных опор ЛЭП линии электропередач. Купите напрямую у производителя в {{rp}}. Собственное производство. Наличие товара на складе. Звоните ☎ {{subdomain_tel}}
            [SECTION_META_KEYWORDS] => опоры ЛЭП многогранные металлические производство купить гранённые линии электропередач 
        )

    [PRODUCT] => Array
        (
            [TYPE] => 1
            [AVAILABLE] => Y
            [BUNDLE] => N
            [QUANTITY] => 0
            [QUANTITY_TRACE] => N
            [CAN_BUY_ZERO] => Y
            [MEASURE] => 5
            [SUBSCRIBE] => Y
            [VAT_ID] => 0
            [VAT_RATE] => 0
            [VAT_INCLUDED] => N
            [WEIGHT] => 0
            [WIDTH] => 0
            [LENGTH] => 0
            [HEIGHT] => 0
            [PAYMENT_TYPE] => S
            [RECUR_SCHEME_TYPE] => D
            [RECUR_SCHEME_LENGTH] => 0
            [TRIAL_PRICE_ID] => 0
            [USE_OFFERS] => 
        )

    [~CATALOG_TYPE] => 1
    [CATALOG_TYPE] => 1
    [~CATALOG_QUANTITY] => 0
    [CATALOG_QUANTITY] => 0
    [~CATALOG_QUANTITY_TRACE] => N
    [CATALOG_QUANTITY_TRACE] => N
    [~CATALOG_CAN_BUY_ZERO] => Y
    [CATALOG_CAN_BUY_ZERO] => Y
    [~CATALOG_SUBSCRIBE] => Y
    [CATALOG_SUBSCRIBE] => Y
    [PROPERTIES] => Array
        (
            [ITEM_DELIVERY] => Array
                (
                    [ID] => 20
                    [IBLOCK_ID] => 2
                    [NAME] => Доставка
                    [ACTIVE] => Y
                    [SORT] => 1
                    [CODE] => ITEM_DELIVERY
                    [DEFAULT_VALUE] => 
                    [PROPERTY_TYPE] => L
                    [ROW_COUNT] => 1
                    [COL_COUNT] => 30
                    [LIST_TYPE] => L
                    [MULTIPLE] => N
                    [XML_ID] => 20
                    [FILE_TYPE] => 
                    [MULTIPLE_CNT] => 5
                    [LINK_IBLOCK_ID] => 0
                    [WITH_DESCRIPTION] => N
                    [SEARCHABLE] => N
                    [FILTRABLE] => N
                    [IS_REQUIRED] => Y
                    [VERSION] => 1
                    [USER_TYPE] => 
                    [USER_TYPE_SETTINGS] => Array
                        (
                        )

                    [HINT] => 
                    [~NAME] => Доставка
                    [~DEFAULT_VALUE] => 
                    [VALUE_ENUM] => По России и СНГ
                    [VALUE_XML_ID] => ru-sng
                    [VALUE_SORT] => 1
                    [VALUE] => По России и СНГ
                    [PROPERTY_VALUE_ID] => 6831876
                    [VALUE_ENUM_ID] => 7
                    [DESCRIPTION] => 
                    [~VALUE] => По России и СНГ
                    [~DESCRIPTION] => 
                )

            [ITEM_PAYMENT] => Array
                (
                    [ID] => 21
                    [IBLOCK_ID] => 2
                    [NAME] => Оплата
                    [ACTIVE] => Y
                    [SORT] => 2
                    [CODE] => ITEM_PAYMENT
                    [DEFAULT_VALUE] => 
                    [PROPERTY_TYPE] => L
                    [ROW_COUNT] => 1
                    [COL_COUNT] => 30
                    [LIST_TYPE] => L
                    [MULTIPLE] => N
                    [XML_ID] => 21
                    [FILE_TYPE] => 
                    [MULTIPLE_CNT] => 5
                    [LINK_IBLOCK_ID] => 0
                    [WITH_DESCRIPTION] => N
                    [SEARCHABLE] => N
                    [FILTRABLE] => N
                    [IS_REQUIRED] => Y
                    [VERSION] => 1
                    [USER_TYPE] => 
                    [USER_TYPE_SETTINGS] => Array
                        (
                        )

                    [HINT] => 
                    [~NAME] => Оплата
                    [~DEFAULT_VALUE] => 
                    [VALUE_ENUM] => Безналичный расчет
                    [VALUE_XML_ID] => payment-bank
                    [VALUE_SORT] => 1
                    [VALUE] => Безналичный расчет
                    [PROPERTY_VALUE_ID] => 6831877
                    [VALUE_ENUM_ID] => 8
                    [DESCRIPTION] => 
                    [~VALUE] => Безналичный расчет
                    [~DESCRIPTION] => 
                )

            [ITEM_PRICE] => Array
                (
                    [ID] => 22
                    [IBLOCK_ID] => 2
                    [NAME] => Цена
                    [ACTIVE] => Y
                    [SORT] => 3
                    [CODE] => ITEM_PRICE
                    [DEFAULT_VALUE] => 
                    [PROPERTY_TYPE] => L
                    [ROW_COUNT] => 1
                    [COL_COUNT] => 30
                    [LIST_TYPE] => L
                    [MULTIPLE] => N
                    [XML_ID] => 22
                    [FILE_TYPE] => 
                    [MULTIPLE_CNT] => 5
                    [LINK_IBLOCK_ID] => 0
                    [WITH_DESCRIPTION] => N
                    [SEARCHABLE] => N
                    [FILTRABLE] => N
                    [IS_REQUIRED] => Y
                    [VERSION] => 1
                    [USER_TYPE] => 
                    [USER_TYPE_SETTINGS] => Array
                        (
                        )

                    [HINT] => 
                    [~NAME] => Цена
                    [~DEFAULT_VALUE] => 
                    [VALUE_ENUM] => По запросу
                    [VALUE_XML_ID] => on-request
                    [VALUE_SORT] => 1
                    [VALUE] => По запросу
                    [PROPERTY_VALUE_ID] => 6831878
                    [VALUE_ENUM_ID] => 9
                    [DESCRIPTION] => 
                    [~VALUE] => По запросу
                    [~DESCRIPTION] => 
                )

            [ITEM_IMAGES] => Array
                (
                    [ID] => 23
                    [IBLOCK_ID] => 2
                    [NAME] => Изображения
                    [ACTIVE] => Y
                    [SORT] => 4
                    [CODE] => ITEM_IMAGES
                    [DEFAULT_VALUE] => 
                    [PROPERTY_TYPE] => F
                    [ROW_COUNT] => 1
                    [COL_COUNT] => 30
                    [LIST_TYPE] => L
                    [MULTIPLE] => Y
                    [XML_ID] => 23
                    [FILE_TYPE] => 
                    [MULTIPLE_CNT] => 5
                    [LINK_IBLOCK_ID] => 0
                    [WITH_DESCRIPTION] => N
                    [SEARCHABLE] => N
                    [FILTRABLE] => N
                    [IS_REQUIRED] => N
                    [VERSION] => 1
                    [USER_TYPE] => 
                    [USER_TYPE_SETTINGS] => Array
                        (
                        )

                    [HINT] => 
                    [~NAME] => Изображения
                    [~DEFAULT_VALUE] => 
                    [VALUE_ENUM] => 
                    [VALUE_XML_ID] => 
                    [VALUE_SORT] => 
                    [VALUE] => 
                    [PROPERTY_VALUE_ID] => 
                    [DESCRIPTION] => 
                    [~DESCRIPTION] => 
                    [~VALUE] => 
                )

            [ITEM_PROPERTIES] => Array
                (
                    [ID] => 24
                    [IBLOCK_ID] => 2
                    [NAME] => Свойства
                    [ACTIVE] => Y
                    [SORT] => 5
                    [CODE] => ITEM_PROPERTIES
                    [DEFAULT_VALUE] => 
                    [PROPERTY_TYPE] => E
                    [ROW_COUNT] => 1
                    [COL_COUNT] => 30
                    [LIST_TYPE] => L
                    [MULTIPLE] => Y
                    [XML_ID] => 24
                    [FILE_TYPE] => 
                    [MULTIPLE_CNT] => 1
                    [LINK_IBLOCK_ID] => 3
                    [WITH_DESCRIPTION] => N
                    [SEARCHABLE] => N
                    [FILTRABLE] => N
                    [IS_REQUIRED] => N
                    [VERSION] => 1
                    [USER_TYPE] => 
                    [USER_TYPE_SETTINGS] => Array
                        (
                        )

                    [HINT] => 
                    [~NAME] => Свойства
                    [~DEFAULT_VALUE] => 
                    [VALUE_ENUM] => 
                    [VALUE_XML_ID] => 
                    [VALUE_SORT] => 
                    [VALUE] => 
                    [PROPERTY_VALUE_ID] => 
                    [DESCRIPTION] => 
                    [~DESCRIPTION] => 
                    [~VALUE] => 
                )

            [ITEM_CHARACTERISTICS] => Array
                (
                    [ID] => 28
                    [IBLOCK_ID] => 2
                    [NAME] => Характеристики
                    [ACTIVE] => Y
                    [SORT] => 6
                    [CODE] => ITEM_CHARACTERISTICS
                    [DEFAULT_VALUE] => 
                    [PROPERTY_TYPE] => S
                    [ROW_COUNT] => 1
                    [COL_COUNT] => 20
                    [LIST_TYPE] => L
                    [MULTIPLE] => Y
                    [XML_ID] => 28
                    [FILE_TYPE] => 
                    [MULTIPLE_CNT] => 1
                    [LINK_IBLOCK_ID] => 0
                    [WITH_DESCRIPTION] => Y
                    [SEARCHABLE] => N
                    [FILTRABLE] => N
                    [IS_REQUIRED] => N
                    [VERSION] => 1
                    [USER_TYPE] => 
                    [USER_TYPE_SETTINGS] => Array
                        (
                        )

                    [HINT] => 
                    [~NAME] => Характеристики
                    [~DEFAULT_VALUE] => 
                    [VALUE_ENUM] => 
                    [VALUE_XML_ID] => 
                    [VALUE_SORT] => 
                    [VALUE] => Array
                        (
                            [0] => угловая промежуточная многогранная
                            [1] => 18600
                            [2] => 10500
                            [3] => 2
                            [4] => 750/200
                            [5] => I-V
                            [6] => горячее цинкование
                            [7] => порошковое / полимерное окрашивание
                            [8] => 30 лет
                        )

                    [PROPERTY_VALUE_ID] => Array
                        (
                            [0] => 6831879
                            [1] => 6831880
                            [2] => 6831881
                            [3] => 6831882
                            [4] => 6831883
                            [5] => 6831884
                            [6] => 6831885
                            [7] => 6831886
                            [8] => 6831887
                        )

                    [DESCRIPTION] => Array
                        (
                            [0] => Тип
                            [1] => Высота, мм
                            [2] => Высота до нижней траверсы, мм
                            [3] => Число стоек на опору, шт
                            [4] => Сечение стоек, мм
                            [5] => Ветровой район
                            [6] => Защитное покрытие
                            [7] => Лакокрасочное покрытие
                            [8] => Срок службы
                        )

                    [~VALUE] => Array
                        (
                            [0] => угловая промежуточная многогранная
                            [1] => 18600
                            [2] => 10500
                            [3] => 2
                            [4] => 750/200
                            [5] => I-V
                            [6] => горячее цинкование
                            [7] => порошковое / полимерное окрашивание
                            [8] => 30 лет
                        )

                    [~DESCRIPTION] => Array
                        (
                            [0] => Тип
                            [1] => Высота, мм
                            [2] => Высота до нижней траверсы, мм
                            [3] => Число стоек на опору, шт
                            [4] => Сечение стоек, мм
                            [5] => Ветровой район
                            [6] => Защитное покрытие
                            [7] => Лакокрасочное покрытие
                            [8] => Срок службы
                        )

                )

            [ITEM_FILTER] => Array
                (
                    [ID] => 40
                    [IBLOCK_ID] => 2
                    [NAME] => Фильтр
                    [ACTIVE] => Y
                    [SORT] => 7
                    [CODE] => ITEM_FILTER
                    [DEFAULT_VALUE] => 
                    [PROPERTY_TYPE] => S
                    [ROW_COUNT] => 1
                    [COL_COUNT] => 30
                    [LIST_TYPE] => L
                    [MULTIPLE] => N
                    [XML_ID] => 40
                    [FILE_TYPE] => 
                    [MULTIPLE_CNT] => 5
                    [LINK_IBLOCK_ID] => 0
                    [WITH_DESCRIPTION] => N
                    [SEARCHABLE] => N
                    [FILTRABLE] => N
                    [IS_REQUIRED] => N
                    [VERSION] => 1
                    [USER_TYPE] => 
                    [USER_TYPE_SETTINGS] => Array
                        (
                        )

                    [HINT] => 
                    [~NAME] => Фильтр
                    [~DEFAULT_VALUE] => 
                    [VALUE_ENUM] => 
                    [VALUE_XML_ID] => 
                    [VALUE_SORT] => 
                    [VALUE] => 
                    [PROPERTY_VALUE_ID] => 
                    [DESCRIPTION] => 
                    [~DESCRIPTION] => 
                    [~VALUE] => 
                )

            [ITEM_TECH_CH] => Array
                (
                    [ID] => 29
                    [IBLOCK_ID] => 2
                    [NAME] => Технические характеристики
                    [ACTIVE] => Y
                    [SORT] => 8
                    [CODE] => ITEM_TECH_CH
                    [DEFAULT_VALUE] => Array
                        (
                            [TYPE] => HTML
                            [TEXT] => 
                        )

                    [PROPERTY_TYPE] => S
                    [ROW_COUNT] => 1
                    [COL_COUNT] => 30
                    [LIST_TYPE] => L
                    [MULTIPLE] => N
                    [XML_ID] => 29
                    [FILE_TYPE] => 
                    [MULTIPLE_CNT] => 5
                    [LINK_IBLOCK_ID] => 0
                    [WITH_DESCRIPTION] => N
                    [SEARCHABLE] => N
                    [FILTRABLE] => N
                    [IS_REQUIRED] => N
                    [VERSION] => 1
                    [USER_TYPE] => HTML
                    [USER_TYPE_SETTINGS] => Array
                        (
                            [height] => 200
                        )

                    [HINT] => 
                    [~NAME] => Технические характеристики
                    [~DEFAULT_VALUE] => Array
                        (
                            [TYPE] => HTML
                            [TEXT] => 
                        )

                    [VALUE_ENUM] => 
                    [VALUE_XML_ID] => 
                    [VALUE_SORT] => 
                    [VALUE] => 
                    [PROPERTY_VALUE_ID] => 
                    [DESCRIPTION] => 
                    [~DESCRIPTION] => 
                    [~VALUE] => 
                )

            [ITEM_ADV_DESCR] => Array
                (
                    [ID] => 30
                    [IBLOCK_ID] => 2
                    [NAME] => Преимущества (описание)
                    [ACTIVE] => Y
                    [SORT] => 9
                    [CODE] => ITEM_ADV_DESCR
                    [DEFAULT_VALUE] => Array
                        (
                            [TYPE] => HTML
                            [TEXT] => 
                        )

                    [PROPERTY_TYPE] => S
                    [ROW_COUNT] => 1
                    [COL_COUNT] => 30
                    [LIST_TYPE] => L
                    [MULTIPLE] => N
                    [XML_ID] => 30
                    [FILE_TYPE] => 
                    [MULTIPLE_CNT] => 5
                    [LINK_IBLOCK_ID] => 0
                    [WITH_DESCRIPTION] => N
                    [SEARCHABLE] => N
                    [FILTRABLE] => N
                    [IS_REQUIRED] => N
                    [VERSION] => 1
                    [USER_TYPE] => HTML
                    [USER_TYPE_SETTINGS] => Array
                        (
                            [height] => 100
                        )

                    [HINT] => 
                    [~NAME] => Преимущества (описание)
                    [~DEFAULT_VALUE] => Array
                        (
                            [TYPE] => HTML
                            [TEXT] => 
                        )

                    [VALUE_ENUM] => 
                    [VALUE_XML_ID] => 
                    [VALUE_SORT] => 
                    [VALUE] => 
                    [PROPERTY_VALUE_ID] => 
                    [DESCRIPTION] => 
                    [~DESCRIPTION] => 
                    [~VALUE] => 
                )

            [ITEM_ADV] => Array
                (
                    [ID] => 31
                    [IBLOCK_ID] => 2
                    [NAME] => Преимущества
                    [ACTIVE] => Y
                    [SORT] => 10
                    [CODE] => ITEM_ADV
                    [DEFAULT_VALUE] => 
                    [PROPERTY_TYPE] => E
                    [ROW_COUNT] => 1
                    [COL_COUNT] => 30
                    [LIST_TYPE] => L
                    [MULTIPLE] => Y
                    [XML_ID] => 31
                    [FILE_TYPE] => 
                    [MULTIPLE_CNT] => 1
                    [LINK_IBLOCK_ID] => 5
                    [WITH_DESCRIPTION] => N
                    [SEARCHABLE] => N
                    [FILTRABLE] => N
                    [IS_REQUIRED] => N
                    [VERSION] => 1
                    [USER_TYPE] => 
                    [USER_TYPE_SETTINGS] => Array
                        (
                        )

                    [HINT] => 
                    [~NAME] => Преимущества
                    [~DEFAULT_VALUE] => 
                    [VALUE_ENUM] => 
                    [VALUE_XML_ID] => 
                    [VALUE_SORT] => 
                    [VALUE] => 
                    [PROPERTY_VALUE_ID] => 
                    [DESCRIPTION] => 
                    [~DESCRIPTION] => 
                    [~VALUE] => 
                )

            [ITEM_BUY] => Array
                (
                    [ID] => 32
                    [IBLOCK_ID] => 2
                    [NAME] => Купить
                    [ACTIVE] => Y
                    [SORT] => 11
                    [CODE] => ITEM_BUY
                    [DEFAULT_VALUE] => Array
                        (
                            [TEXT] => 
                            [TYPE] => HTML
                        )

                    [PROPERTY_TYPE] => S
                    [ROW_COUNT] => 1
                    [COL_COUNT] => 30
                    [LIST_TYPE] => L
                    [MULTIPLE] => N
                    [XML_ID] => 32
                    [FILE_TYPE] => 
                    [MULTIPLE_CNT] => 5
                    [LINK_IBLOCK_ID] => 0
                    [WITH_DESCRIPTION] => N
                    [SEARCHABLE] => N
                    [FILTRABLE] => N
                    [IS_REQUIRED] => N
                    [VERSION] => 1
                    [USER_TYPE] => HTML
                    [USER_TYPE_SETTINGS] => Array
                        (
                            [height] => 200
                        )

                    [HINT] => 
                    [~NAME] => Купить
                    [~DEFAULT_VALUE] => Array
                        (
                            [TEXT] => 
                            [TYPE] => HTML
                        )

                    [VALUE_ENUM] => 
                    [VALUE_XML_ID] => 
                    [VALUE_SORT] => 
                    [VALUE] => 
                    [PROPERTY_VALUE_ID] => 
                    [DESCRIPTION] => 
                    [~DESCRIPTION] => 
                    [~VALUE] => 
                )

            [ITEM_CERT_COR] => Array
                (
                    [ID] => 33
                    [IBLOCK_ID] => 2
                    [NAME] => Сертификаты соответствия
                    [ACTIVE] => Y
                    [SORT] => 12
                    [CODE] => ITEM_CERT_COR
                    [DEFAULT_VALUE] => 
                    [PROPERTY_TYPE] => S
                    [ROW_COUNT] => 1
                    [COL_COUNT] => 30
                    [LIST_TYPE] => L
                    [MULTIPLE] => Y
                    [XML_ID] => 33
                    [FILE_TYPE] => 
                    [MULTIPLE_CNT] => 1
                    [LINK_IBLOCK_ID] => 0
                    [WITH_DESCRIPTION] => Y
                    [SEARCHABLE] => N
                    [FILTRABLE] => N
                    [IS_REQUIRED] => N
                    [VERSION] => 1
                    [USER_TYPE] => 
                    [USER_TYPE_SETTINGS] => Array
                        (
                        )

                    [HINT] => 
                    [~NAME] => Сертификаты соответствия
                    [~DEFAULT_VALUE] => 
                    [VALUE_ENUM] => 
                    [VALUE_XML_ID] => 
                    [VALUE_SORT] => 
                    [VALUE] => 
                    [PROPERTY_VALUE_ID] => 
                    [DESCRIPTION] => 
                    [~DESCRIPTION] => 
                    [~VALUE] => 
                )

            [ITEM_ST_STAND] => Array
                (
                    [ID] => 34
                    [IBLOCK_ID] => 2
                    [NAME] => Государственные стандарты
                    [ACTIVE] => Y
                    [SORT] => 13
                    [CODE] => ITEM_ST_STAND
                    [DEFAULT_VALUE] => 
                    [PROPERTY_TYPE] => S
                    [ROW_COUNT] => 1
                    [COL_COUNT] => 30
                    [LIST_TYPE] => L
                    [MULTIPLE] => Y
                    [XML_ID] => 34
                    [FILE_TYPE] => 
                    [MULTIPLE_CNT] => 1
                    [LINK_IBLOCK_ID] => 0
                    [WITH_DESCRIPTION] => Y
                    [SEARCHABLE] => N
                    [FILTRABLE] => N
                    [IS_REQUIRED] => N
                    [VERSION] => 1
                    [USER_TYPE] => 
                    [USER_TYPE_SETTINGS] => Array
                        (
                        )

                    [HINT] => 
                    [~NAME] => Государственные стандарты
                    [~DEFAULT_VALUE] => 
                    [VALUE_ENUM] => 
                    [VALUE_XML_ID] => 
                    [VALUE_SORT] => 
                    [VALUE] => 
                    [PROPERTY_VALUE_ID] => 
                    [DESCRIPTION] => 
                    [~DESCRIPTION] => 
                    [~VALUE] => 
                )

            [ITEM_NORM] => Array
                (
                    [ID] => 35
                    [IBLOCK_ID] => 2
                    [NAME] => Строительные нормы и правила
                    [ACTIVE] => Y
                    [SORT] => 14
                    [CODE] => ITEM_NORM
                    [DEFAULT_VALUE] => 
                    [PROPERTY_TYPE] => S
                    [ROW_COUNT] => 1
                    [COL_COUNT] => 30
                    [LIST_TYPE] => L
                    [MULTIPLE] => Y
                    [XML_ID] => 35
                    [FILE_TYPE] => 
                    [MULTIPLE_CNT] => 1
                    [LINK_IBLOCK_ID] => 0
                    [WITH_DESCRIPTION] => Y
                    [SEARCHABLE] => N
                    [FILTRABLE] => N
                    [IS_REQUIRED] => N
                    [VERSION] => 1
                    [USER_TYPE] => 
                    [USER_TYPE_SETTINGS] => Array
                        (
                        )

                    [HINT] => 
                    [~NAME] => Строительные нормы и правила
                    [~DEFAULT_VALUE] => 
                    [VALUE_ENUM] => 
                    [VALUE_XML_ID] => 
                    [VALUE_SORT] => 
                    [VALUE] => 
                    [PROPERTY_VALUE_ID] => 
                    [DESCRIPTION] => 
                    [~DESCRIPTION] => 
                    [~VALUE] => 
                )

            [ITEM_SIMILAR] => Array
                (
                    [ID] => 36
                    [IBLOCK_ID] => 2
                    [NAME] => Похожие модели
                    [ACTIVE] => Y
                    [SORT] => 15
                    [CODE] => ITEM_SIMILAR
                    [DEFAULT_VALUE] => 
                    [PROPERTY_TYPE] => G
                    [ROW_COUNT] => 1
                    [COL_COUNT] => 30
                    [LIST_TYPE] => L
                    [MULTIPLE] => Y
                    [XML_ID] => 36
                    [FILE_TYPE] => 
                    [MULTIPLE_CNT] => 10
                    [LINK_IBLOCK_ID] => 2
                    [WITH_DESCRIPTION] => N
                    [SEARCHABLE] => N
                    [FILTRABLE] => N
                    [IS_REQUIRED] => N
                    [VERSION] => 1
                    [USER_TYPE] => 
                    [USER_TYPE_SETTINGS] => Array
                        (
                        )

                    [HINT] => 
                    [~NAME] => Похожие модели
                    [~DEFAULT_VALUE] => 
                    [VALUE_ENUM] => 
                    [VALUE_XML_ID] => 
                    [VALUE_SORT] => 
                    [VALUE] => Array
                        (
                            [0] => 4509
                        )

                    [PROPERTY_VALUE_ID] => Array
                        (
                            [0] => 6831888
                        )

                    [DESCRIPTION] => Array
                        (
                            [0] => 
                        )

                    [~VALUE] => Array
                        (
                            [0] => 4509
                        )

                    [~DESCRIPTION] => Array
                        (
                            [0] => 
                        )

                )

            [ITEM_SIMILAR_TAGS] => Array
                (
                    [ID] => 122
                    [IBLOCK_ID] => 2
                    [NAME] => Похожие модели (теговые)
                    [ACTIVE] => Y
                    [SORT] => 16
                    [CODE] => ITEM_SIMILAR_TAGS
                    [DEFAULT_VALUE] => 
                    [PROPERTY_TYPE] => E
                    [ROW_COUNT] => 1
                    [COL_COUNT] => 30
                    [LIST_TYPE] => L
                    [MULTIPLE] => Y
                    [XML_ID] => 122
                    [FILE_TYPE] => 
                    [MULTIPLE_CNT] => 1
                    [LINK_IBLOCK_ID] => 19
                    [WITH_DESCRIPTION] => N
                    [SEARCHABLE] => N
                    [FILTRABLE] => N
                    [IS_REQUIRED] => N
                    [VERSION] => 1
                    [USER_TYPE] => 
                    [USER_TYPE_SETTINGS] => Array
                        (
                        )

                    [HINT] => 
                    [~NAME] => Похожие модели (теговые)
                    [~DEFAULT_VALUE] => 
                    [VALUE_ENUM] => 
                    [VALUE_XML_ID] => 
                    [VALUE_SORT] => 
                    [VALUE] => 
                    [PROPERTY_VALUE_ID] => 
                    [DESCRIPTION] => 
                    [~DESCRIPTION] => 
                    [~VALUE] => 
                )

            [ITEM_BUY_WITH] => Array
                (
                    [ID] => 37
                    [IBLOCK_ID] => 2
                    [NAME] => С этим товаром покупают
                    [ACTIVE] => Y
                    [SORT] => 17
                    [CODE] => ITEM_BUY_WITH
                    [DEFAULT_VALUE] => 
                    [PROPERTY_TYPE] => E
                    [ROW_COUNT] => 1
                    [COL_COUNT] => 30
                    [LIST_TYPE] => L
                    [MULTIPLE] => Y
                    [XML_ID] => 37
                    [FILE_TYPE] => 
                    [MULTIPLE_CNT] => 1
                    [LINK_IBLOCK_ID] => 2
                    [WITH_DESCRIPTION] => N
                    [SEARCHABLE] => N
                    [FILTRABLE] => N
                    [IS_REQUIRED] => N
                    [VERSION] => 1
                    [USER_TYPE] => 
                    [USER_TYPE_SETTINGS] => Array
                        (
                        )

                    [HINT] => 
                    [~NAME] => С этим товаром покупают
                    [~DEFAULT_VALUE] => 
                    [VALUE_ENUM] => 
                    [VALUE_XML_ID] => 
                    [VALUE_SORT] => 
                    [VALUE] => 
                    [PROPERTY_VALUE_ID] => 
                    [DESCRIPTION] => 
                    [~DESCRIPTION] => 
                    [~VALUE] => 
                )

            [ITEM_VOTE_COUNT] => Array
                (
                    [ID] => 38
                    [IBLOCK_ID] => 2
                    [NAME] => Количество голосов
                    [ACTIVE] => Y
                    [SORT] => 18
                    [CODE] => ITEM_VOTE_COUNT
                    [DEFAULT_VALUE] => 0
                    [PROPERTY_TYPE] => N
                    [ROW_COUNT] => 1
                    [COL_COUNT] => 30
                    [LIST_TYPE] => L
                    [MULTIPLE] => N
                    [XML_ID] => 38
                    [FILE_TYPE] => 
                    [MULTIPLE_CNT] => 5
                    [LINK_IBLOCK_ID] => 0
                    [WITH_DESCRIPTION] => N
                    [SEARCHABLE] => N
                    [FILTRABLE] => N
                    [IS_REQUIRED] => N
                    [VERSION] => 1
                    [USER_TYPE] => 
                    [USER_TYPE_SETTINGS] => Array
                        (
                        )

                    [HINT] => 
                    [~NAME] => Количество голосов
                    [~DEFAULT_VALUE] => 0
                    [VALUE_ENUM] => 
                    [VALUE_XML_ID] => 
                    [VALUE_SORT] => 
                    [VALUE] => 10
                    [PROPERTY_VALUE_ID] => 6831921
                    [DESCRIPTION] => 
                    [~VALUE] => 10
                    [~DESCRIPTION] => 
                )

            [ITEM_RAITING] => Array
                (
                    [ID] => 39
                    [IBLOCK_ID] => 2
                    [NAME] => Рейтинг
                    [ACTIVE] => Y
                    [SORT] => 19
                    [CODE] => ITEM_RAITING
                    [DEFAULT_VALUE] => 0
                    [PROPERTY_TYPE] => N
                    [ROW_COUNT] => 1
                    [COL_COUNT] => 30
                    [LIST_TYPE] => L
                    [MULTIPLE] => N
                    [XML_ID] => 39
                    [FILE_TYPE] => 
                    [MULTIPLE_CNT] => 5
                    [LINK_IBLOCK_ID] => 0
                    [WITH_DESCRIPTION] => N
                    [SEARCHABLE] => N
                    [FILTRABLE] => N
                    [IS_REQUIRED] => N
                    [VERSION] => 1
                    [USER_TYPE] => 
                    [USER_TYPE_SETTINGS] => Array
                        (
                        )

                    [HINT] => 
                    [~NAME] => Рейтинг
                    [~DEFAULT_VALUE] => 0
                    [VALUE_ENUM] => 
                    [VALUE_XML_ID] => 
                    [VALUE_SORT] => 
                    [VALUE] => 4.9
                    [PROPERTY_VALUE_ID] => 6831920
                    [DESCRIPTION] => 
                    [~VALUE] => 4.9
                    [~DESCRIPTION] => 
                )

            [H1] => Array
                (
                    [ID] => 125
                    [IBLOCK_ID] => 2
                    [NAME] => H1
                    [ACTIVE] => Y
                    [SORT] => 500
                    [CODE] => H1
                    [DEFAULT_VALUE] => 
                    [PROPERTY_TYPE] => S
                    [ROW_COUNT] => 1
                    [COL_COUNT] => 70
                    [LIST_TYPE] => L
                    [MULTIPLE] => N
                    [XML_ID] => 125
                    [FILE_TYPE] => 
                    [MULTIPLE_CNT] => 5
                    [LINK_IBLOCK_ID] => 0
                    [WITH_DESCRIPTION] => N
                    [SEARCHABLE] => N
                    [FILTRABLE] => N
                    [IS_REQUIRED] => N
                    [VERSION] => 1
                    [USER_TYPE] => 
                    [USER_TYPE_SETTINGS] => Array
                        (
                        )

                    [HINT] => 
                    [~NAME] => H1
                    [~DEFAULT_VALUE] => 
                    [VALUE_ENUM] => 
                    [VALUE_XML_ID] => 
                    [VALUE_SORT] => 
                    [VALUE] => УПМ35-4
                    [PROPERTY_VALUE_ID] => 6831891
                    [DESCRIPTION] => 
                    [~VALUE] => УПМ35-4
                    [~DESCRIPTION] => 
                )

            [CERTIFICATES] => Array
                (
                    [ID] => 127
                    [IBLOCK_ID] => 2
                    [NAME] => Сертификаты
                    [ACTIVE] => Y
                    [SORT] => 500
                    [CODE] => CERTIFICATES
                    [DEFAULT_VALUE] => 
                    [PROPERTY_TYPE] => E
                    [ROW_COUNT] => 1
                    [COL_COUNT] => 30
                    [LIST_TYPE] => L
                    [MULTIPLE] => Y
                    [XML_ID] => 127
                    [FILE_TYPE] => 
                    [MULTIPLE_CNT] => 5
                    [LINK_IBLOCK_ID] => 7
                    [WITH_DESCRIPTION] => N
                    [SEARCHABLE] => N
                    [FILTRABLE] => N
                    [IS_REQUIRED] => N
                    [VERSION] => 1
                    [USER_TYPE] => 
                    [USER_TYPE_SETTINGS] => Array
                        (
                        )

                    [HINT] => 
                    [~NAME] => Сертификаты
                    [~DEFAULT_VALUE] => 
                    [VALUE_ENUM] => 
                    [VALUE_XML_ID] => 
                    [VALUE_SORT] => 
                    [VALUE] => 
                    [PROPERTY_VALUE_ID] => 
                    [DESCRIPTION] => 
                    [~DESCRIPTION] => 
                    [~VALUE] => 
                )

            [129] => Array
                (
                    [ID] => 129
                    [IBLOCK_ID] => 2
                    [NAME] => Уникальный META TITLE
                    [ACTIVE] => Y
                    [SORT] => 500
                    [CODE] => 129
                    [DEFAULT_VALUE] => 
                    [PROPERTY_TYPE] => S
                    [ROW_COUNT] => 1
                    [COL_COUNT] => 30
                    [LIST_TYPE] => L
                    [MULTIPLE] => N
                    [XML_ID] => 129
                    [FILE_TYPE] => 
                    [MULTIPLE_CNT] => 5
                    [LINK_IBLOCK_ID] => 0
                    [WITH_DESCRIPTION] => N
                    [SEARCHABLE] => N
                    [FILTRABLE] => N
                    [IS_REQUIRED] => N
                    [VERSION] => 1
                    [USER_TYPE] => 
                    [USER_TYPE_SETTINGS] => Array
                        (
                        )

                    [HINT] => 
                    [~NAME] => Уникальный META TITLE
                    [~DEFAULT_VALUE] => 
                    [VALUE_ENUM] => 
                    [VALUE_XML_ID] => 
                    [VALUE_SORT] => 
                    [VALUE] => 
                    [PROPERTY_VALUE_ID] => 
                    [DESCRIPTION] => 
                    [~DESCRIPTION] => 
                    [~VALUE] => 
                )

            [ITEM_TYPE] => Array
                (
                    [ID] => 134
                    [IBLOCK_ID] => 2
                    [NAME] => Тип
                    [ACTIVE] => Y
                    [SORT] => 500
                    [CODE] => ITEM_TYPE
                    [DEFAULT_VALUE] => 
                    [PROPERTY_TYPE] => S
                    [ROW_COUNT] => 1
                    [COL_COUNT] => 30
                    [LIST_TYPE] => L
                    [MULTIPLE] => N
                    [XML_ID] => 
                    [FILE_TYPE] => 
                    [MULTIPLE_CNT] => 5
                    [LINK_IBLOCK_ID] => 0
                    [WITH_DESCRIPTION] => N
                    [SEARCHABLE] => N
                    [FILTRABLE] => Y
                    [IS_REQUIRED] => N
                    [VERSION] => 1
                    [USER_TYPE] => 
                    [USER_TYPE_SETTINGS] => Array
                        (
                        )

                    [HINT] => 
                    [~NAME] => Тип
                    [~DEFAULT_VALUE] => 
                    [VALUE_ENUM] => 
                    [VALUE_XML_ID] => 
                    [VALUE_SORT] => 
                    [VALUE] => 
                    [PROPERTY_VALUE_ID] => 
                    [DESCRIPTION] => 
                    [~DESCRIPTION] => 
                    [~VALUE] => 
                )

            [ITEM_INSTALLATION] => Array
                (
                    [ID] => 135
                    [IBLOCK_ID] => 2
                    [NAME] => Способ установки
                    [ACTIVE] => Y
                    [SORT] => 500
                    [CODE] => ITEM_INSTALLATION
                    [DEFAULT_VALUE] => 
                    [PROPERTY_TYPE] => S
                    [ROW_COUNT] => 1
                    [COL_COUNT] => 30
                    [LIST_TYPE] => L
                    [MULTIPLE] => N
                    [XML_ID] => 
                    [FILE_TYPE] => 
                    [MULTIPLE_CNT] => 5
                    [LINK_IBLOCK_ID] => 0
                    [WITH_DESCRIPTION] => N
                    [SEARCHABLE] => N
                    [FILTRABLE] => N
                    [IS_REQUIRED] => N
                    [VERSION] => 1
                    [USER_TYPE] => 
                    [USER_TYPE_SETTINGS] => Array
                        (
                        )

                    [HINT] => 
                    [~NAME] => Способ установки
                    [~DEFAULT_VALUE] => 
                    [VALUE_ENUM] => 
                    [VALUE_XML_ID] => 
                    [VALUE_SORT] => 
                    [VALUE] => 
                    [PROPERTY_VALUE_ID] => 
                    [DESCRIPTION] => 
                    [~DESCRIPTION] => 
                    [~VALUE] => 
                )

            [ITEM_MODE] => Array
                (
                    [ID] => 136
                    [IBLOCK_ID] => 2
                    [NAME] => Способ производства
                    [ACTIVE] => Y
                    [SORT] => 500
                    [CODE] => ITEM_MODE
                    [DEFAULT_VALUE] => 
                    [PROPERTY_TYPE] => S
                    [ROW_COUNT] => 1
                    [COL_COUNT] => 30
                    [LIST_TYPE] => L
                    [MULTIPLE] => N
                    [XML_ID] => 
                    [FILE_TYPE] => 
                    [MULTIPLE_CNT] => 5
                    [LINK_IBLOCK_ID] => 0
                    [WITH_DESCRIPTION] => N
                    [SEARCHABLE] => N
                    [FILTRABLE] => N
                    [IS_REQUIRED] => N
                    [VERSION] => 1
                    [USER_TYPE] => 
                    [USER_TYPE_SETTINGS] => Array
                        (
                        )

                    [HINT] => 
                    [~NAME] => Способ производства
                    [~DEFAULT_VALUE] => 
                    [VALUE_ENUM] => 
                    [VALUE_XML_ID] => 
                    [VALUE_SORT] => 
                    [VALUE] => 
                    [PROPERTY_VALUE_ID] => 
                    [DESCRIPTION] => 
                    [~DESCRIPTION] => 
                    [~VALUE] => 
                )

            [ITEM_HEIGHT] => Array
                (
                    [ID] => 137
                    [IBLOCK_ID] => 2
                    [NAME] => Высота, мм
                    [ACTIVE] => Y
                    [SORT] => 500
                    [CODE] => ITEM_HEIGHT
                    [DEFAULT_VALUE] => 
                    [PROPERTY_TYPE] => S
                    [ROW_COUNT] => 1
                    [COL_COUNT] => 30
                    [LIST_TYPE] => L
                    [MULTIPLE] => N
                    [XML_ID] => 
                    [FILE_TYPE] => 
                    [MULTIPLE_CNT] => 5
                    [LINK_IBLOCK_ID] => 0
                    [WITH_DESCRIPTION] => N
                    [SEARCHABLE] => N
                    [FILTRABLE] => N
                    [IS_REQUIRED] => N
                    [VERSION] => 1
                    [USER_TYPE] => 
                    [USER_TYPE_SETTINGS] => Array
                        (
                        )

                    [HINT] => 
                    [~NAME] => Высота, мм
                    [~DEFAULT_VALUE] => 
                    [VALUE_ENUM] => 
                    [VALUE_XML_ID] => 
                    [VALUE_SORT] => 
                    [VALUE] => 
                    [PROPERTY_VALUE_ID] => 
                    [DESCRIPTION] => 
                    [~DESCRIPTION] => 
                    [~VALUE] => 
                )

            [BLOG_POST_ID] => Array
                (
                    [ID] => 138
                    [IBLOCK_ID] => 2
                    [NAME] => ID поста блога для комментариев
                    [ACTIVE] => Y
                    [SORT] => 500
                    [CODE] => BLOG_POST_ID
                    [DEFAULT_VALUE] => 
                    [PROPERTY_TYPE] => N
                    [ROW_COUNT] => 1
                    [COL_COUNT] => 30
                    [LIST_TYPE] => L
                    [MULTIPLE] => N
                    [XML_ID] => BLOG_POST_ID
                    [FILE_TYPE] => 
                    [MULTIPLE_CNT] => 5
                    [LINK_IBLOCK_ID] => 0
                    [WITH_DESCRIPTION] => N
                    [SEARCHABLE] => N
                    [FILTRABLE] => N
                    [IS_REQUIRED] => N
                    [VERSION] => 1
                    [USER_TYPE] => 
                    [USER_TYPE_SETTINGS] => Array
                        (
                        )

                    [HINT] => 
                    [~NAME] => ID поста блога для комментариев
                    [~DEFAULT_VALUE] => 
                    [VALUE_ENUM] => 
                    [VALUE_XML_ID] => 
                    [VALUE_SORT] => 
                    [VALUE] => 
                    [PROPERTY_VALUE_ID] => 
                    [DESCRIPTION] => 
                    [~DESCRIPTION] => 
                    [~VALUE] => 
                )

            [BLOG_COMMENTS_CNT] => Array
                (
                    [ID] => 139
                    [IBLOCK_ID] => 2
                    [NAME] => Количество комментариев
                    [ACTIVE] => Y
                    [SORT] => 500
                    [CODE] => BLOG_COMMENTS_CNT
                    [DEFAULT_VALUE] => 
                    [PROPERTY_TYPE] => N
                    [ROW_COUNT] => 1
                    [COL_COUNT] => 30
                    [LIST_TYPE] => L
                    [MULTIPLE] => N
                    [XML_ID] => BLOG_COMMENTS_CNT
                    [FILE_TYPE] => 
                    [MULTIPLE_CNT] => 5
                    [LINK_IBLOCK_ID] => 0
                    [WITH_DESCRIPTION] => N
                    [SEARCHABLE] => N
                    [FILTRABLE] => N
                    [IS_REQUIRED] => N
                    [VERSION] => 1
                    [USER_TYPE] => 
                    [USER_TYPE_SETTINGS] => Array
                        (
                        )

                    [HINT] => 
                    [~NAME] => Количество комментариев
                    [~DEFAULT_VALUE] => 
                    [VALUE_ENUM] => 
                    [VALUE_XML_ID] => 
                    [VALUE_SORT] => 
                    [VALUE] => 
                    [PROPERTY_VALUE_ID] => 
                    [DESCRIPTION] => 
                    [~DESCRIPTION] => 
                    [~VALUE] => 
                )

            [HEIGHT_TOTAL] => Array
                (
                    [ID] => 143
                    [IBLOCK_ID] => 2
                    [NAME] => Высота общая, мм
                    [ACTIVE] => Y
                    [SORT] => 500
                    [CODE] => HEIGHT_TOTAL
                    [DEFAULT_VALUE] => 
                    [PROPERTY_TYPE] => S
                    [ROW_COUNT] => 1
                    [COL_COUNT] => 30
                    [LIST_TYPE] => L
                    [MULTIPLE] => N
                    [XML_ID] => 
                    [FILE_TYPE] => 
                    [MULTIPLE_CNT] => 5
                    [LINK_IBLOCK_ID] => 0
                    [WITH_DESCRIPTION] => N
                    [SEARCHABLE] => N
                    [FILTRABLE] => N
                    [IS_REQUIRED] => N
                    [VERSION] => 1
                    [USER_TYPE] => 
                    [USER_TYPE_SETTINGS] => Array
                        (
                        )

                    [HINT] => 
                    [~NAME] => Высота общая, мм
                    [~DEFAULT_VALUE] => 
                    [VALUE_ENUM] => 
                    [VALUE_XML_ID] => 
                    [VALUE_SORT] => 
                    [VALUE] => 
                    [PROPERTY_VALUE_ID] => 
                    [DESCRIPTION] => 
                    [~DESCRIPTION] => 
                    [~VALUE] => 
                )

            [HEIGHT_ABOVEGROUND] => Array
                (
                    [ID] => 144
                    [IBLOCK_ID] => 2
                    [NAME] => Высота надземной части, мм
                    [ACTIVE] => Y
                    [SORT] => 500
                    [CODE] => HEIGHT_ABOVEGROUND
                    [DEFAULT_VALUE] => 
                    [PROPERTY_TYPE] => S
                    [ROW_COUNT] => 1
                    [COL_COUNT] => 30
                    [LIST_TYPE] => L
                    [MULTIPLE] => N
                    [XML_ID] => 
                    [FILE_TYPE] => 
                    [MULTIPLE_CNT] => 5
                    [LINK_IBLOCK_ID] => 0
                    [WITH_DESCRIPTION] => N
                    [SEARCHABLE] => N
                    [FILTRABLE] => N
                    [IS_REQUIRED] => N
                    [VERSION] => 1
                    [USER_TYPE] => 
                    [USER_TYPE_SETTINGS] => Array
                        (
                        )

                    [HINT] => 
                    [~NAME] => Высота надземной части, мм
                    [~DEFAULT_VALUE] => 
                    [VALUE_ENUM] => 
                    [VALUE_XML_ID] => 
                    [VALUE_SORT] => 
                    [VALUE] => 
                    [PROPERTY_VALUE_ID] => 
                    [DESCRIPTION] => 
                    [~DESCRIPTION] => 
                    [~VALUE] => 
                )

            [HEIGHT_UNDERGROUND] => Array
                (
                    [ID] => 145
                    [IBLOCK_ID] => 2
                    [NAME] => Высота подземной части, мм
                    [ACTIVE] => Y
                    [SORT] => 500
                    [CODE] => HEIGHT_UNDERGROUND
                    [DEFAULT_VALUE] => 
                    [PROPERTY_TYPE] => S
                    [ROW_COUNT] => 1
                    [COL_COUNT] => 30
                    [LIST_TYPE] => L
                    [MULTIPLE] => N
                    [XML_ID] => 
                    [FILE_TYPE] => 
                    [MULTIPLE_CNT] => 5
                    [LINK_IBLOCK_ID] => 0
                    [WITH_DESCRIPTION] => N
                    [SEARCHABLE] => N
                    [FILTRABLE] => N
                    [IS_REQUIRED] => N
                    [VERSION] => 1
                    [USER_TYPE] => 
                    [USER_TYPE_SETTINGS] => Array
                        (
                        )

                    [HINT] => 
                    [~NAME] => Высота подземной части, мм
                    [~DEFAULT_VALUE] => 
                    [VALUE_ENUM] => 
                    [VALUE_XML_ID] => 
                    [VALUE_SORT] => 
                    [VALUE] => 
                    [PROPERTY_VALUE_ID] => 
                    [DESCRIPTION] => 
                    [~DESCRIPTION] => 
                    [~VALUE] => 
                )

            [DIAMETER_TOP] => Array
                (
                    [ID] => 146
                    [IBLOCK_ID] => 2
                    [NAME] => Диаметр верхний, мм
                    [ACTIVE] => Y
                    [SORT] => 500
                    [CODE] => DIAMETER_TOP
                    [DEFAULT_VALUE] => 
                    [PROPERTY_TYPE] => S
                    [ROW_COUNT] => 1
                    [COL_COUNT] => 30
                    [LIST_TYPE] => L
                    [MULTIPLE] => N
                    [XML_ID] => 
                    [FILE_TYPE] => 
                    [MULTIPLE_CNT] => 5
                    [LINK_IBLOCK_ID] => 0
                    [WITH_DESCRIPTION] => N
                    [SEARCHABLE] => N
                    [FILTRABLE] => N
                    [IS_REQUIRED] => N
                    [VERSION] => 1
                    [USER_TYPE] => 
                    [USER_TYPE_SETTINGS] => Array
                        (
                        )

                    [HINT] => 
                    [~NAME] => Диаметр верхний, мм
                    [~DEFAULT_VALUE] => 
                    [VALUE_ENUM] => 
                    [VALUE_XML_ID] => 
                    [VALUE_SORT] => 
                    [VALUE] => 
                    [PROPERTY_VALUE_ID] => 
                    [DESCRIPTION] => 
                    [~DESCRIPTION] => 
                    [~VALUE] => 
                )

            [DIAMETER_BOTTOM] => Array
                (
                    [ID] => 147
                    [IBLOCK_ID] => 2
                    [NAME] => Диаметр нижний, мм
                    [ACTIVE] => Y
                    [SORT] => 500
                    [CODE] => DIAMETER_BOTTOM
                    [DEFAULT_VALUE] => 
                    [PROPERTY_TYPE] => S
                    [ROW_COUNT] => 1
                    [COL_COUNT] => 30
                    [LIST_TYPE] => L
                    [MULTIPLE] => N
                    [XML_ID] => 
                    [FILE_TYPE] => 
                    [MULTIPLE_CNT] => 5
                    [LINK_IBLOCK_ID] => 0
                    [WITH_DESCRIPTION] => N
                    [SEARCHABLE] => N
                    [FILTRABLE] => N
                    [IS_REQUIRED] => N
                    [VERSION] => 1
                    [USER_TYPE] => 
                    [USER_TYPE_SETTINGS] => Array
                        (
                        )

                    [HINT] => 
                    [~NAME] => Диаметр нижний, мм
                    [~DEFAULT_VALUE] => 
                    [VALUE_ENUM] => 
                    [VALUE_XML_ID] => 
                    [VALUE_SORT] => 
                    [VALUE] => 
                    [PROPERTY_VALUE_ID] => 
                    [DESCRIPTION] => 
                    [~DESCRIPTION] => 
                    [~VALUE] => 
                )

            [WEIGHT] => Array
                (
                    [ID] => 148
                    [IBLOCK_ID] => 2
                    [NAME] => Нагрузка, кг
                    [ACTIVE] => Y
                    [SORT] => 500
                    [CODE] => WEIGHT
                    [DEFAULT_VALUE] => 
                    [PROPERTY_TYPE] => S
                    [ROW_COUNT] => 1
                    [COL_COUNT] => 30
                    [LIST_TYPE] => L
                    [MULTIPLE] => N
                    [XML_ID] => 
                    [FILE_TYPE] => 
                    [MULTIPLE_CNT] => 5
                    [LINK_IBLOCK_ID] => 0
                    [WITH_DESCRIPTION] => N
                    [SEARCHABLE] => N
                    [FILTRABLE] => N
                    [IS_REQUIRED] => N
                    [VERSION] => 1
                    [USER_TYPE] => 
                    [USER_TYPE_SETTINGS] => Array
                        (
                        )

                    [HINT] => 
                    [~NAME] => Нагрузка, кг
                    [~DEFAULT_VALUE] => 
                    [VALUE_ENUM] => 
                    [VALUE_XML_ID] => 
                    [VALUE_SORT] => 
                    [VALUE] => 
                    [PROPERTY_VALUE_ID] => 
                    [DESCRIPTION] => 
                    [~DESCRIPTION] => 
                    [~VALUE] => 
                )

            [VID] => Array
                (
                    [ID] => 149
                    [IBLOCK_ID] => 2
                    [NAME] => Вид
                    [ACTIVE] => Y
                    [SORT] => 500
                    [CODE] => VID
                    [DEFAULT_VALUE] => 
                    [PROPERTY_TYPE] => S
                    [ROW_COUNT] => 1
                    [COL_COUNT] => 30
                    [LIST_TYPE] => L
                    [MULTIPLE] => N
                    [XML_ID] => 
                    [FILE_TYPE] => 
                    [MULTIPLE_CNT] => 5
                    [LINK_IBLOCK_ID] => 0
                    [WITH_DESCRIPTION] => N
                    [SEARCHABLE] => N
                    [FILTRABLE] => N
                    [IS_REQUIRED] => N
                    [VERSION] => 1
                    [USER_TYPE] => 
                    [USER_TYPE_SETTINGS] => Array
                        (
                        )

                    [HINT] => 
                    [~NAME] => Вид
                    [~DEFAULT_VALUE] => 
                    [VALUE_ENUM] => 
                    [VALUE_XML_ID] => 
                    [VALUE_SORT] => 
                    [VALUE] => 
                    [PROPERTY_VALUE_ID] => 
                    [DESCRIPTION] => 
                    [~DESCRIPTION] => 
                    [~VALUE] => 
                )

            [SERVICE_LIFE] => Array
                (
                    [ID] => 150
                    [IBLOCK_ID] => 2
                    [NAME] => Срок службы
                    [ACTIVE] => Y
                    [SORT] => 500
                    [CODE] => SERVICE_LIFE
                    [DEFAULT_VALUE] => 
                    [PROPERTY_TYPE] => S
                    [ROW_COUNT] => 1
                    [COL_COUNT] => 30
                    [LIST_TYPE] => L
                    [MULTIPLE] => N
                    [XML_ID] => 
                    [FILE_TYPE] => 
                    [MULTIPLE_CNT] => 5
                    [LINK_IBLOCK_ID] => 0
                    [WITH_DESCRIPTION] => N
                    [SEARCHABLE] => N
                    [FILTRABLE] => N
                    [IS_REQUIRED] => N
                    [VERSION] => 1
                    [USER_TYPE] => 
                    [USER_TYPE_SETTINGS] => Array
                        (
                        )

                    [HINT] => 
                    [~NAME] => Срок службы
                    [~DEFAULT_VALUE] => 
                    [VALUE_ENUM] => 
                    [VALUE_XML_ID] => 
                    [VALUE_SORT] => 
                    [VALUE] => 
                    [PROPERTY_VALUE_ID] => 
                    [DESCRIPTION] => 
                    [~DESCRIPTION] => 
                    [~VALUE] => 
                )

            [USING] => Array
                (
                    [ID] => 151
                    [IBLOCK_ID] => 2
                    [NAME] => Применение
                    [ACTIVE] => Y
                    [SORT] => 500
                    [CODE] => USING
                    [DEFAULT_VALUE] => 
                    [PROPERTY_TYPE] => S
                    [ROW_COUNT] => 1
                    [COL_COUNT] => 30
                    [LIST_TYPE] => L
                    [MULTIPLE] => N
                    [XML_ID] => 
                    [FILE_TYPE] => 
                    [MULTIPLE_CNT] => 5
                    [LINK_IBLOCK_ID] => 0
                    [WITH_DESCRIPTION] => N
                    [SEARCHABLE] => N
                    [FILTRABLE] => N
                    [IS_REQUIRED] => N
                    [VERSION] => 1
                    [USER_TYPE] => 
                    [USER_TYPE_SETTINGS] => Array
                        (
                        )

                    [HINT] => 
                    [~NAME] => Применение
                    [~DEFAULT_VALUE] => 
                    [VALUE_ENUM] => 
                    [VALUE_XML_ID] => 
                    [VALUE_SORT] => 
                    [VALUE] => 
                    [PROPERTY_VALUE_ID] => 
                    [DESCRIPTION] => 
                    [~DESCRIPTION] => 
                    [~VALUE] => 
                )

            [HEIGHT_ZAK] => Array
                (
                    [ID] => 152
                    [IBLOCK_ID] => 2
                    [NAME] => Высота закладного элемента фундамента
                    [ACTIVE] => Y
                    [SORT] => 500
                    [CODE] => HEIGHT_ZAK
                    [DEFAULT_VALUE] => 
                    [PROPERTY_TYPE] => S
                    [ROW_COUNT] => 1
                    [COL_COUNT] => 30
                    [LIST_TYPE] => L
                    [MULTIPLE] => N
                    [XML_ID] => 
                    [FILE_TYPE] => 
                    [MULTIPLE_CNT] => 5
                    [LINK_IBLOCK_ID] => 0
                    [WITH_DESCRIPTION] => N
                    [SEARCHABLE] => N
                    [FILTRABLE] => N
                    [IS_REQUIRED] => N
                    [VERSION] => 1
                    [USER_TYPE] => 
                    [USER_TYPE_SETTINGS] => Array
                        (
                        )

                    [HINT] => 
                    [~NAME] => Высота закладного элемента фундамента
                    [~DEFAULT_VALUE] => 
                    [VALUE_ENUM] => 
                    [VALUE_XML_ID] => 
                    [VALUE_SORT] => 
                    [VALUE] => 
                    [PROPERTY_VALUE_ID] => 
                    [DESCRIPTION] => 
                    [~DESCRIPTION] => 
                    [~VALUE] => 
                )

            [LENGTH_CONSOLE] => Array
                (
                    [ID] => 153
                    [IBLOCK_ID] => 2
                    [NAME] => Длина консоли
                    [ACTIVE] => Y
                    [SORT] => 500
                    [CODE] => LENGTH_CONSOLE
                    [DEFAULT_VALUE] => 
                    [PROPERTY_TYPE] => S
                    [ROW_COUNT] => 1
                    [COL_COUNT] => 30
                    [LIST_TYPE] => L
                    [MULTIPLE] => N
                    [XML_ID] => 
                    [FILE_TYPE] => 
                    [MULTIPLE_CNT] => 5
                    [LINK_IBLOCK_ID] => 0
                    [WITH_DESCRIPTION] => N
                    [SEARCHABLE] => N
                    [FILTRABLE] => N
                    [IS_REQUIRED] => N
                    [VERSION] => 1
                    [USER_TYPE] => 
                    [USER_TYPE_SETTINGS] => Array
                        (
                        )

                    [HINT] => 
                    [~NAME] => Длина консоли
                    [~DEFAULT_VALUE] => 
                    [VALUE_ENUM] => 
                    [VALUE_XML_ID] => 
                    [VALUE_SORT] => 
                    [VALUE] => 
                    [PROPERTY_VALUE_ID] => 
                    [DESCRIPTION] => 
                    [~DESCRIPTION] => 
                    [~VALUE] => 
                )

            [HEIGHT_TOP_SECTION] => Array
                (
                    [ID] => 154
                    [IBLOCK_ID] => 2
                    [NAME] => Высота верхней секции, мм
                    [ACTIVE] => Y
                    [SORT] => 500
                    [CODE] => HEIGHT_TOP_SECTION
                    [DEFAULT_VALUE] => 
                    [PROPERTY_TYPE] => S
                    [ROW_COUNT] => 1
                    [COL_COUNT] => 30
                    [LIST_TYPE] => L
                    [MULTIPLE] => N
                    [XML_ID] => 
                    [FILE_TYPE] => 
                    [MULTIPLE_CNT] => 5
                    [LINK_IBLOCK_ID] => 0
                    [WITH_DESCRIPTION] => N
                    [SEARCHABLE] => N
                    [FILTRABLE] => N
                    [IS_REQUIRED] => N
                    [VERSION] => 1
                    [USER_TYPE] => 
                    [USER_TYPE_SETTINGS] => Array
                        (
                        )

                    [HINT] => 
                    [~NAME] => Высота верхней секции, мм
                    [~DEFAULT_VALUE] => 
                    [VALUE_ENUM] => 
                    [VALUE_XML_ID] => 
                    [VALUE_SORT] => 
                    [VALUE] => 
                    [PROPERTY_VALUE_ID] => 
                    [DESCRIPTION] => 
                    [~DESCRIPTION] => 
                    [~VALUE] => 
                )

            [SIP] => Array
                (
                    [ID] => 156
                    [IBLOCK_ID] => 2
                    [NAME] => Возможность подвеса СИП
                    [ACTIVE] => Y
                    [SORT] => 500
                    [CODE] => SIP
                    [DEFAULT_VALUE] => 
                    [PROPERTY_TYPE] => S
                    [ROW_COUNT] => 1
                    [COL_COUNT] => 30
                    [LIST_TYPE] => L
                    [MULTIPLE] => N
                    [XML_ID] => 
                    [FILE_TYPE] => 
                    [MULTIPLE_CNT] => 5
                    [LINK_IBLOCK_ID] => 0
                    [WITH_DESCRIPTION] => N
                    [SEARCHABLE] => N
                    [FILTRABLE] => N
                    [IS_REQUIRED] => N
                    [VERSION] => 1
                    [USER_TYPE] => 
                    [USER_TYPE_SETTINGS] => Array
                        (
                        )

                    [HINT] => 
                    [~NAME] => Возможность подвеса СИП
                    [~DEFAULT_VALUE] => 
                    [VALUE_ENUM] => 
                    [VALUE_XML_ID] => 
                    [VALUE_SORT] => 
                    [VALUE] => 
                    [PROPERTY_VALUE_ID] => 
                    [DESCRIPTION] => 
                    [~DESCRIPTION] => 
                    [~VALUE] => 
                )

            [COUNT_GRANY] => Array
                (
                    [ID] => 157
                    [IBLOCK_ID] => 2
                    [NAME] => Количество граней
                    [ACTIVE] => Y
                    [SORT] => 500
                    [CODE] => COUNT_GRANY
                    [DEFAULT_VALUE] => 
                    [PROPERTY_TYPE] => S
                    [ROW_COUNT] => 1
                    [COL_COUNT] => 30
                    [LIST_TYPE] => L
                    [MULTIPLE] => N
                    [XML_ID] => 
                    [FILE_TYPE] => 
                    [MULTIPLE_CNT] => 5
                    [LINK_IBLOCK_ID] => 0
                    [WITH_DESCRIPTION] => N
                    [SEARCHABLE] => N
                    [FILTRABLE] => N
                    [IS_REQUIRED] => N
                    [VERSION] => 1
                    [USER_TYPE] => 
                    [USER_TYPE_SETTINGS] => Array
                        (
                        )

                    [HINT] => 
                    [~NAME] => Количество граней
                    [~DEFAULT_VALUE] => 
                    [VALUE_ENUM] => 
                    [VALUE_XML_ID] => 
                    [VALUE_SORT] => 
                    [VALUE] => 
                    [PROPERTY_VALUE_ID] => 
                    [DESCRIPTION] => 
                    [~DESCRIPTION] => 
                    [~VALUE] => 
                )

            [HEIGHT_BOTTOM_SECTION] => Array
                (
                    [ID] => 158
                    [IBLOCK_ID] => 2
                    [NAME] => Высота нижней секции, мм
                    [ACTIVE] => Y
                    [SORT] => 500
                    [CODE] => HEIGHT_BOTTOM_SECTION
                    [DEFAULT_VALUE] => 
                    [PROPERTY_TYPE] => S
                    [ROW_COUNT] => 1
                    [COL_COUNT] => 30
                    [LIST_TYPE] => L
                    [MULTIPLE] => N
                    [XML_ID] => 
                    [FILE_TYPE] => 
                    [MULTIPLE_CNT] => 5
                    [LINK_IBLOCK_ID] => 0
                    [WITH_DESCRIPTION] => N
                    [SEARCHABLE] => N
                    [FILTRABLE] => N
                    [IS_REQUIRED] => N
                    [VERSION] => 1
                    [USER_TYPE] => 
                    [USER_TYPE_SETTINGS] => Array
                        (
                        )

                    [HINT] => 
                    [~NAME] => Высота нижней секции, мм
                    [~DEFAULT_VALUE] => 
                    [VALUE_ENUM] => 
                    [VALUE_XML_ID] => 
                    [VALUE_SORT] => 
                    [VALUE] => 
                    [PROPERTY_VALUE_ID] => 
                    [DESCRIPTION] => 
                    [~DESCRIPTION] => 
                    [~VALUE] => 
                )

            [STEEL_THICKNESS] => Array
                (
                    [ID] => 160
                    [IBLOCK_ID] => 2
                    [NAME] => Толщина стали
                    [ACTIVE] => Y
                    [SORT] => 500
                    [CODE] => STEEL_THICKNESS
                    [DEFAULT_VALUE] => 
                    [PROPERTY_TYPE] => S
                    [ROW_COUNT] => 1
                    [COL_COUNT] => 30
                    [LIST_TYPE] => L
                    [MULTIPLE] => N
                    [XML_ID] => 
                    [FILE_TYPE] => 
                    [MULTIPLE_CNT] => 5
                    [LINK_IBLOCK_ID] => 0
                    [WITH_DESCRIPTION] => N
                    [SEARCHABLE] => N
                    [FILTRABLE] => N
                    [IS_REQUIRED] => N
                    [VERSION] => 1
                    [USER_TYPE] => 
                    [USER_TYPE_SETTINGS] => Array
                        (
                        )

                    [HINT] => 
                    [~NAME] => Толщина стали
                    [~DEFAULT_VALUE] => 
                    [VALUE_ENUM] => 
                    [VALUE_XML_ID] => 
                    [VALUE_SORT] => 
                    [VALUE] => 
                    [PROPERTY_VALUE_ID] => 
                    [DESCRIPTION] => 
                    [~DESCRIPTION] => 
                    [~VALUE] => 
                )

            [SIZE_OPOR_FLANEC] => Array
                (
                    [ID] => 161
                    [IBLOCK_ID] => 2
                    [NAME] => Размеры опорного фланца
                    [ACTIVE] => Y
                    [SORT] => 500
                    [CODE] => SIZE_OPOR_FLANEC
                    [DEFAULT_VALUE] => 
                    [PROPERTY_TYPE] => S
                    [ROW_COUNT] => 1
                    [COL_COUNT] => 30
                    [LIST_TYPE] => L
                    [MULTIPLE] => N
                    [XML_ID] => 
                    [FILE_TYPE] => 
                    [MULTIPLE_CNT] => 5
                    [LINK_IBLOCK_ID] => 0
                    [WITH_DESCRIPTION] => N
                    [SEARCHABLE] => N
                    [FILTRABLE] => N
                    [IS_REQUIRED] => N
                    [VERSION] => 1
                    [USER_TYPE] => 
                    [USER_TYPE_SETTINGS] => Array
                        (
                        )

                    [HINT] => 
                    [~NAME] => Размеры опорного фланца
                    [~DEFAULT_VALUE] => 
                    [VALUE_ENUM] => 
                    [VALUE_XML_ID] => 
                    [VALUE_SORT] => 
                    [VALUE] => 
                    [PROPERTY_VALUE_ID] => 
                    [DESCRIPTION] => 
                    [~DESCRIPTION] => 
                    [~VALUE] => 
                )

            [POKRASKA] => Array
                (
                    [ID] => 162
                    [IBLOCK_ID] => 2
                    [NAME] => Лакокрасочное покрытие
                    [ACTIVE] => Y
                    [SORT] => 500
                    [CODE] => POKRASKA
                    [DEFAULT_VALUE] => 
                    [PROPERTY_TYPE] => S
                    [ROW_COUNT] => 1
                    [COL_COUNT] => 30
                    [LIST_TYPE] => L
                    [MULTIPLE] => N
                    [XML_ID] => 
                    [FILE_TYPE] => 
                    [MULTIPLE_CNT] => 5
                    [LINK_IBLOCK_ID] => 0
                    [WITH_DESCRIPTION] => N
                    [SEARCHABLE] => N
                    [FILTRABLE] => N
                    [IS_REQUIRED] => N
                    [VERSION] => 1
                    [USER_TYPE] => 
                    [USER_TYPE_SETTINGS] => Array
                        (
                        )

                    [HINT] => 
                    [~NAME] => Лакокрасочное покрытие
                    [~DEFAULT_VALUE] => 
                    [VALUE_ENUM] => 
                    [VALUE_XML_ID] => 
                    [VALUE_SORT] => 
                    [VALUE] => 
                    [PROPERTY_VALUE_ID] => 
                    [DESCRIPTION] => 
                    [~DESCRIPTION] => 
                    [~VALUE] => 
                )

            [VES] => Array
                (
                    [ID] => 163
                    [IBLOCK_ID] => 2
                    [NAME] => Вес
                    [ACTIVE] => Y
                    [SORT] => 500
                    [CODE] => VES
                    [DEFAULT_VALUE] => 
                    [PROPERTY_TYPE] => S
                    [ROW_COUNT] => 1
                    [COL_COUNT] => 30
                    [LIST_TYPE] => L
                    [MULTIPLE] => N
                    [XML_ID] => 
                    [FILE_TYPE] => 
                    [MULTIPLE_CNT] => 5
                    [LINK_IBLOCK_ID] => 0
                    [WITH_DESCRIPTION] => N
                    [SEARCHABLE] => N
                    [FILTRABLE] => N
                    [IS_REQUIRED] => N
                    [VERSION] => 1
                    [USER_TYPE] => 
                    [USER_TYPE_SETTINGS] => Array
                        (
                        )

                    [HINT] => 
                    [~NAME] => Вес
                    [~DEFAULT_VALUE] => 
                    [VALUE_ENUM] => 
                    [VALUE_XML_ID] => 
                    [VALUE_SORT] => 
                    [VALUE] => 
                    [PROPERTY_VALUE_ID] => 
                    [DESCRIPTION] => 
                    [~DESCRIPTION] => 
                    [~VALUE] => 
                )

            [INSTALL_LYUCHKA] => Array
                (
                    [ID] => 164
                    [IBLOCK_ID] => 2
                    [NAME] => Возможность установки лючка
                    [ACTIVE] => Y
                    [SORT] => 500
                    [CODE] => INSTALL_LYUCHKA
                    [DEFAULT_VALUE] => 
                    [PROPERTY_TYPE] => S
                    [ROW_COUNT] => 1
                    [COL_COUNT] => 30
                    [LIST_TYPE] => L
                    [MULTIPLE] => N
                    [XML_ID] => 
                    [FILE_TYPE] => 
                    [MULTIPLE_CNT] => 5
                    [LINK_IBLOCK_ID] => 0
                    [WITH_DESCRIPTION] => N
                    [SEARCHABLE] => N
                    [FILTRABLE] => N
                    [IS_REQUIRED] => N
                    [VERSION] => 1
                    [USER_TYPE] => 
                    [USER_TYPE_SETTINGS] => Array
                        (
                        )

                    [HINT] => 
                    [~NAME] => Возможность установки лючка
                    [~DEFAULT_VALUE] => 
                    [VALUE_ENUM] => 
                    [VALUE_XML_ID] => 
                    [VALUE_SORT] => 
                    [VALUE] => 
                    [PROPERTY_VALUE_ID] => 
                    [DESCRIPTION] => 
                    [~DESCRIPTION] => 
                    [~VALUE] => 
                )

            [DIAMETER_FLANCA] => Array
                (
                    [ID] => 165
                    [IBLOCK_ID] => 2
                    [NAME] => Диаметр фланца, мм
                    [ACTIVE] => Y
                    [SORT] => 500
                    [CODE] => DIAMETER_FLANCA
                    [DEFAULT_VALUE] => 
                    [PROPERTY_TYPE] => S
                    [ROW_COUNT] => 1
                    [COL_COUNT] => 30
                    [LIST_TYPE] => L
                    [MULTIPLE] => N
                    [XML_ID] => 
                    [FILE_TYPE] => 
                    [MULTIPLE_CNT] => 5
                    [LINK_IBLOCK_ID] => 0
                    [WITH_DESCRIPTION] => N
                    [SEARCHABLE] => N
                    [FILTRABLE] => N
                    [IS_REQUIRED] => N
                    [VERSION] => 1
                    [USER_TYPE] => 
                    [USER_TYPE_SETTINGS] => Array
                        (
                        )

                    [HINT] => 
                    [~NAME] => Диаметр фланца, мм
                    [~DEFAULT_VALUE] => 
                    [VALUE_ENUM] => 
                    [VALUE_XML_ID] => 
                    [VALUE_SORT] => 
                    [VALUE] => 
                    [PROPERTY_VALUE_ID] => 
                    [DESCRIPTION] => 
                    [~DESCRIPTION] => 
                    [~VALUE] => 
                )

            [COUNT_LIGHT] => Array
                (
                    [ID] => 166
                    [IBLOCK_ID] => 2
                    [NAME] => Количество осветительных приборов, шт
                    [ACTIVE] => Y
                    [SORT] => 500
                    [CODE] => COUNT_LIGHT
                    [DEFAULT_VALUE] => 
                    [PROPERTY_TYPE] => S
                    [ROW_COUNT] => 1
                    [COL_COUNT] => 30
                    [LIST_TYPE] => L
                    [MULTIPLE] => N
                    [XML_ID] => 
                    [FILE_TYPE] => 
                    [MULTIPLE_CNT] => 5
                    [LINK_IBLOCK_ID] => 0
                    [WITH_DESCRIPTION] => N
                    [SEARCHABLE] => N
                    [FILTRABLE] => N
                    [IS_REQUIRED] => N
                    [VERSION] => 1
                    [USER_TYPE] => 
                    [USER_TYPE_SETTINGS] => Array
                        (
                        )

                    [HINT] => 
                    [~NAME] => Количество осветительных приборов, шт
                    [~DEFAULT_VALUE] => 
                    [VALUE_ENUM] => 
                    [VALUE_XML_ID] => 
                    [VALUE_SORT] => 
                    [VALUE] => 
                    [PROPERTY_VALUE_ID] => 
                    [DESCRIPTION] => 
                    [~DESCRIPTION] => 
                    [~VALUE] => 
                )

            [WEIGHT_TO_KRON] => Array
                (
                    [ID] => 167
                    [IBLOCK_ID] => 2
                    [NAME] => Высота до кронштейна, мм
                    [ACTIVE] => Y
                    [SORT] => 500
                    [CODE] => WEIGHT_TO_KRON
                    [DEFAULT_VALUE] => 
                    [PROPERTY_TYPE] => S
                    [ROW_COUNT] => 1
                    [COL_COUNT] => 30
                    [LIST_TYPE] => L
                    [MULTIPLE] => N
                    [XML_ID] => 
                    [FILE_TYPE] => 
                    [MULTIPLE_CNT] => 5
                    [LINK_IBLOCK_ID] => 0
                    [WITH_DESCRIPTION] => N
                    [SEARCHABLE] => N
                    [FILTRABLE] => N
                    [IS_REQUIRED] => N
                    [VERSION] => 1
                    [USER_TYPE] => 
                    [USER_TYPE_SETTINGS] => Array
                        (
                        )

                    [HINT] => 
                    [~NAME] => Высота до кронштейна, мм
                    [~DEFAULT_VALUE] => 
                    [VALUE_ENUM] => 
                    [VALUE_XML_ID] => 
                    [VALUE_SORT] => 
                    [VALUE] => 
                    [PROPERTY_VALUE_ID] => 
                    [DESCRIPTION] => 
                    [~DESCRIPTION] => 
                    [~VALUE] => 
                )

            [SIZE_FLANEC] => Array
                (
                    [ID] => 169
                    [IBLOCK_ID] => 2
                    [NAME] => Размер фланца
                    [ACTIVE] => Y
                    [SORT] => 500
                    [CODE] => SIZE_FLANEC
                    [DEFAULT_VALUE] => 
                    [PROPERTY_TYPE] => S
                    [ROW_COUNT] => 1
                    [COL_COUNT] => 30
                    [LIST_TYPE] => L
                    [MULTIPLE] => N
                    [XML_ID] => 
                    [FILE_TYPE] => 
                    [MULTIPLE_CNT] => 5
                    [LINK_IBLOCK_ID] => 0
                    [WITH_DESCRIPTION] => N
                    [SEARCHABLE] => N
                    [FILTRABLE] => N
                    [IS_REQUIRED] => N
                    [VERSION] => 1
                    [USER_TYPE] => 
                    [USER_TYPE_SETTINGS] => Array
                        (
                        )

                    [HINT] => 
                    [~NAME] => Размер фланца
                    [~DEFAULT_VALUE] => 
                    [VALUE_ENUM] => 
                    [VALUE_XML_ID] => 
                    [VALUE_SORT] => 
                    [VALUE] => 
                    [PROPERTY_VALUE_ID] => 
                    [DESCRIPTION] => 
                    [~DESCRIPTION] => 
                    [~VALUE] => 
                )

            [WEIGHT_MIDDLE_SECTION] => Array
                (
                    [ID] => 170
                    [IBLOCK_ID] => 2
                    [NAME] => Высота промежуточной секции, мм
                    [ACTIVE] => Y
                    [SORT] => 500
                    [CODE] => WEIGHT_MIDDLE_SECTION
                    [DEFAULT_VALUE] => 
                    [PROPERTY_TYPE] => S
                    [ROW_COUNT] => 1
                    [COL_COUNT] => 30
                    [LIST_TYPE] => L
                    [MULTIPLE] => N
                    [XML_ID] => 
                    [FILE_TYPE] => 
                    [MULTIPLE_CNT] => 5
                    [LINK_IBLOCK_ID] => 0
                    [WITH_DESCRIPTION] => N
                    [SEARCHABLE] => N
                    [FILTRABLE] => N
                    [IS_REQUIRED] => N
                    [VERSION] => 1
                    [USER_TYPE] => 
                    [USER_TYPE_SETTINGS] => Array
                        (
                        )

                    [HINT] => 
                    [~NAME] => Высота промежуточной секции, мм
                    [~DEFAULT_VALUE] => 
                    [VALUE_ENUM] => 
                    [VALUE_XML_ID] => 
                    [VALUE_SORT] => 
                    [VALUE] => 
                    [PROPERTY_VALUE_ID] => 
                    [DESCRIPTION] => 
                    [~DESCRIPTION] => 
                    [~VALUE] => 
                )

            [DEFEND_POKRYTIE] => Array
                (
                    [ID] => 171
                    [IBLOCK_ID] => 2
                    [NAME] => Защитное покрытие
                    [ACTIVE] => Y
                    [SORT] => 500
                    [CODE] => DEFEND_POKRYTIE
                    [DEFAULT_VALUE] => 
                    [PROPERTY_TYPE] => S
                    [ROW_COUNT] => 1
                    [COL_COUNT] => 30
                    [LIST_TYPE] => L
                    [MULTIPLE] => N
                    [XML_ID] => 
                    [FILE_TYPE] => 
                    [MULTIPLE_CNT] => 5
                    [LINK_IBLOCK_ID] => 0
                    [WITH_DESCRIPTION] => N
                    [SEARCHABLE] => N
                    [FILTRABLE] => N
                    [IS_REQUIRED] => N
                    [VERSION] => 1
                    [USER_TYPE] => 
                    [USER_TYPE_SETTINGS] => Array
                        (
                        )

                    [HINT] => 
                    [~NAME] => Защитное покрытие
                    [~DEFAULT_VALUE] => 
                    [VALUE_ENUM] => 
                    [VALUE_XML_ID] => 
                    [VALUE_SORT] => 
                    [VALUE] => 
                    [PROPERTY_VALUE_ID] => 
                    [DESCRIPTION] => 
                    [~DESCRIPTION] => 
                    [~VALUE] => 
                )

            [WIND_REGION] => Array
                (
                    [ID] => 172
                    [IBLOCK_ID] => 2
                    [NAME] => Ветровой район
                    [ACTIVE] => Y
                    [SORT] => 500
                    [CODE] => WIND_REGION
                    [DEFAULT_VALUE] => 
                    [PROPERTY_TYPE] => S
                    [ROW_COUNT] => 1
                    [COL_COUNT] => 30
                    [LIST_TYPE] => L
                    [MULTIPLE] => N
                    [XML_ID] => 
                    [FILE_TYPE] => 
                    [MULTIPLE_CNT] => 5
                    [LINK_IBLOCK_ID] => 0
                    [WITH_DESCRIPTION] => N
                    [SEARCHABLE] => N
                    [FILTRABLE] => N
                    [IS_REQUIRED] => N
                    [VERSION] => 1
                    [USER_TYPE] => 
                    [USER_TYPE_SETTINGS] => Array
                        (
                        )

                    [HINT] => 
                    [~NAME] => Ветровой район
                    [~DEFAULT_VALUE] => 
                    [VALUE_ENUM] => 
                    [VALUE_XML_ID] => 
                    [VALUE_SORT] => 
                    [VALUE] => 
                    [PROPERTY_VALUE_ID] => 
                    [DESCRIPTION] => 
                    [~DESCRIPTION] => 
                    [~VALUE] => 
                )

            [DIAMETER_OPOR_FLANCA] => Array
                (
                    [ID] => 173
                    [IBLOCK_ID] => 2
                    [NAME] => Диаметр опорного фланца, мм
                    [ACTIVE] => Y
                    [SORT] => 500
                    [CODE] => DIAMETER_OPOR_FLANCA
                    [DEFAULT_VALUE] => 
                    [PROPERTY_TYPE] => S
                    [ROW_COUNT] => 1
                    [COL_COUNT] => 30
                    [LIST_TYPE] => L
                    [MULTIPLE] => N
                    [XML_ID] => 
                    [FILE_TYPE] => 
                    [MULTIPLE_CNT] => 5
                    [LINK_IBLOCK_ID] => 0
                    [WITH_DESCRIPTION] => N
                    [SEARCHABLE] => N
                    [FILTRABLE] => N
                    [IS_REQUIRED] => N
                    [VERSION] => 1
                    [USER_TYPE] => 
                    [USER_TYPE_SETTINGS] => Array
                        (
                        )

                    [HINT] => 
                    [~NAME] => Диаметр опорного фланца, мм
                    [~DEFAULT_VALUE] => 
                    [VALUE_ENUM] => 
                    [VALUE_XML_ID] => 
                    [VALUE_SORT] => 
                    [VALUE] => 
                    [PROPERTY_VALUE_ID] => 
                    [DESCRIPTION] => 
                    [~DESCRIPTION] => 
                    [~VALUE] => 
                )

            [CENTER_DIST] => Array
                (
                    [ID] => 174
                    [IBLOCK_ID] => 2
                    [NAME] => Межцентровое расстояние, мм
                    [ACTIVE] => Y
                    [SORT] => 500
                    [CODE] => CENTER_DIST
                    [DEFAULT_VALUE] => 
                    [PROPERTY_TYPE] => S
                    [ROW_COUNT] => 1
                    [COL_COUNT] => 30
                    [LIST_TYPE] => L
                    [MULTIPLE] => N
                    [XML_ID] => 
                    [FILE_TYPE] => 
                    [MULTIPLE_CNT] => 5
                    [LINK_IBLOCK_ID] => 0
                    [WITH_DESCRIPTION] => N
                    [SEARCHABLE] => N
                    [FILTRABLE] => N
                    [IS_REQUIRED] => N
                    [VERSION] => 1
                    [USER_TYPE] => 
                    [USER_TYPE_SETTINGS] => Array
                        (
                        )

                    [HINT] => 
                    [~NAME] => Межцентровое расстояние, мм
                    [~DEFAULT_VALUE] => 
                    [VALUE_ENUM] => 
                    [VALUE_XML_ID] => 
                    [VALUE_SORT] => 
                    [VALUE] => 
                    [PROPERTY_VALUE_ID] => 
                    [DESCRIPTION] => 
                    [~DESCRIPTION] => 
                    [~VALUE] => 
                )

            [FLANEC_THICKNESS] => Array
                (
                    [ID] => 175
                    [IBLOCK_ID] => 2
                    [NAME] => Толщина фланца, мм
                    [ACTIVE] => Y
                    [SORT] => 500
                    [CODE] => FLANEC_THICKNESS
                    [DEFAULT_VALUE] => 
                    [PROPERTY_TYPE] => S
                    [ROW_COUNT] => 1
                    [COL_COUNT] => 30
                    [LIST_TYPE] => L
                    [MULTIPLE] => N
                    [XML_ID] => 
                    [FILE_TYPE] => 
                    [MULTIPLE_CNT] => 5
                    [LINK_IBLOCK_ID] => 0
                    [WITH_DESCRIPTION] => N
                    [SEARCHABLE] => N
                    [FILTRABLE] => N
                    [IS_REQUIRED] => N
                    [VERSION] => 1
                    [USER_TYPE] => 
                    [USER_TYPE_SETTINGS] => Array
                        (
                        )

                    [HINT] => 
                    [~NAME] => Толщина фланца, мм
                    [~DEFAULT_VALUE] => 
                    [VALUE_ENUM] => 
                    [VALUE_XML_ID] => 
                    [VALUE_SORT] => 
                    [VALUE] => 
                    [PROPERTY_VALUE_ID] => 
                    [DESCRIPTION] => 
                    [~DESCRIPTION] => 
                    [~VALUE] => 
                )

            [COUNT_HOLE] => Array
                (
                    [ID] => 176
                    [IBLOCK_ID] => 2
                    [NAME] => Количество отверстий крепления, шт
                    [ACTIVE] => Y
                    [SORT] => 500
                    [CODE] => COUNT_HOLE
                    [DEFAULT_VALUE] => 
                    [PROPERTY_TYPE] => S
                    [ROW_COUNT] => 1
                    [COL_COUNT] => 30
                    [LIST_TYPE] => L
                    [MULTIPLE] => N
                    [XML_ID] => 
                    [FILE_TYPE] => 
                    [MULTIPLE_CNT] => 5
                    [LINK_IBLOCK_ID] => 0
                    [WITH_DESCRIPTION] => N
                    [SEARCHABLE] => N
                    [FILTRABLE] => N
                    [IS_REQUIRED] => N
                    [VERSION] => 1
                    [USER_TYPE] => 
                    [USER_TYPE_SETTINGS] => Array
                        (
                        )

                    [HINT] => 
                    [~NAME] => Количество отверстий крепления, шт
                    [~DEFAULT_VALUE] => 
                    [VALUE_ENUM] => 
                    [VALUE_XML_ID] => 
                    [VALUE_SORT] => 
                    [VALUE] => 
                    [PROPERTY_VALUE_ID] => 
                    [DESCRIPTION] => 
                    [~DESCRIPTION] => 
                    [~VALUE] => 
                )

            [INSPECTION_WINDOW] => Array
                (
                    [ID] => 179
                    [IBLOCK_ID] => 2
                    [NAME] => Ревизионное окно, мм
                    [ACTIVE] => Y
                    [SORT] => 500
                    [CODE] => INSPECTION_WINDOW
                    [DEFAULT_VALUE] => 
                    [PROPERTY_TYPE] => S
                    [ROW_COUNT] => 1
                    [COL_COUNT] => 30
                    [LIST_TYPE] => L
                    [MULTIPLE] => N
                    [XML_ID] => 
                    [FILE_TYPE] => 
                    [MULTIPLE_CNT] => 5
                    [LINK_IBLOCK_ID] => 0
                    [WITH_DESCRIPTION] => N
                    [SEARCHABLE] => N
                    [FILTRABLE] => N
                    [IS_REQUIRED] => N
                    [VERSION] => 1
                    [USER_TYPE] => 
                    [USER_TYPE_SETTINGS] => Array
                        (
                        )

                    [HINT] => 
                    [~NAME] => Ревизионное окно, мм
                    [~DEFAULT_VALUE] => 
                    [VALUE_ENUM] => 
                    [VALUE_XML_ID] => 
                    [VALUE_SORT] => 
                    [VALUE] => 
                    [PROPERTY_VALUE_ID] => 
                    [DESCRIPTION] => 
                    [~DESCRIPTION] => 
                    [~VALUE] => 
                )

            [THREE_MODEL] => Array
                (
                    [ID] => 182
                    [IBLOCK_ID] => 2
                    [NAME] => 3D-модель
                    [ACTIVE] => Y
                    [SORT] => 500
                    [CODE] => THREE_MODEL
                    [DEFAULT_VALUE] => 
                    [PROPERTY_TYPE] => F
                    [ROW_COUNT] => 1
                    [COL_COUNT] => 30
                    [LIST_TYPE] => L
                    [MULTIPLE] => N
                    [XML_ID] => 
                    [FILE_TYPE] => 
                    [MULTIPLE_CNT] => 5
                    [LINK_IBLOCK_ID] => 0
                    [WITH_DESCRIPTION] => N
                    [SEARCHABLE] => N
                    [FILTRABLE] => N
                    [IS_REQUIRED] => N
                    [VERSION] => 1
                    [USER_TYPE] => 
                    [USER_TYPE_SETTINGS] => Array
                        (
                        )

                    [HINT] => 
                    [~NAME] => 3D-модель
                    [~DEFAULT_VALUE] => 
                    [VALUE_ENUM] => 
                    [VALUE_XML_ID] => 
                    [VALUE_SORT] => 
                    [VALUE] => 
                    [PROPERTY_VALUE_ID] => 
                    [DESCRIPTION] => 
                    [~DESCRIPTION] => 
                    [~VALUE] => 
                )

            [FAQ] => Array
                (
                    [ID] => 183
                    [IBLOCK_ID] => 2
                    [NAME] => FAQ
                    [ACTIVE] => Y
                    [SORT] => 500
                    [CODE] => FAQ
                    [DEFAULT_VALUE] => Array
                        (
                            [TYPE] => TEXT
                            [TEXT] => 
                        )

                    [PROPERTY_TYPE] => S
                    [ROW_COUNT] => 1
                    [COL_COUNT] => 30
                    [LIST_TYPE] => L
                    [MULTIPLE] => N
                    [XML_ID] => 
                    [FILE_TYPE] => 
                    [MULTIPLE_CNT] => 5
                    [LINK_IBLOCK_ID] => 0
                    [WITH_DESCRIPTION] => N
                    [SEARCHABLE] => N
                    [FILTRABLE] => N
                    [IS_REQUIRED] => N
                    [VERSION] => 1
                    [USER_TYPE] => HTML
                    [USER_TYPE_SETTINGS] => Array
                        (
                            [height] => 200
                        )

                    [HINT] => 
                    [~NAME] => FAQ
                    [~DEFAULT_VALUE] => Array
                        (
                            [TYPE] => TEXT
                            [TEXT] => 
                        )

                    [VALUE_ENUM] => 
                    [VALUE_XML_ID] => 
                    [VALUE_SORT] => 
                    [VALUE] => 
                    [PROPERTY_VALUE_ID] => 
                    [DESCRIPTION] => 
                    [~DESCRIPTION] => 
                    [~VALUE] => 
                )

        )

    [DISPLAY_PROPERTIES] => Array
        (
            [ITEM_PRICE] => Array
                (
                    [ID] => 22
                    [IBLOCK_ID] => 2
                    [NAME] => Цена
                    [ACTIVE] => Y
                    [SORT] => 3
                    [CODE] => ITEM_PRICE
                    [DEFAULT_VALUE] => 
                    [PROPERTY_TYPE] => L
                    [ROW_COUNT] => 1
                    [COL_COUNT] => 30
                    [LIST_TYPE] => L
                    [MULTIPLE] => N
                    [XML_ID] => 22
                    [FILE_TYPE] => 
                    [MULTIPLE_CNT] => 5
                    [LINK_IBLOCK_ID] => 0
                    [WITH_DESCRIPTION] => N
                    [SEARCHABLE] => N
                    [FILTRABLE] => N
                    [IS_REQUIRED] => Y
                    [VERSION] => 1
                    [USER_TYPE] => 
                    [USER_TYPE_SETTINGS] => Array
                        (
                        )

                    [HINT] => 
                    [~NAME] => Цена
                    [~DEFAULT_VALUE] => 
                    [VALUE_ENUM] => По запросу
                    [VALUE_XML_ID] => on-request
                    [VALUE_SORT] => 1
                    [VALUE] => По запросу
                    [PROPERTY_VALUE_ID] => 6831878
                    [VALUE_ENUM_ID] => 9
                    [DESCRIPTION] => 
                    [~VALUE] => По запросу
                    [~DESCRIPTION] => 
                    [DISPLAY_VALUE] => По запросу
                )

            [ITEM_CHARACTERISTICS] => Array
                (
                    [ID] => 28
                    [IBLOCK_ID] => 2
                    [NAME] => Характеристики
                    [ACTIVE] => Y
                    [SORT] => 6
                    [CODE] => ITEM_CHARACTERISTICS
                    [DEFAULT_VALUE] => 
                    [PROPERTY_TYPE] => S
                    [ROW_COUNT] => 1
                    [COL_COUNT] => 20
                    [LIST_TYPE] => L
                    [MULTIPLE] => Y
                    [XML_ID] => 28
                    [FILE_TYPE] => 
                    [MULTIPLE_CNT] => 1
                    [LINK_IBLOCK_ID] => 0
                    [WITH_DESCRIPTION] => Y
                    [SEARCHABLE] => N
                    [FILTRABLE] => N
                    [IS_REQUIRED] => N
                    [VERSION] => 1
                    [USER_TYPE] => 
                    [USER_TYPE_SETTINGS] => Array
                        (
                        )

                    [HINT] => 
                    [~NAME] => Характеристики
                    [~DEFAULT_VALUE] => 
                    [VALUE_ENUM] => 
                    [VALUE_XML_ID] => 
                    [VALUE_SORT] => 
                    [VALUE] => Array
                        (
                            [0] => угловая промежуточная многогранная
                            [1] => 18600
                            [2] => 10500
                            [3] => 2
                            [4] => 750/200
                            [5] => I-V
                            [6] => горячее цинкование
                            [7] => порошковое / полимерное окрашивание
                            [8] => 30 лет
                        )

                    [PROPERTY_VALUE_ID] => Array
                        (
                            [0] => 6831879
                            [1] => 6831880
                            [2] => 6831881
                            [3] => 6831882
                            [4] => 6831883
                            [5] => 6831884
                            [6] => 6831885
                            [7] => 6831886
                            [8] => 6831887
                        )

                    [DESCRIPTION] => Array
                        (
                            [0] => Тип
                            [1] => Высота, мм
                            [2] => Высота до нижней траверсы, мм
                            [3] => Число стоек на опору, шт
                            [4] => Сечение стоек, мм
                            [5] => Ветровой район
                            [6] => Защитное покрытие
                            [7] => Лакокрасочное покрытие
                            [8] => Срок службы
                        )

                    [~VALUE] => Array
                        (
                            [0] => угловая промежуточная многогранная
                            [1] => 18600
                            [2] => 10500
                            [3] => 2
                            [4] => 750/200
                            [5] => I-V
                            [6] => горячее цинкование
                            [7] => порошковое / полимерное окрашивание
                            [8] => 30 лет
                        )

                    [~DESCRIPTION] => Array
                        (
                            [0] => Тип
                            [1] => Высота, мм
                            [2] => Высота до нижней траверсы, мм
                            [3] => Число стоек на опору, шт
                            [4] => Сечение стоек, мм
                            [5] => Ветровой район
                            [6] => Защитное покрытие
                            [7] => Лакокрасочное покрытие
                            [8] => Срок службы
                        )

                    [DISPLAY_VALUE] => Array
                        (
                            [0] => угловая промежуточная многогранная
                            [1] => 18600
                            [2] => 10500
                            [3] => 2
                            [4] => 750/200
                            [5] => I-V
                            [6] => горячее цинкование
                            [7] => порошковое / полимерное окрашивание
                            [8] => 30 лет
                        )

                )

        )

    [PRODUCT_PROPERTIES] => Array
        (
        )

    [PRODUCT_PROPERTIES_FILL] => Array
        (
        )

    [OFFERS] => Array
        (
        )

    [OFFER_ID_SELECTED] => 0
    [CHECK_QUANTITY] => 
    [ITEM_PRICE_MODE] => 
    [ITEM_PRICES] => Array
        (
        )

    [ITEM_QUANTITY_RANGES] => Array
        (
        )

    [ITEM_MEASURE_RATIOS] => Array
        (
            [3020] => Array
                (
                    [ID] => 3020
                    [RATIO] => 1
                    [IS_DEFAULT] => Y
                    [PRODUCT_ID] => 20173
                )

        )

    [ITEM_MEASURE] => Array
        (
            [ID] => 5
            [TITLE] => шт
            [~TITLE] => шт
        )

    [ITEM_MEASURE_RATIO_SELECTED] => 3020
    [ITEM_QUANTITY_RANGE_SELECTED] => 
    [ITEM_PRICE_SELECTED] => 
    [EDIT_LINK] => 
    [DELETE_LINK] => 
    [SECTION] => Array
        (
            [PATH] => Array
                (
                )

        )

    [CAN_BUY] => 
)
В наличии
Тип: концевая многогранная
Высота, мм: 12500
Высота до нижней траверсы, мм: 10500
Цена по запросу
Array
(
    [ID] => 20172
    [~ID] => 20172
    [IBLOCK_ID] => 2
    [~IBLOCK_ID] => 2
    [CODE] => km35-4
    [~CODE] => km35-4
    [XML_ID] => 20172
    [~XML_ID] => 20172
    [NAME] => КМ35-4
    [~NAME] => КМ35-4
    [ACTIVE] => Y
    [~ACTIVE] => Y
    [DATE_ACTIVE_FROM] => 
    [~DATE_ACTIVE_FROM] => 
    [DATE_ACTIVE_TO] => 
    [~DATE_ACTIVE_TO] => 
    [SORT] => 500
    [~SORT] => 500
    [PREVIEW_TEXT] => 
    [~PREVIEW_TEXT] => 
    [PREVIEW_TEXT_TYPE] => text
    [~PREVIEW_TEXT_TYPE] => text
    [DETAIL_TEXT] => 
    [~DETAIL_TEXT] => 
    [DETAIL_TEXT_TYPE] => text
    [~DETAIL_TEXT_TYPE] => text
    [DATE_CREATE] => 11.02.2026 07:31:14
    [~DATE_CREATE] => 11.02.2026 07:31:14
    [CREATED_BY] => 1
    [~CREATED_BY] => 1
    [TAGS] => 
    [~TAGS] => 
    [TIMESTAMP_X] => 11.02.2026 07:31:14
    [~TIMESTAMP_X] => 11.02.2026 07:31:14
    [MODIFIED_BY] => 1
    [~MODIFIED_BY] => 1
    [IBLOCK_SECTION_ID] => 2951
    [~IBLOCK_SECTION_ID] => 4509
    [DETAIL_PAGE_URL] => /product/km35-4/
    [~DETAIL_PAGE_URL] => /product/km35-4/
    [DETAIL_PICTURE] => 
    [~DETAIL_PICTURE] => 
    [PREVIEW_PICTURE] => 
    [~PREVIEW_PICTURE] => 
    [LANG_DIR] => /
    [~LANG_DIR] => /
    [EXTERNAL_ID] => 20172
    [~EXTERNAL_ID] => 20172
    [IBLOCK_TYPE_ID] => catalog
    [~IBLOCK_TYPE_ID] => catalog
    [IBLOCK_CODE] => metalstructures
    [~IBLOCK_CODE] => metalstructures
    [IBLOCK_EXTERNAL_ID] => clothes
    [~IBLOCK_EXTERNAL_ID] => clothes
    [LID] => s1
    [~LID] => s1
    [IPROPERTY_VALUES] => Array
        (
            [ELEMENT_DETAIL_PICTURE_FILE_NAME] => 
            [ELEMENT_PREVIEW_PICTURE_FILE_NAME] => 
            [SECTION_DETAIL_PICTURE_FILE_NAME] => 
            [SECTION_PICTURE_FILE_NAME] => 
            [ELEMENT_META_TITLE] => КМ35-4 в {{rp}}
            [SECTION_PAGE_TITLE] => КМ35-4
            [ELEMENT_PAGE_TITLE] => КМ35-4
            [SECTION_META_TITLE] => Многогранные опоры ЛЭП купить в {{rp}} на сайте производителя НПО Легион
            [SECTION_META_DESCRIPTION] => Производство многогранных опор ЛЭП линии электропередач. Купите напрямую у производителя в {{rp}}. Собственное производство. Наличие товара на складе. Звоните ☎ {{subdomain_tel}}
            [SECTION_META_KEYWORDS] => опоры ЛЭП многогранные металлические производство купить гранённые линии электропередач 
        )

    [PRODUCT] => Array
        (
            [TYPE] => 1
            [AVAILABLE] => Y
            [BUNDLE] => N
            [QUANTITY] => 0
            [QUANTITY_TRACE] => N
            [CAN_BUY_ZERO] => Y
            [MEASURE] => 5
            [SUBSCRIBE] => Y
            [VAT_ID] => 0
            [VAT_RATE] => 0
            [VAT_INCLUDED] => N
            [WEIGHT] => 0
            [WIDTH] => 0
            [LENGTH] => 0
            [HEIGHT] => 0
            [PAYMENT_TYPE] => S
            [RECUR_SCHEME_TYPE] => D
            [RECUR_SCHEME_LENGTH] => 0
            [TRIAL_PRICE_ID] => 0
            [USE_OFFERS] => 
        )

    [~CATALOG_TYPE] => 1
    [CATALOG_TYPE] => 1
    [~CATALOG_QUANTITY] => 0
    [CATALOG_QUANTITY] => 0
    [~CATALOG_QUANTITY_TRACE] => N
    [CATALOG_QUANTITY_TRACE] => N
    [~CATALOG_CAN_BUY_ZERO] => Y
    [CATALOG_CAN_BUY_ZERO] => Y
    [~CATALOG_SUBSCRIBE] => Y
    [CATALOG_SUBSCRIBE] => Y
    [PROPERTIES] => Array
        (
            [ITEM_DELIVERY] => Array
                (
                    [ID] => 20
                    [IBLOCK_ID] => 2
                    [NAME] => Доставка
                    [ACTIVE] => Y
                    [SORT] => 1
                    [CODE] => ITEM_DELIVERY
                    [DEFAULT_VALUE] => 
                    [PROPERTY_TYPE] => L
                    [ROW_COUNT] => 1
                    [COL_COUNT] => 30
                    [LIST_TYPE] => L
                    [MULTIPLE] => N
                    [XML_ID] => 20
                    [FILE_TYPE] => 
                    [MULTIPLE_CNT] => 5
                    [LINK_IBLOCK_ID] => 0
                    [WITH_DESCRIPTION] => N
                    [SEARCHABLE] => N
                    [FILTRABLE] => N
                    [IS_REQUIRED] => Y
                    [VERSION] => 1
                    [USER_TYPE] => 
                    [USER_TYPE_SETTINGS] => Array
                        (
                        )

                    [HINT] => 
                    [~NAME] => Доставка
                    [~DEFAULT_VALUE] => 
                    [VALUE_ENUM] => По России и СНГ
                    [VALUE_XML_ID] => ru-sng
                    [VALUE_SORT] => 1
                    [VALUE] => По России и СНГ
                    [PROPERTY_VALUE_ID] => 6831860
                    [VALUE_ENUM_ID] => 7
                    [DESCRIPTION] => 
                    [~VALUE] => По России и СНГ
                    [~DESCRIPTION] => 
                )

            [ITEM_PAYMENT] => Array
                (
                    [ID] => 21
                    [IBLOCK_ID] => 2
                    [NAME] => Оплата
                    [ACTIVE] => Y
                    [SORT] => 2
                    [CODE] => ITEM_PAYMENT
                    [DEFAULT_VALUE] => 
                    [PROPERTY_TYPE] => L
                    [ROW_COUNT] => 1
                    [COL_COUNT] => 30
                    [LIST_TYPE] => L
                    [MULTIPLE] => N
                    [XML_ID] => 21
                    [FILE_TYPE] => 
                    [MULTIPLE_CNT] => 5
                    [LINK_IBLOCK_ID] => 0
                    [WITH_DESCRIPTION] => N
                    [SEARCHABLE] => N
                    [FILTRABLE] => N
                    [IS_REQUIRED] => Y
                    [VERSION] => 1
                    [USER_TYPE] => 
                    [USER_TYPE_SETTINGS] => Array
                        (
                        )

                    [HINT] => 
                    [~NAME] => Оплата
                    [~DEFAULT_VALUE] => 
                    [VALUE_ENUM] => Безналичный расчет
                    [VALUE_XML_ID] => payment-bank
                    [VALUE_SORT] => 1
                    [VALUE] => Безналичный расчет
                    [PROPERTY_VALUE_ID] => 6831861
                    [VALUE_ENUM_ID] => 8
                    [DESCRIPTION] => 
                    [~VALUE] => Безналичный расчет
                    [~DESCRIPTION] => 
                )

            [ITEM_PRICE] => Array
                (
                    [ID] => 22
                    [IBLOCK_ID] => 2
                    [NAME] => Цена
                    [ACTIVE] => Y
                    [SORT] => 3
                    [CODE] => ITEM_PRICE
                    [DEFAULT_VALUE] => 
                    [PROPERTY_TYPE] => L
                    [ROW_COUNT] => 1
                    [COL_COUNT] => 30
                    [LIST_TYPE] => L
                    [MULTIPLE] => N
                    [XML_ID] => 22
                    [FILE_TYPE] => 
                    [MULTIPLE_CNT] => 5
                    [LINK_IBLOCK_ID] => 0
                    [WITH_DESCRIPTION] => N
                    [SEARCHABLE] => N
                    [FILTRABLE] => N
                    [IS_REQUIRED] => Y
                    [VERSION] => 1
                    [USER_TYPE] => 
                    [USER_TYPE_SETTINGS] => Array
                        (
                        )

                    [HINT] => 
                    [~NAME] => Цена
                    [~DEFAULT_VALUE] => 
                    [VALUE_ENUM] => По запросу
                    [VALUE_XML_ID] => on-request
                    [VALUE_SORT] => 1
                    [VALUE] => По запросу
                    [PROPERTY_VALUE_ID] => 6831862
                    [VALUE_ENUM_ID] => 9
                    [DESCRIPTION] => 
                    [~VALUE] => По запросу
                    [~DESCRIPTION] => 
                )

            [ITEM_IMAGES] => Array
                (
                    [ID] => 23
                    [IBLOCK_ID] => 2
                    [NAME] => Изображения
                    [ACTIVE] => Y
                    [SORT] => 4
                    [CODE] => ITEM_IMAGES
                    [DEFAULT_VALUE] => 
                    [PROPERTY_TYPE] => F
                    [ROW_COUNT] => 1
                    [COL_COUNT] => 30
                    [LIST_TYPE] => L
                    [MULTIPLE] => Y
                    [XML_ID] => 23
                    [FILE_TYPE] => 
                    [MULTIPLE_CNT] => 5
                    [LINK_IBLOCK_ID] => 0
                    [WITH_DESCRIPTION] => N
                    [SEARCHABLE] => N
                    [FILTRABLE] => N
                    [IS_REQUIRED] => N
                    [VERSION] => 1
                    [USER_TYPE] => 
                    [USER_TYPE_SETTINGS] => Array
                        (
                        )

                    [HINT] => 
                    [~NAME] => Изображения
                    [~DEFAULT_VALUE] => 
                    [VALUE_ENUM] => 
                    [VALUE_XML_ID] => 
                    [VALUE_SORT] => 
                    [VALUE] => 
                    [PROPERTY_VALUE_ID] => 
                    [DESCRIPTION] => 
                    [~DESCRIPTION] => 
                    [~VALUE] => 
                )

            [ITEM_PROPERTIES] => Array
                (
                    [ID] => 24
                    [IBLOCK_ID] => 2
                    [NAME] => Свойства
                    [ACTIVE] => Y
                    [SORT] => 5
                    [CODE] => ITEM_PROPERTIES
                    [DEFAULT_VALUE] => 
                    [PROPERTY_TYPE] => E
                    [ROW_COUNT] => 1
                    [COL_COUNT] => 30
                    [LIST_TYPE] => L
                    [MULTIPLE] => Y
                    [XML_ID] => 24
                    [FILE_TYPE] => 
                    [MULTIPLE_CNT] => 1
                    [LINK_IBLOCK_ID] => 3
                    [WITH_DESCRIPTION] => N
                    [SEARCHABLE] => N
                    [FILTRABLE] => N
                    [IS_REQUIRED] => N
                    [VERSION] => 1
                    [USER_TYPE] => 
                    [USER_TYPE_SETTINGS] => Array
                        (
                        )

                    [HINT] => 
                    [~NAME] => Свойства
                    [~DEFAULT_VALUE] => 
                    [VALUE_ENUM] => 
                    [VALUE_XML_ID] => 
                    [VALUE_SORT] => 
                    [VALUE] => 
                    [PROPERTY_VALUE_ID] => 
                    [DESCRIPTION] => 
                    [~DESCRIPTION] => 
                    [~VALUE] => 
                )

            [ITEM_CHARACTERISTICS] => Array
                (
                    [ID] => 28
                    [IBLOCK_ID] => 2
                    [NAME] => Характеристики
                    [ACTIVE] => Y
                    [SORT] => 6
                    [CODE] => ITEM_CHARACTERISTICS
                    [DEFAULT_VALUE] => 
                    [PROPERTY_TYPE] => S
                    [ROW_COUNT] => 1
                    [COL_COUNT] => 20
                    [LIST_TYPE] => L
                    [MULTIPLE] => Y
                    [XML_ID] => 28
                    [FILE_TYPE] => 
                    [MULTIPLE_CNT] => 1
                    [LINK_IBLOCK_ID] => 0
                    [WITH_DESCRIPTION] => Y
                    [SEARCHABLE] => N
                    [FILTRABLE] => N
                    [IS_REQUIRED] => N
                    [VERSION] => 1
                    [USER_TYPE] => 
                    [USER_TYPE_SETTINGS] => Array
                        (
                        )

                    [HINT] => 
                    [~NAME] => Характеристики
                    [~DEFAULT_VALUE] => 
                    [VALUE_ENUM] => 
                    [VALUE_XML_ID] => 
                    [VALUE_SORT] => 
                    [VALUE] => Array
                        (
                            [0] => концевая многогранная
                            [1] => 12500
                            [2] => 10500
                            [3] => 3
                            [4] => 750/346
                            [5] => I-V
                            [6] => горячее цинкование
                            [7] => порошковое / полимерное окрашивание
                            [8] => 30 лет
                        )

                    [PROPERTY_VALUE_ID] => Array
                        (
                            [0] => 6831863
                            [1] => 6831864
                            [2] => 6831865
                            [3] => 6831866
                            [4] => 6831867
                            [5] => 6831868
                            [6] => 6831869
                            [7] => 6831870
                            [8] => 6831871
                        )

                    [DESCRIPTION] => Array
                        (
                            [0] => Тип
                            [1] => Высота, мм
                            [2] => Высота до нижней траверсы, мм
                            [3] => Число стоек на опору, шт
                            [4] => Сечение стоек, мм
                            [5] => Ветровой район
                            [6] => Защитное покрытие
                            [7] => Лакокрасочное покрытие
                            [8] => Срок службы
                        )

                    [~VALUE] => Array
                        (
                            [0] => концевая многогранная
                            [1] => 12500
                            [2] => 10500
                            [3] => 3
                            [4] => 750/346
                            [5] => I-V
                            [6] => горячее цинкование
                            [7] => порошковое / полимерное окрашивание
                            [8] => 30 лет
                        )

                    [~DESCRIPTION] => Array
                        (
                            [0] => Тип
                            [1] => Высота, мм
                            [2] => Высота до нижней траверсы, мм
                            [3] => Число стоек на опору, шт
                            [4] => Сечение стоек, мм
                            [5] => Ветровой район
                            [6] => Защитное покрытие
                            [7] => Лакокрасочное покрытие
                            [8] => Срок службы
                        )

                )

            [ITEM_FILTER] => Array
                (
                    [ID] => 40
                    [IBLOCK_ID] => 2
                    [NAME] => Фильтр
                    [ACTIVE] => Y
                    [SORT] => 7
                    [CODE] => ITEM_FILTER
                    [DEFAULT_VALUE] => 
                    [PROPERTY_TYPE] => S
                    [ROW_COUNT] => 1
                    [COL_COUNT] => 30
                    [LIST_TYPE] => L
                    [MULTIPLE] => N
                    [XML_ID] => 40
                    [FILE_TYPE] => 
                    [MULTIPLE_CNT] => 5
                    [LINK_IBLOCK_ID] => 0
                    [WITH_DESCRIPTION] => N
                    [SEARCHABLE] => N
                    [FILTRABLE] => N
                    [IS_REQUIRED] => N
                    [VERSION] => 1
                    [USER_TYPE] => 
                    [USER_TYPE_SETTINGS] => Array
                        (
                        )

                    [HINT] => 
                    [~NAME] => Фильтр
                    [~DEFAULT_VALUE] => 
                    [VALUE_ENUM] => 
                    [VALUE_XML_ID] => 
                    [VALUE_SORT] => 
                    [VALUE] => 
                    [PROPERTY_VALUE_ID] => 
                    [DESCRIPTION] => 
                    [~DESCRIPTION] => 
                    [~VALUE] => 
                )

            [ITEM_TECH_CH] => Array
                (
                    [ID] => 29
                    [IBLOCK_ID] => 2
                    [NAME] => Технические характеристики
                    [ACTIVE] => Y
                    [SORT] => 8
                    [CODE] => ITEM_TECH_CH
                    [DEFAULT_VALUE] => Array
                        (
                            [TYPE] => HTML
                            [TEXT] => 
                        )

                    [PROPERTY_TYPE] => S
                    [ROW_COUNT] => 1
                    [COL_COUNT] => 30
                    [LIST_TYPE] => L
                    [MULTIPLE] => N
                    [XML_ID] => 29
                    [FILE_TYPE] => 
                    [MULTIPLE_CNT] => 5
                    [LINK_IBLOCK_ID] => 0
                    [WITH_DESCRIPTION] => N
                    [SEARCHABLE] => N
                    [FILTRABLE] => N
                    [IS_REQUIRED] => N
                    [VERSION] => 1
                    [USER_TYPE] => HTML
                    [USER_TYPE_SETTINGS] => Array
                        (
                            [height] => 200
                        )

                    [HINT] => 
                    [~NAME] => Технические характеристики
                    [~DEFAULT_VALUE] => Array
                        (
                            [TYPE] => HTML
                            [TEXT] => 
                        )

                    [VALUE_ENUM] => 
                    [VALUE_XML_ID] => 
                    [VALUE_SORT] => 
                    [VALUE] => 
                    [PROPERTY_VALUE_ID] => 
                    [DESCRIPTION] => 
                    [~DESCRIPTION] => 
                    [~VALUE] => 
                )

            [ITEM_ADV_DESCR] => Array
                (
                    [ID] => 30
                    [IBLOCK_ID] => 2
                    [NAME] => Преимущества (описание)
                    [ACTIVE] => Y
                    [SORT] => 9
                    [CODE] => ITEM_ADV_DESCR
                    [DEFAULT_VALUE] => Array
                        (
                            [TYPE] => HTML
                            [TEXT] => 
                        )

                    [PROPERTY_TYPE] => S
                    [ROW_COUNT] => 1
                    [COL_COUNT] => 30
                    [LIST_TYPE] => L
                    [MULTIPLE] => N
                    [XML_ID] => 30
                    [FILE_TYPE] => 
                    [MULTIPLE_CNT] => 5
                    [LINK_IBLOCK_ID] => 0
                    [WITH_DESCRIPTION] => N
                    [SEARCHABLE] => N
                    [FILTRABLE] => N
                    [IS_REQUIRED] => N
                    [VERSION] => 1
                    [USER_TYPE] => HTML
                    [USER_TYPE_SETTINGS] => Array
                        (
                            [height] => 100
                        )

                    [HINT] => 
                    [~NAME] => Преимущества (описание)
                    [~DEFAULT_VALUE] => Array
                        (
                            [TYPE] => HTML
                            [TEXT] => 
                        )

                    [VALUE_ENUM] => 
                    [VALUE_XML_ID] => 
                    [VALUE_SORT] => 
                    [VALUE] => 
                    [PROPERTY_VALUE_ID] => 
                    [DESCRIPTION] => 
                    [~DESCRIPTION] => 
                    [~VALUE] => 
                )

            [ITEM_ADV] => Array
                (
                    [ID] => 31
                    [IBLOCK_ID] => 2
                    [NAME] => Преимущества
                    [ACTIVE] => Y
                    [SORT] => 10
                    [CODE] => ITEM_ADV
                    [DEFAULT_VALUE] => 
                    [PROPERTY_TYPE] => E
                    [ROW_COUNT] => 1
                    [COL_COUNT] => 30
                    [LIST_TYPE] => L
                    [MULTIPLE] => Y
                    [XML_ID] => 31
                    [FILE_TYPE] => 
                    [MULTIPLE_CNT] => 1
                    [LINK_IBLOCK_ID] => 5
                    [WITH_DESCRIPTION] => N
                    [SEARCHABLE] => N
                    [FILTRABLE] => N
                    [IS_REQUIRED] => N
                    [VERSION] => 1
                    [USER_TYPE] => 
                    [USER_TYPE_SETTINGS] => Array
                        (
                        )

                    [HINT] => 
                    [~NAME] => Преимущества
                    [~DEFAULT_VALUE] => 
                    [VALUE_ENUM] => 
                    [VALUE_XML_ID] => 
                    [VALUE_SORT] => 
                    [VALUE] => 
                    [PROPERTY_VALUE_ID] => 
                    [DESCRIPTION] => 
                    [~DESCRIPTION] => 
                    [~VALUE] => 
                )

            [ITEM_BUY] => Array
                (
                    [ID] => 32
                    [IBLOCK_ID] => 2
                    [NAME] => Купить
                    [ACTIVE] => Y
                    [SORT] => 11
                    [CODE] => ITEM_BUY
                    [DEFAULT_VALUE] => Array
                        (
                            [TEXT] => 
                            [TYPE] => HTML
                        )

                    [PROPERTY_TYPE] => S
                    [ROW_COUNT] => 1
                    [COL_COUNT] => 30
                    [LIST_TYPE] => L
                    [MULTIPLE] => N
                    [XML_ID] => 32
                    [FILE_TYPE] => 
                    [MULTIPLE_CNT] => 5
                    [LINK_IBLOCK_ID] => 0
                    [WITH_DESCRIPTION] => N
                    [SEARCHABLE] => N
                    [FILTRABLE] => N
                    [IS_REQUIRED] => N
                    [VERSION] => 1
                    [USER_TYPE] => HTML
                    [USER_TYPE_SETTINGS] => Array
                        (
                            [height] => 200
                        )

                    [HINT] => 
                    [~NAME] => Купить
                    [~DEFAULT_VALUE] => Array
                        (
                            [TEXT] => 
                            [TYPE] => HTML
                        )

                    [VALUE_ENUM] => 
                    [VALUE_XML_ID] => 
                    [VALUE_SORT] => 
                    [VALUE] => 
                    [PROPERTY_VALUE_ID] => 
                    [DESCRIPTION] => 
                    [~DESCRIPTION] => 
                    [~VALUE] => 
                )

            [ITEM_CERT_COR] => Array
                (
                    [ID] => 33
                    [IBLOCK_ID] => 2
                    [NAME] => Сертификаты соответствия
                    [ACTIVE] => Y
                    [SORT] => 12
                    [CODE] => ITEM_CERT_COR
                    [DEFAULT_VALUE] => 
                    [PROPERTY_TYPE] => S
                    [ROW_COUNT] => 1
                    [COL_COUNT] => 30
                    [LIST_TYPE] => L
                    [MULTIPLE] => Y
                    [XML_ID] => 33
                    [FILE_TYPE] => 
                    [MULTIPLE_CNT] => 1
                    [LINK_IBLOCK_ID] => 0
                    [WITH_DESCRIPTION] => Y
                    [SEARCHABLE] => N
                    [FILTRABLE] => N
                    [IS_REQUIRED] => N
                    [VERSION] => 1
                    [USER_TYPE] => 
                    [USER_TYPE_SETTINGS] => Array
                        (
                        )

                    [HINT] => 
                    [~NAME] => Сертификаты соответствия
                    [~DEFAULT_VALUE] => 
                    [VALUE_ENUM] => 
                    [VALUE_XML_ID] => 
                    [VALUE_SORT] => 
                    [VALUE] => 
                    [PROPERTY_VALUE_ID] => 
                    [DESCRIPTION] => 
                    [~DESCRIPTION] => 
                    [~VALUE] => 
                )

            [ITEM_ST_STAND] => Array
                (
                    [ID] => 34
                    [IBLOCK_ID] => 2
                    [NAME] => Государственные стандарты
                    [ACTIVE] => Y
                    [SORT] => 13
                    [CODE] => ITEM_ST_STAND
                    [DEFAULT_VALUE] => 
                    [PROPERTY_TYPE] => S
                    [ROW_COUNT] => 1
                    [COL_COUNT] => 30
                    [LIST_TYPE] => L
                    [MULTIPLE] => Y
                    [XML_ID] => 34
                    [FILE_TYPE] => 
                    [MULTIPLE_CNT] => 1
                    [LINK_IBLOCK_ID] => 0
                    [WITH_DESCRIPTION] => Y
                    [SEARCHABLE] => N
                    [FILTRABLE] => N
                    [IS_REQUIRED] => N
                    [VERSION] => 1
                    [USER_TYPE] => 
                    [USER_TYPE_SETTINGS] => Array
                        (
                        )

                    [HINT] => 
                    [~NAME] => Государственные стандарты
                    [~DEFAULT_VALUE] => 
                    [VALUE_ENUM] => 
                    [VALUE_XML_ID] => 
                    [VALUE_SORT] => 
                    [VALUE] => 
                    [PROPERTY_VALUE_ID] => 
                    [DESCRIPTION] => 
                    [~DESCRIPTION] => 
                    [~VALUE] => 
                )

            [ITEM_NORM] => Array
                (
                    [ID] => 35
                    [IBLOCK_ID] => 2
                    [NAME] => Строительные нормы и правила
                    [ACTIVE] => Y
                    [SORT] => 14
                    [CODE] => ITEM_NORM
                    [DEFAULT_VALUE] => 
                    [PROPERTY_TYPE] => S
                    [ROW_COUNT] => 1
                    [COL_COUNT] => 30
                    [LIST_TYPE] => L
                    [MULTIPLE] => Y
                    [XML_ID] => 35
                    [FILE_TYPE] => 
                    [MULTIPLE_CNT] => 1
                    [LINK_IBLOCK_ID] => 0
                    [WITH_DESCRIPTION] => Y
                    [SEARCHABLE] => N
                    [FILTRABLE] => N
                    [IS_REQUIRED] => N
                    [VERSION] => 1
                    [USER_TYPE] => 
                    [USER_TYPE_SETTINGS] => Array
                        (
                        )

                    [HINT] => 
                    [~NAME] => Строительные нормы и правила
                    [~DEFAULT_VALUE] => 
                    [VALUE_ENUM] => 
                    [VALUE_XML_ID] => 
                    [VALUE_SORT] => 
                    [VALUE] => 
                    [PROPERTY_VALUE_ID] => 
                    [DESCRIPTION] => 
                    [~DESCRIPTION] => 
                    [~VALUE] => 
                )

            [ITEM_SIMILAR] => Array
                (
                    [ID] => 36
                    [IBLOCK_ID] => 2
                    [NAME] => Похожие модели
                    [ACTIVE] => Y
                    [SORT] => 15
                    [CODE] => ITEM_SIMILAR
                    [DEFAULT_VALUE] => 
                    [PROPERTY_TYPE] => G
                    [ROW_COUNT] => 1
                    [COL_COUNT] => 30
                    [LIST_TYPE] => L
                    [MULTIPLE] => Y
                    [XML_ID] => 36
                    [FILE_TYPE] => 
                    [MULTIPLE_CNT] => 10
                    [LINK_IBLOCK_ID] => 2
                    [WITH_DESCRIPTION] => N
                    [SEARCHABLE] => N
                    [FILTRABLE] => N
                    [IS_REQUIRED] => N
                    [VERSION] => 1
                    [USER_TYPE] => 
                    [USER_TYPE_SETTINGS] => Array
                        (
                        )

                    [HINT] => 
                    [~NAME] => Похожие модели
                    [~DEFAULT_VALUE] => 
                    [VALUE_ENUM] => 
                    [VALUE_XML_ID] => 
                    [VALUE_SORT] => 
                    [VALUE] => Array
                        (
                            [0] => 4509
                        )

                    [PROPERTY_VALUE_ID] => Array
                        (
                            [0] => 6831872
                        )

                    [DESCRIPTION] => Array
                        (
                            [0] => 
                        )

                    [~VALUE] => Array
                        (
                            [0] => 4509
                        )

                    [~DESCRIPTION] => Array
                        (
                            [0] => 
                        )

                )

            [ITEM_SIMILAR_TAGS] => Array
                (
                    [ID] => 122
                    [IBLOCK_ID] => 2
                    [NAME] => Похожие модели (теговые)
                    [ACTIVE] => Y
                    [SORT] => 16
                    [CODE] => ITEM_SIMILAR_TAGS
                    [DEFAULT_VALUE] => 
                    [PROPERTY_TYPE] => E
                    [ROW_COUNT] => 1
                    [COL_COUNT] => 30
                    [LIST_TYPE] => L
                    [MULTIPLE] => Y
                    [XML_ID] => 122
                    [FILE_TYPE] => 
                    [MULTIPLE_CNT] => 1
                    [LINK_IBLOCK_ID] => 19
                    [WITH_DESCRIPTION] => N
                    [SEARCHABLE] => N
                    [FILTRABLE] => N
                    [IS_REQUIRED] => N
                    [VERSION] => 1
                    [USER_TYPE] => 
                    [USER_TYPE_SETTINGS] => Array
                        (
                        )

                    [HINT] => 
                    [~NAME] => Похожие модели (теговые)
                    [~DEFAULT_VALUE] => 
                    [VALUE_ENUM] => 
                    [VALUE_XML_ID] => 
                    [VALUE_SORT] => 
                    [VALUE] => 
                    [PROPERTY_VALUE_ID] => 
                    [DESCRIPTION] => 
                    [~DESCRIPTION] => 
                    [~VALUE] => 
                )

            [ITEM_BUY_WITH] => Array
                (
                    [ID] => 37
                    [IBLOCK_ID] => 2
                    [NAME] => С этим товаром покупают
                    [ACTIVE] => Y
                    [SORT] => 17
                    [CODE] => ITEM_BUY_WITH
                    [DEFAULT_VALUE] => 
                    [PROPERTY_TYPE] => E
                    [ROW_COUNT] => 1
                    [COL_COUNT] => 30
                    [LIST_TYPE] => L
                    [MULTIPLE] => Y
                    [XML_ID] => 37
                    [FILE_TYPE] => 
                    [MULTIPLE_CNT] => 1
                    [LINK_IBLOCK_ID] => 2
                    [WITH_DESCRIPTION] => N
                    [SEARCHABLE] => N
                    [FILTRABLE] => N
                    [IS_REQUIRED] => N
                    [VERSION] => 1
                    [USER_TYPE] => 
                    [USER_TYPE_SETTINGS] => Array
                        (
                        )

                    [HINT] => 
                    [~NAME] => С этим товаром покупают
                    [~DEFAULT_VALUE] => 
                    [VALUE_ENUM] => 
                    [VALUE_XML_ID] => 
                    [VALUE_SORT] => 
                    [VALUE] => 
                    [PROPERTY_VALUE_ID] => 
                    [DESCRIPTION] => 
                    [~DESCRIPTION] => 
                    [~VALUE] => 
                )

            [ITEM_VOTE_COUNT] => Array
                (
                    [ID] => 38
                    [IBLOCK_ID] => 2
                    [NAME] => Количество голосов
                    [ACTIVE] => Y
                    [SORT] => 18
                    [CODE] => ITEM_VOTE_COUNT
                    [DEFAULT_VALUE] => 0
                    [PROPERTY_TYPE] => N
                    [ROW_COUNT] => 1
                    [COL_COUNT] => 30
                    [LIST_TYPE] => L
                    [MULTIPLE] => N
                    [XML_ID] => 38
                    [FILE_TYPE] => 
                    [MULTIPLE_CNT] => 5
                    [LINK_IBLOCK_ID] => 0
                    [WITH_DESCRIPTION] => N
                    [SEARCHABLE] => N
                    [FILTRABLE] => N
                    [IS_REQUIRED] => N
                    [VERSION] => 1
                    [USER_TYPE] => 
                    [USER_TYPE_SETTINGS] => Array
                        (
                        )

                    [HINT] => 
                    [~NAME] => Количество голосов
                    [~DEFAULT_VALUE] => 0
                    [VALUE_ENUM] => 
                    [VALUE_XML_ID] => 
                    [VALUE_SORT] => 
                    [VALUE] => 11
                    [PROPERTY_VALUE_ID] => 6831927
                    [DESCRIPTION] => 
                    [~VALUE] => 11
                    [~DESCRIPTION] => 
                )

            [ITEM_RAITING] => Array
                (
                    [ID] => 39
                    [IBLOCK_ID] => 2
                    [NAME] => Рейтинг
                    [ACTIVE] => Y
                    [SORT] => 19
                    [CODE] => ITEM_RAITING
                    [DEFAULT_VALUE] => 0
                    [PROPERTY_TYPE] => N
                    [ROW_COUNT] => 1
                    [COL_COUNT] => 30
                    [LIST_TYPE] => L
                    [MULTIPLE] => N
                    [XML_ID] => 39
                    [FILE_TYPE] => 
                    [MULTIPLE_CNT] => 5
                    [LINK_IBLOCK_ID] => 0
                    [WITH_DESCRIPTION] => N
                    [SEARCHABLE] => N
                    [FILTRABLE] => N
                    [IS_REQUIRED] => N
                    [VERSION] => 1
                    [USER_TYPE] => 
                    [USER_TYPE_SETTINGS] => Array
                        (
                        )

                    [HINT] => 
                    [~NAME] => Рейтинг
                    [~DEFAULT_VALUE] => 0
                    [VALUE_ENUM] => 
                    [VALUE_XML_ID] => 
                    [VALUE_SORT] => 
                    [VALUE] => 4.9
                    [PROPERTY_VALUE_ID] => 6831926
                    [DESCRIPTION] => 
                    [~VALUE] => 4.9
                    [~DESCRIPTION] => 
                )

            [H1] => Array
                (
                    [ID] => 125
                    [IBLOCK_ID] => 2
                    [NAME] => H1
                    [ACTIVE] => Y
                    [SORT] => 500
                    [CODE] => H1
                    [DEFAULT_VALUE] => 
                    [PROPERTY_TYPE] => S
                    [ROW_COUNT] => 1
                    [COL_COUNT] => 70
                    [LIST_TYPE] => L
                    [MULTIPLE] => N
                    [XML_ID] => 125
                    [FILE_TYPE] => 
                    [MULTIPLE_CNT] => 5
                    [LINK_IBLOCK_ID] => 0
                    [WITH_DESCRIPTION] => N
                    [SEARCHABLE] => N
                    [FILTRABLE] => N
                    [IS_REQUIRED] => N
                    [VERSION] => 1
                    [USER_TYPE] => 
                    [USER_TYPE_SETTINGS] => Array
                        (
                        )

                    [HINT] => 
                    [~NAME] => H1
                    [~DEFAULT_VALUE] => 
                    [VALUE_ENUM] => 
                    [VALUE_XML_ID] => 
                    [VALUE_SORT] => 
                    [VALUE] => КМ35-4
                    [PROPERTY_VALUE_ID] => 6831875
                    [DESCRIPTION] => 
                    [~VALUE] => КМ35-4
                    [~DESCRIPTION] => 
                )

            [CERTIFICATES] => Array
                (
                    [ID] => 127
                    [IBLOCK_ID] => 2
                    [NAME] => Сертификаты
                    [ACTIVE] => Y
                    [SORT] => 500
                    [CODE] => CERTIFICATES
                    [DEFAULT_VALUE] => 
                    [PROPERTY_TYPE] => E
                    [ROW_COUNT] => 1
                    [COL_COUNT] => 30
                    [LIST_TYPE] => L
                    [MULTIPLE] => Y
                    [XML_ID] => 127
                    [FILE_TYPE] => 
                    [MULTIPLE_CNT] => 5
                    [LINK_IBLOCK_ID] => 7
                    [WITH_DESCRIPTION] => N
                    [SEARCHABLE] => N
                    [FILTRABLE] => N
                    [IS_REQUIRED] => N
                    [VERSION] => 1
                    [USER_TYPE] => 
                    [USER_TYPE_SETTINGS] => Array
                        (
                        )

                    [HINT] => 
                    [~NAME] => Сертификаты
                    [~DEFAULT_VALUE] => 
                    [VALUE_ENUM] => 
                    [VALUE_XML_ID] => 
                    [VALUE_SORT] => 
                    [VALUE] => 
                    [PROPERTY_VALUE_ID] => 
                    [DESCRIPTION] => 
                    [~DESCRIPTION] => 
                    [~VALUE] => 
                )

            [129] => Array
                (
                    [ID] => 129
                    [IBLOCK_ID] => 2
                    [NAME] => Уникальный META TITLE
                    [ACTIVE] => Y
                    [SORT] => 500
                    [CODE] => 129
                    [DEFAULT_VALUE] => 
                    [PROPERTY_TYPE] => S
                    [ROW_COUNT] => 1
                    [COL_COUNT] => 30
                    [LIST_TYPE] => L
                    [MULTIPLE] => N
                    [XML_ID] => 129
                    [FILE_TYPE] => 
                    [MULTIPLE_CNT] => 5
                    [LINK_IBLOCK_ID] => 0
                    [WITH_DESCRIPTION] => N
                    [SEARCHABLE] => N
                    [FILTRABLE] => N
                    [IS_REQUIRED] => N
                    [VERSION] => 1
                    [USER_TYPE] => 
                    [USER_TYPE_SETTINGS] => Array
                        (
                        )

                    [HINT] => 
                    [~NAME] => Уникальный META TITLE
                    [~DEFAULT_VALUE] => 
                    [VALUE_ENUM] => 
                    [VALUE_XML_ID] => 
                    [VALUE_SORT] => 
                    [VALUE] => 
                    [PROPERTY_VALUE_ID] => 
                    [DESCRIPTION] => 
                    [~DESCRIPTION] => 
                    [~VALUE] => 
                )

            [ITEM_TYPE] => Array
                (
                    [ID] => 134
                    [IBLOCK_ID] => 2
                    [NAME] => Тип
                    [ACTIVE] => Y
                    [SORT] => 500
                    [CODE] => ITEM_TYPE
                    [DEFAULT_VALUE] => 
                    [PROPERTY_TYPE] => S
                    [ROW_COUNT] => 1
                    [COL_COUNT] => 30
                    [LIST_TYPE] => L
                    [MULTIPLE] => N
                    [XML_ID] => 
                    [FILE_TYPE] => 
                    [MULTIPLE_CNT] => 5
                    [LINK_IBLOCK_ID] => 0
                    [WITH_DESCRIPTION] => N
                    [SEARCHABLE] => N
                    [FILTRABLE] => Y
                    [IS_REQUIRED] => N
                    [VERSION] => 1
                    [USER_TYPE] => 
                    [USER_TYPE_SETTINGS] => Array
                        (
                        )

                    [HINT] => 
                    [~NAME] => Тип
                    [~DEFAULT_VALUE] => 
                    [VALUE_ENUM] => 
                    [VALUE_XML_ID] => 
                    [VALUE_SORT] => 
                    [VALUE] => 
                    [PROPERTY_VALUE_ID] => 
                    [DESCRIPTION] => 
                    [~DESCRIPTION] => 
                    [~VALUE] => 
                )

            [ITEM_INSTALLATION] => Array
                (
                    [ID] => 135
                    [IBLOCK_ID] => 2
                    [NAME] => Способ установки
                    [ACTIVE] => Y
                    [SORT] => 500
                    [CODE] => ITEM_INSTALLATION
                    [DEFAULT_VALUE] => 
                    [PROPERTY_TYPE] => S
                    [ROW_COUNT] => 1
                    [COL_COUNT] => 30
                    [LIST_TYPE] => L
                    [MULTIPLE] => N
                    [XML_ID] => 
                    [FILE_TYPE] => 
                    [MULTIPLE_CNT] => 5
                    [LINK_IBLOCK_ID] => 0
                    [WITH_DESCRIPTION] => N
                    [SEARCHABLE] => N
                    [FILTRABLE] => N
                    [IS_REQUIRED] => N
                    [VERSION] => 1
                    [USER_TYPE] => 
                    [USER_TYPE_SETTINGS] => Array
                        (
                        )

                    [HINT] => 
                    [~NAME] => Способ установки
                    [~DEFAULT_VALUE] => 
                    [VALUE_ENUM] => 
                    [VALUE_XML_ID] => 
                    [VALUE_SORT] => 
                    [VALUE] => 
                    [PROPERTY_VALUE_ID] => 
                    [DESCRIPTION] => 
                    [~DESCRIPTION] => 
                    [~VALUE] => 
                )

            [ITEM_MODE] => Array
                (
                    [ID] => 136
                    [IBLOCK_ID] => 2
                    [NAME] => Способ производства
                    [ACTIVE] => Y
                    [SORT] => 500
                    [CODE] => ITEM_MODE
                    [DEFAULT_VALUE] => 
                    [PROPERTY_TYPE] => S
                    [ROW_COUNT] => 1
                    [COL_COUNT] => 30
                    [LIST_TYPE] => L
                    [MULTIPLE] => N
                    [XML_ID] => 
                    [FILE_TYPE] => 
                    [MULTIPLE_CNT] => 5
                    [LINK_IBLOCK_ID] => 0
                    [WITH_DESCRIPTION] => N
                    [SEARCHABLE] => N
                    [FILTRABLE] => N
                    [IS_REQUIRED] => N
                    [VERSION] => 1
                    [USER_TYPE] => 
                    [USER_TYPE_SETTINGS] => Array
                        (
                        )

                    [HINT] => 
                    [~NAME] => Способ производства
                    [~DEFAULT_VALUE] => 
                    [VALUE_ENUM] => 
                    [VALUE_XML_ID] => 
                    [VALUE_SORT] => 
                    [VALUE] => 
                    [PROPERTY_VALUE_ID] => 
                    [DESCRIPTION] => 
                    [~DESCRIPTION] => 
                    [~VALUE] => 
                )

            [ITEM_HEIGHT] => Array
                (
                    [ID] => 137
                    [IBLOCK_ID] => 2
                    [NAME] => Высота, мм
                    [ACTIVE] => Y
                    [SORT] => 500
                    [CODE] => ITEM_HEIGHT
                    [DEFAULT_VALUE] => 
                    [PROPERTY_TYPE] => S
                    [ROW_COUNT] => 1
                    [COL_COUNT] => 30
                    [LIST_TYPE] => L
                    [MULTIPLE] => N
                    [XML_ID] => 
                    [FILE_TYPE] => 
                    [MULTIPLE_CNT] => 5
                    [LINK_IBLOCK_ID] => 0
                    [WITH_DESCRIPTION] => N
                    [SEARCHABLE] => N
                    [FILTRABLE] => N
                    [IS_REQUIRED] => N
                    [VERSION] => 1
                    [USER_TYPE] => 
                    [USER_TYPE_SETTINGS] => Array
                        (
                        )

                    [HINT] => 
                    [~NAME] => Высота, мм
                    [~DEFAULT_VALUE] => 
                    [VALUE_ENUM] => 
                    [VALUE_XML_ID] => 
                    [VALUE_SORT] => 
                    [VALUE] => 
                    [PROPERTY_VALUE_ID] => 
                    [DESCRIPTION] => 
                    [~DESCRIPTION] => 
                    [~VALUE] => 
                )

            [BLOG_POST_ID] => Array
                (
                    [ID] => 138
                    [IBLOCK_ID] => 2
                    [NAME] => ID поста блога для комментариев
                    [ACTIVE] => Y
                    [SORT] => 500
                    [CODE] => BLOG_POST_ID
                    [DEFAULT_VALUE] => 
                    [PROPERTY_TYPE] => N
                    [ROW_COUNT] => 1
                    [COL_COUNT] => 30
                    [LIST_TYPE] => L
                    [MULTIPLE] => N
                    [XML_ID] => BLOG_POST_ID
                    [FILE_TYPE] => 
                    [MULTIPLE_CNT] => 5
                    [LINK_IBLOCK_ID] => 0
                    [WITH_DESCRIPTION] => N
                    [SEARCHABLE] => N
                    [FILTRABLE] => N
                    [IS_REQUIRED] => N
                    [VERSION] => 1
                    [USER_TYPE] => 
                    [USER_TYPE_SETTINGS] => Array
                        (
                        )

                    [HINT] => 
                    [~NAME] => ID поста блога для комментариев
                    [~DEFAULT_VALUE] => 
                    [VALUE_ENUM] => 
                    [VALUE_XML_ID] => 
                    [VALUE_SORT] => 
                    [VALUE] => 
                    [PROPERTY_VALUE_ID] => 
                    [DESCRIPTION] => 
                    [~DESCRIPTION] => 
                    [~VALUE] => 
                )

            [BLOG_COMMENTS_CNT] => Array
                (
                    [ID] => 139
                    [IBLOCK_ID] => 2
                    [NAME] => Количество комментариев
                    [ACTIVE] => Y
                    [SORT] => 500
                    [CODE] => BLOG_COMMENTS_CNT
                    [DEFAULT_VALUE] => 
                    [PROPERTY_TYPE] => N
                    [ROW_COUNT] => 1
                    [COL_COUNT] => 30
                    [LIST_TYPE] => L
                    [MULTIPLE] => N
                    [XML_ID] => BLOG_COMMENTS_CNT
                    [FILE_TYPE] => 
                    [MULTIPLE_CNT] => 5
                    [LINK_IBLOCK_ID] => 0
                    [WITH_DESCRIPTION] => N
                    [SEARCHABLE] => N
                    [FILTRABLE] => N
                    [IS_REQUIRED] => N
                    [VERSION] => 1
                    [USER_TYPE] => 
                    [USER_TYPE_SETTINGS] => Array
                        (
                        )

                    [HINT] => 
                    [~NAME] => Количество комментариев
                    [~DEFAULT_VALUE] => 
                    [VALUE_ENUM] => 
                    [VALUE_XML_ID] => 
                    [VALUE_SORT] => 
                    [VALUE] => 
                    [PROPERTY_VALUE_ID] => 
                    [DESCRIPTION] => 
                    [~DESCRIPTION] => 
                    [~VALUE] => 
                )

            [HEIGHT_TOTAL] => Array
                (
                    [ID] => 143
                    [IBLOCK_ID] => 2
                    [NAME] => Высота общая, мм
                    [ACTIVE] => Y
                    [SORT] => 500
                    [CODE] => HEIGHT_TOTAL
                    [DEFAULT_VALUE] => 
                    [PROPERTY_TYPE] => S
                    [ROW_COUNT] => 1
                    [COL_COUNT] => 30
                    [LIST_TYPE] => L
                    [MULTIPLE] => N
                    [XML_ID] => 
                    [FILE_TYPE] => 
                    [MULTIPLE_CNT] => 5
                    [LINK_IBLOCK_ID] => 0
                    [WITH_DESCRIPTION] => N
                    [SEARCHABLE] => N
                    [FILTRABLE] => N
                    [IS_REQUIRED] => N
                    [VERSION] => 1
                    [USER_TYPE] => 
                    [USER_TYPE_SETTINGS] => Array
                        (
                        )

                    [HINT] => 
                    [~NAME] => Высота общая, мм
                    [~DEFAULT_VALUE] => 
                    [VALUE_ENUM] => 
                    [VALUE_XML_ID] => 
                    [VALUE_SORT] => 
                    [VALUE] => 
                    [PROPERTY_VALUE_ID] => 
                    [DESCRIPTION] => 
                    [~DESCRIPTION] => 
                    [~VALUE] => 
                )

            [HEIGHT_ABOVEGROUND] => Array
                (
                    [ID] => 144
                    [IBLOCK_ID] => 2
                    [NAME] => Высота надземной части, мм
                    [ACTIVE] => Y
                    [SORT] => 500
                    [CODE] => HEIGHT_ABOVEGROUND
                    [DEFAULT_VALUE] => 
                    [PROPERTY_TYPE] => S
                    [ROW_COUNT] => 1
                    [COL_COUNT] => 30
                    [LIST_TYPE] => L
                    [MULTIPLE] => N
                    [XML_ID] => 
                    [FILE_TYPE] => 
                    [MULTIPLE_CNT] => 5
                    [LINK_IBLOCK_ID] => 0
                    [WITH_DESCRIPTION] => N
                    [SEARCHABLE] => N
                    [FILTRABLE] => N
                    [IS_REQUIRED] => N
                    [VERSION] => 1
                    [USER_TYPE] => 
                    [USER_TYPE_SETTINGS] => Array
                        (
                        )

                    [HINT] => 
                    [~NAME] => Высота надземной части, мм
                    [~DEFAULT_VALUE] => 
                    [VALUE_ENUM] => 
                    [VALUE_XML_ID] => 
                    [VALUE_SORT] => 
                    [VALUE] => 
                    [PROPERTY_VALUE_ID] => 
                    [DESCRIPTION] => 
                    [~DESCRIPTION] => 
                    [~VALUE] => 
                )

            [HEIGHT_UNDERGROUND] => Array
                (
                    [ID] => 145
                    [IBLOCK_ID] => 2
                    [NAME] => Высота подземной части, мм
                    [ACTIVE] => Y
                    [SORT] => 500
                    [CODE] => HEIGHT_UNDERGROUND
                    [DEFAULT_VALUE] => 
                    [PROPERTY_TYPE] => S
                    [ROW_COUNT] => 1
                    [COL_COUNT] => 30
                    [LIST_TYPE] => L
                    [MULTIPLE] => N
                    [XML_ID] => 
                    [FILE_TYPE] => 
                    [MULTIPLE_CNT] => 5
                    [LINK_IBLOCK_ID] => 0
                    [WITH_DESCRIPTION] => N
                    [SEARCHABLE] => N
                    [FILTRABLE] => N
                    [IS_REQUIRED] => N
                    [VERSION] => 1
                    [USER_TYPE] => 
                    [USER_TYPE_SETTINGS] => Array
                        (
                        )

                    [HINT] => 
                    [~NAME] => Высота подземной части, мм
                    [~DEFAULT_VALUE] => 
                    [VALUE_ENUM] => 
                    [VALUE_XML_ID] => 
                    [VALUE_SORT] => 
                    [VALUE] => 
                    [PROPERTY_VALUE_ID] => 
                    [DESCRIPTION] => 
                    [~DESCRIPTION] => 
                    [~VALUE] => 
                )

            [DIAMETER_TOP] => Array
                (
                    [ID] => 146
                    [IBLOCK_ID] => 2
                    [NAME] => Диаметр верхний, мм
                    [ACTIVE] => Y
                    [SORT] => 500
                    [CODE] => DIAMETER_TOP
                    [DEFAULT_VALUE] => 
                    [PROPERTY_TYPE] => S
                    [ROW_COUNT] => 1
                    [COL_COUNT] => 30
                    [LIST_TYPE] => L
                    [MULTIPLE] => N
                    [XML_ID] => 
                    [FILE_TYPE] => 
                    [MULTIPLE_CNT] => 5
                    [LINK_IBLOCK_ID] => 0
                    [WITH_DESCRIPTION] => N
                    [SEARCHABLE] => N
                    [FILTRABLE] => N
                    [IS_REQUIRED] => N
                    [VERSION] => 1
                    [USER_TYPE] => 
                    [USER_TYPE_SETTINGS] => Array
                        (
                        )

                    [HINT] => 
                    [~NAME] => Диаметр верхний, мм
                    [~DEFAULT_VALUE] => 
                    [VALUE_ENUM] => 
                    [VALUE_XML_ID] => 
                    [VALUE_SORT] => 
                    [VALUE] => 
                    [PROPERTY_VALUE_ID] => 
                    [DESCRIPTION] => 
                    [~DESCRIPTION] => 
                    [~VALUE] => 
                )

            [DIAMETER_BOTTOM] => Array
                (
                    [ID] => 147
                    [IBLOCK_ID] => 2
                    [NAME] => Диаметр нижний, мм
                    [ACTIVE] => Y
                    [SORT] => 500
                    [CODE] => DIAMETER_BOTTOM
                    [DEFAULT_VALUE] => 
                    [PROPERTY_TYPE] => S
                    [ROW_COUNT] => 1
                    [COL_COUNT] => 30
                    [LIST_TYPE] => L
                    [MULTIPLE] => N
                    [XML_ID] => 
                    [FILE_TYPE] => 
                    [MULTIPLE_CNT] => 5
                    [LINK_IBLOCK_ID] => 0
                    [WITH_DESCRIPTION] => N
                    [SEARCHABLE] => N
                    [FILTRABLE] => N
                    [IS_REQUIRED] => N
                    [VERSION] => 1
                    [USER_TYPE] => 
                    [USER_TYPE_SETTINGS] => Array
                        (
                        )

                    [HINT] => 
                    [~NAME] => Диаметр нижний, мм
                    [~DEFAULT_VALUE] => 
                    [VALUE_ENUM] => 
                    [VALUE_XML_ID] => 
                    [VALUE_SORT] => 
                    [VALUE] => 
                    [PROPERTY_VALUE_ID] => 
                    [DESCRIPTION] => 
                    [~DESCRIPTION] => 
                    [~VALUE] => 
                )

            [WEIGHT] => Array
                (
                    [ID] => 148
                    [IBLOCK_ID] => 2
                    [NAME] => Нагрузка, кг
                    [ACTIVE] => Y
                    [SORT] => 500
                    [CODE] => WEIGHT
                    [DEFAULT_VALUE] => 
                    [PROPERTY_TYPE] => S
                    [ROW_COUNT] => 1
                    [COL_COUNT] => 30
                    [LIST_TYPE] => L
                    [MULTIPLE] => N
                    [XML_ID] => 
                    [FILE_TYPE] => 
                    [MULTIPLE_CNT] => 5
                    [LINK_IBLOCK_ID] => 0
                    [WITH_DESCRIPTION] => N
                    [SEARCHABLE] => N
                    [FILTRABLE] => N
                    [IS_REQUIRED] => N
                    [VERSION] => 1
                    [USER_TYPE] => 
                    [USER_TYPE_SETTINGS] => Array
                        (
                        )

                    [HINT] => 
                    [~NAME] => Нагрузка, кг
                    [~DEFAULT_VALUE] => 
                    [VALUE_ENUM] => 
                    [VALUE_XML_ID] => 
                    [VALUE_SORT] => 
                    [VALUE] => 
                    [PROPERTY_VALUE_ID] => 
                    [DESCRIPTION] => 
                    [~DESCRIPTION] => 
                    [~VALUE] => 
                )

            [VID] => Array
                (
                    [ID] => 149
                    [IBLOCK_ID] => 2
                    [NAME] => Вид
                    [ACTIVE] => Y
                    [SORT] => 500
                    [CODE] => VID
                    [DEFAULT_VALUE] => 
                    [PROPERTY_TYPE] => S
                    [ROW_COUNT] => 1
                    [COL_COUNT] => 30
                    [LIST_TYPE] => L
                    [MULTIPLE] => N
                    [XML_ID] => 
                    [FILE_TYPE] => 
                    [MULTIPLE_CNT] => 5
                    [LINK_IBLOCK_ID] => 0
                    [WITH_DESCRIPTION] => N
                    [SEARCHABLE] => N
                    [FILTRABLE] => N
                    [IS_REQUIRED] => N
                    [VERSION] => 1
                    [USER_TYPE] => 
                    [USER_TYPE_SETTINGS] => Array
                        (
                        )

                    [HINT] => 
                    [~NAME] => Вид
                    [~DEFAULT_VALUE] => 
                    [VALUE_ENUM] => 
                    [VALUE_XML_ID] => 
                    [VALUE_SORT] => 
                    [VALUE] => 
                    [PROPERTY_VALUE_ID] => 
                    [DESCRIPTION] => 
                    [~DESCRIPTION] => 
                    [~VALUE] => 
                )

            [SERVICE_LIFE] => Array
                (
                    [ID] => 150
                    [IBLOCK_ID] => 2
                    [NAME] => Срок службы
                    [ACTIVE] => Y
                    [SORT] => 500
                    [CODE] => SERVICE_LIFE
                    [DEFAULT_VALUE] => 
                    [PROPERTY_TYPE] => S
                    [ROW_COUNT] => 1
                    [COL_COUNT] => 30
                    [LIST_TYPE] => L
                    [MULTIPLE] => N
                    [XML_ID] => 
                    [FILE_TYPE] => 
                    [MULTIPLE_CNT] => 5
                    [LINK_IBLOCK_ID] => 0
                    [WITH_DESCRIPTION] => N
                    [SEARCHABLE] => N
                    [FILTRABLE] => N
                    [IS_REQUIRED] => N
                    [VERSION] => 1
                    [USER_TYPE] => 
                    [USER_TYPE_SETTINGS] => Array
                        (
                        )

                    [HINT] => 
                    [~NAME] => Срок службы
                    [~DEFAULT_VALUE] => 
                    [VALUE_ENUM] => 
                    [VALUE_XML_ID] => 
                    [VALUE_SORT] => 
                    [VALUE] => 
                    [PROPERTY_VALUE_ID] => 
                    [DESCRIPTION] => 
                    [~DESCRIPTION] => 
                    [~VALUE] => 
                )

            [USING] => Array
                (
                    [ID] => 151
                    [IBLOCK_ID] => 2
                    [NAME] => Применение
                    [ACTIVE] => Y
                    [SORT] => 500
                    [CODE] => USING
                    [DEFAULT_VALUE] => 
                    [PROPERTY_TYPE] => S
                    [ROW_COUNT] => 1
                    [COL_COUNT] => 30
                    [LIST_TYPE] => L
                    [MULTIPLE] => N
                    [XML_ID] => 
                    [FILE_TYPE] => 
                    [MULTIPLE_CNT] => 5
                    [LINK_IBLOCK_ID] => 0
                    [WITH_DESCRIPTION] => N
                    [SEARCHABLE] => N
                    [FILTRABLE] => N
                    [IS_REQUIRED] => N
                    [VERSION] => 1
                    [USER_TYPE] => 
                    [USER_TYPE_SETTINGS] => Array
                        (
                        )

                    [HINT] => 
                    [~NAME] => Применение
                    [~DEFAULT_VALUE] => 
                    [VALUE_ENUM] => 
                    [VALUE_XML_ID] => 
                    [VALUE_SORT] => 
                    [VALUE] => 
                    [PROPERTY_VALUE_ID] => 
                    [DESCRIPTION] => 
                    [~DESCRIPTION] => 
                    [~VALUE] => 
                )

            [HEIGHT_ZAK] => Array
                (
                    [ID] => 152
                    [IBLOCK_ID] => 2
                    [NAME] => Высота закладного элемента фундамента
                    [ACTIVE] => Y
                    [SORT] => 500
                    [CODE] => HEIGHT_ZAK
                    [DEFAULT_VALUE] => 
                    [PROPERTY_TYPE] => S
                    [ROW_COUNT] => 1
                    [COL_COUNT] => 30
                    [LIST_TYPE] => L
                    [MULTIPLE] => N
                    [XML_ID] => 
                    [FILE_TYPE] => 
                    [MULTIPLE_CNT] => 5
                    [LINK_IBLOCK_ID] => 0
                    [WITH_DESCRIPTION] => N
                    [SEARCHABLE] => N
                    [FILTRABLE] => N
                    [IS_REQUIRED] => N
                    [VERSION] => 1
                    [USER_TYPE] => 
                    [USER_TYPE_SETTINGS] => Array
                        (
                        )

                    [HINT] => 
                    [~NAME] => Высота закладного элемента фундамента
                    [~DEFAULT_VALUE] => 
                    [VALUE_ENUM] => 
                    [VALUE_XML_ID] => 
                    [VALUE_SORT] => 
                    [VALUE] => 
                    [PROPERTY_VALUE_ID] => 
                    [DESCRIPTION] => 
                    [~DESCRIPTION] => 
                    [~VALUE] => 
                )

            [LENGTH_CONSOLE] => Array
                (
                    [ID] => 153
                    [IBLOCK_ID] => 2
                    [NAME] => Длина консоли
                    [ACTIVE] => Y
                    [SORT] => 500
                    [CODE] => LENGTH_CONSOLE
                    [DEFAULT_VALUE] => 
                    [PROPERTY_TYPE] => S
                    [ROW_COUNT] => 1
                    [COL_COUNT] => 30
                    [LIST_TYPE] => L
                    [MULTIPLE] => N
                    [XML_ID] => 
                    [FILE_TYPE] => 
                    [MULTIPLE_CNT] => 5
                    [LINK_IBLOCK_ID] => 0
                    [WITH_DESCRIPTION] => N
                    [SEARCHABLE] => N
                    [FILTRABLE] => N
                    [IS_REQUIRED] => N
                    [VERSION] => 1
                    [USER_TYPE] => 
                    [USER_TYPE_SETTINGS] => Array
                        (
                        )

                    [HINT] => 
                    [~NAME] => Длина консоли
                    [~DEFAULT_VALUE] => 
                    [VALUE_ENUM] => 
                    [VALUE_XML_ID] => 
                    [VALUE_SORT] => 
                    [VALUE] => 
                    [PROPERTY_VALUE_ID] => 
                    [DESCRIPTION] => 
                    [~DESCRIPTION] => 
                    [~VALUE] => 
                )

            [HEIGHT_TOP_SECTION] => Array
                (
                    [ID] => 154
                    [IBLOCK_ID] => 2
                    [NAME] => Высота верхней секции, мм
                    [ACTIVE] => Y
                    [SORT] => 500
                    [CODE] => HEIGHT_TOP_SECTION
                    [DEFAULT_VALUE] => 
                    [PROPERTY_TYPE] => S
                    [ROW_COUNT] => 1
                    [COL_COUNT] => 30
                    [LIST_TYPE] => L
                    [MULTIPLE] => N
                    [XML_ID] => 
                    [FILE_TYPE] => 
                    [MULTIPLE_CNT] => 5
                    [LINK_IBLOCK_ID] => 0
                    [WITH_DESCRIPTION] => N
                    [SEARCHABLE] => N
                    [FILTRABLE] => N
                    [IS_REQUIRED] => N
                    [VERSION] => 1
                    [USER_TYPE] => 
                    [USER_TYPE_SETTINGS] => Array
                        (
                        )

                    [HINT] => 
                    [~NAME] => Высота верхней секции, мм
                    [~DEFAULT_VALUE] => 
                    [VALUE_ENUM] => 
                    [VALUE_XML_ID] => 
                    [VALUE_SORT] => 
                    [VALUE] => 
                    [PROPERTY_VALUE_ID] => 
                    [DESCRIPTION] => 
                    [~DESCRIPTION] => 
                    [~VALUE] => 
                )

            [SIP] => Array
                (
                    [ID] => 156
                    [IBLOCK_ID] => 2
                    [NAME] => Возможность подвеса СИП
                    [ACTIVE] => Y
                    [SORT] => 500
                    [CODE] => SIP
                    [DEFAULT_VALUE] => 
                    [PROPERTY_TYPE] => S
                    [ROW_COUNT] => 1
                    [COL_COUNT] => 30
                    [LIST_TYPE] => L
                    [MULTIPLE] => N
                    [XML_ID] => 
                    [FILE_TYPE] => 
                    [MULTIPLE_CNT] => 5
                    [LINK_IBLOCK_ID] => 0
                    [WITH_DESCRIPTION] => N
                    [SEARCHABLE] => N
                    [FILTRABLE] => N
                    [IS_REQUIRED] => N
                    [VERSION] => 1
                    [USER_TYPE] => 
                    [USER_TYPE_SETTINGS] => Array
                        (
                        )

                    [HINT] => 
                    [~NAME] => Возможность подвеса СИП
                    [~DEFAULT_VALUE] => 
                    [VALUE_ENUM] => 
                    [VALUE_XML_ID] => 
                    [VALUE_SORT] => 
                    [VALUE] => 
                    [PROPERTY_VALUE_ID] => 
                    [DESCRIPTION] => 
                    [~DESCRIPTION] => 
                    [~VALUE] => 
                )

            [COUNT_GRANY] => Array
                (
                    [ID] => 157
                    [IBLOCK_ID] => 2
                    [NAME] => Количество граней
                    [ACTIVE] => Y
                    [SORT] => 500
                    [CODE] => COUNT_GRANY
                    [DEFAULT_VALUE] => 
                    [PROPERTY_TYPE] => S
                    [ROW_COUNT] => 1
                    [COL_COUNT] => 30
                    [LIST_TYPE] => L
                    [MULTIPLE] => N
                    [XML_ID] => 
                    [FILE_TYPE] => 
                    [MULTIPLE_CNT] => 5
                    [LINK_IBLOCK_ID] => 0
                    [WITH_DESCRIPTION] => N
                    [SEARCHABLE] => N
                    [FILTRABLE] => N
                    [IS_REQUIRED] => N
                    [VERSION] => 1
                    [USER_TYPE] => 
                    [USER_TYPE_SETTINGS] => Array
                        (
                        )

                    [HINT] => 
                    [~NAME] => Количество граней
                    [~DEFAULT_VALUE] => 
                    [VALUE_ENUM] => 
                    [VALUE_XML_ID] => 
                    [VALUE_SORT] => 
                    [VALUE] => 
                    [PROPERTY_VALUE_ID] => 
                    [DESCRIPTION] => 
                    [~DESCRIPTION] => 
                    [~VALUE] => 
                )

            [HEIGHT_BOTTOM_SECTION] => Array
                (
                    [ID] => 158
                    [IBLOCK_ID] => 2
                    [NAME] => Высота нижней секции, мм
                    [ACTIVE] => Y
                    [SORT] => 500
                    [CODE] => HEIGHT_BOTTOM_SECTION
                    [DEFAULT_VALUE] => 
                    [PROPERTY_TYPE] => S
                    [ROW_COUNT] => 1
                    [COL_COUNT] => 30
                    [LIST_TYPE] => L
                    [MULTIPLE] => N
                    [XML_ID] => 
                    [FILE_TYPE] => 
                    [MULTIPLE_CNT] => 5
                    [LINK_IBLOCK_ID] => 0
                    [WITH_DESCRIPTION] => N
                    [SEARCHABLE] => N
                    [FILTRABLE] => N
                    [IS_REQUIRED] => N
                    [VERSION] => 1
                    [USER_TYPE] => 
                    [USER_TYPE_SETTINGS] => Array
                        (
                        )

                    [HINT] => 
                    [~NAME] => Высота нижней секции, мм
                    [~DEFAULT_VALUE] => 
                    [VALUE_ENUM] => 
                    [VALUE_XML_ID] => 
                    [VALUE_SORT] => 
                    [VALUE] => 
                    [PROPERTY_VALUE_ID] => 
                    [DESCRIPTION] => 
                    [~DESCRIPTION] => 
                    [~VALUE] => 
                )

            [STEEL_THICKNESS] => Array
                (
                    [ID] => 160
                    [IBLOCK_ID] => 2
                    [NAME] => Толщина стали
                    [ACTIVE] => Y
                    [SORT] => 500
                    [CODE] => STEEL_THICKNESS
                    [DEFAULT_VALUE] => 
                    [PROPERTY_TYPE] => S
                    [ROW_COUNT] => 1
                    [COL_COUNT] => 30
                    [LIST_TYPE] => L
                    [MULTIPLE] => N
                    [XML_ID] => 
                    [FILE_TYPE] => 
                    [MULTIPLE_CNT] => 5
                    [LINK_IBLOCK_ID] => 0
                    [WITH_DESCRIPTION] => N
                    [SEARCHABLE] => N
                    [FILTRABLE] => N
                    [IS_REQUIRED] => N
                    [VERSION] => 1
                    [USER_TYPE] => 
                    [USER_TYPE_SETTINGS] => Array
                        (
                        )

                    [HINT] => 
                    [~NAME] => Толщина стали
                    [~DEFAULT_VALUE] => 
                    [VALUE_ENUM] => 
                    [VALUE_XML_ID] => 
                    [VALUE_SORT] => 
                    [VALUE] => 
                    [PROPERTY_VALUE_ID] => 
                    [DESCRIPTION] => 
                    [~DESCRIPTION] => 
                    [~VALUE] => 
                )

            [SIZE_OPOR_FLANEC] => Array
                (
                    [ID] => 161
                    [IBLOCK_ID] => 2
                    [NAME] => Размеры опорного фланца
                    [ACTIVE] => Y
                    [SORT] => 500
                    [CODE] => SIZE_OPOR_FLANEC
                    [DEFAULT_VALUE] => 
                    [PROPERTY_TYPE] => S
                    [ROW_COUNT] => 1
                    [COL_COUNT] => 30
                    [LIST_TYPE] => L
                    [MULTIPLE] => N
                    [XML_ID] => 
                    [FILE_TYPE] => 
                    [MULTIPLE_CNT] => 5
                    [LINK_IBLOCK_ID] => 0
                    [WITH_DESCRIPTION] => N
                    [SEARCHABLE] => N
                    [FILTRABLE] => N
                    [IS_REQUIRED] => N
                    [VERSION] => 1
                    [USER_TYPE] => 
                    [USER_TYPE_SETTINGS] => Array
                        (
                        )

                    [HINT] => 
                    [~NAME] => Размеры опорного фланца
                    [~DEFAULT_VALUE] => 
                    [VALUE_ENUM] => 
                    [VALUE_XML_ID] => 
                    [VALUE_SORT] => 
                    [VALUE] => 
                    [PROPERTY_VALUE_ID] => 
                    [DESCRIPTION] => 
                    [~DESCRIPTION] => 
                    [~VALUE] => 
                )

            [POKRASKA] => Array
                (
                    [ID] => 162
                    [IBLOCK_ID] => 2
                    [NAME] => Лакокрасочное покрытие
                    [ACTIVE] => Y
                    [SORT] => 500
                    [CODE] => POKRASKA
                    [DEFAULT_VALUE] => 
                    [PROPERTY_TYPE] => S
                    [ROW_COUNT] => 1
                    [COL_COUNT] => 30
                    [LIST_TYPE] => L
                    [MULTIPLE] => N
                    [XML_ID] => 
                    [FILE_TYPE] => 
                    [MULTIPLE_CNT] => 5
                    [LINK_IBLOCK_ID] => 0
                    [WITH_DESCRIPTION] => N
                    [SEARCHABLE] => N
                    [FILTRABLE] => N
                    [IS_REQUIRED] => N
                    [VERSION] => 1
                    [USER_TYPE] => 
                    [USER_TYPE_SETTINGS] => Array
                        (
                        )

                    [HINT] => 
                    [~NAME] => Лакокрасочное покрытие
                    [~DEFAULT_VALUE] => 
                    [VALUE_ENUM] => 
                    [VALUE_XML_ID] => 
                    [VALUE_SORT] => 
                    [VALUE] => 
                    [PROPERTY_VALUE_ID] => 
                    [DESCRIPTION] => 
                    [~DESCRIPTION] => 
                    [~VALUE] => 
                )

            [VES] => Array
                (
                    [ID] => 163
                    [IBLOCK_ID] => 2
                    [NAME] => Вес
                    [ACTIVE] => Y
                    [SORT] => 500
                    [CODE] => VES
                    [DEFAULT_VALUE] => 
                    [PROPERTY_TYPE] => S
                    [ROW_COUNT] => 1
                    [COL_COUNT] => 30
                    [LIST_TYPE] => L
                    [MULTIPLE] => N
                    [XML_ID] => 
                    [FILE_TYPE] => 
                    [MULTIPLE_CNT] => 5
                    [LINK_IBLOCK_ID] => 0
                    [WITH_DESCRIPTION] => N
                    [SEARCHABLE] => N
                    [FILTRABLE] => N
                    [IS_REQUIRED] => N
                    [VERSION] => 1
                    [USER_TYPE] => 
                    [USER_TYPE_SETTINGS] => Array
                        (
                        )

                    [HINT] => 
                    [~NAME] => Вес
                    [~DEFAULT_VALUE] => 
                    [VALUE_ENUM] => 
                    [VALUE_XML_ID] => 
                    [VALUE_SORT] => 
                    [VALUE] => 
                    [PROPERTY_VALUE_ID] => 
                    [DESCRIPTION] => 
                    [~DESCRIPTION] => 
                    [~VALUE] => 
                )

            [INSTALL_LYUCHKA] => Array
                (
                    [ID] => 164
                    [IBLOCK_ID] => 2
                    [NAME] => Возможность установки лючка
                    [ACTIVE] => Y
                    [SORT] => 500
                    [CODE] => INSTALL_LYUCHKA
                    [DEFAULT_VALUE] => 
                    [PROPERTY_TYPE] => S
                    [ROW_COUNT] => 1
                    [COL_COUNT] => 30
                    [LIST_TYPE] => L
                    [MULTIPLE] => N
                    [XML_ID] => 
                    [FILE_TYPE] => 
                    [MULTIPLE_CNT] => 5
                    [LINK_IBLOCK_ID] => 0
                    [WITH_DESCRIPTION] => N
                    [SEARCHABLE] => N
                    [FILTRABLE] => N
                    [IS_REQUIRED] => N
                    [VERSION] => 1
                    [USER_TYPE] => 
                    [USER_TYPE_SETTINGS] => Array
                        (
                        )

                    [HINT] => 
                    [~NAME] => Возможность установки лючка
                    [~DEFAULT_VALUE] => 
                    [VALUE_ENUM] => 
                    [VALUE_XML_ID] => 
                    [VALUE_SORT] => 
                    [VALUE] => 
                    [PROPERTY_VALUE_ID] => 
                    [DESCRIPTION] => 
                    [~DESCRIPTION] => 
                    [~VALUE] => 
                )

            [DIAMETER_FLANCA] => Array
                (
                    [ID] => 165
                    [IBLOCK_ID] => 2
                    [NAME] => Диаметр фланца, мм
                    [ACTIVE] => Y
                    [SORT] => 500
                    [CODE] => DIAMETER_FLANCA
                    [DEFAULT_VALUE] => 
                    [PROPERTY_TYPE] => S
                    [ROW_COUNT] => 1
                    [COL_COUNT] => 30
                    [LIST_TYPE] => L
                    [MULTIPLE] => N
                    [XML_ID] => 
                    [FILE_TYPE] => 
                    [MULTIPLE_CNT] => 5
                    [LINK_IBLOCK_ID] => 0
                    [WITH_DESCRIPTION] => N
                    [SEARCHABLE] => N
                    [FILTRABLE] => N
                    [IS_REQUIRED] => N
                    [VERSION] => 1
                    [USER_TYPE] => 
                    [USER_TYPE_SETTINGS] => Array
                        (
                        )

                    [HINT] => 
                    [~NAME] => Диаметр фланца, мм
                    [~DEFAULT_VALUE] => 
                    [VALUE_ENUM] => 
                    [VALUE_XML_ID] => 
                    [VALUE_SORT] => 
                    [VALUE] => 
                    [PROPERTY_VALUE_ID] => 
                    [DESCRIPTION] => 
                    [~DESCRIPTION] => 
                    [~VALUE] => 
                )

            [COUNT_LIGHT] => Array
                (
                    [ID] => 166
                    [IBLOCK_ID] => 2
                    [NAME] => Количество осветительных приборов, шт
                    [ACTIVE] => Y
                    [SORT] => 500
                    [CODE] => COUNT_LIGHT
                    [DEFAULT_VALUE] => 
                    [PROPERTY_TYPE] => S
                    [ROW_COUNT] => 1
                    [COL_COUNT] => 30
                    [LIST_TYPE] => L
                    [MULTIPLE] => N
                    [XML_ID] => 
                    [FILE_TYPE] => 
                    [MULTIPLE_CNT] => 5
                    [LINK_IBLOCK_ID] => 0
                    [WITH_DESCRIPTION] => N
                    [SEARCHABLE] => N
                    [FILTRABLE] => N
                    [IS_REQUIRED] => N
                    [VERSION] => 1
                    [USER_TYPE] => 
                    [USER_TYPE_SETTINGS] => Array
                        (
                        )

                    [HINT] => 
                    [~NAME] => Количество осветительных приборов, шт
                    [~DEFAULT_VALUE] => 
                    [VALUE_ENUM] => 
                    [VALUE_XML_ID] => 
                    [VALUE_SORT] => 
                    [VALUE] => 
                    [PROPERTY_VALUE_ID] => 
                    [DESCRIPTION] => 
                    [~DESCRIPTION] => 
                    [~VALUE] => 
                )

            [WEIGHT_TO_KRON] => Array
                (
                    [ID] => 167
                    [IBLOCK_ID] => 2
                    [NAME] => Высота до кронштейна, мм
                    [ACTIVE] => Y
                    [SORT] => 500
                    [CODE] => WEIGHT_TO_KRON
                    [DEFAULT_VALUE] => 
                    [PROPERTY_TYPE] => S
                    [ROW_COUNT] => 1
                    [COL_COUNT] => 30
                    [LIST_TYPE] => L
                    [MULTIPLE] => N
                    [XML_ID] => 
                    [FILE_TYPE] => 
                    [MULTIPLE_CNT] => 5
                    [LINK_IBLOCK_ID] => 0
                    [WITH_DESCRIPTION] => N
                    [SEARCHABLE] => N
                    [FILTRABLE] => N
                    [IS_REQUIRED] => N
                    [VERSION] => 1
                    [USER_TYPE] => 
                    [USER_TYPE_SETTINGS] => Array
                        (
                        )

                    [HINT] => 
                    [~NAME] => Высота до кронштейна, мм
                    [~DEFAULT_VALUE] => 
                    [VALUE_ENUM] => 
                    [VALUE_XML_ID] => 
                    [VALUE_SORT] => 
                    [VALUE] => 
                    [PROPERTY_VALUE_ID] => 
                    [DESCRIPTION] => 
                    [~DESCRIPTION] => 
                    [~VALUE] => 
                )

            [SIZE_FLANEC] => Array
                (
                    [ID] => 169
                    [IBLOCK_ID] => 2
                    [NAME] => Размер фланца
                    [ACTIVE] => Y
                    [SORT] => 500
                    [CODE] => SIZE_FLANEC
                    [DEFAULT_VALUE] => 
                    [PROPERTY_TYPE] => S
                    [ROW_COUNT] => 1
                    [COL_COUNT] => 30
                    [LIST_TYPE] => L
                    [MULTIPLE] => N
                    [XML_ID] => 
                    [FILE_TYPE] => 
                    [MULTIPLE_CNT] => 5
                    [LINK_IBLOCK_ID] => 0
                    [WITH_DESCRIPTION] => N
                    [SEARCHABLE] => N
                    [FILTRABLE] => N
                    [IS_REQUIRED] => N
                    [VERSION] => 1
                    [USER_TYPE] => 
                    [USER_TYPE_SETTINGS] => Array
                        (
                        )

                    [HINT] => 
                    [~NAME] => Размер фланца
                    [~DEFAULT_VALUE] => 
                    [VALUE_ENUM] => 
                    [VALUE_XML_ID] => 
                    [VALUE_SORT] => 
                    [VALUE] => 
                    [PROPERTY_VALUE_ID] => 
                    [DESCRIPTION] => 
                    [~DESCRIPTION] => 
                    [~VALUE] => 
                )

            [WEIGHT_MIDDLE_SECTION] => Array
                (
                    [ID] => 170
                    [IBLOCK_ID] => 2
                    [NAME] => Высота промежуточной секции, мм
                    [ACTIVE] => Y
                    [SORT] => 500
                    [CODE] => WEIGHT_MIDDLE_SECTION
                    [DEFAULT_VALUE] => 
                    [PROPERTY_TYPE] => S
                    [ROW_COUNT] => 1
                    [COL_COUNT] => 30
                    [LIST_TYPE] => L
                    [MULTIPLE] => N
                    [XML_ID] => 
                    [FILE_TYPE] => 
                    [MULTIPLE_CNT] => 5
                    [LINK_IBLOCK_ID] => 0
                    [WITH_DESCRIPTION] => N
                    [SEARCHABLE] => N
                    [FILTRABLE] => N
                    [IS_REQUIRED] => N
                    [VERSION] => 1
                    [USER_TYPE] => 
                    [USER_TYPE_SETTINGS] => Array
                        (
                        )

                    [HINT] => 
                    [~NAME] => Высота промежуточной секции, мм
                    [~DEFAULT_VALUE] => 
                    [VALUE_ENUM] => 
                    [VALUE_XML_ID] => 
                    [VALUE_SORT] => 
                    [VALUE] => 
                    [PROPERTY_VALUE_ID] => 
                    [DESCRIPTION] => 
                    [~DESCRIPTION] => 
                    [~VALUE] => 
                )

            [DEFEND_POKRYTIE] => Array
                (
                    [ID] => 171
                    [IBLOCK_ID] => 2
                    [NAME] => Защитное покрытие
                    [ACTIVE] => Y
                    [SORT] => 500
                    [CODE] => DEFEND_POKRYTIE
                    [DEFAULT_VALUE] => 
                    [PROPERTY_TYPE] => S
                    [ROW_COUNT] => 1
                    [COL_COUNT] => 30
                    [LIST_TYPE] => L
                    [MULTIPLE] => N
                    [XML_ID] => 
                    [FILE_TYPE] => 
                    [MULTIPLE_CNT] => 5
                    [LINK_IBLOCK_ID] => 0
                    [WITH_DESCRIPTION] => N
                    [SEARCHABLE] => N
                    [FILTRABLE] => N
                    [IS_REQUIRED] => N
                    [VERSION] => 1
                    [USER_TYPE] => 
                    [USER_TYPE_SETTINGS] => Array
                        (
                        )

                    [HINT] => 
                    [~NAME] => Защитное покрытие
                    [~DEFAULT_VALUE] => 
                    [VALUE_ENUM] => 
                    [VALUE_XML_ID] => 
                    [VALUE_SORT] => 
                    [VALUE] => 
                    [PROPERTY_VALUE_ID] => 
                    [DESCRIPTION] => 
                    [~DESCRIPTION] => 
                    [~VALUE] => 
                )

            [WIND_REGION] => Array
                (
                    [ID] => 172
                    [IBLOCK_ID] => 2
                    [NAME] => Ветровой район
                    [ACTIVE] => Y
                    [SORT] => 500
                    [CODE] => WIND_REGION
                    [DEFAULT_VALUE] => 
                    [PROPERTY_TYPE] => S
                    [ROW_COUNT] => 1
                    [COL_COUNT] => 30
                    [LIST_TYPE] => L
                    [MULTIPLE] => N
                    [XML_ID] => 
                    [FILE_TYPE] => 
                    [MULTIPLE_CNT] => 5
                    [LINK_IBLOCK_ID] => 0
                    [WITH_DESCRIPTION] => N
                    [SEARCHABLE] => N
                    [FILTRABLE] => N
                    [IS_REQUIRED] => N
                    [VERSION] => 1
                    [USER_TYPE] => 
                    [USER_TYPE_SETTINGS] => Array
                        (
                        )

                    [HINT] => 
                    [~NAME] => Ветровой район
                    [~DEFAULT_VALUE] => 
                    [VALUE_ENUM] => 
                    [VALUE_XML_ID] => 
                    [VALUE_SORT] => 
                    [VALUE] => 
                    [PROPERTY_VALUE_ID] => 
                    [DESCRIPTION] => 
                    [~DESCRIPTION] => 
                    [~VALUE] => 
                )

            [DIAMETER_OPOR_FLANCA] => Array
                (
                    [ID] => 173
                    [IBLOCK_ID] => 2
                    [NAME] => Диаметр опорного фланца, мм
                    [ACTIVE] => Y
                    [SORT] => 500
                    [CODE] => DIAMETER_OPOR_FLANCA
                    [DEFAULT_VALUE] => 
                    [PROPERTY_TYPE] => S
                    [ROW_COUNT] => 1
                    [COL_COUNT] => 30
                    [LIST_TYPE] => L
                    [MULTIPLE] => N
                    [XML_ID] => 
                    [FILE_TYPE] => 
                    [MULTIPLE_CNT] => 5
                    [LINK_IBLOCK_ID] => 0
                    [WITH_DESCRIPTION] => N
                    [SEARCHABLE] => N
                    [FILTRABLE] => N
                    [IS_REQUIRED] => N
                    [VERSION] => 1
                    [USER_TYPE] => 
                    [USER_TYPE_SETTINGS] => Array
                        (
                        )

                    [HINT] => 
                    [~NAME] => Диаметр опорного фланца, мм
                    [~DEFAULT_VALUE] => 
                    [VALUE_ENUM] => 
                    [VALUE_XML_ID] => 
                    [VALUE_SORT] => 
                    [VALUE] => 
                    [PROPERTY_VALUE_ID] => 
                    [DESCRIPTION] => 
                    [~DESCRIPTION] => 
                    [~VALUE] => 
                )

            [CENTER_DIST] => Array
                (
                    [ID] => 174
                    [IBLOCK_ID] => 2
                    [NAME] => Межцентровое расстояние, мм
                    [ACTIVE] => Y
                    [SORT] => 500
                    [CODE] => CENTER_DIST
                    [DEFAULT_VALUE] => 
                    [PROPERTY_TYPE] => S
                    [ROW_COUNT] => 1
                    [COL_COUNT] => 30
                    [LIST_TYPE] => L
                    [MULTIPLE] => N
                    [XML_ID] => 
                    [FILE_TYPE] => 
                    [MULTIPLE_CNT] => 5
                    [LINK_IBLOCK_ID] => 0
                    [WITH_DESCRIPTION] => N
                    [SEARCHABLE] => N
                    [FILTRABLE] => N
                    [IS_REQUIRED] => N
                    [VERSION] => 1
                    [USER_TYPE] => 
                    [USER_TYPE_SETTINGS] => Array
                        (
                        )

                    [HINT] => 
                    [~NAME] => Межцентровое расстояние, мм
                    [~DEFAULT_VALUE] => 
                    [VALUE_ENUM] => 
                    [VALUE_XML_ID] => 
                    [VALUE_SORT] => 
                    [VALUE] => 
                    [PROPERTY_VALUE_ID] => 
                    [DESCRIPTION] => 
                    [~DESCRIPTION] => 
                    [~VALUE] => 
                )

            [FLANEC_THICKNESS] => Array
                (
                    [ID] => 175
                    [IBLOCK_ID] => 2
                    [NAME] => Толщина фланца, мм
                    [ACTIVE] => Y
                    [SORT] => 500
                    [CODE] => FLANEC_THICKNESS
                    [DEFAULT_VALUE] => 
                    [PROPERTY_TYPE] => S
                    [ROW_COUNT] => 1
                    [COL_COUNT] => 30
                    [LIST_TYPE] => L
                    [MULTIPLE] => N
                    [XML_ID] => 
                    [FILE_TYPE] => 
                    [MULTIPLE_CNT] => 5
                    [LINK_IBLOCK_ID] => 0
                    [WITH_DESCRIPTION] => N
                    [SEARCHABLE] => N
                    [FILTRABLE] => N
                    [IS_REQUIRED] => N
                    [VERSION] => 1
                    [USER_TYPE] => 
                    [USER_TYPE_SETTINGS] => Array
                        (
                        )

                    [HINT] => 
                    [~NAME] => Толщина фланца, мм
                    [~DEFAULT_VALUE] => 
                    [VALUE_ENUM] => 
                    [VALUE_XML_ID] => 
                    [VALUE_SORT] => 
                    [VALUE] => 
                    [PROPERTY_VALUE_ID] => 
                    [DESCRIPTION] => 
                    [~DESCRIPTION] => 
                    [~VALUE] => 
                )

            [COUNT_HOLE] => Array
                (
                    [ID] => 176
                    [IBLOCK_ID] => 2
                    [NAME] => Количество отверстий крепления, шт
                    [ACTIVE] => Y
                    [SORT] => 500
                    [CODE] => COUNT_HOLE
                    [DEFAULT_VALUE] => 
                    [PROPERTY_TYPE] => S
                    [ROW_COUNT] => 1
                    [COL_COUNT] => 30
                    [LIST_TYPE] => L
                    [MULTIPLE] => N
                    [XML_ID] => 
                    [FILE_TYPE] => 
                    [MULTIPLE_CNT] => 5
                    [LINK_IBLOCK_ID] => 0
                    [WITH_DESCRIPTION] => N
                    [SEARCHABLE] => N
                    [FILTRABLE] => N
                    [IS_REQUIRED] => N
                    [VERSION] => 1
                    [USER_TYPE] => 
                    [USER_TYPE_SETTINGS] => Array
                        (
                        )

                    [HINT] => 
                    [~NAME] => Количество отверстий крепления, шт
                    [~DEFAULT_VALUE] => 
                    [VALUE_ENUM] => 
                    [VALUE_XML_ID] => 
                    [VALUE_SORT] => 
                    [VALUE] => 
                    [PROPERTY_VALUE_ID] => 
                    [DESCRIPTION] => 
                    [~DESCRIPTION] => 
                    [~VALUE] => 
                )

            [INSPECTION_WINDOW] => Array
                (
                    [ID] => 179
                    [IBLOCK_ID] => 2
                    [NAME] => Ревизионное окно, мм
                    [ACTIVE] => Y
                    [SORT] => 500
                    [CODE] => INSPECTION_WINDOW
                    [DEFAULT_VALUE] => 
                    [PROPERTY_TYPE] => S
                    [ROW_COUNT] => 1
                    [COL_COUNT] => 30
                    [LIST_TYPE] => L
                    [MULTIPLE] => N
                    [XML_ID] => 
                    [FILE_TYPE] => 
                    [MULTIPLE_CNT] => 5
                    [LINK_IBLOCK_ID] => 0
                    [WITH_DESCRIPTION] => N
                    [SEARCHABLE] => N
                    [FILTRABLE] => N
                    [IS_REQUIRED] => N
                    [VERSION] => 1
                    [USER_TYPE] => 
                    [USER_TYPE_SETTINGS] => Array
                        (
                        )

                    [HINT] => 
                    [~NAME] => Ревизионное окно, мм
                    [~DEFAULT_VALUE] => 
                    [VALUE_ENUM] => 
                    [VALUE_XML_ID] => 
                    [VALUE_SORT] => 
                    [VALUE] => 
                    [PROPERTY_VALUE_ID] => 
                    [DESCRIPTION] => 
                    [~DESCRIPTION] => 
                    [~VALUE] => 
                )

            [THREE_MODEL] => Array
                (
                    [ID] => 182
                    [IBLOCK_ID] => 2
                    [NAME] => 3D-модель
                    [ACTIVE] => Y
                    [SORT] => 500
                    [CODE] => THREE_MODEL
                    [DEFAULT_VALUE] => 
                    [PROPERTY_TYPE] => F
                    [ROW_COUNT] => 1
                    [COL_COUNT] => 30
                    [LIST_TYPE] => L
                    [MULTIPLE] => N
                    [XML_ID] => 
                    [FILE_TYPE] => 
                    [MULTIPLE_CNT] => 5
                    [LINK_IBLOCK_ID] => 0
                    [WITH_DESCRIPTION] => N
                    [SEARCHABLE] => N
                    [FILTRABLE] => N
                    [IS_REQUIRED] => N
                    [VERSION] => 1
                    [USER_TYPE] => 
                    [USER_TYPE_SETTINGS] => Array
                        (
                        )

                    [HINT] => 
                    [~NAME] => 3D-модель
                    [~DEFAULT_VALUE] => 
                    [VALUE_ENUM] => 
                    [VALUE_XML_ID] => 
                    [VALUE_SORT] => 
                    [VALUE] => 
                    [PROPERTY_VALUE_ID] => 
                    [DESCRIPTION] => 
                    [~DESCRIPTION] => 
                    [~VALUE] => 
                )

            [FAQ] => Array
                (
                    [ID] => 183
                    [IBLOCK_ID] => 2
                    [NAME] => FAQ
                    [ACTIVE] => Y
                    [SORT] => 500
                    [CODE] => FAQ
                    [DEFAULT_VALUE] => Array
                        (
                            [TYPE] => TEXT
                            [TEXT] => 
                        )

                    [PROPERTY_TYPE] => S
                    [ROW_COUNT] => 1
                    [COL_COUNT] => 30
                    [LIST_TYPE] => L
                    [MULTIPLE] => N
                    [XML_ID] => 
                    [FILE_TYPE] => 
                    [MULTIPLE_CNT] => 5
                    [LINK_IBLOCK_ID] => 0
                    [WITH_DESCRIPTION] => N
                    [SEARCHABLE] => N
                    [FILTRABLE] => N
                    [IS_REQUIRED] => N
                    [VERSION] => 1
                    [USER_TYPE] => HTML
                    [USER_TYPE_SETTINGS] => Array
                        (
                            [height] => 200
                        )

                    [HINT] => 
                    [~NAME] => FAQ
                    [~DEFAULT_VALUE] => Array
                        (
                            [TYPE] => TEXT
                            [TEXT] => 
                        )

                    [VALUE_ENUM] => 
                    [VALUE_XML_ID] => 
                    [VALUE_SORT] => 
                    [VALUE] => 
                    [PROPERTY_VALUE_ID] => 
                    [DESCRIPTION] => 
                    [~DESCRIPTION] => 
                    [~VALUE] => 
                )

        )

    [DISPLAY_PROPERTIES] => Array
        (
            [ITEM_PRICE] => Array
                (
                    [ID] => 22
                    [IBLOCK_ID] => 2
                    [NAME] => Цена
                    [ACTIVE] => Y
                    [SORT] => 3
                    [CODE] => ITEM_PRICE
                    [DEFAULT_VALUE] => 
                    [PROPERTY_TYPE] => L
                    [ROW_COUNT] => 1
                    [COL_COUNT] => 30
                    [LIST_TYPE] => L
                    [MULTIPLE] => N
                    [XML_ID] => 22
                    [FILE_TYPE] => 
                    [MULTIPLE_CNT] => 5
                    [LINK_IBLOCK_ID] => 0
                    [WITH_DESCRIPTION] => N
                    [SEARCHABLE] => N
                    [FILTRABLE] => N
                    [IS_REQUIRED] => Y
                    [VERSION] => 1
                    [USER_TYPE] => 
                    [USER_TYPE_SETTINGS] => Array
                        (
                        )

                    [HINT] => 
                    [~NAME] => Цена
                    [~DEFAULT_VALUE] => 
                    [VALUE_ENUM] => По запросу
                    [VALUE_XML_ID] => on-request
                    [VALUE_SORT] => 1
                    [VALUE] => По запросу
                    [PROPERTY_VALUE_ID] => 6831862
                    [VALUE_ENUM_ID] => 9
                    [DESCRIPTION] => 
                    [~VALUE] => По запросу
                    [~DESCRIPTION] => 
                    [DISPLAY_VALUE] => По запросу
                )

            [ITEM_CHARACTERISTICS] => Array
                (
                    [ID] => 28
                    [IBLOCK_ID] => 2
                    [NAME] => Характеристики
                    [ACTIVE] => Y
                    [SORT] => 6
                    [CODE] => ITEM_CHARACTERISTICS
                    [DEFAULT_VALUE] => 
                    [PROPERTY_TYPE] => S
                    [ROW_COUNT] => 1
                    [COL_COUNT] => 20
                    [LIST_TYPE] => L
                    [MULTIPLE] => Y
                    [XML_ID] => 28
                    [FILE_TYPE] => 
                    [MULTIPLE_CNT] => 1
                    [LINK_IBLOCK_ID] => 0
                    [WITH_DESCRIPTION] => Y
                    [SEARCHABLE] => N
                    [FILTRABLE] => N
                    [IS_REQUIRED] => N
                    [VERSION] => 1
                    [USER_TYPE] => 
                    [USER_TYPE_SETTINGS] => Array
                        (
                        )

                    [HINT] => 
                    [~NAME] => Характеристики
                    [~DEFAULT_VALUE] => 
                    [VALUE_ENUM] => 
                    [VALUE_XML_ID] => 
                    [VALUE_SORT] => 
                    [VALUE] => Array
                        (
                            [0] => концевая многогранная
                            [1] => 12500
                            [2] => 10500
                            [3] => 3
                            [4] => 750/346
                            [5] => I-V
                            [6] => горячее цинкование
                            [7] => порошковое / полимерное окрашивание
                            [8] => 30 лет
                        )

                    [PROPERTY_VALUE_ID] => Array
                        (
                            [0] => 6831863
                            [1] => 6831864
                            [2] => 6831865
                            [3] => 6831866
                            [4] => 6831867
                            [5] => 6831868
                            [6] => 6831869
                            [7] => 6831870
                            [8] => 6831871
                        )

                    [DESCRIPTION] => Array
                        (
                            [0] => Тип
                            [1] => Высота, мм
                            [2] => Высота до нижней траверсы, мм
                            [3] => Число стоек на опору, шт
                            [4] => Сечение стоек, мм
                            [5] => Ветровой район
                            [6] => Защитное покрытие
                            [7] => Лакокрасочное покрытие
                            [8] => Срок службы
                        )

                    [~VALUE] => Array
                        (
                            [0] => концевая многогранная
                            [1] => 12500
                            [2] => 10500
                            [3] => 3
                            [4] => 750/346
                            [5] => I-V
                            [6] => горячее цинкование
                            [7] => порошковое / полимерное окрашивание
                            [8] => 30 лет
                        )

                    [~DESCRIPTION] => Array
                        (
                            [0] => Тип
                            [1] => Высота, мм
                            [2] => Высота до нижней траверсы, мм
                            [3] => Число стоек на опору, шт
                            [4] => Сечение стоек, мм
                            [5] => Ветровой район
                            [6] => Защитное покрытие
                            [7] => Лакокрасочное покрытие
                            [8] => Срок службы
                        )

                    [DISPLAY_VALUE] => Array
                        (
                            [0] => концевая многогранная
                            [1] => 12500
                            [2] => 10500
                            [3] => 3
                            [4] => 750/346
                            [5] => I-V
                            [6] => горячее цинкование
                            [7] => порошковое / полимерное окрашивание
                            [8] => 30 лет
                        )

                )

        )

    [PRODUCT_PROPERTIES] => Array
        (
        )

    [PRODUCT_PROPERTIES_FILL] => Array
        (
        )

    [OFFERS] => Array
        (
        )

    [OFFER_ID_SELECTED] => 0
    [CHECK_QUANTITY] => 
    [ITEM_PRICE_MODE] => 
    [ITEM_PRICES] => Array
        (
        )

    [ITEM_QUANTITY_RANGES] => Array
        (
        )

    [ITEM_MEASURE_RATIOS] => Array
        (
            [3019] => Array
                (
                    [ID] => 3019
                    [RATIO] => 1
                    [IS_DEFAULT] => Y
                    [PRODUCT_ID] => 20172
                )

        )

    [ITEM_MEASURE] => Array
        (
            [ID] => 5
            [TITLE] => шт
            [~TITLE] => шт
        )

    [ITEM_MEASURE_RATIO_SELECTED] => 3019
    [ITEM_QUANTITY_RANGE_SELECTED] => 
    [ITEM_PRICE_SELECTED] => 
    [EDIT_LINK] => 
    [DELETE_LINK] => 
    [SECTION] => Array
        (
            [PATH] => Array
                (
                )

        )

    [CAN_BUY] => 
)
В наличии
Тип: угловая анкерная многогранная
Высота, мм: 12500
Высота до нижней траверсы, мм: 10500
Цена по запросу
Array
(
    [ID] => 20171
    [~ID] => 20171
    [IBLOCK_ID] => 2
    [~IBLOCK_ID] => 2
    [CODE] => uam35-4
    [~CODE] => uam35-4
    [XML_ID] => 20171
    [~XML_ID] => 20171
    [NAME] => УАМ35-4
    [~NAME] => УАМ35-4
    [ACTIVE] => Y
    [~ACTIVE] => Y
    [DATE_ACTIVE_FROM] => 
    [~DATE_ACTIVE_FROM] => 
    [DATE_ACTIVE_TO] => 
    [~DATE_ACTIVE_TO] => 
    [SORT] => 500
    [~SORT] => 500
    [PREVIEW_TEXT] => 
    [~PREVIEW_TEXT] => 
    [PREVIEW_TEXT_TYPE] => text
    [~PREVIEW_TEXT_TYPE] => text
    [DETAIL_TEXT] => 
    [~DETAIL_TEXT] => 
    [DETAIL_TEXT_TYPE] => text
    [~DETAIL_TEXT_TYPE] => text
    [DATE_CREATE] => 11.02.2026 07:29:52
    [~DATE_CREATE] => 11.02.2026 07:29:52
    [CREATED_BY] => 1
    [~CREATED_BY] => 1
    [TAGS] => 
    [~TAGS] => 
    [TIMESTAMP_X] => 11.02.2026 07:29:52
    [~TIMESTAMP_X] => 11.02.2026 07:29:52
    [MODIFIED_BY] => 1
    [~MODIFIED_BY] => 1
    [IBLOCK_SECTION_ID] => 2951
    [~IBLOCK_SECTION_ID] => 4509
    [DETAIL_PAGE_URL] => /product/uam35-4/
    [~DETAIL_PAGE_URL] => /product/uam35-4/
    [DETAIL_PICTURE] => 
    [~DETAIL_PICTURE] => 
    [PREVIEW_PICTURE] => 
    [~PREVIEW_PICTURE] => 
    [LANG_DIR] => /
    [~LANG_DIR] => /
    [EXTERNAL_ID] => 20171
    [~EXTERNAL_ID] => 20171
    [IBLOCK_TYPE_ID] => catalog
    [~IBLOCK_TYPE_ID] => catalog
    [IBLOCK_CODE] => metalstructures
    [~IBLOCK_CODE] => metalstructures
    [IBLOCK_EXTERNAL_ID] => clothes
    [~IBLOCK_EXTERNAL_ID] => clothes
    [LID] => s1
    [~LID] => s1
    [IPROPERTY_VALUES] => Array
        (
            [ELEMENT_DETAIL_PICTURE_FILE_NAME] => 
            [ELEMENT_PREVIEW_PICTURE_FILE_NAME] => 
            [SECTION_DETAIL_PICTURE_FILE_NAME] => 
            [SECTION_PICTURE_FILE_NAME] => 
            [ELEMENT_META_TITLE] => УАМ35-4 в {{rp}}
            [SECTION_PAGE_TITLE] => УАМ35-4
            [ELEMENT_PAGE_TITLE] => УАМ35-4
            [SECTION_META_TITLE] => Многогранные опоры ЛЭП купить в {{rp}} на сайте производителя НПО Легион
            [SECTION_META_DESCRIPTION] => Производство многогранных опор ЛЭП линии электропередач. Купите напрямую у производителя в {{rp}}. Собственное производство. Наличие товара на складе. Звоните ☎ {{subdomain_tel}}
            [SECTION_META_KEYWORDS] => опоры ЛЭП многогранные металлические производство купить гранённые линии электропередач 
        )

    [PRODUCT] => Array
        (
            [TYPE] => 1
            [AVAILABLE] => Y
            [BUNDLE] => N
            [QUANTITY] => 0
            [QUANTITY_TRACE] => N
            [CAN_BUY_ZERO] => Y
            [MEASURE] => 5
            [SUBSCRIBE] => Y
            [VAT_ID] => 0
            [VAT_RATE] => 0
            [VAT_INCLUDED] => N
            [WEIGHT] => 0
            [WIDTH] => 0
            [LENGTH] => 0
            [HEIGHT] => 0
            [PAYMENT_TYPE] => S
            [RECUR_SCHEME_TYPE] => D
            [RECUR_SCHEME_LENGTH] => 0
            [TRIAL_PRICE_ID] => 0
            [USE_OFFERS] => 
        )

    [~CATALOG_TYPE] => 1
    [CATALOG_TYPE] => 1
    [~CATALOG_QUANTITY] => 0
    [CATALOG_QUANTITY] => 0
    [~CATALOG_QUANTITY_TRACE] => N
    [CATALOG_QUANTITY_TRACE] => N
    [~CATALOG_CAN_BUY_ZERO] => Y
    [CATALOG_CAN_BUY_ZERO] => Y
    [~CATALOG_SUBSCRIBE] => Y
    [CATALOG_SUBSCRIBE] => Y
    [PROPERTIES] => Array
        (
            [ITEM_DELIVERY] => Array
                (
                    [ID] => 20
                    [IBLOCK_ID] => 2
                    [NAME] => Доставка
                    [ACTIVE] => Y
                    [SORT] => 1
                    [CODE] => ITEM_DELIVERY
                    [DEFAULT_VALUE] => 
                    [PROPERTY_TYPE] => L
                    [ROW_COUNT] => 1
                    [COL_COUNT] => 30
                    [LIST_TYPE] => L
                    [MULTIPLE] => N
                    [XML_ID] => 20
                    [FILE_TYPE] => 
                    [MULTIPLE_CNT] => 5
                    [LINK_IBLOCK_ID] => 0
                    [WITH_DESCRIPTION] => N
                    [SEARCHABLE] => N
                    [FILTRABLE] => N
                    [IS_REQUIRED] => Y
                    [VERSION] => 1
                    [USER_TYPE] => 
                    [USER_TYPE_SETTINGS] => Array
                        (
                        )

                    [HINT] => 
                    [~NAME] => Доставка
                    [~DEFAULT_VALUE] => 
                    [VALUE_ENUM] => По России и СНГ
                    [VALUE_XML_ID] => ru-sng
                    [VALUE_SORT] => 1
                    [VALUE] => По России и СНГ
                    [PROPERTY_VALUE_ID] => 6831844
                    [VALUE_ENUM_ID] => 7
                    [DESCRIPTION] => 
                    [~VALUE] => По России и СНГ
                    [~DESCRIPTION] => 
                )

            [ITEM_PAYMENT] => Array
                (
                    [ID] => 21
                    [IBLOCK_ID] => 2
                    [NAME] => Оплата
                    [ACTIVE] => Y
                    [SORT] => 2
                    [CODE] => ITEM_PAYMENT
                    [DEFAULT_VALUE] => 
                    [PROPERTY_TYPE] => L
                    [ROW_COUNT] => 1
                    [COL_COUNT] => 30
                    [LIST_TYPE] => L
                    [MULTIPLE] => N
                    [XML_ID] => 21
                    [FILE_TYPE] => 
                    [MULTIPLE_CNT] => 5
                    [LINK_IBLOCK_ID] => 0
                    [WITH_DESCRIPTION] => N
                    [SEARCHABLE] => N
                    [FILTRABLE] => N
                    [IS_REQUIRED] => Y
                    [VERSION] => 1
                    [USER_TYPE] => 
                    [USER_TYPE_SETTINGS] => Array
                        (
                        )

                    [HINT] => 
                    [~NAME] => Оплата
                    [~DEFAULT_VALUE] => 
                    [VALUE_ENUM] => Безналичный расчет
                    [VALUE_XML_ID] => payment-bank
                    [VALUE_SORT] => 1
                    [VALUE] => Безналичный расчет
                    [PROPERTY_VALUE_ID] => 6831845
                    [VALUE_ENUM_ID] => 8
                    [DESCRIPTION] => 
                    [~VALUE] => Безналичный расчет
                    [~DESCRIPTION] => 
                )

            [ITEM_PRICE] => Array
                (
                    [ID] => 22
                    [IBLOCK_ID] => 2
                    [NAME] => Цена
                    [ACTIVE] => Y
                    [SORT] => 3
                    [CODE] => ITEM_PRICE
                    [DEFAULT_VALUE] => 
                    [PROPERTY_TYPE] => L
                    [ROW_COUNT] => 1
                    [COL_COUNT] => 30
                    [LIST_TYPE] => L
                    [MULTIPLE] => N
                    [XML_ID] => 22
                    [FILE_TYPE] => 
                    [MULTIPLE_CNT] => 5
                    [LINK_IBLOCK_ID] => 0
                    [WITH_DESCRIPTION] => N
                    [SEARCHABLE] => N
                    [FILTRABLE] => N
                    [IS_REQUIRED] => Y
                    [VERSION] => 1
                    [USER_TYPE] => 
                    [USER_TYPE_SETTINGS] => Array
                        (
                        )

                    [HINT] => 
                    [~NAME] => Цена
                    [~DEFAULT_VALUE] => 
                    [VALUE_ENUM] => По запросу
                    [VALUE_XML_ID] => on-request
                    [VALUE_SORT] => 1
                    [VALUE] => По запросу
                    [PROPERTY_VALUE_ID] => 6831846
                    [VALUE_ENUM_ID] => 9
                    [DESCRIPTION] => 
                    [~VALUE] => По запросу
                    [~DESCRIPTION] => 
                )

            [ITEM_IMAGES] => Array
                (
                    [ID] => 23
                    [IBLOCK_ID] => 2
                    [NAME] => Изображения
                    [ACTIVE] => Y
                    [SORT] => 4
                    [CODE] => ITEM_IMAGES
                    [DEFAULT_VALUE] => 
                    [PROPERTY_TYPE] => F
                    [ROW_COUNT] => 1
                    [COL_COUNT] => 30
                    [LIST_TYPE] => L
                    [MULTIPLE] => Y
                    [XML_ID] => 23
                    [FILE_TYPE] => 
                    [MULTIPLE_CNT] => 5
                    [LINK_IBLOCK_ID] => 0
                    [WITH_DESCRIPTION] => N
                    [SEARCHABLE] => N
                    [FILTRABLE] => N
                    [IS_REQUIRED] => N
                    [VERSION] => 1
                    [USER_TYPE] => 
                    [USER_TYPE_SETTINGS] => Array
                        (
                        )

                    [HINT] => 
                    [~NAME] => Изображения
                    [~DEFAULT_VALUE] => 
                    [VALUE_ENUM] => 
                    [VALUE_XML_ID] => 
                    [VALUE_SORT] => 
                    [VALUE] => 
                    [PROPERTY_VALUE_ID] => 
                    [DESCRIPTION] => 
                    [~DESCRIPTION] => 
                    [~VALUE] => 
                )

            [ITEM_PROPERTIES] => Array
                (
                    [ID] => 24
                    [IBLOCK_ID] => 2
                    [NAME] => Свойства
                    [ACTIVE] => Y
                    [SORT] => 5
                    [CODE] => ITEM_PROPERTIES
                    [DEFAULT_VALUE] => 
                    [PROPERTY_TYPE] => E
                    [ROW_COUNT] => 1
                    [COL_COUNT] => 30
                    [LIST_TYPE] => L
                    [MULTIPLE] => Y
                    [XML_ID] => 24
                    [FILE_TYPE] => 
                    [MULTIPLE_CNT] => 1
                    [LINK_IBLOCK_ID] => 3
                    [WITH_DESCRIPTION] => N
                    [SEARCHABLE] => N
                    [FILTRABLE] => N
                    [IS_REQUIRED] => N
                    [VERSION] => 1
                    [USER_TYPE] => 
                    [USER_TYPE_SETTINGS] => Array
                        (
                        )

                    [HINT] => 
                    [~NAME] => Свойства
                    [~DEFAULT_VALUE] => 
                    [VALUE_ENUM] => 
                    [VALUE_XML_ID] => 
                    [VALUE_SORT] => 
                    [VALUE] => 
                    [PROPERTY_VALUE_ID] => 
                    [DESCRIPTION] => 
                    [~DESCRIPTION] => 
                    [~VALUE] => 
                )

            [ITEM_CHARACTERISTICS] => Array
                (
                    [ID] => 28
                    [IBLOCK_ID] => 2
                    [NAME] => Характеристики
                    [ACTIVE] => Y
                    [SORT] => 6
                    [CODE] => ITEM_CHARACTERISTICS
                    [DEFAULT_VALUE] => 
                    [PROPERTY_TYPE] => S
                    [ROW_COUNT] => 1
                    [COL_COUNT] => 20
                    [LIST_TYPE] => L
                    [MULTIPLE] => Y
                    [XML_ID] => 28
                    [FILE_TYPE] => 
                    [MULTIPLE_CNT] => 1
                    [LINK_IBLOCK_ID] => 0
                    [WITH_DESCRIPTION] => Y
                    [SEARCHABLE] => N
                    [FILTRABLE] => N
                    [IS_REQUIRED] => N
                    [VERSION] => 1
                    [USER_TYPE] => 
                    [USER_TYPE_SETTINGS] => Array
                        (
                        )

                    [HINT] => 
                    [~NAME] => Характеристики
                    [~DEFAULT_VALUE] => 
                    [VALUE_ENUM] => 
                    [VALUE_XML_ID] => 
                    [VALUE_SORT] => 
                    [VALUE] => Array
                        (
                            [0] => угловая анкерная многогранная
                            [1] => 12500
                            [2] => 10500
                            [3] => 3
                            [4] => 750/346
                            [5] => I-V
                            [6] => горячее цинкование
                            [7] => порошковое / полимерное окрашивание
                            [8] => 30 лет
                        )

                    [PROPERTY_VALUE_ID] => Array
                        (
                            [0] => 6831847
                            [1] => 6831848
                            [2] => 6831849
                            [3] => 6831850
                            [4] => 6831851
                            [5] => 6831852
                            [6] => 6831853
                            [7] => 6831854
                            [8] => 6831855
                        )

                    [DESCRIPTION] => Array
                        (
                            [0] => Тип
                            [1] => Высота, мм
                            [2] => Высота до нижней траверсы, мм
                            [3] => Число стоек на опору, шт
                            [4] => Сечение стоек, мм
                            [5] => Ветровой район
                            [6] => Защитное покрытие
                            [7] => Лакокрасочное покрытие
                            [8] => Срок службы
                        )

                    [~VALUE] => Array
                        (
                            [0] => угловая анкерная многогранная
                            [1] => 12500
                            [2] => 10500
                            [3] => 3
                            [4] => 750/346
                            [5] => I-V
                            [6] => горячее цинкование
                            [7] => порошковое / полимерное окрашивание
                            [8] => 30 лет
                        )

                    [~DESCRIPTION] => Array
                        (
                            [0] => Тип
                            [1] => Высота, мм
                            [2] => Высота до нижней траверсы, мм
                            [3] => Число стоек на опору, шт
                            [4] => Сечение стоек, мм
                            [5] => Ветровой район
                            [6] => Защитное покрытие
                            [7] => Лакокрасочное покрытие
                            [8] => Срок службы
                        )

                )

            [ITEM_FILTER] => Array
                (
                    [ID] => 40
                    [IBLOCK_ID] => 2
                    [NAME] => Фильтр
                    [ACTIVE] => Y
                    [SORT] => 7
                    [CODE] => ITEM_FILTER
                    [DEFAULT_VALUE] => 
                    [PROPERTY_TYPE] => S
                    [ROW_COUNT] => 1
                    [COL_COUNT] => 30
                    [LIST_TYPE] => L
                    [MULTIPLE] => N
                    [XML_ID] => 40
                    [FILE_TYPE] => 
                    [MULTIPLE_CNT] => 5
                    [LINK_IBLOCK_ID] => 0
                    [WITH_DESCRIPTION] => N
                    [SEARCHABLE] => N
                    [FILTRABLE] => N
                    [IS_REQUIRED] => N
                    [VERSION] => 1
                    [USER_TYPE] => 
                    [USER_TYPE_SETTINGS] => Array
                        (
                        )

                    [HINT] => 
                    [~NAME] => Фильтр
                    [~DEFAULT_VALUE] => 
                    [VALUE_ENUM] => 
                    [VALUE_XML_ID] => 
                    [VALUE_SORT] => 
                    [VALUE] => 
                    [PROPERTY_VALUE_ID] => 
                    [DESCRIPTION] => 
                    [~DESCRIPTION] => 
                    [~VALUE] => 
                )

            [ITEM_TECH_CH] => Array
                (
                    [ID] => 29
                    [IBLOCK_ID] => 2
                    [NAME] => Технические характеристики
                    [ACTIVE] => Y
                    [SORT] => 8
                    [CODE] => ITEM_TECH_CH
                    [DEFAULT_VALUE] => Array
                        (
                            [TYPE] => HTML
                            [TEXT] => 
                        )

                    [PROPERTY_TYPE] => S
                    [ROW_COUNT] => 1
                    [COL_COUNT] => 30
                    [LIST_TYPE] => L
                    [MULTIPLE] => N
                    [XML_ID] => 29
                    [FILE_TYPE] => 
                    [MULTIPLE_CNT] => 5
                    [LINK_IBLOCK_ID] => 0
                    [WITH_DESCRIPTION] => N
                    [SEARCHABLE] => N
                    [FILTRABLE] => N
                    [IS_REQUIRED] => N
                    [VERSION] => 1
                    [USER_TYPE] => HTML
                    [USER_TYPE_SETTINGS] => Array
                        (
                            [height] => 200
                        )

                    [HINT] => 
                    [~NAME] => Технические характеристики
                    [~DEFAULT_VALUE] => Array
                        (
                            [TYPE] => HTML
                            [TEXT] => 
                        )

                    [VALUE_ENUM] => 
                    [VALUE_XML_ID] => 
                    [VALUE_SORT] => 
                    [VALUE] => 
                    [PROPERTY_VALUE_ID] => 
                    [DESCRIPTION] => 
                    [~DESCRIPTION] => 
                    [~VALUE] => 
                )

            [ITEM_ADV_DESCR] => Array
                (
                    [ID] => 30
                    [IBLOCK_ID] => 2
                    [NAME] => Преимущества (описание)
                    [ACTIVE] => Y
                    [SORT] => 9
                    [CODE] => ITEM_ADV_DESCR
                    [DEFAULT_VALUE] => Array
                        (
                            [TYPE] => HTML
                            [TEXT] => 
                        )

                    [PROPERTY_TYPE] => S
                    [ROW_COUNT] => 1
                    [COL_COUNT] => 30
                    [LIST_TYPE] => L
                    [MULTIPLE] => N
                    [XML_ID] => 30
                    [FILE_TYPE] => 
                    [MULTIPLE_CNT] => 5
                    [LINK_IBLOCK_ID] => 0
                    [WITH_DESCRIPTION] => N
                    [SEARCHABLE] => N
                    [FILTRABLE] => N
                    [IS_REQUIRED] => N
                    [VERSION] => 1
                    [USER_TYPE] => HTML
                    [USER_TYPE_SETTINGS] => Array
                        (
                            [height] => 100
                        )

                    [HINT] => 
                    [~NAME] => Преимущества (описание)
                    [~DEFAULT_VALUE] => Array
                        (
                            [TYPE] => HTML
                            [TEXT] => 
                        )

                    [VALUE_ENUM] => 
                    [VALUE_XML_ID] => 
                    [VALUE_SORT] => 
                    [VALUE] => 
                    [PROPERTY_VALUE_ID] => 
                    [DESCRIPTION] => 
                    [~DESCRIPTION] => 
                    [~VALUE] => 
                )

            [ITEM_ADV] => Array
                (
                    [ID] => 31
                    [IBLOCK_ID] => 2
                    [NAME] => Преимущества
                    [ACTIVE] => Y
                    [SORT] => 10
                    [CODE] => ITEM_ADV
                    [DEFAULT_VALUE] => 
                    [PROPERTY_TYPE] => E
                    [ROW_COUNT] => 1
                    [COL_COUNT] => 30
                    [LIST_TYPE] => L
                    [MULTIPLE] => Y
                    [XML_ID] => 31
                    [FILE_TYPE] => 
                    [MULTIPLE_CNT] => 1
                    [LINK_IBLOCK_ID] => 5
                    [WITH_DESCRIPTION] => N
                    [SEARCHABLE] => N
                    [FILTRABLE] => N
                    [IS_REQUIRED] => N
                    [VERSION] => 1
                    [USER_TYPE] => 
                    [USER_TYPE_SETTINGS] => Array
                        (
                        )

                    [HINT] => 
                    [~NAME] => Преимущества
                    [~DEFAULT_VALUE] => 
                    [VALUE_ENUM] => 
                    [VALUE_XML_ID] => 
                    [VALUE_SORT] => 
                    [VALUE] => 
                    [PROPERTY_VALUE_ID] => 
                    [DESCRIPTION] => 
                    [~DESCRIPTION] => 
                    [~VALUE] => 
                )

            [ITEM_BUY] => Array
                (
                    [ID] => 32
                    [IBLOCK_ID] => 2
                    [NAME] => Купить
                    [ACTIVE] => Y
                    [SORT] => 11
                    [CODE] => ITEM_BUY
                    [DEFAULT_VALUE] => Array
                        (
                            [TEXT] => 
                            [TYPE] => HTML
                        )

                    [PROPERTY_TYPE] => S
                    [ROW_COUNT] => 1
                    [COL_COUNT] => 30
                    [LIST_TYPE] => L
                    [MULTIPLE] => N
                    [XML_ID] => 32
                    [FILE_TYPE] => 
                    [MULTIPLE_CNT] => 5
                    [LINK_IBLOCK_ID] => 0
                    [WITH_DESCRIPTION] => N
                    [SEARCHABLE] => N
                    [FILTRABLE] => N
                    [IS_REQUIRED] => N
                    [VERSION] => 1
                    [USER_TYPE] => HTML
                    [USER_TYPE_SETTINGS] => Array
                        (
                            [height] => 200
                        )

                    [HINT] => 
                    [~NAME] => Купить
                    [~DEFAULT_VALUE] => Array
                        (
                            [TEXT] => 
                            [TYPE] => HTML
                        )

                    [VALUE_ENUM] => 
                    [VALUE_XML_ID] => 
                    [VALUE_SORT] => 
                    [VALUE] => 
                    [PROPERTY_VALUE_ID] => 
                    [DESCRIPTION] => 
                    [~DESCRIPTION] => 
                    [~VALUE] => 
                )

            [ITEM_CERT_COR] => Array
                (
                    [ID] => 33
                    [IBLOCK_ID] => 2
                    [NAME] => Сертификаты соответствия
                    [ACTIVE] => Y
                    [SORT] => 12
                    [CODE] => ITEM_CERT_COR
                    [DEFAULT_VALUE] => 
                    [PROPERTY_TYPE] => S
                    [ROW_COUNT] => 1
                    [COL_COUNT] => 30
                    [LIST_TYPE] => L
                    [MULTIPLE] => Y
                    [XML_ID] => 33
                    [FILE_TYPE] => 
                    [MULTIPLE_CNT] => 1
                    [LINK_IBLOCK_ID] => 0
                    [WITH_DESCRIPTION] => Y
                    [SEARCHABLE] => N
                    [FILTRABLE] => N
                    [IS_REQUIRED] => N
                    [VERSION] => 1
                    [USER_TYPE] => 
                    [USER_TYPE_SETTINGS] => Array
                        (
                        )

                    [HINT] => 
                    [~NAME] => Сертификаты соответствия
                    [~DEFAULT_VALUE] => 
                    [VALUE_ENUM] => 
                    [VALUE_XML_ID] => 
                    [VALUE_SORT] => 
                    [VALUE] => 
                    [PROPERTY_VALUE_ID] => 
                    [DESCRIPTION] => 
                    [~DESCRIPTION] => 
                    [~VALUE] => 
                )

            [ITEM_ST_STAND] => Array
                (
                    [ID] => 34
                    [IBLOCK_ID] => 2
                    [NAME] => Государственные стандарты
                    [ACTIVE] => Y
                    [SORT] => 13
                    [CODE] => ITEM_ST_STAND
                    [DEFAULT_VALUE] => 
                    [PROPERTY_TYPE] => S
                    [ROW_COUNT] => 1
                    [COL_COUNT] => 30
                    [LIST_TYPE] => L
                    [MULTIPLE] => Y
                    [XML_ID] => 34
                    [FILE_TYPE] => 
                    [MULTIPLE_CNT] => 1
                    [LINK_IBLOCK_ID] => 0
                    [WITH_DESCRIPTION] => Y
                    [SEARCHABLE] => N
                    [FILTRABLE] => N
                    [IS_REQUIRED] => N
                    [VERSION] => 1
                    [USER_TYPE] => 
                    [USER_TYPE_SETTINGS] => Array
                        (
                        )

                    [HINT] => 
                    [~NAME] => Государственные стандарты
                    [~DEFAULT_VALUE] => 
                    [VALUE_ENUM] => 
                    [VALUE_XML_ID] => 
                    [VALUE_SORT] => 
                    [VALUE] => 
                    [PROPERTY_VALUE_ID] => 
                    [DESCRIPTION] => 
                    [~DESCRIPTION] => 
                    [~VALUE] => 
                )

            [ITEM_NORM] => Array
                (
                    [ID] => 35
                    [IBLOCK_ID] => 2
                    [NAME] => Строительные нормы и правила
                    [ACTIVE] => Y
                    [SORT] => 14
                    [CODE] => ITEM_NORM
                    [DEFAULT_VALUE] => 
                    [PROPERTY_TYPE] => S
                    [ROW_COUNT] => 1
                    [COL_COUNT] => 30
                    [LIST_TYPE] => L
                    [MULTIPLE] => Y
                    [XML_ID] => 35
                    [FILE_TYPE] => 
                    [MULTIPLE_CNT] => 1
                    [LINK_IBLOCK_ID] => 0
                    [WITH_DESCRIPTION] => Y
                    [SEARCHABLE] => N
                    [FILTRABLE] => N
                    [IS_REQUIRED] => N
                    [VERSION] => 1
                    [USER_TYPE] => 
                    [USER_TYPE_SETTINGS] => Array
                        (
                        )

                    [HINT] => 
                    [~NAME] => Строительные нормы и правила
                    [~DEFAULT_VALUE] => 
                    [VALUE_ENUM] => 
                    [VALUE_XML_ID] => 
                    [VALUE_SORT] => 
                    [VALUE] => 
                    [PROPERTY_VALUE_ID] => 
                    [DESCRIPTION] => 
                    [~DESCRIPTION] => 
                    [~VALUE] => 
                )

            [ITEM_SIMILAR] => Array
                (
                    [ID] => 36
                    [IBLOCK_ID] => 2
                    [NAME] => Похожие модели
                    [ACTIVE] => Y
                    [SORT] => 15
                    [CODE] => ITEM_SIMILAR
                    [DEFAULT_VALUE] => 
                    [PROPERTY_TYPE] => G
                    [ROW_COUNT] => 1
                    [COL_COUNT] => 30
                    [LIST_TYPE] => L
                    [MULTIPLE] => Y
                    [XML_ID] => 36
                    [FILE_TYPE] => 
                    [MULTIPLE_CNT] => 10
                    [LINK_IBLOCK_ID] => 2
                    [WITH_DESCRIPTION] => N
                    [SEARCHABLE] => N
                    [FILTRABLE] => N
                    [IS_REQUIRED] => N
                    [VERSION] => 1
                    [USER_TYPE] => 
                    [USER_TYPE_SETTINGS] => Array
                        (
                        )

                    [HINT] => 
                    [~NAME] => Похожие модели
                    [~DEFAULT_VALUE] => 
                    [VALUE_ENUM] => 
                    [VALUE_XML_ID] => 
                    [VALUE_SORT] => 
                    [VALUE] => Array
                        (
                            [0] => 4509
                        )

                    [PROPERTY_VALUE_ID] => Array
                        (
                            [0] => 6831856
                        )

                    [DESCRIPTION] => Array
                        (
                            [0] => 
                        )

                    [~VALUE] => Array
                        (
                            [0] => 4509
                        )

                    [~DESCRIPTION] => Array
                        (
                            [0] => 
                        )

                )

            [ITEM_SIMILAR_TAGS] => Array
                (
                    [ID] => 122
                    [IBLOCK_ID] => 2
                    [NAME] => Похожие модели (теговые)
                    [ACTIVE] => Y
                    [SORT] => 16
                    [CODE] => ITEM_SIMILAR_TAGS
                    [DEFAULT_VALUE] => 
                    [PROPERTY_TYPE] => E
                    [ROW_COUNT] => 1
                    [COL_COUNT] => 30
                    [LIST_TYPE] => L
                    [MULTIPLE] => Y
                    [XML_ID] => 122
                    [FILE_TYPE] => 
                    [MULTIPLE_CNT] => 1
                    [LINK_IBLOCK_ID] => 19
                    [WITH_DESCRIPTION] => N
                    [SEARCHABLE] => N
                    [FILTRABLE] => N
                    [IS_REQUIRED] => N
                    [VERSION] => 1
                    [USER_TYPE] => 
                    [USER_TYPE_SETTINGS] => Array
                        (
                        )

                    [HINT] => 
                    [~NAME] => Похожие модели (теговые)
                    [~DEFAULT_VALUE] => 
                    [VALUE_ENUM] => 
                    [VALUE_XML_ID] => 
                    [VALUE_SORT] => 
                    [VALUE] => 
                    [PROPERTY_VALUE_ID] => 
                    [DESCRIPTION] => 
                    [~DESCRIPTION] => 
                    [~VALUE] => 
                )

            [ITEM_BUY_WITH] => Array
                (
                    [ID] => 37
                    [IBLOCK_ID] => 2
                    [NAME] => С этим товаром покупают
                    [ACTIVE] => Y
                    [SORT] => 17
                    [CODE] => ITEM_BUY_WITH
                    [DEFAULT_VALUE] => 
                    [PROPERTY_TYPE] => E
                    [ROW_COUNT] => 1
                    [COL_COUNT] => 30
                    [LIST_TYPE] => L
                    [MULTIPLE] => Y
                    [XML_ID] => 37
                    [FILE_TYPE] => 
                    [MULTIPLE_CNT] => 1
                    [LINK_IBLOCK_ID] => 2
                    [WITH_DESCRIPTION] => N
                    [SEARCHABLE] => N
                    [FILTRABLE] => N
                    [IS_REQUIRED] => N
                    [VERSION] => 1
                    [USER_TYPE] => 
                    [USER_TYPE_SETTINGS] => Array
                        (
                        )

                    [HINT] => 
                    [~NAME] => С этим товаром покупают
                    [~DEFAULT_VALUE] => 
                    [VALUE_ENUM] => 
                    [VALUE_XML_ID] => 
                    [VALUE_SORT] => 
                    [VALUE] => 
                    [PROPERTY_VALUE_ID] => 
                    [DESCRIPTION] => 
                    [~DESCRIPTION] => 
                    [~VALUE] => 
                )

            [ITEM_VOTE_COUNT] => Array
                (
                    [ID] => 38
                    [IBLOCK_ID] => 2
                    [NAME] => Количество голосов
                    [ACTIVE] => Y
                    [SORT] => 18
                    [CODE] => ITEM_VOTE_COUNT
                    [DEFAULT_VALUE] => 0
                    [PROPERTY_TYPE] => N
                    [ROW_COUNT] => 1
                    [COL_COUNT] => 30
                    [LIST_TYPE] => L
                    [MULTIPLE] => N
                    [XML_ID] => 38
                    [FILE_TYPE] => 
                    [MULTIPLE_CNT] => 5
                    [LINK_IBLOCK_ID] => 0
                    [WITH_DESCRIPTION] => N
                    [SEARCHABLE] => N
                    [FILTRABLE] => N
                    [IS_REQUIRED] => N
                    [VERSION] => 1
                    [USER_TYPE] => 
                    [USER_TYPE_SETTINGS] => Array
                        (
                        )

                    [HINT] => 
                    [~NAME] => Количество голосов
                    [~DEFAULT_VALUE] => 0
                    [VALUE_ENUM] => 
                    [VALUE_XML_ID] => 
                    [VALUE_SORT] => 
                    [VALUE] => 5
                    [PROPERTY_VALUE_ID] => 6831935
                    [DESCRIPTION] => 
                    [~VALUE] => 5
                    [~DESCRIPTION] => 
                )

            [ITEM_RAITING] => Array
                (
                    [ID] => 39
                    [IBLOCK_ID] => 2
                    [NAME] => Рейтинг
                    [ACTIVE] => Y
                    [SORT] => 19
                    [CODE] => ITEM_RAITING
                    [DEFAULT_VALUE] => 0
                    [PROPERTY_TYPE] => N
                    [ROW_COUNT] => 1
                    [COL_COUNT] => 30
                    [LIST_TYPE] => L
                    [MULTIPLE] => N
                    [XML_ID] => 39
                    [FILE_TYPE] => 
                    [MULTIPLE_CNT] => 5
                    [LINK_IBLOCK_ID] => 0
                    [WITH_DESCRIPTION] => N
                    [SEARCHABLE] => N
                    [FILTRABLE] => N
                    [IS_REQUIRED] => N
                    [VERSION] => 1
                    [USER_TYPE] => 
                    [USER_TYPE_SETTINGS] => Array
                        (
                        )

                    [HINT] => 
                    [~NAME] => Рейтинг
                    [~DEFAULT_VALUE] => 0
                    [VALUE_ENUM] => 
                    [VALUE_XML_ID] => 
                    [VALUE_SORT] => 
                    [VALUE] => 4.7
                    [PROPERTY_VALUE_ID] => 6831934
                    [DESCRIPTION] => 
                    [~VALUE] => 4.7
                    [~DESCRIPTION] => 
                )

            [H1] => Array
                (
                    [ID] => 125
                    [IBLOCK_ID] => 2
                    [NAME] => H1
                    [ACTIVE] => Y
                    [SORT] => 500
                    [CODE] => H1
                    [DEFAULT_VALUE] => 
                    [PROPERTY_TYPE] => S
                    [ROW_COUNT] => 1
                    [COL_COUNT] => 70
                    [LIST_TYPE] => L
                    [MULTIPLE] => N
                    [XML_ID] => 125
                    [FILE_TYPE] => 
                    [MULTIPLE_CNT] => 5
                    [LINK_IBLOCK_ID] => 0
                    [WITH_DESCRIPTION] => N
                    [SEARCHABLE] => N
                    [FILTRABLE] => N
                    [IS_REQUIRED] => N
                    [VERSION] => 1
                    [USER_TYPE] => 
                    [USER_TYPE_SETTINGS] => Array
                        (
                        )

                    [HINT] => 
                    [~NAME] => H1
                    [~DEFAULT_VALUE] => 
                    [VALUE_ENUM] => 
                    [VALUE_XML_ID] => 
                    [VALUE_SORT] => 
                    [VALUE] => УАМ35-4
                    [PROPERTY_VALUE_ID] => 6831859
                    [DESCRIPTION] => 
                    [~VALUE] => УАМ35-4
                    [~DESCRIPTION] => 
                )

            [CERTIFICATES] => Array
                (
                    [ID] => 127
                    [IBLOCK_ID] => 2
                    [NAME] => Сертификаты
                    [ACTIVE] => Y
                    [SORT] => 500
                    [CODE] => CERTIFICATES
                    [DEFAULT_VALUE] => 
                    [PROPERTY_TYPE] => E
                    [ROW_COUNT] => 1
                    [COL_COUNT] => 30
                    [LIST_TYPE] => L
                    [MULTIPLE] => Y
                    [XML_ID] => 127
                    [FILE_TYPE] => 
                    [MULTIPLE_CNT] => 5
                    [LINK_IBLOCK_ID] => 7
                    [WITH_DESCRIPTION] => N
                    [SEARCHABLE] => N
                    [FILTRABLE] => N
                    [IS_REQUIRED] => N
                    [VERSION] => 1
                    [USER_TYPE] => 
                    [USER_TYPE_SETTINGS] => Array
                        (
                        )

                    [HINT] => 
                    [~NAME] => Сертификаты
                    [~DEFAULT_VALUE] => 
                    [VALUE_ENUM] => 
                    [VALUE_XML_ID] => 
                    [VALUE_SORT] => 
                    [VALUE] => 
                    [PROPERTY_VALUE_ID] => 
                    [DESCRIPTION] => 
                    [~DESCRIPTION] => 
                    [~VALUE] => 
                )

            [129] => Array
                (
                    [ID] => 129
                    [IBLOCK_ID] => 2
                    [NAME] => Уникальный META TITLE
                    [ACTIVE] => Y
                    [SORT] => 500
                    [CODE] => 129
                    [DEFAULT_VALUE] => 
                    [PROPERTY_TYPE] => S
                    [ROW_COUNT] => 1
                    [COL_COUNT] => 30
                    [LIST_TYPE] => L
                    [MULTIPLE] => N
                    [XML_ID] => 129
                    [FILE_TYPE] => 
                    [MULTIPLE_CNT] => 5
                    [LINK_IBLOCK_ID] => 0
                    [WITH_DESCRIPTION] => N
                    [SEARCHABLE] => N
                    [FILTRABLE] => N
                    [IS_REQUIRED] => N
                    [VERSION] => 1
                    [USER_TYPE] => 
                    [USER_TYPE_SETTINGS] => Array
                        (
                        )

                    [HINT] => 
                    [~NAME] => Уникальный META TITLE
                    [~DEFAULT_VALUE] => 
                    [VALUE_ENUM] => 
                    [VALUE_XML_ID] => 
                    [VALUE_SORT] => 
                    [VALUE] => 
                    [PROPERTY_VALUE_ID] => 
                    [DESCRIPTION] => 
                    [~DESCRIPTION] => 
                    [~VALUE] => 
                )

            [ITEM_TYPE] => Array
                (
                    [ID] => 134
                    [IBLOCK_ID] => 2
                    [NAME] => Тип
                    [ACTIVE] => Y
                    [SORT] => 500
                    [CODE] => ITEM_TYPE
                    [DEFAULT_VALUE] => 
                    [PROPERTY_TYPE] => S
                    [ROW_COUNT] => 1
                    [COL_COUNT] => 30
                    [LIST_TYPE] => L
                    [MULTIPLE] => N
                    [XML_ID] => 
                    [FILE_TYPE] => 
                    [MULTIPLE_CNT] => 5
                    [LINK_IBLOCK_ID] => 0
                    [WITH_DESCRIPTION] => N
                    [SEARCHABLE] => N
                    [FILTRABLE] => Y
                    [IS_REQUIRED] => N
                    [VERSION] => 1
                    [USER_TYPE] => 
                    [USER_TYPE_SETTINGS] => Array
                        (
                        )

                    [HINT] => 
                    [~NAME] => Тип
                    [~DEFAULT_VALUE] => 
                    [VALUE_ENUM] => 
                    [VALUE_XML_ID] => 
                    [VALUE_SORT] => 
                    [VALUE] => 
                    [PROPERTY_VALUE_ID] => 
                    [DESCRIPTION] => 
                    [~DESCRIPTION] => 
                    [~VALUE] => 
                )

            [ITEM_INSTALLATION] => Array
                (
                    [ID] => 135
                    [IBLOCK_ID] => 2
                    [NAME] => Способ установки
                    [ACTIVE] => Y
                    [SORT] => 500
                    [CODE] => ITEM_INSTALLATION
                    [DEFAULT_VALUE] => 
                    [PROPERTY_TYPE] => S
                    [ROW_COUNT] => 1
                    [COL_COUNT] => 30
                    [LIST_TYPE] => L
                    [MULTIPLE] => N
                    [XML_ID] => 
                    [FILE_TYPE] => 
                    [MULTIPLE_CNT] => 5
                    [LINK_IBLOCK_ID] => 0
                    [WITH_DESCRIPTION] => N
                    [SEARCHABLE] => N
                    [FILTRABLE] => N
                    [IS_REQUIRED] => N
                    [VERSION] => 1
                    [USER_TYPE] => 
                    [USER_TYPE_SETTINGS] => Array
                        (
                        )

                    [HINT] => 
                    [~NAME] => Способ установки
                    [~DEFAULT_VALUE] => 
                    [VALUE_ENUM] => 
                    [VALUE_XML_ID] => 
                    [VALUE_SORT] => 
                    [VALUE] => 
                    [PROPERTY_VALUE_ID] => 
                    [DESCRIPTION] => 
                    [~DESCRIPTION] => 
                    [~VALUE] => 
                )

            [ITEM_MODE] => Array
                (
                    [ID] => 136
                    [IBLOCK_ID] => 2
                    [NAME] => Способ производства
                    [ACTIVE] => Y
                    [SORT] => 500
                    [CODE] => ITEM_MODE
                    [DEFAULT_VALUE] => 
                    [PROPERTY_TYPE] => S
                    [ROW_COUNT] => 1
                    [COL_COUNT] => 30
                    [LIST_TYPE] => L
                    [MULTIPLE] => N
                    [XML_ID] => 
                    [FILE_TYPE] => 
                    [MULTIPLE_CNT] => 5
                    [LINK_IBLOCK_ID] => 0
                    [WITH_DESCRIPTION] => N
                    [SEARCHABLE] => N
                    [FILTRABLE] => N
                    [IS_REQUIRED] => N
                    [VERSION] => 1
                    [USER_TYPE] => 
                    [USER_TYPE_SETTINGS] => Array
                        (
                        )

                    [HINT] => 
                    [~NAME] => Способ производства
                    [~DEFAULT_VALUE] => 
                    [VALUE_ENUM] => 
                    [VALUE_XML_ID] => 
                    [VALUE_SORT] => 
                    [VALUE] => 
                    [PROPERTY_VALUE_ID] => 
                    [DESCRIPTION] => 
                    [~DESCRIPTION] => 
                    [~VALUE] => 
                )

            [ITEM_HEIGHT] => Array
                (
                    [ID] => 137
                    [IBLOCK_ID] => 2
                    [NAME] => Высота, мм
                    [ACTIVE] => Y
                    [SORT] => 500
                    [CODE] => ITEM_HEIGHT
                    [DEFAULT_VALUE] => 
                    [PROPERTY_TYPE] => S
                    [ROW_COUNT] => 1
                    [COL_COUNT] => 30
                    [LIST_TYPE] => L
                    [MULTIPLE] => N
                    [XML_ID] => 
                    [FILE_TYPE] => 
                    [MULTIPLE_CNT] => 5
                    [LINK_IBLOCK_ID] => 0
                    [WITH_DESCRIPTION] => N
                    [SEARCHABLE] => N
                    [FILTRABLE] => N
                    [IS_REQUIRED] => N
                    [VERSION] => 1
                    [USER_TYPE] => 
                    [USER_TYPE_SETTINGS] => Array
                        (
                        )

                    [HINT] => 
                    [~NAME] => Высота, мм
                    [~DEFAULT_VALUE] => 
                    [VALUE_ENUM] => 
                    [VALUE_XML_ID] => 
                    [VALUE_SORT] => 
                    [VALUE] => 
                    [PROPERTY_VALUE_ID] => 
                    [DESCRIPTION] => 
                    [~DESCRIPTION] => 
                    [~VALUE] => 
                )

            [BLOG_POST_ID] => Array
                (
                    [ID] => 138
                    [IBLOCK_ID] => 2
                    [NAME] => ID поста блога для комментариев
                    [ACTIVE] => Y
                    [SORT] => 500
                    [CODE] => BLOG_POST_ID
                    [DEFAULT_VALUE] => 
                    [PROPERTY_TYPE] => N
                    [ROW_COUNT] => 1
                    [COL_COUNT] => 30
                    [LIST_TYPE] => L
                    [MULTIPLE] => N
                    [XML_ID] => BLOG_POST_ID
                    [FILE_TYPE] => 
                    [MULTIPLE_CNT] => 5
                    [LINK_IBLOCK_ID] => 0
                    [WITH_DESCRIPTION] => N
                    [SEARCHABLE] => N
                    [FILTRABLE] => N
                    [IS_REQUIRED] => N
                    [VERSION] => 1
                    [USER_TYPE] => 
                    [USER_TYPE_SETTINGS] => Array
                        (
                        )

                    [HINT] => 
                    [~NAME] => ID поста блога для комментариев
                    [~DEFAULT_VALUE] => 
                    [VALUE_ENUM] => 
                    [VALUE_XML_ID] => 
                    [VALUE_SORT] => 
                    [VALUE] => 
                    [PROPERTY_VALUE_ID] => 
                    [DESCRIPTION] => 
                    [~DESCRIPTION] => 
                    [~VALUE] => 
                )

            [BLOG_COMMENTS_CNT] => Array
                (
                    [ID] => 139
                    [IBLOCK_ID] => 2
                    [NAME] => Количество комментариев
                    [ACTIVE] => Y
                    [SORT] => 500
                    [CODE] => BLOG_COMMENTS_CNT
                    [DEFAULT_VALUE] => 
                    [PROPERTY_TYPE] => N
                    [ROW_COUNT] => 1
                    [COL_COUNT] => 30
                    [LIST_TYPE] => L
                    [MULTIPLE] => N
                    [XML_ID] => BLOG_COMMENTS_CNT
                    [FILE_TYPE] => 
                    [MULTIPLE_CNT] => 5
                    [LINK_IBLOCK_ID] => 0
                    [WITH_DESCRIPTION] => N
                    [SEARCHABLE] => N
                    [FILTRABLE] => N
                    [IS_REQUIRED] => N
                    [VERSION] => 1
                    [USER_TYPE] => 
                    [USER_TYPE_SETTINGS] => Array
                        (
                        )

                    [HINT] => 
                    [~NAME] => Количество комментариев
                    [~DEFAULT_VALUE] => 
                    [VALUE_ENUM] => 
                    [VALUE_XML_ID] => 
                    [VALUE_SORT] => 
                    [VALUE] => 
                    [PROPERTY_VALUE_ID] => 
                    [DESCRIPTION] => 
                    [~DESCRIPTION] => 
                    [~VALUE] => 
                )

            [HEIGHT_TOTAL] => Array
                (
                    [ID] => 143
                    [IBLOCK_ID] => 2
                    [NAME] => Высота общая, мм
                    [ACTIVE] => Y
                    [SORT] => 500
                    [CODE] => HEIGHT_TOTAL
                    [DEFAULT_VALUE] => 
                    [PROPERTY_TYPE] => S
                    [ROW_COUNT] => 1
                    [COL_COUNT] => 30
                    [LIST_TYPE] => L
                    [MULTIPLE] => N
                    [XML_ID] => 
                    [FILE_TYPE] => 
                    [MULTIPLE_CNT] => 5
                    [LINK_IBLOCK_ID] => 0
                    [WITH_DESCRIPTION] => N
                    [SEARCHABLE] => N
                    [FILTRABLE] => N
                    [IS_REQUIRED] => N
                    [VERSION] => 1
                    [USER_TYPE] => 
                    [USER_TYPE_SETTINGS] => Array
                        (
                        )

                    [HINT] => 
                    [~NAME] => Высота общая, мм
                    [~DEFAULT_VALUE] => 
                    [VALUE_ENUM] => 
                    [VALUE_XML_ID] => 
                    [VALUE_SORT] => 
                    [VALUE] => 
                    [PROPERTY_VALUE_ID] => 
                    [DESCRIPTION] => 
                    [~DESCRIPTION] => 
                    [~VALUE] => 
                )

            [HEIGHT_ABOVEGROUND] => Array
                (
                    [ID] => 144
                    [IBLOCK_ID] => 2
                    [NAME] => Высота надземной части, мм
                    [ACTIVE] => Y
                    [SORT] => 500
                    [CODE] => HEIGHT_ABOVEGROUND
                    [DEFAULT_VALUE] => 
                    [PROPERTY_TYPE] => S
                    [ROW_COUNT] => 1
                    [COL_COUNT] => 30
                    [LIST_TYPE] => L
                    [MULTIPLE] => N
                    [XML_ID] => 
                    [FILE_TYPE] => 
                    [MULTIPLE_CNT] => 5
                    [LINK_IBLOCK_ID] => 0
                    [WITH_DESCRIPTION] => N
                    [SEARCHABLE] => N
                    [FILTRABLE] => N
                    [IS_REQUIRED] => N
                    [VERSION] => 1
                    [USER_TYPE] => 
                    [USER_TYPE_SETTINGS] => Array
                        (
                        )

                    [HINT] => 
                    [~NAME] => Высота надземной части, мм
                    [~DEFAULT_VALUE] => 
                    [VALUE_ENUM] => 
                    [VALUE_XML_ID] => 
                    [VALUE_SORT] => 
                    [VALUE] => 
                    [PROPERTY_VALUE_ID] => 
                    [DESCRIPTION] => 
                    [~DESCRIPTION] => 
                    [~VALUE] => 
                )

            [HEIGHT_UNDERGROUND] => Array
                (
                    [ID] => 145
                    [IBLOCK_ID] => 2
                    [NAME] => Высота подземной части, мм
                    [ACTIVE] => Y
                    [SORT] => 500
                    [CODE] => HEIGHT_UNDERGROUND
                    [DEFAULT_VALUE] => 
                    [PROPERTY_TYPE] => S
                    [ROW_COUNT] => 1
                    [COL_COUNT] => 30
                    [LIST_TYPE] => L
                    [MULTIPLE] => N
                    [XML_ID] => 
                    [FILE_TYPE] => 
                    [MULTIPLE_CNT] => 5
                    [LINK_IBLOCK_ID] => 0
                    [WITH_DESCRIPTION] => N
                    [SEARCHABLE] => N
                    [FILTRABLE] => N
                    [IS_REQUIRED] => N
                    [VERSION] => 1
                    [USER_TYPE] => 
                    [USER_TYPE_SETTINGS] => Array
                        (
                        )

                    [HINT] => 
                    [~NAME] => Высота подземной части, мм
                    [~DEFAULT_VALUE] => 
                    [VALUE_ENUM] => 
                    [VALUE_XML_ID] => 
                    [VALUE_SORT] => 
                    [VALUE] => 
                    [PROPERTY_VALUE_ID] => 
                    [DESCRIPTION] => 
                    [~DESCRIPTION] => 
                    [~VALUE] => 
                )

            [DIAMETER_TOP] => Array
                (
                    [ID] => 146
                    [IBLOCK_ID] => 2
                    [NAME] => Диаметр верхний, мм
                    [ACTIVE] => Y
                    [SORT] => 500
                    [CODE] => DIAMETER_TOP
                    [DEFAULT_VALUE] => 
                    [PROPERTY_TYPE] => S
                    [ROW_COUNT] => 1
                    [COL_COUNT] => 30
                    [LIST_TYPE] => L
                    [MULTIPLE] => N
                    [XML_ID] => 
                    [FILE_TYPE] => 
                    [MULTIPLE_CNT] => 5
                    [LINK_IBLOCK_ID] => 0
                    [WITH_DESCRIPTION] => N
                    [SEARCHABLE] => N
                    [FILTRABLE] => N
                    [IS_REQUIRED] => N
                    [VERSION] => 1
                    [USER_TYPE] => 
                    [USER_TYPE_SETTINGS] => Array
                        (
                        )

                    [HINT] => 
                    [~NAME] => Диаметр верхний, мм
                    [~DEFAULT_VALUE] => 
                    [VALUE_ENUM] => 
                    [VALUE_XML_ID] => 
                    [VALUE_SORT] => 
                    [VALUE] => 
                    [PROPERTY_VALUE_ID] => 
                    [DESCRIPTION] => 
                    [~DESCRIPTION] => 
                    [~VALUE] => 
                )

            [DIAMETER_BOTTOM] => Array
                (
                    [ID] => 147
                    [IBLOCK_ID] => 2
                    [NAME] => Диаметр нижний, мм
                    [ACTIVE] => Y
                    [SORT] => 500
                    [CODE] => DIAMETER_BOTTOM
                    [DEFAULT_VALUE] => 
                    [PROPERTY_TYPE] => S
                    [ROW_COUNT] => 1
                    [COL_COUNT] => 30
                    [LIST_TYPE] => L
                    [MULTIPLE] => N
                    [XML_ID] => 
                    [FILE_TYPE] => 
                    [MULTIPLE_CNT] => 5
                    [LINK_IBLOCK_ID] => 0
                    [WITH_DESCRIPTION] => N
                    [SEARCHABLE] => N
                    [FILTRABLE] => N
                    [IS_REQUIRED] => N
                    [VERSION] => 1
                    [USER_TYPE] => 
                    [USER_TYPE_SETTINGS] => Array
                        (
                        )

                    [HINT] => 
                    [~NAME] => Диаметр нижний, мм
                    [~DEFAULT_VALUE] => 
                    [VALUE_ENUM] => 
                    [VALUE_XML_ID] => 
                    [VALUE_SORT] => 
                    [VALUE] => 
                    [PROPERTY_VALUE_ID] => 
                    [DESCRIPTION] => 
                    [~DESCRIPTION] => 
                    [~VALUE] => 
                )

            [WEIGHT] => Array
                (
                    [ID] => 148
                    [IBLOCK_ID] => 2
                    [NAME] => Нагрузка, кг
                    [ACTIVE] => Y
                    [SORT] => 500
                    [CODE] => WEIGHT
                    [DEFAULT_VALUE] => 
                    [PROPERTY_TYPE] => S
                    [ROW_COUNT] => 1
                    [COL_COUNT] => 30
                    [LIST_TYPE] => L
                    [MULTIPLE] => N
                    [XML_ID] => 
                    [FILE_TYPE] => 
                    [MULTIPLE_CNT] => 5
                    [LINK_IBLOCK_ID] => 0
                    [WITH_DESCRIPTION] => N
                    [SEARCHABLE] => N
                    [FILTRABLE] => N
                    [IS_REQUIRED] => N
                    [VERSION] => 1
                    [USER_TYPE] => 
                    [USER_TYPE_SETTINGS] => Array
                        (
                        )

                    [HINT] => 
                    [~NAME] => Нагрузка, кг
                    [~DEFAULT_VALUE] => 
                    [VALUE_ENUM] => 
                    [VALUE_XML_ID] => 
                    [VALUE_SORT] => 
                    [VALUE] => 
                    [PROPERTY_VALUE_ID] => 
                    [DESCRIPTION] => 
                    [~DESCRIPTION] => 
                    [~VALUE] => 
                )

            [VID] => Array
                (
                    [ID] => 149
                    [IBLOCK_ID] => 2
                    [NAME] => Вид
                    [ACTIVE] => Y
                    [SORT] => 500
                    [CODE] => VID
                    [DEFAULT_VALUE] => 
                    [PROPERTY_TYPE] => S
                    [ROW_COUNT] => 1
                    [COL_COUNT] => 30
                    [LIST_TYPE] => L
                    [MULTIPLE] => N
                    [XML_ID] => 
                    [FILE_TYPE] => 
                    [MULTIPLE_CNT] => 5
                    [LINK_IBLOCK_ID] => 0
                    [WITH_DESCRIPTION] => N
                    [SEARCHABLE] => N
                    [FILTRABLE] => N
                    [IS_REQUIRED] => N
                    [VERSION] => 1
                    [USER_TYPE] => 
                    [USER_TYPE_SETTINGS] => Array
                        (
                        )

                    [HINT] => 
                    [~NAME] => Вид
                    [~DEFAULT_VALUE] => 
                    [VALUE_ENUM] => 
                    [VALUE_XML_ID] => 
                    [VALUE_SORT] => 
                    [VALUE] => 
                    [PROPERTY_VALUE_ID] => 
                    [DESCRIPTION] => 
                    [~DESCRIPTION] => 
                    [~VALUE] => 
                )

            [SERVICE_LIFE] => Array
                (
                    [ID] => 150
                    [IBLOCK_ID] => 2
                    [NAME] => Срок службы
                    [ACTIVE] => Y
                    [SORT] => 500
                    [CODE] => SERVICE_LIFE
                    [DEFAULT_VALUE] => 
                    [PROPERTY_TYPE] => S
                    [ROW_COUNT] => 1
                    [COL_COUNT] => 30
                    [LIST_TYPE] => L
                    [MULTIPLE] => N
                    [XML_ID] => 
                    [FILE_TYPE] => 
                    [MULTIPLE_CNT] => 5
                    [LINK_IBLOCK_ID] => 0
                    [WITH_DESCRIPTION] => N
                    [SEARCHABLE] => N
                    [FILTRABLE] => N
                    [IS_REQUIRED] => N
                    [VERSION] => 1
                    [USER_TYPE] => 
                    [USER_TYPE_SETTINGS] => Array
                        (
                        )

                    [HINT] => 
                    [~NAME] => Срок службы
                    [~DEFAULT_VALUE] => 
                    [VALUE_ENUM] => 
                    [VALUE_XML_ID] => 
                    [VALUE_SORT] => 
                    [VALUE] => 
                    [PROPERTY_VALUE_ID] => 
                    [DESCRIPTION] => 
                    [~DESCRIPTION] => 
                    [~VALUE] => 
                )

            [USING] => Array
                (
                    [ID] => 151
                    [IBLOCK_ID] => 2
                    [NAME] => Применение
                    [ACTIVE] => Y
                    [SORT] => 500
                    [CODE] => USING
                    [DEFAULT_VALUE] => 
                    [PROPERTY_TYPE] => S
                    [ROW_COUNT] => 1
                    [COL_COUNT] => 30
                    [LIST_TYPE] => L
                    [MULTIPLE] => N
                    [XML_ID] => 
                    [FILE_TYPE] => 
                    [MULTIPLE_CNT] => 5
                    [LINK_IBLOCK_ID] => 0
                    [WITH_DESCRIPTION] => N
                    [SEARCHABLE] => N
                    [FILTRABLE] => N
                    [IS_REQUIRED] => N
                    [VERSION] => 1
                    [USER_TYPE] => 
                    [USER_TYPE_SETTINGS] => Array
                        (
                        )

                    [HINT] => 
                    [~NAME] => Применение
                    [~DEFAULT_VALUE] => 
                    [VALUE_ENUM] => 
                    [VALUE_XML_ID] => 
                    [VALUE_SORT] => 
                    [VALUE] => 
                    [PROPERTY_VALUE_ID] => 
                    [DESCRIPTION] => 
                    [~DESCRIPTION] => 
                    [~VALUE] => 
                )

            [HEIGHT_ZAK] => Array
                (
                    [ID] => 152
                    [IBLOCK_ID] => 2
                    [NAME] => Высота закладного элемента фундамента
                    [ACTIVE] => Y
                    [SORT] => 500
                    [CODE] => HEIGHT_ZAK
                    [DEFAULT_VALUE] => 
                    [PROPERTY_TYPE] => S
                    [ROW_COUNT] => 1
                    [COL_COUNT] => 30
                    [LIST_TYPE] => L
                    [MULTIPLE] => N
                    [XML_ID] => 
                    [FILE_TYPE] => 
                    [MULTIPLE_CNT] => 5
                    [LINK_IBLOCK_ID] => 0
                    [WITH_DESCRIPTION] => N
                    [SEARCHABLE] => N
                    [FILTRABLE] => N
                    [IS_REQUIRED] => N
                    [VERSION] => 1
                    [USER_TYPE] => 
                    [USER_TYPE_SETTINGS] => Array
                        (
                        )

                    [HINT] => 
                    [~NAME] => Высота закладного элемента фундамента
                    [~DEFAULT_VALUE] => 
                    [VALUE_ENUM] => 
                    [VALUE_XML_ID] => 
                    [VALUE_SORT] => 
                    [VALUE] => 
                    [PROPERTY_VALUE_ID] => 
                    [DESCRIPTION] => 
                    [~DESCRIPTION] => 
                    [~VALUE] => 
                )

            [LENGTH_CONSOLE] => Array
                (
                    [ID] => 153
                    [IBLOCK_ID] => 2
                    [NAME] => Длина консоли
                    [ACTIVE] => Y
                    [SORT] => 500
                    [CODE] => LENGTH_CONSOLE
                    [DEFAULT_VALUE] => 
                    [PROPERTY_TYPE] => S
                    [ROW_COUNT] => 1
                    [COL_COUNT] => 30
                    [LIST_TYPE] => L
                    [MULTIPLE] => N
                    [XML_ID] => 
                    [FILE_TYPE] => 
                    [MULTIPLE_CNT] => 5
                    [LINK_IBLOCK_ID] => 0
                    [WITH_DESCRIPTION] => N
                    [SEARCHABLE] => N
                    [FILTRABLE] => N
                    [IS_REQUIRED] => N
                    [VERSION] => 1
                    [USER_TYPE] => 
                    [USER_TYPE_SETTINGS] => Array
                        (
                        )

                    [HINT] => 
                    [~NAME] => Длина консоли
                    [~DEFAULT_VALUE] => 
                    [VALUE_ENUM] => 
                    [VALUE_XML_ID] => 
                    [VALUE_SORT] => 
                    [VALUE] => 
                    [PROPERTY_VALUE_ID] => 
                    [DESCRIPTION] => 
                    [~DESCRIPTION] => 
                    [~VALUE] => 
                )

            [HEIGHT_TOP_SECTION] => Array
                (
                    [ID] => 154
                    [IBLOCK_ID] => 2
                    [NAME] => Высота верхней секции, мм
                    [ACTIVE] => Y
                    [SORT] => 500
                    [CODE] => HEIGHT_TOP_SECTION
                    [DEFAULT_VALUE] => 
                    [PROPERTY_TYPE] => S
                    [ROW_COUNT] => 1
                    [COL_COUNT] => 30
                    [LIST_TYPE] => L
                    [MULTIPLE] => N
                    [XML_ID] => 
                    [FILE_TYPE] => 
                    [MULTIPLE_CNT] => 5
                    [LINK_IBLOCK_ID] => 0
                    [WITH_DESCRIPTION] => N
                    [SEARCHABLE] => N
                    [FILTRABLE] => N
                    [IS_REQUIRED] => N
                    [VERSION] => 1
                    [USER_TYPE] => 
                    [USER_TYPE_SETTINGS] => Array
                        (
                        )

                    [HINT] => 
                    [~NAME] => Высота верхней секции, мм
                    [~DEFAULT_VALUE] => 
                    [VALUE_ENUM] => 
                    [VALUE_XML_ID] => 
                    [VALUE_SORT] => 
                    [VALUE] => 
                    [PROPERTY_VALUE_ID] => 
                    [DESCRIPTION] => 
                    [~DESCRIPTION] => 
                    [~VALUE] => 
                )

            [SIP] => Array
                (
                    [ID] => 156
                    [IBLOCK_ID] => 2
                    [NAME] => Возможность подвеса СИП
                    [ACTIVE] => Y
                    [SORT] => 500
                    [CODE] => SIP
                    [DEFAULT_VALUE] => 
                    [PROPERTY_TYPE] => S
                    [ROW_COUNT] => 1
                    [COL_COUNT] => 30
                    [LIST_TYPE] => L
                    [MULTIPLE] => N
                    [XML_ID] => 
                    [FILE_TYPE] => 
                    [MULTIPLE_CNT] => 5
                    [LINK_IBLOCK_ID] => 0
                    [WITH_DESCRIPTION] => N
                    [SEARCHABLE] => N
                    [FILTRABLE] => N
                    [IS_REQUIRED] => N
                    [VERSION] => 1
                    [USER_TYPE] => 
                    [USER_TYPE_SETTINGS] => Array
                        (
                        )

                    [HINT] => 
                    [~NAME] => Возможность подвеса СИП
                    [~DEFAULT_VALUE] => 
                    [VALUE_ENUM] => 
                    [VALUE_XML_ID] => 
                    [VALUE_SORT] => 
                    [VALUE] => 
                    [PROPERTY_VALUE_ID] => 
                    [DESCRIPTION] => 
                    [~DESCRIPTION] => 
                    [~VALUE] => 
                )

            [COUNT_GRANY] => Array
                (
                    [ID] => 157
                    [IBLOCK_ID] => 2
                    [NAME] => Количество граней
                    [ACTIVE] => Y
                    [SORT] => 500
                    [CODE] => COUNT_GRANY
                    [DEFAULT_VALUE] => 
                    [PROPERTY_TYPE] => S
                    [ROW_COUNT] => 1
                    [COL_COUNT] => 30
                    [LIST_TYPE] => L
                    [MULTIPLE] => N
                    [XML_ID] => 
                    [FILE_TYPE] => 
                    [MULTIPLE_CNT] => 5
                    [LINK_IBLOCK_ID] => 0
                    [WITH_DESCRIPTION] => N
                    [SEARCHABLE] => N
                    [FILTRABLE] => N
                    [IS_REQUIRED] => N
                    [VERSION] => 1
                    [USER_TYPE] => 
                    [USER_TYPE_SETTINGS] => Array
                        (
                        )

                    [HINT] => 
                    [~NAME] => Количество граней
                    [~DEFAULT_VALUE] => 
                    [VALUE_ENUM] => 
                    [VALUE_XML_ID] => 
                    [VALUE_SORT] => 
                    [VALUE] => 
                    [PROPERTY_VALUE_ID] => 
                    [DESCRIPTION] => 
                    [~DESCRIPTION] => 
                    [~VALUE] => 
                )

            [HEIGHT_BOTTOM_SECTION] => Array
                (
                    [ID] => 158
                    [IBLOCK_ID] => 2
                    [NAME] => Высота нижней секции, мм
                    [ACTIVE] => Y
                    [SORT] => 500
                    [CODE] => HEIGHT_BOTTOM_SECTION
                    [DEFAULT_VALUE] => 
                    [PROPERTY_TYPE] => S
                    [ROW_COUNT] => 1
                    [COL_COUNT] => 30
                    [LIST_TYPE] => L
                    [MULTIPLE] => N
                    [XML_ID] => 
                    [FILE_TYPE] => 
                    [MULTIPLE_CNT] => 5
                    [LINK_IBLOCK_ID] => 0
                    [WITH_DESCRIPTION] => N
                    [SEARCHABLE] => N
                    [FILTRABLE] => N
                    [IS_REQUIRED] => N
                    [VERSION] => 1
                    [USER_TYPE] => 
                    [USER_TYPE_SETTINGS] => Array
                        (
                        )

                    [HINT] => 
                    [~NAME] => Высота нижней секции, мм
                    [~DEFAULT_VALUE] => 
                    [VALUE_ENUM] => 
                    [VALUE_XML_ID] => 
                    [VALUE_SORT] => 
                    [VALUE] => 
                    [PROPERTY_VALUE_ID] => 
                    [DESCRIPTION] => 
                    [~DESCRIPTION] => 
                    [~VALUE] => 
                )

            [STEEL_THICKNESS] => Array
                (
                    [ID] => 160
                    [IBLOCK_ID] => 2
                    [NAME] => Толщина стали
                    [ACTIVE] => Y
                    [SORT] => 500
                    [CODE] => STEEL_THICKNESS
                    [DEFAULT_VALUE] => 
                    [PROPERTY_TYPE] => S
                    [ROW_COUNT] => 1
                    [COL_COUNT] => 30
                    [LIST_TYPE] => L
                    [MULTIPLE] => N
                    [XML_ID] => 
                    [FILE_TYPE] => 
                    [MULTIPLE_CNT] => 5
                    [LINK_IBLOCK_ID] => 0
                    [WITH_DESCRIPTION] => N
                    [SEARCHABLE] => N
                    [FILTRABLE] => N
                    [IS_REQUIRED] => N
                    [VERSION] => 1
                    [USER_TYPE] => 
                    [USER_TYPE_SETTINGS] => Array
                        (
                        )

                    [HINT] => 
                    [~NAME] => Толщина стали
                    [~DEFAULT_VALUE] => 
                    [VALUE_ENUM] => 
                    [VALUE_XML_ID] => 
                    [VALUE_SORT] => 
                    [VALUE] => 
                    [PROPERTY_VALUE_ID] => 
                    [DESCRIPTION] => 
                    [~DESCRIPTION] => 
                    [~VALUE] => 
                )

            [SIZE_OPOR_FLANEC] => Array
                (
                    [ID] => 161
                    [IBLOCK_ID] => 2
                    [NAME] => Размеры опорного фланца
                    [ACTIVE] => Y
                    [SORT] => 500
                    [CODE] => SIZE_OPOR_FLANEC
                    [DEFAULT_VALUE] => 
                    [PROPERTY_TYPE] => S
                    [ROW_COUNT] => 1
                    [COL_COUNT] => 30
                    [LIST_TYPE] => L
                    [MULTIPLE] => N
                    [XML_ID] => 
                    [FILE_TYPE] => 
                    [MULTIPLE_CNT] => 5
                    [LINK_IBLOCK_ID] => 0
                    [WITH_DESCRIPTION] => N
                    [SEARCHABLE] => N
                    [FILTRABLE] => N
                    [IS_REQUIRED] => N
                    [VERSION] => 1
                    [USER_TYPE] => 
                    [USER_TYPE_SETTINGS] => Array
                        (
                        )

                    [HINT] => 
                    [~NAME] => Размеры опорного фланца
                    [~DEFAULT_VALUE] => 
                    [VALUE_ENUM] => 
                    [VALUE_XML_ID] => 
                    [VALUE_SORT] => 
                    [VALUE] => 
                    [PROPERTY_VALUE_ID] => 
                    [DESCRIPTION] => 
                    [~DESCRIPTION] => 
                    [~VALUE] => 
                )

            [POKRASKA] => Array
                (
                    [ID] => 162
                    [IBLOCK_ID] => 2
                    [NAME] => Лакокрасочное покрытие
                    [ACTIVE] => Y
                    [SORT] => 500
                    [CODE] => POKRASKA
                    [DEFAULT_VALUE] => 
                    [PROPERTY_TYPE] => S
                    [ROW_COUNT] => 1
                    [COL_COUNT] => 30
                    [LIST_TYPE] => L
                    [MULTIPLE] => N
                    [XML_ID] => 
                    [FILE_TYPE] => 
                    [MULTIPLE_CNT] => 5
                    [LINK_IBLOCK_ID] => 0
                    [WITH_DESCRIPTION] => N
                    [SEARCHABLE] => N
                    [FILTRABLE] => N
                    [IS_REQUIRED] => N
                    [VERSION] => 1
                    [USER_TYPE] => 
                    [USER_TYPE_SETTINGS] => Array
                        (
                        )

                    [HINT] => 
                    [~NAME] => Лакокрасочное покрытие
                    [~DEFAULT_VALUE] => 
                    [VALUE_ENUM] => 
                    [VALUE_XML_ID] => 
                    [VALUE_SORT] => 
                    [VALUE] => 
                    [PROPERTY_VALUE_ID] => 
                    [DESCRIPTION] => 
                    [~DESCRIPTION] => 
                    [~VALUE] => 
                )

            [VES] => Array
                (
                    [ID] => 163
                    [IBLOCK_ID] => 2
                    [NAME] => Вес
                    [ACTIVE] => Y
                    [SORT] => 500
                    [CODE] => VES
                    [DEFAULT_VALUE] => 
                    [PROPERTY_TYPE] => S
                    [ROW_COUNT] => 1
                    [COL_COUNT] => 30
                    [LIST_TYPE] => L
                    [MULTIPLE] => N
                    [XML_ID] => 
                    [FILE_TYPE] => 
                    [MULTIPLE_CNT] => 5
                    [LINK_IBLOCK_ID] => 0
                    [WITH_DESCRIPTION] => N
                    [SEARCHABLE] => N
                    [FILTRABLE] => N
                    [IS_REQUIRED] => N
                    [VERSION] => 1
                    [USER_TYPE] => 
                    [USER_TYPE_SETTINGS] => Array
                        (
                        )

                    [HINT] => 
                    [~NAME] => Вес
                    [~DEFAULT_VALUE] => 
                    [VALUE_ENUM] => 
                    [VALUE_XML_ID] => 
                    [VALUE_SORT] => 
                    [VALUE] => 
                    [PROPERTY_VALUE_ID] => 
                    [DESCRIPTION] => 
                    [~DESCRIPTION] => 
                    [~VALUE] => 
                )

            [INSTALL_LYUCHKA] => Array
                (
                    [ID] => 164
                    [IBLOCK_ID] => 2
                    [NAME] => Возможность установки лючка
                    [ACTIVE] => Y
                    [SORT] => 500
                    [CODE] => INSTALL_LYUCHKA
                    [DEFAULT_VALUE] => 
                    [PROPERTY_TYPE] => S
                    [ROW_COUNT] => 1
                    [COL_COUNT] => 30
                    [LIST_TYPE] => L
                    [MULTIPLE] => N
                    [XML_ID] => 
                    [FILE_TYPE] => 
                    [MULTIPLE_CNT] => 5
                    [LINK_IBLOCK_ID] => 0
                    [WITH_DESCRIPTION] => N
                    [SEARCHABLE] => N
                    [FILTRABLE] => N
                    [IS_REQUIRED] => N
                    [VERSION] => 1
                    [USER_TYPE] => 
                    [USER_TYPE_SETTINGS] => Array
                        (
                        )

                    [HINT] => 
                    [~NAME] => Возможность установки лючка
                    [~DEFAULT_VALUE] => 
                    [VALUE_ENUM] => 
                    [VALUE_XML_ID] => 
                    [VALUE_SORT] => 
                    [VALUE] => 
                    [PROPERTY_VALUE_ID] => 
                    [DESCRIPTION] => 
                    [~DESCRIPTION] => 
                    [~VALUE] => 
                )

            [DIAMETER_FLANCA] => Array
                (
                    [ID] => 165
                    [IBLOCK_ID] => 2
                    [NAME] => Диаметр фланца, мм
                    [ACTIVE] => Y
                    [SORT] => 500
                    [CODE] => DIAMETER_FLANCA
                    [DEFAULT_VALUE] => 
                    [PROPERTY_TYPE] => S
                    [ROW_COUNT] => 1
                    [COL_COUNT] => 30
                    [LIST_TYPE] => L
                    [MULTIPLE] => N
                    [XML_ID] => 
                    [FILE_TYPE] => 
                    [MULTIPLE_CNT] => 5
                    [LINK_IBLOCK_ID] => 0
                    [WITH_DESCRIPTION] => N
                    [SEARCHABLE] => N
                    [FILTRABLE] => N
                    [IS_REQUIRED] => N
                    [VERSION] => 1
                    [USER_TYPE] => 
                    [USER_TYPE_SETTINGS] => Array
                        (
                        )

                    [HINT] => 
                    [~NAME] => Диаметр фланца, мм
                    [~DEFAULT_VALUE] => 
                    [VALUE_ENUM] => 
                    [VALUE_XML_ID] => 
                    [VALUE_SORT] => 
                    [VALUE] => 
                    [PROPERTY_VALUE_ID] => 
                    [DESCRIPTION] => 
                    [~DESCRIPTION] => 
                    [~VALUE] => 
                )

            [COUNT_LIGHT] => Array
                (
                    [ID] => 166
                    [IBLOCK_ID] => 2
                    [NAME] => Количество осветительных приборов, шт
                    [ACTIVE] => Y
                    [SORT] => 500
                    [CODE] => COUNT_LIGHT
                    [DEFAULT_VALUE] => 
                    [PROPERTY_TYPE] => S
                    [ROW_COUNT] => 1
                    [COL_COUNT] => 30
                    [LIST_TYPE] => L
                    [MULTIPLE] => N
                    [XML_ID] => 
                    [FILE_TYPE] => 
                    [MULTIPLE_CNT] => 5
                    [LINK_IBLOCK_ID] => 0
                    [WITH_DESCRIPTION] => N
                    [SEARCHABLE] => N
                    [FILTRABLE] => N
                    [IS_REQUIRED] => N
                    [VERSION] => 1
                    [USER_TYPE] => 
                    [USER_TYPE_SETTINGS] => Array
                        (
                        )

                    [HINT] => 
                    [~NAME] => Количество осветительных приборов, шт
                    [~DEFAULT_VALUE] => 
                    [VALUE_ENUM] => 
                    [VALUE_XML_ID] => 
                    [VALUE_SORT] => 
                    [VALUE] => 
                    [PROPERTY_VALUE_ID] => 
                    [DESCRIPTION] => 
                    [~DESCRIPTION] => 
                    [~VALUE] => 
                )

            [WEIGHT_TO_KRON] => Array
                (
                    [ID] => 167
                    [IBLOCK_ID] => 2
                    [NAME] => Высота до кронштейна, мм
                    [ACTIVE] => Y
                    [SORT] => 500
                    [CODE] => WEIGHT_TO_KRON
                    [DEFAULT_VALUE] => 
                    [PROPERTY_TYPE] => S
                    [ROW_COUNT] => 1
                    [COL_COUNT] => 30
                    [LIST_TYPE] => L
                    [MULTIPLE] => N
                    [XML_ID] => 
                    [FILE_TYPE] => 
                    [MULTIPLE_CNT] => 5
                    [LINK_IBLOCK_ID] => 0
                    [WITH_DESCRIPTION] => N
                    [SEARCHABLE] => N
                    [FILTRABLE] => N
                    [IS_REQUIRED] => N
                    [VERSION] => 1
                    [USER_TYPE] => 
                    [USER_TYPE_SETTINGS] => Array
                        (
                        )

                    [HINT] => 
                    [~NAME] => Высота до кронштейна, мм
                    [~DEFAULT_VALUE] => 
                    [VALUE_ENUM] => 
                    [VALUE_XML_ID] => 
                    [VALUE_SORT] => 
                    [VALUE] => 
                    [PROPERTY_VALUE_ID] => 
                    [DESCRIPTION] => 
                    [~DESCRIPTION] => 
                    [~VALUE] => 
                )

            [SIZE_FLANEC] => Array
                (
                    [ID] => 169
                    [IBLOCK_ID] => 2
                    [NAME] => Размер фланца
                    [ACTIVE] => Y
                    [SORT] => 500
                    [CODE] => SIZE_FLANEC
                    [DEFAULT_VALUE] => 
                    [PROPERTY_TYPE] => S
                    [ROW_COUNT] => 1
                    [COL_COUNT] => 30
                    [LIST_TYPE] => L
                    [MULTIPLE] => N
                    [XML_ID] => 
                    [FILE_TYPE] => 
                    [MULTIPLE_CNT] => 5
                    [LINK_IBLOCK_ID] => 0
                    [WITH_DESCRIPTION] => N
                    [SEARCHABLE] => N
                    [FILTRABLE] => N
                    [IS_REQUIRED] => N
                    [VERSION] => 1
                    [USER_TYPE] => 
                    [USER_TYPE_SETTINGS] => Array
                        (
                        )

                    [HINT] => 
                    [~NAME] => Размер фланца
                    [~DEFAULT_VALUE] => 
                    [VALUE_ENUM] => 
                    [VALUE_XML_ID] => 
                    [VALUE_SORT] => 
                    [VALUE] => 
                    [PROPERTY_VALUE_ID] => 
                    [DESCRIPTION] => 
                    [~DESCRIPTION] => 
                    [~VALUE] => 
                )

            [WEIGHT_MIDDLE_SECTION] => Array
                (
                    [ID] => 170
                    [IBLOCK_ID] => 2
                    [NAME] => Высота промежуточной секции, мм
                    [ACTIVE] => Y
                    [SORT] => 500
                    [CODE] => WEIGHT_MIDDLE_SECTION
                    [DEFAULT_VALUE] => 
                    [PROPERTY_TYPE] => S
                    [ROW_COUNT] => 1
                    [COL_COUNT] => 30
                    [LIST_TYPE] => L
                    [MULTIPLE] => N
                    [XML_ID] => 
                    [FILE_TYPE] => 
                    [MULTIPLE_CNT] => 5
                    [LINK_IBLOCK_ID] => 0
                    [WITH_DESCRIPTION] => N
                    [SEARCHABLE] => N
                    [FILTRABLE] => N
                    [IS_REQUIRED] => N
                    [VERSION] => 1
                    [USER_TYPE] => 
                    [USER_TYPE_SETTINGS] => Array
                        (
                        )

                    [HINT] => 
                    [~NAME] => Высота промежуточной секции, мм
                    [~DEFAULT_VALUE] => 
                    [VALUE_ENUM] => 
                    [VALUE_XML_ID] => 
                    [VALUE_SORT] => 
                    [VALUE] => 
                    [PROPERTY_VALUE_ID] => 
                    [DESCRIPTION] => 
                    [~DESCRIPTION] => 
                    [~VALUE] => 
                )

            [DEFEND_POKRYTIE] => Array
                (
                    [ID] => 171
                    [IBLOCK_ID] => 2
                    [NAME] => Защитное покрытие
                    [ACTIVE] => Y
                    [SORT] => 500
                    [CODE] => DEFEND_POKRYTIE
                    [DEFAULT_VALUE] => 
                    [PROPERTY_TYPE] => S
                    [ROW_COUNT] => 1
                    [COL_COUNT] => 30
                    [LIST_TYPE] => L
                    [MULTIPLE] => N
                    [XML_ID] => 
                    [FILE_TYPE] => 
                    [MULTIPLE_CNT] => 5
                    [LINK_IBLOCK_ID] => 0
                    [WITH_DESCRIPTION] => N
                    [SEARCHABLE] => N
                    [FILTRABLE] => N
                    [IS_REQUIRED] => N
                    [VERSION] => 1
                    [USER_TYPE] => 
                    [USER_TYPE_SETTINGS] => Array
                        (
                        )

                    [HINT] => 
                    [~NAME] => Защитное покрытие
                    [~DEFAULT_VALUE] => 
                    [VALUE_ENUM] => 
                    [VALUE_XML_ID] => 
                    [VALUE_SORT] => 
                    [VALUE] => 
                    [PROPERTY_VALUE_ID] => 
                    [DESCRIPTION] => 
                    [~DESCRIPTION] => 
                    [~VALUE] => 
                )

            [WIND_REGION] => Array
                (
                    [ID] => 172
                    [IBLOCK_ID] => 2
                    [NAME] => Ветровой район
                    [ACTIVE] => Y
                    [SORT] => 500
                    [CODE] => WIND_REGION
                    [DEFAULT_VALUE] => 
                    [PROPERTY_TYPE] => S
                    [ROW_COUNT] => 1
                    [COL_COUNT] => 30
                    [LIST_TYPE] => L
                    [MULTIPLE] => N
                    [XML_ID] => 
                    [FILE_TYPE] => 
                    [MULTIPLE_CNT] => 5
                    [LINK_IBLOCK_ID] => 0
                    [WITH_DESCRIPTION] => N
                    [SEARCHABLE] => N
                    [FILTRABLE] => N
                    [IS_REQUIRED] => N
                    [VERSION] => 1
                    [USER_TYPE] => 
                    [USER_TYPE_SETTINGS] => Array
                        (
                        )

                    [HINT] => 
                    [~NAME] => Ветровой район
                    [~DEFAULT_VALUE] => 
                    [VALUE_ENUM] => 
                    [VALUE_XML_ID] => 
                    [VALUE_SORT] => 
                    [VALUE] => 
                    [PROPERTY_VALUE_ID] => 
                    [DESCRIPTION] => 
                    [~DESCRIPTION] => 
                    [~VALUE] => 
                )

            [DIAMETER_OPOR_FLANCA] => Array
                (
                    [ID] => 173
                    [IBLOCK_ID] => 2
                    [NAME] => Диаметр опорного фланца, мм
                    [ACTIVE] => Y
                    [SORT] => 500
                    [CODE] => DIAMETER_OPOR_FLANCA
                    [DEFAULT_VALUE] => 
                    [PROPERTY_TYPE] => S
                    [ROW_COUNT] => 1
                    [COL_COUNT] => 30
                    [LIST_TYPE] => L
                    [MULTIPLE] => N
                    [XML_ID] => 
                    [FILE_TYPE] => 
                    [MULTIPLE_CNT] => 5
                    [LINK_IBLOCK_ID] => 0
                    [WITH_DESCRIPTION] => N
                    [SEARCHABLE] => N
                    [FILTRABLE] => N
                    [IS_REQUIRED] => N
                    [VERSION] => 1
                    [USER_TYPE] => 
                    [USER_TYPE_SETTINGS] => Array
                        (
                        )

                    [HINT] => 
                    [~NAME] => Диаметр опорного фланца, мм
                    [~DEFAULT_VALUE] => 
                    [VALUE_ENUM] => 
                    [VALUE_XML_ID] => 
                    [VALUE_SORT] => 
                    [VALUE] => 
                    [PROPERTY_VALUE_ID] => 
                    [DESCRIPTION] => 
                    [~DESCRIPTION] => 
                    [~VALUE] => 
                )

            [CENTER_DIST] => Array
                (
                    [ID] => 174
                    [IBLOCK_ID] => 2
                    [NAME] => Межцентровое расстояние, мм
                    [ACTIVE] => Y
                    [SORT] => 500
                    [CODE] => CENTER_DIST
                    [DEFAULT_VALUE] => 
                    [PROPERTY_TYPE] => S
                    [ROW_COUNT] => 1
                    [COL_COUNT] => 30
                    [LIST_TYPE] => L
                    [MULTIPLE] => N
                    [XML_ID] => 
                    [FILE_TYPE] => 
                    [MULTIPLE_CNT] => 5
                    [LINK_IBLOCK_ID] => 0
                    [WITH_DESCRIPTION] => N
                    [SEARCHABLE] => N
                    [FILTRABLE] => N
                    [IS_REQUIRED] => N
                    [VERSION] => 1
                    [USER_TYPE] => 
                    [USER_TYPE_SETTINGS] => Array
                        (
                        )

                    [HINT] => 
                    [~NAME] => Межцентровое расстояние, мм
                    [~DEFAULT_VALUE] => 
                    [VALUE_ENUM] => 
                    [VALUE_XML_ID] => 
                    [VALUE_SORT] => 
                    [VALUE] => 
                    [PROPERTY_VALUE_ID] => 
                    [DESCRIPTION] => 
                    [~DESCRIPTION] => 
                    [~VALUE] => 
                )

            [FLANEC_THICKNESS] => Array
                (
                    [ID] => 175
                    [IBLOCK_ID] => 2
                    [NAME] => Толщина фланца, мм
                    [ACTIVE] => Y
                    [SORT] => 500
                    [CODE] => FLANEC_THICKNESS
                    [DEFAULT_VALUE] => 
                    [PROPERTY_TYPE] => S
                    [ROW_COUNT] => 1
                    [COL_COUNT] => 30
                    [LIST_TYPE] => L
                    [MULTIPLE] => N
                    [XML_ID] => 
                    [FILE_TYPE] => 
                    [MULTIPLE_CNT] => 5
                    [LINK_IBLOCK_ID] => 0
                    [WITH_DESCRIPTION] => N
                    [SEARCHABLE] => N
                    [FILTRABLE] => N
                    [IS_REQUIRED] => N
                    [VERSION] => 1
                    [USER_TYPE] => 
                    [USER_TYPE_SETTINGS] => Array
                        (
                        )

                    [HINT] => 
                    [~NAME] => Толщина фланца, мм
                    [~DEFAULT_VALUE] => 
                    [VALUE_ENUM] => 
                    [VALUE_XML_ID] => 
                    [VALUE_SORT] => 
                    [VALUE] => 
                    [PROPERTY_VALUE_ID] => 
                    [DESCRIPTION] => 
                    [~DESCRIPTION] => 
                    [~VALUE] => 
                )

            [COUNT_HOLE] => Array
                (
                    [ID] => 176
                    [IBLOCK_ID] => 2
                    [NAME] => Количество отверстий крепления, шт
                    [ACTIVE] => Y
                    [SORT] => 500
                    [CODE] => COUNT_HOLE
                    [DEFAULT_VALUE] => 
                    [PROPERTY_TYPE] => S
                    [ROW_COUNT] => 1
                    [COL_COUNT] => 30
                    [LIST_TYPE] => L
                    [MULTIPLE] => N
                    [XML_ID] => 
                    [FILE_TYPE] => 
                    [MULTIPLE_CNT] => 5
                    [LINK_IBLOCK_ID] => 0
                    [WITH_DESCRIPTION] => N
                    [SEARCHABLE] => N
                    [FILTRABLE] => N
                    [IS_REQUIRED] => N
                    [VERSION] => 1
                    [USER_TYPE] => 
                    [USER_TYPE_SETTINGS] => Array
                        (
                        )

                    [HINT] => 
                    [~NAME] => Количество отверстий крепления, шт
                    [~DEFAULT_VALUE] => 
                    [VALUE_ENUM] => 
                    [VALUE_XML_ID] => 
                    [VALUE_SORT] => 
                    [VALUE] => 
                    [PROPERTY_VALUE_ID] => 
                    [DESCRIPTION] => 
                    [~DESCRIPTION] => 
                    [~VALUE] => 
                )

            [INSPECTION_WINDOW] => Array
                (
                    [ID] => 179
                    [IBLOCK_ID] => 2
                    [NAME] => Ревизионное окно, мм
                    [ACTIVE] => Y
                    [SORT] => 500
                    [CODE] => INSPECTION_WINDOW
                    [DEFAULT_VALUE] => 
                    [PROPERTY_TYPE] => S
                    [ROW_COUNT] => 1
                    [COL_COUNT] => 30
                    [LIST_TYPE] => L
                    [MULTIPLE] => N
                    [XML_ID] => 
                    [FILE_TYPE] => 
                    [MULTIPLE_CNT] => 5
                    [LINK_IBLOCK_ID] => 0
                    [WITH_DESCRIPTION] => N
                    [SEARCHABLE] => N
                    [FILTRABLE] => N
                    [IS_REQUIRED] => N
                    [VERSION] => 1
                    [USER_TYPE] => 
                    [USER_TYPE_SETTINGS] => Array
                        (
                        )

                    [HINT] => 
                    [~NAME] => Ревизионное окно, мм
                    [~DEFAULT_VALUE] => 
                    [VALUE_ENUM] => 
                    [VALUE_XML_ID] => 
                    [VALUE_SORT] => 
                    [VALUE] => 
                    [PROPERTY_VALUE_ID] => 
                    [DESCRIPTION] => 
                    [~DESCRIPTION] => 
                    [~VALUE] => 
                )

            [THREE_MODEL] => Array
                (
                    [ID] => 182
                    [IBLOCK_ID] => 2
                    [NAME] => 3D-модель
                    [ACTIVE] => Y
                    [SORT] => 500
                    [CODE] => THREE_MODEL
                    [DEFAULT_VALUE] => 
                    [PROPERTY_TYPE] => F
                    [ROW_COUNT] => 1
                    [COL_COUNT] => 30
                    [LIST_TYPE] => L
                    [MULTIPLE] => N
                    [XML_ID] => 
                    [FILE_TYPE] => 
                    [MULTIPLE_CNT] => 5
                    [LINK_IBLOCK_ID] => 0
                    [WITH_DESCRIPTION] => N
                    [SEARCHABLE] => N
                    [FILTRABLE] => N
                    [IS_REQUIRED] => N
                    [VERSION] => 1
                    [USER_TYPE] => 
                    [USER_TYPE_SETTINGS] => Array
                        (
                        )

                    [HINT] => 
                    [~NAME] => 3D-модель
                    [~DEFAULT_VALUE] => 
                    [VALUE_ENUM] => 
                    [VALUE_XML_ID] => 
                    [VALUE_SORT] => 
                    [VALUE] => 
                    [PROPERTY_VALUE_ID] => 
                    [DESCRIPTION] => 
                    [~DESCRIPTION] => 
                    [~VALUE] => 
                )

            [FAQ] => Array
                (
                    [ID] => 183
                    [IBLOCK_ID] => 2
                    [NAME] => FAQ
                    [ACTIVE] => Y
                    [SORT] => 500
                    [CODE] => FAQ
                    [DEFAULT_VALUE] => Array
                        (
                            [TYPE] => TEXT
                            [TEXT] => 
                        )

                    [PROPERTY_TYPE] => S
                    [ROW_COUNT] => 1
                    [COL_COUNT] => 30
                    [LIST_TYPE] => L
                    [MULTIPLE] => N
                    [XML_ID] => 
                    [FILE_TYPE] => 
                    [MULTIPLE_CNT] => 5
                    [LINK_IBLOCK_ID] => 0
                    [WITH_DESCRIPTION] => N
                    [SEARCHABLE] => N
                    [FILTRABLE] => N
                    [IS_REQUIRED] => N
                    [VERSION] => 1
                    [USER_TYPE] => HTML
                    [USER_TYPE_SETTINGS] => Array
                        (
                            [height] => 200
                        )

                    [HINT] => 
                    [~NAME] => FAQ
                    [~DEFAULT_VALUE] => Array
                        (
                            [TYPE] => TEXT
                            [TEXT] => 
                        )

                    [VALUE_ENUM] => 
                    [VALUE_XML_ID] => 
                    [VALUE_SORT] => 
                    [VALUE] => 
                    [PROPERTY_VALUE_ID] => 
                    [DESCRIPTION] => 
                    [~DESCRIPTION] => 
                    [~VALUE] => 
                )

        )

    [DISPLAY_PROPERTIES] => Array
        (
            [ITEM_PRICE] => Array
                (
                    [ID] => 22
                    [IBLOCK_ID] => 2
                    [NAME] => Цена
                    [ACTIVE] => Y
                    [SORT] => 3
                    [CODE] => ITEM_PRICE
                    [DEFAULT_VALUE] => 
                    [PROPERTY_TYPE] => L
                    [ROW_COUNT] => 1
                    [COL_COUNT] => 30
                    [LIST_TYPE] => L
                    [MULTIPLE] => N
                    [XML_ID] => 22
                    [FILE_TYPE] => 
                    [MULTIPLE_CNT] => 5
                    [LINK_IBLOCK_ID] => 0
                    [WITH_DESCRIPTION] => N
                    [SEARCHABLE] => N
                    [FILTRABLE] => N
                    [IS_REQUIRED] => Y
                    [VERSION] => 1
                    [USER_TYPE] => 
                    [USER_TYPE_SETTINGS] => Array
                        (
                        )

                    [HINT] => 
                    [~NAME] => Цена
                    [~DEFAULT_VALUE] => 
                    [VALUE_ENUM] => По запросу
                    [VALUE_XML_ID] => on-request
                    [VALUE_SORT] => 1
                    [VALUE] => По запросу
                    [PROPERTY_VALUE_ID] => 6831846
                    [VALUE_ENUM_ID] => 9
                    [DESCRIPTION] => 
                    [~VALUE] => По запросу
                    [~DESCRIPTION] => 
                    [DISPLAY_VALUE] => По запросу
                )

            [ITEM_CHARACTERISTICS] => Array
                (
                    [ID] => 28
                    [IBLOCK_ID] => 2
                    [NAME] => Характеристики
                    [ACTIVE] => Y
                    [SORT] => 6
                    [CODE] => ITEM_CHARACTERISTICS
                    [DEFAULT_VALUE] => 
                    [PROPERTY_TYPE] => S
                    [ROW_COUNT] => 1
                    [COL_COUNT] => 20
                    [LIST_TYPE] => L
                    [MULTIPLE] => Y
                    [XML_ID] => 28
                    [FILE_TYPE] => 
                    [MULTIPLE_CNT] => 1
                    [LINK_IBLOCK_ID] => 0
                    [WITH_DESCRIPTION] => Y
                    [SEARCHABLE] => N
                    [FILTRABLE] => N
                    [IS_REQUIRED] => N
                    [VERSION] => 1
                    [USER_TYPE] => 
                    [USER_TYPE_SETTINGS] => Array
                        (
                        )

                    [HINT] => 
                    [~NAME] => Характеристики
                    [~DEFAULT_VALUE] => 
                    [VALUE_ENUM] => 
                    [VALUE_XML_ID] => 
                    [VALUE_SORT] => 
                    [VALUE] => Array
                        (
                            [0] => угловая анкерная многогранная
                            [1] => 12500
                            [2] => 10500
                            [3] => 3
                            [4] => 750/346
                            [5] => I-V
                            [6] => горячее цинкование
                            [7] => порошковое / полимерное окрашивание
                            [8] => 30 лет
                        )

                    [PROPERTY_VALUE_ID] => Array
                        (
                            [0] => 6831847
                            [1] => 6831848
                            [2] => 6831849
                            [3] => 6831850
                            [4] => 6831851
                            [5] => 6831852
                            [6] => 6831853
                            [7] => 6831854
                            [8] => 6831855
                        )

                    [DESCRIPTION] => Array
                        (
                            [0] => Тип
                            [1] => Высота, мм
                            [2] => Высота до нижней траверсы, мм
                            [3] => Число стоек на опору, шт
                            [4] => Сечение стоек, мм
                            [5] => Ветровой район
                            [6] => Защитное покрытие
                            [7] => Лакокрасочное покрытие
                            [8] => Срок службы
                        )

                    [~VALUE] => Array
                        (
                            [0] => угловая анкерная многогранная
                            [1] => 12500
                            [2] => 10500
                            [3] => 3
                            [4] => 750/346
                            [5] => I-V
                            [6] => горячее цинкование
                            [7] => порошковое / полимерное окрашивание
                            [8] => 30 лет
                        )

                    [~DESCRIPTION] => Array
                        (
                            [0] => Тип
                            [1] => Высота, мм
                            [2] => Высота до нижней траверсы, мм
                            [3] => Число стоек на опору, шт
                            [4] => Сечение стоек, мм
                            [5] => Ветровой район
                            [6] => Защитное покрытие
                            [7] => Лакокрасочное покрытие
                            [8] => Срок службы
                        )

                    [DISPLAY_VALUE] => Array
                        (
                            [0] => угловая анкерная многогранная
                            [1] => 12500
                            [2] => 10500
                            [3] => 3
                            [4] => 750/346
                            [5] => I-V
                            [6] => горячее цинкование
                            [7] => порошковое / полимерное окрашивание
                            [8] => 30 лет
                        )

                )

        )

    [PRODUCT_PROPERTIES] => Array
        (
        )

    [PRODUCT_PROPERTIES_FILL] => Array
        (
        )

    [OFFERS] => Array
        (
        )

    [OFFER_ID_SELECTED] => 0
    [CHECK_QUANTITY] => 
    [ITEM_PRICE_MODE] => 
    [ITEM_PRICES] => Array
        (
        )

    [ITEM_QUANTITY_RANGES] => Array
        (
        )

    [ITEM_MEASURE_RATIOS] => Array
        (
            [3018] => Array
                (
                    [ID] => 3018
                    [RATIO] => 1
                    [IS_DEFAULT] => Y
                    [PRODUCT_ID] => 20171
                )

        )

    [ITEM_MEASURE] => Array
        (
            [ID] => 5
            [TITLE] => шт
            [~TITLE] => шт
        )

    [ITEM_MEASURE_RATIO_SELECTED] => 3018
    [ITEM_QUANTITY_RANGE_SELECTED] => 
    [ITEM_PRICE_SELECTED] => 
    [EDIT_LINK] => 
    [DELETE_LINK] => 
    [SECTION] => Array
        (
            [PATH] => Array
                (
                )

        )

    [CAN_BUY] => 
)
В наличии
Тип: угловая анкерная многогранная
Высота, мм: 12500 (18600)
Высота до нижней траверсы, мм: 10500
Цена по запросу
Array
(
    [ID] => 20170
    [~ID] => 20170
    [IBLOCK_ID] => 2
    [~IBLOCK_ID] => 2
    [CODE] => uam35-6
    [~CODE] => uam35-6
    [XML_ID] => 20170
    [~XML_ID] => 20170
    [NAME] => УАМ35-6
    [~NAME] => УАМ35-6
    [ACTIVE] => Y
    [~ACTIVE] => Y
    [DATE_ACTIVE_FROM] => 
    [~DATE_ACTIVE_FROM] => 
    [DATE_ACTIVE_TO] => 
    [~DATE_ACTIVE_TO] => 
    [SORT] => 500
    [~SORT] => 500
    [PREVIEW_TEXT] => 
    [~PREVIEW_TEXT] => 
    [PREVIEW_TEXT_TYPE] => text
    [~PREVIEW_TEXT_TYPE] => text
    [DETAIL_TEXT] => 
    [~DETAIL_TEXT] => 
    [DETAIL_TEXT_TYPE] => text
    [~DETAIL_TEXT_TYPE] => text
    [DATE_CREATE] => 11.02.2026 07:27:59
    [~DATE_CREATE] => 11.02.2026 07:27:59
    [CREATED_BY] => 1
    [~CREATED_BY] => 1
    [TAGS] => 
    [~TAGS] => 
    [TIMESTAMP_X] => 11.02.2026 07:27:59
    [~TIMESTAMP_X] => 11.02.2026 07:27:59
    [MODIFIED_BY] => 1
    [~MODIFIED_BY] => 1
    [IBLOCK_SECTION_ID] => 2951
    [~IBLOCK_SECTION_ID] => 4509
    [DETAIL_PAGE_URL] => /product/uam35-6/
    [~DETAIL_PAGE_URL] => /product/uam35-6/
    [DETAIL_PICTURE] => 
    [~DETAIL_PICTURE] => 
    [PREVIEW_PICTURE] => 
    [~PREVIEW_PICTURE] => 
    [LANG_DIR] => /
    [~LANG_DIR] => /
    [EXTERNAL_ID] => 20170
    [~EXTERNAL_ID] => 20170
    [IBLOCK_TYPE_ID] => catalog
    [~IBLOCK_TYPE_ID] => catalog
    [IBLOCK_CODE] => metalstructures
    [~IBLOCK_CODE] => metalstructures
    [IBLOCK_EXTERNAL_ID] => clothes
    [~IBLOCK_EXTERNAL_ID] => clothes
    [LID] => s1
    [~LID] => s1
    [IPROPERTY_VALUES] => Array
        (
            [ELEMENT_DETAIL_PICTURE_FILE_NAME] => 
            [ELEMENT_PREVIEW_PICTURE_FILE_NAME] => 
            [SECTION_DETAIL_PICTURE_FILE_NAME] => 
            [SECTION_PICTURE_FILE_NAME] => 
            [ELEMENT_META_TITLE] => УАМ35-6 в {{rp}}
            [SECTION_PAGE_TITLE] => УАМ35-6
            [ELEMENT_PAGE_TITLE] => УАМ35-6
            [SECTION_META_TITLE] => Многогранные опоры ЛЭП купить в {{rp}} на сайте производителя НПО Легион
            [SECTION_META_DESCRIPTION] => Производство многогранных опор ЛЭП линии электропередач. Купите напрямую у производителя в {{rp}}. Собственное производство. Наличие товара на складе. Звоните ☎ {{subdomain_tel}}
            [SECTION_META_KEYWORDS] => опоры ЛЭП многогранные металлические производство купить гранённые линии электропередач 
        )

    [PRODUCT] => Array
        (
            [TYPE] => 1
            [AVAILABLE] => Y
            [BUNDLE] => N
            [QUANTITY] => 0
            [QUANTITY_TRACE] => N
            [CAN_BUY_ZERO] => Y
            [MEASURE] => 5
            [SUBSCRIBE] => Y
            [VAT_ID] => 0
            [VAT_RATE] => 0
            [VAT_INCLUDED] => N
            [WEIGHT] => 0
            [WIDTH] => 0
            [LENGTH] => 0
            [HEIGHT] => 0
            [PAYMENT_TYPE] => S
            [RECUR_SCHEME_TYPE] => D
            [RECUR_SCHEME_LENGTH] => 0
            [TRIAL_PRICE_ID] => 0
            [USE_OFFERS] => 
        )

    [~CATALOG_TYPE] => 1
    [CATALOG_TYPE] => 1
    [~CATALOG_QUANTITY] => 0
    [CATALOG_QUANTITY] => 0
    [~CATALOG_QUANTITY_TRACE] => N
    [CATALOG_QUANTITY_TRACE] => N
    [~CATALOG_CAN_BUY_ZERO] => Y
    [CATALOG_CAN_BUY_ZERO] => Y
    [~CATALOG_SUBSCRIBE] => Y
    [CATALOG_SUBSCRIBE] => Y
    [PROPERTIES] => Array
        (
            [ITEM_DELIVERY] => Array
                (
                    [ID] => 20
                    [IBLOCK_ID] => 2
                    [NAME] => Доставка
                    [ACTIVE] => Y
                    [SORT] => 1
                    [CODE] => ITEM_DELIVERY
                    [DEFAULT_VALUE] => 
                    [PROPERTY_TYPE] => L
                    [ROW_COUNT] => 1
                    [COL_COUNT] => 30
                    [LIST_TYPE] => L
                    [MULTIPLE] => N
                    [XML_ID] => 20
                    [FILE_TYPE] => 
                    [MULTIPLE_CNT] => 5
                    [LINK_IBLOCK_ID] => 0
                    [WITH_DESCRIPTION] => N
                    [SEARCHABLE] => N
                    [FILTRABLE] => N
                    [IS_REQUIRED] => Y
                    [VERSION] => 1
                    [USER_TYPE] => 
                    [USER_TYPE_SETTINGS] => Array
                        (
                        )

                    [HINT] => 
                    [~NAME] => Доставка
                    [~DEFAULT_VALUE] => 
                    [VALUE_ENUM] => По России и СНГ
                    [VALUE_XML_ID] => ru-sng
                    [VALUE_SORT] => 1
                    [VALUE] => По России и СНГ
                    [PROPERTY_VALUE_ID] => 6831828
                    [VALUE_ENUM_ID] => 7
                    [DESCRIPTION] => 
                    [~VALUE] => По России и СНГ
                    [~DESCRIPTION] => 
                )

            [ITEM_PAYMENT] => Array
                (
                    [ID] => 21
                    [IBLOCK_ID] => 2
                    [NAME] => Оплата
                    [ACTIVE] => Y
                    [SORT] => 2
                    [CODE] => ITEM_PAYMENT
                    [DEFAULT_VALUE] => 
                    [PROPERTY_TYPE] => L
                    [ROW_COUNT] => 1
                    [COL_COUNT] => 30
                    [LIST_TYPE] => L
                    [MULTIPLE] => N
                    [XML_ID] => 21
                    [FILE_TYPE] => 
                    [MULTIPLE_CNT] => 5
                    [LINK_IBLOCK_ID] => 0
                    [WITH_DESCRIPTION] => N
                    [SEARCHABLE] => N
                    [FILTRABLE] => N
                    [IS_REQUIRED] => Y
                    [VERSION] => 1
                    [USER_TYPE] => 
                    [USER_TYPE_SETTINGS] => Array
                        (
                        )

                    [HINT] => 
                    [~NAME] => Оплата
                    [~DEFAULT_VALUE] => 
                    [VALUE_ENUM] => Безналичный расчет
                    [VALUE_XML_ID] => payment-bank
                    [VALUE_SORT] => 1
                    [VALUE] => Безналичный расчет
                    [PROPERTY_VALUE_ID] => 6831829
                    [VALUE_ENUM_ID] => 8
                    [DESCRIPTION] => 
                    [~VALUE] => Безналичный расчет
                    [~DESCRIPTION] => 
                )

            [ITEM_PRICE] => Array
                (
                    [ID] => 22
                    [IBLOCK_ID] => 2
                    [NAME] => Цена
                    [ACTIVE] => Y
                    [SORT] => 3
                    [CODE] => ITEM_PRICE
                    [DEFAULT_VALUE] => 
                    [PROPERTY_TYPE] => L
                    [ROW_COUNT] => 1
                    [COL_COUNT] => 30
                    [LIST_TYPE] => L
                    [MULTIPLE] => N
                    [XML_ID] => 22
                    [FILE_TYPE] => 
                    [MULTIPLE_CNT] => 5
                    [LINK_IBLOCK_ID] => 0
                    [WITH_DESCRIPTION] => N
                    [SEARCHABLE] => N
                    [FILTRABLE] => N
                    [IS_REQUIRED] => Y
                    [VERSION] => 1
                    [USER_TYPE] => 
                    [USER_TYPE_SETTINGS] => Array
                        (
                        )

                    [HINT] => 
                    [~NAME] => Цена
                    [~DEFAULT_VALUE] => 
                    [VALUE_ENUM] => По запросу
                    [VALUE_XML_ID] => on-request
                    [VALUE_SORT] => 1
                    [VALUE] => По запросу
                    [PROPERTY_VALUE_ID] => 6831830
                    [VALUE_ENUM_ID] => 9
                    [DESCRIPTION] => 
                    [~VALUE] => По запросу
                    [~DESCRIPTION] => 
                )

            [ITEM_IMAGES] => Array
                (
                    [ID] => 23
                    [IBLOCK_ID] => 2
                    [NAME] => Изображения
                    [ACTIVE] => Y
                    [SORT] => 4
                    [CODE] => ITEM_IMAGES
                    [DEFAULT_VALUE] => 
                    [PROPERTY_TYPE] => F
                    [ROW_COUNT] => 1
                    [COL_COUNT] => 30
                    [LIST_TYPE] => L
                    [MULTIPLE] => Y
                    [XML_ID] => 23
                    [FILE_TYPE] => 
                    [MULTIPLE_CNT] => 5
                    [LINK_IBLOCK_ID] => 0
                    [WITH_DESCRIPTION] => N
                    [SEARCHABLE] => N
                    [FILTRABLE] => N
                    [IS_REQUIRED] => N
                    [VERSION] => 1
                    [USER_TYPE] => 
                    [USER_TYPE_SETTINGS] => Array
                        (
                        )

                    [HINT] => 
                    [~NAME] => Изображения
                    [~DEFAULT_VALUE] => 
                    [VALUE_ENUM] => 
                    [VALUE_XML_ID] => 
                    [VALUE_SORT] => 
                    [VALUE] => 
                    [PROPERTY_VALUE_ID] => 
                    [DESCRIPTION] => 
                    [~DESCRIPTION] => 
                    [~VALUE] => 
                )

            [ITEM_PROPERTIES] => Array
                (
                    [ID] => 24
                    [IBLOCK_ID] => 2
                    [NAME] => Свойства
                    [ACTIVE] => Y
                    [SORT] => 5
                    [CODE] => ITEM_PROPERTIES
                    [DEFAULT_VALUE] => 
                    [PROPERTY_TYPE] => E
                    [ROW_COUNT] => 1
                    [COL_COUNT] => 30
                    [LIST_TYPE] => L
                    [MULTIPLE] => Y
                    [XML_ID] => 24
                    [FILE_TYPE] => 
                    [MULTIPLE_CNT] => 1
                    [LINK_IBLOCK_ID] => 3
                    [WITH_DESCRIPTION] => N
                    [SEARCHABLE] => N
                    [FILTRABLE] => N
                    [IS_REQUIRED] => N
                    [VERSION] => 1
                    [USER_TYPE] => 
                    [USER_TYPE_SETTINGS] => Array
                        (
                        )

                    [HINT] => 
                    [~NAME] => Свойства
                    [~DEFAULT_VALUE] => 
                    [VALUE_ENUM] => 
                    [VALUE_XML_ID] => 
                    [VALUE_SORT] => 
                    [VALUE] => 
                    [PROPERTY_VALUE_ID] => 
                    [DESCRIPTION] => 
                    [~DESCRIPTION] => 
                    [~VALUE] => 
                )

            [ITEM_CHARACTERISTICS] => Array
                (
                    [ID] => 28
                    [IBLOCK_ID] => 2
                    [NAME] => Характеристики
                    [ACTIVE] => Y
                    [SORT] => 6
                    [CODE] => ITEM_CHARACTERISTICS
                    [DEFAULT_VALUE] => 
                    [PROPERTY_TYPE] => S
                    [ROW_COUNT] => 1
                    [COL_COUNT] => 20
                    [LIST_TYPE] => L
                    [MULTIPLE] => Y
                    [XML_ID] => 28
                    [FILE_TYPE] => 
                    [MULTIPLE_CNT] => 1
                    [LINK_IBLOCK_ID] => 0
                    [WITH_DESCRIPTION] => Y
                    [SEARCHABLE] => N
                    [FILTRABLE] => N
                    [IS_REQUIRED] => N
                    [VERSION] => 1
                    [USER_TYPE] => 
                    [USER_TYPE_SETTINGS] => Array
                        (
                        )

                    [HINT] => 
                    [~NAME] => Характеристики
                    [~DEFAULT_VALUE] => 
                    [VALUE_ENUM] => 
                    [VALUE_XML_ID] => 
                    [VALUE_SORT] => 
                    [VALUE] => Array
                        (
                            [0] => угловая анкерная многогранная
                            [1] => 12500 (18600)
                            [2] => 10500
                            [3] => 4
                            [4] => 750/346 (200)
                            [5] => I-V
                            [6] => горячее цинкование
                            [7] => порошковое / полимерное окрашивание
                            [8] => 30 лет
                        )

                    [PROPERTY_VALUE_ID] => Array
                        (
                            [0] => 6831831
                            [1] => 6831832
                            [2] => 6831833
                            [3] => 6831834
                            [4] => 6831835
                            [5] => 6831836
                            [6] => 6831837
                            [7] => 6831838
                            [8] => 6831839
                        )

                    [DESCRIPTION] => Array
                        (
                            [0] => Тип
                            [1] => Высота, мм
                            [2] => Высота до нижней траверсы, мм
                            [3] => Число стоек на опору, шт
                            [4] => Сечение стоек, мм
                            [5] => Ветровой район
                            [6] => Защитное покрытие
                            [7] => Лакокрасочное покрытие
                            [8] => Срок службы
                        )

                    [~VALUE] => Array
                        (
                            [0] => угловая анкерная многогранная
                            [1] => 12500 (18600)
                            [2] => 10500
                            [3] => 4
                            [4] => 750/346 (200)
                            [5] => I-V
                            [6] => горячее цинкование
                            [7] => порошковое / полимерное окрашивание
                            [8] => 30 лет
                        )

                    [~DESCRIPTION] => Array
                        (
                            [0] => Тип
                            [1] => Высота, мм
                            [2] => Высота до нижней траверсы, мм
                            [3] => Число стоек на опору, шт
                            [4] => Сечение стоек, мм
                            [5] => Ветровой район
                            [6] => Защитное покрытие
                            [7] => Лакокрасочное покрытие
                            [8] => Срок службы
                        )

                )

            [ITEM_FILTER] => Array
                (
                    [ID] => 40
                    [IBLOCK_ID] => 2
                    [NAME] => Фильтр
                    [ACTIVE] => Y
                    [SORT] => 7
                    [CODE] => ITEM_FILTER
                    [DEFAULT_VALUE] => 
                    [PROPERTY_TYPE] => S
                    [ROW_COUNT] => 1
                    [COL_COUNT] => 30
                    [LIST_TYPE] => L
                    [MULTIPLE] => N
                    [XML_ID] => 40
                    [FILE_TYPE] => 
                    [MULTIPLE_CNT] => 5
                    [LINK_IBLOCK_ID] => 0
                    [WITH_DESCRIPTION] => N
                    [SEARCHABLE] => N
                    [FILTRABLE] => N
                    [IS_REQUIRED] => N
                    [VERSION] => 1
                    [USER_TYPE] => 
                    [USER_TYPE_SETTINGS] => Array
                        (
                        )

                    [HINT] => 
                    [~NAME] => Фильтр
                    [~DEFAULT_VALUE] => 
                    [VALUE_ENUM] => 
                    [VALUE_XML_ID] => 
                    [VALUE_SORT] => 
                    [VALUE] => 
                    [PROPERTY_VALUE_ID] => 
                    [DESCRIPTION] => 
                    [~DESCRIPTION] => 
                    [~VALUE] => 
                )

            [ITEM_TECH_CH] => Array
                (
                    [ID] => 29
                    [IBLOCK_ID] => 2
                    [NAME] => Технические характеристики
                    [ACTIVE] => Y
                    [SORT] => 8
                    [CODE] => ITEM_TECH_CH
                    [DEFAULT_VALUE] => Array
                        (
                            [TYPE] => HTML
                            [TEXT] => 
                        )

                    [PROPERTY_TYPE] => S
                    [ROW_COUNT] => 1
                    [COL_COUNT] => 30
                    [LIST_TYPE] => L
                    [MULTIPLE] => N
                    [XML_ID] => 29
                    [FILE_TYPE] => 
                    [MULTIPLE_CNT] => 5
                    [LINK_IBLOCK_ID] => 0
                    [WITH_DESCRIPTION] => N
                    [SEARCHABLE] => N
                    [FILTRABLE] => N
                    [IS_REQUIRED] => N
                    [VERSION] => 1
                    [USER_TYPE] => HTML
                    [USER_TYPE_SETTINGS] => Array
                        (
                            [height] => 200
                        )

                    [HINT] => 
                    [~NAME] => Технические характеристики
                    [~DEFAULT_VALUE] => Array
                        (
                            [TYPE] => HTML
                            [TEXT] => 
                        )

                    [VALUE_ENUM] => 
                    [VALUE_XML_ID] => 
                    [VALUE_SORT] => 
                    [VALUE] => 
                    [PROPERTY_VALUE_ID] => 
                    [DESCRIPTION] => 
                    [~DESCRIPTION] => 
                    [~VALUE] => 
                )

            [ITEM_ADV_DESCR] => Array
                (
                    [ID] => 30
                    [IBLOCK_ID] => 2
                    [NAME] => Преимущества (описание)
                    [ACTIVE] => Y
                    [SORT] => 9
                    [CODE] => ITEM_ADV_DESCR
                    [DEFAULT_VALUE] => Array
                        (
                            [TYPE] => HTML
                            [TEXT] => 
                        )

                    [PROPERTY_TYPE] => S
                    [ROW_COUNT] => 1
                    [COL_COUNT] => 30
                    [LIST_TYPE] => L
                    [MULTIPLE] => N
                    [XML_ID] => 30
                    [FILE_TYPE] => 
                    [MULTIPLE_CNT] => 5
                    [LINK_IBLOCK_ID] => 0
                    [WITH_DESCRIPTION] => N
                    [SEARCHABLE] => N
                    [FILTRABLE] => N
                    [IS_REQUIRED] => N
                    [VERSION] => 1
                    [USER_TYPE] => HTML
                    [USER_TYPE_SETTINGS] => Array
                        (
                            [height] => 100
                        )

                    [HINT] => 
                    [~NAME] => Преимущества (описание)
                    [~DEFAULT_VALUE] => Array
                        (
                            [TYPE] => HTML
                            [TEXT] => 
                        )

                    [VALUE_ENUM] => 
                    [VALUE_XML_ID] => 
                    [VALUE_SORT] => 
                    [VALUE] => 
                    [PROPERTY_VALUE_ID] => 
                    [DESCRIPTION] => 
                    [~DESCRIPTION] => 
                    [~VALUE] => 
                )

            [ITEM_ADV] => Array
                (
                    [ID] => 31
                    [IBLOCK_ID] => 2
                    [NAME] => Преимущества
                    [ACTIVE] => Y
                    [SORT] => 10
                    [CODE] => ITEM_ADV
                    [DEFAULT_VALUE] => 
                    [PROPERTY_TYPE] => E
                    [ROW_COUNT] => 1
                    [COL_COUNT] => 30
                    [LIST_TYPE] => L
                    [MULTIPLE] => Y
                    [XML_ID] => 31
                    [FILE_TYPE] => 
                    [MULTIPLE_CNT] => 1
                    [LINK_IBLOCK_ID] => 5
                    [WITH_DESCRIPTION] => N
                    [SEARCHABLE] => N
                    [FILTRABLE] => N
                    [IS_REQUIRED] => N
                    [VERSION] => 1
                    [USER_TYPE] => 
                    [USER_TYPE_SETTINGS] => Array
                        (
                        )

                    [HINT] => 
                    [~NAME] => Преимущества
                    [~DEFAULT_VALUE] => 
                    [VALUE_ENUM] => 
                    [VALUE_XML_ID] => 
                    [VALUE_SORT] => 
                    [VALUE] => 
                    [PROPERTY_VALUE_ID] => 
                    [DESCRIPTION] => 
                    [~DESCRIPTION] => 
                    [~VALUE] => 
                )

            [ITEM_BUY] => Array
                (
                    [ID] => 32
                    [IBLOCK_ID] => 2
                    [NAME] => Купить
                    [ACTIVE] => Y
                    [SORT] => 11
                    [CODE] => ITEM_BUY
                    [DEFAULT_VALUE] => Array
                        (
                            [TEXT] => 
                            [TYPE] => HTML
                        )

                    [PROPERTY_TYPE] => S
                    [ROW_COUNT] => 1
                    [COL_COUNT] => 30
                    [LIST_TYPE] => L
                    [MULTIPLE] => N
                    [XML_ID] => 32
                    [FILE_TYPE] => 
                    [MULTIPLE_CNT] => 5
                    [LINK_IBLOCK_ID] => 0
                    [WITH_DESCRIPTION] => N
                    [SEARCHABLE] => N
                    [FILTRABLE] => N
                    [IS_REQUIRED] => N
                    [VERSION] => 1
                    [USER_TYPE] => HTML
                    [USER_TYPE_SETTINGS] => Array
                        (
                            [height] => 200
                        )

                    [HINT] => 
                    [~NAME] => Купить
                    [~DEFAULT_VALUE] => Array
                        (
                            [TEXT] => 
                            [TYPE] => HTML
                        )

                    [VALUE_ENUM] => 
                    [VALUE_XML_ID] => 
                    [VALUE_SORT] => 
                    [VALUE] => 
                    [PROPERTY_VALUE_ID] => 
                    [DESCRIPTION] => 
                    [~DESCRIPTION] => 
                    [~VALUE] => 
                )

            [ITEM_CERT_COR] => Array
                (
                    [ID] => 33
                    [IBLOCK_ID] => 2
                    [NAME] => Сертификаты соответствия
                    [ACTIVE] => Y
                    [SORT] => 12
                    [CODE] => ITEM_CERT_COR
                    [DEFAULT_VALUE] => 
                    [PROPERTY_TYPE] => S
                    [ROW_COUNT] => 1
                    [COL_COUNT] => 30
                    [LIST_TYPE] => L
                    [MULTIPLE] => Y
                    [XML_ID] => 33
                    [FILE_TYPE] => 
                    [MULTIPLE_CNT] => 1
                    [LINK_IBLOCK_ID] => 0
                    [WITH_DESCRIPTION] => Y
                    [SEARCHABLE] => N
                    [FILTRABLE] => N
                    [IS_REQUIRED] => N
                    [VERSION] => 1
                    [USER_TYPE] => 
                    [USER_TYPE_SETTINGS] => Array
                        (
                        )

                    [HINT] => 
                    [~NAME] => Сертификаты соответствия
                    [~DEFAULT_VALUE] => 
                    [VALUE_ENUM] => 
                    [VALUE_XML_ID] => 
                    [VALUE_SORT] => 
                    [VALUE] => 
                    [PROPERTY_VALUE_ID] => 
                    [DESCRIPTION] => 
                    [~DESCRIPTION] => 
                    [~VALUE] => 
                )

            [ITEM_ST_STAND] => Array
                (
                    [ID] => 34
                    [IBLOCK_ID] => 2
                    [NAME] => Государственные стандарты
                    [ACTIVE] => Y
                    [SORT] => 13
                    [CODE] => ITEM_ST_STAND
                    [DEFAULT_VALUE] => 
                    [PROPERTY_TYPE] => S
                    [ROW_COUNT] => 1
                    [COL_COUNT] => 30
                    [LIST_TYPE] => L
                    [MULTIPLE] => Y
                    [XML_ID] => 34
                    [FILE_TYPE] => 
                    [MULTIPLE_CNT] => 1
                    [LINK_IBLOCK_ID] => 0
                    [WITH_DESCRIPTION] => Y
                    [SEARCHABLE] => N
                    [FILTRABLE] => N
                    [IS_REQUIRED] => N
                    [VERSION] => 1
                    [USER_TYPE] => 
                    [USER_TYPE_SETTINGS] => Array
                        (
                        )

                    [HINT] => 
                    [~NAME] => Государственные стандарты
                    [~DEFAULT_VALUE] => 
                    [VALUE_ENUM] => 
                    [VALUE_XML_ID] => 
                    [VALUE_SORT] => 
                    [VALUE] => 
                    [PROPERTY_VALUE_ID] => 
                    [DESCRIPTION] => 
                    [~DESCRIPTION] => 
                    [~VALUE] => 
                )

            [ITEM_NORM] => Array
                (
                    [ID] => 35
                    [IBLOCK_ID] => 2
                    [NAME] => Строительные нормы и правила
                    [ACTIVE] => Y
                    [SORT] => 14
                    [CODE] => ITEM_NORM
                    [DEFAULT_VALUE] => 
                    [PROPERTY_TYPE] => S
                    [ROW_COUNT] => 1
                    [COL_COUNT] => 30
                    [LIST_TYPE] => L
                    [MULTIPLE] => Y
                    [XML_ID] => 35
                    [FILE_TYPE] => 
                    [MULTIPLE_CNT] => 1
                    [LINK_IBLOCK_ID] => 0
                    [WITH_DESCRIPTION] => Y
                    [SEARCHABLE] => N
                    [FILTRABLE] => N
                    [IS_REQUIRED] => N
                    [VERSION] => 1
                    [USER_TYPE] => 
                    [USER_TYPE_SETTINGS] => Array
                        (
                        )

                    [HINT] => 
                    [~NAME] => Строительные нормы и правила
                    [~DEFAULT_VALUE] => 
                    [VALUE_ENUM] => 
                    [VALUE_XML_ID] => 
                    [VALUE_SORT] => 
                    [VALUE] => 
                    [PROPERTY_VALUE_ID] => 
                    [DESCRIPTION] => 
                    [~DESCRIPTION] => 
                    [~VALUE] => 
                )

            [ITEM_SIMILAR] => Array
                (
                    [ID] => 36
                    [IBLOCK_ID] => 2
                    [NAME] => Похожие модели
                    [ACTIVE] => Y
                    [SORT] => 15
                    [CODE] => ITEM_SIMILAR
                    [DEFAULT_VALUE] => 
                    [PROPERTY_TYPE] => G
                    [ROW_COUNT] => 1
                    [COL_COUNT] => 30
                    [LIST_TYPE] => L
                    [MULTIPLE] => Y
                    [XML_ID] => 36
                    [FILE_TYPE] => 
                    [MULTIPLE_CNT] => 10
                    [LINK_IBLOCK_ID] => 2
                    [WITH_DESCRIPTION] => N
                    [SEARCHABLE] => N
                    [FILTRABLE] => N
                    [IS_REQUIRED] => N
                    [VERSION] => 1
                    [USER_TYPE] => 
                    [USER_TYPE_SETTINGS] => Array
                        (
                        )

                    [HINT] => 
                    [~NAME] => Похожие модели
                    [~DEFAULT_VALUE] => 
                    [VALUE_ENUM] => 
                    [VALUE_XML_ID] => 
                    [VALUE_SORT] => 
                    [VALUE] => Array
                        (
                            [0] => 4509
                        )

                    [PROPERTY_VALUE_ID] => Array
                        (
                            [0] => 6831840
                        )

                    [DESCRIPTION] => Array
                        (
                            [0] => 
                        )

                    [~VALUE] => Array
                        (
                            [0] => 4509
                        )

                    [~DESCRIPTION] => Array
                        (
                            [0] => 
                        )

                )

            [ITEM_SIMILAR_TAGS] => Array
                (
                    [ID] => 122
                    [IBLOCK_ID] => 2
                    [NAME] => Похожие модели (теговые)
                    [ACTIVE] => Y
                    [SORT] => 16
                    [CODE] => ITEM_SIMILAR_TAGS
                    [DEFAULT_VALUE] => 
                    [PROPERTY_TYPE] => E
                    [ROW_COUNT] => 1
                    [COL_COUNT] => 30
                    [LIST_TYPE] => L
                    [MULTIPLE] => Y
                    [XML_ID] => 122
                    [FILE_TYPE] => 
                    [MULTIPLE_CNT] => 1
                    [LINK_IBLOCK_ID] => 19
                    [WITH_DESCRIPTION] => N
                    [SEARCHABLE] => N
                    [FILTRABLE] => N
                    [IS_REQUIRED] => N
                    [VERSION] => 1
                    [USER_TYPE] => 
                    [USER_TYPE_SETTINGS] => Array
                        (
                        )

                    [HINT] => 
                    [~NAME] => Похожие модели (теговые)
                    [~DEFAULT_VALUE] => 
                    [VALUE_ENUM] => 
                    [VALUE_XML_ID] => 
                    [VALUE_SORT] => 
                    [VALUE] => 
                    [PROPERTY_VALUE_ID] => 
                    [DESCRIPTION] => 
                    [~DESCRIPTION] => 
                    [~VALUE] => 
                )

            [ITEM_BUY_WITH] => Array
                (
                    [ID] => 37
                    [IBLOCK_ID] => 2
                    [NAME] => С этим товаром покупают
                    [ACTIVE] => Y
                    [SORT] => 17
                    [CODE] => ITEM_BUY_WITH
                    [DEFAULT_VALUE] => 
                    [PROPERTY_TYPE] => E
                    [ROW_COUNT] => 1
                    [COL_COUNT] => 30
                    [LIST_TYPE] => L
                    [MULTIPLE] => Y
                    [XML_ID] => 37
                    [FILE_TYPE] => 
                    [MULTIPLE_CNT] => 1
                    [LINK_IBLOCK_ID] => 2
                    [WITH_DESCRIPTION] => N
                    [SEARCHABLE] => N
                    [FILTRABLE] => N
                    [IS_REQUIRED] => N
                    [VERSION] => 1
                    [USER_TYPE] => 
                    [USER_TYPE_SETTINGS] => Array
                        (
                        )

                    [HINT] => 
                    [~NAME] => С этим товаром покупают
                    [~DEFAULT_VALUE] => 
                    [VALUE_ENUM] => 
                    [VALUE_XML_ID] => 
                    [VALUE_SORT] => 
                    [VALUE] => 
                    [PROPERTY_VALUE_ID] => 
                    [DESCRIPTION] => 
                    [~DESCRIPTION] => 
                    [~VALUE] => 
                )

            [ITEM_VOTE_COUNT] => Array
                (
                    [ID] => 38
                    [IBLOCK_ID] => 2
                    [NAME] => Количество голосов
                    [ACTIVE] => Y
                    [SORT] => 18
                    [CODE] => ITEM_VOTE_COUNT
                    [DEFAULT_VALUE] => 0
                    [PROPERTY_TYPE] => N
                    [ROW_COUNT] => 1
                    [COL_COUNT] => 30
                    [LIST_TYPE] => L
                    [MULTIPLE] => N
                    [XML_ID] => 38
                    [FILE_TYPE] => 
                    [MULTIPLE_CNT] => 5
                    [LINK_IBLOCK_ID] => 0
                    [WITH_DESCRIPTION] => N
                    [SEARCHABLE] => N
                    [FILTRABLE] => N
                    [IS_REQUIRED] => N
                    [VERSION] => 1
                    [USER_TYPE] => 
                    [USER_TYPE_SETTINGS] => Array
                        (
                        )

                    [HINT] => 
                    [~NAME] => Количество голосов
                    [~DEFAULT_VALUE] => 0
                    [VALUE_ENUM] => 
                    [VALUE_XML_ID] => 
                    [VALUE_SORT] => 
                    [VALUE] => 11
                    [PROPERTY_VALUE_ID] => 6831923
                    [DESCRIPTION] => 
                    [~VALUE] => 11
                    [~DESCRIPTION] => 
                )

            [ITEM_RAITING] => Array
                (
                    [ID] => 39
                    [IBLOCK_ID] => 2
                    [NAME] => Рейтинг
                    [ACTIVE] => Y
                    [SORT] => 19
                    [CODE] => ITEM_RAITING
                    [DEFAULT_VALUE] => 0
                    [PROPERTY_TYPE] => N
                    [ROW_COUNT] => 1
                    [COL_COUNT] => 30
                    [LIST_TYPE] => L
                    [MULTIPLE] => N
                    [XML_ID] => 39
                    [FILE_TYPE] => 
                    [MULTIPLE_CNT] => 5
                    [LINK_IBLOCK_ID] => 0
                    [WITH_DESCRIPTION] => N
                    [SEARCHABLE] => N
                    [FILTRABLE] => N
                    [IS_REQUIRED] => N
                    [VERSION] => 1
                    [USER_TYPE] => 
                    [USER_TYPE_SETTINGS] => Array
                        (
                        )

                    [HINT] => 
                    [~NAME] => Рейтинг
                    [~DEFAULT_VALUE] => 0
                    [VALUE_ENUM] => 
                    [VALUE_XML_ID] => 
                    [VALUE_SORT] => 
                    [VALUE] => 4.9
                    [PROPERTY_VALUE_ID] => 6831922
                    [DESCRIPTION] => 
                    [~VALUE] => 4.9
                    [~DESCRIPTION] => 
                )

            [H1] => Array
                (
                    [ID] => 125
                    [IBLOCK_ID] => 2
                    [NAME] => H1
                    [ACTIVE] => Y
                    [SORT] => 500
                    [CODE] => H1
                    [DEFAULT_VALUE] => 
                    [PROPERTY_TYPE] => S
                    [ROW_COUNT] => 1
                    [COL_COUNT] => 70
                    [LIST_TYPE] => L
                    [MULTIPLE] => N
                    [XML_ID] => 125
                    [FILE_TYPE] => 
                    [MULTIPLE_CNT] => 5
                    [LINK_IBLOCK_ID] => 0
                    [WITH_DESCRIPTION] => N
                    [SEARCHABLE] => N
                    [FILTRABLE] => N
                    [IS_REQUIRED] => N
                    [VERSION] => 1
                    [USER_TYPE] => 
                    [USER_TYPE_SETTINGS] => Array
                        (
                        )

                    [HINT] => 
                    [~NAME] => H1
                    [~DEFAULT_VALUE] => 
                    [VALUE_ENUM] => 
                    [VALUE_XML_ID] => 
                    [VALUE_SORT] => 
                    [VALUE] => УАМ35-6
                    [PROPERTY_VALUE_ID] => 6831843
                    [DESCRIPTION] => 
                    [~VALUE] => УАМ35-6
                    [~DESCRIPTION] => 
                )

            [CERTIFICATES] => Array
                (
                    [ID] => 127
                    [IBLOCK_ID] => 2
                    [NAME] => Сертификаты
                    [ACTIVE] => Y
                    [SORT] => 500
                    [CODE] => CERTIFICATES
                    [DEFAULT_VALUE] => 
                    [PROPERTY_TYPE] => E
                    [ROW_COUNT] => 1
                    [COL_COUNT] => 30
                    [LIST_TYPE] => L
                    [MULTIPLE] => Y
                    [XML_ID] => 127
                    [FILE_TYPE] => 
                    [MULTIPLE_CNT] => 5
                    [LINK_IBLOCK_ID] => 7
                    [WITH_DESCRIPTION] => N
                    [SEARCHABLE] => N
                    [FILTRABLE] => N
                    [IS_REQUIRED] => N
                    [VERSION] => 1
                    [USER_TYPE] => 
                    [USER_TYPE_SETTINGS] => Array
                        (
                        )

                    [HINT] => 
                    [~NAME] => Сертификаты
                    [~DEFAULT_VALUE] => 
                    [VALUE_ENUM] => 
                    [VALUE_XML_ID] => 
                    [VALUE_SORT] => 
                    [VALUE] => 
                    [PROPERTY_VALUE_ID] => 
                    [DESCRIPTION] => 
                    [~DESCRIPTION] => 
                    [~VALUE] => 
                )

            [129] => Array
                (
                    [ID] => 129
                    [IBLOCK_ID] => 2
                    [NAME] => Уникальный META TITLE
                    [ACTIVE] => Y
                    [SORT] => 500
                    [CODE] => 129
                    [DEFAULT_VALUE] => 
                    [PROPERTY_TYPE] => S
                    [ROW_COUNT] => 1
                    [COL_COUNT] => 30
                    [LIST_TYPE] => L
                    [MULTIPLE] => N
                    [XML_ID] => 129
                    [FILE_TYPE] => 
                    [MULTIPLE_CNT] => 5
                    [LINK_IBLOCK_ID] => 0
                    [WITH_DESCRIPTION] => N
                    [SEARCHABLE] => N
                    [FILTRABLE] => N
                    [IS_REQUIRED] => N
                    [VERSION] => 1
                    [USER_TYPE] => 
                    [USER_TYPE_SETTINGS] => Array
                        (
                        )

                    [HINT] => 
                    [~NAME] => Уникальный META TITLE
                    [~DEFAULT_VALUE] => 
                    [VALUE_ENUM] => 
                    [VALUE_XML_ID] => 
                    [VALUE_SORT] => 
                    [VALUE] => 
                    [PROPERTY_VALUE_ID] => 
                    [DESCRIPTION] => 
                    [~DESCRIPTION] => 
                    [~VALUE] => 
                )

            [ITEM_TYPE] => Array
                (
                    [ID] => 134
                    [IBLOCK_ID] => 2
                    [NAME] => Тип
                    [ACTIVE] => Y
                    [SORT] => 500
                    [CODE] => ITEM_TYPE
                    [DEFAULT_VALUE] => 
                    [PROPERTY_TYPE] => S
                    [ROW_COUNT] => 1
                    [COL_COUNT] => 30
                    [LIST_TYPE] => L
                    [MULTIPLE] => N
                    [XML_ID] => 
                    [FILE_TYPE] => 
                    [MULTIPLE_CNT] => 5
                    [LINK_IBLOCK_ID] => 0
                    [WITH_DESCRIPTION] => N
                    [SEARCHABLE] => N
                    [FILTRABLE] => Y
                    [IS_REQUIRED] => N
                    [VERSION] => 1
                    [USER_TYPE] => 
                    [USER_TYPE_SETTINGS] => Array
                        (
                        )

                    [HINT] => 
                    [~NAME] => Тип
                    [~DEFAULT_VALUE] => 
                    [VALUE_ENUM] => 
                    [VALUE_XML_ID] => 
                    [VALUE_SORT] => 
                    [VALUE] => 
                    [PROPERTY_VALUE_ID] => 
                    [DESCRIPTION] => 
                    [~DESCRIPTION] => 
                    [~VALUE] => 
                )

            [ITEM_INSTALLATION] => Array
                (
                    [ID] => 135
                    [IBLOCK_ID] => 2
                    [NAME] => Способ установки
                    [ACTIVE] => Y
                    [SORT] => 500
                    [CODE] => ITEM_INSTALLATION
                    [DEFAULT_VALUE] => 
                    [PROPERTY_TYPE] => S
                    [ROW_COUNT] => 1
                    [COL_COUNT] => 30
                    [LIST_TYPE] => L
                    [MULTIPLE] => N
                    [XML_ID] => 
                    [FILE_TYPE] => 
                    [MULTIPLE_CNT] => 5
                    [LINK_IBLOCK_ID] => 0
                    [WITH_DESCRIPTION] => N
                    [SEARCHABLE] => N
                    [FILTRABLE] => N
                    [IS_REQUIRED] => N
                    [VERSION] => 1
                    [USER_TYPE] => 
                    [USER_TYPE_SETTINGS] => Array
                        (
                        )

                    [HINT] => 
                    [~NAME] => Способ установки
                    [~DEFAULT_VALUE] => 
                    [VALUE_ENUM] => 
                    [VALUE_XML_ID] => 
                    [VALUE_SORT] => 
                    [VALUE] => 
                    [PROPERTY_VALUE_ID] => 
                    [DESCRIPTION] => 
                    [~DESCRIPTION] => 
                    [~VALUE] => 
                )

            [ITEM_MODE] => Array
                (
                    [ID] => 136
                    [IBLOCK_ID] => 2
                    [NAME] => Способ производства
                    [ACTIVE] => Y
                    [SORT] => 500
                    [CODE] => ITEM_MODE
                    [DEFAULT_VALUE] => 
                    [PROPERTY_TYPE] => S
                    [ROW_COUNT] => 1
                    [COL_COUNT] => 30
                    [LIST_TYPE] => L
                    [MULTIPLE] => N
                    [XML_ID] => 
                    [FILE_TYPE] => 
                    [MULTIPLE_CNT] => 5
                    [LINK_IBLOCK_ID] => 0
                    [WITH_DESCRIPTION] => N
                    [SEARCHABLE] => N
                    [FILTRABLE] => N
                    [IS_REQUIRED] => N
                    [VERSION] => 1
                    [USER_TYPE] => 
                    [USER_TYPE_SETTINGS] => Array
                        (
                        )

                    [HINT] => 
                    [~NAME] => Способ производства
                    [~DEFAULT_VALUE] => 
                    [VALUE_ENUM] => 
                    [VALUE_XML_ID] => 
                    [VALUE_SORT] => 
                    [VALUE] => 
                    [PROPERTY_VALUE_ID] => 
                    [DESCRIPTION] => 
                    [~DESCRIPTION] => 
                    [~VALUE] => 
                )

            [ITEM_HEIGHT] => Array
                (
                    [ID] => 137
                    [IBLOCK_ID] => 2
                    [NAME] => Высота, мм
                    [ACTIVE] => Y
                    [SORT] => 500
                    [CODE] => ITEM_HEIGHT
                    [DEFAULT_VALUE] => 
                    [PROPERTY_TYPE] => S
                    [ROW_COUNT] => 1
                    [COL_COUNT] => 30
                    [LIST_TYPE] => L
                    [MULTIPLE] => N
                    [XML_ID] => 
                    [FILE_TYPE] => 
                    [MULTIPLE_CNT] => 5
                    [LINK_IBLOCK_ID] => 0
                    [WITH_DESCRIPTION] => N
                    [SEARCHABLE] => N
                    [FILTRABLE] => N
                    [IS_REQUIRED] => N
                    [VERSION] => 1
                    [USER_TYPE] => 
                    [USER_TYPE_SETTINGS] => Array
                        (
                        )

                    [HINT] => 
                    [~NAME] => Высота, мм
                    [~DEFAULT_VALUE] => 
                    [VALUE_ENUM] => 
                    [VALUE_XML_ID] => 
                    [VALUE_SORT] => 
                    [VALUE] => 
                    [PROPERTY_VALUE_ID] => 
                    [DESCRIPTION] => 
                    [~DESCRIPTION] => 
                    [~VALUE] => 
                )

            [BLOG_POST_ID] => Array
                (
                    [ID] => 138
                    [IBLOCK_ID] => 2
                    [NAME] => ID поста блога для комментариев
                    [ACTIVE] => Y
                    [SORT] => 500
                    [CODE] => BLOG_POST_ID
                    [DEFAULT_VALUE] => 
                    [PROPERTY_TYPE] => N
                    [ROW_COUNT] => 1
                    [COL_COUNT] => 30
                    [LIST_TYPE] => L
                    [MULTIPLE] => N
                    [XML_ID] => BLOG_POST_ID
                    [FILE_TYPE] => 
                    [MULTIPLE_CNT] => 5
                    [LINK_IBLOCK_ID] => 0
                    [WITH_DESCRIPTION] => N
                    [SEARCHABLE] => N
                    [FILTRABLE] => N
                    [IS_REQUIRED] => N
                    [VERSION] => 1
                    [USER_TYPE] => 
                    [USER_TYPE_SETTINGS] => Array
                        (
                        )

                    [HINT] => 
                    [~NAME] => ID поста блога для комментариев
                    [~DEFAULT_VALUE] => 
                    [VALUE_ENUM] => 
                    [VALUE_XML_ID] => 
                    [VALUE_SORT] => 
                    [VALUE] => 
                    [PROPERTY_VALUE_ID] => 
                    [DESCRIPTION] => 
                    [~DESCRIPTION] => 
                    [~VALUE] => 
                )

            [BLOG_COMMENTS_CNT] => Array
                (
                    [ID] => 139
                    [IBLOCK_ID] => 2
                    [NAME] => Количество комментариев
                    [ACTIVE] => Y
                    [SORT] => 500
                    [CODE] => BLOG_COMMENTS_CNT
                    [DEFAULT_VALUE] => 
                    [PROPERTY_TYPE] => N
                    [ROW_COUNT] => 1
                    [COL_COUNT] => 30
                    [LIST_TYPE] => L
                    [MULTIPLE] => N
                    [XML_ID] => BLOG_COMMENTS_CNT
                    [FILE_TYPE] => 
                    [MULTIPLE_CNT] => 5
                    [LINK_IBLOCK_ID] => 0
                    [WITH_DESCRIPTION] => N
                    [SEARCHABLE] => N
                    [FILTRABLE] => N
                    [IS_REQUIRED] => N
                    [VERSION] => 1
                    [USER_TYPE] => 
                    [USER_TYPE_SETTINGS] => Array
                        (
                        )

                    [HINT] => 
                    [~NAME] => Количество комментариев
                    [~DEFAULT_VALUE] => 
                    [VALUE_ENUM] => 
                    [VALUE_XML_ID] => 
                    [VALUE_SORT] => 
                    [VALUE] => 
                    [PROPERTY_VALUE_ID] => 
                    [DESCRIPTION] => 
                    [~DESCRIPTION] => 
                    [~VALUE] => 
                )

            [HEIGHT_TOTAL] => Array
                (
                    [ID] => 143
                    [IBLOCK_ID] => 2
                    [NAME] => Высота общая, мм
                    [ACTIVE] => Y
                    [SORT] => 500
                    [CODE] => HEIGHT_TOTAL
                    [DEFAULT_VALUE] => 
                    [PROPERTY_TYPE] => S
                    [ROW_COUNT] => 1
                    [COL_COUNT] => 30
                    [LIST_TYPE] => L
                    [MULTIPLE] => N
                    [XML_ID] => 
                    [FILE_TYPE] => 
                    [MULTIPLE_CNT] => 5
                    [LINK_IBLOCK_ID] => 0
                    [WITH_DESCRIPTION] => N
                    [SEARCHABLE] => N
                    [FILTRABLE] => N
                    [IS_REQUIRED] => N
                    [VERSION] => 1
                    [USER_TYPE] => 
                    [USER_TYPE_SETTINGS] => Array
                        (
                        )

                    [HINT] => 
                    [~NAME] => Высота общая, мм
                    [~DEFAULT_VALUE] => 
                    [VALUE_ENUM] => 
                    [VALUE_XML_ID] => 
                    [VALUE_SORT] => 
                    [VALUE] => 
                    [PROPERTY_VALUE_ID] => 
                    [DESCRIPTION] => 
                    [~DESCRIPTION] => 
                    [~VALUE] => 
                )

            [HEIGHT_ABOVEGROUND] => Array
                (
                    [ID] => 144
                    [IBLOCK_ID] => 2
                    [NAME] => Высота надземной части, мм
                    [ACTIVE] => Y
                    [SORT] => 500
                    [CODE] => HEIGHT_ABOVEGROUND
                    [DEFAULT_VALUE] => 
                    [PROPERTY_TYPE] => S
                    [ROW_COUNT] => 1
                    [COL_COUNT] => 30
                    [LIST_TYPE] => L
                    [MULTIPLE] => N
                    [XML_ID] => 
                    [FILE_TYPE] => 
                    [MULTIPLE_CNT] => 5
                    [LINK_IBLOCK_ID] => 0
                    [WITH_DESCRIPTION] => N
                    [SEARCHABLE] => N
                    [FILTRABLE] => N
                    [IS_REQUIRED] => N
                    [VERSION] => 1
                    [USER_TYPE] => 
                    [USER_TYPE_SETTINGS] => Array
                        (
                        )

                    [HINT] => 
                    [~NAME] => Высота надземной части, мм
                    [~DEFAULT_VALUE] => 
                    [VALUE_ENUM] => 
                    [VALUE_XML_ID] => 
                    [VALUE_SORT] => 
                    [VALUE] => 
                    [PROPERTY_VALUE_ID] => 
                    [DESCRIPTION] => 
                    [~DESCRIPTION] => 
                    [~VALUE] => 
                )

            [HEIGHT_UNDERGROUND] => Array
                (
                    [ID] => 145
                    [IBLOCK_ID] => 2
                    [NAME] => Высота подземной части, мм
                    [ACTIVE] => Y
                    [SORT] => 500
                    [CODE] => HEIGHT_UNDERGROUND
                    [DEFAULT_VALUE] => 
                    [PROPERTY_TYPE] => S
                    [ROW_COUNT] => 1
                    [COL_COUNT] => 30
                    [LIST_TYPE] => L
                    [MULTIPLE] => N
                    [XML_ID] => 
                    [FILE_TYPE] => 
                    [MULTIPLE_CNT] => 5
                    [LINK_IBLOCK_ID] => 0
                    [WITH_DESCRIPTION] => N
                    [SEARCHABLE] => N
                    [FILTRABLE] => N
                    [IS_REQUIRED] => N
                    [VERSION] => 1
                    [USER_TYPE] => 
                    [USER_TYPE_SETTINGS] => Array
                        (
                        )

                    [HINT] => 
                    [~NAME] => Высота подземной части, мм
                    [~DEFAULT_VALUE] => 
                    [VALUE_ENUM] => 
                    [VALUE_XML_ID] => 
                    [VALUE_SORT] => 
                    [VALUE] => 
                    [PROPERTY_VALUE_ID] => 
                    [DESCRIPTION] => 
                    [~DESCRIPTION] => 
                    [~VALUE] => 
                )

            [DIAMETER_TOP] => Array
                (
                    [ID] => 146
                    [IBLOCK_ID] => 2
                    [NAME] => Диаметр верхний, мм
                    [ACTIVE] => Y
                    [SORT] => 500
                    [CODE] => DIAMETER_TOP
                    [DEFAULT_VALUE] => 
                    [PROPERTY_TYPE] => S
                    [ROW_COUNT] => 1
                    [COL_COUNT] => 30
                    [LIST_TYPE] => L
                    [MULTIPLE] => N
                    [XML_ID] => 
                    [FILE_TYPE] => 
                    [MULTIPLE_CNT] => 5
                    [LINK_IBLOCK_ID] => 0
                    [WITH_DESCRIPTION] => N
                    [SEARCHABLE] => N
                    [FILTRABLE] => N
                    [IS_REQUIRED] => N
                    [VERSION] => 1
                    [USER_TYPE] => 
                    [USER_TYPE_SETTINGS] => Array
                        (
                        )

                    [HINT] => 
                    [~NAME] => Диаметр верхний, мм
                    [~DEFAULT_VALUE] => 
                    [VALUE_ENUM] => 
                    [VALUE_XML_ID] => 
                    [VALUE_SORT] => 
                    [VALUE] => 
                    [PROPERTY_VALUE_ID] => 
                    [DESCRIPTION] => 
                    [~DESCRIPTION] => 
                    [~VALUE] => 
                )

            [DIAMETER_BOTTOM] => Array
                (
                    [ID] => 147
                    [IBLOCK_ID] => 2
                    [NAME] => Диаметр нижний, мм
                    [ACTIVE] => Y
                    [SORT] => 500
                    [CODE] => DIAMETER_BOTTOM
                    [DEFAULT_VALUE] => 
                    [PROPERTY_TYPE] => S
                    [ROW_COUNT] => 1
                    [COL_COUNT] => 30
                    [LIST_TYPE] => L
                    [MULTIPLE] => N
                    [XML_ID] => 
                    [FILE_TYPE] => 
                    [MULTIPLE_CNT] => 5
                    [LINK_IBLOCK_ID] => 0
                    [WITH_DESCRIPTION] => N
                    [SEARCHABLE] => N
                    [FILTRABLE] => N
                    [IS_REQUIRED] => N
                    [VERSION] => 1
                    [USER_TYPE] => 
                    [USER_TYPE_SETTINGS] => Array
                        (
                        )

                    [HINT] => 
                    [~NAME] => Диаметр нижний, мм
                    [~DEFAULT_VALUE] => 
                    [VALUE_ENUM] => 
                    [VALUE_XML_ID] => 
                    [VALUE_SORT] => 
                    [VALUE] => 
                    [PROPERTY_VALUE_ID] => 
                    [DESCRIPTION] => 
                    [~DESCRIPTION] => 
                    [~VALUE] => 
                )

            [WEIGHT] => Array
                (
                    [ID] => 148
                    [IBLOCK_ID] => 2
                    [NAME] => Нагрузка, кг
                    [ACTIVE] => Y
                    [SORT] => 500
                    [CODE] => WEIGHT
                    [DEFAULT_VALUE] => 
                    [PROPERTY_TYPE] => S
                    [ROW_COUNT] => 1
                    [COL_COUNT] => 30
                    [LIST_TYPE] => L
                    [MULTIPLE] => N
                    [XML_ID] => 
                    [FILE_TYPE] => 
                    [MULTIPLE_CNT] => 5
                    [LINK_IBLOCK_ID] => 0
                    [WITH_DESCRIPTION] => N
                    [SEARCHABLE] => N
                    [FILTRABLE] => N
                    [IS_REQUIRED] => N
                    [VERSION] => 1
                    [USER_TYPE] => 
                    [USER_TYPE_SETTINGS] => Array
                        (
                        )

                    [HINT] => 
                    [~NAME] => Нагрузка, кг
                    [~DEFAULT_VALUE] => 
                    [VALUE_ENUM] => 
                    [VALUE_XML_ID] => 
                    [VALUE_SORT] => 
                    [VALUE] => 
                    [PROPERTY_VALUE_ID] => 
                    [DESCRIPTION] => 
                    [~DESCRIPTION] => 
                    [~VALUE] => 
                )

            [VID] => Array
                (
                    [ID] => 149
                    [IBLOCK_ID] => 2
                    [NAME] => Вид
                    [ACTIVE] => Y
                    [SORT] => 500
                    [CODE] => VID
                    [DEFAULT_VALUE] => 
                    [PROPERTY_TYPE] => S
                    [ROW_COUNT] => 1
                    [COL_COUNT] => 30
                    [LIST_TYPE] => L
                    [MULTIPLE] => N
                    [XML_ID] => 
                    [FILE_TYPE] => 
                    [MULTIPLE_CNT] => 5
                    [LINK_IBLOCK_ID] => 0
                    [WITH_DESCRIPTION] => N
                    [SEARCHABLE] => N
                    [FILTRABLE] => N
                    [IS_REQUIRED] => N
                    [VERSION] => 1
                    [USER_TYPE] => 
                    [USER_TYPE_SETTINGS] => Array
                        (
                        )

                    [HINT] => 
                    [~NAME] => Вид
                    [~DEFAULT_VALUE] => 
                    [VALUE_ENUM] => 
                    [VALUE_XML_ID] => 
                    [VALUE_SORT] => 
                    [VALUE] => 
                    [PROPERTY_VALUE_ID] => 
                    [DESCRIPTION] => 
                    [~DESCRIPTION] => 
                    [~VALUE] => 
                )

            [SERVICE_LIFE] => Array
                (
                    [ID] => 150
                    [IBLOCK_ID] => 2
                    [NAME] => Срок службы
                    [ACTIVE] => Y
                    [SORT] => 500
                    [CODE] => SERVICE_LIFE
                    [DEFAULT_VALUE] => 
                    [PROPERTY_TYPE] => S
                    [ROW_COUNT] => 1
                    [COL_COUNT] => 30
                    [LIST_TYPE] => L
                    [MULTIPLE] => N
                    [XML_ID] => 
                    [FILE_TYPE] => 
                    [MULTIPLE_CNT] => 5
                    [LINK_IBLOCK_ID] => 0
                    [WITH_DESCRIPTION] => N
                    [SEARCHABLE] => N
                    [FILTRABLE] => N
                    [IS_REQUIRED] => N
                    [VERSION] => 1
                    [USER_TYPE] => 
                    [USER_TYPE_SETTINGS] => Array
                        (
                        )

                    [HINT] => 
                    [~NAME] => Срок службы
                    [~DEFAULT_VALUE] => 
                    [VALUE_ENUM] => 
                    [VALUE_XML_ID] => 
                    [VALUE_SORT] => 
                    [VALUE] => 
                    [PROPERTY_VALUE_ID] => 
                    [DESCRIPTION] => 
                    [~DESCRIPTION] => 
                    [~VALUE] => 
                )

            [USING] => Array
                (
                    [ID] => 151
                    [IBLOCK_ID] => 2
                    [NAME] => Применение
                    [ACTIVE] => Y
                    [SORT] => 500
                    [CODE] => USING
                    [DEFAULT_VALUE] => 
                    [PROPERTY_TYPE] => S
                    [ROW_COUNT] => 1
                    [COL_COUNT] => 30
                    [LIST_TYPE] => L
                    [MULTIPLE] => N
                    [XML_ID] => 
                    [FILE_TYPE] => 
                    [MULTIPLE_CNT] => 5
                    [LINK_IBLOCK_ID] => 0
                    [WITH_DESCRIPTION] => N
                    [SEARCHABLE] => N
                    [FILTRABLE] => N
                    [IS_REQUIRED] => N
                    [VERSION] => 1
                    [USER_TYPE] => 
                    [USER_TYPE_SETTINGS] => Array
                        (
                        )

                    [HINT] => 
                    [~NAME] => Применение
                    [~DEFAULT_VALUE] => 
                    [VALUE_ENUM] => 
                    [VALUE_XML_ID] => 
                    [VALUE_SORT] => 
                    [VALUE] => 
                    [PROPERTY_VALUE_ID] => 
                    [DESCRIPTION] => 
                    [~DESCRIPTION] => 
                    [~VALUE] => 
                )

            [HEIGHT_ZAK] => Array
                (
                    [ID] => 152
                    [IBLOCK_ID] => 2
                    [NAME] => Высота закладного элемента фундамента
                    [ACTIVE] => Y
                    [SORT] => 500
                    [CODE] => HEIGHT_ZAK
                    [DEFAULT_VALUE] => 
                    [PROPERTY_TYPE] => S
                    [ROW_COUNT] => 1
                    [COL_COUNT] => 30
                    [LIST_TYPE] => L
                    [MULTIPLE] => N
                    [XML_ID] => 
                    [FILE_TYPE] => 
                    [MULTIPLE_CNT] => 5
                    [LINK_IBLOCK_ID] => 0
                    [WITH_DESCRIPTION] => N
                    [SEARCHABLE] => N
                    [FILTRABLE] => N
                    [IS_REQUIRED] => N
                    [VERSION] => 1
                    [USER_TYPE] => 
                    [USER_TYPE_SETTINGS] => Array
                        (
                        )

                    [HINT] => 
                    [~NAME] => Высота закладного элемента фундамента
                    [~DEFAULT_VALUE] => 
                    [VALUE_ENUM] => 
                    [VALUE_XML_ID] => 
                    [VALUE_SORT] => 
                    [VALUE] => 
                    [PROPERTY_VALUE_ID] => 
                    [DESCRIPTION] => 
                    [~DESCRIPTION] => 
                    [~VALUE] => 
                )

            [LENGTH_CONSOLE] => Array
                (
                    [ID] => 153
                    [IBLOCK_ID] => 2
                    [NAME] => Длина консоли
                    [ACTIVE] => Y
                    [SORT] => 500
                    [CODE] => LENGTH_CONSOLE
                    [DEFAULT_VALUE] => 
                    [PROPERTY_TYPE] => S
                    [ROW_COUNT] => 1
                    [COL_COUNT] => 30
                    [LIST_TYPE] => L
                    [MULTIPLE] => N
                    [XML_ID] => 
                    [FILE_TYPE] => 
                    [MULTIPLE_CNT] => 5
                    [LINK_IBLOCK_ID] => 0
                    [WITH_DESCRIPTION] => N
                    [SEARCHABLE] => N
                    [FILTRABLE] => N
                    [IS_REQUIRED] => N
                    [VERSION] => 1
                    [USER_TYPE] => 
                    [USER_TYPE_SETTINGS] => Array
                        (
                        )

                    [HINT] => 
                    [~NAME] => Длина консоли
                    [~DEFAULT_VALUE] => 
                    [VALUE_ENUM] => 
                    [VALUE_XML_ID] => 
                    [VALUE_SORT] => 
                    [VALUE] => 
                    [PROPERTY_VALUE_ID] => 
                    [DESCRIPTION] => 
                    [~DESCRIPTION] => 
                    [~VALUE] => 
                )

            [HEIGHT_TOP_SECTION] => Array
                (
                    [ID] => 154
                    [IBLOCK_ID] => 2
                    [NAME] => Высота верхней секции, мм
                    [ACTIVE] => Y
                    [SORT] => 500
                    [CODE] => HEIGHT_TOP_SECTION
                    [DEFAULT_VALUE] => 
                    [PROPERTY_TYPE] => S
                    [ROW_COUNT] => 1
                    [COL_COUNT] => 30
                    [LIST_TYPE] => L
                    [MULTIPLE] => N
                    [XML_ID] => 
                    [FILE_TYPE] => 
                    [MULTIPLE_CNT] => 5
                    [LINK_IBLOCK_ID] => 0
                    [WITH_DESCRIPTION] => N
                    [SEARCHABLE] => N
                    [FILTRABLE] => N
                    [IS_REQUIRED] => N
                    [VERSION] => 1
                    [USER_TYPE] => 
                    [USER_TYPE_SETTINGS] => Array
                        (
                        )

                    [HINT] => 
                    [~NAME] => Высота верхней секции, мм
                    [~DEFAULT_VALUE] => 
                    [VALUE_ENUM] => 
                    [VALUE_XML_ID] => 
                    [VALUE_SORT] => 
                    [VALUE] => 
                    [PROPERTY_VALUE_ID] => 
                    [DESCRIPTION] => 
                    [~DESCRIPTION] => 
                    [~VALUE] => 
                )

            [SIP] => Array
                (
                    [ID] => 156
                    [IBLOCK_ID] => 2
                    [NAME] => Возможность подвеса СИП
                    [ACTIVE] => Y
                    [SORT] => 500
                    [CODE] => SIP
                    [DEFAULT_VALUE] => 
                    [PROPERTY_TYPE] => S
                    [ROW_COUNT] => 1
                    [COL_COUNT] => 30
                    [LIST_TYPE] => L
                    [MULTIPLE] => N
                    [XML_ID] => 
                    [FILE_TYPE] => 
                    [MULTIPLE_CNT] => 5
                    [LINK_IBLOCK_ID] => 0
                    [WITH_DESCRIPTION] => N
                    [SEARCHABLE] => N
                    [FILTRABLE] => N
                    [IS_REQUIRED] => N
                    [VERSION] => 1
                    [USER_TYPE] => 
                    [USER_TYPE_SETTINGS] => Array
                        (
                        )

                    [HINT] => 
                    [~NAME] => Возможность подвеса СИП
                    [~DEFAULT_VALUE] => 
                    [VALUE_ENUM] => 
                    [VALUE_XML_ID] => 
                    [VALUE_SORT] => 
                    [VALUE] => 
                    [PROPERTY_VALUE_ID] => 
                    [DESCRIPTION] => 
                    [~DESCRIPTION] => 
                    [~VALUE] => 
                )

            [COUNT_GRANY] => Array
                (
                    [ID] => 157
                    [IBLOCK_ID] => 2
                    [NAME] => Количество граней
                    [ACTIVE] => Y
                    [SORT] => 500
                    [CODE] => COUNT_GRANY
                    [DEFAULT_VALUE] => 
                    [PROPERTY_TYPE] => S
                    [ROW_COUNT] => 1
                    [COL_COUNT] => 30
                    [LIST_TYPE] => L
                    [MULTIPLE] => N
                    [XML_ID] => 
                    [FILE_TYPE] => 
                    [MULTIPLE_CNT] => 5
                    [LINK_IBLOCK_ID] => 0
                    [WITH_DESCRIPTION] => N
                    [SEARCHABLE] => N
                    [FILTRABLE] => N
                    [IS_REQUIRED] => N
                    [VERSION] => 1
                    [USER_TYPE] => 
                    [USER_TYPE_SETTINGS] => Array
                        (
                        )

                    [HINT] => 
                    [~NAME] => Количество граней
                    [~DEFAULT_VALUE] => 
                    [VALUE_ENUM] => 
                    [VALUE_XML_ID] => 
                    [VALUE_SORT] => 
                    [VALUE] => 
                    [PROPERTY_VALUE_ID] => 
                    [DESCRIPTION] => 
                    [~DESCRIPTION] => 
                    [~VALUE] => 
                )

            [HEIGHT_BOTTOM_SECTION] => Array
                (
                    [ID] => 158
                    [IBLOCK_ID] => 2
                    [NAME] => Высота нижней секции, мм
                    [ACTIVE] => Y
                    [SORT] => 500
                    [CODE] => HEIGHT_BOTTOM_SECTION
                    [DEFAULT_VALUE] => 
                    [PROPERTY_TYPE] => S
                    [ROW_COUNT] => 1
                    [COL_COUNT] => 30
                    [LIST_TYPE] => L
                    [MULTIPLE] => N
                    [XML_ID] => 
                    [FILE_TYPE] => 
                    [MULTIPLE_CNT] => 5
                    [LINK_IBLOCK_ID] => 0
                    [WITH_DESCRIPTION] => N
                    [SEARCHABLE] => N
                    [FILTRABLE] => N
                    [IS_REQUIRED] => N
                    [VERSION] => 1
                    [USER_TYPE] => 
                    [USER_TYPE_SETTINGS] => Array
                        (
                        )

                    [HINT] => 
                    [~NAME] => Высота нижней секции, мм
                    [~DEFAULT_VALUE] => 
                    [VALUE_ENUM] => 
                    [VALUE_XML_ID] => 
                    [VALUE_SORT] => 
                    [VALUE] => 
                    [PROPERTY_VALUE_ID] => 
                    [DESCRIPTION] => 
                    [~DESCRIPTION] => 
                    [~VALUE] => 
                )

            [STEEL_THICKNESS] => Array
                (
                    [ID] => 160
                    [IBLOCK_ID] => 2
                    [NAME] => Толщина стали
                    [ACTIVE] => Y
                    [SORT] => 500
                    [CODE] => STEEL_THICKNESS
                    [DEFAULT_VALUE] => 
                    [PROPERTY_TYPE] => S
                    [ROW_COUNT] => 1
                    [COL_COUNT] => 30
                    [LIST_TYPE] => L
                    [MULTIPLE] => N
                    [XML_ID] => 
                    [FILE_TYPE] => 
                    [MULTIPLE_CNT] => 5
                    [LINK_IBLOCK_ID] => 0
                    [WITH_DESCRIPTION] => N
                    [SEARCHABLE] => N
                    [FILTRABLE] => N
                    [IS_REQUIRED] => N
                    [VERSION] => 1
                    [USER_TYPE] => 
                    [USER_TYPE_SETTINGS] => Array
                        (
                        )

                    [HINT] => 
                    [~NAME] => Толщина стали
                    [~DEFAULT_VALUE] => 
                    [VALUE_ENUM] => 
                    [VALUE_XML_ID] => 
                    [VALUE_SORT] => 
                    [VALUE] => 
                    [PROPERTY_VALUE_ID] => 
                    [DESCRIPTION] => 
                    [~DESCRIPTION] => 
                    [~VALUE] => 
                )

            [SIZE_OPOR_FLANEC] => Array
                (
                    [ID] => 161
                    [IBLOCK_ID] => 2
                    [NAME] => Размеры опорного фланца
                    [ACTIVE] => Y
                    [SORT] => 500
                    [CODE] => SIZE_OPOR_FLANEC
                    [DEFAULT_VALUE] => 
                    [PROPERTY_TYPE] => S
                    [ROW_COUNT] => 1
                    [COL_COUNT] => 30
                    [LIST_TYPE] => L
                    [MULTIPLE] => N
                    [XML_ID] => 
                    [FILE_TYPE] => 
                    [MULTIPLE_CNT] => 5
                    [LINK_IBLOCK_ID] => 0
                    [WITH_DESCRIPTION] => N
                    [SEARCHABLE] => N
                    [FILTRABLE] => N
                    [IS_REQUIRED] => N
                    [VERSION] => 1
                    [USER_TYPE] => 
                    [USER_TYPE_SETTINGS] => Array
                        (
                        )

                    [HINT] => 
                    [~NAME] => Размеры опорного фланца
                    [~DEFAULT_VALUE] => 
                    [VALUE_ENUM] => 
                    [VALUE_XML_ID] => 
                    [VALUE_SORT] => 
                    [VALUE] => 
                    [PROPERTY_VALUE_ID] => 
                    [DESCRIPTION] => 
                    [~DESCRIPTION] => 
                    [~VALUE] => 
                )

            [POKRASKA] => Array
                (
                    [ID] => 162
                    [IBLOCK_ID] => 2
                    [NAME] => Лакокрасочное покрытие
                    [ACTIVE] => Y
                    [SORT] => 500
                    [CODE] => POKRASKA
                    [DEFAULT_VALUE] => 
                    [PROPERTY_TYPE] => S
                    [ROW_COUNT] => 1
                    [COL_COUNT] => 30
                    [LIST_TYPE] => L
                    [MULTIPLE] => N
                    [XML_ID] => 
                    [FILE_TYPE] => 
                    [MULTIPLE_CNT] => 5
                    [LINK_IBLOCK_ID] => 0
                    [WITH_DESCRIPTION] => N
                    [SEARCHABLE] => N
                    [FILTRABLE] => N
                    [IS_REQUIRED] => N
                    [VERSION] => 1
                    [USER_TYPE] => 
                    [USER_TYPE_SETTINGS] => Array
                        (
                        )

                    [HINT] => 
                    [~NAME] => Лакокрасочное покрытие
                    [~DEFAULT_VALUE] => 
                    [VALUE_ENUM] => 
                    [VALUE_XML_ID] => 
                    [VALUE_SORT] => 
                    [VALUE] => 
                    [PROPERTY_VALUE_ID] => 
                    [DESCRIPTION] => 
                    [~DESCRIPTION] => 
                    [~VALUE] => 
                )

            [VES] => Array
                (
                    [ID] => 163
                    [IBLOCK_ID] => 2
                    [NAME] => Вес
                    [ACTIVE] => Y
                    [SORT] => 500
                    [CODE] => VES
                    [DEFAULT_VALUE] => 
                    [PROPERTY_TYPE] => S
                    [ROW_COUNT] => 1
                    [COL_COUNT] => 30
                    [LIST_TYPE] => L
                    [MULTIPLE] => N
                    [XML_ID] => 
                    [FILE_TYPE] => 
                    [MULTIPLE_CNT] => 5
                    [LINK_IBLOCK_ID] => 0
                    [WITH_DESCRIPTION] => N
                    [SEARCHABLE] => N
                    [FILTRABLE] => N
                    [IS_REQUIRED] => N
                    [VERSION] => 1
                    [USER_TYPE] => 
                    [USER_TYPE_SETTINGS] => Array
                        (
                        )

                    [HINT] => 
                    [~NAME] => Вес
                    [~DEFAULT_VALUE] => 
                    [VALUE_ENUM] => 
                    [VALUE_XML_ID] => 
                    [VALUE_SORT] => 
                    [VALUE] => 
                    [PROPERTY_VALUE_ID] => 
                    [DESCRIPTION] => 
                    [~DESCRIPTION] => 
                    [~VALUE] => 
                )

            [INSTALL_LYUCHKA] => Array
                (
                    [ID] => 164
                    [IBLOCK_ID] => 2
                    [NAME] => Возможность установки лючка
                    [ACTIVE] => Y
                    [SORT] => 500
                    [CODE] => INSTALL_LYUCHKA
                    [DEFAULT_VALUE] => 
                    [PROPERTY_TYPE] => S
                    [ROW_COUNT] => 1
                    [COL_COUNT] => 30
                    [LIST_TYPE] => L
                    [MULTIPLE] => N
                    [XML_ID] => 
                    [FILE_TYPE] => 
                    [MULTIPLE_CNT] => 5
                    [LINK_IBLOCK_ID] => 0
                    [WITH_DESCRIPTION] => N
                    [SEARCHABLE] => N
                    [FILTRABLE] => N
                    [IS_REQUIRED] => N
                    [VERSION] => 1
                    [USER_TYPE] => 
                    [USER_TYPE_SETTINGS] => Array
                        (
                        )

                    [HINT] => 
                    [~NAME] => Возможность установки лючка
                    [~DEFAULT_VALUE] => 
                    [VALUE_ENUM] => 
                    [VALUE_XML_ID] => 
                    [VALUE_SORT] => 
                    [VALUE] => 
                    [PROPERTY_VALUE_ID] => 
                    [DESCRIPTION] => 
                    [~DESCRIPTION] => 
                    [~VALUE] => 
                )

            [DIAMETER_FLANCA] => Array
                (
                    [ID] => 165
                    [IBLOCK_ID] => 2
                    [NAME] => Диаметр фланца, мм
                    [ACTIVE] => Y
                    [SORT] => 500
                    [CODE] => DIAMETER_FLANCA
                    [DEFAULT_VALUE] => 
                    [PROPERTY_TYPE] => S
                    [ROW_COUNT] => 1
                    [COL_COUNT] => 30
                    [LIST_TYPE] => L
                    [MULTIPLE] => N
                    [XML_ID] => 
                    [FILE_TYPE] => 
                    [MULTIPLE_CNT] => 5
                    [LINK_IBLOCK_ID] => 0
                    [WITH_DESCRIPTION] => N
                    [SEARCHABLE] => N
                    [FILTRABLE] => N
                    [IS_REQUIRED] => N
                    [VERSION] => 1
                    [USER_TYPE] => 
                    [USER_TYPE_SETTINGS] => Array
                        (
                        )

                    [HINT] => 
                    [~NAME] => Диаметр фланца, мм
                    [~DEFAULT_VALUE] => 
                    [VALUE_ENUM] => 
                    [VALUE_XML_ID] => 
                    [VALUE_SORT] => 
                    [VALUE] => 
                    [PROPERTY_VALUE_ID] => 
                    [DESCRIPTION] => 
                    [~DESCRIPTION] => 
                    [~VALUE] => 
                )

            [COUNT_LIGHT] => Array
                (
                    [ID] => 166
                    [IBLOCK_ID] => 2
                    [NAME] => Количество осветительных приборов, шт
                    [ACTIVE] => Y
                    [SORT] => 500
                    [CODE] => COUNT_LIGHT
                    [DEFAULT_VALUE] => 
                    [PROPERTY_TYPE] => S
                    [ROW_COUNT] => 1
                    [COL_COUNT] => 30
                    [LIST_TYPE] => L
                    [MULTIPLE] => N
                    [XML_ID] => 
                    [FILE_TYPE] => 
                    [MULTIPLE_CNT] => 5
                    [LINK_IBLOCK_ID] => 0
                    [WITH_DESCRIPTION] => N
                    [SEARCHABLE] => N
                    [FILTRABLE] => N
                    [IS_REQUIRED] => N
                    [VERSION] => 1
                    [USER_TYPE] => 
                    [USER_TYPE_SETTINGS] => Array
                        (
                        )

                    [HINT] => 
                    [~NAME] => Количество осветительных приборов, шт
                    [~DEFAULT_VALUE] => 
                    [VALUE_ENUM] => 
                    [VALUE_XML_ID] => 
                    [VALUE_SORT] => 
                    [VALUE] => 
                    [PROPERTY_VALUE_ID] => 
                    [DESCRIPTION] => 
                    [~DESCRIPTION] => 
                    [~VALUE] => 
                )

            [WEIGHT_TO_KRON] => Array
                (
                    [ID] => 167
                    [IBLOCK_ID] => 2
                    [NAME] => Высота до кронштейна, мм
                    [ACTIVE] => Y
                    [SORT] => 500
                    [CODE] => WEIGHT_TO_KRON
                    [DEFAULT_VALUE] => 
                    [PROPERTY_TYPE] => S
                    [ROW_COUNT] => 1
                    [COL_COUNT] => 30
                    [LIST_TYPE] => L
                    [MULTIPLE] => N
                    [XML_ID] => 
                    [FILE_TYPE] => 
                    [MULTIPLE_CNT] => 5
                    [LINK_IBLOCK_ID] => 0
                    [WITH_DESCRIPTION] => N
                    [SEARCHABLE] => N
                    [FILTRABLE] => N
                    [IS_REQUIRED] => N
                    [VERSION] => 1
                    [USER_TYPE] => 
                    [USER_TYPE_SETTINGS] => Array
                        (
                        )

                    [HINT] => 
                    [~NAME] => Высота до кронштейна, мм
                    [~DEFAULT_VALUE] => 
                    [VALUE_ENUM] => 
                    [VALUE_XML_ID] => 
                    [VALUE_SORT] => 
                    [VALUE] => 
                    [PROPERTY_VALUE_ID] => 
                    [DESCRIPTION] => 
                    [~DESCRIPTION] => 
                    [~VALUE] => 
                )

            [SIZE_FLANEC] => Array
                (
                    [ID] => 169
                    [IBLOCK_ID] => 2
                    [NAME] => Размер фланца
                    [ACTIVE] => Y
                    [SORT] => 500
                    [CODE] => SIZE_FLANEC
                    [DEFAULT_VALUE] => 
                    [PROPERTY_TYPE] => S
                    [ROW_COUNT] => 1
                    [COL_COUNT] => 30
                    [LIST_TYPE] => L
                    [MULTIPLE] => N
                    [XML_ID] => 
                    [FILE_TYPE] => 
                    [MULTIPLE_CNT] => 5
                    [LINK_IBLOCK_ID] => 0
                    [WITH_DESCRIPTION] => N
                    [SEARCHABLE] => N
                    [FILTRABLE] => N
                    [IS_REQUIRED] => N
                    [VERSION] => 1
                    [USER_TYPE] => 
                    [USER_TYPE_SETTINGS] => Array
                        (
                        )

                    [HINT] => 
                    [~NAME] => Размер фланца
                    [~DEFAULT_VALUE] => 
                    [VALUE_ENUM] => 
                    [VALUE_XML_ID] => 
                    [VALUE_SORT] => 
                    [VALUE] => 
                    [PROPERTY_VALUE_ID] => 
                    [DESCRIPTION] => 
                    [~DESCRIPTION] => 
                    [~VALUE] => 
                )

            [WEIGHT_MIDDLE_SECTION] => Array
                (
                    [ID] => 170
                    [IBLOCK_ID] => 2
                    [NAME] => Высота промежуточной секции, мм
                    [ACTIVE] => Y
                    [SORT] => 500
                    [CODE] => WEIGHT_MIDDLE_SECTION
                    [DEFAULT_VALUE] => 
                    [PROPERTY_TYPE] => S
                    [ROW_COUNT] => 1
                    [COL_COUNT] => 30
                    [LIST_TYPE] => L
                    [MULTIPLE] => N
                    [XML_ID] => 
                    [FILE_TYPE] => 
                    [MULTIPLE_CNT] => 5
                    [LINK_IBLOCK_ID] => 0
                    [WITH_DESCRIPTION] => N
                    [SEARCHABLE] => N
                    [FILTRABLE] => N
                    [IS_REQUIRED] => N
                    [VERSION] => 1
                    [USER_TYPE] => 
                    [USER_TYPE_SETTINGS] => Array
                        (
                        )

                    [HINT] => 
                    [~NAME] => Высота промежуточной секции, мм
                    [~DEFAULT_VALUE] => 
                    [VALUE_ENUM] => 
                    [VALUE_XML_ID] => 
                    [VALUE_SORT] => 
                    [VALUE] => 
                    [PROPERTY_VALUE_ID] => 
                    [DESCRIPTION] => 
                    [~DESCRIPTION] => 
                    [~VALUE] => 
                )

            [DEFEND_POKRYTIE] => Array
                (
                    [ID] => 171
                    [IBLOCK_ID] => 2
                    [NAME] => Защитное покрытие
                    [ACTIVE] => Y
                    [SORT] => 500
                    [CODE] => DEFEND_POKRYTIE
                    [DEFAULT_VALUE] => 
                    [PROPERTY_TYPE] => S
                    [ROW_COUNT] => 1
                    [COL_COUNT] => 30
                    [LIST_TYPE] => L
                    [MULTIPLE] => N
                    [XML_ID] => 
                    [FILE_TYPE] => 
                    [MULTIPLE_CNT] => 5
                    [LINK_IBLOCK_ID] => 0
                    [WITH_DESCRIPTION] => N
                    [SEARCHABLE] => N
                    [FILTRABLE] => N
                    [IS_REQUIRED] => N
                    [VERSION] => 1
                    [USER_TYPE] => 
                    [USER_TYPE_SETTINGS] => Array
                        (
                        )

                    [HINT] => 
                    [~NAME] => Защитное покрытие
                    [~DEFAULT_VALUE] => 
                    [VALUE_ENUM] => 
                    [VALUE_XML_ID] => 
                    [VALUE_SORT] => 
                    [VALUE] => 
                    [PROPERTY_VALUE_ID] => 
                    [DESCRIPTION] => 
                    [~DESCRIPTION] => 
                    [~VALUE] => 
                )

            [WIND_REGION] => Array
                (
                    [ID] => 172
                    [IBLOCK_ID] => 2
                    [NAME] => Ветровой район
                    [ACTIVE] => Y
                    [SORT] => 500
                    [CODE] => WIND_REGION
                    [DEFAULT_VALUE] => 
                    [PROPERTY_TYPE] => S
                    [ROW_COUNT] => 1
                    [COL_COUNT] => 30
                    [LIST_TYPE] => L
                    [MULTIPLE] => N
                    [XML_ID] => 
                    [FILE_TYPE] => 
                    [MULTIPLE_CNT] => 5
                    [LINK_IBLOCK_ID] => 0
                    [WITH_DESCRIPTION] => N
                    [SEARCHABLE] => N
                    [FILTRABLE] => N
                    [IS_REQUIRED] => N
                    [VERSION] => 1
                    [USER_TYPE] => 
                    [USER_TYPE_SETTINGS] => Array
                        (
                        )

                    [HINT] => 
                    [~NAME] => Ветровой район
                    [~DEFAULT_VALUE] => 
                    [VALUE_ENUM] => 
                    [VALUE_XML_ID] => 
                    [VALUE_SORT] => 
                    [VALUE] => 
                    [PROPERTY_VALUE_ID] => 
                    [DESCRIPTION] => 
                    [~DESCRIPTION] => 
                    [~VALUE] => 
                )

            [DIAMETER_OPOR_FLANCA] => Array
                (
                    [ID] => 173
                    [IBLOCK_ID] => 2
                    [NAME] => Диаметр опорного фланца, мм
                    [ACTIVE] => Y
                    [SORT] => 500
                    [CODE] => DIAMETER_OPOR_FLANCA
                    [DEFAULT_VALUE] => 
                    [PROPERTY_TYPE] => S
                    [ROW_COUNT] => 1
                    [COL_COUNT] => 30
                    [LIST_TYPE] => L
                    [MULTIPLE] => N
                    [XML_ID] => 
                    [FILE_TYPE] => 
                    [MULTIPLE_CNT] => 5
                    [LINK_IBLOCK_ID] => 0
                    [WITH_DESCRIPTION] => N
                    [SEARCHABLE] => N
                    [FILTRABLE] => N
                    [IS_REQUIRED] => N
                    [VERSION] => 1
                    [USER_TYPE] => 
                    [USER_TYPE_SETTINGS] => Array
                        (
                        )

                    [HINT] => 
                    [~NAME] => Диаметр опорного фланца, мм
                    [~DEFAULT_VALUE] => 
                    [VALUE_ENUM] => 
                    [VALUE_XML_ID] => 
                    [VALUE_SORT] => 
                    [VALUE] => 
                    [PROPERTY_VALUE_ID] => 
                    [DESCRIPTION] => 
                    [~DESCRIPTION] => 
                    [~VALUE] => 
                )

            [CENTER_DIST] => Array
                (
                    [ID] => 174
                    [IBLOCK_ID] => 2
                    [NAME] => Межцентровое расстояние, мм
                    [ACTIVE] => Y
                    [SORT] => 500
                    [CODE] => CENTER_DIST
                    [DEFAULT_VALUE] => 
                    [PROPERTY_TYPE] => S
                    [ROW_COUNT] => 1
                    [COL_COUNT] => 30
                    [LIST_TYPE] => L
                    [MULTIPLE] => N
                    [XML_ID] => 
                    [FILE_TYPE] => 
                    [MULTIPLE_CNT] => 5
                    [LINK_IBLOCK_ID] => 0
                    [WITH_DESCRIPTION] => N
                    [SEARCHABLE] => N
                    [FILTRABLE] => N
                    [IS_REQUIRED] => N
                    [VERSION] => 1
                    [USER_TYPE] => 
                    [USER_TYPE_SETTINGS] => Array
                        (
                        )

                    [HINT] => 
                    [~NAME] => Межцентровое расстояние, мм
                    [~DEFAULT_VALUE] => 
                    [VALUE_ENUM] => 
                    [VALUE_XML_ID] => 
                    [VALUE_SORT] => 
                    [VALUE] => 
                    [PROPERTY_VALUE_ID] => 
                    [DESCRIPTION] => 
                    [~DESCRIPTION] => 
                    [~VALUE] => 
                )

            [FLANEC_THICKNESS] => Array
                (
                    [ID] => 175
                    [IBLOCK_ID] => 2
                    [NAME] => Толщина фланца, мм
                    [ACTIVE] => Y
                    [SORT] => 500
                    [CODE] => FLANEC_THICKNESS
                    [DEFAULT_VALUE] => 
                    [PROPERTY_TYPE] => S
                    [ROW_COUNT] => 1
                    [COL_COUNT] => 30
                    [LIST_TYPE] => L
                    [MULTIPLE] => N
                    [XML_ID] => 
                    [FILE_TYPE] => 
                    [MULTIPLE_CNT] => 5
                    [LINK_IBLOCK_ID] => 0
                    [WITH_DESCRIPTION] => N
                    [SEARCHABLE] => N
                    [FILTRABLE] => N
                    [IS_REQUIRED] => N
                    [VERSION] => 1
                    [USER_TYPE] => 
                    [USER_TYPE_SETTINGS] => Array
                        (
                        )

                    [HINT] => 
                    [~NAME] => Толщина фланца, мм
                    [~DEFAULT_VALUE] => 
                    [VALUE_ENUM] => 
                    [VALUE_XML_ID] => 
                    [VALUE_SORT] => 
                    [VALUE] => 
                    [PROPERTY_VALUE_ID] => 
                    [DESCRIPTION] => 
                    [~DESCRIPTION] => 
                    [~VALUE] => 
                )

            [COUNT_HOLE] => Array
                (
                    [ID] => 176
                    [IBLOCK_ID] => 2
                    [NAME] => Количество отверстий крепления, шт
                    [ACTIVE] => Y
                    [SORT] => 500
                    [CODE] => COUNT_HOLE
                    [DEFAULT_VALUE] => 
                    [PROPERTY_TYPE] => S
                    [ROW_COUNT] => 1
                    [COL_COUNT] => 30
                    [LIST_TYPE] => L
                    [MULTIPLE] => N
                    [XML_ID] => 
                    [FILE_TYPE] => 
                    [MULTIPLE_CNT] => 5
                    [LINK_IBLOCK_ID] => 0
                    [WITH_DESCRIPTION] => N
                    [SEARCHABLE] => N
                    [FILTRABLE] => N
                    [IS_REQUIRED] => N
                    [VERSION] => 1
                    [USER_TYPE] => 
                    [USER_TYPE_SETTINGS] => Array
                        (
                        )

                    [HINT] => 
                    [~NAME] => Количество отверстий крепления, шт
                    [~DEFAULT_VALUE] => 
                    [VALUE_ENUM] => 
                    [VALUE_XML_ID] => 
                    [VALUE_SORT] => 
                    [VALUE] => 
                    [PROPERTY_VALUE_ID] => 
                    [DESCRIPTION] => 
                    [~DESCRIPTION] => 
                    [~VALUE] => 
                )

            [INSPECTION_WINDOW] => Array
                (
                    [ID] => 179
                    [IBLOCK_ID] => 2
                    [NAME] => Ревизионное окно, мм
                    [ACTIVE] => Y
                    [SORT] => 500
                    [CODE] => INSPECTION_WINDOW
                    [DEFAULT_VALUE] => 
                    [PROPERTY_TYPE] => S
                    [ROW_COUNT] => 1
                    [COL_COUNT] => 30
                    [LIST_TYPE] => L
                    [MULTIPLE] => N
                    [XML_ID] => 
                    [FILE_TYPE] => 
                    [MULTIPLE_CNT] => 5
                    [LINK_IBLOCK_ID] => 0
                    [WITH_DESCRIPTION] => N
                    [SEARCHABLE] => N
                    [FILTRABLE] => N
                    [IS_REQUIRED] => N
                    [VERSION] => 1
                    [USER_TYPE] => 
                    [USER_TYPE_SETTINGS] => Array
                        (
                        )

                    [HINT] => 
                    [~NAME] => Ревизионное окно, мм
                    [~DEFAULT_VALUE] => 
                    [VALUE_ENUM] => 
                    [VALUE_XML_ID] => 
                    [VALUE_SORT] => 
                    [VALUE] => 
                    [PROPERTY_VALUE_ID] => 
                    [DESCRIPTION] => 
                    [~DESCRIPTION] => 
                    [~VALUE] => 
                )

            [THREE_MODEL] => Array
                (
                    [ID] => 182
                    [IBLOCK_ID] => 2
                    [NAME] => 3D-модель
                    [ACTIVE] => Y
                    [SORT] => 500
                    [CODE] => THREE_MODEL
                    [DEFAULT_VALUE] => 
                    [PROPERTY_TYPE] => F
                    [ROW_COUNT] => 1
                    [COL_COUNT] => 30
                    [LIST_TYPE] => L
                    [MULTIPLE] => N
                    [XML_ID] => 
                    [FILE_TYPE] => 
                    [MULTIPLE_CNT] => 5
                    [LINK_IBLOCK_ID] => 0
                    [WITH_DESCRIPTION] => N
                    [SEARCHABLE] => N
                    [FILTRABLE] => N
                    [IS_REQUIRED] => N
                    [VERSION] => 1
                    [USER_TYPE] => 
                    [USER_TYPE_SETTINGS] => Array
                        (
                        )

                    [HINT] => 
                    [~NAME] => 3D-модель
                    [~DEFAULT_VALUE] => 
                    [VALUE_ENUM] => 
                    [VALUE_XML_ID] => 
                    [VALUE_SORT] => 
                    [VALUE] => 
                    [PROPERTY_VALUE_ID] => 
                    [DESCRIPTION] => 
                    [~DESCRIPTION] => 
                    [~VALUE] => 
                )

            [FAQ] => Array
                (
                    [ID] => 183
                    [IBLOCK_ID] => 2
                    [NAME] => FAQ
                    [ACTIVE] => Y
                    [SORT] => 500
                    [CODE] => FAQ
                    [DEFAULT_VALUE] => Array
                        (
                            [TYPE] => TEXT
                            [TEXT] => 
                        )

                    [PROPERTY_TYPE] => S
                    [ROW_COUNT] => 1
                    [COL_COUNT] => 30
                    [LIST_TYPE] => L
                    [MULTIPLE] => N
                    [XML_ID] => 
                    [FILE_TYPE] => 
                    [MULTIPLE_CNT] => 5
                    [LINK_IBLOCK_ID] => 0
                    [WITH_DESCRIPTION] => N
                    [SEARCHABLE] => N
                    [FILTRABLE] => N
                    [IS_REQUIRED] => N
                    [VERSION] => 1
                    [USER_TYPE] => HTML
                    [USER_TYPE_SETTINGS] => Array
                        (
                            [height] => 200
                        )

                    [HINT] => 
                    [~NAME] => FAQ
                    [~DEFAULT_VALUE] => Array
                        (
                            [TYPE] => TEXT
                            [TEXT] => 
                        )

                    [VALUE_ENUM] => 
                    [VALUE_XML_ID] => 
                    [VALUE_SORT] => 
                    [VALUE] => 
                    [PROPERTY_VALUE_ID] => 
                    [DESCRIPTION] => 
                    [~DESCRIPTION] => 
                    [~VALUE] => 
                )

        )

    [DISPLAY_PROPERTIES] => Array
        (
            [ITEM_PRICE] => Array
                (
                    [ID] => 22
                    [IBLOCK_ID] => 2
                    [NAME] => Цена
                    [ACTIVE] => Y
                    [SORT] => 3
                    [CODE] => ITEM_PRICE
                    [DEFAULT_VALUE] => 
                    [PROPERTY_TYPE] => L
                    [ROW_COUNT] => 1
                    [COL_COUNT] => 30
                    [LIST_TYPE] => L
                    [MULTIPLE] => N
                    [XML_ID] => 22
                    [FILE_TYPE] => 
                    [MULTIPLE_CNT] => 5
                    [LINK_IBLOCK_ID] => 0
                    [WITH_DESCRIPTION] => N
                    [SEARCHABLE] => N
                    [FILTRABLE] => N
                    [IS_REQUIRED] => Y
                    [VERSION] => 1
                    [USER_TYPE] => 
                    [USER_TYPE_SETTINGS] => Array
                        (
                        )

                    [HINT] => 
                    [~NAME] => Цена
                    [~DEFAULT_VALUE] => 
                    [VALUE_ENUM] => По запросу
                    [VALUE_XML_ID] => on-request
                    [VALUE_SORT] => 1
                    [VALUE] => По запросу
                    [PROPERTY_VALUE_ID] => 6831830
                    [VALUE_ENUM_ID] => 9
                    [DESCRIPTION] => 
                    [~VALUE] => По запросу
                    [~DESCRIPTION] => 
                    [DISPLAY_VALUE] => По запросу
                )

            [ITEM_CHARACTERISTICS] => Array
                (
                    [ID] => 28
                    [IBLOCK_ID] => 2
                    [NAME] => Характеристики
                    [ACTIVE] => Y
                    [SORT] => 6
                    [CODE] => ITEM_CHARACTERISTICS
                    [DEFAULT_VALUE] => 
                    [PROPERTY_TYPE] => S
                    [ROW_COUNT] => 1
                    [COL_COUNT] => 20
                    [LIST_TYPE] => L
                    [MULTIPLE] => Y
                    [XML_ID] => 28
                    [FILE_TYPE] => 
                    [MULTIPLE_CNT] => 1
                    [LINK_IBLOCK_ID] => 0
                    [WITH_DESCRIPTION] => Y
                    [SEARCHABLE] => N
                    [FILTRABLE] => N
                    [IS_REQUIRED] => N
                    [VERSION] => 1
                    [USER_TYPE] => 
                    [USER_TYPE_SETTINGS] => Array
                        (
                        )

                    [HINT] => 
                    [~NAME] => Характеристики
                    [~DEFAULT_VALUE] => 
                    [VALUE_ENUM] => 
                    [VALUE_XML_ID] => 
                    [VALUE_SORT] => 
                    [VALUE] => Array
                        (
                            [0] => угловая анкерная многогранная
                            [1] => 12500 (18600)
                            [2] => 10500
                            [3] => 4
                            [4] => 750/346 (200)
                            [5] => I-V
                            [6] => горячее цинкование
                            [7] => порошковое / полимерное окрашивание
                            [8] => 30 лет
                        )

                    [PROPERTY_VALUE_ID] => Array
                        (
                            [0] => 6831831
                            [1] => 6831832
                            [2] => 6831833
                            [3] => 6831834
                            [4] => 6831835
                            [5] => 6831836
                            [6] => 6831837
                            [7] => 6831838
                            [8] => 6831839
                        )

                    [DESCRIPTION] => Array
                        (
                            [0] => Тип
                            [1] => Высота, мм
                            [2] => Высота до нижней траверсы, мм
                            [3] => Число стоек на опору, шт
                            [4] => Сечение стоек, мм
                            [5] => Ветровой район
                            [6] => Защитное покрытие
                            [7] => Лакокрасочное покрытие
                            [8] => Срок службы
                        )

                    [~VALUE] => Array
                        (
                            [0] => угловая анкерная многогранная
                            [1] => 12500 (18600)
                            [2] => 10500
                            [3] => 4
                            [4] => 750/346 (200)
                            [5] => I-V
                            [6] => горячее цинкование
                            [7] => порошковое / полимерное окрашивание
                            [8] => 30 лет
                        )

                    [~DESCRIPTION] => Array
                        (
                            [0] => Тип
                            [1] => Высота, мм
                            [2] => Высота до нижней траверсы, мм
                            [3] => Число стоек на опору, шт
                            [4] => Сечение стоек, мм
                            [5] => Ветровой район
                            [6] => Защитное покрытие
                            [7] => Лакокрасочное покрытие
                            [8] => Срок службы
                        )

                    [DISPLAY_VALUE] => Array
                        (
                            [0] => угловая анкерная многогранная
                            [1] => 12500 (18600)
                            [2] => 10500
                            [3] => 4
                            [4] => 750/346 (200)
                            [5] => I-V
                            [6] => горячее цинкование
                            [7] => порошковое / полимерное окрашивание
                            [8] => 30 лет
                        )

                )

        )

    [PRODUCT_PROPERTIES] => Array
        (
        )

    [PRODUCT_PROPERTIES_FILL] => Array
        (
        )

    [OFFERS] => Array
        (
        )

    [OFFER_ID_SELECTED] => 0
    [CHECK_QUANTITY] => 
    [ITEM_PRICE_MODE] => 
    [ITEM_PRICES] => Array
        (
        )

    [ITEM_QUANTITY_RANGES] => Array
        (
        )

    [ITEM_MEASURE_RATIOS] => Array
        (
            [3017] => Array
                (
                    [ID] => 3017
                    [RATIO] => 1
                    [IS_DEFAULT] => Y
                    [PRODUCT_ID] => 20170
                )

        )

    [ITEM_MEASURE] => Array
        (
            [ID] => 5
            [TITLE] => шт
            [~TITLE] => шт
        )

    [ITEM_MEASURE_RATIO_SELECTED] => 3017
    [ITEM_QUANTITY_RANGE_SELECTED] => 
    [ITEM_PRICE_SELECTED] => 
    [EDIT_LINK] => 
    [DELETE_LINK] => 
    [SECTION] => Array
        (
            [PATH] => Array
                (
                )

        )

    [CAN_BUY] => 
)
В наличии
Тип: промежуточная концевая многогранная
Высота, мм: 18600
Высота до нижней траверсы, мм: 10500
Цена по запросу
Array
(
    [ID] => 20169
    [~ID] => 20169
    [IBLOCK_ID] => 2
    [~IBLOCK_ID] => 2
    [CODE] => pkm35-6
    [~CODE] => pkm35-6
    [XML_ID] => 20169
    [~XML_ID] => 20169
    [NAME] => ПКМ35-6
    [~NAME] => ПКМ35-6
    [ACTIVE] => Y
    [~ACTIVE] => Y
    [DATE_ACTIVE_FROM] => 
    [~DATE_ACTIVE_FROM] => 
    [DATE_ACTIVE_TO] => 
    [~DATE_ACTIVE_TO] => 
    [SORT] => 500
    [~SORT] => 500
    [PREVIEW_TEXT] => 
    [~PREVIEW_TEXT] => 
    [PREVIEW_TEXT_TYPE] => text
    [~PREVIEW_TEXT_TYPE] => text
    [DETAIL_TEXT] => 
    [~DETAIL_TEXT] => 
    [DETAIL_TEXT_TYPE] => text
    [~DETAIL_TEXT_TYPE] => text
    [DATE_CREATE] => 11.02.2026 07:08:37
    [~DATE_CREATE] => 11.02.2026 07:08:37
    [CREATED_BY] => 1
    [~CREATED_BY] => 1
    [TAGS] => 
    [~TAGS] => 
    [TIMESTAMP_X] => 11.02.2026 07:25:47
    [~TIMESTAMP_X] => 11.02.2026 07:25:47
    [MODIFIED_BY] => 1
    [~MODIFIED_BY] => 1
    [IBLOCK_SECTION_ID] => 2951
    [~IBLOCK_SECTION_ID] => 4509
    [DETAIL_PAGE_URL] => /product/pkm35-6/
    [~DETAIL_PAGE_URL] => /product/pkm35-6/
    [DETAIL_PICTURE] => 
    [~DETAIL_PICTURE] => 
    [PREVIEW_PICTURE] => 
    [~PREVIEW_PICTURE] => 
    [LANG_DIR] => /
    [~LANG_DIR] => /
    [EXTERNAL_ID] => 20169
    [~EXTERNAL_ID] => 20169
    [IBLOCK_TYPE_ID] => catalog
    [~IBLOCK_TYPE_ID] => catalog
    [IBLOCK_CODE] => metalstructures
    [~IBLOCK_CODE] => metalstructures
    [IBLOCK_EXTERNAL_ID] => clothes
    [~IBLOCK_EXTERNAL_ID] => clothes
    [LID] => s1
    [~LID] => s1
    [IPROPERTY_VALUES] => Array
        (
            [ELEMENT_DETAIL_PICTURE_FILE_NAME] => 
            [ELEMENT_PREVIEW_PICTURE_FILE_NAME] => 
            [SECTION_DETAIL_PICTURE_FILE_NAME] => 
            [SECTION_PICTURE_FILE_NAME] => 
            [ELEMENT_META_TITLE] => ПКМ35-6 в {{rp}}
            [SECTION_PAGE_TITLE] => ПКМ35-6
            [ELEMENT_PAGE_TITLE] => ПКМ35-6
            [SECTION_META_TITLE] => Многогранные опоры ЛЭП купить в {{rp}} на сайте производителя НПО Легион
            [SECTION_META_DESCRIPTION] => Производство многогранных опор ЛЭП линии электропередач. Купите напрямую у производителя в {{rp}}. Собственное производство. Наличие товара на складе. Звоните ☎ {{subdomain_tel}}
            [SECTION_META_KEYWORDS] => опоры ЛЭП многогранные металлические производство купить гранённые линии электропередач 
        )

    [PRODUCT] => Array
        (
            [TYPE] => 1
            [AVAILABLE] => Y
            [BUNDLE] => N
            [QUANTITY] => 0
            [QUANTITY_TRACE] => N
            [CAN_BUY_ZERO] => Y
            [MEASURE] => 5
            [SUBSCRIBE] => Y
            [VAT_ID] => 0
            [VAT_RATE] => 0
            [VAT_INCLUDED] => N
            [WEIGHT] => 0
            [WIDTH] => 0
            [LENGTH] => 0
            [HEIGHT] => 0
            [PAYMENT_TYPE] => S
            [RECUR_SCHEME_TYPE] => D
            [RECUR_SCHEME_LENGTH] => 0
            [TRIAL_PRICE_ID] => 0
            [USE_OFFERS] => 
        )

    [~CATALOG_TYPE] => 1
    [CATALOG_TYPE] => 1
    [~CATALOG_QUANTITY] => 0
    [CATALOG_QUANTITY] => 0
    [~CATALOG_QUANTITY_TRACE] => N
    [CATALOG_QUANTITY_TRACE] => N
    [~CATALOG_CAN_BUY_ZERO] => Y
    [CATALOG_CAN_BUY_ZERO] => Y
    [~CATALOG_SUBSCRIBE] => Y
    [CATALOG_SUBSCRIBE] => Y
    [PROPERTIES] => Array
        (
            [ITEM_DELIVERY] => Array
                (
                    [ID] => 20
                    [IBLOCK_ID] => 2
                    [NAME] => Доставка
                    [ACTIVE] => Y
                    [SORT] => 1
                    [CODE] => ITEM_DELIVERY
                    [DEFAULT_VALUE] => 
                    [PROPERTY_TYPE] => L
                    [ROW_COUNT] => 1
                    [COL_COUNT] => 30
                    [LIST_TYPE] => L
                    [MULTIPLE] => N
                    [XML_ID] => 20
                    [FILE_TYPE] => 
                    [MULTIPLE_CNT] => 5
                    [LINK_IBLOCK_ID] => 0
                    [WITH_DESCRIPTION] => N
                    [SEARCHABLE] => N
                    [FILTRABLE] => N
                    [IS_REQUIRED] => Y
                    [VERSION] => 1
                    [USER_TYPE] => 
                    [USER_TYPE_SETTINGS] => Array
                        (
                        )

                    [HINT] => 
                    [~NAME] => Доставка
                    [~DEFAULT_VALUE] => 
                    [VALUE_ENUM] => По России и СНГ
                    [VALUE_XML_ID] => ru-sng
                    [VALUE_SORT] => 1
                    [VALUE] => По России и СНГ
                    [PROPERTY_VALUE_ID] => 6831824
                    [VALUE_ENUM_ID] => 7
                    [DESCRIPTION] => 
                    [~VALUE] => По России и СНГ
                    [~DESCRIPTION] => 
                )

            [ITEM_PAYMENT] => Array
                (
                    [ID] => 21
                    [IBLOCK_ID] => 2
                    [NAME] => Оплата
                    [ACTIVE] => Y
                    [SORT] => 2
                    [CODE] => ITEM_PAYMENT
                    [DEFAULT_VALUE] => 
                    [PROPERTY_TYPE] => L
                    [ROW_COUNT] => 1
                    [COL_COUNT] => 30
                    [LIST_TYPE] => L
                    [MULTIPLE] => N
                    [XML_ID] => 21
                    [FILE_TYPE] => 
                    [MULTIPLE_CNT] => 5
                    [LINK_IBLOCK_ID] => 0
                    [WITH_DESCRIPTION] => N
                    [SEARCHABLE] => N
                    [FILTRABLE] => N
                    [IS_REQUIRED] => Y
                    [VERSION] => 1
                    [USER_TYPE] => 
                    [USER_TYPE_SETTINGS] => Array
                        (
                        )

                    [HINT] => 
                    [~NAME] => Оплата
                    [~DEFAULT_VALUE] => 
                    [VALUE_ENUM] => Безналичный расчет
                    [VALUE_XML_ID] => payment-bank
                    [VALUE_SORT] => 1
                    [VALUE] => Безналичный расчет
                    [PROPERTY_VALUE_ID] => 6831825
                    [VALUE_ENUM_ID] => 8
                    [DESCRIPTION] => 
                    [~VALUE] => Безналичный расчет
                    [~DESCRIPTION] => 
                )

            [ITEM_PRICE] => Array
                (
                    [ID] => 22
                    [IBLOCK_ID] => 2
                    [NAME] => Цена
                    [ACTIVE] => Y
                    [SORT] => 3
                    [CODE] => ITEM_PRICE
                    [DEFAULT_VALUE] => 
                    [PROPERTY_TYPE] => L
                    [ROW_COUNT] => 1
                    [COL_COUNT] => 30
                    [LIST_TYPE] => L
                    [MULTIPLE] => N
                    [XML_ID] => 22
                    [FILE_TYPE] => 
                    [MULTIPLE_CNT] => 5
                    [LINK_IBLOCK_ID] => 0
                    [WITH_DESCRIPTION] => N
                    [SEARCHABLE] => N
                    [FILTRABLE] => N
                    [IS_REQUIRED] => Y
                    [VERSION] => 1
                    [USER_TYPE] => 
                    [USER_TYPE_SETTINGS] => Array
                        (
                        )

                    [HINT] => 
                    [~NAME] => Цена
                    [~DEFAULT_VALUE] => 
                    [VALUE_ENUM] => По запросу
                    [VALUE_XML_ID] => on-request
                    [VALUE_SORT] => 1
                    [VALUE] => По запросу
                    [PROPERTY_VALUE_ID] => 6831826
                    [VALUE_ENUM_ID] => 9
                    [DESCRIPTION] => 
                    [~VALUE] => По запросу
                    [~DESCRIPTION] => 
                )

            [ITEM_IMAGES] => Array
                (
                    [ID] => 23
                    [IBLOCK_ID] => 2
                    [NAME] => Изображения
                    [ACTIVE] => Y
                    [SORT] => 4
                    [CODE] => ITEM_IMAGES
                    [DEFAULT_VALUE] => 
                    [PROPERTY_TYPE] => F
                    [ROW_COUNT] => 1
                    [COL_COUNT] => 30
                    [LIST_TYPE] => L
                    [MULTIPLE] => Y
                    [XML_ID] => 23
                    [FILE_TYPE] => 
                    [MULTIPLE_CNT] => 5
                    [LINK_IBLOCK_ID] => 0
                    [WITH_DESCRIPTION] => N
                    [SEARCHABLE] => N
                    [FILTRABLE] => N
                    [IS_REQUIRED] => N
                    [VERSION] => 1
                    [USER_TYPE] => 
                    [USER_TYPE_SETTINGS] => Array
                        (
                        )

                    [HINT] => 
                    [~NAME] => Изображения
                    [~DEFAULT_VALUE] => 
                    [VALUE_ENUM] => 
                    [VALUE_XML_ID] => 
                    [VALUE_SORT] => 
                    [VALUE] => 
                    [PROPERTY_VALUE_ID] => 
                    [DESCRIPTION] => 
                    [~DESCRIPTION] => 
                    [~VALUE] => 
                )

            [ITEM_PROPERTIES] => Array
                (
                    [ID] => 24
                    [IBLOCK_ID] => 2
                    [NAME] => Свойства
                    [ACTIVE] => Y
                    [SORT] => 5
                    [CODE] => ITEM_PROPERTIES
                    [DEFAULT_VALUE] => 
                    [PROPERTY_TYPE] => E
                    [ROW_COUNT] => 1
                    [COL_COUNT] => 30
                    [LIST_TYPE] => L
                    [MULTIPLE] => Y
                    [XML_ID] => 24
                    [FILE_TYPE] => 
                    [MULTIPLE_CNT] => 1
                    [LINK_IBLOCK_ID] => 3
                    [WITH_DESCRIPTION] => N
                    [SEARCHABLE] => N
                    [FILTRABLE] => N
                    [IS_REQUIRED] => N
                    [VERSION] => 1
                    [USER_TYPE] => 
                    [USER_TYPE_SETTINGS] => Array
                        (
                        )

                    [HINT] => 
                    [~NAME] => Свойства
                    [~DEFAULT_VALUE] => 
                    [VALUE_ENUM] => 
                    [VALUE_XML_ID] => 
                    [VALUE_SORT] => 
                    [VALUE] => 
                    [PROPERTY_VALUE_ID] => 
                    [DESCRIPTION] => 
                    [~DESCRIPTION] => 
                    [~VALUE] => 
                )

            [ITEM_CHARACTERISTICS] => Array
                (
                    [ID] => 28
                    [IBLOCK_ID] => 2
                    [NAME] => Характеристики
                    [ACTIVE] => Y
                    [SORT] => 6
                    [CODE] => ITEM_CHARACTERISTICS
                    [DEFAULT_VALUE] => 
                    [PROPERTY_TYPE] => S
                    [ROW_COUNT] => 1
                    [COL_COUNT] => 20
                    [LIST_TYPE] => L
                    [MULTIPLE] => Y
                    [XML_ID] => 28
                    [FILE_TYPE] => 
                    [MULTIPLE_CNT] => 1
                    [LINK_IBLOCK_ID] => 0
                    [WITH_DESCRIPTION] => Y
                    [SEARCHABLE] => N
                    [FILTRABLE] => N
                    [IS_REQUIRED] => N
                    [VERSION] => 1
                    [USER_TYPE] => 
                    [USER_TYPE_SETTINGS] => Array
                        (
                        )

                    [HINT] => 
                    [~NAME] => Характеристики
                    [~DEFAULT_VALUE] => 
                    [VALUE_ENUM] => 
                    [VALUE_XML_ID] => 
                    [VALUE_SORT] => 
                    [VALUE] => Array
                        (
                            [0] => промежуточная концевая многогранная
                            [1] => 18600
                            [2] => 10500
                            [3] => 1
                            [4] => 750/200
                            [5] => I-V
                            [6] => горячее цинкование
                            [7] => порошковое / полимерное окрашивание
                            [8] => 30 лет
                        )

                    [PROPERTY_VALUE_ID] => Array
                        (
                            [0] => 6831811
                            [1] => 6831812
                            [2] => 6831813
                            [3] => 6831814
                            [4] => 6831815
                            [5] => 6831816
                            [6] => 6831817
                            [7] => 6831818
                            [8] => 6831819
                        )

                    [DESCRIPTION] => Array
                        (
                            [0] => Тип
                            [1] => Высота, мм
                            [2] => Высота до нижней траверсы, мм
                            [3] => Число стоек на опору, шт
                            [4] => Сечение стоек, мм
                            [5] => Ветровой район
                            [6] => Защитное покрытие
                            [7] => Лакокрасочное покрытие
                            [8] => Срок службы
                        )

                    [~VALUE] => Array
                        (
                            [0] => промежуточная концевая многогранная
                            [1] => 18600
                            [2] => 10500
                            [3] => 1
                            [4] => 750/200
                            [5] => I-V
                            [6] => горячее цинкование
                            [7] => порошковое / полимерное окрашивание
                            [8] => 30 лет
                        )

                    [~DESCRIPTION] => Array
                        (
                            [0] => Тип
                            [1] => Высота, мм
                            [2] => Высота до нижней траверсы, мм
                            [3] => Число стоек на опору, шт
                            [4] => Сечение стоек, мм
                            [5] => Ветровой район
                            [6] => Защитное покрытие
                            [7] => Лакокрасочное покрытие
                            [8] => Срок службы
                        )

                )

            [ITEM_FILTER] => Array
                (
                    [ID] => 40
                    [IBLOCK_ID] => 2
                    [NAME] => Фильтр
                    [ACTIVE] => Y
                    [SORT] => 7
                    [CODE] => ITEM_FILTER
                    [DEFAULT_VALUE] => 
                    [PROPERTY_TYPE] => S
                    [ROW_COUNT] => 1
                    [COL_COUNT] => 30
                    [LIST_TYPE] => L
                    [MULTIPLE] => N
                    [XML_ID] => 40
                    [FILE_TYPE] => 
                    [MULTIPLE_CNT] => 5
                    [LINK_IBLOCK_ID] => 0
                    [WITH_DESCRIPTION] => N
                    [SEARCHABLE] => N
                    [FILTRABLE] => N
                    [IS_REQUIRED] => N
                    [VERSION] => 1
                    [USER_TYPE] => 
                    [USER_TYPE_SETTINGS] => Array
                        (
                        )

                    [HINT] => 
                    [~NAME] => Фильтр
                    [~DEFAULT_VALUE] => 
                    [VALUE_ENUM] => 
                    [VALUE_XML_ID] => 
                    [VALUE_SORT] => 
                    [VALUE] => 
                    [PROPERTY_VALUE_ID] => 
                    [DESCRIPTION] => 
                    [~DESCRIPTION] => 
                    [~VALUE] => 
                )

            [ITEM_TECH_CH] => Array
                (
                    [ID] => 29
                    [IBLOCK_ID] => 2
                    [NAME] => Технические характеристики
                    [ACTIVE] => Y
                    [SORT] => 8
                    [CODE] => ITEM_TECH_CH
                    [DEFAULT_VALUE] => Array
                        (
                            [TYPE] => HTML
                            [TEXT] => 
                        )

                    [PROPERTY_TYPE] => S
                    [ROW_COUNT] => 1
                    [COL_COUNT] => 30
                    [LIST_TYPE] => L
                    [MULTIPLE] => N
                    [XML_ID] => 29
                    [FILE_TYPE] => 
                    [MULTIPLE_CNT] => 5
                    [LINK_IBLOCK_ID] => 0
                    [WITH_DESCRIPTION] => N
                    [SEARCHABLE] => N
                    [FILTRABLE] => N
                    [IS_REQUIRED] => N
                    [VERSION] => 1
                    [USER_TYPE] => HTML
                    [USER_TYPE_SETTINGS] => Array
                        (
                            [height] => 200
                        )

                    [HINT] => 
                    [~NAME] => Технические характеристики
                    [~DEFAULT_VALUE] => Array
                        (
                            [TYPE] => HTML
                            [TEXT] => 
                        )

                    [VALUE_ENUM] => 
                    [VALUE_XML_ID] => 
                    [VALUE_SORT] => 
                    [VALUE] => 
                    [PROPERTY_VALUE_ID] => 
                    [DESCRIPTION] => 
                    [~DESCRIPTION] => 
                    [~VALUE] => 
                )

            [ITEM_ADV_DESCR] => Array
                (
                    [ID] => 30
                    [IBLOCK_ID] => 2
                    [NAME] => Преимущества (описание)
                    [ACTIVE] => Y
                    [SORT] => 9
                    [CODE] => ITEM_ADV_DESCR
                    [DEFAULT_VALUE] => Array
                        (
                            [TYPE] => HTML
                            [TEXT] => 
                        )

                    [PROPERTY_TYPE] => S
                    [ROW_COUNT] => 1
                    [COL_COUNT] => 30
                    [LIST_TYPE] => L
                    [MULTIPLE] => N
                    [XML_ID] => 30
                    [FILE_TYPE] => 
                    [MULTIPLE_CNT] => 5
                    [LINK_IBLOCK_ID] => 0
                    [WITH_DESCRIPTION] => N
                    [SEARCHABLE] => N
                    [FILTRABLE] => N
                    [IS_REQUIRED] => N
                    [VERSION] => 1
                    [USER_TYPE] => HTML
                    [USER_TYPE_SETTINGS] => Array
                        (
                            [height] => 100
                        )

                    [HINT] => 
                    [~NAME] => Преимущества (описание)
                    [~DEFAULT_VALUE] => Array
                        (
                            [TYPE] => HTML
                            [TEXT] => 
                        )

                    [VALUE_ENUM] => 
                    [VALUE_XML_ID] => 
                    [VALUE_SORT] => 
                    [VALUE] => 
                    [PROPERTY_VALUE_ID] => 
                    [DESCRIPTION] => 
                    [~DESCRIPTION] => 
                    [~VALUE] => 
                )

            [ITEM_ADV] => Array
                (
                    [ID] => 31
                    [IBLOCK_ID] => 2
                    [NAME] => Преимущества
                    [ACTIVE] => Y
                    [SORT] => 10
                    [CODE] => ITEM_ADV
                    [DEFAULT_VALUE] => 
                    [PROPERTY_TYPE] => E
                    [ROW_COUNT] => 1
                    [COL_COUNT] => 30
                    [LIST_TYPE] => L
                    [MULTIPLE] => Y
                    [XML_ID] => 31
                    [FILE_TYPE] => 
                    [MULTIPLE_CNT] => 1
                    [LINK_IBLOCK_ID] => 5
                    [WITH_DESCRIPTION] => N
                    [SEARCHABLE] => N
                    [FILTRABLE] => N
                    [IS_REQUIRED] => N
                    [VERSION] => 1
                    [USER_TYPE] => 
                    [USER_TYPE_SETTINGS] => Array
                        (
                        )

                    [HINT] => 
                    [~NAME] => Преимущества
                    [~DEFAULT_VALUE] => 
                    [VALUE_ENUM] => 
                    [VALUE_XML_ID] => 
                    [VALUE_SORT] => 
                    [VALUE] => 
                    [PROPERTY_VALUE_ID] => 
                    [DESCRIPTION] => 
                    [~DESCRIPTION] => 
                    [~VALUE] => 
                )

            [ITEM_BUY] => Array
                (
                    [ID] => 32
                    [IBLOCK_ID] => 2
                    [NAME] => Купить
                    [ACTIVE] => Y
                    [SORT] => 11
                    [CODE] => ITEM_BUY
                    [DEFAULT_VALUE] => Array
                        (
                            [TEXT] => 
                            [TYPE] => HTML
                        )

                    [PROPERTY_TYPE] => S
                    [ROW_COUNT] => 1
                    [COL_COUNT] => 30
                    [LIST_TYPE] => L
                    [MULTIPLE] => N
                    [XML_ID] => 32
                    [FILE_TYPE] => 
                    [MULTIPLE_CNT] => 5
                    [LINK_IBLOCK_ID] => 0
                    [WITH_DESCRIPTION] => N
                    [SEARCHABLE] => N
                    [FILTRABLE] => N
                    [IS_REQUIRED] => N
                    [VERSION] => 1
                    [USER_TYPE] => HTML
                    [USER_TYPE_SETTINGS] => Array
                        (
                            [height] => 200
                        )

                    [HINT] => 
                    [~NAME] => Купить
                    [~DEFAULT_VALUE] => Array
                        (
                            [TEXT] => 
                            [TYPE] => HTML
                        )

                    [VALUE_ENUM] => 
                    [VALUE_XML_ID] => 
                    [VALUE_SORT] => 
                    [VALUE] => 
                    [PROPERTY_VALUE_ID] => 
                    [DESCRIPTION] => 
                    [~DESCRIPTION] => 
                    [~VALUE] => 
                )

            [ITEM_CERT_COR] => Array
                (
                    [ID] => 33
                    [IBLOCK_ID] => 2
                    [NAME] => Сертификаты соответствия
                    [ACTIVE] => Y
                    [SORT] => 12
                    [CODE] => ITEM_CERT_COR
                    [DEFAULT_VALUE] => 
                    [PROPERTY_TYPE] => S
                    [ROW_COUNT] => 1
                    [COL_COUNT] => 30
                    [LIST_TYPE] => L
                    [MULTIPLE] => Y
                    [XML_ID] => 33
                    [FILE_TYPE] => 
                    [MULTIPLE_CNT] => 1
                    [LINK_IBLOCK_ID] => 0
                    [WITH_DESCRIPTION] => Y
                    [SEARCHABLE] => N
                    [FILTRABLE] => N
                    [IS_REQUIRED] => N
                    [VERSION] => 1
                    [USER_TYPE] => 
                    [USER_TYPE_SETTINGS] => Array
                        (
                        )

                    [HINT] => 
                    [~NAME] => Сертификаты соответствия
                    [~DEFAULT_VALUE] => 
                    [VALUE_ENUM] => 
                    [VALUE_XML_ID] => 
                    [VALUE_SORT] => 
                    [VALUE] => 
                    [PROPERTY_VALUE_ID] => 
                    [DESCRIPTION] => 
                    [~DESCRIPTION] => 
                    [~VALUE] => 
                )

            [ITEM_ST_STAND] => Array
                (
                    [ID] => 34
                    [IBLOCK_ID] => 2
                    [NAME] => Государственные стандарты
                    [ACTIVE] => Y
                    [SORT] => 13
                    [CODE] => ITEM_ST_STAND
                    [DEFAULT_VALUE] => 
                    [PROPERTY_TYPE] => S
                    [ROW_COUNT] => 1
                    [COL_COUNT] => 30
                    [LIST_TYPE] => L
                    [MULTIPLE] => Y
                    [XML_ID] => 34
                    [FILE_TYPE] => 
                    [MULTIPLE_CNT] => 1
                    [LINK_IBLOCK_ID] => 0
                    [WITH_DESCRIPTION] => Y
                    [SEARCHABLE] => N
                    [FILTRABLE] => N
                    [IS_REQUIRED] => N
                    [VERSION] => 1
                    [USER_TYPE] => 
                    [USER_TYPE_SETTINGS] => Array
                        (
                        )

                    [HINT] => 
                    [~NAME] => Государственные стандарты
                    [~DEFAULT_VALUE] => 
                    [VALUE_ENUM] => 
                    [VALUE_XML_ID] => 
                    [VALUE_SORT] => 
                    [VALUE] => 
                    [PROPERTY_VALUE_ID] => 
                    [DESCRIPTION] => 
                    [~DESCRIPTION] => 
                    [~VALUE] => 
                )

            [ITEM_NORM] => Array
                (
                    [ID] => 35
                    [IBLOCK_ID] => 2
                    [NAME] => Строительные нормы и правила
                    [ACTIVE] => Y
                    [SORT] => 14
                    [CODE] => ITEM_NORM
                    [DEFAULT_VALUE] => 
                    [PROPERTY_TYPE] => S
                    [ROW_COUNT] => 1
                    [COL_COUNT] => 30
                    [LIST_TYPE] => L
                    [MULTIPLE] => Y
                    [XML_ID] => 35
                    [FILE_TYPE] => 
                    [MULTIPLE_CNT] => 1
                    [LINK_IBLOCK_ID] => 0
                    [WITH_DESCRIPTION] => Y
                    [SEARCHABLE] => N
                    [FILTRABLE] => N
                    [IS_REQUIRED] => N
                    [VERSION] => 1
                    [USER_TYPE] => 
                    [USER_TYPE_SETTINGS] => Array
                        (
                        )

                    [HINT] => 
                    [~NAME] => Строительные нормы и правила
                    [~DEFAULT_VALUE] => 
                    [VALUE_ENUM] => 
                    [VALUE_XML_ID] => 
                    [VALUE_SORT] => 
                    [VALUE] => 
                    [PROPERTY_VALUE_ID] => 
                    [DESCRIPTION] => 
                    [~DESCRIPTION] => 
                    [~VALUE] => 
                )

            [ITEM_SIMILAR] => Array
                (
                    [ID] => 36
                    [IBLOCK_ID] => 2
                    [NAME] => Похожие модели
                    [ACTIVE] => Y
                    [SORT] => 15
                    [CODE] => ITEM_SIMILAR
                    [DEFAULT_VALUE] => 
                    [PROPERTY_TYPE] => G
                    [ROW_COUNT] => 1
                    [COL_COUNT] => 30
                    [LIST_TYPE] => L
                    [MULTIPLE] => Y
                    [XML_ID] => 36
                    [FILE_TYPE] => 
                    [MULTIPLE_CNT] => 10
                    [LINK_IBLOCK_ID] => 2
                    [WITH_DESCRIPTION] => N
                    [SEARCHABLE] => N
                    [FILTRABLE] => N
                    [IS_REQUIRED] => N
                    [VERSION] => 1
                    [USER_TYPE] => 
                    [USER_TYPE_SETTINGS] => Array
                        (
                        )

                    [HINT] => 
                    [~NAME] => Похожие модели
                    [~DEFAULT_VALUE] => 
                    [VALUE_ENUM] => 
                    [VALUE_XML_ID] => 
                    [VALUE_SORT] => 
                    [VALUE] => Array
                        (
                            [0] => 4509
                        )

                    [PROPERTY_VALUE_ID] => Array
                        (
                            [0] => 6831827
                        )

                    [DESCRIPTION] => Array
                        (
                            [0] => 
                        )

                    [~VALUE] => Array
                        (
                            [0] => 4509
                        )

                    [~DESCRIPTION] => Array
                        (
                            [0] => 
                        )

                )

            [ITEM_SIMILAR_TAGS] => Array
                (
                    [ID] => 122
                    [IBLOCK_ID] => 2
                    [NAME] => Похожие модели (теговые)
                    [ACTIVE] => Y
                    [SORT] => 16
                    [CODE] => ITEM_SIMILAR_TAGS
                    [DEFAULT_VALUE] => 
                    [PROPERTY_TYPE] => E
                    [ROW_COUNT] => 1
                    [COL_COUNT] => 30
                    [LIST_TYPE] => L
                    [MULTIPLE] => Y
                    [XML_ID] => 122
                    [FILE_TYPE] => 
                    [MULTIPLE_CNT] => 1
                    [LINK_IBLOCK_ID] => 19
                    [WITH_DESCRIPTION] => N
                    [SEARCHABLE] => N
                    [FILTRABLE] => N
                    [IS_REQUIRED] => N
                    [VERSION] => 1
                    [USER_TYPE] => 
                    [USER_TYPE_SETTINGS] => Array
                        (
                        )

                    [HINT] => 
                    [~NAME] => Похожие модели (теговые)
                    [~DEFAULT_VALUE] => 
                    [VALUE_ENUM] => 
                    [VALUE_XML_ID] => 
                    [VALUE_SORT] => 
                    [VALUE] => 
                    [PROPERTY_VALUE_ID] => 
                    [DESCRIPTION] => 
                    [~DESCRIPTION] => 
                    [~VALUE] => 
                )

            [ITEM_BUY_WITH] => Array
                (
                    [ID] => 37
                    [IBLOCK_ID] => 2
                    [NAME] => С этим товаром покупают
                    [ACTIVE] => Y
                    [SORT] => 17
                    [CODE] => ITEM_BUY_WITH
                    [DEFAULT_VALUE] => 
                    [PROPERTY_TYPE] => E
                    [ROW_COUNT] => 1
                    [COL_COUNT] => 30
                    [LIST_TYPE] => L
                    [MULTIPLE] => Y
                    [XML_ID] => 37
                    [FILE_TYPE] => 
                    [MULTIPLE_CNT] => 1
                    [LINK_IBLOCK_ID] => 2
                    [WITH_DESCRIPTION] => N
                    [SEARCHABLE] => N
                    [FILTRABLE] => N
                    [IS_REQUIRED] => N
                    [VERSION] => 1
                    [USER_TYPE] => 
                    [USER_TYPE_SETTINGS] => Array
                        (
                        )

                    [HINT] => 
                    [~NAME] => С этим товаром покупают
                    [~DEFAULT_VALUE] => 
                    [VALUE_ENUM] => 
                    [VALUE_XML_ID] => 
                    [VALUE_SORT] => 
                    [VALUE] => 
                    [PROPERTY_VALUE_ID] => 
                    [DESCRIPTION] => 
                    [~DESCRIPTION] => 
                    [~VALUE] => 
                )

            [ITEM_VOTE_COUNT] => Array
                (
                    [ID] => 38
                    [IBLOCK_ID] => 2
                    [NAME] => Количество голосов
                    [ACTIVE] => Y
                    [SORT] => 18
                    [CODE] => ITEM_VOTE_COUNT
                    [DEFAULT_VALUE] => 0
                    [PROPERTY_TYPE] => N
                    [ROW_COUNT] => 1
                    [COL_COUNT] => 30
                    [LIST_TYPE] => L
                    [MULTIPLE] => N
                    [XML_ID] => 38
                    [FILE_TYPE] => 
                    [MULTIPLE_CNT] => 5
                    [LINK_IBLOCK_ID] => 0
                    [WITH_DESCRIPTION] => N
                    [SEARCHABLE] => N
                    [FILTRABLE] => N
                    [IS_REQUIRED] => N
                    [VERSION] => 1
                    [USER_TYPE] => 
                    [USER_TYPE_SETTINGS] => Array
                        (
                        )

                    [HINT] => 
                    [~NAME] => Количество голосов
                    [~DEFAULT_VALUE] => 0
                    [VALUE_ENUM] => 
                    [VALUE_XML_ID] => 
                    [VALUE_SORT] => 
                    [VALUE] => 17
                    [PROPERTY_VALUE_ID] => 6831939
                    [DESCRIPTION] => 
                    [~VALUE] => 17
                    [~DESCRIPTION] => 
                )

            [ITEM_RAITING] => Array
                (
                    [ID] => 39
                    [IBLOCK_ID] => 2
                    [NAME] => Рейтинг
                    [ACTIVE] => Y
                    [SORT] => 19
                    [CODE] => ITEM_RAITING
                    [DEFAULT_VALUE] => 0
                    [PROPERTY_TYPE] => N
                    [ROW_COUNT] => 1
                    [COL_COUNT] => 30
                    [LIST_TYPE] => L
                    [MULTIPLE] => N
                    [XML_ID] => 39
                    [FILE_TYPE] => 
                    [MULTIPLE_CNT] => 5
                    [LINK_IBLOCK_ID] => 0
                    [WITH_DESCRIPTION] => N
                    [SEARCHABLE] => N
                    [FILTRABLE] => N
                    [IS_REQUIRED] => N
                    [VERSION] => 1
                    [USER_TYPE] => 
                    [USER_TYPE_SETTINGS] => Array
                        (
                        )

                    [HINT] => 
                    [~NAME] => Рейтинг
                    [~DEFAULT_VALUE] => 0
                    [VALUE_ENUM] => 
                    [VALUE_XML_ID] => 
                    [VALUE_SORT] => 
                    [VALUE] => 4.9
                    [PROPERTY_VALUE_ID] => 6831938
                    [DESCRIPTION] => 
                    [~VALUE] => 4.9
                    [~DESCRIPTION] => 
                )

            [H1] => Array
                (
                    [ID] => 125
                    [IBLOCK_ID] => 2
                    [NAME] => H1
                    [ACTIVE] => Y
                    [SORT] => 500
                    [CODE] => H1
                    [DEFAULT_VALUE] => 
                    [PROPERTY_TYPE] => S
                    [ROW_COUNT] => 1
                    [COL_COUNT] => 70
                    [LIST_TYPE] => L
                    [MULTIPLE] => N
                    [XML_ID] => 125
                    [FILE_TYPE] => 
                    [MULTIPLE_CNT] => 5
                    [LINK_IBLOCK_ID] => 0
                    [WITH_DESCRIPTION] => N
                    [SEARCHABLE] => N
                    [FILTRABLE] => N
                    [IS_REQUIRED] => N
                    [VERSION] => 1
                    [USER_TYPE] => 
                    [USER_TYPE_SETTINGS] => Array
                        (
                        )

                    [HINT] => 
                    [~NAME] => H1
                    [~DEFAULT_VALUE] => 
                    [VALUE_ENUM] => 
                    [VALUE_XML_ID] => 
                    [VALUE_SORT] => 
                    [VALUE] => ПКМ35-6
                    [PROPERTY_VALUE_ID] => 6831823
                    [DESCRIPTION] => 
                    [~VALUE] => ПКМ35-6
                    [~DESCRIPTION] => 
                )

            [CERTIFICATES] => Array
                (
                    [ID] => 127
                    [IBLOCK_ID] => 2
                    [NAME] => Сертификаты
                    [ACTIVE] => Y
                    [SORT] => 500
                    [CODE] => CERTIFICATES
                    [DEFAULT_VALUE] => 
                    [PROPERTY_TYPE] => E
                    [ROW_COUNT] => 1
                    [COL_COUNT] => 30
                    [LIST_TYPE] => L
                    [MULTIPLE] => Y
                    [XML_ID] => 127
                    [FILE_TYPE] => 
                    [MULTIPLE_CNT] => 5
                    [LINK_IBLOCK_ID] => 7
                    [WITH_DESCRIPTION] => N
                    [SEARCHABLE] => N
                    [FILTRABLE] => N
                    [IS_REQUIRED] => N
                    [VERSION] => 1
                    [USER_TYPE] => 
                    [USER_TYPE_SETTINGS] => Array
                        (
                        )

                    [HINT] => 
                    [~NAME] => Сертификаты
                    [~DEFAULT_VALUE] => 
                    [VALUE_ENUM] => 
                    [VALUE_XML_ID] => 
                    [VALUE_SORT] => 
                    [VALUE] => 
                    [PROPERTY_VALUE_ID] => 
                    [DESCRIPTION] => 
                    [~DESCRIPTION] => 
                    [~VALUE] => 
                )

            [129] => Array
                (
                    [ID] => 129
                    [IBLOCK_ID] => 2
                    [NAME] => Уникальный META TITLE
                    [ACTIVE] => Y
                    [SORT] => 500
                    [CODE] => 129
                    [DEFAULT_VALUE] => 
                    [PROPERTY_TYPE] => S
                    [ROW_COUNT] => 1
                    [COL_COUNT] => 30
                    [LIST_TYPE] => L
                    [MULTIPLE] => N
                    [XML_ID] => 129
                    [FILE_TYPE] => 
                    [MULTIPLE_CNT] => 5
                    [LINK_IBLOCK_ID] => 0
                    [WITH_DESCRIPTION] => N
                    [SEARCHABLE] => N
                    [FILTRABLE] => N
                    [IS_REQUIRED] => N
                    [VERSION] => 1
                    [USER_TYPE] => 
                    [USER_TYPE_SETTINGS] => Array
                        (
                        )

                    [HINT] => 
                    [~NAME] => Уникальный META TITLE
                    [~DEFAULT_VALUE] => 
                    [VALUE_ENUM] => 
                    [VALUE_XML_ID] => 
                    [VALUE_SORT] => 
                    [VALUE] => 
                    [PROPERTY_VALUE_ID] => 
                    [DESCRIPTION] => 
                    [~DESCRIPTION] => 
                    [~VALUE] => 
                )

            [ITEM_TYPE] => Array
                (
                    [ID] => 134
                    [IBLOCK_ID] => 2
                    [NAME] => Тип
                    [ACTIVE] => Y
                    [SORT] => 500
                    [CODE] => ITEM_TYPE
                    [DEFAULT_VALUE] => 
                    [PROPERTY_TYPE] => S
                    [ROW_COUNT] => 1
                    [COL_COUNT] => 30
                    [LIST_TYPE] => L
                    [MULTIPLE] => N
                    [XML_ID] => 
                    [FILE_TYPE] => 
                    [MULTIPLE_CNT] => 5
                    [LINK_IBLOCK_ID] => 0
                    [WITH_DESCRIPTION] => N
                    [SEARCHABLE] => N
                    [FILTRABLE] => Y
                    [IS_REQUIRED] => N
                    [VERSION] => 1
                    [USER_TYPE] => 
                    [USER_TYPE_SETTINGS] => Array
                        (
                        )

                    [HINT] => 
                    [~NAME] => Тип
                    [~DEFAULT_VALUE] => 
                    [VALUE_ENUM] => 
                    [VALUE_XML_ID] => 
                    [VALUE_SORT] => 
                    [VALUE] => 
                    [PROPERTY_VALUE_ID] => 
                    [DESCRIPTION] => 
                    [~DESCRIPTION] => 
                    [~VALUE] => 
                )

            [ITEM_INSTALLATION] => Array
                (
                    [ID] => 135
                    [IBLOCK_ID] => 2
                    [NAME] => Способ установки
                    [ACTIVE] => Y
                    [SORT] => 500
                    [CODE] => ITEM_INSTALLATION
                    [DEFAULT_VALUE] => 
                    [PROPERTY_TYPE] => S
                    [ROW_COUNT] => 1
                    [COL_COUNT] => 30
                    [LIST_TYPE] => L
                    [MULTIPLE] => N
                    [XML_ID] => 
                    [FILE_TYPE] => 
                    [MULTIPLE_CNT] => 5
                    [LINK_IBLOCK_ID] => 0
                    [WITH_DESCRIPTION] => N
                    [SEARCHABLE] => N
                    [FILTRABLE] => N
                    [IS_REQUIRED] => N
                    [VERSION] => 1
                    [USER_TYPE] => 
                    [USER_TYPE_SETTINGS] => Array
                        (
                        )

                    [HINT] => 
                    [~NAME] => Способ установки
                    [~DEFAULT_VALUE] => 
                    [VALUE_ENUM] => 
                    [VALUE_XML_ID] => 
                    [VALUE_SORT] => 
                    [VALUE] => 
                    [PROPERTY_VALUE_ID] => 
                    [DESCRIPTION] => 
                    [~DESCRIPTION] => 
                    [~VALUE] => 
                )

            [ITEM_MODE] => Array
                (
                    [ID] => 136
                    [IBLOCK_ID] => 2
                    [NAME] => Способ производства
                    [ACTIVE] => Y
                    [SORT] => 500
                    [CODE] => ITEM_MODE
                    [DEFAULT_VALUE] => 
                    [PROPERTY_TYPE] => S
                    [ROW_COUNT] => 1
                    [COL_COUNT] => 30
                    [LIST_TYPE] => L
                    [MULTIPLE] => N
                    [XML_ID] => 
                    [FILE_TYPE] => 
                    [MULTIPLE_CNT] => 5
                    [LINK_IBLOCK_ID] => 0
                    [WITH_DESCRIPTION] => N
                    [SEARCHABLE] => N
                    [FILTRABLE] => N
                    [IS_REQUIRED] => N
                    [VERSION] => 1
                    [USER_TYPE] => 
                    [USER_TYPE_SETTINGS] => Array
                        (
                        )

                    [HINT] => 
                    [~NAME] => Способ производства
                    [~DEFAULT_VALUE] => 
                    [VALUE_ENUM] => 
                    [VALUE_XML_ID] => 
                    [VALUE_SORT] => 
                    [VALUE] => 
                    [PROPERTY_VALUE_ID] => 
                    [DESCRIPTION] => 
                    [~DESCRIPTION] => 
                    [~VALUE] => 
                )

            [ITEM_HEIGHT] => Array
                (
                    [ID] => 137
                    [IBLOCK_ID] => 2
                    [NAME] => Высота, мм
                    [ACTIVE] => Y
                    [SORT] => 500
                    [CODE] => ITEM_HEIGHT
                    [DEFAULT_VALUE] => 
                    [PROPERTY_TYPE] => S
                    [ROW_COUNT] => 1
                    [COL_COUNT] => 30
                    [LIST_TYPE] => L
                    [MULTIPLE] => N
                    [XML_ID] => 
                    [FILE_TYPE] => 
                    [MULTIPLE_CNT] => 5
                    [LINK_IBLOCK_ID] => 0
                    [WITH_DESCRIPTION] => N
                    [SEARCHABLE] => N
                    [FILTRABLE] => N
                    [IS_REQUIRED] => N
                    [VERSION] => 1
                    [USER_TYPE] => 
                    [USER_TYPE_SETTINGS] => Array
                        (
                        )

                    [HINT] => 
                    [~NAME] => Высота, мм
                    [~DEFAULT_VALUE] => 
                    [VALUE_ENUM] => 
                    [VALUE_XML_ID] => 
                    [VALUE_SORT] => 
                    [VALUE] => 
                    [PROPERTY_VALUE_ID] => 
                    [DESCRIPTION] => 
                    [~DESCRIPTION] => 
                    [~VALUE] => 
                )

            [BLOG_POST_ID] => Array
                (
                    [ID] => 138
                    [IBLOCK_ID] => 2
                    [NAME] => ID поста блога для комментариев
                    [ACTIVE] => Y
                    [SORT] => 500
                    [CODE] => BLOG_POST_ID
                    [DEFAULT_VALUE] => 
                    [PROPERTY_TYPE] => N
                    [ROW_COUNT] => 1
                    [COL_COUNT] => 30
                    [LIST_TYPE] => L
                    [MULTIPLE] => N
                    [XML_ID] => BLOG_POST_ID
                    [FILE_TYPE] => 
                    [MULTIPLE_CNT] => 5
                    [LINK_IBLOCK_ID] => 0
                    [WITH_DESCRIPTION] => N
                    [SEARCHABLE] => N
                    [FILTRABLE] => N
                    [IS_REQUIRED] => N
                    [VERSION] => 1
                    [USER_TYPE] => 
                    [USER_TYPE_SETTINGS] => Array
                        (
                        )

                    [HINT] => 
                    [~NAME] => ID поста блога для комментариев
                    [~DEFAULT_VALUE] => 
                    [VALUE_ENUM] => 
                    [VALUE_XML_ID] => 
                    [VALUE_SORT] => 
                    [VALUE] => 
                    [PROPERTY_VALUE_ID] => 
                    [DESCRIPTION] => 
                    [~DESCRIPTION] => 
                    [~VALUE] => 
                )

            [BLOG_COMMENTS_CNT] => Array
                (
                    [ID] => 139
                    [IBLOCK_ID] => 2
                    [NAME] => Количество комментариев
                    [ACTIVE] => Y
                    [SORT] => 500
                    [CODE] => BLOG_COMMENTS_CNT
                    [DEFAULT_VALUE] => 
                    [PROPERTY_TYPE] => N
                    [ROW_COUNT] => 1
                    [COL_COUNT] => 30
                    [LIST_TYPE] => L
                    [MULTIPLE] => N
                    [XML_ID] => BLOG_COMMENTS_CNT
                    [FILE_TYPE] => 
                    [MULTIPLE_CNT] => 5
                    [LINK_IBLOCK_ID] => 0
                    [WITH_DESCRIPTION] => N
                    [SEARCHABLE] => N
                    [FILTRABLE] => N
                    [IS_REQUIRED] => N
                    [VERSION] => 1
                    [USER_TYPE] => 
                    [USER_TYPE_SETTINGS] => Array
                        (
                        )

                    [HINT] => 
                    [~NAME] => Количество комментариев
                    [~DEFAULT_VALUE] => 
                    [VALUE_ENUM] => 
                    [VALUE_XML_ID] => 
                    [VALUE_SORT] => 
                    [VALUE] => 
                    [PROPERTY_VALUE_ID] => 
                    [DESCRIPTION] => 
                    [~DESCRIPTION] => 
                    [~VALUE] => 
                )

            [HEIGHT_TOTAL] => Array
                (
                    [ID] => 143
                    [IBLOCK_ID] => 2
                    [NAME] => Высота общая, мм
                    [ACTIVE] => Y
                    [SORT] => 500
                    [CODE] => HEIGHT_TOTAL
                    [DEFAULT_VALUE] => 
                    [PROPERTY_TYPE] => S
                    [ROW_COUNT] => 1
                    [COL_COUNT] => 30
                    [LIST_TYPE] => L
                    [MULTIPLE] => N
                    [XML_ID] => 
                    [FILE_TYPE] => 
                    [MULTIPLE_CNT] => 5
                    [LINK_IBLOCK_ID] => 0
                    [WITH_DESCRIPTION] => N
                    [SEARCHABLE] => N
                    [FILTRABLE] => N
                    [IS_REQUIRED] => N
                    [VERSION] => 1
                    [USER_TYPE] => 
                    [USER_TYPE_SETTINGS] => Array
                        (
                        )

                    [HINT] => 
                    [~NAME] => Высота общая, мм
                    [~DEFAULT_VALUE] => 
                    [VALUE_ENUM] => 
                    [VALUE_XML_ID] => 
                    [VALUE_SORT] => 
                    [VALUE] => 
                    [PROPERTY_VALUE_ID] => 
                    [DESCRIPTION] => 
                    [~DESCRIPTION] => 
                    [~VALUE] => 
                )

            [HEIGHT_ABOVEGROUND] => Array
                (
                    [ID] => 144
                    [IBLOCK_ID] => 2
                    [NAME] => Высота надземной части, мм
                    [ACTIVE] => Y
                    [SORT] => 500
                    [CODE] => HEIGHT_ABOVEGROUND
                    [DEFAULT_VALUE] => 
                    [PROPERTY_TYPE] => S
                    [ROW_COUNT] => 1
                    [COL_COUNT] => 30
                    [LIST_TYPE] => L
                    [MULTIPLE] => N
                    [XML_ID] => 
                    [FILE_TYPE] => 
                    [MULTIPLE_CNT] => 5
                    [LINK_IBLOCK_ID] => 0
                    [WITH_DESCRIPTION] => N
                    [SEARCHABLE] => N
                    [FILTRABLE] => N
                    [IS_REQUIRED] => N
                    [VERSION] => 1
                    [USER_TYPE] => 
                    [USER_TYPE_SETTINGS] => Array
                        (
                        )

                    [HINT] => 
                    [~NAME] => Высота надземной части, мм
                    [~DEFAULT_VALUE] => 
                    [VALUE_ENUM] => 
                    [VALUE_XML_ID] => 
                    [VALUE_SORT] => 
                    [VALUE] => 
                    [PROPERTY_VALUE_ID] => 
                    [DESCRIPTION] => 
                    [~DESCRIPTION] => 
                    [~VALUE] => 
                )

            [HEIGHT_UNDERGROUND] => Array
                (
                    [ID] => 145
                    [IBLOCK_ID] => 2
                    [NAME] => Высота подземной части, мм
                    [ACTIVE] => Y
                    [SORT] => 500
                    [CODE] => HEIGHT_UNDERGROUND
                    [DEFAULT_VALUE] => 
                    [PROPERTY_TYPE] => S
                    [ROW_COUNT] => 1
                    [COL_COUNT] => 30
                    [LIST_TYPE] => L
                    [MULTIPLE] => N
                    [XML_ID] => 
                    [FILE_TYPE] => 
                    [MULTIPLE_CNT] => 5
                    [LINK_IBLOCK_ID] => 0
                    [WITH_DESCRIPTION] => N
                    [SEARCHABLE] => N
                    [FILTRABLE] => N
                    [IS_REQUIRED] => N
                    [VERSION] => 1
                    [USER_TYPE] => 
                    [USER_TYPE_SETTINGS] => Array
                        (
                        )

                    [HINT] => 
                    [~NAME] => Высота подземной части, мм
                    [~DEFAULT_VALUE] => 
                    [VALUE_ENUM] => 
                    [VALUE_XML_ID] => 
                    [VALUE_SORT] => 
                    [VALUE] => 
                    [PROPERTY_VALUE_ID] => 
                    [DESCRIPTION] => 
                    [~DESCRIPTION] => 
                    [~VALUE] => 
                )

            [DIAMETER_TOP] => Array
                (
                    [ID] => 146
                    [IBLOCK_ID] => 2
                    [NAME] => Диаметр верхний, мм
                    [ACTIVE] => Y
                    [SORT] => 500
                    [CODE] => DIAMETER_TOP
                    [DEFAULT_VALUE] => 
                    [PROPERTY_TYPE] => S
                    [ROW_COUNT] => 1
                    [COL_COUNT] => 30
                    [LIST_TYPE] => L
                    [MULTIPLE] => N
                    [XML_ID] => 
                    [FILE_TYPE] => 
                    [MULTIPLE_CNT] => 5
                    [LINK_IBLOCK_ID] => 0
                    [WITH_DESCRIPTION] => N
                    [SEARCHABLE] => N
                    [FILTRABLE] => N
                    [IS_REQUIRED] => N
                    [VERSION] => 1
                    [USER_TYPE] => 
                    [USER_TYPE_SETTINGS] => Array
                        (
                        )

                    [HINT] => 
                    [~NAME] => Диаметр верхний, мм
                    [~DEFAULT_VALUE] => 
                    [VALUE_ENUM] => 
                    [VALUE_XML_ID] => 
                    [VALUE_SORT] => 
                    [VALUE] => 
                    [PROPERTY_VALUE_ID] => 
                    [DESCRIPTION] => 
                    [~DESCRIPTION] => 
                    [~VALUE] => 
                )

            [DIAMETER_BOTTOM] => Array
                (
                    [ID] => 147
                    [IBLOCK_ID] => 2
                    [NAME] => Диаметр нижний, мм
                    [ACTIVE] => Y
                    [SORT] => 500
                    [CODE] => DIAMETER_BOTTOM
                    [DEFAULT_VALUE] => 
                    [PROPERTY_TYPE] => S
                    [ROW_COUNT] => 1
                    [COL_COUNT] => 30
                    [LIST_TYPE] => L
                    [MULTIPLE] => N
                    [XML_ID] => 
                    [FILE_TYPE] => 
                    [MULTIPLE_CNT] => 5
                    [LINK_IBLOCK_ID] => 0
                    [WITH_DESCRIPTION] => N
                    [SEARCHABLE] => N
                    [FILTRABLE] => N
                    [IS_REQUIRED] => N
                    [VERSION] => 1
                    [USER_TYPE] => 
                    [USER_TYPE_SETTINGS] => Array
                        (
                        )

                    [HINT] => 
                    [~NAME] => Диаметр нижний, мм
                    [~DEFAULT_VALUE] => 
                    [VALUE_ENUM] => 
                    [VALUE_XML_ID] => 
                    [VALUE_SORT] => 
                    [VALUE] => 
                    [PROPERTY_VALUE_ID] => 
                    [DESCRIPTION] => 
                    [~DESCRIPTION] => 
                    [~VALUE] => 
                )

            [WEIGHT] => Array
                (
                    [ID] => 148
                    [IBLOCK_ID] => 2
                    [NAME] => Нагрузка, кг
                    [ACTIVE] => Y
                    [SORT] => 500
                    [CODE] => WEIGHT
                    [DEFAULT_VALUE] => 
                    [PROPERTY_TYPE] => S
                    [ROW_COUNT] => 1
                    [COL_COUNT] => 30
                    [LIST_TYPE] => L
                    [MULTIPLE] => N
                    [XML_ID] => 
                    [FILE_TYPE] => 
                    [MULTIPLE_CNT] => 5
                    [LINK_IBLOCK_ID] => 0
                    [WITH_DESCRIPTION] => N
                    [SEARCHABLE] => N
                    [FILTRABLE] => N
                    [IS_REQUIRED] => N
                    [VERSION] => 1
                    [USER_TYPE] => 
                    [USER_TYPE_SETTINGS] => Array
                        (
                        )

                    [HINT] => 
                    [~NAME] => Нагрузка, кг
                    [~DEFAULT_VALUE] => 
                    [VALUE_ENUM] => 
                    [VALUE_XML_ID] => 
                    [VALUE_SORT] => 
                    [VALUE] => 
                    [PROPERTY_VALUE_ID] => 
                    [DESCRIPTION] => 
                    [~DESCRIPTION] => 
                    [~VALUE] => 
                )

            [VID] => Array
                (
                    [ID] => 149
                    [IBLOCK_ID] => 2
                    [NAME] => Вид
                    [ACTIVE] => Y
                    [SORT] => 500
                    [CODE] => VID
                    [DEFAULT_VALUE] => 
                    [PROPERTY_TYPE] => S
                    [ROW_COUNT] => 1
                    [COL_COUNT] => 30
                    [LIST_TYPE] => L
                    [MULTIPLE] => N
                    [XML_ID] => 
                    [FILE_TYPE] => 
                    [MULTIPLE_CNT] => 5
                    [LINK_IBLOCK_ID] => 0
                    [WITH_DESCRIPTION] => N
                    [SEARCHABLE] => N
                    [FILTRABLE] => N
                    [IS_REQUIRED] => N
                    [VERSION] => 1
                    [USER_TYPE] => 
                    [USER_TYPE_SETTINGS] => Array
                        (
                        )

                    [HINT] => 
                    [~NAME] => Вид
                    [~DEFAULT_VALUE] => 
                    [VALUE_ENUM] => 
                    [VALUE_XML_ID] => 
                    [VALUE_SORT] => 
                    [VALUE] => 
                    [PROPERTY_VALUE_ID] => 
                    [DESCRIPTION] => 
                    [~DESCRIPTION] => 
                    [~VALUE] => 
                )

            [SERVICE_LIFE] => Array
                (
                    [ID] => 150
                    [IBLOCK_ID] => 2
                    [NAME] => Срок службы
                    [ACTIVE] => Y
                    [SORT] => 500
                    [CODE] => SERVICE_LIFE
                    [DEFAULT_VALUE] => 
                    [PROPERTY_TYPE] => S
                    [ROW_COUNT] => 1
                    [COL_COUNT] => 30
                    [LIST_TYPE] => L
                    [MULTIPLE] => N
                    [XML_ID] => 
                    [FILE_TYPE] => 
                    [MULTIPLE_CNT] => 5
                    [LINK_IBLOCK_ID] => 0
                    [WITH_DESCRIPTION] => N
                    [SEARCHABLE] => N
                    [FILTRABLE] => N
                    [IS_REQUIRED] => N
                    [VERSION] => 1
                    [USER_TYPE] => 
                    [USER_TYPE_SETTINGS] => Array
                        (
                        )

                    [HINT] => 
                    [~NAME] => Срок службы
                    [~DEFAULT_VALUE] => 
                    [VALUE_ENUM] => 
                    [VALUE_XML_ID] => 
                    [VALUE_SORT] => 
                    [VALUE] => 
                    [PROPERTY_VALUE_ID] => 
                    [DESCRIPTION] => 
                    [~DESCRIPTION] => 
                    [~VALUE] => 
                )

            [USING] => Array
                (
                    [ID] => 151
                    [IBLOCK_ID] => 2
                    [NAME] => Применение
                    [ACTIVE] => Y
                    [SORT] => 500
                    [CODE] => USING
                    [DEFAULT_VALUE] => 
                    [PROPERTY_TYPE] => S
                    [ROW_COUNT] => 1
                    [COL_COUNT] => 30
                    [LIST_TYPE] => L
                    [MULTIPLE] => N
                    [XML_ID] => 
                    [FILE_TYPE] => 
                    [MULTIPLE_CNT] => 5
                    [LINK_IBLOCK_ID] => 0
                    [WITH_DESCRIPTION] => N
                    [SEARCHABLE] => N
                    [FILTRABLE] => N
                    [IS_REQUIRED] => N
                    [VERSION] => 1
                    [USER_TYPE] => 
                    [USER_TYPE_SETTINGS] => Array
                        (
                        )

                    [HINT] => 
                    [~NAME] => Применение
                    [~DEFAULT_VALUE] => 
                    [VALUE_ENUM] => 
                    [VALUE_XML_ID] => 
                    [VALUE_SORT] => 
                    [VALUE] => 
                    [PROPERTY_VALUE_ID] => 
                    [DESCRIPTION] => 
                    [~DESCRIPTION] => 
                    [~VALUE] => 
                )

            [HEIGHT_ZAK] => Array
                (
                    [ID] => 152
                    [IBLOCK_ID] => 2
                    [NAME] => Высота закладного элемента фундамента
                    [ACTIVE] => Y
                    [SORT] => 500
                    [CODE] => HEIGHT_ZAK
                    [DEFAULT_VALUE] => 
                    [PROPERTY_TYPE] => S
                    [ROW_COUNT] => 1
                    [COL_COUNT] => 30
                    [LIST_TYPE] => L
                    [MULTIPLE] => N
                    [XML_ID] => 
                    [FILE_TYPE] => 
                    [MULTIPLE_CNT] => 5
                    [LINK_IBLOCK_ID] => 0
                    [WITH_DESCRIPTION] => N
                    [SEARCHABLE] => N
                    [FILTRABLE] => N
                    [IS_REQUIRED] => N
                    [VERSION] => 1
                    [USER_TYPE] => 
                    [USER_TYPE_SETTINGS] => Array
                        (
                        )

                    [HINT] => 
                    [~NAME] => Высота закладного элемента фундамента
                    [~DEFAULT_VALUE] => 
                    [VALUE_ENUM] => 
                    [VALUE_XML_ID] => 
                    [VALUE_SORT] => 
                    [VALUE] => 
                    [PROPERTY_VALUE_ID] => 
                    [DESCRIPTION] => 
                    [~DESCRIPTION] => 
                    [~VALUE] => 
                )

            [LENGTH_CONSOLE] => Array
                (
                    [ID] => 153
                    [IBLOCK_ID] => 2
                    [NAME] => Длина консоли
                    [ACTIVE] => Y
                    [SORT] => 500
                    [CODE] => LENGTH_CONSOLE
                    [DEFAULT_VALUE] => 
                    [PROPERTY_TYPE] => S
                    [ROW_COUNT] => 1
                    [COL_COUNT] => 30
                    [LIST_TYPE] => L
                    [MULTIPLE] => N
                    [XML_ID] => 
                    [FILE_TYPE] => 
                    [MULTIPLE_CNT] => 5
                    [LINK_IBLOCK_ID] => 0
                    [WITH_DESCRIPTION] => N
                    [SEARCHABLE] => N
                    [FILTRABLE] => N
                    [IS_REQUIRED] => N
                    [VERSION] => 1
                    [USER_TYPE] => 
                    [USER_TYPE_SETTINGS] => Array
                        (
                        )

                    [HINT] => 
                    [~NAME] => Длина консоли
                    [~DEFAULT_VALUE] => 
                    [VALUE_ENUM] => 
                    [VALUE_XML_ID] => 
                    [VALUE_SORT] => 
                    [VALUE] => 
                    [PROPERTY_VALUE_ID] => 
                    [DESCRIPTION] => 
                    [~DESCRIPTION] => 
                    [~VALUE] => 
                )

            [HEIGHT_TOP_SECTION] => Array
                (
                    [ID] => 154
                    [IBLOCK_ID] => 2
                    [NAME] => Высота верхней секции, мм
                    [ACTIVE] => Y
                    [SORT] => 500
                    [CODE] => HEIGHT_TOP_SECTION
                    [DEFAULT_VALUE] => 
                    [PROPERTY_TYPE] => S
                    [ROW_COUNT] => 1
                    [COL_COUNT] => 30
                    [LIST_TYPE] => L
                    [MULTIPLE] => N
                    [XML_ID] => 
                    [FILE_TYPE] => 
                    [MULTIPLE_CNT] => 5
                    [LINK_IBLOCK_ID] => 0
                    [WITH_DESCRIPTION] => N
                    [SEARCHABLE] => N
                    [FILTRABLE] => N
                    [IS_REQUIRED] => N
                    [VERSION] => 1
                    [USER_TYPE] => 
                    [USER_TYPE_SETTINGS] => Array
                        (
                        )

                    [HINT] => 
                    [~NAME] => Высота верхней секции, мм
                    [~DEFAULT_VALUE] => 
                    [VALUE_ENUM] => 
                    [VALUE_XML_ID] => 
                    [VALUE_SORT] => 
                    [VALUE] => 
                    [PROPERTY_VALUE_ID] => 
                    [DESCRIPTION] => 
                    [~DESCRIPTION] => 
                    [~VALUE] => 
                )

            [SIP] => Array
                (
                    [ID] => 156
                    [IBLOCK_ID] => 2
                    [NAME] => Возможность подвеса СИП
                    [ACTIVE] => Y
                    [SORT] => 500
                    [CODE] => SIP
                    [DEFAULT_VALUE] => 
                    [PROPERTY_TYPE] => S
                    [ROW_COUNT] => 1
                    [COL_COUNT] => 30
                    [LIST_TYPE] => L
                    [MULTIPLE] => N
                    [XML_ID] => 
                    [FILE_TYPE] => 
                    [MULTIPLE_CNT] => 5
                    [LINK_IBLOCK_ID] => 0
                    [WITH_DESCRIPTION] => N
                    [SEARCHABLE] => N
                    [FILTRABLE] => N
                    [IS_REQUIRED] => N
                    [VERSION] => 1
                    [USER_TYPE] => 
                    [USER_TYPE_SETTINGS] => Array
                        (
                        )

                    [HINT] => 
                    [~NAME] => Возможность подвеса СИП
                    [~DEFAULT_VALUE] => 
                    [VALUE_ENUM] => 
                    [VALUE_XML_ID] => 
                    [VALUE_SORT] => 
                    [VALUE] => 
                    [PROPERTY_VALUE_ID] => 
                    [DESCRIPTION] => 
                    [~DESCRIPTION] => 
                    [~VALUE] => 
                )

            [COUNT_GRANY] => Array
                (
                    [ID] => 157
                    [IBLOCK_ID] => 2
                    [NAME] => Количество граней
                    [ACTIVE] => Y
                    [SORT] => 500
                    [CODE] => COUNT_GRANY
                    [DEFAULT_VALUE] => 
                    [PROPERTY_TYPE] => S
                    [ROW_COUNT] => 1
                    [COL_COUNT] => 30
                    [LIST_TYPE] => L
                    [MULTIPLE] => N
                    [XML_ID] => 
                    [FILE_TYPE] => 
                    [MULTIPLE_CNT] => 5
                    [LINK_IBLOCK_ID] => 0
                    [WITH_DESCRIPTION] => N
                    [SEARCHABLE] => N
                    [FILTRABLE] => N
                    [IS_REQUIRED] => N
                    [VERSION] => 1
                    [USER_TYPE] => 
                    [USER_TYPE_SETTINGS] => Array
                        (
                        )

                    [HINT] => 
                    [~NAME] => Количество граней
                    [~DEFAULT_VALUE] => 
                    [VALUE_ENUM] => 
                    [VALUE_XML_ID] => 
                    [VALUE_SORT] => 
                    [VALUE] => 
                    [PROPERTY_VALUE_ID] => 
                    [DESCRIPTION] => 
                    [~DESCRIPTION] => 
                    [~VALUE] => 
                )

            [HEIGHT_BOTTOM_SECTION] => Array
                (
                    [ID] => 158
                    [IBLOCK_ID] => 2
                    [NAME] => Высота нижней секции, мм
                    [ACTIVE] => Y
                    [SORT] => 500
                    [CODE] => HEIGHT_BOTTOM_SECTION
                    [DEFAULT_VALUE] => 
                    [PROPERTY_TYPE] => S
                    [ROW_COUNT] => 1
                    [COL_COUNT] => 30
                    [LIST_TYPE] => L
                    [MULTIPLE] => N
                    [XML_ID] => 
                    [FILE_TYPE] => 
                    [MULTIPLE_CNT] => 5
                    [LINK_IBLOCK_ID] => 0
                    [WITH_DESCRIPTION] => N
                    [SEARCHABLE] => N
                    [FILTRABLE] => N
                    [IS_REQUIRED] => N
                    [VERSION] => 1
                    [USER_TYPE] => 
                    [USER_TYPE_SETTINGS] => Array
                        (
                        )

                    [HINT] => 
                    [~NAME] => Высота нижней секции, мм
                    [~DEFAULT_VALUE] => 
                    [VALUE_ENUM] => 
                    [VALUE_XML_ID] => 
                    [VALUE_SORT] => 
                    [VALUE] => 
                    [PROPERTY_VALUE_ID] => 
                    [DESCRIPTION] => 
                    [~DESCRIPTION] => 
                    [~VALUE] => 
                )

            [STEEL_THICKNESS] => Array
                (
                    [ID] => 160
                    [IBLOCK_ID] => 2
                    [NAME] => Толщина стали
                    [ACTIVE] => Y
                    [SORT] => 500
                    [CODE] => STEEL_THICKNESS
                    [DEFAULT_VALUE] => 
                    [PROPERTY_TYPE] => S
                    [ROW_COUNT] => 1
                    [COL_COUNT] => 30
                    [LIST_TYPE] => L
                    [MULTIPLE] => N
                    [XML_ID] => 
                    [FILE_TYPE] => 
                    [MULTIPLE_CNT] => 5
                    [LINK_IBLOCK_ID] => 0
                    [WITH_DESCRIPTION] => N
                    [SEARCHABLE] => N
                    [FILTRABLE] => N
                    [IS_REQUIRED] => N
                    [VERSION] => 1
                    [USER_TYPE] => 
                    [USER_TYPE_SETTINGS] => Array
                        (
                        )

                    [HINT] => 
                    [~NAME] => Толщина стали
                    [~DEFAULT_VALUE] => 
                    [VALUE_ENUM] => 
                    [VALUE_XML_ID] => 
                    [VALUE_SORT] => 
                    [VALUE] => 
                    [PROPERTY_VALUE_ID] => 
                    [DESCRIPTION] => 
                    [~DESCRIPTION] => 
                    [~VALUE] => 
                )

            [SIZE_OPOR_FLANEC] => Array
                (
                    [ID] => 161
                    [IBLOCK_ID] => 2
                    [NAME] => Размеры опорного фланца
                    [ACTIVE] => Y
                    [SORT] => 500
                    [CODE] => SIZE_OPOR_FLANEC
                    [DEFAULT_VALUE] => 
                    [PROPERTY_TYPE] => S
                    [ROW_COUNT] => 1
                    [COL_COUNT] => 30
                    [LIST_TYPE] => L
                    [MULTIPLE] => N
                    [XML_ID] => 
                    [FILE_TYPE] => 
                    [MULTIPLE_CNT] => 5
                    [LINK_IBLOCK_ID] => 0
                    [WITH_DESCRIPTION] => N
                    [SEARCHABLE] => N
                    [FILTRABLE] => N
                    [IS_REQUIRED] => N
                    [VERSION] => 1
                    [USER_TYPE] => 
                    [USER_TYPE_SETTINGS] => Array
                        (
                        )

                    [HINT] => 
                    [~NAME] => Размеры опорного фланца
                    [~DEFAULT_VALUE] => 
                    [VALUE_ENUM] => 
                    [VALUE_XML_ID] => 
                    [VALUE_SORT] => 
                    [VALUE] => 
                    [PROPERTY_VALUE_ID] => 
                    [DESCRIPTION] => 
                    [~DESCRIPTION] => 
                    [~VALUE] => 
                )

            [POKRASKA] => Array
                (
                    [ID] => 162
                    [IBLOCK_ID] => 2
                    [NAME] => Лакокрасочное покрытие
                    [ACTIVE] => Y
                    [SORT] => 500
                    [CODE] => POKRASKA
                    [DEFAULT_VALUE] => 
                    [PROPERTY_TYPE] => S
                    [ROW_COUNT] => 1
                    [COL_COUNT] => 30
                    [LIST_TYPE] => L
                    [MULTIPLE] => N
                    [XML_ID] => 
                    [FILE_TYPE] => 
                    [MULTIPLE_CNT] => 5
                    [LINK_IBLOCK_ID] => 0
                    [WITH_DESCRIPTION] => N
                    [SEARCHABLE] => N
                    [FILTRABLE] => N
                    [IS_REQUIRED] => N
                    [VERSION] => 1
                    [USER_TYPE] => 
                    [USER_TYPE_SETTINGS] => Array
                        (
                        )

                    [HINT] => 
                    [~NAME] => Лакокрасочное покрытие
                    [~DEFAULT_VALUE] => 
                    [VALUE_ENUM] => 
                    [VALUE_XML_ID] => 
                    [VALUE_SORT] => 
                    [VALUE] => 
                    [PROPERTY_VALUE_ID] => 
                    [DESCRIPTION] => 
                    [~DESCRIPTION] => 
                    [~VALUE] => 
                )

            [VES] => Array
                (
                    [ID] => 163
                    [IBLOCK_ID] => 2
                    [NAME] => Вес
                    [ACTIVE] => Y
                    [SORT] => 500
                    [CODE] => VES
                    [DEFAULT_VALUE] => 
                    [PROPERTY_TYPE] => S
                    [ROW_COUNT] => 1
                    [COL_COUNT] => 30
                    [LIST_TYPE] => L
                    [MULTIPLE] => N
                    [XML_ID] => 
                    [FILE_TYPE] => 
                    [MULTIPLE_CNT] => 5
                    [LINK_IBLOCK_ID] => 0
                    [WITH_DESCRIPTION] => N
                    [SEARCHABLE] => N
                    [FILTRABLE] => N
                    [IS_REQUIRED] => N
                    [VERSION] => 1
                    [USER_TYPE] => 
                    [USER_TYPE_SETTINGS] => Array
                        (
                        )

                    [HINT] => 
                    [~NAME] => Вес
                    [~DEFAULT_VALUE] => 
                    [VALUE_ENUM] => 
                    [VALUE_XML_ID] => 
                    [VALUE_SORT] => 
                    [VALUE] => 
                    [PROPERTY_VALUE_ID] => 
                    [DESCRIPTION] => 
                    [~DESCRIPTION] => 
                    [~VALUE] => 
                )

            [INSTALL_LYUCHKA] => Array
                (
                    [ID] => 164
                    [IBLOCK_ID] => 2
                    [NAME] => Возможность установки лючка
                    [ACTIVE] => Y
                    [SORT] => 500
                    [CODE] => INSTALL_LYUCHKA
                    [DEFAULT_VALUE] => 
                    [PROPERTY_TYPE] => S
                    [ROW_COUNT] => 1
                    [COL_COUNT] => 30
                    [LIST_TYPE] => L
                    [MULTIPLE] => N
                    [XML_ID] => 
                    [FILE_TYPE] => 
                    [MULTIPLE_CNT] => 5
                    [LINK_IBLOCK_ID] => 0
                    [WITH_DESCRIPTION] => N
                    [SEARCHABLE] => N
                    [FILTRABLE] => N
                    [IS_REQUIRED] => N
                    [VERSION] => 1
                    [USER_TYPE] => 
                    [USER_TYPE_SETTINGS] => Array
                        (
                        )

                    [HINT] => 
                    [~NAME] => Возможность установки лючка
                    [~DEFAULT_VALUE] => 
                    [VALUE_ENUM] => 
                    [VALUE_XML_ID] => 
                    [VALUE_SORT] => 
                    [VALUE] => 
                    [PROPERTY_VALUE_ID] => 
                    [DESCRIPTION] => 
                    [~DESCRIPTION] => 
                    [~VALUE] => 
                )

            [DIAMETER_FLANCA] => Array
                (
                    [ID] => 165
                    [IBLOCK_ID] => 2
                    [NAME] => Диаметр фланца, мм
                    [ACTIVE] => Y
                    [SORT] => 500
                    [CODE] => DIAMETER_FLANCA
                    [DEFAULT_VALUE] => 
                    [PROPERTY_TYPE] => S
                    [ROW_COUNT] => 1
                    [COL_COUNT] => 30
                    [LIST_TYPE] => L
                    [MULTIPLE] => N
                    [XML_ID] => 
                    [FILE_TYPE] => 
                    [MULTIPLE_CNT] => 5
                    [LINK_IBLOCK_ID] => 0
                    [WITH_DESCRIPTION] => N
                    [SEARCHABLE] => N
                    [FILTRABLE] => N
                    [IS_REQUIRED] => N
                    [VERSION] => 1
                    [USER_TYPE] => 
                    [USER_TYPE_SETTINGS] => Array
                        (
                        )

                    [HINT] => 
                    [~NAME] => Диаметр фланца, мм
                    [~DEFAULT_VALUE] => 
                    [VALUE_ENUM] => 
                    [VALUE_XML_ID] => 
                    [VALUE_SORT] => 
                    [VALUE] => 
                    [PROPERTY_VALUE_ID] => 
                    [DESCRIPTION] => 
                    [~DESCRIPTION] => 
                    [~VALUE] => 
                )

            [COUNT_LIGHT] => Array
                (
                    [ID] => 166
                    [IBLOCK_ID] => 2
                    [NAME] => Количество осветительных приборов, шт
                    [ACTIVE] => Y
                    [SORT] => 500
                    [CODE] => COUNT_LIGHT
                    [DEFAULT_VALUE] => 
                    [PROPERTY_TYPE] => S
                    [ROW_COUNT] => 1
                    [COL_COUNT] => 30
                    [LIST_TYPE] => L
                    [MULTIPLE] => N
                    [XML_ID] => 
                    [FILE_TYPE] => 
                    [MULTIPLE_CNT] => 5
                    [LINK_IBLOCK_ID] => 0
                    [WITH_DESCRIPTION] => N
                    [SEARCHABLE] => N
                    [FILTRABLE] => N
                    [IS_REQUIRED] => N
                    [VERSION] => 1
                    [USER_TYPE] => 
                    [USER_TYPE_SETTINGS] => Array
                        (
                        )

                    [HINT] => 
                    [~NAME] => Количество осветительных приборов, шт
                    [~DEFAULT_VALUE] => 
                    [VALUE_ENUM] => 
                    [VALUE_XML_ID] => 
                    [VALUE_SORT] => 
                    [VALUE] => 
                    [PROPERTY_VALUE_ID] => 
                    [DESCRIPTION] => 
                    [~DESCRIPTION] => 
                    [~VALUE] => 
                )

            [WEIGHT_TO_KRON] => Array
                (
                    [ID] => 167
                    [IBLOCK_ID] => 2
                    [NAME] => Высота до кронштейна, мм
                    [ACTIVE] => Y
                    [SORT] => 500
                    [CODE] => WEIGHT_TO_KRON
                    [DEFAULT_VALUE] => 
                    [PROPERTY_TYPE] => S
                    [ROW_COUNT] => 1
                    [COL_COUNT] => 30
                    [LIST_TYPE] => L
                    [MULTIPLE] => N
                    [XML_ID] => 
                    [FILE_TYPE] => 
                    [MULTIPLE_CNT] => 5
                    [LINK_IBLOCK_ID] => 0
                    [WITH_DESCRIPTION] => N
                    [SEARCHABLE] => N
                    [FILTRABLE] => N
                    [IS_REQUIRED] => N
                    [VERSION] => 1
                    [USER_TYPE] => 
                    [USER_TYPE_SETTINGS] => Array
                        (
                        )

                    [HINT] => 
                    [~NAME] => Высота до кронштейна, мм
                    [~DEFAULT_VALUE] => 
                    [VALUE_ENUM] => 
                    [VALUE_XML_ID] => 
                    [VALUE_SORT] => 
                    [VALUE] => 
                    [PROPERTY_VALUE_ID] => 
                    [DESCRIPTION] => 
                    [~DESCRIPTION] => 
                    [~VALUE] => 
                )

            [SIZE_FLANEC] => Array
                (
                    [ID] => 169
                    [IBLOCK_ID] => 2
                    [NAME] => Размер фланца
                    [ACTIVE] => Y
                    [SORT] => 500
                    [CODE] => SIZE_FLANEC
                    [DEFAULT_VALUE] => 
                    [PROPERTY_TYPE] => S
                    [ROW_COUNT] => 1
                    [COL_COUNT] => 30
                    [LIST_TYPE] => L
                    [MULTIPLE] => N
                    [XML_ID] => 
                    [FILE_TYPE] => 
                    [MULTIPLE_CNT] => 5
                    [LINK_IBLOCK_ID] => 0
                    [WITH_DESCRIPTION] => N
                    [SEARCHABLE] => N
                    [FILTRABLE] => N
                    [IS_REQUIRED] => N
                    [VERSION] => 1
                    [USER_TYPE] => 
                    [USER_TYPE_SETTINGS] => Array
                        (
                        )

                    [HINT] => 
                    [~NAME] => Размер фланца
                    [~DEFAULT_VALUE] => 
                    [VALUE_ENUM] => 
                    [VALUE_XML_ID] => 
                    [VALUE_SORT] => 
                    [VALUE] => 
                    [PROPERTY_VALUE_ID] => 
                    [DESCRIPTION] => 
                    [~DESCRIPTION] => 
                    [~VALUE] => 
                )

            [WEIGHT_MIDDLE_SECTION] => Array
                (
                    [ID] => 170
                    [IBLOCK_ID] => 2
                    [NAME] => Высота промежуточной секции, мм
                    [ACTIVE] => Y
                    [SORT] => 500
                    [CODE] => WEIGHT_MIDDLE_SECTION
                    [DEFAULT_VALUE] => 
                    [PROPERTY_TYPE] => S
                    [ROW_COUNT] => 1
                    [COL_COUNT] => 30
                    [LIST_TYPE] => L
                    [MULTIPLE] => N
                    [XML_ID] => 
                    [FILE_TYPE] => 
                    [MULTIPLE_CNT] => 5
                    [LINK_IBLOCK_ID] => 0
                    [WITH_DESCRIPTION] => N
                    [SEARCHABLE] => N
                    [FILTRABLE] => N
                    [IS_REQUIRED] => N
                    [VERSION] => 1
                    [USER_TYPE] => 
                    [USER_TYPE_SETTINGS] => Array
                        (
                        )

                    [HINT] => 
                    [~NAME] => Высота промежуточной секции, мм
                    [~DEFAULT_VALUE] => 
                    [VALUE_ENUM] => 
                    [VALUE_XML_ID] => 
                    [VALUE_SORT] => 
                    [VALUE] => 
                    [PROPERTY_VALUE_ID] => 
                    [DESCRIPTION] => 
                    [~DESCRIPTION] => 
                    [~VALUE] => 
                )

            [DEFEND_POKRYTIE] => Array
                (
                    [ID] => 171
                    [IBLOCK_ID] => 2
                    [NAME] => Защитное покрытие
                    [ACTIVE] => Y
                    [SORT] => 500
                    [CODE] => DEFEND_POKRYTIE
                    [DEFAULT_VALUE] => 
                    [PROPERTY_TYPE] => S
                    [ROW_COUNT] => 1
                    [COL_COUNT] => 30
                    [LIST_TYPE] => L
                    [MULTIPLE] => N
                    [XML_ID] => 
                    [FILE_TYPE] => 
                    [MULTIPLE_CNT] => 5
                    [LINK_IBLOCK_ID] => 0
                    [WITH_DESCRIPTION] => N
                    [SEARCHABLE] => N
                    [FILTRABLE] => N
                    [IS_REQUIRED] => N
                    [VERSION] => 1
                    [USER_TYPE] => 
                    [USER_TYPE_SETTINGS] => Array
                        (
                        )

                    [HINT] => 
                    [~NAME] => Защитное покрытие
                    [~DEFAULT_VALUE] => 
                    [VALUE_ENUM] => 
                    [VALUE_XML_ID] => 
                    [VALUE_SORT] => 
                    [VALUE] => 
                    [PROPERTY_VALUE_ID] => 
                    [DESCRIPTION] => 
                    [~DESCRIPTION] => 
                    [~VALUE] => 
                )

            [WIND_REGION] => Array
                (
                    [ID] => 172
                    [IBLOCK_ID] => 2
                    [NAME] => Ветровой район
                    [ACTIVE] => Y
                    [SORT] => 500
                    [CODE] => WIND_REGION
                    [DEFAULT_VALUE] => 
                    [PROPERTY_TYPE] => S
                    [ROW_COUNT] => 1
                    [COL_COUNT] => 30
                    [LIST_TYPE] => L
                    [MULTIPLE] => N
                    [XML_ID] => 
                    [FILE_TYPE] => 
                    [MULTIPLE_CNT] => 5
                    [LINK_IBLOCK_ID] => 0
                    [WITH_DESCRIPTION] => N
                    [SEARCHABLE] => N
                    [FILTRABLE] => N
                    [IS_REQUIRED] => N
                    [VERSION] => 1
                    [USER_TYPE] => 
                    [USER_TYPE_SETTINGS] => Array
                        (
                        )

                    [HINT] => 
                    [~NAME] => Ветровой район
                    [~DEFAULT_VALUE] => 
                    [VALUE_ENUM] => 
                    [VALUE_XML_ID] => 
                    [VALUE_SORT] => 
                    [VALUE] => 
                    [PROPERTY_VALUE_ID] => 
                    [DESCRIPTION] => 
                    [~DESCRIPTION] => 
                    [~VALUE] => 
                )

            [DIAMETER_OPOR_FLANCA] => Array
                (
                    [ID] => 173
                    [IBLOCK_ID] => 2
                    [NAME] => Диаметр опорного фланца, мм
                    [ACTIVE] => Y
                    [SORT] => 500
                    [CODE] => DIAMETER_OPOR_FLANCA
                    [DEFAULT_VALUE] => 
                    [PROPERTY_TYPE] => S
                    [ROW_COUNT] => 1
                    [COL_COUNT] => 30
                    [LIST_TYPE] => L
                    [MULTIPLE] => N
                    [XML_ID] => 
                    [FILE_TYPE] => 
                    [MULTIPLE_CNT] => 5
                    [LINK_IBLOCK_ID] => 0
                    [WITH_DESCRIPTION] => N
                    [SEARCHABLE] => N
                    [FILTRABLE] => N
                    [IS_REQUIRED] => N
                    [VERSION] => 1
                    [USER_TYPE] => 
                    [USER_TYPE_SETTINGS] => Array
                        (
                        )

                    [HINT] => 
                    [~NAME] => Диаметр опорного фланца, мм
                    [~DEFAULT_VALUE] => 
                    [VALUE_ENUM] => 
                    [VALUE_XML_ID] => 
                    [VALUE_SORT] => 
                    [VALUE] => 
                    [PROPERTY_VALUE_ID] => 
                    [DESCRIPTION] => 
                    [~DESCRIPTION] => 
                    [~VALUE] => 
                )

            [CENTER_DIST] => Array
                (
                    [ID] => 174
                    [IBLOCK_ID] => 2
                    [NAME] => Межцентровое расстояние, мм
                    [ACTIVE] => Y
                    [SORT] => 500
                    [CODE] => CENTER_DIST
                    [DEFAULT_VALUE] => 
                    [PROPERTY_TYPE] => S
                    [ROW_COUNT] => 1
                    [COL_COUNT] => 30
                    [LIST_TYPE] => L
                    [MULTIPLE] => N
                    [XML_ID] => 
                    [FILE_TYPE] => 
                    [MULTIPLE_CNT] => 5
                    [LINK_IBLOCK_ID] => 0
                    [WITH_DESCRIPTION] => N
                    [SEARCHABLE] => N
                    [FILTRABLE] => N
                    [IS_REQUIRED] => N
                    [VERSION] => 1
                    [USER_TYPE] => 
                    [USER_TYPE_SETTINGS] => Array
                        (
                        )

                    [HINT] => 
                    [~NAME] => Межцентровое расстояние, мм
                    [~DEFAULT_VALUE] => 
                    [VALUE_ENUM] => 
                    [VALUE_XML_ID] => 
                    [VALUE_SORT] => 
                    [VALUE] => 
                    [PROPERTY_VALUE_ID] => 
                    [DESCRIPTION] => 
                    [~DESCRIPTION] => 
                    [~VALUE] => 
                )

            [FLANEC_THICKNESS] => Array
                (
                    [ID] => 175
                    [IBLOCK_ID] => 2
                    [NAME] => Толщина фланца, мм
                    [ACTIVE] => Y
                    [SORT] => 500
                    [CODE] => FLANEC_THICKNESS
                    [DEFAULT_VALUE] => 
                    [PROPERTY_TYPE] => S
                    [ROW_COUNT] => 1
                    [COL_COUNT] => 30
                    [LIST_TYPE] => L
                    [MULTIPLE] => N
                    [XML_ID] => 
                    [FILE_TYPE] => 
                    [MULTIPLE_CNT] => 5
                    [LINK_IBLOCK_ID] => 0
                    [WITH_DESCRIPTION] => N
                    [SEARCHABLE] => N
                    [FILTRABLE] => N
                    [IS_REQUIRED] => N
                    [VERSION] => 1
                    [USER_TYPE] => 
                    [USER_TYPE_SETTINGS] => Array
                        (
                        )

                    [HINT] => 
                    [~NAME] => Толщина фланца, мм
                    [~DEFAULT_VALUE] => 
                    [VALUE_ENUM] => 
                    [VALUE_XML_ID] => 
                    [VALUE_SORT] => 
                    [VALUE] => 
                    [PROPERTY_VALUE_ID] => 
                    [DESCRIPTION] => 
                    [~DESCRIPTION] => 
                    [~VALUE] => 
                )

            [COUNT_HOLE] => Array
                (
                    [ID] => 176
                    [IBLOCK_ID] => 2
                    [NAME] => Количество отверстий крепления, шт
                    [ACTIVE] => Y
                    [SORT] => 500
                    [CODE] => COUNT_HOLE
                    [DEFAULT_VALUE] => 
                    [PROPERTY_TYPE] => S
                    [ROW_COUNT] => 1
                    [COL_COUNT] => 30
                    [LIST_TYPE] => L
                    [MULTIPLE] => N
                    [XML_ID] => 
                    [FILE_TYPE] => 
                    [MULTIPLE_CNT] => 5
                    [LINK_IBLOCK_ID] => 0
                    [WITH_DESCRIPTION] => N
                    [SEARCHABLE] => N
                    [FILTRABLE] => N
                    [IS_REQUIRED] => N
                    [VERSION] => 1
                    [USER_TYPE] => 
                    [USER_TYPE_SETTINGS] => Array
                        (
                        )

                    [HINT] => 
                    [~NAME] => Количество отверстий крепления, шт
                    [~DEFAULT_VALUE] => 
                    [VALUE_ENUM] => 
                    [VALUE_XML_ID] => 
                    [VALUE_SORT] => 
                    [VALUE] => 
                    [PROPERTY_VALUE_ID] => 
                    [DESCRIPTION] => 
                    [~DESCRIPTION] => 
                    [~VALUE] => 
                )

            [INSPECTION_WINDOW] => Array
                (
                    [ID] => 179
                    [IBLOCK_ID] => 2
                    [NAME] => Ревизионное окно, мм
                    [ACTIVE] => Y
                    [SORT] => 500
                    [CODE] => INSPECTION_WINDOW
                    [DEFAULT_VALUE] => 
                    [PROPERTY_TYPE] => S
                    [ROW_COUNT] => 1
                    [COL_COUNT] => 30
                    [LIST_TYPE] => L
                    [MULTIPLE] => N
                    [XML_ID] => 
                    [FILE_TYPE] => 
                    [MULTIPLE_CNT] => 5
                    [LINK_IBLOCK_ID] => 0
                    [WITH_DESCRIPTION] => N
                    [SEARCHABLE] => N
                    [FILTRABLE] => N
                    [IS_REQUIRED] => N
                    [VERSION] => 1
                    [USER_TYPE] => 
                    [USER_TYPE_SETTINGS] => Array
                        (
                        )

                    [HINT] => 
                    [~NAME] => Ревизионное окно, мм
                    [~DEFAULT_VALUE] => 
                    [VALUE_ENUM] => 
                    [VALUE_XML_ID] => 
                    [VALUE_SORT] => 
                    [VALUE] => 
                    [PROPERTY_VALUE_ID] => 
                    [DESCRIPTION] => 
                    [~DESCRIPTION] => 
                    [~VALUE] => 
                )

            [THREE_MODEL] => Array
                (
                    [ID] => 182
                    [IBLOCK_ID] => 2
                    [NAME] => 3D-модель
                    [ACTIVE] => Y
                    [SORT] => 500
                    [CODE] => THREE_MODEL
                    [DEFAULT_VALUE] => 
                    [PROPERTY_TYPE] => F
                    [ROW_COUNT] => 1
                    [COL_COUNT] => 30
                    [LIST_TYPE] => L
                    [MULTIPLE] => N
                    [XML_ID] => 
                    [FILE_TYPE] => 
                    [MULTIPLE_CNT] => 5
                    [LINK_IBLOCK_ID] => 0
                    [WITH_DESCRIPTION] => N
                    [SEARCHABLE] => N
                    [FILTRABLE] => N
                    [IS_REQUIRED] => N
                    [VERSION] => 1
                    [USER_TYPE] => 
                    [USER_TYPE_SETTINGS] => Array
                        (
                        )

                    [HINT] => 
                    [~NAME] => 3D-модель
                    [~DEFAULT_VALUE] => 
                    [VALUE_ENUM] => 
                    [VALUE_XML_ID] => 
                    [VALUE_SORT] => 
                    [VALUE] => 
                    [PROPERTY_VALUE_ID] => 
                    [DESCRIPTION] => 
                    [~DESCRIPTION] => 
                    [~VALUE] => 
                )

            [FAQ] => Array
                (
                    [ID] => 183
                    [IBLOCK_ID] => 2
                    [NAME] => FAQ
                    [ACTIVE] => Y
                    [SORT] => 500
                    [CODE] => FAQ
                    [DEFAULT_VALUE] => Array
                        (
                            [TYPE] => TEXT
                            [TEXT] => 
                        )

                    [PROPERTY_TYPE] => S
                    [ROW_COUNT] => 1
                    [COL_COUNT] => 30
                    [LIST_TYPE] => L
                    [MULTIPLE] => N
                    [XML_ID] => 
                    [FILE_TYPE] => 
                    [MULTIPLE_CNT] => 5
                    [LINK_IBLOCK_ID] => 0
                    [WITH_DESCRIPTION] => N
                    [SEARCHABLE] => N
                    [FILTRABLE] => N
                    [IS_REQUIRED] => N
                    [VERSION] => 1
                    [USER_TYPE] => HTML
                    [USER_TYPE_SETTINGS] => Array
                        (
                            [height] => 200
                        )

                    [HINT] => 
                    [~NAME] => FAQ
                    [~DEFAULT_VALUE] => Array
                        (
                            [TYPE] => TEXT
                            [TEXT] => 
                        )

                    [VALUE_ENUM] => 
                    [VALUE_XML_ID] => 
                    [VALUE_SORT] => 
                    [VALUE] => 
                    [PROPERTY_VALUE_ID] => 
                    [DESCRIPTION] => 
                    [~DESCRIPTION] => 
                    [~VALUE] => 
                )

        )

    [DISPLAY_PROPERTIES] => Array
        (
            [ITEM_PRICE] => Array
                (
                    [ID] => 22
                    [IBLOCK_ID] => 2
                    [NAME] => Цена
                    [ACTIVE] => Y
                    [SORT] => 3
                    [CODE] => ITEM_PRICE
                    [DEFAULT_VALUE] => 
                    [PROPERTY_TYPE] => L
                    [ROW_COUNT] => 1
                    [COL_COUNT] => 30
                    [LIST_TYPE] => L
                    [MULTIPLE] => N
                    [XML_ID] => 22
                    [FILE_TYPE] => 
                    [MULTIPLE_CNT] => 5
                    [LINK_IBLOCK_ID] => 0
                    [WITH_DESCRIPTION] => N
                    [SEARCHABLE] => N
                    [FILTRABLE] => N
                    [IS_REQUIRED] => Y
                    [VERSION] => 1
                    [USER_TYPE] => 
                    [USER_TYPE_SETTINGS] => Array
                        (
                        )

                    [HINT] => 
                    [~NAME] => Цена
                    [~DEFAULT_VALUE] => 
                    [VALUE_ENUM] => По запросу
                    [VALUE_XML_ID] => on-request
                    [VALUE_SORT] => 1
                    [VALUE] => По запросу
                    [PROPERTY_VALUE_ID] => 6831826
                    [VALUE_ENUM_ID] => 9
                    [DESCRIPTION] => 
                    [~VALUE] => По запросу
                    [~DESCRIPTION] => 
                    [DISPLAY_VALUE] => По запросу
                )

            [ITEM_CHARACTERISTICS] => Array
                (
                    [ID] => 28
                    [IBLOCK_ID] => 2
                    [NAME] => Характеристики
                    [ACTIVE] => Y
                    [SORT] => 6
                    [CODE] => ITEM_CHARACTERISTICS
                    [DEFAULT_VALUE] => 
                    [PROPERTY_TYPE] => S
                    [ROW_COUNT] => 1
                    [COL_COUNT] => 20
                    [LIST_TYPE] => L
                    [MULTIPLE] => Y
                    [XML_ID] => 28
                    [FILE_TYPE] => 
                    [MULTIPLE_CNT] => 1
                    [LINK_IBLOCK_ID] => 0
                    [WITH_DESCRIPTION] => Y
                    [SEARCHABLE] => N
                    [FILTRABLE] => N
                    [IS_REQUIRED] => N
                    [VERSION] => 1
                    [USER_TYPE] => 
                    [USER_TYPE_SETTINGS] => Array
                        (
                        )

                    [HINT] => 
                    [~NAME] => Характеристики
                    [~DEFAULT_VALUE] => 
                    [VALUE_ENUM] => 
                    [VALUE_XML_ID] => 
                    [VALUE_SORT] => 
                    [VALUE] => Array
                        (
                            [0] => промежуточная концевая многогранная
                            [1] => 18600
                            [2] => 10500
                            [3] => 1
                            [4] => 750/200
                            [5] => I-V
                            [6] => горячее цинкование
                            [7] => порошковое / полимерное окрашивание
                            [8] => 30 лет
                        )

                    [PROPERTY_VALUE_ID] => Array
                        (
                            [0] => 6831811
                            [1] => 6831812
                            [2] => 6831813
                            [3] => 6831814
                            [4] => 6831815
                            [5] => 6831816
                            [6] => 6831817
                            [7] => 6831818
                            [8] => 6831819
                        )

                    [DESCRIPTION] => Array
                        (
                            [0] => Тип
                            [1] => Высота, мм
                            [2] => Высота до нижней траверсы, мм
                            [3] => Число стоек на опору, шт
                            [4] => Сечение стоек, мм
                            [5] => Ветровой район
                            [6] => Защитное покрытие
                            [7] => Лакокрасочное покрытие
                            [8] => Срок службы
                        )

                    [~VALUE] => Array
                        (
                            [0] => промежуточная концевая многогранная
                            [1] => 18600
                            [2] => 10500
                            [3] => 1
                            [4] => 750/200
                            [5] => I-V
                            [6] => горячее цинкование
                            [7] => порошковое / полимерное окрашивание
                            [8] => 30 лет
                        )

                    [~DESCRIPTION] => Array
                        (
                            [0] => Тип
                            [1] => Высота, мм
                            [2] => Высота до нижней траверсы, мм
                            [3] => Число стоек на опору, шт
                            [4] => Сечение стоек, мм
                            [5] => Ветровой район
                            [6] => Защитное покрытие
                            [7] => Лакокрасочное покрытие
                            [8] => Срок службы
                        )

                    [DISPLAY_VALUE] => Array
                        (
                            [0] => промежуточная концевая многогранная
                            [1] => 18600
                            [2] => 10500
                            [3] => 1
                            [4] => 750/200
                            [5] => I-V
                            [6] => горячее цинкование
                            [7] => порошковое / полимерное окрашивание
                            [8] => 30 лет
                        )

                )

        )

    [PRODUCT_PROPERTIES] => Array
        (
        )

    [PRODUCT_PROPERTIES_FILL] => Array
        (
        )

    [OFFERS] => Array
        (
        )

    [OFFER_ID_SELECTED] => 0
    [CHECK_QUANTITY] => 
    [ITEM_PRICE_MODE] => 
    [ITEM_PRICES] => Array
        (
        )

    [ITEM_QUANTITY_RANGES] => Array
        (
        )

    [ITEM_MEASURE_RATIOS] => Array
        (
            [3016] => Array
                (
                    [ID] => 3016
                    [RATIO] => 1
                    [IS_DEFAULT] => Y
                    [PRODUCT_ID] => 20169
                )

        )

    [ITEM_MEASURE] => Array
        (
            [ID] => 5
            [TITLE] => шт
            [~TITLE] => шт
        )

    [ITEM_MEASURE_RATIO_SELECTED] => 3016
    [ITEM_QUANTITY_RANGE_SELECTED] => 
    [ITEM_PRICE_SELECTED] => 
    [EDIT_LINK] => 
    [DELETE_LINK] => 
    [SECTION] => Array
        (
            [PATH] => Array
                (
                )

        )

    [CAN_BUY] => 
)
В наличии
Тип: концевая многогранная
Высота, мм: 12500 (18600)
Высота до нижней траверсы, мм: 10500
Цена по запросу
Array
(
    [ID] => 20168
    [~ID] => 20168
    [IBLOCK_ID] => 2
    [~IBLOCK_ID] => 2
    [CODE] => km35-6
    [~CODE] => km35-6
    [XML_ID] => 20168
    [~XML_ID] => 20168
    [NAME] => КМ35-6
    [~NAME] => КМ35-6
    [ACTIVE] => Y
    [~ACTIVE] => Y
    [DATE_ACTIVE_FROM] => 
    [~DATE_ACTIVE_FROM] => 
    [DATE_ACTIVE_TO] => 
    [~DATE_ACTIVE_TO] => 
    [SORT] => 500
    [~SORT] => 500
    [PREVIEW_TEXT] => 
    [~PREVIEW_TEXT] => 
    [PREVIEW_TEXT_TYPE] => text
    [~PREVIEW_TEXT_TYPE] => text
    [DETAIL_TEXT] => 
    [~DETAIL_TEXT] => 
    [DETAIL_TEXT_TYPE] => text
    [~DETAIL_TEXT_TYPE] => text
    [DATE_CREATE] => 11.02.2026 07:03:15
    [~DATE_CREATE] => 11.02.2026 07:03:15
    [CREATED_BY] => 1
    [~CREATED_BY] => 1
    [TAGS] => 
    [~TAGS] => 
    [TIMESTAMP_X] => 11.02.2026 07:03:15
    [~TIMESTAMP_X] => 11.02.2026 07:03:15
    [MODIFIED_BY] => 1
    [~MODIFIED_BY] => 1
    [IBLOCK_SECTION_ID] => 2951
    [~IBLOCK_SECTION_ID] => 4509
    [DETAIL_PAGE_URL] => /product/km35-6/
    [~DETAIL_PAGE_URL] => /product/km35-6/
    [DETAIL_PICTURE] => 
    [~DETAIL_PICTURE] => 
    [PREVIEW_PICTURE] => 
    [~PREVIEW_PICTURE] => 
    [LANG_DIR] => /
    [~LANG_DIR] => /
    [EXTERNAL_ID] => 20168
    [~EXTERNAL_ID] => 20168
    [IBLOCK_TYPE_ID] => catalog
    [~IBLOCK_TYPE_ID] => catalog
    [IBLOCK_CODE] => metalstructures
    [~IBLOCK_CODE] => metalstructures
    [IBLOCK_EXTERNAL_ID] => clothes
    [~IBLOCK_EXTERNAL_ID] => clothes
    [LID] => s1
    [~LID] => s1
    [IPROPERTY_VALUES] => Array
        (
            [ELEMENT_DETAIL_PICTURE_FILE_NAME] => 
            [ELEMENT_PREVIEW_PICTURE_FILE_NAME] => 
            [SECTION_DETAIL_PICTURE_FILE_NAME] => 
            [SECTION_PICTURE_FILE_NAME] => 
            [ELEMENT_META_TITLE] => КМ35-6 в {{rp}}
            [SECTION_PAGE_TITLE] => КМ35-6
            [ELEMENT_PAGE_TITLE] => КМ35-6
            [SECTION_META_TITLE] => Многогранные опоры ЛЭП купить в {{rp}} на сайте производителя НПО Легион
            [SECTION_META_DESCRIPTION] => Производство многогранных опор ЛЭП линии электропередач. Купите напрямую у производителя в {{rp}}. Собственное производство. Наличие товара на складе. Звоните ☎ {{subdomain_tel}}
            [SECTION_META_KEYWORDS] => опоры ЛЭП многогранные металлические производство купить гранённые линии электропередач 
        )

    [PRODUCT] => Array
        (
            [TYPE] => 1
            [AVAILABLE] => Y
            [BUNDLE] => N
            [QUANTITY] => 0
            [QUANTITY_TRACE] => N
            [CAN_BUY_ZERO] => Y
            [MEASURE] => 5
            [SUBSCRIBE] => Y
            [VAT_ID] => 0
            [VAT_RATE] => 0
            [VAT_INCLUDED] => N
            [WEIGHT] => 0
            [WIDTH] => 0
            [LENGTH] => 0
            [HEIGHT] => 0
            [PAYMENT_TYPE] => S
            [RECUR_SCHEME_TYPE] => D
            [RECUR_SCHEME_LENGTH] => 0
            [TRIAL_PRICE_ID] => 0
            [USE_OFFERS] => 
        )

    [~CATALOG_TYPE] => 1
    [CATALOG_TYPE] => 1
    [~CATALOG_QUANTITY] => 0
    [CATALOG_QUANTITY] => 0
    [~CATALOG_QUANTITY_TRACE] => N
    [CATALOG_QUANTITY_TRACE] => N
    [~CATALOG_CAN_BUY_ZERO] => Y
    [CATALOG_CAN_BUY_ZERO] => Y
    [~CATALOG_SUBSCRIBE] => Y
    [CATALOG_SUBSCRIBE] => Y
    [PROPERTIES] => Array
        (
            [ITEM_DELIVERY] => Array
                (
                    [ID] => 20
                    [IBLOCK_ID] => 2
                    [NAME] => Доставка
                    [ACTIVE] => Y
                    [SORT] => 1
                    [CODE] => ITEM_DELIVERY
                    [DEFAULT_VALUE] => 
                    [PROPERTY_TYPE] => L
                    [ROW_COUNT] => 1
                    [COL_COUNT] => 30
                    [LIST_TYPE] => L
                    [MULTIPLE] => N
                    [XML_ID] => 20
                    [FILE_TYPE] => 
                    [MULTIPLE_CNT] => 5
                    [LINK_IBLOCK_ID] => 0
                    [WITH_DESCRIPTION] => N
                    [SEARCHABLE] => N
                    [FILTRABLE] => N
                    [IS_REQUIRED] => Y
                    [VERSION] => 1
                    [USER_TYPE] => 
                    [USER_TYPE_SETTINGS] => Array
                        (
                        )

                    [HINT] => 
                    [~NAME] => Доставка
                    [~DEFAULT_VALUE] => 
                    [VALUE_ENUM] => По России и СНГ
                    [VALUE_XML_ID] => ru-sng
                    [VALUE_SORT] => 1
                    [VALUE] => По России и СНГ
                    [PROPERTY_VALUE_ID] => 6831784
                    [VALUE_ENUM_ID] => 7
                    [DESCRIPTION] => 
                    [~VALUE] => По России и СНГ
                    [~DESCRIPTION] => 
                )

            [ITEM_PAYMENT] => Array
                (
                    [ID] => 21
                    [IBLOCK_ID] => 2
                    [NAME] => Оплата
                    [ACTIVE] => Y
                    [SORT] => 2
                    [CODE] => ITEM_PAYMENT
                    [DEFAULT_VALUE] => 
                    [PROPERTY_TYPE] => L
                    [ROW_COUNT] => 1
                    [COL_COUNT] => 30
                    [LIST_TYPE] => L
                    [MULTIPLE] => N
                    [XML_ID] => 21
                    [FILE_TYPE] => 
                    [MULTIPLE_CNT] => 5
                    [LINK_IBLOCK_ID] => 0
                    [WITH_DESCRIPTION] => N
                    [SEARCHABLE] => N
                    [FILTRABLE] => N
                    [IS_REQUIRED] => Y
                    [VERSION] => 1
                    [USER_TYPE] => 
                    [USER_TYPE_SETTINGS] => Array
                        (
                        )

                    [HINT] => 
                    [~NAME] => Оплата
                    [~DEFAULT_VALUE] => 
                    [VALUE_ENUM] => Безналичный расчет
                    [VALUE_XML_ID] => payment-bank
                    [VALUE_SORT] => 1
                    [VALUE] => Безналичный расчет
                    [PROPERTY_VALUE_ID] => 6831785
                    [VALUE_ENUM_ID] => 8
                    [DESCRIPTION] => 
                    [~VALUE] => Безналичный расчет
                    [~DESCRIPTION] => 
                )

            [ITEM_PRICE] => Array
                (
                    [ID] => 22
                    [IBLOCK_ID] => 2
                    [NAME] => Цена
                    [ACTIVE] => Y
                    [SORT] => 3
                    [CODE] => ITEM_PRICE
                    [DEFAULT_VALUE] => 
                    [PROPERTY_TYPE] => L
                    [ROW_COUNT] => 1
                    [COL_COUNT] => 30
                    [LIST_TYPE] => L
                    [MULTIPLE] => N
                    [XML_ID] => 22
                    [FILE_TYPE] => 
                    [MULTIPLE_CNT] => 5
                    [LINK_IBLOCK_ID] => 0
                    [WITH_DESCRIPTION] => N
                    [SEARCHABLE] => N
                    [FILTRABLE] => N
                    [IS_REQUIRED] => Y
                    [VERSION] => 1
                    [USER_TYPE] => 
                    [USER_TYPE_SETTINGS] => Array
                        (
                        )

                    [HINT] => 
                    [~NAME] => Цена
                    [~DEFAULT_VALUE] => 
                    [VALUE_ENUM] => По запросу
                    [VALUE_XML_ID] => on-request
                    [VALUE_SORT] => 1
                    [VALUE] => По запросу
                    [PROPERTY_VALUE_ID] => 6831786
                    [VALUE_ENUM_ID] => 9
                    [DESCRIPTION] => 
                    [~VALUE] => По запросу
                    [~DESCRIPTION] => 
                )

            [ITEM_IMAGES] => Array
                (
                    [ID] => 23
                    [IBLOCK_ID] => 2
                    [NAME] => Изображения
                    [ACTIVE] => Y
                    [SORT] => 4
                    [CODE] => ITEM_IMAGES
                    [DEFAULT_VALUE] => 
                    [PROPERTY_TYPE] => F
                    [ROW_COUNT] => 1
                    [COL_COUNT] => 30
                    [LIST_TYPE] => L
                    [MULTIPLE] => Y
                    [XML_ID] => 23
                    [FILE_TYPE] => 
                    [MULTIPLE_CNT] => 5
                    [LINK_IBLOCK_ID] => 0
                    [WITH_DESCRIPTION] => N
                    [SEARCHABLE] => N
                    [FILTRABLE] => N
                    [IS_REQUIRED] => N
                    [VERSION] => 1
                    [USER_TYPE] => 
                    [USER_TYPE_SETTINGS] => Array
                        (
                        )

                    [HINT] => 
                    [~NAME] => Изображения
                    [~DEFAULT_VALUE] => 
                    [VALUE_ENUM] => 
                    [VALUE_XML_ID] => 
                    [VALUE_SORT] => 
                    [VALUE] => 
                    [PROPERTY_VALUE_ID] => 
                    [DESCRIPTION] => 
                    [~DESCRIPTION] => 
                    [~VALUE] => 
                )

            [ITEM_PROPERTIES] => Array
                (
                    [ID] => 24
                    [IBLOCK_ID] => 2
                    [NAME] => Свойства
                    [ACTIVE] => Y
                    [SORT] => 5
                    [CODE] => ITEM_PROPERTIES
                    [DEFAULT_VALUE] => 
                    [PROPERTY_TYPE] => E
                    [ROW_COUNT] => 1
                    [COL_COUNT] => 30
                    [LIST_TYPE] => L
                    [MULTIPLE] => Y
                    [XML_ID] => 24
                    [FILE_TYPE] => 
                    [MULTIPLE_CNT] => 1
                    [LINK_IBLOCK_ID] => 3
                    [WITH_DESCRIPTION] => N
                    [SEARCHABLE] => N
                    [FILTRABLE] => N
                    [IS_REQUIRED] => N
                    [VERSION] => 1
                    [USER_TYPE] => 
                    [USER_TYPE_SETTINGS] => Array
                        (
                        )

                    [HINT] => 
                    [~NAME] => Свойства
                    [~DEFAULT_VALUE] => 
                    [VALUE_ENUM] => 
                    [VALUE_XML_ID] => 
                    [VALUE_SORT] => 
                    [VALUE] => 
                    [PROPERTY_VALUE_ID] => 
                    [DESCRIPTION] => 
                    [~DESCRIPTION] => 
                    [~VALUE] => 
                )

            [ITEM_CHARACTERISTICS] => Array
                (
                    [ID] => 28
                    [IBLOCK_ID] => 2
                    [NAME] => Характеристики
                    [ACTIVE] => Y
                    [SORT] => 6
                    [CODE] => ITEM_CHARACTERISTICS
                    [DEFAULT_VALUE] => 
                    [PROPERTY_TYPE] => S
                    [ROW_COUNT] => 1
                    [COL_COUNT] => 20
                    [LIST_TYPE] => L
                    [MULTIPLE] => Y
                    [XML_ID] => 28
                    [FILE_TYPE] => 
                    [MULTIPLE_CNT] => 1
                    [LINK_IBLOCK_ID] => 0
                    [WITH_DESCRIPTION] => Y
                    [SEARCHABLE] => N
                    [FILTRABLE] => N
                    [IS_REQUIRED] => N
                    [VERSION] => 1
                    [USER_TYPE] => 
                    [USER_TYPE_SETTINGS] => Array
                        (
                        )

                    [HINT] => 
                    [~NAME] => Характеристики
                    [~DEFAULT_VALUE] => 
                    [VALUE_ENUM] => 
                    [VALUE_XML_ID] => 
                    [VALUE_SORT] => 
                    [VALUE] => Array
                        (
                            [0] => концевая многогранная
                            [1] => 12500 (18600)
                            [2] => 10500
                            [3] => 4
                            [4] => 750/346 (200)
                            [5] => I-V
                            [6] => горячее цинкование
                            [7] => порошковое / полимерное окрашивание
                            [8] => 30 лет
                        )

                    [PROPERTY_VALUE_ID] => Array
                        (
                            [0] => 6831787
                            [1] => 6831788
                            [2] => 6831789
                            [3] => 6831790
                            [4] => 6831791
                            [5] => 6831792
                            [6] => 6831793
                            [7] => 6831794
                            [8] => 6831795
                        )

                    [DESCRIPTION] => Array
                        (
                            [0] => Тип
                            [1] => Высота, мм
                            [2] => Высота до нижней траверсы, мм
                            [3] => Число стоек на опору, шт
                            [4] => Сечение стоек, мм
                            [5] => Ветровой район
                            [6] => Защитное покрытие
                            [7] => Лакокрасочное покрытие
                            [8] => Срок службы
                        )

                    [~VALUE] => Array
                        (
                            [0] => концевая многогранная
                            [1] => 12500 (18600)
                            [2] => 10500
                            [3] => 4
                            [4] => 750/346 (200)
                            [5] => I-V
                            [6] => горячее цинкование
                            [7] => порошковое / полимерное окрашивание
                            [8] => 30 лет
                        )

                    [~DESCRIPTION] => Array
                        (
                            [0] => Тип
                            [1] => Высота, мм
                            [2] => Высота до нижней траверсы, мм
                            [3] => Число стоек на опору, шт
                            [4] => Сечение стоек, мм
                            [5] => Ветровой район
                            [6] => Защитное покрытие
                            [7] => Лакокрасочное покрытие
                            [8] => Срок службы
                        )

                )

            [ITEM_FILTER] => Array
                (
                    [ID] => 40
                    [IBLOCK_ID] => 2
                    [NAME] => Фильтр
                    [ACTIVE] => Y
                    [SORT] => 7
                    [CODE] => ITEM_FILTER
                    [DEFAULT_VALUE] => 
                    [PROPERTY_TYPE] => S
                    [ROW_COUNT] => 1
                    [COL_COUNT] => 30
                    [LIST_TYPE] => L
                    [MULTIPLE] => N
                    [XML_ID] => 40
                    [FILE_TYPE] => 
                    [MULTIPLE_CNT] => 5
                    [LINK_IBLOCK_ID] => 0
                    [WITH_DESCRIPTION] => N
                    [SEARCHABLE] => N
                    [FILTRABLE] => N
                    [IS_REQUIRED] => N
                    [VERSION] => 1
                    [USER_TYPE] => 
                    [USER_TYPE_SETTINGS] => Array
                        (
                        )

                    [HINT] => 
                    [~NAME] => Фильтр
                    [~DEFAULT_VALUE] => 
                    [VALUE_ENUM] => 
                    [VALUE_XML_ID] => 
                    [VALUE_SORT] => 
                    [VALUE] => 
                    [PROPERTY_VALUE_ID] => 
                    [DESCRIPTION] => 
                    [~DESCRIPTION] => 
                    [~VALUE] => 
                )

            [ITEM_TECH_CH] => Array
                (
                    [ID] => 29
                    [IBLOCK_ID] => 2
                    [NAME] => Технические характеристики
                    [ACTIVE] => Y
                    [SORT] => 8
                    [CODE] => ITEM_TECH_CH
                    [DEFAULT_VALUE] => Array
                        (
                            [TYPE] => HTML
                            [TEXT] => 
                        )

                    [PROPERTY_TYPE] => S
                    [ROW_COUNT] => 1
                    [COL_COUNT] => 30
                    [LIST_TYPE] => L
                    [MULTIPLE] => N
                    [XML_ID] => 29
                    [FILE_TYPE] => 
                    [MULTIPLE_CNT] => 5
                    [LINK_IBLOCK_ID] => 0
                    [WITH_DESCRIPTION] => N
                    [SEARCHABLE] => N
                    [FILTRABLE] => N
                    [IS_REQUIRED] => N
                    [VERSION] => 1
                    [USER_TYPE] => HTML
                    [USER_TYPE_SETTINGS] => Array
                        (
                            [height] => 200
                        )

                    [HINT] => 
                    [~NAME] => Технические характеристики
                    [~DEFAULT_VALUE] => Array
                        (
                            [TYPE] => HTML
                            [TEXT] => 
                        )

                    [VALUE_ENUM] => 
                    [VALUE_XML_ID] => 
                    [VALUE_SORT] => 
                    [VALUE] => 
                    [PROPERTY_VALUE_ID] => 
                    [DESCRIPTION] => 
                    [~DESCRIPTION] => 
                    [~VALUE] => 
                )

            [ITEM_ADV_DESCR] => Array
                (
                    [ID] => 30
                    [IBLOCK_ID] => 2
                    [NAME] => Преимущества (описание)
                    [ACTIVE] => Y
                    [SORT] => 9
                    [CODE] => ITEM_ADV_DESCR
                    [DEFAULT_VALUE] => Array
                        (
                            [TYPE] => HTML
                            [TEXT] => 
                        )

                    [PROPERTY_TYPE] => S
                    [ROW_COUNT] => 1
                    [COL_COUNT] => 30
                    [LIST_TYPE] => L
                    [MULTIPLE] => N
                    [XML_ID] => 30
                    [FILE_TYPE] => 
                    [MULTIPLE_CNT] => 5
                    [LINK_IBLOCK_ID] => 0
                    [WITH_DESCRIPTION] => N
                    [SEARCHABLE] => N
                    [FILTRABLE] => N
                    [IS_REQUIRED] => N
                    [VERSION] => 1
                    [USER_TYPE] => HTML
                    [USER_TYPE_SETTINGS] => Array
                        (
                            [height] => 100
                        )

                    [HINT] => 
                    [~NAME] => Преимущества (описание)
                    [~DEFAULT_VALUE] => Array
                        (
                            [TYPE] => HTML
                            [TEXT] => 
                        )

                    [VALUE_ENUM] => 
                    [VALUE_XML_ID] => 
                    [VALUE_SORT] => 
                    [VALUE] => 
                    [PROPERTY_VALUE_ID] => 
                    [DESCRIPTION] => 
                    [~DESCRIPTION] => 
                    [~VALUE] => 
                )

            [ITEM_ADV] => Array
                (
                    [ID] => 31
                    [IBLOCK_ID] => 2
                    [NAME] => Преимущества
                    [ACTIVE] => Y
                    [SORT] => 10
                    [CODE] => ITEM_ADV
                    [DEFAULT_VALUE] => 
                    [PROPERTY_TYPE] => E
                    [ROW_COUNT] => 1
                    [COL_COUNT] => 30
                    [LIST_TYPE] => L
                    [MULTIPLE] => Y
                    [XML_ID] => 31
                    [FILE_TYPE] => 
                    [MULTIPLE_CNT] => 1
                    [LINK_IBLOCK_ID] => 5
                    [WITH_DESCRIPTION] => N
                    [SEARCHABLE] => N
                    [FILTRABLE] => N
                    [IS_REQUIRED] => N
                    [VERSION] => 1
                    [USER_TYPE] => 
                    [USER_TYPE_SETTINGS] => Array
                        (
                        )

                    [HINT] => 
                    [~NAME] => Преимущества
                    [~DEFAULT_VALUE] => 
                    [VALUE_ENUM] => 
                    [VALUE_XML_ID] => 
                    [VALUE_SORT] => 
                    [VALUE] => 
                    [PROPERTY_VALUE_ID] => 
                    [DESCRIPTION] => 
                    [~DESCRIPTION] => 
                    [~VALUE] => 
                )

            [ITEM_BUY] => Array
                (
                    [ID] => 32
                    [IBLOCK_ID] => 2
                    [NAME] => Купить
                    [ACTIVE] => Y
                    [SORT] => 11
                    [CODE] => ITEM_BUY
                    [DEFAULT_VALUE] => Array
                        (
                            [TEXT] => 
                            [TYPE] => HTML
                        )

                    [PROPERTY_TYPE] => S
                    [ROW_COUNT] => 1
                    [COL_COUNT] => 30
                    [LIST_TYPE] => L
                    [MULTIPLE] => N
                    [XML_ID] => 32
                    [FILE_TYPE] => 
                    [MULTIPLE_CNT] => 5
                    [LINK_IBLOCK_ID] => 0
                    [WITH_DESCRIPTION] => N
                    [SEARCHABLE] => N
                    [FILTRABLE] => N
                    [IS_REQUIRED] => N
                    [VERSION] => 1
                    [USER_TYPE] => HTML
                    [USER_TYPE_SETTINGS] => Array
                        (
                            [height] => 200
                        )

                    [HINT] => 
                    [~NAME] => Купить
                    [~DEFAULT_VALUE] => Array
                        (
                            [TEXT] => 
                            [TYPE] => HTML
                        )

                    [VALUE_ENUM] => 
                    [VALUE_XML_ID] => 
                    [VALUE_SORT] => 
                    [VALUE] => 
                    [PROPERTY_VALUE_ID] => 
                    [DESCRIPTION] => 
                    [~DESCRIPTION] => 
                    [~VALUE] => 
                )

            [ITEM_CERT_COR] => Array
                (
                    [ID] => 33
                    [IBLOCK_ID] => 2
                    [NAME] => Сертификаты соответствия
                    [ACTIVE] => Y
                    [SORT] => 12
                    [CODE] => ITEM_CERT_COR
                    [DEFAULT_VALUE] => 
                    [PROPERTY_TYPE] => S
                    [ROW_COUNT] => 1
                    [COL_COUNT] => 30
                    [LIST_TYPE] => L
                    [MULTIPLE] => Y
                    [XML_ID] => 33
                    [FILE_TYPE] => 
                    [MULTIPLE_CNT] => 1
                    [LINK_IBLOCK_ID] => 0
                    [WITH_DESCRIPTION] => Y
                    [SEARCHABLE] => N
                    [FILTRABLE] => N
                    [IS_REQUIRED] => N
                    [VERSION] => 1
                    [USER_TYPE] => 
                    [USER_TYPE_SETTINGS] => Array
                        (
                        )

                    [HINT] => 
                    [~NAME] => Сертификаты соответствия
                    [~DEFAULT_VALUE] => 
                    [VALUE_ENUM] => 
                    [VALUE_XML_ID] => 
                    [VALUE_SORT] => 
                    [VALUE] => 
                    [PROPERTY_VALUE_ID] => 
                    [DESCRIPTION] => 
                    [~DESCRIPTION] => 
                    [~VALUE] => 
                )

            [ITEM_ST_STAND] => Array
                (
                    [ID] => 34
                    [IBLOCK_ID] => 2
                    [NAME] => Государственные стандарты
                    [ACTIVE] => Y
                    [SORT] => 13
                    [CODE] => ITEM_ST_STAND
                    [DEFAULT_VALUE] => 
                    [PROPERTY_TYPE] => S
                    [ROW_COUNT] => 1
                    [COL_COUNT] => 30
                    [LIST_TYPE] => L
                    [MULTIPLE] => Y
                    [XML_ID] => 34
                    [FILE_TYPE] => 
                    [MULTIPLE_CNT] => 1
                    [LINK_IBLOCK_ID] => 0
                    [WITH_DESCRIPTION] => Y
                    [SEARCHABLE] => N
                    [FILTRABLE] => N
                    [IS_REQUIRED] => N
                    [VERSION] => 1
                    [USER_TYPE] => 
                    [USER_TYPE_SETTINGS] => Array
                        (
                        )

                    [HINT] => 
                    [~NAME] => Государственные стандарты
                    [~DEFAULT_VALUE] => 
                    [VALUE_ENUM] => 
                    [VALUE_XML_ID] => 
                    [VALUE_SORT] => 
                    [VALUE] => 
                    [PROPERTY_VALUE_ID] => 
                    [DESCRIPTION] => 
                    [~DESCRIPTION] => 
                    [~VALUE] => 
                )

            [ITEM_NORM] => Array
                (
                    [ID] => 35
                    [IBLOCK_ID] => 2
                    [NAME] => Строительные нормы и правила
                    [ACTIVE] => Y
                    [SORT] => 14
                    [CODE] => ITEM_NORM
                    [DEFAULT_VALUE] => 
                    [PROPERTY_TYPE] => S
                    [ROW_COUNT] => 1
                    [COL_COUNT] => 30
                    [LIST_TYPE] => L
                    [MULTIPLE] => Y
                    [XML_ID] => 35
                    [FILE_TYPE] => 
                    [MULTIPLE_CNT] => 1
                    [LINK_IBLOCK_ID] => 0
                    [WITH_DESCRIPTION] => Y
                    [SEARCHABLE] => N
                    [FILTRABLE] => N
                    [IS_REQUIRED] => N
                    [VERSION] => 1
                    [USER_TYPE] => 
                    [USER_TYPE_SETTINGS] => Array
                        (
                        )

                    [HINT] => 
                    [~NAME] => Строительные нормы и правила
                    [~DEFAULT_VALUE] => 
                    [VALUE_ENUM] => 
                    [VALUE_XML_ID] => 
                    [VALUE_SORT] => 
                    [VALUE] => 
                    [PROPERTY_VALUE_ID] => 
                    [DESCRIPTION] => 
                    [~DESCRIPTION] => 
                    [~VALUE] => 
                )

            [ITEM_SIMILAR] => Array
                (
                    [ID] => 36
                    [IBLOCK_ID] => 2
                    [NAME] => Похожие модели
                    [ACTIVE] => Y
                    [SORT] => 15
                    [CODE] => ITEM_SIMILAR
                    [DEFAULT_VALUE] => 
                    [PROPERTY_TYPE] => G
                    [ROW_COUNT] => 1
                    [COL_COUNT] => 30
                    [LIST_TYPE] => L
                    [MULTIPLE] => Y
                    [XML_ID] => 36
                    [FILE_TYPE] => 
                    [MULTIPLE_CNT] => 10
                    [LINK_IBLOCK_ID] => 2
                    [WITH_DESCRIPTION] => N
                    [SEARCHABLE] => N
                    [FILTRABLE] => N
                    [IS_REQUIRED] => N
                    [VERSION] => 1
                    [USER_TYPE] => 
                    [USER_TYPE_SETTINGS] => Array
                        (
                        )

                    [HINT] => 
                    [~NAME] => Похожие модели
                    [~DEFAULT_VALUE] => 
                    [VALUE_ENUM] => 
                    [VALUE_XML_ID] => 
                    [VALUE_SORT] => 
                    [VALUE] => Array
                        (
                            [0] => 4509
                        )

                    [PROPERTY_VALUE_ID] => Array
                        (
                            [0] => 6831796
                        )

                    [DESCRIPTION] => Array
                        (
                            [0] => 
                        )

                    [~VALUE] => Array
                        (
                            [0] => 4509
                        )

                    [~DESCRIPTION] => Array
                        (
                            [0] => 
                        )

                )

            [ITEM_SIMILAR_TAGS] => Array
                (
                    [ID] => 122
                    [IBLOCK_ID] => 2
                    [NAME] => Похожие модели (теговые)
                    [ACTIVE] => Y
                    [SORT] => 16
                    [CODE] => ITEM_SIMILAR_TAGS
                    [DEFAULT_VALUE] => 
                    [PROPERTY_TYPE] => E
                    [ROW_COUNT] => 1
                    [COL_COUNT] => 30
                    [LIST_TYPE] => L
                    [MULTIPLE] => Y
                    [XML_ID] => 122
                    [FILE_TYPE] => 
                    [MULTIPLE_CNT] => 1
                    [LINK_IBLOCK_ID] => 19
                    [WITH_DESCRIPTION] => N
                    [SEARCHABLE] => N
                    [FILTRABLE] => N
                    [IS_REQUIRED] => N
                    [VERSION] => 1
                    [USER_TYPE] => 
                    [USER_TYPE_SETTINGS] => Array
                        (
                        )

                    [HINT] => 
                    [~NAME] => Похожие модели (теговые)
                    [~DEFAULT_VALUE] => 
                    [VALUE_ENUM] => 
                    [VALUE_XML_ID] => 
                    [VALUE_SORT] => 
                    [VALUE] => 
                    [PROPERTY_VALUE_ID] => 
                    [DESCRIPTION] => 
                    [~DESCRIPTION] => 
                    [~VALUE] => 
                )

            [ITEM_BUY_WITH] => Array
                (
                    [ID] => 37
                    [IBLOCK_ID] => 2
                    [NAME] => С этим товаром покупают
                    [ACTIVE] => Y
                    [SORT] => 17
                    [CODE] => ITEM_BUY_WITH
                    [DEFAULT_VALUE] => 
                    [PROPERTY_TYPE] => E
                    [ROW_COUNT] => 1
                    [COL_COUNT] => 30
                    [LIST_TYPE] => L
                    [MULTIPLE] => Y
                    [XML_ID] => 37
                    [FILE_TYPE] => 
                    [MULTIPLE_CNT] => 1
                    [LINK_IBLOCK_ID] => 2
                    [WITH_DESCRIPTION] => N
                    [SEARCHABLE] => N
                    [FILTRABLE] => N
                    [IS_REQUIRED] => N
                    [VERSION] => 1
                    [USER_TYPE] => 
                    [USER_TYPE_SETTINGS] => Array
                        (
                        )

                    [HINT] => 
                    [~NAME] => С этим товаром покупают
                    [~DEFAULT_VALUE] => 
                    [VALUE_ENUM] => 
                    [VALUE_XML_ID] => 
                    [VALUE_SORT] => 
                    [VALUE] => 
                    [PROPERTY_VALUE_ID] => 
                    [DESCRIPTION] => 
                    [~DESCRIPTION] => 
                    [~VALUE] => 
                )

            [ITEM_VOTE_COUNT] => Array
                (
                    [ID] => 38
                    [IBLOCK_ID] => 2
                    [NAME] => Количество голосов
                    [ACTIVE] => Y
                    [SORT] => 18
                    [CODE] => ITEM_VOTE_COUNT
                    [DEFAULT_VALUE] => 0
                    [PROPERTY_TYPE] => N
                    [ROW_COUNT] => 1
                    [COL_COUNT] => 30
                    [LIST_TYPE] => L
                    [MULTIPLE] => N
                    [XML_ID] => 38
                    [FILE_TYPE] => 
                    [MULTIPLE_CNT] => 5
                    [LINK_IBLOCK_ID] => 0
                    [WITH_DESCRIPTION] => N
                    [SEARCHABLE] => N
                    [FILTRABLE] => N
                    [IS_REQUIRED] => N
                    [VERSION] => 1
                    [USER_TYPE] => 
                    [USER_TYPE_SETTINGS] => Array
                        (
                        )

                    [HINT] => 
                    [~NAME] => Количество голосов
                    [~DEFAULT_VALUE] => 0
                    [VALUE_ENUM] => 
                    [VALUE_XML_ID] => 
                    [VALUE_SORT] => 
                    [VALUE] => 11
                    [PROPERTY_VALUE_ID] => 6831917
                    [DESCRIPTION] => 
                    [~VALUE] => 11
                    [~DESCRIPTION] => 
                )

            [ITEM_RAITING] => Array
                (
                    [ID] => 39
                    [IBLOCK_ID] => 2
                    [NAME] => Рейтинг
                    [ACTIVE] => Y
                    [SORT] => 19
                    [CODE] => ITEM_RAITING
                    [DEFAULT_VALUE] => 0
                    [PROPERTY_TYPE] => N
                    [ROW_COUNT] => 1
                    [COL_COUNT] => 30
                    [LIST_TYPE] => L
                    [MULTIPLE] => N
                    [XML_ID] => 39
                    [FILE_TYPE] => 
                    [MULTIPLE_CNT] => 5
                    [LINK_IBLOCK_ID] => 0
                    [WITH_DESCRIPTION] => N
                    [SEARCHABLE] => N
                    [FILTRABLE] => N
                    [IS_REQUIRED] => N
                    [VERSION] => 1
                    [USER_TYPE] => 
                    [USER_TYPE_SETTINGS] => Array
                        (
                        )

                    [HINT] => 
                    [~NAME] => Рейтинг
                    [~DEFAULT_VALUE] => 0
                    [VALUE_ENUM] => 
                    [VALUE_XML_ID] => 
                    [VALUE_SORT] => 
                    [VALUE] => 4.6
                    [PROPERTY_VALUE_ID] => 6831916
                    [DESCRIPTION] => 
                    [~VALUE] => 4.6
                    [~DESCRIPTION] => 
                )

            [H1] => Array
                (
                    [ID] => 125
                    [IBLOCK_ID] => 2
                    [NAME] => H1
                    [ACTIVE] => Y
                    [SORT] => 500
                    [CODE] => H1
                    [DEFAULT_VALUE] => 
                    [PROPERTY_TYPE] => S
                    [ROW_COUNT] => 1
                    [COL_COUNT] => 70
                    [LIST_TYPE] => L
                    [MULTIPLE] => N
                    [XML_ID] => 125
                    [FILE_TYPE] => 
                    [MULTIPLE_CNT] => 5
                    [LINK_IBLOCK_ID] => 0
                    [WITH_DESCRIPTION] => N
                    [SEARCHABLE] => N
                    [FILTRABLE] => N
                    [IS_REQUIRED] => N
                    [VERSION] => 1
                    [USER_TYPE] => 
                    [USER_TYPE_SETTINGS] => Array
                        (
                        )

                    [HINT] => 
                    [~NAME] => H1
                    [~DEFAULT_VALUE] => 
                    [VALUE_ENUM] => 
                    [VALUE_XML_ID] => 
                    [VALUE_SORT] => 
                    [VALUE] => КМ35-6
                    [PROPERTY_VALUE_ID] => 6831799
                    [DESCRIPTION] => 
                    [~VALUE] => КМ35-6
                    [~DESCRIPTION] => 
                )

            [CERTIFICATES] => Array
                (
                    [ID] => 127
                    [IBLOCK_ID] => 2
                    [NAME] => Сертификаты
                    [ACTIVE] => Y
                    [SORT] => 500
                    [CODE] => CERTIFICATES
                    [DEFAULT_VALUE] => 
                    [PROPERTY_TYPE] => E
                    [ROW_COUNT] => 1
                    [COL_COUNT] => 30
                    [LIST_TYPE] => L
                    [MULTIPLE] => Y
                    [XML_ID] => 127
                    [FILE_TYPE] => 
                    [MULTIPLE_CNT] => 5
                    [LINK_IBLOCK_ID] => 7
                    [WITH_DESCRIPTION] => N
                    [SEARCHABLE] => N
                    [FILTRABLE] => N
                    [IS_REQUIRED] => N
                    [VERSION] => 1
                    [USER_TYPE] => 
                    [USER_TYPE_SETTINGS] => Array
                        (
                        )

                    [HINT] => 
                    [~NAME] => Сертификаты
                    [~DEFAULT_VALUE] => 
                    [VALUE_ENUM] => 
                    [VALUE_XML_ID] => 
                    [VALUE_SORT] => 
                    [VALUE] => 
                    [PROPERTY_VALUE_ID] => 
                    [DESCRIPTION] => 
                    [~DESCRIPTION] => 
                    [~VALUE] => 
                )

            [129] => Array
                (
                    [ID] => 129
                    [IBLOCK_ID] => 2
                    [NAME] => Уникальный META TITLE
                    [ACTIVE] => Y
                    [SORT] => 500
                    [CODE] => 129
                    [DEFAULT_VALUE] => 
                    [PROPERTY_TYPE] => S
                    [ROW_COUNT] => 1
                    [COL_COUNT] => 30
                    [LIST_TYPE] => L
                    [MULTIPLE] => N
                    [XML_ID] => 129
                    [FILE_TYPE] => 
                    [MULTIPLE_CNT] => 5
                    [LINK_IBLOCK_ID] => 0
                    [WITH_DESCRIPTION] => N
                    [SEARCHABLE] => N
                    [FILTRABLE] => N
                    [IS_REQUIRED] => N
                    [VERSION] => 1
                    [USER_TYPE] => 
                    [USER_TYPE_SETTINGS] => Array
                        (
                        )

                    [HINT] => 
                    [~NAME] => Уникальный META TITLE
                    [~DEFAULT_VALUE] => 
                    [VALUE_ENUM] => 
                    [VALUE_XML_ID] => 
                    [VALUE_SORT] => 
                    [VALUE] => 
                    [PROPERTY_VALUE_ID] => 
                    [DESCRIPTION] => 
                    [~DESCRIPTION] => 
                    [~VALUE] => 
                )

            [ITEM_TYPE] => Array
                (
                    [ID] => 134
                    [IBLOCK_ID] => 2
                    [NAME] => Тип
                    [ACTIVE] => Y
                    [SORT] => 500
                    [CODE] => ITEM_TYPE
                    [DEFAULT_VALUE] => 
                    [PROPERTY_TYPE] => S
                    [ROW_COUNT] => 1
                    [COL_COUNT] => 30
                    [LIST_TYPE] => L
                    [MULTIPLE] => N
                    [XML_ID] => 
                    [FILE_TYPE] => 
                    [MULTIPLE_CNT] => 5
                    [LINK_IBLOCK_ID] => 0
                    [WITH_DESCRIPTION] => N
                    [SEARCHABLE] => N
                    [FILTRABLE] => Y
                    [IS_REQUIRED] => N
                    [VERSION] => 1
                    [USER_TYPE] => 
                    [USER_TYPE_SETTINGS] => Array
                        (
                        )

                    [HINT] => 
                    [~NAME] => Тип
                    [~DEFAULT_VALUE] => 
                    [VALUE_ENUM] => 
                    [VALUE_XML_ID] => 
                    [VALUE_SORT] => 
                    [VALUE] => 
                    [PROPERTY_VALUE_ID] => 
                    [DESCRIPTION] => 
                    [~DESCRIPTION] => 
                    [~VALUE] => 
                )

            [ITEM_INSTALLATION] => Array
                (
                    [ID] => 135
                    [IBLOCK_ID] => 2
                    [NAME] => Способ установки
                    [ACTIVE] => Y
                    [SORT] => 500
                    [CODE] => ITEM_INSTALLATION
                    [DEFAULT_VALUE] => 
                    [PROPERTY_TYPE] => S
                    [ROW_COUNT] => 1
                    [COL_COUNT] => 30
                    [LIST_TYPE] => L
                    [MULTIPLE] => N
                    [XML_ID] => 
                    [FILE_TYPE] => 
                    [MULTIPLE_CNT] => 5
                    [LINK_IBLOCK_ID] => 0
                    [WITH_DESCRIPTION] => N
                    [SEARCHABLE] => N
                    [FILTRABLE] => N
                    [IS_REQUIRED] => N
                    [VERSION] => 1
                    [USER_TYPE] => 
                    [USER_TYPE_SETTINGS] => Array
                        (
                        )

                    [HINT] => 
                    [~NAME] => Способ установки
                    [~DEFAULT_VALUE] => 
                    [VALUE_ENUM] => 
                    [VALUE_XML_ID] => 
                    [VALUE_SORT] => 
                    [VALUE] => 
                    [PROPERTY_VALUE_ID] => 
                    [DESCRIPTION] => 
                    [~DESCRIPTION] => 
                    [~VALUE] => 
                )

            [ITEM_MODE] => Array
                (
                    [ID] => 136
                    [IBLOCK_ID] => 2
                    [NAME] => Способ производства
                    [ACTIVE] => Y
                    [SORT] => 500
                    [CODE] => ITEM_MODE
                    [DEFAULT_VALUE] => 
                    [PROPERTY_TYPE] => S
                    [ROW_COUNT] => 1
                    [COL_COUNT] => 30
                    [LIST_TYPE] => L
                    [MULTIPLE] => N
                    [XML_ID] => 
                    [FILE_TYPE] => 
                    [MULTIPLE_CNT] => 5
                    [LINK_IBLOCK_ID] => 0
                    [WITH_DESCRIPTION] => N
                    [SEARCHABLE] => N
                    [FILTRABLE] => N
                    [IS_REQUIRED] => N
                    [VERSION] => 1
                    [USER_TYPE] => 
                    [USER_TYPE_SETTINGS] => Array
                        (
                        )

                    [HINT] => 
                    [~NAME] => Способ производства
                    [~DEFAULT_VALUE] => 
                    [VALUE_ENUM] => 
                    [VALUE_XML_ID] => 
                    [VALUE_SORT] => 
                    [VALUE] => 
                    [PROPERTY_VALUE_ID] => 
                    [DESCRIPTION] => 
                    [~DESCRIPTION] => 
                    [~VALUE] => 
                )

            [ITEM_HEIGHT] => Array
                (
                    [ID] => 137
                    [IBLOCK_ID] => 2
                    [NAME] => Высота, мм
                    [ACTIVE] => Y
                    [SORT] => 500
                    [CODE] => ITEM_HEIGHT
                    [DEFAULT_VALUE] => 
                    [PROPERTY_TYPE] => S
                    [ROW_COUNT] => 1
                    [COL_COUNT] => 30
                    [LIST_TYPE] => L
                    [MULTIPLE] => N
                    [XML_ID] => 
                    [FILE_TYPE] => 
                    [MULTIPLE_CNT] => 5
                    [LINK_IBLOCK_ID] => 0
                    [WITH_DESCRIPTION] => N
                    [SEARCHABLE] => N
                    [FILTRABLE] => N
                    [IS_REQUIRED] => N
                    [VERSION] => 1
                    [USER_TYPE] => 
                    [USER_TYPE_SETTINGS] => Array
                        (
                        )

                    [HINT] => 
                    [~NAME] => Высота, мм
                    [~DEFAULT_VALUE] => 
                    [VALUE_ENUM] => 
                    [VALUE_XML_ID] => 
                    [VALUE_SORT] => 
                    [VALUE] => 
                    [PROPERTY_VALUE_ID] => 
                    [DESCRIPTION] => 
                    [~DESCRIPTION] => 
                    [~VALUE] => 
                )

            [BLOG_POST_ID] => Array
                (
                    [ID] => 138
                    [IBLOCK_ID] => 2
                    [NAME] => ID поста блога для комментариев
                    [ACTIVE] => Y
                    [SORT] => 500
                    [CODE] => BLOG_POST_ID
                    [DEFAULT_VALUE] => 
                    [PROPERTY_TYPE] => N
                    [ROW_COUNT] => 1
                    [COL_COUNT] => 30
                    [LIST_TYPE] => L
                    [MULTIPLE] => N
                    [XML_ID] => BLOG_POST_ID
                    [FILE_TYPE] => 
                    [MULTIPLE_CNT] => 5
                    [LINK_IBLOCK_ID] => 0
                    [WITH_DESCRIPTION] => N
                    [SEARCHABLE] => N
                    [FILTRABLE] => N
                    [IS_REQUIRED] => N
                    [VERSION] => 1
                    [USER_TYPE] => 
                    [USER_TYPE_SETTINGS] => Array
                        (
                        )

                    [HINT] => 
                    [~NAME] => ID поста блога для комментариев
                    [~DEFAULT_VALUE] => 
                    [VALUE_ENUM] => 
                    [VALUE_XML_ID] => 
                    [VALUE_SORT] => 
                    [VALUE] => 
                    [PROPERTY_VALUE_ID] => 
                    [DESCRIPTION] => 
                    [~DESCRIPTION] => 
                    [~VALUE] => 
                )

            [BLOG_COMMENTS_CNT] => Array
                (
                    [ID] => 139
                    [IBLOCK_ID] => 2
                    [NAME] => Количество комментариев
                    [ACTIVE] => Y
                    [SORT] => 500
                    [CODE] => BLOG_COMMENTS_CNT
                    [DEFAULT_VALUE] => 
                    [PROPERTY_TYPE] => N
                    [ROW_COUNT] => 1
                    [COL_COUNT] => 30
                    [LIST_TYPE] => L
                    [MULTIPLE] => N
                    [XML_ID] => BLOG_COMMENTS_CNT
                    [FILE_TYPE] => 
                    [MULTIPLE_CNT] => 5
                    [LINK_IBLOCK_ID] => 0
                    [WITH_DESCRIPTION] => N
                    [SEARCHABLE] => N
                    [FILTRABLE] => N
                    [IS_REQUIRED] => N
                    [VERSION] => 1
                    [USER_TYPE] => 
                    [USER_TYPE_SETTINGS] => Array
                        (
                        )

                    [HINT] => 
                    [~NAME] => Количество комментариев
                    [~DEFAULT_VALUE] => 
                    [VALUE_ENUM] => 
                    [VALUE_XML_ID] => 
                    [VALUE_SORT] => 
                    [VALUE] => 
                    [PROPERTY_VALUE_ID] => 
                    [DESCRIPTION] => 
                    [~DESCRIPTION] => 
                    [~VALUE] => 
                )

            [HEIGHT_TOTAL] => Array
                (
                    [ID] => 143
                    [IBLOCK_ID] => 2
                    [NAME] => Высота общая, мм
                    [ACTIVE] => Y
                    [SORT] => 500
                    [CODE] => HEIGHT_TOTAL
                    [DEFAULT_VALUE] => 
                    [PROPERTY_TYPE] => S
                    [ROW_COUNT] => 1
                    [COL_COUNT] => 30
                    [LIST_TYPE] => L
                    [MULTIPLE] => N
                    [XML_ID] => 
                    [FILE_TYPE] => 
                    [MULTIPLE_CNT] => 5
                    [LINK_IBLOCK_ID] => 0
                    [WITH_DESCRIPTION] => N
                    [SEARCHABLE] => N
                    [FILTRABLE] => N
                    [IS_REQUIRED] => N
                    [VERSION] => 1
                    [USER_TYPE] => 
                    [USER_TYPE_SETTINGS] => Array
                        (
                        )

                    [HINT] => 
                    [~NAME] => Высота общая, мм
                    [~DEFAULT_VALUE] => 
                    [VALUE_ENUM] => 
                    [VALUE_XML_ID] => 
                    [VALUE_SORT] => 
                    [VALUE] => 
                    [PROPERTY_VALUE_ID] => 
                    [DESCRIPTION] => 
                    [~DESCRIPTION] => 
                    [~VALUE] => 
                )

            [HEIGHT_ABOVEGROUND] => Array
                (
                    [ID] => 144
                    [IBLOCK_ID] => 2
                    [NAME] => Высота надземной части, мм
                    [ACTIVE] => Y
                    [SORT] => 500
                    [CODE] => HEIGHT_ABOVEGROUND
                    [DEFAULT_VALUE] => 
                    [PROPERTY_TYPE] => S
                    [ROW_COUNT] => 1
                    [COL_COUNT] => 30
                    [LIST_TYPE] => L
                    [MULTIPLE] => N
                    [XML_ID] => 
                    [FILE_TYPE] => 
                    [MULTIPLE_CNT] => 5
                    [LINK_IBLOCK_ID] => 0
                    [WITH_DESCRIPTION] => N
                    [SEARCHABLE] => N
                    [FILTRABLE] => N
                    [IS_REQUIRED] => N
                    [VERSION] => 1
                    [USER_TYPE] => 
                    [USER_TYPE_SETTINGS] => Array
                        (
                        )

                    [HINT] => 
                    [~NAME] => Высота надземной части, мм
                    [~DEFAULT_VALUE] => 
                    [VALUE_ENUM] => 
                    [VALUE_XML_ID] => 
                    [VALUE_SORT] => 
                    [VALUE] => 
                    [PROPERTY_VALUE_ID] => 
                    [DESCRIPTION] => 
                    [~DESCRIPTION] => 
                    [~VALUE] => 
                )

            [HEIGHT_UNDERGROUND] => Array
                (
                    [ID] => 145
                    [IBLOCK_ID] => 2
                    [NAME] => Высота подземной части, мм
                    [ACTIVE] => Y
                    [SORT] => 500
                    [CODE] => HEIGHT_UNDERGROUND
                    [DEFAULT_VALUE] => 
                    [PROPERTY_TYPE] => S
                    [ROW_COUNT] => 1
                    [COL_COUNT] => 30
                    [LIST_TYPE] => L
                    [MULTIPLE] => N
                    [XML_ID] => 
                    [FILE_TYPE] => 
                    [MULTIPLE_CNT] => 5
                    [LINK_IBLOCK_ID] => 0
                    [WITH_DESCRIPTION] => N
                    [SEARCHABLE] => N
                    [FILTRABLE] => N
                    [IS_REQUIRED] => N
                    [VERSION] => 1
                    [USER_TYPE] => 
                    [USER_TYPE_SETTINGS] => Array
                        (
                        )

                    [HINT] => 
                    [~NAME] => Высота подземной части, мм
                    [~DEFAULT_VALUE] => 
                    [VALUE_ENUM] => 
                    [VALUE_XML_ID] => 
                    [VALUE_SORT] => 
                    [VALUE] => 
                    [PROPERTY_VALUE_ID] => 
                    [DESCRIPTION] => 
                    [~DESCRIPTION] => 
                    [~VALUE] => 
                )

            [DIAMETER_TOP] => Array
                (
                    [ID] => 146
                    [IBLOCK_ID] => 2
                    [NAME] => Диаметр верхний, мм
                    [ACTIVE] => Y
                    [SORT] => 500
                    [CODE] => DIAMETER_TOP
                    [DEFAULT_VALUE] => 
                    [PROPERTY_TYPE] => S
                    [ROW_COUNT] => 1
                    [COL_COUNT] => 30
                    [LIST_TYPE] => L
                    [MULTIPLE] => N
                    [XML_ID] => 
                    [FILE_TYPE] => 
                    [MULTIPLE_CNT] => 5
                    [LINK_IBLOCK_ID] => 0
                    [WITH_DESCRIPTION] => N
                    [SEARCHABLE] => N
                    [FILTRABLE] => N
                    [IS_REQUIRED] => N
                    [VERSION] => 1
                    [USER_TYPE] => 
                    [USER_TYPE_SETTINGS] => Array
                        (
                        )

                    [HINT] => 
                    [~NAME] => Диаметр верхний, мм
                    [~DEFAULT_VALUE] => 
                    [VALUE_ENUM] => 
                    [VALUE_XML_ID] => 
                    [VALUE_SORT] => 
                    [VALUE] => 
                    [PROPERTY_VALUE_ID] => 
                    [DESCRIPTION] => 
                    [~DESCRIPTION] => 
                    [~VALUE] => 
                )

            [DIAMETER_BOTTOM] => Array
                (
                    [ID] => 147
                    [IBLOCK_ID] => 2
                    [NAME] => Диаметр нижний, мм
                    [ACTIVE] => Y
                    [SORT] => 500
                    [CODE] => DIAMETER_BOTTOM
                    [DEFAULT_VALUE] => 
                    [PROPERTY_TYPE] => S
                    [ROW_COUNT] => 1
                    [COL_COUNT] => 30
                    [LIST_TYPE] => L
                    [MULTIPLE] => N
                    [XML_ID] => 
                    [FILE_TYPE] => 
                    [MULTIPLE_CNT] => 5
                    [LINK_IBLOCK_ID] => 0
                    [WITH_DESCRIPTION] => N
                    [SEARCHABLE] => N
                    [FILTRABLE] => N
                    [IS_REQUIRED] => N
                    [VERSION] => 1
                    [USER_TYPE] => 
                    [USER_TYPE_SETTINGS] => Array
                        (
                        )

                    [HINT] => 
                    [~NAME] => Диаметр нижний, мм
                    [~DEFAULT_VALUE] => 
                    [VALUE_ENUM] => 
                    [VALUE_XML_ID] => 
                    [VALUE_SORT] => 
                    [VALUE] => 
                    [PROPERTY_VALUE_ID] => 
                    [DESCRIPTION] => 
                    [~DESCRIPTION] => 
                    [~VALUE] => 
                )

            [WEIGHT] => Array
                (
                    [ID] => 148
                    [IBLOCK_ID] => 2
                    [NAME] => Нагрузка, кг
                    [ACTIVE] => Y
                    [SORT] => 500
                    [CODE] => WEIGHT
                    [DEFAULT_VALUE] => 
                    [PROPERTY_TYPE] => S
                    [ROW_COUNT] => 1
                    [COL_COUNT] => 30
                    [LIST_TYPE] => L
                    [MULTIPLE] => N
                    [XML_ID] => 
                    [FILE_TYPE] => 
                    [MULTIPLE_CNT] => 5
                    [LINK_IBLOCK_ID] => 0
                    [WITH_DESCRIPTION] => N
                    [SEARCHABLE] => N
                    [FILTRABLE] => N
                    [IS_REQUIRED] => N
                    [VERSION] => 1
                    [USER_TYPE] => 
                    [USER_TYPE_SETTINGS] => Array
                        (
                        )

                    [HINT] => 
                    [~NAME] => Нагрузка, кг
                    [~DEFAULT_VALUE] => 
                    [VALUE_ENUM] => 
                    [VALUE_XML_ID] => 
                    [VALUE_SORT] => 
                    [VALUE] => 
                    [PROPERTY_VALUE_ID] => 
                    [DESCRIPTION] => 
                    [~DESCRIPTION] => 
                    [~VALUE] => 
                )

            [VID] => Array
                (
                    [ID] => 149
                    [IBLOCK_ID] => 2
                    [NAME] => Вид
                    [ACTIVE] => Y
                    [SORT] => 500
                    [CODE] => VID
                    [DEFAULT_VALUE] => 
                    [PROPERTY_TYPE] => S
                    [ROW_COUNT] => 1
                    [COL_COUNT] => 30
                    [LIST_TYPE] => L
                    [MULTIPLE] => N
                    [XML_ID] => 
                    [FILE_TYPE] => 
                    [MULTIPLE_CNT] => 5
                    [LINK_IBLOCK_ID] => 0
                    [WITH_DESCRIPTION] => N
                    [SEARCHABLE] => N
                    [FILTRABLE] => N
                    [IS_REQUIRED] => N
                    [VERSION] => 1
                    [USER_TYPE] => 
                    [USER_TYPE_SETTINGS] => Array
                        (
                        )

                    [HINT] => 
                    [~NAME] => Вид
                    [~DEFAULT_VALUE] => 
                    [VALUE_ENUM] => 
                    [VALUE_XML_ID] => 
                    [VALUE_SORT] => 
                    [VALUE] => 
                    [PROPERTY_VALUE_ID] => 
                    [DESCRIPTION] => 
                    [~DESCRIPTION] => 
                    [~VALUE] => 
                )

            [SERVICE_LIFE] => Array
                (
                    [ID] => 150
                    [IBLOCK_ID] => 2
                    [NAME] => Срок службы
                    [ACTIVE] => Y
                    [SORT] => 500
                    [CODE] => SERVICE_LIFE
                    [DEFAULT_VALUE] => 
                    [PROPERTY_TYPE] => S
                    [ROW_COUNT] => 1
                    [COL_COUNT] => 30
                    [LIST_TYPE] => L
                    [MULTIPLE] => N
                    [XML_ID] => 
                    [FILE_TYPE] => 
                    [MULTIPLE_CNT] => 5
                    [LINK_IBLOCK_ID] => 0
                    [WITH_DESCRIPTION] => N
                    [SEARCHABLE] => N
                    [FILTRABLE] => N
                    [IS_REQUIRED] => N
                    [VERSION] => 1
                    [USER_TYPE] => 
                    [USER_TYPE_SETTINGS] => Array
                        (
                        )

                    [HINT] => 
                    [~NAME] => Срок службы
                    [~DEFAULT_VALUE] => 
                    [VALUE_ENUM] => 
                    [VALUE_XML_ID] => 
                    [VALUE_SORT] => 
                    [VALUE] => 
                    [PROPERTY_VALUE_ID] => 
                    [DESCRIPTION] => 
                    [~DESCRIPTION] => 
                    [~VALUE] => 
                )

            [USING] => Array
                (
                    [ID] => 151
                    [IBLOCK_ID] => 2
                    [NAME] => Применение
                    [ACTIVE] => Y
                    [SORT] => 500
                    [CODE] => USING
                    [DEFAULT_VALUE] => 
                    [PROPERTY_TYPE] => S
                    [ROW_COUNT] => 1
                    [COL_COUNT] => 30
                    [LIST_TYPE] => L
                    [MULTIPLE] => N
                    [XML_ID] => 
                    [FILE_TYPE] => 
                    [MULTIPLE_CNT] => 5
                    [LINK_IBLOCK_ID] => 0
                    [WITH_DESCRIPTION] => N
                    [SEARCHABLE] => N
                    [FILTRABLE] => N
                    [IS_REQUIRED] => N
                    [VERSION] => 1
                    [USER_TYPE] => 
                    [USER_TYPE_SETTINGS] => Array
                        (
                        )

                    [HINT] => 
                    [~NAME] => Применение
                    [~DEFAULT_VALUE] => 
                    [VALUE_ENUM] => 
                    [VALUE_XML_ID] => 
                    [VALUE_SORT] => 
                    [VALUE] => 
                    [PROPERTY_VALUE_ID] => 
                    [DESCRIPTION] => 
                    [~DESCRIPTION] => 
                    [~VALUE] => 
                )

            [HEIGHT_ZAK] => Array
                (
                    [ID] => 152
                    [IBLOCK_ID] => 2
                    [NAME] => Высота закладного элемента фундамента
                    [ACTIVE] => Y
                    [SORT] => 500
                    [CODE] => HEIGHT_ZAK
                    [DEFAULT_VALUE] => 
                    [PROPERTY_TYPE] => S
                    [ROW_COUNT] => 1
                    [COL_COUNT] => 30
                    [LIST_TYPE] => L
                    [MULTIPLE] => N
                    [XML_ID] => 
                    [FILE_TYPE] => 
                    [MULTIPLE_CNT] => 5
                    [LINK_IBLOCK_ID] => 0
                    [WITH_DESCRIPTION] => N
                    [SEARCHABLE] => N
                    [FILTRABLE] => N
                    [IS_REQUIRED] => N
                    [VERSION] => 1
                    [USER_TYPE] => 
                    [USER_TYPE_SETTINGS] => Array
                        (
                        )

                    [HINT] => 
                    [~NAME] => Высота закладного элемента фундамента
                    [~DEFAULT_VALUE] => 
                    [VALUE_ENUM] => 
                    [VALUE_XML_ID] => 
                    [VALUE_SORT] => 
                    [VALUE] => 
                    [PROPERTY_VALUE_ID] => 
                    [DESCRIPTION] => 
                    [~DESCRIPTION] => 
                    [~VALUE] => 
                )

            [LENGTH_CONSOLE] => Array
                (
                    [ID] => 153
                    [IBLOCK_ID] => 2
                    [NAME] => Длина консоли
                    [ACTIVE] => Y
                    [SORT] => 500
                    [CODE] => LENGTH_CONSOLE
                    [DEFAULT_VALUE] => 
                    [PROPERTY_TYPE] => S
                    [ROW_COUNT] => 1
                    [COL_COUNT] => 30
                    [LIST_TYPE] => L
                    [MULTIPLE] => N
                    [XML_ID] => 
                    [FILE_TYPE] => 
                    [MULTIPLE_CNT] => 5
                    [LINK_IBLOCK_ID] => 0
                    [WITH_DESCRIPTION] => N
                    [SEARCHABLE] => N
                    [FILTRABLE] => N
                    [IS_REQUIRED] => N
                    [VERSION] => 1
                    [USER_TYPE] => 
                    [USER_TYPE_SETTINGS] => Array
                        (
                        )

                    [HINT] => 
                    [~NAME] => Длина консоли
                    [~DEFAULT_VALUE] => 
                    [VALUE_ENUM] => 
                    [VALUE_XML_ID] => 
                    [VALUE_SORT] => 
                    [VALUE] => 
                    [PROPERTY_VALUE_ID] => 
                    [DESCRIPTION] => 
                    [~DESCRIPTION] => 
                    [~VALUE] => 
                )

            [HEIGHT_TOP_SECTION] => Array
                (
                    [ID] => 154
                    [IBLOCK_ID] => 2
                    [NAME] => Высота верхней секции, мм
                    [ACTIVE] => Y
                    [SORT] => 500
                    [CODE] => HEIGHT_TOP_SECTION
                    [DEFAULT_VALUE] => 
                    [PROPERTY_TYPE] => S
                    [ROW_COUNT] => 1
                    [COL_COUNT] => 30
                    [LIST_TYPE] => L
                    [MULTIPLE] => N
                    [XML_ID] => 
                    [FILE_TYPE] => 
                    [MULTIPLE_CNT] => 5
                    [LINK_IBLOCK_ID] => 0
                    [WITH_DESCRIPTION] => N
                    [SEARCHABLE] => N
                    [FILTRABLE] => N
                    [IS_REQUIRED] => N
                    [VERSION] => 1
                    [USER_TYPE] => 
                    [USER_TYPE_SETTINGS] => Array
                        (
                        )

                    [HINT] => 
                    [~NAME] => Высота верхней секции, мм
                    [~DEFAULT_VALUE] => 
                    [VALUE_ENUM] => 
                    [VALUE_XML_ID] => 
                    [VALUE_SORT] => 
                    [VALUE] => 
                    [PROPERTY_VALUE_ID] => 
                    [DESCRIPTION] => 
                    [~DESCRIPTION] => 
                    [~VALUE] => 
                )

            [SIP] => Array
                (
                    [ID] => 156
                    [IBLOCK_ID] => 2
                    [NAME] => Возможность подвеса СИП
                    [ACTIVE] => Y
                    [SORT] => 500
                    [CODE] => SIP
                    [DEFAULT_VALUE] => 
                    [PROPERTY_TYPE] => S
                    [ROW_COUNT] => 1
                    [COL_COUNT] => 30
                    [LIST_TYPE] => L
                    [MULTIPLE] => N
                    [XML_ID] => 
                    [FILE_TYPE] => 
                    [MULTIPLE_CNT] => 5
                    [LINK_IBLOCK_ID] => 0
                    [WITH_DESCRIPTION] => N
                    [SEARCHABLE] => N
                    [FILTRABLE] => N
                    [IS_REQUIRED] => N
                    [VERSION] => 1
                    [USER_TYPE] => 
                    [USER_TYPE_SETTINGS] => Array
                        (
                        )

                    [HINT] => 
                    [~NAME] => Возможность подвеса СИП
                    [~DEFAULT_VALUE] => 
                    [VALUE_ENUM] => 
                    [VALUE_XML_ID] => 
                    [VALUE_SORT] => 
                    [VALUE] => 
                    [PROPERTY_VALUE_ID] => 
                    [DESCRIPTION] => 
                    [~DESCRIPTION] => 
                    [~VALUE] => 
                )

            [COUNT_GRANY] => Array
                (
                    [ID] => 157
                    [IBLOCK_ID] => 2
                    [NAME] => Количество граней
                    [ACTIVE] => Y
                    [SORT] => 500
                    [CODE] => COUNT_GRANY
                    [DEFAULT_VALUE] => 
                    [PROPERTY_TYPE] => S
                    [ROW_COUNT] => 1
                    [COL_COUNT] => 30
                    [LIST_TYPE] => L
                    [MULTIPLE] => N
                    [XML_ID] => 
                    [FILE_TYPE] => 
                    [MULTIPLE_CNT] => 5
                    [LINK_IBLOCK_ID] => 0
                    [WITH_DESCRIPTION] => N
                    [SEARCHABLE] => N
                    [FILTRABLE] => N
                    [IS_REQUIRED] => N
                    [VERSION] => 1
                    [USER_TYPE] => 
                    [USER_TYPE_SETTINGS] => Array
                        (
                        )

                    [HINT] => 
                    [~NAME] => Количество граней
                    [~DEFAULT_VALUE] => 
                    [VALUE_ENUM] => 
                    [VALUE_XML_ID] => 
                    [VALUE_SORT] => 
                    [VALUE] => 
                    [PROPERTY_VALUE_ID] => 
                    [DESCRIPTION] => 
                    [~DESCRIPTION] => 
                    [~VALUE] => 
                )

            [HEIGHT_BOTTOM_SECTION] => Array
                (
                    [ID] => 158
                    [IBLOCK_ID] => 2
                    [NAME] => Высота нижней секции, мм
                    [ACTIVE] => Y
                    [SORT] => 500
                    [CODE] => HEIGHT_BOTTOM_SECTION
                    [DEFAULT_VALUE] => 
                    [PROPERTY_TYPE] => S
                    [ROW_COUNT] => 1
                    [COL_COUNT] => 30
                    [LIST_TYPE] => L
                    [MULTIPLE] => N
                    [XML_ID] => 
                    [FILE_TYPE] => 
                    [MULTIPLE_CNT] => 5
                    [LINK_IBLOCK_ID] => 0
                    [WITH_DESCRIPTION] => N
                    [SEARCHABLE] => N
                    [FILTRABLE] => N
                    [IS_REQUIRED] => N
                    [VERSION] => 1
                    [USER_TYPE] => 
                    [USER_TYPE_SETTINGS] => Array
                        (
                        )

                    [HINT] => 
                    [~NAME] => Высота нижней секции, мм
                    [~DEFAULT_VALUE] => 
                    [VALUE_ENUM] => 
                    [VALUE_XML_ID] => 
                    [VALUE_SORT] => 
                    [VALUE] => 
                    [PROPERTY_VALUE_ID] => 
                    [DESCRIPTION] => 
                    [~DESCRIPTION] => 
                    [~VALUE] => 
                )

            [STEEL_THICKNESS] => Array
                (
                    [ID] => 160
                    [IBLOCK_ID] => 2
                    [NAME] => Толщина стали
                    [ACTIVE] => Y
                    [SORT] => 500
                    [CODE] => STEEL_THICKNESS
                    [DEFAULT_VALUE] => 
                    [PROPERTY_TYPE] => S
                    [ROW_COUNT] => 1
                    [COL_COUNT] => 30
                    [LIST_TYPE] => L
                    [MULTIPLE] => N
                    [XML_ID] => 
                    [FILE_TYPE] => 
                    [MULTIPLE_CNT] => 5
                    [LINK_IBLOCK_ID] => 0
                    [WITH_DESCRIPTION] => N
                    [SEARCHABLE] => N
                    [FILTRABLE] => N
                    [IS_REQUIRED] => N
                    [VERSION] => 1
                    [USER_TYPE] => 
                    [USER_TYPE_SETTINGS] => Array
                        (
                        )

                    [HINT] => 
                    [~NAME] => Толщина стали
                    [~DEFAULT_VALUE] => 
                    [VALUE_ENUM] => 
                    [VALUE_XML_ID] => 
                    [VALUE_SORT] => 
                    [VALUE] => 
                    [PROPERTY_VALUE_ID] => 
                    [DESCRIPTION] => 
                    [~DESCRIPTION] => 
                    [~VALUE] => 
                )

            [SIZE_OPOR_FLANEC] => Array
                (
                    [ID] => 161
                    [IBLOCK_ID] => 2
                    [NAME] => Размеры опорного фланца
                    [ACTIVE] => Y
                    [SORT] => 500
                    [CODE] => SIZE_OPOR_FLANEC
                    [DEFAULT_VALUE] => 
                    [PROPERTY_TYPE] => S
                    [ROW_COUNT] => 1
                    [COL_COUNT] => 30
                    [LIST_TYPE] => L
                    [MULTIPLE] => N
                    [XML_ID] => 
                    [FILE_TYPE] => 
                    [MULTIPLE_CNT] => 5
                    [LINK_IBLOCK_ID] => 0
                    [WITH_DESCRIPTION] => N
                    [SEARCHABLE] => N
                    [FILTRABLE] => N
                    [IS_REQUIRED] => N
                    [VERSION] => 1
                    [USER_TYPE] => 
                    [USER_TYPE_SETTINGS] => Array
                        (
                        )

                    [HINT] => 
                    [~NAME] => Размеры опорного фланца
                    [~DEFAULT_VALUE] => 
                    [VALUE_ENUM] => 
                    [VALUE_XML_ID] => 
                    [VALUE_SORT] => 
                    [VALUE] => 
                    [PROPERTY_VALUE_ID] => 
                    [DESCRIPTION] => 
                    [~DESCRIPTION] => 
                    [~VALUE] => 
                )

            [POKRASKA] => Array
                (
                    [ID] => 162
                    [IBLOCK_ID] => 2
                    [NAME] => Лакокрасочное покрытие
                    [ACTIVE] => Y
                    [SORT] => 500
                    [CODE] => POKRASKA
                    [DEFAULT_VALUE] => 
                    [PROPERTY_TYPE] => S
                    [ROW_COUNT] => 1
                    [COL_COUNT] => 30
                    [LIST_TYPE] => L
                    [MULTIPLE] => N
                    [XML_ID] => 
                    [FILE_TYPE] => 
                    [MULTIPLE_CNT] => 5
                    [LINK_IBLOCK_ID] => 0
                    [WITH_DESCRIPTION] => N
                    [SEARCHABLE] => N
                    [FILTRABLE] => N
                    [IS_REQUIRED] => N
                    [VERSION] => 1
                    [USER_TYPE] => 
                    [USER_TYPE_SETTINGS] => Array
                        (
                        )

                    [HINT] => 
                    [~NAME] => Лакокрасочное покрытие
                    [~DEFAULT_VALUE] => 
                    [VALUE_ENUM] => 
                    [VALUE_XML_ID] => 
                    [VALUE_SORT] => 
                    [VALUE] => 
                    [PROPERTY_VALUE_ID] => 
                    [DESCRIPTION] => 
                    [~DESCRIPTION] => 
                    [~VALUE] => 
                )

            [VES] => Array
                (
                    [ID] => 163
                    [IBLOCK_ID] => 2
                    [NAME] => Вес
                    [ACTIVE] => Y
                    [SORT] => 500
                    [CODE] => VES
                    [DEFAULT_VALUE] => 
                    [PROPERTY_TYPE] => S
                    [ROW_COUNT] => 1
                    [COL_COUNT] => 30
                    [LIST_TYPE] => L
                    [MULTIPLE] => N
                    [XML_ID] => 
                    [FILE_TYPE] => 
                    [MULTIPLE_CNT] => 5
                    [LINK_IBLOCK_ID] => 0
                    [WITH_DESCRIPTION] => N
                    [SEARCHABLE] => N
                    [FILTRABLE] => N
                    [IS_REQUIRED] => N
                    [VERSION] => 1
                    [USER_TYPE] => 
                    [USER_TYPE_SETTINGS] => Array
                        (
                        )

                    [HINT] => 
                    [~NAME] => Вес
                    [~DEFAULT_VALUE] => 
                    [VALUE_ENUM] => 
                    [VALUE_XML_ID] => 
                    [VALUE_SORT] => 
                    [VALUE] => 
                    [PROPERTY_VALUE_ID] => 
                    [DESCRIPTION] => 
                    [~DESCRIPTION] => 
                    [~VALUE] => 
                )

            [INSTALL_LYUCHKA] => Array
                (
                    [ID] => 164
                    [IBLOCK_ID] => 2
                    [NAME] => Возможность установки лючка
                    [ACTIVE] => Y
                    [SORT] => 500
                    [CODE] => INSTALL_LYUCHKA
                    [DEFAULT_VALUE] => 
                    [PROPERTY_TYPE] => S
                    [ROW_COUNT] => 1
                    [COL_COUNT] => 30
                    [LIST_TYPE] => L
                    [MULTIPLE] => N
                    [XML_ID] => 
                    [FILE_TYPE] => 
                    [MULTIPLE_CNT] => 5
                    [LINK_IBLOCK_ID] => 0
                    [WITH_DESCRIPTION] => N
                    [SEARCHABLE] => N
                    [FILTRABLE] => N
                    [IS_REQUIRED] => N
                    [VERSION] => 1
                    [USER_TYPE] => 
                    [USER_TYPE_SETTINGS] => Array
                        (
                        )

                    [HINT] => 
                    [~NAME] => Возможность установки лючка
                    [~DEFAULT_VALUE] => 
                    [VALUE_ENUM] => 
                    [VALUE_XML_ID] => 
                    [VALUE_SORT] => 
                    [VALUE] => 
                    [PROPERTY_VALUE_ID] => 
                    [DESCRIPTION] => 
                    [~DESCRIPTION] => 
                    [~VALUE] => 
                )

            [DIAMETER_FLANCA] => Array
                (
                    [ID] => 165
                    [IBLOCK_ID] => 2
                    [NAME] => Диаметр фланца, мм
                    [ACTIVE] => Y
                    [SORT] => 500
                    [CODE] => DIAMETER_FLANCA
                    [DEFAULT_VALUE] => 
                    [PROPERTY_TYPE] => S
                    [ROW_COUNT] => 1
                    [COL_COUNT] => 30
                    [LIST_TYPE] => L
                    [MULTIPLE] => N
                    [XML_ID] => 
                    [FILE_TYPE] => 
                    [MULTIPLE_CNT] => 5
                    [LINK_IBLOCK_ID] => 0
                    [WITH_DESCRIPTION] => N
                    [SEARCHABLE] => N
                    [FILTRABLE] => N
                    [IS_REQUIRED] => N
                    [VERSION] => 1
                    [USER_TYPE] => 
                    [USER_TYPE_SETTINGS] => Array
                        (
                        )

                    [HINT] => 
                    [~NAME] => Диаметр фланца, мм
                    [~DEFAULT_VALUE] => 
                    [VALUE_ENUM] => 
                    [VALUE_XML_ID] => 
                    [VALUE_SORT] => 
                    [VALUE] => 
                    [PROPERTY_VALUE_ID] => 
                    [DESCRIPTION] => 
                    [~DESCRIPTION] => 
                    [~VALUE] => 
                )

            [COUNT_LIGHT] => Array
                (
                    [ID] => 166
                    [IBLOCK_ID] => 2
                    [NAME] => Количество осветительных приборов, шт
                    [ACTIVE] => Y
                    [SORT] => 500
                    [CODE] => COUNT_LIGHT
                    [DEFAULT_VALUE] => 
                    [PROPERTY_TYPE] => S
                    [ROW_COUNT] => 1
                    [COL_COUNT] => 30
                    [LIST_TYPE] => L
                    [MULTIPLE] => N
                    [XML_ID] => 
                    [FILE_TYPE] => 
                    [MULTIPLE_CNT] => 5
                    [LINK_IBLOCK_ID] => 0
                    [WITH_DESCRIPTION] => N
                    [SEARCHABLE] => N
                    [FILTRABLE] => N
                    [IS_REQUIRED] => N
                    [VERSION] => 1
                    [USER_TYPE] => 
                    [USER_TYPE_SETTINGS] => Array
                        (
                        )

                    [HINT] => 
                    [~NAME] => Количество осветительных приборов, шт
                    [~DEFAULT_VALUE] => 
                    [VALUE_ENUM] => 
                    [VALUE_XML_ID] => 
                    [VALUE_SORT] => 
                    [VALUE] => 
                    [PROPERTY_VALUE_ID] => 
                    [DESCRIPTION] => 
                    [~DESCRIPTION] => 
                    [~VALUE] => 
                )

            [WEIGHT_TO_KRON] => Array
                (
                    [ID] => 167
                    [IBLOCK_ID] => 2
                    [NAME] => Высота до кронштейна, мм
                    [ACTIVE] => Y
                    [SORT] => 500
                    [CODE] => WEIGHT_TO_KRON
                    [DEFAULT_VALUE] => 
                    [PROPERTY_TYPE] => S
                    [ROW_COUNT] => 1
                    [COL_COUNT] => 30
                    [LIST_TYPE] => L
                    [MULTIPLE] => N
                    [XML_ID] => 
                    [FILE_TYPE] => 
                    [MULTIPLE_CNT] => 5
                    [LINK_IBLOCK_ID] => 0
                    [WITH_DESCRIPTION] => N
                    [SEARCHABLE] => N
                    [FILTRABLE] => N
                    [IS_REQUIRED] => N
                    [VERSION] => 1
                    [USER_TYPE] => 
                    [USER_TYPE_SETTINGS] => Array
                        (
                        )

                    [HINT] => 
                    [~NAME] => Высота до кронштейна, мм
                    [~DEFAULT_VALUE] => 
                    [VALUE_ENUM] => 
                    [VALUE_XML_ID] => 
                    [VALUE_SORT] => 
                    [VALUE] => 
                    [PROPERTY_VALUE_ID] => 
                    [DESCRIPTION] => 
                    [~DESCRIPTION] => 
                    [~VALUE] => 
                )

            [SIZE_FLANEC] => Array
                (
                    [ID] => 169
                    [IBLOCK_ID] => 2
                    [NAME] => Размер фланца
                    [ACTIVE] => Y
                    [SORT] => 500
                    [CODE] => SIZE_FLANEC
                    [DEFAULT_VALUE] => 
                    [PROPERTY_TYPE] => S
                    [ROW_COUNT] => 1
                    [COL_COUNT] => 30
                    [LIST_TYPE] => L
                    [MULTIPLE] => N
                    [XML_ID] => 
                    [FILE_TYPE] => 
                    [MULTIPLE_CNT] => 5
                    [LINK_IBLOCK_ID] => 0
                    [WITH_DESCRIPTION] => N
                    [SEARCHABLE] => N
                    [FILTRABLE] => N
                    [IS_REQUIRED] => N
                    [VERSION] => 1
                    [USER_TYPE] => 
                    [USER_TYPE_SETTINGS] => Array
                        (
                        )

                    [HINT] => 
                    [~NAME] => Размер фланца
                    [~DEFAULT_VALUE] => 
                    [VALUE_ENUM] => 
                    [VALUE_XML_ID] => 
                    [VALUE_SORT] => 
                    [VALUE] => 
                    [PROPERTY_VALUE_ID] => 
                    [DESCRIPTION] => 
                    [~DESCRIPTION] => 
                    [~VALUE] => 
                )

            [WEIGHT_MIDDLE_SECTION] => Array
                (
                    [ID] => 170
                    [IBLOCK_ID] => 2
                    [NAME] => Высота промежуточной секции, мм
                    [ACTIVE] => Y
                    [SORT] => 500
                    [CODE] => WEIGHT_MIDDLE_SECTION
                    [DEFAULT_VALUE] => 
                    [PROPERTY_TYPE] => S
                    [ROW_COUNT] => 1
                    [COL_COUNT] => 30
                    [LIST_TYPE] => L
                    [MULTIPLE] => N
                    [XML_ID] => 
                    [FILE_TYPE] => 
                    [MULTIPLE_CNT] => 5
                    [LINK_IBLOCK_ID] => 0
                    [WITH_DESCRIPTION] => N
                    [SEARCHABLE] => N
                    [FILTRABLE] => N
                    [IS_REQUIRED] => N
                    [VERSION] => 1
                    [USER_TYPE] => 
                    [USER_TYPE_SETTINGS] => Array
                        (
                        )

                    [HINT] => 
                    [~NAME] => Высота промежуточной секции, мм
                    [~DEFAULT_VALUE] => 
                    [VALUE_ENUM] => 
                    [VALUE_XML_ID] => 
                    [VALUE_SORT] => 
                    [VALUE] => 
                    [PROPERTY_VALUE_ID] => 
                    [DESCRIPTION] => 
                    [~DESCRIPTION] => 
                    [~VALUE] => 
                )

            [DEFEND_POKRYTIE] => Array
                (
                    [ID] => 171
                    [IBLOCK_ID] => 2
                    [NAME] => Защитное покрытие
                    [ACTIVE] => Y
                    [SORT] => 500
                    [CODE] => DEFEND_POKRYTIE
                    [DEFAULT_VALUE] => 
                    [PROPERTY_TYPE] => S
                    [ROW_COUNT] => 1
                    [COL_COUNT] => 30
                    [LIST_TYPE] => L
                    [MULTIPLE] => N
                    [XML_ID] => 
                    [FILE_TYPE] => 
                    [MULTIPLE_CNT] => 5
                    [LINK_IBLOCK_ID] => 0
                    [WITH_DESCRIPTION] => N
                    [SEARCHABLE] => N
                    [FILTRABLE] => N
                    [IS_REQUIRED] => N
                    [VERSION] => 1
                    [USER_TYPE] => 
                    [USER_TYPE_SETTINGS] => Array
                        (
                        )

                    [HINT] => 
                    [~NAME] => Защитное покрытие
                    [~DEFAULT_VALUE] => 
                    [VALUE_ENUM] => 
                    [VALUE_XML_ID] => 
                    [VALUE_SORT] => 
                    [VALUE] => 
                    [PROPERTY_VALUE_ID] => 
                    [DESCRIPTION] => 
                    [~DESCRIPTION] => 
                    [~VALUE] => 
                )

            [WIND_REGION] => Array
                (
                    [ID] => 172
                    [IBLOCK_ID] => 2
                    [NAME] => Ветровой район
                    [ACTIVE] => Y
                    [SORT] => 500
                    [CODE] => WIND_REGION
                    [DEFAULT_VALUE] => 
                    [PROPERTY_TYPE] => S
                    [ROW_COUNT] => 1
                    [COL_COUNT] => 30
                    [LIST_TYPE] => L
                    [MULTIPLE] => N
                    [XML_ID] => 
                    [FILE_TYPE] => 
                    [MULTIPLE_CNT] => 5
                    [LINK_IBLOCK_ID] => 0
                    [WITH_DESCRIPTION] => N
                    [SEARCHABLE] => N
                    [FILTRABLE] => N
                    [IS_REQUIRED] => N
                    [VERSION] => 1
                    [USER_TYPE] => 
                    [USER_TYPE_SETTINGS] => Array
                        (
                        )

                    [HINT] => 
                    [~NAME] => Ветровой район
                    [~DEFAULT_VALUE] => 
                    [VALUE_ENUM] => 
                    [VALUE_XML_ID] => 
                    [VALUE_SORT] => 
                    [VALUE] => 
                    [PROPERTY_VALUE_ID] => 
                    [DESCRIPTION] => 
                    [~DESCRIPTION] => 
                    [~VALUE] => 
                )

            [DIAMETER_OPOR_FLANCA] => Array
                (
                    [ID] => 173
                    [IBLOCK_ID] => 2
                    [NAME] => Диаметр опорного фланца, мм
                    [ACTIVE] => Y
                    [SORT] => 500
                    [CODE] => DIAMETER_OPOR_FLANCA
                    [DEFAULT_VALUE] => 
                    [PROPERTY_TYPE] => S
                    [ROW_COUNT] => 1
                    [COL_COUNT] => 30
                    [LIST_TYPE] => L
                    [MULTIPLE] => N
                    [XML_ID] => 
                    [FILE_TYPE] => 
                    [MULTIPLE_CNT] => 5
                    [LINK_IBLOCK_ID] => 0
                    [WITH_DESCRIPTION] => N
                    [SEARCHABLE] => N
                    [FILTRABLE] => N
                    [IS_REQUIRED] => N
                    [VERSION] => 1
                    [USER_TYPE] => 
                    [USER_TYPE_SETTINGS] => Array
                        (
                        )

                    [HINT] => 
                    [~NAME] => Диаметр опорного фланца, мм
                    [~DEFAULT_VALUE] => 
                    [VALUE_ENUM] => 
                    [VALUE_XML_ID] => 
                    [VALUE_SORT] => 
                    [VALUE] => 
                    [PROPERTY_VALUE_ID] => 
                    [DESCRIPTION] => 
                    [~DESCRIPTION] => 
                    [~VALUE] => 
                )

            [CENTER_DIST] => Array
                (
                    [ID] => 174
                    [IBLOCK_ID] => 2
                    [NAME] => Межцентровое расстояние, мм
                    [ACTIVE] => Y
                    [SORT] => 500
                    [CODE] => CENTER_DIST
                    [DEFAULT_VALUE] => 
                    [PROPERTY_TYPE] => S
                    [ROW_COUNT] => 1
                    [COL_COUNT] => 30
                    [LIST_TYPE] => L
                    [MULTIPLE] => N
                    [XML_ID] => 
                    [FILE_TYPE] => 
                    [MULTIPLE_CNT] => 5
                    [LINK_IBLOCK_ID] => 0
                    [WITH_DESCRIPTION] => N
                    [SEARCHABLE] => N
                    [FILTRABLE] => N
                    [IS_REQUIRED] => N
                    [VERSION] => 1
                    [USER_TYPE] => 
                    [USER_TYPE_SETTINGS] => Array
                        (
                        )

                    [HINT] => 
                    [~NAME] => Межцентровое расстояние, мм
                    [~DEFAULT_VALUE] => 
                    [VALUE_ENUM] => 
                    [VALUE_XML_ID] => 
                    [VALUE_SORT] => 
                    [VALUE] => 
                    [PROPERTY_VALUE_ID] => 
                    [DESCRIPTION] => 
                    [~DESCRIPTION] => 
                    [~VALUE] => 
                )

            [FLANEC_THICKNESS] => Array
                (
                    [ID] => 175
                    [IBLOCK_ID] => 2
                    [NAME] => Толщина фланца, мм
                    [ACTIVE] => Y
                    [SORT] => 500
                    [CODE] => FLANEC_THICKNESS
                    [DEFAULT_VALUE] => 
                    [PROPERTY_TYPE] => S
                    [ROW_COUNT] => 1
                    [COL_COUNT] => 30
                    [LIST_TYPE] => L
                    [MULTIPLE] => N
                    [XML_ID] => 
                    [FILE_TYPE] => 
                    [MULTIPLE_CNT] => 5
                    [LINK_IBLOCK_ID] => 0
                    [WITH_DESCRIPTION] => N
                    [SEARCHABLE] => N
                    [FILTRABLE] => N
                    [IS_REQUIRED] => N
                    [VERSION] => 1
                    [USER_TYPE] => 
                    [USER_TYPE_SETTINGS] => Array
                        (
                        )

                    [HINT] => 
                    [~NAME] => Толщина фланца, мм
                    [~DEFAULT_VALUE] => 
                    [VALUE_ENUM] => 
                    [VALUE_XML_ID] => 
                    [VALUE_SORT] => 
                    [VALUE] => 
                    [PROPERTY_VALUE_ID] => 
                    [DESCRIPTION] => 
                    [~DESCRIPTION] => 
                    [~VALUE] => 
                )

            [COUNT_HOLE] => Array
                (
                    [ID] => 176
                    [IBLOCK_ID] => 2
                    [NAME] => Количество отверстий крепления, шт
                    [ACTIVE] => Y
                    [SORT] => 500
                    [CODE] => COUNT_HOLE
                    [DEFAULT_VALUE] => 
                    [PROPERTY_TYPE] => S
                    [ROW_COUNT] => 1
                    [COL_COUNT] => 30
                    [LIST_TYPE] => L
                    [MULTIPLE] => N
                    [XML_ID] => 
                    [FILE_TYPE] => 
                    [MULTIPLE_CNT] => 5
                    [LINK_IBLOCK_ID] => 0
                    [WITH_DESCRIPTION] => N
                    [SEARCHABLE] => N
                    [FILTRABLE] => N
                    [IS_REQUIRED] => N
                    [VERSION] => 1
                    [USER_TYPE] => 
                    [USER_TYPE_SETTINGS] => Array
                        (
                        )

                    [HINT] => 
                    [~NAME] => Количество отверстий крепления, шт
                    [~DEFAULT_VALUE] => 
                    [VALUE_ENUM] => 
                    [VALUE_XML_ID] => 
                    [VALUE_SORT] => 
                    [VALUE] => 
                    [PROPERTY_VALUE_ID] => 
                    [DESCRIPTION] => 
                    [~DESCRIPTION] => 
                    [~VALUE] => 
                )

            [INSPECTION_WINDOW] => Array
                (
                    [ID] => 179
                    [IBLOCK_ID] => 2
                    [NAME] => Ревизионное окно, мм
                    [ACTIVE] => Y
                    [SORT] => 500
                    [CODE] => INSPECTION_WINDOW
                    [DEFAULT_VALUE] => 
                    [PROPERTY_TYPE] => S
                    [ROW_COUNT] => 1
                    [COL_COUNT] => 30
                    [LIST_TYPE] => L
                    [MULTIPLE] => N
                    [XML_ID] => 
                    [FILE_TYPE] => 
                    [MULTIPLE_CNT] => 5
                    [LINK_IBLOCK_ID] => 0
                    [WITH_DESCRIPTION] => N
                    [SEARCHABLE] => N
                    [FILTRABLE] => N
                    [IS_REQUIRED] => N
                    [VERSION] => 1
                    [USER_TYPE] => 
                    [USER_TYPE_SETTINGS] => Array
                        (
                        )

                    [HINT] => 
                    [~NAME] => Ревизионное окно, мм
                    [~DEFAULT_VALUE] => 
                    [VALUE_ENUM] => 
                    [VALUE_XML_ID] => 
                    [VALUE_SORT] => 
                    [VALUE] => 
                    [PROPERTY_VALUE_ID] => 
                    [DESCRIPTION] => 
                    [~DESCRIPTION] => 
                    [~VALUE] => 
                )

            [THREE_MODEL] => Array
                (
                    [ID] => 182
                    [IBLOCK_ID] => 2
                    [NAME] => 3D-модель
                    [ACTIVE] => Y
                    [SORT] => 500
                    [CODE] => THREE_MODEL
                    [DEFAULT_VALUE] => 
                    [PROPERTY_TYPE] => F
                    [ROW_COUNT] => 1
                    [COL_COUNT] => 30
                    [LIST_TYPE] => L
                    [MULTIPLE] => N
                    [XML_ID] => 
                    [FILE_TYPE] => 
                    [MULTIPLE_CNT] => 5
                    [LINK_IBLOCK_ID] => 0
                    [WITH_DESCRIPTION] => N
                    [SEARCHABLE] => N
                    [FILTRABLE] => N
                    [IS_REQUIRED] => N
                    [VERSION] => 1
                    [USER_TYPE] => 
                    [USER_TYPE_SETTINGS] => Array
                        (
                        )

                    [HINT] => 
                    [~NAME] => 3D-модель
                    [~DEFAULT_VALUE] => 
                    [VALUE_ENUM] => 
                    [VALUE_XML_ID] => 
                    [VALUE_SORT] => 
                    [VALUE] => 
                    [PROPERTY_VALUE_ID] => 
                    [DESCRIPTION] => 
                    [~DESCRIPTION] => 
                    [~VALUE] => 
                )

            [FAQ] => Array
                (
                    [ID] => 183
                    [IBLOCK_ID] => 2
                    [NAME] => FAQ
                    [ACTIVE] => Y
                    [SORT] => 500
                    [CODE] => FAQ
                    [DEFAULT_VALUE] => Array
                        (
                            [TYPE] => TEXT
                            [TEXT] => 
                        )

                    [PROPERTY_TYPE] => S
                    [ROW_COUNT] => 1
                    [COL_COUNT] => 30
                    [LIST_TYPE] => L
                    [MULTIPLE] => N
                    [XML_ID] => 
                    [FILE_TYPE] => 
                    [MULTIPLE_CNT] => 5
                    [LINK_IBLOCK_ID] => 0
                    [WITH_DESCRIPTION] => N
                    [SEARCHABLE] => N
                    [FILTRABLE] => N
                    [IS_REQUIRED] => N
                    [VERSION] => 1
                    [USER_TYPE] => HTML
                    [USER_TYPE_SETTINGS] => Array
                        (
                            [height] => 200
                        )

                    [HINT] => 
                    [~NAME] => FAQ
                    [~DEFAULT_VALUE] => Array
                        (
                            [TYPE] => TEXT
                            [TEXT] => 
                        )

                    [VALUE_ENUM] => 
                    [VALUE_XML_ID] => 
                    [VALUE_SORT] => 
                    [VALUE] => 
                    [PROPERTY_VALUE_ID] => 
                    [DESCRIPTION] => 
                    [~DESCRIPTION] => 
                    [~VALUE] => 
                )

        )

    [DISPLAY_PROPERTIES] => Array
        (
            [ITEM_PRICE] => Array
                (
                    [ID] => 22
                    [IBLOCK_ID] => 2
                    [NAME] => Цена
                    [ACTIVE] => Y
                    [SORT] => 3
                    [CODE] => ITEM_PRICE
                    [DEFAULT_VALUE] => 
                    [PROPERTY_TYPE] => L
                    [ROW_COUNT] => 1
                    [COL_COUNT] => 30
                    [LIST_TYPE] => L
                    [MULTIPLE] => N
                    [XML_ID] => 22
                    [FILE_TYPE] => 
                    [MULTIPLE_CNT] => 5
                    [LINK_IBLOCK_ID] => 0
                    [WITH_DESCRIPTION] => N
                    [SEARCHABLE] => N
                    [FILTRABLE] => N
                    [IS_REQUIRED] => Y
                    [VERSION] => 1
                    [USER_TYPE] => 
                    [USER_TYPE_SETTINGS] => Array
                        (
                        )

                    [HINT] => 
                    [~NAME] => Цена
                    [~DEFAULT_VALUE] => 
                    [VALUE_ENUM] => По запросу
                    [VALUE_XML_ID] => on-request
                    [VALUE_SORT] => 1
                    [VALUE] => По запросу
                    [PROPERTY_VALUE_ID] => 6831786
                    [VALUE_ENUM_ID] => 9
                    [DESCRIPTION] => 
                    [~VALUE] => По запросу
                    [~DESCRIPTION] => 
                    [DISPLAY_VALUE] => По запросу
                )

            [ITEM_CHARACTERISTICS] => Array
                (
                    [ID] => 28
                    [IBLOCK_ID] => 2
                    [NAME] => Характеристики
                    [ACTIVE] => Y
                    [SORT] => 6
                    [CODE] => ITEM_CHARACTERISTICS
                    [DEFAULT_VALUE] => 
                    [PROPERTY_TYPE] => S
                    [ROW_COUNT] => 1
                    [COL_COUNT] => 20
                    [LIST_TYPE] => L
                    [MULTIPLE] => Y
                    [XML_ID] => 28
                    [FILE_TYPE] => 
                    [MULTIPLE_CNT] => 1
                    [LINK_IBLOCK_ID] => 0
                    [WITH_DESCRIPTION] => Y
                    [SEARCHABLE] => N
                    [FILTRABLE] => N
                    [IS_REQUIRED] => N
                    [VERSION] => 1
                    [USER_TYPE] => 
                    [USER_TYPE_SETTINGS] => Array
                        (
                        )

                    [HINT] => 
                    [~NAME] => Характеристики
                    [~DEFAULT_VALUE] => 
                    [VALUE_ENUM] => 
                    [VALUE_XML_ID] => 
                    [VALUE_SORT] => 
                    [VALUE] => Array
                        (
                            [0] => концевая многогранная
                            [1] => 12500 (18600)
                            [2] => 10500
                            [3] => 4
                            [4] => 750/346 (200)
                            [5] => I-V
                            [6] => горячее цинкование
                            [7] => порошковое / полимерное окрашивание
                            [8] => 30 лет
                        )

                    [PROPERTY_VALUE_ID] => Array
                        (
                            [0] => 6831787
                            [1] => 6831788
                            [2] => 6831789
                            [3] => 6831790
                            [4] => 6831791
                            [5] => 6831792
                            [6] => 6831793
                            [7] => 6831794
                            [8] => 6831795
                        )

                    [DESCRIPTION] => Array
                        (
                            [0] => Тип
                            [1] => Высота, мм
                            [2] => Высота до нижней траверсы, мм
                            [3] => Число стоек на опору, шт
                            [4] => Сечение стоек, мм
                            [5] => Ветровой район
                            [6] => Защитное покрытие
                            [7] => Лакокрасочное покрытие
                            [8] => Срок службы
                        )

                    [~VALUE] => Array
                        (
                            [0] => концевая многогранная
                            [1] => 12500 (18600)
                            [2] => 10500
                            [3] => 4
                            [4] => 750/346 (200)
                            [5] => I-V
                            [6] => горячее цинкование
                            [7] => порошковое / полимерное окрашивание
                            [8] => 30 лет
                        )

                    [~DESCRIPTION] => Array
                        (
                            [0] => Тип
                            [1] => Высота, мм
                            [2] => Высота до нижней траверсы, мм
                            [3] => Число стоек на опору, шт
                            [4] => Сечение стоек, мм
                            [5] => Ветровой район
                            [6] => Защитное покрытие
                            [7] => Лакокрасочное покрытие
                            [8] => Срок службы
                        )

                    [DISPLAY_VALUE] => Array
                        (
                            [0] => концевая многогранная
                            [1] => 12500 (18600)
                            [2] => 10500
                            [3] => 4
                            [4] => 750/346 (200)
                            [5] => I-V
                            [6] => горячее цинкование
                            [7] => порошковое / полимерное окрашивание
                            [8] => 30 лет
                        )

                )

        )

    [PRODUCT_PROPERTIES] => Array
        (
        )

    [PRODUCT_PROPERTIES_FILL] => Array
        (
        )

    [OFFERS] => Array
        (
        )

    [OFFER_ID_SELECTED] => 0
    [CHECK_QUANTITY] => 
    [ITEM_PRICE_MODE] => 
    [ITEM_PRICES] => Array
        (
        )

    [ITEM_QUANTITY_RANGES] => Array
        (
        )

    [ITEM_MEASURE_RATIOS] => Array
        (
            [3015] => Array
                (
                    [ID] => 3015
                    [RATIO] => 1
                    [IS_DEFAULT] => Y
                    [PRODUCT_ID] => 20168
                )

        )

    [ITEM_MEASURE] => Array
        (
            [ID] => 5
            [TITLE] => шт
            [~TITLE] => шт
        )

    [ITEM_MEASURE_RATIO_SELECTED] => 3015
    [ITEM_QUANTITY_RANGE_SELECTED] => 
    [ITEM_PRICE_SELECTED] => 
    [EDIT_LINK] => 
    [DELETE_LINK] => 
    [SECTION] => Array
        (
            [PATH] => Array
                (
                )

        )

    [CAN_BUY] => 
)
В наличии
Тип: ответвительная промежуточная многогранная
Высота, мм: 18600
Высота до нижней траверсы, мм: 13500
Цена по запросу
Array
(
    [ID] => 20167
    [~ID] => 20167
    [IBLOCK_ID] => 2
    [~IBLOCK_ID] => 2
    [CODE] => opm35-6
    [~CODE] => opm35-6
    [XML_ID] => 20167
    [~XML_ID] => 20167
    [NAME] => ОПМ35-6
    [~NAME] => ОПМ35-6
    [ACTIVE] => Y
    [~ACTIVE] => Y
    [DATE_ACTIVE_FROM] => 
    [~DATE_ACTIVE_FROM] => 
    [DATE_ACTIVE_TO] => 
    [~DATE_ACTIVE_TO] => 
    [SORT] => 500
    [~SORT] => 500
    [PREVIEW_TEXT] => 
    [~PREVIEW_TEXT] => 
    [PREVIEW_TEXT_TYPE] => text
    [~PREVIEW_TEXT_TYPE] => text
    [DETAIL_TEXT] => 
    [~DETAIL_TEXT] => 
    [DETAIL_TEXT_TYPE] => text
    [~DETAIL_TEXT_TYPE] => text
    [DATE_CREATE] => 11.02.2026 07:00:53
    [~DATE_CREATE] => 11.02.2026 07:00:53
    [CREATED_BY] => 1
    [~CREATED_BY] => 1
    [TAGS] => 
    [~TAGS] => 
    [TIMESTAMP_X] => 11.02.2026 07:00:53
    [~TIMESTAMP_X] => 11.02.2026 07:00:53
    [MODIFIED_BY] => 1
    [~MODIFIED_BY] => 1
    [IBLOCK_SECTION_ID] => 2951
    [~IBLOCK_SECTION_ID] => 4509
    [DETAIL_PAGE_URL] => /product/opm35-6/
    [~DETAIL_PAGE_URL] => /product/opm35-6/
    [DETAIL_PICTURE] => 
    [~DETAIL_PICTURE] => 
    [PREVIEW_PICTURE] => 
    [~PREVIEW_PICTURE] => 
    [LANG_DIR] => /
    [~LANG_DIR] => /
    [EXTERNAL_ID] => 20167
    [~EXTERNAL_ID] => 20167
    [IBLOCK_TYPE_ID] => catalog
    [~IBLOCK_TYPE_ID] => catalog
    [IBLOCK_CODE] => metalstructures
    [~IBLOCK_CODE] => metalstructures
    [IBLOCK_EXTERNAL_ID] => clothes
    [~IBLOCK_EXTERNAL_ID] => clothes
    [LID] => s1
    [~LID] => s1
    [IPROPERTY_VALUES] => Array
        (
            [ELEMENT_DETAIL_PICTURE_FILE_NAME] => 
            [ELEMENT_PREVIEW_PICTURE_FILE_NAME] => 
            [SECTION_DETAIL_PICTURE_FILE_NAME] => 
            [SECTION_PICTURE_FILE_NAME] => 
            [ELEMENT_META_TITLE] => ОПМ35-6 в {{rp}}
            [SECTION_PAGE_TITLE] => ОПМ35-6
            [ELEMENT_PAGE_TITLE] => ОПМ35-6
            [SECTION_META_TITLE] => Многогранные опоры ЛЭП купить в {{rp}} на сайте производителя НПО Легион
            [SECTION_META_DESCRIPTION] => Производство многогранных опор ЛЭП линии электропередач. Купите напрямую у производителя в {{rp}}. Собственное производство. Наличие товара на складе. Звоните ☎ {{subdomain_tel}}
            [SECTION_META_KEYWORDS] => опоры ЛЭП многогранные металлические производство купить гранённые линии электропередач 
        )

    [PRODUCT] => Array
        (
            [TYPE] => 1
            [AVAILABLE] => Y
            [BUNDLE] => N
            [QUANTITY] => 0
            [QUANTITY_TRACE] => N
            [CAN_BUY_ZERO] => Y
            [MEASURE] => 5
            [SUBSCRIBE] => Y
            [VAT_ID] => 0
            [VAT_RATE] => 0
            [VAT_INCLUDED] => N
            [WEIGHT] => 0
            [WIDTH] => 0
            [LENGTH] => 0
            [HEIGHT] => 0
            [PAYMENT_TYPE] => S
            [RECUR_SCHEME_TYPE] => D
            [RECUR_SCHEME_LENGTH] => 0
            [TRIAL_PRICE_ID] => 0
            [USE_OFFERS] => 
        )

    [~CATALOG_TYPE] => 1
    [CATALOG_TYPE] => 1
    [~CATALOG_QUANTITY] => 0
    [CATALOG_QUANTITY] => 0
    [~CATALOG_QUANTITY_TRACE] => N
    [CATALOG_QUANTITY_TRACE] => N
    [~CATALOG_CAN_BUY_ZERO] => Y
    [CATALOG_CAN_BUY_ZERO] => Y
    [~CATALOG_SUBSCRIBE] => Y
    [CATALOG_SUBSCRIBE] => Y
    [PROPERTIES] => Array
        (
            [ITEM_DELIVERY] => Array
                (
                    [ID] => 20
                    [IBLOCK_ID] => 2
                    [NAME] => Доставка
                    [ACTIVE] => Y
                    [SORT] => 1
                    [CODE] => ITEM_DELIVERY
                    [DEFAULT_VALUE] => 
                    [PROPERTY_TYPE] => L
                    [ROW_COUNT] => 1
                    [COL_COUNT] => 30
                    [LIST_TYPE] => L
                    [MULTIPLE] => N
                    [XML_ID] => 20
                    [FILE_TYPE] => 
                    [MULTIPLE_CNT] => 5
                    [LINK_IBLOCK_ID] => 0
                    [WITH_DESCRIPTION] => N
                    [SEARCHABLE] => N
                    [FILTRABLE] => N
                    [IS_REQUIRED] => Y
                    [VERSION] => 1
                    [USER_TYPE] => 
                    [USER_TYPE_SETTINGS] => Array
                        (
                        )

                    [HINT] => 
                    [~NAME] => Доставка
                    [~DEFAULT_VALUE] => 
                    [VALUE_ENUM] => По России и СНГ
                    [VALUE_XML_ID] => ru-sng
                    [VALUE_SORT] => 1
                    [VALUE] => По России и СНГ
                    [PROPERTY_VALUE_ID] => 6831768
                    [VALUE_ENUM_ID] => 7
                    [DESCRIPTION] => 
                    [~VALUE] => По России и СНГ
                    [~DESCRIPTION] => 
                )

            [ITEM_PAYMENT] => Array
                (
                    [ID] => 21
                    [IBLOCK_ID] => 2
                    [NAME] => Оплата
                    [ACTIVE] => Y
                    [SORT] => 2
                    [CODE] => ITEM_PAYMENT
                    [DEFAULT_VALUE] => 
                    [PROPERTY_TYPE] => L
                    [ROW_COUNT] => 1
                    [COL_COUNT] => 30
                    [LIST_TYPE] => L
                    [MULTIPLE] => N
                    [XML_ID] => 21
                    [FILE_TYPE] => 
                    [MULTIPLE_CNT] => 5
                    [LINK_IBLOCK_ID] => 0
                    [WITH_DESCRIPTION] => N
                    [SEARCHABLE] => N
                    [FILTRABLE] => N
                    [IS_REQUIRED] => Y
                    [VERSION] => 1
                    [USER_TYPE] => 
                    [USER_TYPE_SETTINGS] => Array
                        (
                        )

                    [HINT] => 
                    [~NAME] => Оплата
                    [~DEFAULT_VALUE] => 
                    [VALUE_ENUM] => Безналичный расчет
                    [VALUE_XML_ID] => payment-bank
                    [VALUE_SORT] => 1
                    [VALUE] => Безналичный расчет
                    [PROPERTY_VALUE_ID] => 6831769
                    [VALUE_ENUM_ID] => 8
                    [DESCRIPTION] => 
                    [~VALUE] => Безналичный расчет
                    [~DESCRIPTION] => 
                )

            [ITEM_PRICE] => Array
                (
                    [ID] => 22
                    [IBLOCK_ID] => 2
                    [NAME] => Цена
                    [ACTIVE] => Y
                    [SORT] => 3
                    [CODE] => ITEM_PRICE
                    [DEFAULT_VALUE] => 
                    [PROPERTY_TYPE] => L
                    [ROW_COUNT] => 1
                    [COL_COUNT] => 30
                    [LIST_TYPE] => L
                    [MULTIPLE] => N
                    [XML_ID] => 22
                    [FILE_TYPE] => 
                    [MULTIPLE_CNT] => 5
                    [LINK_IBLOCK_ID] => 0
                    [WITH_DESCRIPTION] => N
                    [SEARCHABLE] => N
                    [FILTRABLE] => N
                    [IS_REQUIRED] => Y
                    [VERSION] => 1
                    [USER_TYPE] => 
                    [USER_TYPE_SETTINGS] => Array
                        (
                        )

                    [HINT] => 
                    [~NAME] => Цена
                    [~DEFAULT_VALUE] => 
                    [VALUE_ENUM] => По запросу
                    [VALUE_XML_ID] => on-request
                    [VALUE_SORT] => 1
                    [VALUE] => По запросу
                    [PROPERTY_VALUE_ID] => 6831770
                    [VALUE_ENUM_ID] => 9
                    [DESCRIPTION] => 
                    [~VALUE] => По запросу
                    [~DESCRIPTION] => 
                )

            [ITEM_IMAGES] => Array
                (
                    [ID] => 23
                    [IBLOCK_ID] => 2
                    [NAME] => Изображения
                    [ACTIVE] => Y
                    [SORT] => 4
                    [CODE] => ITEM_IMAGES
                    [DEFAULT_VALUE] => 
                    [PROPERTY_TYPE] => F
                    [ROW_COUNT] => 1
                    [COL_COUNT] => 30
                    [LIST_TYPE] => L
                    [MULTIPLE] => Y
                    [XML_ID] => 23
                    [FILE_TYPE] => 
                    [MULTIPLE_CNT] => 5
                    [LINK_IBLOCK_ID] => 0
                    [WITH_DESCRIPTION] => N
                    [SEARCHABLE] => N
                    [FILTRABLE] => N
                    [IS_REQUIRED] => N
                    [VERSION] => 1
                    [USER_TYPE] => 
                    [USER_TYPE_SETTINGS] => Array
                        (
                        )

                    [HINT] => 
                    [~NAME] => Изображения
                    [~DEFAULT_VALUE] => 
                    [VALUE_ENUM] => 
                    [VALUE_XML_ID] => 
                    [VALUE_SORT] => 
                    [VALUE] => 
                    [PROPERTY_VALUE_ID] => 
                    [DESCRIPTION] => 
                    [~DESCRIPTION] => 
                    [~VALUE] => 
                )

            [ITEM_PROPERTIES] => Array
                (
                    [ID] => 24
                    [IBLOCK_ID] => 2
                    [NAME] => Свойства
                    [ACTIVE] => Y
                    [SORT] => 5
                    [CODE] => ITEM_PROPERTIES
                    [DEFAULT_VALUE] => 
                    [PROPERTY_TYPE] => E
                    [ROW_COUNT] => 1
                    [COL_COUNT] => 30
                    [LIST_TYPE] => L
                    [MULTIPLE] => Y
                    [XML_ID] => 24
                    [FILE_TYPE] => 
                    [MULTIPLE_CNT] => 1
                    [LINK_IBLOCK_ID] => 3
                    [WITH_DESCRIPTION] => N
                    [SEARCHABLE] => N
                    [FILTRABLE] => N
                    [IS_REQUIRED] => N
                    [VERSION] => 1
                    [USER_TYPE] => 
                    [USER_TYPE_SETTINGS] => Array
                        (
                        )

                    [HINT] => 
                    [~NAME] => Свойства
                    [~DEFAULT_VALUE] => 
                    [VALUE_ENUM] => 
                    [VALUE_XML_ID] => 
                    [VALUE_SORT] => 
                    [VALUE] => 
                    [PROPERTY_VALUE_ID] => 
                    [DESCRIPTION] => 
                    [~DESCRIPTION] => 
                    [~VALUE] => 
                )

            [ITEM_CHARACTERISTICS] => Array
                (
                    [ID] => 28
                    [IBLOCK_ID] => 2
                    [NAME] => Характеристики
                    [ACTIVE] => Y
                    [SORT] => 6
                    [CODE] => ITEM_CHARACTERISTICS
                    [DEFAULT_VALUE] => 
                    [PROPERTY_TYPE] => S
                    [ROW_COUNT] => 1
                    [COL_COUNT] => 20
                    [LIST_TYPE] => L
                    [MULTIPLE] => Y
                    [XML_ID] => 28
                    [FILE_TYPE] => 
                    [MULTIPLE_CNT] => 1
                    [LINK_IBLOCK_ID] => 0
                    [WITH_DESCRIPTION] => Y
                    [SEARCHABLE] => N
                    [FILTRABLE] => N
                    [IS_REQUIRED] => N
                    [VERSION] => 1
                    [USER_TYPE] => 
                    [USER_TYPE_SETTINGS] => Array
                        (
                        )

                    [HINT] => 
                    [~NAME] => Характеристики
                    [~DEFAULT_VALUE] => 
                    [VALUE_ENUM] => 
                    [VALUE_XML_ID] => 
                    [VALUE_SORT] => 
                    [VALUE] => Array
                        (
                            [0] => ответвительная промежуточная многогранная
                            [1] => 18600
                            [2] => 13500
                            [3] => 1
                            [4] => 620/200
                            [5] => I-V
                            [6] => горячее цинкование
                            [7] => порошковое / полимерное окрашивание
                            [8] => 30 лет
                        )

                    [PROPERTY_VALUE_ID] => Array
                        (
                            [0] => 6831771
                            [1] => 6831772
                            [2] => 6831773
                            [3] => 6831774
                            [4] => 6831775
                            [5] => 6831776
                            [6] => 6831777
                            [7] => 6831778
                            [8] => 6831779
                        )

                    [DESCRIPTION] => Array
                        (
                            [0] => Тип
                            [1] => Высота, мм
                            [2] => Высота до нижней траверсы, мм
                            [3] => Число стоек на опору, шт
                            [4] => Сечение стоек, мм
                            [5] => Ветровой район
                            [6] => Защитное покрытие
                            [7] => Лакокрасочное покрытие
                            [8] => Срок службы
                        )

                    [~VALUE] => Array
                        (
                            [0] => ответвительная промежуточная многогранная
                            [1] => 18600
                            [2] => 13500
                            [3] => 1
                            [4] => 620/200
                            [5] => I-V
                            [6] => горячее цинкование
                            [7] => порошковое / полимерное окрашивание
                            [8] => 30 лет
                        )

                    [~DESCRIPTION] => Array
                        (
                            [0] => Тип
                            [1] => Высота, мм
                            [2] => Высота до нижней траверсы, мм
                            [3] => Число стоек на опору, шт
                            [4] => Сечение стоек, мм
                            [5] => Ветровой район
                            [6] => Защитное покрытие
                            [7] => Лакокрасочное покрытие
                            [8] => Срок службы
                        )

                )

            [ITEM_FILTER] => Array
                (
                    [ID] => 40
                    [IBLOCK_ID] => 2
                    [NAME] => Фильтр
                    [ACTIVE] => Y
                    [SORT] => 7
                    [CODE] => ITEM_FILTER
                    [DEFAULT_VALUE] => 
                    [PROPERTY_TYPE] => S
                    [ROW_COUNT] => 1
                    [COL_COUNT] => 30
                    [LIST_TYPE] => L
                    [MULTIPLE] => N
                    [XML_ID] => 40
                    [FILE_TYPE] => 
                    [MULTIPLE_CNT] => 5
                    [LINK_IBLOCK_ID] => 0
                    [WITH_DESCRIPTION] => N
                    [SEARCHABLE] => N
                    [FILTRABLE] => N
                    [IS_REQUIRED] => N
                    [VERSION] => 1
                    [USER_TYPE] => 
                    [USER_TYPE_SETTINGS] => Array
                        (
                        )

                    [HINT] => 
                    [~NAME] => Фильтр
                    [~DEFAULT_VALUE] => 
                    [VALUE_ENUM] => 
                    [VALUE_XML_ID] => 
                    [VALUE_SORT] => 
                    [VALUE] => 
                    [PROPERTY_VALUE_ID] => 
                    [DESCRIPTION] => 
                    [~DESCRIPTION] => 
                    [~VALUE] => 
                )

            [ITEM_TECH_CH] => Array
                (
                    [ID] => 29
                    [IBLOCK_ID] => 2
                    [NAME] => Технические характеристики
                    [ACTIVE] => Y
                    [SORT] => 8
                    [CODE] => ITEM_TECH_CH
                    [DEFAULT_VALUE] => Array
                        (
                            [TYPE] => HTML
                            [TEXT] => 
                        )

                    [PROPERTY_TYPE] => S
                    [ROW_COUNT] => 1
                    [COL_COUNT] => 30
                    [LIST_TYPE] => L
                    [MULTIPLE] => N
                    [XML_ID] => 29
                    [FILE_TYPE] => 
                    [MULTIPLE_CNT] => 5
                    [LINK_IBLOCK_ID] => 0
                    [WITH_DESCRIPTION] => N
                    [SEARCHABLE] => N
                    [FILTRABLE] => N
                    [IS_REQUIRED] => N
                    [VERSION] => 1
                    [USER_TYPE] => HTML
                    [USER_TYPE_SETTINGS] => Array
                        (
                            [height] => 200
                        )

                    [HINT] => 
                    [~NAME] => Технические характеристики
                    [~DEFAULT_VALUE] => Array
                        (
                            [TYPE] => HTML
                            [TEXT] => 
                        )

                    [VALUE_ENUM] => 
                    [VALUE_XML_ID] => 
                    [VALUE_SORT] => 
                    [VALUE] => 
                    [PROPERTY_VALUE_ID] => 
                    [DESCRIPTION] => 
                    [~DESCRIPTION] => 
                    [~VALUE] => 
                )

            [ITEM_ADV_DESCR] => Array
                (
                    [ID] => 30
                    [IBLOCK_ID] => 2
                    [NAME] => Преимущества (описание)
                    [ACTIVE] => Y
                    [SORT] => 9
                    [CODE] => ITEM_ADV_DESCR
                    [DEFAULT_VALUE] => Array
                        (
                            [TYPE] => HTML
                            [TEXT] => 
                        )

                    [PROPERTY_TYPE] => S
                    [ROW_COUNT] => 1
                    [COL_COUNT] => 30
                    [LIST_TYPE] => L
                    [MULTIPLE] => N
                    [XML_ID] => 30
                    [FILE_TYPE] => 
                    [MULTIPLE_CNT] => 5
                    [LINK_IBLOCK_ID] => 0
                    [WITH_DESCRIPTION] => N
                    [SEARCHABLE] => N
                    [FILTRABLE] => N
                    [IS_REQUIRED] => N
                    [VERSION] => 1
                    [USER_TYPE] => HTML
                    [USER_TYPE_SETTINGS] => Array
                        (
                            [height] => 100
                        )

                    [HINT] => 
                    [~NAME] => Преимущества (описание)
                    [~DEFAULT_VALUE] => Array
                        (
                            [TYPE] => HTML
                            [TEXT] => 
                        )

                    [VALUE_ENUM] => 
                    [VALUE_XML_ID] => 
                    [VALUE_SORT] => 
                    [VALUE] => 
                    [PROPERTY_VALUE_ID] => 
                    [DESCRIPTION] => 
                    [~DESCRIPTION] => 
                    [~VALUE] => 
                )

            [ITEM_ADV] => Array
                (
                    [ID] => 31
                    [IBLOCK_ID] => 2
                    [NAME] => Преимущества
                    [ACTIVE] => Y
                    [SORT] => 10
                    [CODE] => ITEM_ADV
                    [DEFAULT_VALUE] => 
                    [PROPERTY_TYPE] => E
                    [ROW_COUNT] => 1
                    [COL_COUNT] => 30
                    [LIST_TYPE] => L
                    [MULTIPLE] => Y
                    [XML_ID] => 31
                    [FILE_TYPE] => 
                    [MULTIPLE_CNT] => 1
                    [LINK_IBLOCK_ID] => 5
                    [WITH_DESCRIPTION] => N
                    [SEARCHABLE] => N
                    [FILTRABLE] => N
                    [IS_REQUIRED] => N
                    [VERSION] => 1
                    [USER_TYPE] => 
                    [USER_TYPE_SETTINGS] => Array
                        (
                        )

                    [HINT] => 
                    [~NAME] => Преимущества
                    [~DEFAULT_VALUE] => 
                    [VALUE_ENUM] => 
                    [VALUE_XML_ID] => 
                    [VALUE_SORT] => 
                    [VALUE] => 
                    [PROPERTY_VALUE_ID] => 
                    [DESCRIPTION] => 
                    [~DESCRIPTION] => 
                    [~VALUE] => 
                )

            [ITEM_BUY] => Array
                (
                    [ID] => 32
                    [IBLOCK_ID] => 2
                    [NAME] => Купить
                    [ACTIVE] => Y
                    [SORT] => 11
                    [CODE] => ITEM_BUY
                    [DEFAULT_VALUE] => Array
                        (
                            [TEXT] => 
                            [TYPE] => HTML
                        )

                    [PROPERTY_TYPE] => S
                    [ROW_COUNT] => 1
                    [COL_COUNT] => 30
                    [LIST_TYPE] => L
                    [MULTIPLE] => N
                    [XML_ID] => 32
                    [FILE_TYPE] => 
                    [MULTIPLE_CNT] => 5
                    [LINK_IBLOCK_ID] => 0
                    [WITH_DESCRIPTION] => N
                    [SEARCHABLE] => N
                    [FILTRABLE] => N
                    [IS_REQUIRED] => N
                    [VERSION] => 1
                    [USER_TYPE] => HTML
                    [USER_TYPE_SETTINGS] => Array
                        (
                            [height] => 200
                        )

                    [HINT] => 
                    [~NAME] => Купить
                    [~DEFAULT_VALUE] => Array
                        (
                            [TEXT] => 
                            [TYPE] => HTML
                        )

                    [VALUE_ENUM] => 
                    [VALUE_XML_ID] => 
                    [VALUE_SORT] => 
                    [VALUE] => 
                    [PROPERTY_VALUE_ID] => 
                    [DESCRIPTION] => 
                    [~DESCRIPTION] => 
                    [~VALUE] => 
                )

            [ITEM_CERT_COR] => Array
                (
                    [ID] => 33
                    [IBLOCK_ID] => 2
                    [NAME] => Сертификаты соответствия
                    [ACTIVE] => Y
                    [SORT] => 12
                    [CODE] => ITEM_CERT_COR
                    [DEFAULT_VALUE] => 
                    [PROPERTY_TYPE] => S
                    [ROW_COUNT] => 1
                    [COL_COUNT] => 30
                    [LIST_TYPE] => L
                    [MULTIPLE] => Y
                    [XML_ID] => 33
                    [FILE_TYPE] => 
                    [MULTIPLE_CNT] => 1
                    [LINK_IBLOCK_ID] => 0
                    [WITH_DESCRIPTION] => Y
                    [SEARCHABLE] => N
                    [FILTRABLE] => N
                    [IS_REQUIRED] => N
                    [VERSION] => 1
                    [USER_TYPE] => 
                    [USER_TYPE_SETTINGS] => Array
                        (
                        )

                    [HINT] => 
                    [~NAME] => Сертификаты соответствия
                    [~DEFAULT_VALUE] => 
                    [VALUE_ENUM] => 
                    [VALUE_XML_ID] => 
                    [VALUE_SORT] => 
                    [VALUE] => 
                    [PROPERTY_VALUE_ID] => 
                    [DESCRIPTION] => 
                    [~DESCRIPTION] => 
                    [~VALUE] => 
                )

            [ITEM_ST_STAND] => Array
                (
                    [ID] => 34
                    [IBLOCK_ID] => 2
                    [NAME] => Государственные стандарты
                    [ACTIVE] => Y
                    [SORT] => 13
                    [CODE] => ITEM_ST_STAND
                    [DEFAULT_VALUE] => 
                    [PROPERTY_TYPE] => S
                    [ROW_COUNT] => 1
                    [COL_COUNT] => 30
                    [LIST_TYPE] => L
                    [MULTIPLE] => Y
                    [XML_ID] => 34
                    [FILE_TYPE] => 
                    [MULTIPLE_CNT] => 1
                    [LINK_IBLOCK_ID] => 0
                    [WITH_DESCRIPTION] => Y
                    [SEARCHABLE] => N
                    [FILTRABLE] => N
                    [IS_REQUIRED] => N
                    [VERSION] => 1
                    [USER_TYPE] => 
                    [USER_TYPE_SETTINGS] => Array
                        (
                        )

                    [HINT] => 
                    [~NAME] => Государственные стандарты
                    [~DEFAULT_VALUE] => 
                    [VALUE_ENUM] => 
                    [VALUE_XML_ID] => 
                    [VALUE_SORT] => 
                    [VALUE] => 
                    [PROPERTY_VALUE_ID] => 
                    [DESCRIPTION] => 
                    [~DESCRIPTION] => 
                    [~VALUE] => 
                )

            [ITEM_NORM] => Array
                (
                    [ID] => 35
                    [IBLOCK_ID] => 2
                    [NAME] => Строительные нормы и правила
                    [ACTIVE] => Y
                    [SORT] => 14
                    [CODE] => ITEM_NORM
                    [DEFAULT_VALUE] => 
                    [PROPERTY_TYPE] => S
                    [ROW_COUNT] => 1
                    [COL_COUNT] => 30
                    [LIST_TYPE] => L
                    [MULTIPLE] => Y
                    [XML_ID] => 35
                    [FILE_TYPE] => 
                    [MULTIPLE_CNT] => 1
                    [LINK_IBLOCK_ID] => 0
                    [WITH_DESCRIPTION] => Y
                    [SEARCHABLE] => N
                    [FILTRABLE] => N
                    [IS_REQUIRED] => N
                    [VERSION] => 1
                    [USER_TYPE] => 
                    [USER_TYPE_SETTINGS] => Array
                        (
                        )

                    [HINT] => 
                    [~NAME] => Строительные нормы и правила
                    [~DEFAULT_VALUE] => 
                    [VALUE_ENUM] => 
                    [VALUE_XML_ID] => 
                    [VALUE_SORT] => 
                    [VALUE] => 
                    [PROPERTY_VALUE_ID] => 
                    [DESCRIPTION] => 
                    [~DESCRIPTION] => 
                    [~VALUE] => 
                )

            [ITEM_SIMILAR] => Array
                (
                    [ID] => 36
                    [IBLOCK_ID] => 2
                    [NAME] => Похожие модели
                    [ACTIVE] => Y
                    [SORT] => 15
                    [CODE] => ITEM_SIMILAR
                    [DEFAULT_VALUE] => 
                    [PROPERTY_TYPE] => G
                    [ROW_COUNT] => 1
                    [COL_COUNT] => 30
                    [LIST_TYPE] => L
                    [MULTIPLE] => Y
                    [XML_ID] => 36
                    [FILE_TYPE] => 
                    [MULTIPLE_CNT] => 10
                    [LINK_IBLOCK_ID] => 2
                    [WITH_DESCRIPTION] => N
                    [SEARCHABLE] => N
                    [FILTRABLE] => N
                    [IS_REQUIRED] => N
                    [VERSION] => 1
                    [USER_TYPE] => 
                    [USER_TYPE_SETTINGS] => Array
                        (
                        )

                    [HINT] => 
                    [~NAME] => Похожие модели
                    [~DEFAULT_VALUE] => 
                    [VALUE_ENUM] => 
                    [VALUE_XML_ID] => 
                    [VALUE_SORT] => 
                    [VALUE] => Array
                        (
                            [0] => 4509
                        )

                    [PROPERTY_VALUE_ID] => Array
                        (
                            [0] => 6831780
                        )

                    [DESCRIPTION] => Array
                        (
                            [0] => 
                        )

                    [~VALUE] => Array
                        (
                            [0] => 4509
                        )

                    [~DESCRIPTION] => Array
                        (
                            [0] => 
                        )

                )

            [ITEM_SIMILAR_TAGS] => Array
                (
                    [ID] => 122
                    [IBLOCK_ID] => 2
                    [NAME] => Похожие модели (теговые)
                    [ACTIVE] => Y
                    [SORT] => 16
                    [CODE] => ITEM_SIMILAR_TAGS
                    [DEFAULT_VALUE] => 
                    [PROPERTY_TYPE] => E
                    [ROW_COUNT] => 1
                    [COL_COUNT] => 30
                    [LIST_TYPE] => L
                    [MULTIPLE] => Y
                    [XML_ID] => 122
                    [FILE_TYPE] => 
                    [MULTIPLE_CNT] => 1
                    [LINK_IBLOCK_ID] => 19
                    [WITH_DESCRIPTION] => N
                    [SEARCHABLE] => N
                    [FILTRABLE] => N
                    [IS_REQUIRED] => N
                    [VERSION] => 1
                    [USER_TYPE] => 
                    [USER_TYPE_SETTINGS] => Array
                        (
                        )

                    [HINT] => 
                    [~NAME] => Похожие модели (теговые)
                    [~DEFAULT_VALUE] => 
                    [VALUE_ENUM] => 
                    [VALUE_XML_ID] => 
                    [VALUE_SORT] => 
                    [VALUE] => 
                    [PROPERTY_VALUE_ID] => 
                    [DESCRIPTION] => 
                    [~DESCRIPTION] => 
                    [~VALUE] => 
                )

            [ITEM_BUY_WITH] => Array
                (
                    [ID] => 37
                    [IBLOCK_ID] => 2
                    [NAME] => С этим товаром покупают
                    [ACTIVE] => Y
                    [SORT] => 17
                    [CODE] => ITEM_BUY_WITH
                    [DEFAULT_VALUE] => 
                    [PROPERTY_TYPE] => E
                    [ROW_COUNT] => 1
                    [COL_COUNT] => 30
                    [LIST_TYPE] => L
                    [MULTIPLE] => Y
                    [XML_ID] => 37
                    [FILE_TYPE] => 
                    [MULTIPLE_CNT] => 1
                    [LINK_IBLOCK_ID] => 2
                    [WITH_DESCRIPTION] => N
                    [SEARCHABLE] => N
                    [FILTRABLE] => N
                    [IS_REQUIRED] => N
                    [VERSION] => 1
                    [USER_TYPE] => 
                    [USER_TYPE_SETTINGS] => Array
                        (
                        )

                    [HINT] => 
                    [~NAME] => С этим товаром покупают
                    [~DEFAULT_VALUE] => 
                    [VALUE_ENUM] => 
                    [VALUE_XML_ID] => 
                    [VALUE_SORT] => 
                    [VALUE] => 
                    [PROPERTY_VALUE_ID] => 
                    [DESCRIPTION] => 
                    [~DESCRIPTION] => 
                    [~VALUE] => 
                )

            [ITEM_VOTE_COUNT] => Array
                (
                    [ID] => 38
                    [IBLOCK_ID] => 2
                    [NAME] => Количество голосов
                    [ACTIVE] => Y
                    [SORT] => 18
                    [CODE] => ITEM_VOTE_COUNT
                    [DEFAULT_VALUE] => 0
                    [PROPERTY_TYPE] => N
                    [ROW_COUNT] => 1
                    [COL_COUNT] => 30
                    [LIST_TYPE] => L
                    [MULTIPLE] => N
                    [XML_ID] => 38
                    [FILE_TYPE] => 
                    [MULTIPLE_CNT] => 5
                    [LINK_IBLOCK_ID] => 0
                    [WITH_DESCRIPTION] => N
                    [SEARCHABLE] => N
                    [FILTRABLE] => N
                    [IS_REQUIRED] => N
                    [VERSION] => 1
                    [USER_TYPE] => 
                    [USER_TYPE_SETTINGS] => Array
                        (
                        )

                    [HINT] => 
                    [~NAME] => Количество голосов
                    [~DEFAULT_VALUE] => 0
                    [VALUE_ENUM] => 
                    [VALUE_XML_ID] => 
                    [VALUE_SORT] => 
                    [VALUE] => 4
                    [PROPERTY_VALUE_ID] => 6831931
                    [DESCRIPTION] => 
                    [~VALUE] => 4
                    [~DESCRIPTION] => 
                )

            [ITEM_RAITING] => Array
                (
                    [ID] => 39
                    [IBLOCK_ID] => 2
                    [NAME] => Рейтинг
                    [ACTIVE] => Y
                    [SORT] => 19
                    [CODE] => ITEM_RAITING
                    [DEFAULT_VALUE] => 0
                    [PROPERTY_TYPE] => N
                    [ROW_COUNT] => 1
                    [COL_COUNT] => 30
                    [LIST_TYPE] => L
                    [MULTIPLE] => N
                    [XML_ID] => 39
                    [FILE_TYPE] => 
                    [MULTIPLE_CNT] => 5
                    [LINK_IBLOCK_ID] => 0
                    [WITH_DESCRIPTION] => N
                    [SEARCHABLE] => N
                    [FILTRABLE] => N
                    [IS_REQUIRED] => N
                    [VERSION] => 1
                    [USER_TYPE] => 
                    [USER_TYPE_SETTINGS] => Array
                        (
                        )

                    [HINT] => 
                    [~NAME] => Рейтинг
                    [~DEFAULT_VALUE] => 0
                    [VALUE_ENUM] => 
                    [VALUE_XML_ID] => 
                    [VALUE_SORT] => 
                    [VALUE] => 4.8
                    [PROPERTY_VALUE_ID] => 6831930
                    [DESCRIPTION] => 
                    [~VALUE] => 4.8
                    [~DESCRIPTION] => 
                )

            [H1] => Array
                (
                    [ID] => 125
                    [IBLOCK_ID] => 2
                    [NAME] => H1
                    [ACTIVE] => Y
                    [SORT] => 500
                    [CODE] => H1
                    [DEFAULT_VALUE] => 
                    [PROPERTY_TYPE] => S
                    [ROW_COUNT] => 1
                    [COL_COUNT] => 70
                    [LIST_TYPE] => L
                    [MULTIPLE] => N
                    [XML_ID] => 125
                    [FILE_TYPE] => 
                    [MULTIPLE_CNT] => 5
                    [LINK_IBLOCK_ID] => 0
                    [WITH_DESCRIPTION] => N
                    [SEARCHABLE] => N
                    [FILTRABLE] => N
                    [IS_REQUIRED] => N
                    [VERSION] => 1
                    [USER_TYPE] => 
                    [USER_TYPE_SETTINGS] => Array
                        (
                        )

                    [HINT] => 
                    [~NAME] => H1
                    [~DEFAULT_VALUE] => 
                    [VALUE_ENUM] => 
                    [VALUE_XML_ID] => 
                    [VALUE_SORT] => 
                    [VALUE] => ОПМ35-6
                    [PROPERTY_VALUE_ID] => 6831783
                    [DESCRIPTION] => 
                    [~VALUE] => ОПМ35-6
                    [~DESCRIPTION] => 
                )

            [CERTIFICATES] => Array
                (
                    [ID] => 127
                    [IBLOCK_ID] => 2
                    [NAME] => Сертификаты
                    [ACTIVE] => Y
                    [SORT] => 500
                    [CODE] => CERTIFICATES
                    [DEFAULT_VALUE] => 
                    [PROPERTY_TYPE] => E
                    [ROW_COUNT] => 1
                    [COL_COUNT] => 30
                    [LIST_TYPE] => L
                    [MULTIPLE] => Y
                    [XML_ID] => 127
                    [FILE_TYPE] => 
                    [MULTIPLE_CNT] => 5
                    [LINK_IBLOCK_ID] => 7
                    [WITH_DESCRIPTION] => N
                    [SEARCHABLE] => N
                    [FILTRABLE] => N
                    [IS_REQUIRED] => N
                    [VERSION] => 1
                    [USER_TYPE] => 
                    [USER_TYPE_SETTINGS] => Array
                        (
                        )

                    [HINT] => 
                    [~NAME] => Сертификаты
                    [~DEFAULT_VALUE] => 
                    [VALUE_ENUM] => 
                    [VALUE_XML_ID] => 
                    [VALUE_SORT] => 
                    [VALUE] => 
                    [PROPERTY_VALUE_ID] => 
                    [DESCRIPTION] => 
                    [~DESCRIPTION] => 
                    [~VALUE] => 
                )

            [129] => Array
                (
                    [ID] => 129
                    [IBLOCK_ID] => 2
                    [NAME] => Уникальный META TITLE
                    [ACTIVE] => Y
                    [SORT] => 500
                    [CODE] => 129
                    [DEFAULT_VALUE] => 
                    [PROPERTY_TYPE] => S
                    [ROW_COUNT] => 1
                    [COL_COUNT] => 30
                    [LIST_TYPE] => L
                    [MULTIPLE] => N
                    [XML_ID] => 129
                    [FILE_TYPE] => 
                    [MULTIPLE_CNT] => 5
                    [LINK_IBLOCK_ID] => 0
                    [WITH_DESCRIPTION] => N
                    [SEARCHABLE] => N
                    [FILTRABLE] => N
                    [IS_REQUIRED] => N
                    [VERSION] => 1
                    [USER_TYPE] => 
                    [USER_TYPE_SETTINGS] => Array
                        (
                        )

                    [HINT] => 
                    [~NAME] => Уникальный META TITLE
                    [~DEFAULT_VALUE] => 
                    [VALUE_ENUM] => 
                    [VALUE_XML_ID] => 
                    [VALUE_SORT] => 
                    [VALUE] => 
                    [PROPERTY_VALUE_ID] => 
                    [DESCRIPTION] => 
                    [~DESCRIPTION] => 
                    [~VALUE] => 
                )

            [ITEM_TYPE] => Array
                (
                    [ID] => 134
                    [IBLOCK_ID] => 2
                    [NAME] => Тип
                    [ACTIVE] => Y
                    [SORT] => 500
                    [CODE] => ITEM_TYPE
                    [DEFAULT_VALUE] => 
                    [PROPERTY_TYPE] => S
                    [ROW_COUNT] => 1
                    [COL_COUNT] => 30
                    [LIST_TYPE] => L
                    [MULTIPLE] => N
                    [XML_ID] => 
                    [FILE_TYPE] => 
                    [MULTIPLE_CNT] => 5
                    [LINK_IBLOCK_ID] => 0
                    [WITH_DESCRIPTION] => N
                    [SEARCHABLE] => N
                    [FILTRABLE] => Y
                    [IS_REQUIRED] => N
                    [VERSION] => 1
                    [USER_TYPE] => 
                    [USER_TYPE_SETTINGS] => Array
                        (
                        )

                    [HINT] => 
                    [~NAME] => Тип
                    [~DEFAULT_VALUE] => 
                    [VALUE_ENUM] => 
                    [VALUE_XML_ID] => 
                    [VALUE_SORT] => 
                    [VALUE] => 
                    [PROPERTY_VALUE_ID] => 
                    [DESCRIPTION] => 
                    [~DESCRIPTION] => 
                    [~VALUE] => 
                )

            [ITEM_INSTALLATION] => Array
                (
                    [ID] => 135
                    [IBLOCK_ID] => 2
                    [NAME] => Способ установки
                    [ACTIVE] => Y
                    [SORT] => 500
                    [CODE] => ITEM_INSTALLATION
                    [DEFAULT_VALUE] => 
                    [PROPERTY_TYPE] => S
                    [ROW_COUNT] => 1
                    [COL_COUNT] => 30
                    [LIST_TYPE] => L
                    [MULTIPLE] => N
                    [XML_ID] => 
                    [FILE_TYPE] => 
                    [MULTIPLE_CNT] => 5
                    [LINK_IBLOCK_ID] => 0
                    [WITH_DESCRIPTION] => N
                    [SEARCHABLE] => N
                    [FILTRABLE] => N
                    [IS_REQUIRED] => N
                    [VERSION] => 1
                    [USER_TYPE] => 
                    [USER_TYPE_SETTINGS] => Array
                        (
                        )

                    [HINT] => 
                    [~NAME] => Способ установки
                    [~DEFAULT_VALUE] => 
                    [VALUE_ENUM] => 
                    [VALUE_XML_ID] => 
                    [VALUE_SORT] => 
                    [VALUE] => 
                    [PROPERTY_VALUE_ID] => 
                    [DESCRIPTION] => 
                    [~DESCRIPTION] => 
                    [~VALUE] => 
                )

            [ITEM_MODE] => Array
                (
                    [ID] => 136
                    [IBLOCK_ID] => 2
                    [NAME] => Способ производства
                    [ACTIVE] => Y
                    [SORT] => 500
                    [CODE] => ITEM_MODE
                    [DEFAULT_VALUE] => 
                    [PROPERTY_TYPE] => S
                    [ROW_COUNT] => 1
                    [COL_COUNT] => 30
                    [LIST_TYPE] => L
                    [MULTIPLE] => N
                    [XML_ID] => 
                    [FILE_TYPE] => 
                    [MULTIPLE_CNT] => 5
                    [LINK_IBLOCK_ID] => 0
                    [WITH_DESCRIPTION] => N
                    [SEARCHABLE] => N
                    [FILTRABLE] => N
                    [IS_REQUIRED] => N
                    [VERSION] => 1
                    [USER_TYPE] => 
                    [USER_TYPE_SETTINGS] => Array
                        (
                        )

                    [HINT] => 
                    [~NAME] => Способ производства
                    [~DEFAULT_VALUE] => 
                    [VALUE_ENUM] => 
                    [VALUE_XML_ID] => 
                    [VALUE_SORT] => 
                    [VALUE] => 
                    [PROPERTY_VALUE_ID] => 
                    [DESCRIPTION] => 
                    [~DESCRIPTION] => 
                    [~VALUE] => 
                )

            [ITEM_HEIGHT] => Array
                (
                    [ID] => 137
                    [IBLOCK_ID] => 2
                    [NAME] => Высота, мм
                    [ACTIVE] => Y
                    [SORT] => 500
                    [CODE] => ITEM_HEIGHT
                    [DEFAULT_VALUE] => 
                    [PROPERTY_TYPE] => S
                    [ROW_COUNT] => 1
                    [COL_COUNT] => 30
                    [LIST_TYPE] => L
                    [MULTIPLE] => N
                    [XML_ID] => 
                    [FILE_TYPE] => 
                    [MULTIPLE_CNT] => 5
                    [LINK_IBLOCK_ID] => 0
                    [WITH_DESCRIPTION] => N
                    [SEARCHABLE] => N
                    [FILTRABLE] => N
                    [IS_REQUIRED] => N
                    [VERSION] => 1
                    [USER_TYPE] => 
                    [USER_TYPE_SETTINGS] => Array
                        (
                        )

                    [HINT] => 
                    [~NAME] => Высота, мм
                    [~DEFAULT_VALUE] => 
                    [VALUE_ENUM] => 
                    [VALUE_XML_ID] => 
                    [VALUE_SORT] => 
                    [VALUE] => 
                    [PROPERTY_VALUE_ID] => 
                    [DESCRIPTION] => 
                    [~DESCRIPTION] => 
                    [~VALUE] => 
                )

            [BLOG_POST_ID] => Array
                (
                    [ID] => 138
                    [IBLOCK_ID] => 2
                    [NAME] => ID поста блога для комментариев
                    [ACTIVE] => Y
                    [SORT] => 500
                    [CODE] => BLOG_POST_ID
                    [DEFAULT_VALUE] => 
                    [PROPERTY_TYPE] => N
                    [ROW_COUNT] => 1
                    [COL_COUNT] => 30
                    [LIST_TYPE] => L
                    [MULTIPLE] => N
                    [XML_ID] => BLOG_POST_ID
                    [FILE_TYPE] => 
                    [MULTIPLE_CNT] => 5
                    [LINK_IBLOCK_ID] => 0
                    [WITH_DESCRIPTION] => N
                    [SEARCHABLE] => N
                    [FILTRABLE] => N
                    [IS_REQUIRED] => N
                    [VERSION] => 1
                    [USER_TYPE] => 
                    [USER_TYPE_SETTINGS] => Array
                        (
                        )

                    [HINT] => 
                    [~NAME] => ID поста блога для комментариев
                    [~DEFAULT_VALUE] => 
                    [VALUE_ENUM] => 
                    [VALUE_XML_ID] => 
                    [VALUE_SORT] => 
                    [VALUE] => 
                    [PROPERTY_VALUE_ID] => 
                    [DESCRIPTION] => 
                    [~DESCRIPTION] => 
                    [~VALUE] => 
                )

            [BLOG_COMMENTS_CNT] => Array
                (
                    [ID] => 139
                    [IBLOCK_ID] => 2
                    [NAME] => Количество комментариев
                    [ACTIVE] => Y
                    [SORT] => 500
                    [CODE] => BLOG_COMMENTS_CNT
                    [DEFAULT_VALUE] => 
                    [PROPERTY_TYPE] => N
                    [ROW_COUNT] => 1
                    [COL_COUNT] => 30
                    [LIST_TYPE] => L
                    [MULTIPLE] => N
                    [XML_ID] => BLOG_COMMENTS_CNT
                    [FILE_TYPE] => 
                    [MULTIPLE_CNT] => 5
                    [LINK_IBLOCK_ID] => 0
                    [WITH_DESCRIPTION] => N
                    [SEARCHABLE] => N
                    [FILTRABLE] => N
                    [IS_REQUIRED] => N
                    [VERSION] => 1
                    [USER_TYPE] => 
                    [USER_TYPE_SETTINGS] => Array
                        (
                        )

                    [HINT] => 
                    [~NAME] => Количество комментариев
                    [~DEFAULT_VALUE] => 
                    [VALUE_ENUM] => 
                    [VALUE_XML_ID] => 
                    [VALUE_SORT] => 
                    [VALUE] => 
                    [PROPERTY_VALUE_ID] => 
                    [DESCRIPTION] => 
                    [~DESCRIPTION] => 
                    [~VALUE] => 
                )

            [HEIGHT_TOTAL] => Array
                (
                    [ID] => 143
                    [IBLOCK_ID] => 2
                    [NAME] => Высота общая, мм
                    [ACTIVE] => Y
                    [SORT] => 500
                    [CODE] => HEIGHT_TOTAL
                    [DEFAULT_VALUE] => 
                    [PROPERTY_TYPE] => S
                    [ROW_COUNT] => 1
                    [COL_COUNT] => 30
                    [LIST_TYPE] => L
                    [MULTIPLE] => N
                    [XML_ID] => 
                    [FILE_TYPE] => 
                    [MULTIPLE_CNT] => 5
                    [LINK_IBLOCK_ID] => 0
                    [WITH_DESCRIPTION] => N
                    [SEARCHABLE] => N
                    [FILTRABLE] => N
                    [IS_REQUIRED] => N
                    [VERSION] => 1
                    [USER_TYPE] => 
                    [USER_TYPE_SETTINGS] => Array
                        (
                        )

                    [HINT] => 
                    [~NAME] => Высота общая, мм
                    [~DEFAULT_VALUE] => 
                    [VALUE_ENUM] => 
                    [VALUE_XML_ID] => 
                    [VALUE_SORT] => 
                    [VALUE] => 
                    [PROPERTY_VALUE_ID] => 
                    [DESCRIPTION] => 
                    [~DESCRIPTION] => 
                    [~VALUE] => 
                )

            [HEIGHT_ABOVEGROUND] => Array
                (
                    [ID] => 144
                    [IBLOCK_ID] => 2
                    [NAME] => Высота надземной части, мм
                    [ACTIVE] => Y
                    [SORT] => 500
                    [CODE] => HEIGHT_ABOVEGROUND
                    [DEFAULT_VALUE] => 
                    [PROPERTY_TYPE] => S
                    [ROW_COUNT] => 1
                    [COL_COUNT] => 30
                    [LIST_TYPE] => L
                    [MULTIPLE] => N
                    [XML_ID] => 
                    [FILE_TYPE] => 
                    [MULTIPLE_CNT] => 5
                    [LINK_IBLOCK_ID] => 0
                    [WITH_DESCRIPTION] => N
                    [SEARCHABLE] => N
                    [FILTRABLE] => N
                    [IS_REQUIRED] => N
                    [VERSION] => 1
                    [USER_TYPE] => 
                    [USER_TYPE_SETTINGS] => Array
                        (
                        )

                    [HINT] => 
                    [~NAME] => Высота надземной части, мм
                    [~DEFAULT_VALUE] => 
                    [VALUE_ENUM] => 
                    [VALUE_XML_ID] => 
                    [VALUE_SORT] => 
                    [VALUE] => 
                    [PROPERTY_VALUE_ID] => 
                    [DESCRIPTION] => 
                    [~DESCRIPTION] => 
                    [~VALUE] => 
                )

            [HEIGHT_UNDERGROUND] => Array
                (
                    [ID] => 145
                    [IBLOCK_ID] => 2
                    [NAME] => Высота подземной части, мм
                    [ACTIVE] => Y
                    [SORT] => 500
                    [CODE] => HEIGHT_UNDERGROUND
                    [DEFAULT_VALUE] => 
                    [PROPERTY_TYPE] => S
                    [ROW_COUNT] => 1
                    [COL_COUNT] => 30
                    [LIST_TYPE] => L
                    [MULTIPLE] => N
                    [XML_ID] => 
                    [FILE_TYPE] => 
                    [MULTIPLE_CNT] => 5
                    [LINK_IBLOCK_ID] => 0
                    [WITH_DESCRIPTION] => N
                    [SEARCHABLE] => N
                    [FILTRABLE] => N
                    [IS_REQUIRED] => N
                    [VERSION] => 1
                    [USER_TYPE] => 
                    [USER_TYPE_SETTINGS] => Array
                        (
                        )

                    [HINT] => 
                    [~NAME] => Высота подземной части, мм
                    [~DEFAULT_VALUE] => 
                    [VALUE_ENUM] => 
                    [VALUE_XML_ID] => 
                    [VALUE_SORT] => 
                    [VALUE] => 
                    [PROPERTY_VALUE_ID] => 
                    [DESCRIPTION] => 
                    [~DESCRIPTION] => 
                    [~VALUE] => 
                )

            [DIAMETER_TOP] => Array
                (
                    [ID] => 146
                    [IBLOCK_ID] => 2
                    [NAME] => Диаметр верхний, мм
                    [ACTIVE] => Y
                    [SORT] => 500
                    [CODE] => DIAMETER_TOP
                    [DEFAULT_VALUE] => 
                    [PROPERTY_TYPE] => S
                    [ROW_COUNT] => 1
                    [COL_COUNT] => 30
                    [LIST_TYPE] => L
                    [MULTIPLE] => N
                    [XML_ID] => 
                    [FILE_TYPE] => 
                    [MULTIPLE_CNT] => 5
                    [LINK_IBLOCK_ID] => 0
                    [WITH_DESCRIPTION] => N
                    [SEARCHABLE] => N
                    [FILTRABLE] => N
                    [IS_REQUIRED] => N
                    [VERSION] => 1
                    [USER_TYPE] => 
                    [USER_TYPE_SETTINGS] => Array
                        (
                        )

                    [HINT] => 
                    [~NAME] => Диаметр верхний, мм
                    [~DEFAULT_VALUE] => 
                    [VALUE_ENUM] => 
                    [VALUE_XML_ID] => 
                    [VALUE_SORT] => 
                    [VALUE] => 
                    [PROPERTY_VALUE_ID] => 
                    [DESCRIPTION] => 
                    [~DESCRIPTION] => 
                    [~VALUE] => 
                )

            [DIAMETER_BOTTOM] => Array
                (
                    [ID] => 147
                    [IBLOCK_ID] => 2
                    [NAME] => Диаметр нижний, мм
                    [ACTIVE] => Y
                    [SORT] => 500
                    [CODE] => DIAMETER_BOTTOM
                    [DEFAULT_VALUE] => 
                    [PROPERTY_TYPE] => S
                    [ROW_COUNT] => 1
                    [COL_COUNT] => 30
                    [LIST_TYPE] => L
                    [MULTIPLE] => N
                    [XML_ID] => 
                    [FILE_TYPE] => 
                    [MULTIPLE_CNT] => 5
                    [LINK_IBLOCK_ID] => 0
                    [WITH_DESCRIPTION] => N
                    [SEARCHABLE] => N
                    [FILTRABLE] => N
                    [IS_REQUIRED] => N
                    [VERSION] => 1
                    [USER_TYPE] => 
                    [USER_TYPE_SETTINGS] => Array
                        (
                        )

                    [HINT] => 
                    [~NAME] => Диаметр нижний, мм
                    [~DEFAULT_VALUE] => 
                    [VALUE_ENUM] => 
                    [VALUE_XML_ID] => 
                    [VALUE_SORT] => 
                    [VALUE] => 
                    [PROPERTY_VALUE_ID] => 
                    [DESCRIPTION] => 
                    [~DESCRIPTION] => 
                    [~VALUE] => 
                )

            [WEIGHT] => Array
                (
                    [ID] => 148
                    [IBLOCK_ID] => 2
                    [NAME] => Нагрузка, кг
                    [ACTIVE] => Y
                    [SORT] => 500
                    [CODE] => WEIGHT
                    [DEFAULT_VALUE] => 
                    [PROPERTY_TYPE] => S
                    [ROW_COUNT] => 1
                    [COL_COUNT] => 30
                    [LIST_TYPE] => L
                    [MULTIPLE] => N
                    [XML_ID] => 
                    [FILE_TYPE] => 
                    [MULTIPLE_CNT] => 5
                    [LINK_IBLOCK_ID] => 0
                    [WITH_DESCRIPTION] => N
                    [SEARCHABLE] => N
                    [FILTRABLE] => N
                    [IS_REQUIRED] => N
                    [VERSION] => 1
                    [USER_TYPE] => 
                    [USER_TYPE_SETTINGS] => Array
                        (
                        )

                    [HINT] => 
                    [~NAME] => Нагрузка, кг
                    [~DEFAULT_VALUE] => 
                    [VALUE_ENUM] => 
                    [VALUE_XML_ID] => 
                    [VALUE_SORT] => 
                    [VALUE] => 
                    [PROPERTY_VALUE_ID] => 
                    [DESCRIPTION] => 
                    [~DESCRIPTION] => 
                    [~VALUE] => 
                )

            [VID] => Array
                (
                    [ID] => 149
                    [IBLOCK_ID] => 2
                    [NAME] => Вид
                    [ACTIVE] => Y
                    [SORT] => 500
                    [CODE] => VID
                    [DEFAULT_VALUE] => 
                    [PROPERTY_TYPE] => S
                    [ROW_COUNT] => 1
                    [COL_COUNT] => 30
                    [LIST_TYPE] => L
                    [MULTIPLE] => N
                    [XML_ID] => 
                    [FILE_TYPE] => 
                    [MULTIPLE_CNT] => 5
                    [LINK_IBLOCK_ID] => 0
                    [WITH_DESCRIPTION] => N
                    [SEARCHABLE] => N
                    [FILTRABLE] => N
                    [IS_REQUIRED] => N
                    [VERSION] => 1
                    [USER_TYPE] => 
                    [USER_TYPE_SETTINGS] => Array
                        (
                        )

                    [HINT] => 
                    [~NAME] => Вид
                    [~DEFAULT_VALUE] => 
                    [VALUE_ENUM] => 
                    [VALUE_XML_ID] => 
                    [VALUE_SORT] => 
                    [VALUE] => 
                    [PROPERTY_VALUE_ID] => 
                    [DESCRIPTION] => 
                    [~DESCRIPTION] => 
                    [~VALUE] => 
                )

            [SERVICE_LIFE] => Array
                (
                    [ID] => 150
                    [IBLOCK_ID] => 2
                    [NAME] => Срок службы
                    [ACTIVE] => Y
                    [SORT] => 500
                    [CODE] => SERVICE_LIFE
                    [DEFAULT_VALUE] => 
                    [PROPERTY_TYPE] => S
                    [ROW_COUNT] => 1
                    [COL_COUNT] => 30
                    [LIST_TYPE] => L
                    [MULTIPLE] => N
                    [XML_ID] => 
                    [FILE_TYPE] => 
                    [MULTIPLE_CNT] => 5
                    [LINK_IBLOCK_ID] => 0
                    [WITH_DESCRIPTION] => N
                    [SEARCHABLE] => N
                    [FILTRABLE] => N
                    [IS_REQUIRED] => N
                    [VERSION] => 1
                    [USER_TYPE] => 
                    [USER_TYPE_SETTINGS] => Array
                        (
                        )

                    [HINT] => 
                    [~NAME] => Срок службы
                    [~DEFAULT_VALUE] => 
                    [VALUE_ENUM] => 
                    [VALUE_XML_ID] => 
                    [VALUE_SORT] => 
                    [VALUE] => 
                    [PROPERTY_VALUE_ID] => 
                    [DESCRIPTION] => 
                    [~DESCRIPTION] => 
                    [~VALUE] => 
                )

            [USING] => Array
                (
                    [ID] => 151
                    [IBLOCK_ID] => 2
                    [NAME] => Применение
                    [ACTIVE] => Y
                    [SORT] => 500
                    [CODE] => USING
                    [DEFAULT_VALUE] => 
                    [PROPERTY_TYPE] => S
                    [ROW_COUNT] => 1
                    [COL_COUNT] => 30
                    [LIST_TYPE] => L
                    [MULTIPLE] => N
                    [XML_ID] => 
                    [FILE_TYPE] => 
                    [MULTIPLE_CNT] => 5
                    [LINK_IBLOCK_ID] => 0
                    [WITH_DESCRIPTION] => N
                    [SEARCHABLE] => N
                    [FILTRABLE] => N
                    [IS_REQUIRED] => N
                    [VERSION] => 1
                    [USER_TYPE] => 
                    [USER_TYPE_SETTINGS] => Array
                        (
                        )

                    [HINT] => 
                    [~NAME] => Применение
                    [~DEFAULT_VALUE] => 
                    [VALUE_ENUM] => 
                    [VALUE_XML_ID] => 
                    [VALUE_SORT] => 
                    [VALUE] => 
                    [PROPERTY_VALUE_ID] => 
                    [DESCRIPTION] => 
                    [~DESCRIPTION] => 
                    [~VALUE] => 
                )

            [HEIGHT_ZAK] => Array
                (
                    [ID] => 152
                    [IBLOCK_ID] => 2
                    [NAME] => Высота закладного элемента фундамента
                    [ACTIVE] => Y
                    [SORT] => 500
                    [CODE] => HEIGHT_ZAK
                    [DEFAULT_VALUE] => 
                    [PROPERTY_TYPE] => S
                    [ROW_COUNT] => 1
                    [COL_COUNT] => 30
                    [LIST_TYPE] => L
                    [MULTIPLE] => N
                    [XML_ID] => 
                    [FILE_TYPE] => 
                    [MULTIPLE_CNT] => 5
                    [LINK_IBLOCK_ID] => 0
                    [WITH_DESCRIPTION] => N
                    [SEARCHABLE] => N
                    [FILTRABLE] => N
                    [IS_REQUIRED] => N
                    [VERSION] => 1
                    [USER_TYPE] => 
                    [USER_TYPE_SETTINGS] => Array
                        (
                        )

                    [HINT] => 
                    [~NAME] => Высота закладного элемента фундамента
                    [~DEFAULT_VALUE] => 
                    [VALUE_ENUM] => 
                    [VALUE_XML_ID] => 
                    [VALUE_SORT] => 
                    [VALUE] => 
                    [PROPERTY_VALUE_ID] => 
                    [DESCRIPTION] => 
                    [~DESCRIPTION] => 
                    [~VALUE] => 
                )

            [LENGTH_CONSOLE] => Array
                (
                    [ID] => 153
                    [IBLOCK_ID] => 2
                    [NAME] => Длина консоли
                    [ACTIVE] => Y
                    [SORT] => 500
                    [CODE] => LENGTH_CONSOLE
                    [DEFAULT_VALUE] => 
                    [PROPERTY_TYPE] => S
                    [ROW_COUNT] => 1
                    [COL_COUNT] => 30
                    [LIST_TYPE] => L
                    [MULTIPLE] => N
                    [XML_ID] => 
                    [FILE_TYPE] => 
                    [MULTIPLE_CNT] => 5
                    [LINK_IBLOCK_ID] => 0
                    [WITH_DESCRIPTION] => N
                    [SEARCHABLE] => N
                    [FILTRABLE] => N
                    [IS_REQUIRED] => N
                    [VERSION] => 1
                    [USER_TYPE] => 
                    [USER_TYPE_SETTINGS] => Array
                        (
                        )

                    [HINT] => 
                    [~NAME] => Длина консоли
                    [~DEFAULT_VALUE] => 
                    [VALUE_ENUM] => 
                    [VALUE_XML_ID] => 
                    [VALUE_SORT] => 
                    [VALUE] => 
                    [PROPERTY_VALUE_ID] => 
                    [DESCRIPTION] => 
                    [~DESCRIPTION] => 
                    [~VALUE] => 
                )

            [HEIGHT_TOP_SECTION] => Array
                (
                    [ID] => 154
                    [IBLOCK_ID] => 2
                    [NAME] => Высота верхней секции, мм
                    [ACTIVE] => Y
                    [SORT] => 500
                    [CODE] => HEIGHT_TOP_SECTION
                    [DEFAULT_VALUE] => 
                    [PROPERTY_TYPE] => S
                    [ROW_COUNT] => 1
                    [COL_COUNT] => 30
                    [LIST_TYPE] => L
                    [MULTIPLE] => N
                    [XML_ID] => 
                    [FILE_TYPE] => 
                    [MULTIPLE_CNT] => 5
                    [LINK_IBLOCK_ID] => 0
                    [WITH_DESCRIPTION] => N
                    [SEARCHABLE] => N
                    [FILTRABLE] => N
                    [IS_REQUIRED] => N
                    [VERSION] => 1
                    [USER_TYPE] => 
                    [USER_TYPE_SETTINGS] => Array
                        (
                        )

                    [HINT] => 
                    [~NAME] => Высота верхней секции, мм
                    [~DEFAULT_VALUE] => 
                    [VALUE_ENUM] => 
                    [VALUE_XML_ID] => 
                    [VALUE_SORT] => 
                    [VALUE] => 
                    [PROPERTY_VALUE_ID] => 
                    [DESCRIPTION] => 
                    [~DESCRIPTION] => 
                    [~VALUE] => 
                )

            [SIP] => Array
                (
                    [ID] => 156
                    [IBLOCK_ID] => 2
                    [NAME] => Возможность подвеса СИП
                    [ACTIVE] => Y
                    [SORT] => 500
                    [CODE] => SIP
                    [DEFAULT_VALUE] => 
                    [PROPERTY_TYPE] => S
                    [ROW_COUNT] => 1
                    [COL_COUNT] => 30
                    [LIST_TYPE] => L
                    [MULTIPLE] => N
                    [XML_ID] => 
                    [FILE_TYPE] => 
                    [MULTIPLE_CNT] => 5
                    [LINK_IBLOCK_ID] => 0
                    [WITH_DESCRIPTION] => N
                    [SEARCHABLE] => N
                    [FILTRABLE] => N
                    [IS_REQUIRED] => N
                    [VERSION] => 1
                    [USER_TYPE] => 
                    [USER_TYPE_SETTINGS] => Array
                        (
                        )

                    [HINT] => 
                    [~NAME] => Возможность подвеса СИП
                    [~DEFAULT_VALUE] => 
                    [VALUE_ENUM] => 
                    [VALUE_XML_ID] => 
                    [VALUE_SORT] => 
                    [VALUE] => 
                    [PROPERTY_VALUE_ID] => 
                    [DESCRIPTION] => 
                    [~DESCRIPTION] => 
                    [~VALUE] => 
                )

            [COUNT_GRANY] => Array
                (
                    [ID] => 157
                    [IBLOCK_ID] => 2
                    [NAME] => Количество граней
                    [ACTIVE] => Y
                    [SORT] => 500
                    [CODE] => COUNT_GRANY
                    [DEFAULT_VALUE] => 
                    [PROPERTY_TYPE] => S
                    [ROW_COUNT] => 1
                    [COL_COUNT] => 30
                    [LIST_TYPE] => L
                    [MULTIPLE] => N
                    [XML_ID] => 
                    [FILE_TYPE] => 
                    [MULTIPLE_CNT] => 5
                    [LINK_IBLOCK_ID] => 0
                    [WITH_DESCRIPTION] => N
                    [SEARCHABLE] => N
                    [FILTRABLE] => N
                    [IS_REQUIRED] => N
                    [VERSION] => 1
                    [USER_TYPE] => 
                    [USER_TYPE_SETTINGS] => Array
                        (
                        )

                    [HINT] => 
                    [~NAME] => Количество граней
                    [~DEFAULT_VALUE] => 
                    [VALUE_ENUM] => 
                    [VALUE_XML_ID] => 
                    [VALUE_SORT] => 
                    [VALUE] => 
                    [PROPERTY_VALUE_ID] => 
                    [DESCRIPTION] => 
                    [~DESCRIPTION] => 
                    [~VALUE] => 
                )

            [HEIGHT_BOTTOM_SECTION] => Array
                (
                    [ID] => 158
                    [IBLOCK_ID] => 2
                    [NAME] => Высота нижней секции, мм
                    [ACTIVE] => Y
                    [SORT] => 500
                    [CODE] => HEIGHT_BOTTOM_SECTION
                    [DEFAULT_VALUE] => 
                    [PROPERTY_TYPE] => S
                    [ROW_COUNT] => 1
                    [COL_COUNT] => 30
                    [LIST_TYPE] => L
                    [MULTIPLE] => N
                    [XML_ID] => 
                    [FILE_TYPE] => 
                    [MULTIPLE_CNT] => 5
                    [LINK_IBLOCK_ID] => 0
                    [WITH_DESCRIPTION] => N
                    [SEARCHABLE] => N
                    [FILTRABLE] => N
                    [IS_REQUIRED] => N
                    [VERSION] => 1
                    [USER_TYPE] => 
                    [USER_TYPE_SETTINGS] => Array
                        (
                        )

                    [HINT] => 
                    [~NAME] => Высота нижней секции, мм
                    [~DEFAULT_VALUE] => 
                    [VALUE_ENUM] => 
                    [VALUE_XML_ID] => 
                    [VALUE_SORT] => 
                    [VALUE] => 
                    [PROPERTY_VALUE_ID] => 
                    [DESCRIPTION] => 
                    [~DESCRIPTION] => 
                    [~VALUE] => 
                )

            [STEEL_THICKNESS] => Array
                (
                    [ID] => 160
                    [IBLOCK_ID] => 2
                    [NAME] => Толщина стали
                    [ACTIVE] => Y
                    [SORT] => 500
                    [CODE] => STEEL_THICKNESS
                    [DEFAULT_VALUE] => 
                    [PROPERTY_TYPE] => S
                    [ROW_COUNT] => 1
                    [COL_COUNT] => 30
                    [LIST_TYPE] => L
                    [MULTIPLE] => N
                    [XML_ID] => 
                    [FILE_TYPE] => 
                    [MULTIPLE_CNT] => 5
                    [LINK_IBLOCK_ID] => 0
                    [WITH_DESCRIPTION] => N
                    [SEARCHABLE] => N
                    [FILTRABLE] => N
                    [IS_REQUIRED] => N
                    [VERSION] => 1
                    [USER_TYPE] => 
                    [USER_TYPE_SETTINGS] => Array
                        (
                        )

                    [HINT] => 
                    [~NAME] => Толщина стали
                    [~DEFAULT_VALUE] => 
                    [VALUE_ENUM] => 
                    [VALUE_XML_ID] => 
                    [VALUE_SORT] => 
                    [VALUE] => 
                    [PROPERTY_VALUE_ID] => 
                    [DESCRIPTION] => 
                    [~DESCRIPTION] => 
                    [~VALUE] => 
                )

            [SIZE_OPOR_FLANEC] => Array
                (
                    [ID] => 161
                    [IBLOCK_ID] => 2
                    [NAME] => Размеры опорного фланца
                    [ACTIVE] => Y
                    [SORT] => 500
                    [CODE] => SIZE_OPOR_FLANEC
                    [DEFAULT_VALUE] => 
                    [PROPERTY_TYPE] => S
                    [ROW_COUNT] => 1
                    [COL_COUNT] => 30
                    [LIST_TYPE] => L
                    [MULTIPLE] => N
                    [XML_ID] => 
                    [FILE_TYPE] => 
                    [MULTIPLE_CNT] => 5
                    [LINK_IBLOCK_ID] => 0
                    [WITH_DESCRIPTION] => N
                    [SEARCHABLE] => N
                    [FILTRABLE] => N
                    [IS_REQUIRED] => N
                    [VERSION] => 1
                    [USER_TYPE] => 
                    [USER_TYPE_SETTINGS] => Array
                        (
                        )

                    [HINT] => 
                    [~NAME] => Размеры опорного фланца
                    [~DEFAULT_VALUE] => 
                    [VALUE_ENUM] => 
                    [VALUE_XML_ID] => 
                    [VALUE_SORT] => 
                    [VALUE] => 
                    [PROPERTY_VALUE_ID] => 
                    [DESCRIPTION] => 
                    [~DESCRIPTION] => 
                    [~VALUE] => 
                )

            [POKRASKA] => Array
                (
                    [ID] => 162
                    [IBLOCK_ID] => 2
                    [NAME] => Лакокрасочное покрытие
                    [ACTIVE] => Y
                    [SORT] => 500
                    [CODE] => POKRASKA
                    [DEFAULT_VALUE] => 
                    [PROPERTY_TYPE] => S
                    [ROW_COUNT] => 1
                    [COL_COUNT] => 30
                    [LIST_TYPE] => L
                    [MULTIPLE] => N
                    [XML_ID] => 
                    [FILE_TYPE] => 
                    [MULTIPLE_CNT] => 5
                    [LINK_IBLOCK_ID] => 0
                    [WITH_DESCRIPTION] => N
                    [SEARCHABLE] => N
                    [FILTRABLE] => N
                    [IS_REQUIRED] => N
                    [VERSION] => 1
                    [USER_TYPE] => 
                    [USER_TYPE_SETTINGS] => Array
                        (
                        )

                    [HINT] => 
                    [~NAME] => Лакокрасочное покрытие
                    [~DEFAULT_VALUE] => 
                    [VALUE_ENUM] => 
                    [VALUE_XML_ID] => 
                    [VALUE_SORT] => 
                    [VALUE] => 
                    [PROPERTY_VALUE_ID] => 
                    [DESCRIPTION] => 
                    [~DESCRIPTION] => 
                    [~VALUE] => 
                )

            [VES] => Array
                (
                    [ID] => 163
                    [IBLOCK_ID] => 2
                    [NAME] => Вес
                    [ACTIVE] => Y
                    [SORT] => 500
                    [CODE] => VES
                    [DEFAULT_VALUE] => 
                    [PROPERTY_TYPE] => S
                    [ROW_COUNT] => 1
                    [COL_COUNT] => 30
                    [LIST_TYPE] => L
                    [MULTIPLE] => N
                    [XML_ID] => 
                    [FILE_TYPE] => 
                    [MULTIPLE_CNT] => 5
                    [LINK_IBLOCK_ID] => 0
                    [WITH_DESCRIPTION] => N
                    [SEARCHABLE] => N
                    [FILTRABLE] => N
                    [IS_REQUIRED] => N
                    [VERSION] => 1
                    [USER_TYPE] => 
                    [USER_TYPE_SETTINGS] => Array
                        (
                        )

                    [HINT] => 
                    [~NAME] => Вес
                    [~DEFAULT_VALUE] => 
                    [VALUE_ENUM] => 
                    [VALUE_XML_ID] => 
                    [VALUE_SORT] => 
                    [VALUE] => 
                    [PROPERTY_VALUE_ID] => 
                    [DESCRIPTION] => 
                    [~DESCRIPTION] => 
                    [~VALUE] => 
                )

            [INSTALL_LYUCHKA] => Array
                (
                    [ID] => 164
                    [IBLOCK_ID] => 2
                    [NAME] => Возможность установки лючка
                    [ACTIVE] => Y
                    [SORT] => 500
                    [CODE] => INSTALL_LYUCHKA
                    [DEFAULT_VALUE] => 
                    [PROPERTY_TYPE] => S
                    [ROW_COUNT] => 1
                    [COL_COUNT] => 30
                    [LIST_TYPE] => L
                    [MULTIPLE] => N
                    [XML_ID] => 
                    [FILE_TYPE] => 
                    [MULTIPLE_CNT] => 5
                    [LINK_IBLOCK_ID] => 0
                    [WITH_DESCRIPTION] => N
                    [SEARCHABLE] => N
                    [FILTRABLE] => N
                    [IS_REQUIRED] => N
                    [VERSION] => 1
                    [USER_TYPE] => 
                    [USER_TYPE_SETTINGS] => Array
                        (
                        )

                    [HINT] => 
                    [~NAME] => Возможность установки лючка
                    [~DEFAULT_VALUE] => 
                    [VALUE_ENUM] => 
                    [VALUE_XML_ID] => 
                    [VALUE_SORT] => 
                    [VALUE] => 
                    [PROPERTY_VALUE_ID] => 
                    [DESCRIPTION] => 
                    [~DESCRIPTION] => 
                    [~VALUE] => 
                )

            [DIAMETER_FLANCA] => Array
                (
                    [ID] => 165
                    [IBLOCK_ID] => 2
                    [NAME] => Диаметр фланца, мм
                    [ACTIVE] => Y
                    [SORT] => 500
                    [CODE] => DIAMETER_FLANCA
                    [DEFAULT_VALUE] => 
                    [PROPERTY_TYPE] => S
                    [ROW_COUNT] => 1
                    [COL_COUNT] => 30
                    [LIST_TYPE] => L
                    [MULTIPLE] => N
                    [XML_ID] => 
                    [FILE_TYPE] => 
                    [MULTIPLE_CNT] => 5
                    [LINK_IBLOCK_ID] => 0
                    [WITH_DESCRIPTION] => N
                    [SEARCHABLE] => N
                    [FILTRABLE] => N
                    [IS_REQUIRED] => N
                    [VERSION] => 1
                    [USER_TYPE] => 
                    [USER_TYPE_SETTINGS] => Array
                        (
                        )

                    [HINT] => 
                    [~NAME] => Диаметр фланца, мм
                    [~DEFAULT_VALUE] => 
                    [VALUE_ENUM] => 
                    [VALUE_XML_ID] => 
                    [VALUE_SORT] => 
                    [VALUE] => 
                    [PROPERTY_VALUE_ID] => 
                    [DESCRIPTION] => 
                    [~DESCRIPTION] => 
                    [~VALUE] => 
                )

            [COUNT_LIGHT] => Array
                (
                    [ID] => 166
                    [IBLOCK_ID] => 2
                    [NAME] => Количество осветительных приборов, шт
                    [ACTIVE] => Y
                    [SORT] => 500
                    [CODE] => COUNT_LIGHT
                    [DEFAULT_VALUE] => 
                    [PROPERTY_TYPE] => S
                    [ROW_COUNT] => 1
                    [COL_COUNT] => 30
                    [LIST_TYPE] => L
                    [MULTIPLE] => N
                    [XML_ID] => 
                    [FILE_TYPE] => 
                    [MULTIPLE_CNT] => 5
                    [LINK_IBLOCK_ID] => 0
                    [WITH_DESCRIPTION] => N
                    [SEARCHABLE] => N
                    [FILTRABLE] => N
                    [IS_REQUIRED] => N
                    [VERSION] => 1
                    [USER_TYPE] => 
                    [USER_TYPE_SETTINGS] => Array
                        (
                        )

                    [HINT] => 
                    [~NAME] => Количество осветительных приборов, шт
                    [~DEFAULT_VALUE] => 
                    [VALUE_ENUM] => 
                    [VALUE_XML_ID] => 
                    [VALUE_SORT] => 
                    [VALUE] => 
                    [PROPERTY_VALUE_ID] => 
                    [DESCRIPTION] => 
                    [~DESCRIPTION] => 
                    [~VALUE] => 
                )

            [WEIGHT_TO_KRON] => Array
                (
                    [ID] => 167
                    [IBLOCK_ID] => 2
                    [NAME] => Высота до кронштейна, мм
                    [ACTIVE] => Y
                    [SORT] => 500
                    [CODE] => WEIGHT_TO_KRON
                    [DEFAULT_VALUE] => 
                    [PROPERTY_TYPE] => S
                    [ROW_COUNT] => 1
                    [COL_COUNT] => 30
                    [LIST_TYPE] => L
                    [MULTIPLE] => N
                    [XML_ID] => 
                    [FILE_TYPE] => 
                    [MULTIPLE_CNT] => 5
                    [LINK_IBLOCK_ID] => 0
                    [WITH_DESCRIPTION] => N
                    [SEARCHABLE] => N
                    [FILTRABLE] => N
                    [IS_REQUIRED] => N
                    [VERSION] => 1
                    [USER_TYPE] => 
                    [USER_TYPE_SETTINGS] => Array
                        (
                        )

                    [HINT] => 
                    [~NAME] => Высота до кронштейна, мм
                    [~DEFAULT_VALUE] => 
                    [VALUE_ENUM] => 
                    [VALUE_XML_ID] => 
                    [VALUE_SORT] => 
                    [VALUE] => 
                    [PROPERTY_VALUE_ID] => 
                    [DESCRIPTION] => 
                    [~DESCRIPTION] => 
                    [~VALUE] => 
                )

            [SIZE_FLANEC] => Array
                (
                    [ID] => 169
                    [IBLOCK_ID] => 2
                    [NAME] => Размер фланца
                    [ACTIVE] => Y
                    [SORT] => 500
                    [CODE] => SIZE_FLANEC
                    [DEFAULT_VALUE] => 
                    [PROPERTY_TYPE] => S
                    [ROW_COUNT] => 1
                    [COL_COUNT] => 30
                    [LIST_TYPE] => L
                    [MULTIPLE] => N
                    [XML_ID] => 
                    [FILE_TYPE] => 
                    [MULTIPLE_CNT] => 5
                    [LINK_IBLOCK_ID] => 0
                    [WITH_DESCRIPTION] => N
                    [SEARCHABLE] => N
                    [FILTRABLE] => N
                    [IS_REQUIRED] => N
                    [VERSION] => 1
                    [USER_TYPE] => 
                    [USER_TYPE_SETTINGS] => Array
                        (
                        )

                    [HINT] => 
                    [~NAME] => Размер фланца
                    [~DEFAULT_VALUE] => 
                    [VALUE_ENUM] => 
                    [VALUE_XML_ID] => 
                    [VALUE_SORT] => 
                    [VALUE] => 
                    [PROPERTY_VALUE_ID] => 
                    [DESCRIPTION] => 
                    [~DESCRIPTION] => 
                    [~VALUE] => 
                )

            [WEIGHT_MIDDLE_SECTION] => Array
                (
                    [ID] => 170
                    [IBLOCK_ID] => 2
                    [NAME] => Высота промежуточной секции, мм
                    [ACTIVE] => Y
                    [SORT] => 500
                    [CODE] => WEIGHT_MIDDLE_SECTION
                    [DEFAULT_VALUE] => 
                    [PROPERTY_TYPE] => S
                    [ROW_COUNT] => 1
                    [COL_COUNT] => 30
                    [LIST_TYPE] => L
                    [MULTIPLE] => N
                    [XML_ID] => 
                    [FILE_TYPE] => 
                    [MULTIPLE_CNT] => 5
                    [LINK_IBLOCK_ID] => 0
                    [WITH_DESCRIPTION] => N
                    [SEARCHABLE] => N
                    [FILTRABLE] => N
                    [IS_REQUIRED] => N
                    [VERSION] => 1
                    [USER_TYPE] => 
                    [USER_TYPE_SETTINGS] => Array
                        (
                        )

                    [HINT] => 
                    [~NAME] => Высота промежуточной секции, мм
                    [~DEFAULT_VALUE] => 
                    [VALUE_ENUM] => 
                    [VALUE_XML_ID] => 
                    [VALUE_SORT] => 
                    [VALUE] => 
                    [PROPERTY_VALUE_ID] => 
                    [DESCRIPTION] => 
                    [~DESCRIPTION] => 
                    [~VALUE] => 
                )

            [DEFEND_POKRYTIE] => Array
                (
                    [ID] => 171
                    [IBLOCK_ID] => 2
                    [NAME] => Защитное покрытие
                    [ACTIVE] => Y
                    [SORT] => 500
                    [CODE] => DEFEND_POKRYTIE
                    [DEFAULT_VALUE] => 
                    [PROPERTY_TYPE] => S
                    [ROW_COUNT] => 1
                    [COL_COUNT] => 30
                    [LIST_TYPE] => L
                    [MULTIPLE] => N
                    [XML_ID] => 
                    [FILE_TYPE] => 
                    [MULTIPLE_CNT] => 5
                    [LINK_IBLOCK_ID] => 0
                    [WITH_DESCRIPTION] => N
                    [SEARCHABLE] => N
                    [FILTRABLE] => N
                    [IS_REQUIRED] => N
                    [VERSION] => 1
                    [USER_TYPE] => 
                    [USER_TYPE_SETTINGS] => Array
                        (
                        )

                    [HINT] => 
                    [~NAME] => Защитное покрытие
                    [~DEFAULT_VALUE] => 
                    [VALUE_ENUM] => 
                    [VALUE_XML_ID] => 
                    [VALUE_SORT] => 
                    [VALUE] => 
                    [PROPERTY_VALUE_ID] => 
                    [DESCRIPTION] => 
                    [~DESCRIPTION] => 
                    [~VALUE] => 
                )

            [WIND_REGION] => Array
                (
                    [ID] => 172
                    [IBLOCK_ID] => 2
                    [NAME] => Ветровой район
                    [ACTIVE] => Y
                    [SORT] => 500
                    [CODE] => WIND_REGION
                    [DEFAULT_VALUE] => 
                    [PROPERTY_TYPE] => S
                    [ROW_COUNT] => 1
                    [COL_COUNT] => 30
                    [LIST_TYPE] => L
                    [MULTIPLE] => N
                    [XML_ID] => 
                    [FILE_TYPE] => 
                    [MULTIPLE_CNT] => 5
                    [LINK_IBLOCK_ID] => 0
                    [WITH_DESCRIPTION] => N
                    [SEARCHABLE] => N
                    [FILTRABLE] => N
                    [IS_REQUIRED] => N
                    [VERSION] => 1
                    [USER_TYPE] => 
                    [USER_TYPE_SETTINGS] => Array
                        (
                        )

                    [HINT] => 
                    [~NAME] => Ветровой район
                    [~DEFAULT_VALUE] => 
                    [VALUE_ENUM] => 
                    [VALUE_XML_ID] => 
                    [VALUE_SORT] => 
                    [VALUE] => 
                    [PROPERTY_VALUE_ID] => 
                    [DESCRIPTION] => 
                    [~DESCRIPTION] => 
                    [~VALUE] => 
                )

            [DIAMETER_OPOR_FLANCA] => Array
                (
                    [ID] => 173
                    [IBLOCK_ID] => 2
                    [NAME] => Диаметр опорного фланца, мм
                    [ACTIVE] => Y
                    [SORT] => 500
                    [CODE] => DIAMETER_OPOR_FLANCA
                    [DEFAULT_VALUE] => 
                    [PROPERTY_TYPE] => S
                    [ROW_COUNT] => 1
                    [COL_COUNT] => 30
                    [LIST_TYPE] => L
                    [MULTIPLE] => N
                    [XML_ID] => 
                    [FILE_TYPE] => 
                    [MULTIPLE_CNT] => 5
                    [LINK_IBLOCK_ID] => 0
                    [WITH_DESCRIPTION] => N
                    [SEARCHABLE] => N
                    [FILTRABLE] => N
                    [IS_REQUIRED] => N
                    [VERSION] => 1
                    [USER_TYPE] => 
                    [USER_TYPE_SETTINGS] => Array
                        (
                        )

                    [HINT] => 
                    [~NAME] => Диаметр опорного фланца, мм
                    [~DEFAULT_VALUE] => 
                    [VALUE_ENUM] => 
                    [VALUE_XML_ID] => 
                    [VALUE_SORT] => 
                    [VALUE] => 
                    [PROPERTY_VALUE_ID] => 
                    [DESCRIPTION] => 
                    [~DESCRIPTION] => 
                    [~VALUE] => 
                )

            [CENTER_DIST] => Array
                (
                    [ID] => 174
                    [IBLOCK_ID] => 2
                    [NAME] => Межцентровое расстояние, мм
                    [ACTIVE] => Y
                    [SORT] => 500
                    [CODE] => CENTER_DIST
                    [DEFAULT_VALUE] => 
                    [PROPERTY_TYPE] => S
                    [ROW_COUNT] => 1
                    [COL_COUNT] => 30
                    [LIST_TYPE] => L
                    [MULTIPLE] => N
                    [XML_ID] => 
                    [FILE_TYPE] => 
                    [MULTIPLE_CNT] => 5
                    [LINK_IBLOCK_ID] => 0
                    [WITH_DESCRIPTION] => N
                    [SEARCHABLE] => N
                    [FILTRABLE] => N
                    [IS_REQUIRED] => N
                    [VERSION] => 1
                    [USER_TYPE] => 
                    [USER_TYPE_SETTINGS] => Array
                        (
                        )

                    [HINT] => 
                    [~NAME] => Межцентровое расстояние, мм
                    [~DEFAULT_VALUE] => 
                    [VALUE_ENUM] => 
                    [VALUE_XML_ID] => 
                    [VALUE_SORT] => 
                    [VALUE] => 
                    [PROPERTY_VALUE_ID] => 
                    [DESCRIPTION] => 
                    [~DESCRIPTION] => 
                    [~VALUE] => 
                )

            [FLANEC_THICKNESS] => Array
                (
                    [ID] => 175
                    [IBLOCK_ID] => 2
                    [NAME] => Толщина фланца, мм
                    [ACTIVE] => Y
                    [SORT] => 500
                    [CODE] => FLANEC_THICKNESS
                    [DEFAULT_VALUE] => 
                    [PROPERTY_TYPE] => S
                    [ROW_COUNT] => 1
                    [COL_COUNT] => 30
                    [LIST_TYPE] => L
                    [MULTIPLE] => N
                    [XML_ID] => 
                    [FILE_TYPE] => 
                    [MULTIPLE_CNT] => 5
                    [LINK_IBLOCK_ID] => 0
                    [WITH_DESCRIPTION] => N
                    [SEARCHABLE] => N
                    [FILTRABLE] => N
                    [IS_REQUIRED] => N
                    [VERSION] => 1
                    [USER_TYPE] => 
                    [USER_TYPE_SETTINGS] => Array
                        (
                        )

                    [HINT] => 
                    [~NAME] => Толщина фланца, мм
                    [~DEFAULT_VALUE] => 
                    [VALUE_ENUM] => 
                    [VALUE_XML_ID] => 
                    [VALUE_SORT] => 
                    [VALUE] => 
                    [PROPERTY_VALUE_ID] => 
                    [DESCRIPTION] => 
                    [~DESCRIPTION] => 
                    [~VALUE] => 
                )

            [COUNT_HOLE] => Array
                (
                    [ID] => 176
                    [IBLOCK_ID] => 2
                    [NAME] => Количество отверстий крепления, шт
                    [ACTIVE] => Y
                    [SORT] => 500
                    [CODE] => COUNT_HOLE
                    [DEFAULT_VALUE] => 
                    [PROPERTY_TYPE] => S
                    [ROW_COUNT] => 1
                    [COL_COUNT] => 30
                    [LIST_TYPE] => L
                    [MULTIPLE] => N
                    [XML_ID] => 
                    [FILE_TYPE] => 
                    [MULTIPLE_CNT] => 5
                    [LINK_IBLOCK_ID] => 0
                    [WITH_DESCRIPTION] => N
                    [SEARCHABLE] => N
                    [FILTRABLE] => N
                    [IS_REQUIRED] => N
                    [VERSION] => 1
                    [USER_TYPE] => 
                    [USER_TYPE_SETTINGS] => Array
                        (
                        )

                    [HINT] => 
                    [~NAME] => Количество отверстий крепления, шт
                    [~DEFAULT_VALUE] => 
                    [VALUE_ENUM] => 
                    [VALUE_XML_ID] => 
                    [VALUE_SORT] => 
                    [VALUE] => 
                    [PROPERTY_VALUE_ID] => 
                    [DESCRIPTION] => 
                    [~DESCRIPTION] => 
                    [~VALUE] => 
                )

            [INSPECTION_WINDOW] => Array
                (
                    [ID] => 179
                    [IBLOCK_ID] => 2
                    [NAME] => Ревизионное окно, мм
                    [ACTIVE] => Y
                    [SORT] => 500
                    [CODE] => INSPECTION_WINDOW
                    [DEFAULT_VALUE] => 
                    [PROPERTY_TYPE] => S
                    [ROW_COUNT] => 1
                    [COL_COUNT] => 30
                    [LIST_TYPE] => L
                    [MULTIPLE] => N
                    [XML_ID] => 
                    [FILE_TYPE] => 
                    [MULTIPLE_CNT] => 5
                    [LINK_IBLOCK_ID] => 0
                    [WITH_DESCRIPTION] => N
                    [SEARCHABLE] => N
                    [FILTRABLE] => N
                    [IS_REQUIRED] => N
                    [VERSION] => 1
                    [USER_TYPE] => 
                    [USER_TYPE_SETTINGS] => Array
                        (
                        )

                    [HINT] => 
                    [~NAME] => Ревизионное окно, мм
                    [~DEFAULT_VALUE] => 
                    [VALUE_ENUM] => 
                    [VALUE_XML_ID] => 
                    [VALUE_SORT] => 
                    [VALUE] => 
                    [PROPERTY_VALUE_ID] => 
                    [DESCRIPTION] => 
                    [~DESCRIPTION] => 
                    [~VALUE] => 
                )

            [THREE_MODEL] => Array
                (
                    [ID] => 182
                    [IBLOCK_ID] => 2
                    [NAME] => 3D-модель
                    [ACTIVE] => Y
                    [SORT] => 500
                    [CODE] => THREE_MODEL
                    [DEFAULT_VALUE] => 
                    [PROPERTY_TYPE] => F
                    [ROW_COUNT] => 1
                    [COL_COUNT] => 30
                    [LIST_TYPE] => L
                    [MULTIPLE] => N
                    [XML_ID] => 
                    [FILE_TYPE] => 
                    [MULTIPLE_CNT] => 5
                    [LINK_IBLOCK_ID] => 0
                    [WITH_DESCRIPTION] => N
                    [SEARCHABLE] => N
                    [FILTRABLE] => N
                    [IS_REQUIRED] => N
                    [VERSION] => 1
                    [USER_TYPE] => 
                    [USER_TYPE_SETTINGS] => Array
                        (
                        )

                    [HINT] => 
                    [~NAME] => 3D-модель
                    [~DEFAULT_VALUE] => 
                    [VALUE_ENUM] => 
                    [VALUE_XML_ID] => 
                    [VALUE_SORT] => 
                    [VALUE] => 
                    [PROPERTY_VALUE_ID] => 
                    [DESCRIPTION] => 
                    [~DESCRIPTION] => 
                    [~VALUE] => 
                )

            [FAQ] => Array
                (
                    [ID] => 183
                    [IBLOCK_ID] => 2
                    [NAME] => FAQ
                    [ACTIVE] => Y
                    [SORT] => 500
                    [CODE] => FAQ
                    [DEFAULT_VALUE] => Array
                        (
                            [TYPE] => TEXT
                            [TEXT] => 
                        )

                    [PROPERTY_TYPE] => S
                    [ROW_COUNT] => 1
                    [COL_COUNT] => 30
                    [LIST_TYPE] => L
                    [MULTIPLE] => N
                    [XML_ID] => 
                    [FILE_TYPE] => 
                    [MULTIPLE_CNT] => 5
                    [LINK_IBLOCK_ID] => 0
                    [WITH_DESCRIPTION] => N
                    [SEARCHABLE] => N
                    [FILTRABLE] => N
                    [IS_REQUIRED] => N
                    [VERSION] => 1
                    [USER_TYPE] => HTML
                    [USER_TYPE_SETTINGS] => Array
                        (
                            [height] => 200
                        )

                    [HINT] => 
                    [~NAME] => FAQ
                    [~DEFAULT_VALUE] => Array
                        (
                            [TYPE] => TEXT
                            [TEXT] => 
                        )

                    [VALUE_ENUM] => 
                    [VALUE_XML_ID] => 
                    [VALUE_SORT] => 
                    [VALUE] => 
                    [PROPERTY_VALUE_ID] => 
                    [DESCRIPTION] => 
                    [~DESCRIPTION] => 
                    [~VALUE] => 
                )

        )

    [DISPLAY_PROPERTIES] => Array
        (
            [ITEM_PRICE] => Array
                (
                    [ID] => 22
                    [IBLOCK_ID] => 2
                    [NAME] => Цена
                    [ACTIVE] => Y
                    [SORT] => 3
                    [CODE] => ITEM_PRICE
                    [DEFAULT_VALUE] => 
                    [PROPERTY_TYPE] => L
                    [ROW_COUNT] => 1
                    [COL_COUNT] => 30
                    [LIST_TYPE] => L
                    [MULTIPLE] => N
                    [XML_ID] => 22
                    [FILE_TYPE] => 
                    [MULTIPLE_CNT] => 5
                    [LINK_IBLOCK_ID] => 0
                    [WITH_DESCRIPTION] => N
                    [SEARCHABLE] => N
                    [FILTRABLE] => N
                    [IS_REQUIRED] => Y
                    [VERSION] => 1
                    [USER_TYPE] => 
                    [USER_TYPE_SETTINGS] => Array
                        (
                        )

                    [HINT] => 
                    [~NAME] => Цена
                    [~DEFAULT_VALUE] => 
                    [VALUE_ENUM] => По запросу
                    [VALUE_XML_ID] => on-request
                    [VALUE_SORT] => 1
                    [VALUE] => По запросу
                    [PROPERTY_VALUE_ID] => 6831770
                    [VALUE_ENUM_ID] => 9
                    [DESCRIPTION] => 
                    [~VALUE] => По запросу
                    [~DESCRIPTION] => 
                    [DISPLAY_VALUE] => По запросу
                )

            [ITEM_CHARACTERISTICS] => Array
                (
                    [ID] => 28
                    [IBLOCK_ID] => 2
                    [NAME] => Характеристики
                    [ACTIVE] => Y
                    [SORT] => 6
                    [CODE] => ITEM_CHARACTERISTICS
                    [DEFAULT_VALUE] => 
                    [PROPERTY_TYPE] => S
                    [ROW_COUNT] => 1
                    [COL_COUNT] => 20
                    [LIST_TYPE] => L
                    [MULTIPLE] => Y
                    [XML_ID] => 28
                    [FILE_TYPE] => 
                    [MULTIPLE_CNT] => 1
                    [LINK_IBLOCK_ID] => 0
                    [WITH_DESCRIPTION] => Y
                    [SEARCHABLE] => N
                    [FILTRABLE] => N
                    [IS_REQUIRED] => N
                    [VERSION] => 1
                    [USER_TYPE] => 
                    [USER_TYPE_SETTINGS] => Array
                        (
                        )

                    [HINT] => 
                    [~NAME] => Характеристики
                    [~DEFAULT_VALUE] => 
                    [VALUE_ENUM] => 
                    [VALUE_XML_ID] => 
                    [VALUE_SORT] => 
                    [VALUE] => Array
                        (
                            [0] => ответвительная промежуточная многогранная
                            [1] => 18600
                            [2] => 13500
                            [3] => 1
                            [4] => 620/200
                            [5] => I-V
                            [6] => горячее цинкование
                            [7] => порошковое / полимерное окрашивание
                            [8] => 30 лет
                        )

                    [PROPERTY_VALUE_ID] => Array
                        (
                            [0] => 6831771
                            [1] => 6831772
                            [2] => 6831773
                            [3] => 6831774
                            [4] => 6831775
                            [5] => 6831776
                            [6] => 6831777
                            [7] => 6831778
                            [8] => 6831779
                        )

                    [DESCRIPTION] => Array
                        (
                            [0] => Тип
                            [1] => Высота, мм
                            [2] => Высота до нижней траверсы, мм
                            [3] => Число стоек на опору, шт
                            [4] => Сечение стоек, мм
                            [5] => Ветровой район
                            [6] => Защитное покрытие
                            [7] => Лакокрасочное покрытие
                            [8] => Срок службы
                        )

                    [~VALUE] => Array
                        (
                            [0] => ответвительная промежуточная многогранная
                            [1] => 18600
                            [2] => 13500
                            [3] => 1
                            [4] => 620/200
                            [5] => I-V
                            [6] => горячее цинкование
                            [7] => порошковое / полимерное окрашивание
                            [8] => 30 лет
                        )

                    [~DESCRIPTION] => Array
                        (
                            [0] => Тип
                            [1] => Высота, мм
                            [2] => Высота до нижней траверсы, мм
                            [3] => Число стоек на опору, шт
                            [4] => Сечение стоек, мм
                            [5] => Ветровой район
                            [6] => Защитное покрытие
                            [7] => Лакокрасочное покрытие
                            [8] => Срок службы
                        )

                    [DISPLAY_VALUE] => Array
                        (
                            [0] => ответвительная промежуточная многогранная
                            [1] => 18600
                            [2] => 13500
                            [3] => 1
                            [4] => 620/200
                            [5] => I-V
                            [6] => горячее цинкование
                            [7] => порошковое / полимерное окрашивание
                            [8] => 30 лет
                        )

                )

        )

    [PRODUCT_PROPERTIES] => Array
        (
        )

    [PRODUCT_PROPERTIES_FILL] => Array
        (
        )

    [OFFERS] => Array
        (
        )

    [OFFER_ID_SELECTED] => 0
    [CHECK_QUANTITY] => 
    [ITEM_PRICE_MODE] => 
    [ITEM_PRICES] => Array
        (
        )

    [ITEM_QUANTITY_RANGES] => Array
        (
        )

    [ITEM_MEASURE_RATIOS] => Array
        (
            [3014] => Array
                (
                    [ID] => 3014
                    [RATIO] => 1
                    [IS_DEFAULT] => Y
                    [PRODUCT_ID] => 20167
                )

        )

    [ITEM_MEASURE] => Array
        (
            [ID] => 5
            [TITLE] => шт
            [~TITLE] => шт
        )

    [ITEM_MEASURE_RATIO_SELECTED] => 3014
    [ITEM_QUANTITY_RANGE_SELECTED] => 
    [ITEM_PRICE_SELECTED] => 
    [EDIT_LINK] => 
    [DELETE_LINK] => 
    [SECTION] => Array
        (
            [PATH] => Array
                (
                )

        )

    [CAN_BUY] => 
)
В наличии
Тип: ответвительная промежуточная многогранная
Высота, мм: 18600
Высота до нижней траверсы, мм: 13500
Цена по запросу
Array
(
    [ID] => 20166
    [~ID] => 20166
    [IBLOCK_ID] => 2
    [~IBLOCK_ID] => 2
    [CODE] => opm35-4
    [~CODE] => opm35-4
    [XML_ID] => 20166
    [~XML_ID] => 20166
    [NAME] => ОПМ35-4
    [~NAME] => ОПМ35-4
    [ACTIVE] => Y
    [~ACTIVE] => Y
    [DATE_ACTIVE_FROM] => 
    [~DATE_ACTIVE_FROM] => 
    [DATE_ACTIVE_TO] => 
    [~DATE_ACTIVE_TO] => 
    [SORT] => 500
    [~SORT] => 500
    [PREVIEW_TEXT] => 
    [~PREVIEW_TEXT] => 
    [PREVIEW_TEXT_TYPE] => text
    [~PREVIEW_TEXT_TYPE] => text
    [DETAIL_TEXT] => 
    [~DETAIL_TEXT] => 
    [DETAIL_TEXT_TYPE] => text
    [~DETAIL_TEXT_TYPE] => text
    [DATE_CREATE] => 11.02.2026 06:59:41
    [~DATE_CREATE] => 11.02.2026 06:59:41
    [CREATED_BY] => 1
    [~CREATED_BY] => 1
    [TAGS] => 
    [~TAGS] => 
    [TIMESTAMP_X] => 11.02.2026 06:59:41
    [~TIMESTAMP_X] => 11.02.2026 06:59:41
    [MODIFIED_BY] => 1
    [~MODIFIED_BY] => 1
    [IBLOCK_SECTION_ID] => 2951
    [~IBLOCK_SECTION_ID] => 4508
    [DETAIL_PAGE_URL] => /product/opm35-4/
    [~DETAIL_PAGE_URL] => /product/opm35-4/
    [DETAIL_PICTURE] => 
    [~DETAIL_PICTURE] => 
    [PREVIEW_PICTURE] => 
    [~PREVIEW_PICTURE] => 
    [LANG_DIR] => /
    [~LANG_DIR] => /
    [EXTERNAL_ID] => 20166
    [~EXTERNAL_ID] => 20166
    [IBLOCK_TYPE_ID] => catalog
    [~IBLOCK_TYPE_ID] => catalog
    [IBLOCK_CODE] => metalstructures
    [~IBLOCK_CODE] => metalstructures
    [IBLOCK_EXTERNAL_ID] => clothes
    [~IBLOCK_EXTERNAL_ID] => clothes
    [LID] => s1
    [~LID] => s1
    [IPROPERTY_VALUES] => Array
        (
            [ELEMENT_DETAIL_PICTURE_FILE_NAME] => 
            [ELEMENT_PREVIEW_PICTURE_FILE_NAME] => 
            [SECTION_DETAIL_PICTURE_FILE_NAME] => 
            [SECTION_PICTURE_FILE_NAME] => 
            [ELEMENT_META_TITLE] => ОПМ35-4 в {{rp}}
            [SECTION_PAGE_TITLE] => ОПМ35-4
            [ELEMENT_PAGE_TITLE] => ОПМ35-4
            [SECTION_META_TITLE] => Многогранные опоры ЛЭП купить в {{rp}} на сайте производителя НПО Легион
            [SECTION_META_DESCRIPTION] => Производство многогранных опор ЛЭП линии электропередач. Купите напрямую у производителя в {{rp}}. Собственное производство. Наличие товара на складе. Звоните ☎ {{subdomain_tel}}
            [SECTION_META_KEYWORDS] => опоры ЛЭП многогранные металлические производство купить гранённые линии электропередач 
        )

    [PRODUCT] => Array
        (
            [TYPE] => 1
            [AVAILABLE] => Y
            [BUNDLE] => N
            [QUANTITY] => 0
            [QUANTITY_TRACE] => N
            [CAN_BUY_ZERO] => Y
            [MEASURE] => 5
            [SUBSCRIBE] => Y
            [VAT_ID] => 0
            [VAT_RATE] => 0
            [VAT_INCLUDED] => N
            [WEIGHT] => 0
            [WIDTH] => 0
            [LENGTH] => 0
            [HEIGHT] => 0
            [PAYMENT_TYPE] => S
            [RECUR_SCHEME_TYPE] => D
            [RECUR_SCHEME_LENGTH] => 0
            [TRIAL_PRICE_ID] => 0
            [USE_OFFERS] => 
        )

    [~CATALOG_TYPE] => 1
    [CATALOG_TYPE] => 1
    [~CATALOG_QUANTITY] => 0
    [CATALOG_QUANTITY] => 0
    [~CATALOG_QUANTITY_TRACE] => N
    [CATALOG_QUANTITY_TRACE] => N
    [~CATALOG_CAN_BUY_ZERO] => Y
    [CATALOG_CAN_BUY_ZERO] => Y
    [~CATALOG_SUBSCRIBE] => Y
    [CATALOG_SUBSCRIBE] => Y
    [PROPERTIES] => Array
        (
            [ITEM_DELIVERY] => Array
                (
                    [ID] => 20
                    [IBLOCK_ID] => 2
                    [NAME] => Доставка
                    [ACTIVE] => Y
                    [SORT] => 1
                    [CODE] => ITEM_DELIVERY
                    [DEFAULT_VALUE] => 
                    [PROPERTY_TYPE] => L
                    [ROW_COUNT] => 1
                    [COL_COUNT] => 30
                    [LIST_TYPE] => L
                    [MULTIPLE] => N
                    [XML_ID] => 20
                    [FILE_TYPE] => 
                    [MULTIPLE_CNT] => 5
                    [LINK_IBLOCK_ID] => 0
                    [WITH_DESCRIPTION] => N
                    [SEARCHABLE] => N
                    [FILTRABLE] => N
                    [IS_REQUIRED] => Y
                    [VERSION] => 1
                    [USER_TYPE] => 
                    [USER_TYPE_SETTINGS] => Array
                        (
                        )

                    [HINT] => 
                    [~NAME] => Доставка
                    [~DEFAULT_VALUE] => 
                    [VALUE_ENUM] => По России и СНГ
                    [VALUE_XML_ID] => ru-sng
                    [VALUE_SORT] => 1
                    [VALUE] => По России и СНГ
                    [PROPERTY_VALUE_ID] => 6831752
                    [VALUE_ENUM_ID] => 7
                    [DESCRIPTION] => 
                    [~VALUE] => По России и СНГ
                    [~DESCRIPTION] => 
                )

            [ITEM_PAYMENT] => Array
                (
                    [ID] => 21
                    [IBLOCK_ID] => 2
                    [NAME] => Оплата
                    [ACTIVE] => Y
                    [SORT] => 2
                    [CODE] => ITEM_PAYMENT
                    [DEFAULT_VALUE] => 
                    [PROPERTY_TYPE] => L
                    [ROW_COUNT] => 1
                    [COL_COUNT] => 30
                    [LIST_TYPE] => L
                    [MULTIPLE] => N
                    [XML_ID] => 21
                    [FILE_TYPE] => 
                    [MULTIPLE_CNT] => 5
                    [LINK_IBLOCK_ID] => 0
                    [WITH_DESCRIPTION] => N
                    [SEARCHABLE] => N
                    [FILTRABLE] => N
                    [IS_REQUIRED] => Y
                    [VERSION] => 1
                    [USER_TYPE] => 
                    [USER_TYPE_SETTINGS] => Array
                        (
                        )

                    [HINT] => 
                    [~NAME] => Оплата
                    [~DEFAULT_VALUE] => 
                    [VALUE_ENUM] => Безналичный расчет
                    [VALUE_XML_ID] => payment-bank
                    [VALUE_SORT] => 1
                    [VALUE] => Безналичный расчет
                    [PROPERTY_VALUE_ID] => 6831753
                    [VALUE_ENUM_ID] => 8
                    [DESCRIPTION] => 
                    [~VALUE] => Безналичный расчет
                    [~DESCRIPTION] => 
                )

            [ITEM_PRICE] => Array
                (
                    [ID] => 22
                    [IBLOCK_ID] => 2
                    [NAME] => Цена
                    [ACTIVE] => Y
                    [SORT] => 3
                    [CODE] => ITEM_PRICE
                    [DEFAULT_VALUE] => 
                    [PROPERTY_TYPE] => L
                    [ROW_COUNT] => 1
                    [COL_COUNT] => 30
                    [LIST_TYPE] => L
                    [MULTIPLE] => N
                    [XML_ID] => 22
                    [FILE_TYPE] => 
                    [MULTIPLE_CNT] => 5
                    [LINK_IBLOCK_ID] => 0
                    [WITH_DESCRIPTION] => N
                    [SEARCHABLE] => N
                    [FILTRABLE] => N
                    [IS_REQUIRED] => Y
                    [VERSION] => 1
                    [USER_TYPE] => 
                    [USER_TYPE_SETTINGS] => Array
                        (
                        )

                    [HINT] => 
                    [~NAME] => Цена
                    [~DEFAULT_VALUE] => 
                    [VALUE_ENUM] => По запросу
                    [VALUE_XML_ID] => on-request
                    [VALUE_SORT] => 1
                    [VALUE] => По запросу
                    [PROPERTY_VALUE_ID] => 6831754
                    [VALUE_ENUM_ID] => 9
                    [DESCRIPTION] => 
                    [~VALUE] => По запросу
                    [~DESCRIPTION] => 
                )

            [ITEM_IMAGES] => Array
                (
                    [ID] => 23
                    [IBLOCK_ID] => 2
                    [NAME] => Изображения
                    [ACTIVE] => Y
                    [SORT] => 4
                    [CODE] => ITEM_IMAGES
                    [DEFAULT_VALUE] => 
                    [PROPERTY_TYPE] => F
                    [ROW_COUNT] => 1
                    [COL_COUNT] => 30
                    [LIST_TYPE] => L
                    [MULTIPLE] => Y
                    [XML_ID] => 23
                    [FILE_TYPE] => 
                    [MULTIPLE_CNT] => 5
                    [LINK_IBLOCK_ID] => 0
                    [WITH_DESCRIPTION] => N
                    [SEARCHABLE] => N
                    [FILTRABLE] => N
                    [IS_REQUIRED] => N
                    [VERSION] => 1
                    [USER_TYPE] => 
                    [USER_TYPE_SETTINGS] => Array
                        (
                        )

                    [HINT] => 
                    [~NAME] => Изображения
                    [~DEFAULT_VALUE] => 
                    [VALUE_ENUM] => 
                    [VALUE_XML_ID] => 
                    [VALUE_SORT] => 
                    [VALUE] => 
                    [PROPERTY_VALUE_ID] => 
                    [DESCRIPTION] => 
                    [~DESCRIPTION] => 
                    [~VALUE] => 
                )

            [ITEM_PROPERTIES] => Array
                (
                    [ID] => 24
                    [IBLOCK_ID] => 2
                    [NAME] => Свойства
                    [ACTIVE] => Y
                    [SORT] => 5
                    [CODE] => ITEM_PROPERTIES
                    [DEFAULT_VALUE] => 
                    [PROPERTY_TYPE] => E
                    [ROW_COUNT] => 1
                    [COL_COUNT] => 30
                    [LIST_TYPE] => L
                    [MULTIPLE] => Y
                    [XML_ID] => 24
                    [FILE_TYPE] => 
                    [MULTIPLE_CNT] => 1
                    [LINK_IBLOCK_ID] => 3
                    [WITH_DESCRIPTION] => N
                    [SEARCHABLE] => N
                    [FILTRABLE] => N
                    [IS_REQUIRED] => N
                    [VERSION] => 1
                    [USER_TYPE] => 
                    [USER_TYPE_SETTINGS] => Array
                        (
                        )

                    [HINT] => 
                    [~NAME] => Свойства
                    [~DEFAULT_VALUE] => 
                    [VALUE_ENUM] => 
                    [VALUE_XML_ID] => 
                    [VALUE_SORT] => 
                    [VALUE] => 
                    [PROPERTY_VALUE_ID] => 
                    [DESCRIPTION] => 
                    [~DESCRIPTION] => 
                    [~VALUE] => 
                )

            [ITEM_CHARACTERISTICS] => Array
                (
                    [ID] => 28
                    [IBLOCK_ID] => 2
                    [NAME] => Характеристики
                    [ACTIVE] => Y
                    [SORT] => 6
                    [CODE] => ITEM_CHARACTERISTICS
                    [DEFAULT_VALUE] => 
                    [PROPERTY_TYPE] => S
                    [ROW_COUNT] => 1
                    [COL_COUNT] => 20
                    [LIST_TYPE] => L
                    [MULTIPLE] => Y
                    [XML_ID] => 28
                    [FILE_TYPE] => 
                    [MULTIPLE_CNT] => 1
                    [LINK_IBLOCK_ID] => 0
                    [WITH_DESCRIPTION] => Y
                    [SEARCHABLE] => N
                    [FILTRABLE] => N
                    [IS_REQUIRED] => N
                    [VERSION] => 1
                    [USER_TYPE] => 
                    [USER_TYPE_SETTINGS] => Array
                        (
                        )

                    [HINT] => 
                    [~NAME] => Характеристики
                    [~DEFAULT_VALUE] => 
                    [VALUE_ENUM] => 
                    [VALUE_XML_ID] => 
                    [VALUE_SORT] => 
                    [VALUE] => Array
                        (
                            [0] => ответвительная промежуточная многогранная
                            [1] => 18600
                            [2] => 13500
                            [3] => 1
                            [4] => 620/200
                            [5] => I-V
                            [6] => горячее цинкование
                            [7] => порошковое / полимерное окрашивание
                            [8] => 30 лет
                        )

                    [PROPERTY_VALUE_ID] => Array
                        (
                            [0] => 6831755
                            [1] => 6831756
                            [2] => 6831757
                            [3] => 6831758
                            [4] => 6831759
                            [5] => 6831760
                            [6] => 6831761
                            [7] => 6831762
                            [8] => 6831763
                        )

                    [DESCRIPTION] => Array
                        (
                            [0] => Тип
                            [1] => Высота, мм
                            [2] => Высота до нижней траверсы, мм
                            [3] => Число стоек на опору, шт
                            [4] => Сечение стоек, мм
                            [5] => Ветровой район
                            [6] => Защитное покрытие
                            [7] => Лакокрасочное покрытие
                            [8] => Срок службы
                        )

                    [~VALUE] => Array
                        (
                            [0] => ответвительная промежуточная многогранная
                            [1] => 18600
                            [2] => 13500
                            [3] => 1
                            [4] => 620/200
                            [5] => I-V
                            [6] => горячее цинкование
                            [7] => порошковое / полимерное окрашивание
                            [8] => 30 лет
                        )

                    [~DESCRIPTION] => Array
                        (
                            [0] => Тип
                            [1] => Высота, мм
                            [2] => Высота до нижней траверсы, мм
                            [3] => Число стоек на опору, шт
                            [4] => Сечение стоек, мм
                            [5] => Ветровой район
                            [6] => Защитное покрытие
                            [7] => Лакокрасочное покрытие
                            [8] => Срок службы
                        )

                )

            [ITEM_FILTER] => Array
                (
                    [ID] => 40
                    [IBLOCK_ID] => 2
                    [NAME] => Фильтр
                    [ACTIVE] => Y
                    [SORT] => 7
                    [CODE] => ITEM_FILTER
                    [DEFAULT_VALUE] => 
                    [PROPERTY_TYPE] => S
                    [ROW_COUNT] => 1
                    [COL_COUNT] => 30
                    [LIST_TYPE] => L
                    [MULTIPLE] => N
                    [XML_ID] => 40
                    [FILE_TYPE] => 
                    [MULTIPLE_CNT] => 5
                    [LINK_IBLOCK_ID] => 0
                    [WITH_DESCRIPTION] => N
                    [SEARCHABLE] => N
                    [FILTRABLE] => N
                    [IS_REQUIRED] => N
                    [VERSION] => 1
                    [USER_TYPE] => 
                    [USER_TYPE_SETTINGS] => Array
                        (
                        )

                    [HINT] => 
                    [~NAME] => Фильтр
                    [~DEFAULT_VALUE] => 
                    [VALUE_ENUM] => 
                    [VALUE_XML_ID] => 
                    [VALUE_SORT] => 
                    [VALUE] => 
                    [PROPERTY_VALUE_ID] => 
                    [DESCRIPTION] => 
                    [~DESCRIPTION] => 
                    [~VALUE] => 
                )

            [ITEM_TECH_CH] => Array
                (
                    [ID] => 29
                    [IBLOCK_ID] => 2
                    [NAME] => Технические характеристики
                    [ACTIVE] => Y
                    [SORT] => 8
                    [CODE] => ITEM_TECH_CH
                    [DEFAULT_VALUE] => Array
                        (
                            [TYPE] => HTML
                            [TEXT] => 
                        )

                    [PROPERTY_TYPE] => S
                    [ROW_COUNT] => 1
                    [COL_COUNT] => 30
                    [LIST_TYPE] => L
                    [MULTIPLE] => N
                    [XML_ID] => 29
                    [FILE_TYPE] => 
                    [MULTIPLE_CNT] => 5
                    [LINK_IBLOCK_ID] => 0
                    [WITH_DESCRIPTION] => N
                    [SEARCHABLE] => N
                    [FILTRABLE] => N
                    [IS_REQUIRED] => N
                    [VERSION] => 1
                    [USER_TYPE] => HTML
                    [USER_TYPE_SETTINGS] => Array
                        (
                            [height] => 200
                        )

                    [HINT] => 
                    [~NAME] => Технические характеристики
                    [~DEFAULT_VALUE] => Array
                        (
                            [TYPE] => HTML
                            [TEXT] => 
                        )

                    [VALUE_ENUM] => 
                    [VALUE_XML_ID] => 
                    [VALUE_SORT] => 
                    [VALUE] => 
                    [PROPERTY_VALUE_ID] => 
                    [DESCRIPTION] => 
                    [~DESCRIPTION] => 
                    [~VALUE] => 
                )

            [ITEM_ADV_DESCR] => Array
                (
                    [ID] => 30
                    [IBLOCK_ID] => 2
                    [NAME] => Преимущества (описание)
                    [ACTIVE] => Y
                    [SORT] => 9
                    [CODE] => ITEM_ADV_DESCR
                    [DEFAULT_VALUE] => Array
                        (
                            [TYPE] => HTML
                            [TEXT] => 
                        )

                    [PROPERTY_TYPE] => S
                    [ROW_COUNT] => 1
                    [COL_COUNT] => 30
                    [LIST_TYPE] => L
                    [MULTIPLE] => N
                    [XML_ID] => 30
                    [FILE_TYPE] => 
                    [MULTIPLE_CNT] => 5
                    [LINK_IBLOCK_ID] => 0
                    [WITH_DESCRIPTION] => N
                    [SEARCHABLE] => N
                    [FILTRABLE] => N
                    [IS_REQUIRED] => N
                    [VERSION] => 1
                    [USER_TYPE] => HTML
                    [USER_TYPE_SETTINGS] => Array
                        (
                            [height] => 100
                        )

                    [HINT] => 
                    [~NAME] => Преимущества (описание)
                    [~DEFAULT_VALUE] => Array
                        (
                            [TYPE] => HTML
                            [TEXT] => 
                        )

                    [VALUE_ENUM] => 
                    [VALUE_XML_ID] => 
                    [VALUE_SORT] => 
                    [VALUE] => 
                    [PROPERTY_VALUE_ID] => 
                    [DESCRIPTION] => 
                    [~DESCRIPTION] => 
                    [~VALUE] => 
                )

            [ITEM_ADV] => Array
                (
                    [ID] => 31
                    [IBLOCK_ID] => 2
                    [NAME] => Преимущества
                    [ACTIVE] => Y
                    [SORT] => 10
                    [CODE] => ITEM_ADV
                    [DEFAULT_VALUE] => 
                    [PROPERTY_TYPE] => E
                    [ROW_COUNT] => 1
                    [COL_COUNT] => 30
                    [LIST_TYPE] => L
                    [MULTIPLE] => Y
                    [XML_ID] => 31
                    [FILE_TYPE] => 
                    [MULTIPLE_CNT] => 1
                    [LINK_IBLOCK_ID] => 5
                    [WITH_DESCRIPTION] => N
                    [SEARCHABLE] => N
                    [FILTRABLE] => N
                    [IS_REQUIRED] => N
                    [VERSION] => 1
                    [USER_TYPE] => 
                    [USER_TYPE_SETTINGS] => Array
                        (
                        )

                    [HINT] => 
                    [~NAME] => Преимущества
                    [~DEFAULT_VALUE] => 
                    [VALUE_ENUM] => 
                    [VALUE_XML_ID] => 
                    [VALUE_SORT] => 
                    [VALUE] => 
                    [PROPERTY_VALUE_ID] => 
                    [DESCRIPTION] => 
                    [~DESCRIPTION] => 
                    [~VALUE] => 
                )

            [ITEM_BUY] => Array
                (
                    [ID] => 32
                    [IBLOCK_ID] => 2
                    [NAME] => Купить
                    [ACTIVE] => Y
                    [SORT] => 11
                    [CODE] => ITEM_BUY
                    [DEFAULT_VALUE] => Array
                        (
                            [TEXT] => 
                            [TYPE] => HTML
                        )

                    [PROPERTY_TYPE] => S
                    [ROW_COUNT] => 1
                    [COL_COUNT] => 30
                    [LIST_TYPE] => L
                    [MULTIPLE] => N
                    [XML_ID] => 32
                    [FILE_TYPE] => 
                    [MULTIPLE_CNT] => 5
                    [LINK_IBLOCK_ID] => 0
                    [WITH_DESCRIPTION] => N
                    [SEARCHABLE] => N
                    [FILTRABLE] => N
                    [IS_REQUIRED] => N
                    [VERSION] => 1
                    [USER_TYPE] => HTML
                    [USER_TYPE_SETTINGS] => Array
                        (
                            [height] => 200
                        )

                    [HINT] => 
                    [~NAME] => Купить
                    [~DEFAULT_VALUE] => Array
                        (
                            [TEXT] => 
                            [TYPE] => HTML
                        )

                    [VALUE_ENUM] => 
                    [VALUE_XML_ID] => 
                    [VALUE_SORT] => 
                    [VALUE] => 
                    [PROPERTY_VALUE_ID] => 
                    [DESCRIPTION] => 
                    [~DESCRIPTION] => 
                    [~VALUE] => 
                )

            [ITEM_CERT_COR] => Array
                (
                    [ID] => 33
                    [IBLOCK_ID] => 2
                    [NAME] => Сертификаты соответствия
                    [ACTIVE] => Y
                    [SORT] => 12
                    [CODE] => ITEM_CERT_COR
                    [DEFAULT_VALUE] => 
                    [PROPERTY_TYPE] => S
                    [ROW_COUNT] => 1
                    [COL_COUNT] => 30
                    [LIST_TYPE] => L
                    [MULTIPLE] => Y
                    [XML_ID] => 33
                    [FILE_TYPE] => 
                    [MULTIPLE_CNT] => 1
                    [LINK_IBLOCK_ID] => 0
                    [WITH_DESCRIPTION] => Y
                    [SEARCHABLE] => N
                    [FILTRABLE] => N
                    [IS_REQUIRED] => N
                    [VERSION] => 1
                    [USER_TYPE] => 
                    [USER_TYPE_SETTINGS] => Array
                        (
                        )

                    [HINT] => 
                    [~NAME] => Сертификаты соответствия
                    [~DEFAULT_VALUE] => 
                    [VALUE_ENUM] => 
                    [VALUE_XML_ID] => 
                    [VALUE_SORT] => 
                    [VALUE] => 
                    [PROPERTY_VALUE_ID] => 
                    [DESCRIPTION] => 
                    [~DESCRIPTION] => 
                    [~VALUE] => 
                )

            [ITEM_ST_STAND] => Array
                (
                    [ID] => 34
                    [IBLOCK_ID] => 2
                    [NAME] => Государственные стандарты
                    [ACTIVE] => Y
                    [SORT] => 13
                    [CODE] => ITEM_ST_STAND
                    [DEFAULT_VALUE] => 
                    [PROPERTY_TYPE] => S
                    [ROW_COUNT] => 1
                    [COL_COUNT] => 30
                    [LIST_TYPE] => L
                    [MULTIPLE] => Y
                    [XML_ID] => 34
                    [FILE_TYPE] => 
                    [MULTIPLE_CNT] => 1
                    [LINK_IBLOCK_ID] => 0
                    [WITH_DESCRIPTION] => Y
                    [SEARCHABLE] => N
                    [FILTRABLE] => N
                    [IS_REQUIRED] => N
                    [VERSION] => 1
                    [USER_TYPE] => 
                    [USER_TYPE_SETTINGS] => Array
                        (
                        )

                    [HINT] => 
                    [~NAME] => Государственные стандарты
                    [~DEFAULT_VALUE] => 
                    [VALUE_ENUM] => 
                    [VALUE_XML_ID] => 
                    [VALUE_SORT] => 
                    [VALUE] => 
                    [PROPERTY_VALUE_ID] => 
                    [DESCRIPTION] => 
                    [~DESCRIPTION] => 
                    [~VALUE] => 
                )

            [ITEM_NORM] => Array
                (
                    [ID] => 35
                    [IBLOCK_ID] => 2
                    [NAME] => Строительные нормы и правила
                    [ACTIVE] => Y
                    [SORT] => 14
                    [CODE] => ITEM_NORM
                    [DEFAULT_VALUE] => 
                    [PROPERTY_TYPE] => S
                    [ROW_COUNT] => 1
                    [COL_COUNT] => 30
                    [LIST_TYPE] => L
                    [MULTIPLE] => Y
                    [XML_ID] => 35
                    [FILE_TYPE] => 
                    [MULTIPLE_CNT] => 1
                    [LINK_IBLOCK_ID] => 0
                    [WITH_DESCRIPTION] => Y
                    [SEARCHABLE] => N
                    [FILTRABLE] => N
                    [IS_REQUIRED] => N
                    [VERSION] => 1
                    [USER_TYPE] => 
                    [USER_TYPE_SETTINGS] => Array
                        (
                        )

                    [HINT] => 
                    [~NAME] => Строительные нормы и правила
                    [~DEFAULT_VALUE] => 
                    [VALUE_ENUM] => 
                    [VALUE_XML_ID] => 
                    [VALUE_SORT] => 
                    [VALUE] => 
                    [PROPERTY_VALUE_ID] => 
                    [DESCRIPTION] => 
                    [~DESCRIPTION] => 
                    [~VALUE] => 
                )

            [ITEM_SIMILAR] => Array
                (
                    [ID] => 36
                    [IBLOCK_ID] => 2
                    [NAME] => Похожие модели
                    [ACTIVE] => Y
                    [SORT] => 15
                    [CODE] => ITEM_SIMILAR
                    [DEFAULT_VALUE] => 
                    [PROPERTY_TYPE] => G
                    [ROW_COUNT] => 1
                    [COL_COUNT] => 30
                    [LIST_TYPE] => L
                    [MULTIPLE] => Y
                    [XML_ID] => 36
                    [FILE_TYPE] => 
                    [MULTIPLE_CNT] => 10
                    [LINK_IBLOCK_ID] => 2
                    [WITH_DESCRIPTION] => N
                    [SEARCHABLE] => N
                    [FILTRABLE] => N
                    [IS_REQUIRED] => N
                    [VERSION] => 1
                    [USER_TYPE] => 
                    [USER_TYPE_SETTINGS] => Array
                        (
                        )

                    [HINT] => 
                    [~NAME] => Похожие модели
                    [~DEFAULT_VALUE] => 
                    [VALUE_ENUM] => 
                    [VALUE_XML_ID] => 
                    [VALUE_SORT] => 
                    [VALUE] => Array
                        (
                            [0] => 4509
                        )

                    [PROPERTY_VALUE_ID] => Array
                        (
                            [0] => 6831764
                        )

                    [DESCRIPTION] => Array
                        (
                            [0] => 
                        )

                    [~VALUE] => Array
                        (
                            [0] => 4509
                        )

                    [~DESCRIPTION] => Array
                        (
                            [0] => 
                        )

                )

            [ITEM_SIMILAR_TAGS] => Array
                (
                    [ID] => 122
                    [IBLOCK_ID] => 2
                    [NAME] => Похожие модели (теговые)
                    [ACTIVE] => Y
                    [SORT] => 16
                    [CODE] => ITEM_SIMILAR_TAGS
                    [DEFAULT_VALUE] => 
                    [PROPERTY_TYPE] => E
                    [ROW_COUNT] => 1
                    [COL_COUNT] => 30
                    [LIST_TYPE] => L
                    [MULTIPLE] => Y
                    [XML_ID] => 122
                    [FILE_TYPE] => 
                    [MULTIPLE_CNT] => 1
                    [LINK_IBLOCK_ID] => 19
                    [WITH_DESCRIPTION] => N
                    [SEARCHABLE] => N
                    [FILTRABLE] => N
                    [IS_REQUIRED] => N
                    [VERSION] => 1
                    [USER_TYPE] => 
                    [USER_TYPE_SETTINGS] => Array
                        (
                        )

                    [HINT] => 
                    [~NAME] => Похожие модели (теговые)
                    [~DEFAULT_VALUE] => 
                    [VALUE_ENUM] => 
                    [VALUE_XML_ID] => 
                    [VALUE_SORT] => 
                    [VALUE] => 
                    [PROPERTY_VALUE_ID] => 
                    [DESCRIPTION] => 
                    [~DESCRIPTION] => 
                    [~VALUE] => 
                )

            [ITEM_BUY_WITH] => Array
                (
                    [ID] => 37
                    [IBLOCK_ID] => 2
                    [NAME] => С этим товаром покупают
                    [ACTIVE] => Y
                    [SORT] => 17
                    [CODE] => ITEM_BUY_WITH
                    [DEFAULT_VALUE] => 
                    [PROPERTY_TYPE] => E
                    [ROW_COUNT] => 1
                    [COL_COUNT] => 30
                    [LIST_TYPE] => L
                    [MULTIPLE] => Y
                    [XML_ID] => 37
                    [FILE_TYPE] => 
                    [MULTIPLE_CNT] => 1
                    [LINK_IBLOCK_ID] => 2
                    [WITH_DESCRIPTION] => N
                    [SEARCHABLE] => N
                    [FILTRABLE] => N
                    [IS_REQUIRED] => N
                    [VERSION] => 1
                    [USER_TYPE] => 
                    [USER_TYPE_SETTINGS] => Array
                        (
                        )

                    [HINT] => 
                    [~NAME] => С этим товаром покупают
                    [~DEFAULT_VALUE] => 
                    [VALUE_ENUM] => 
                    [VALUE_XML_ID] => 
                    [VALUE_SORT] => 
                    [VALUE] => 
                    [PROPERTY_VALUE_ID] => 
                    [DESCRIPTION] => 
                    [~DESCRIPTION] => 
                    [~VALUE] => 
                )

            [ITEM_VOTE_COUNT] => Array
                (
                    [ID] => 38
                    [IBLOCK_ID] => 2
                    [NAME] => Количество голосов
                    [ACTIVE] => Y
                    [SORT] => 18
                    [CODE] => ITEM_VOTE_COUNT
                    [DEFAULT_VALUE] => 0
                    [PROPERTY_TYPE] => N
                    [ROW_COUNT] => 1
                    [COL_COUNT] => 30
                    [LIST_TYPE] => L
                    [MULTIPLE] => N
                    [XML_ID] => 38
                    [FILE_TYPE] => 
                    [MULTIPLE_CNT] => 5
                    [LINK_IBLOCK_ID] => 0
                    [WITH_DESCRIPTION] => N
                    [SEARCHABLE] => N
                    [FILTRABLE] => N
                    [IS_REQUIRED] => N
                    [VERSION] => 1
                    [USER_TYPE] => 
                    [USER_TYPE_SETTINGS] => Array
                        (
                        )

                    [HINT] => 
                    [~NAME] => Количество голосов
                    [~DEFAULT_VALUE] => 0
                    [VALUE_ENUM] => 
                    [VALUE_XML_ID] => 
                    [VALUE_SORT] => 
                    [VALUE] => 9
                    [PROPERTY_VALUE_ID] => 6831919
                    [DESCRIPTION] => 
                    [~VALUE] => 9
                    [~DESCRIPTION] => 
                )

            [ITEM_RAITING] => Array
                (
                    [ID] => 39
                    [IBLOCK_ID] => 2
                    [NAME] => Рейтинг
                    [ACTIVE] => Y
                    [SORT] => 19
                    [CODE] => ITEM_RAITING
                    [DEFAULT_VALUE] => 0
                    [PROPERTY_TYPE] => N
                    [ROW_COUNT] => 1
                    [COL_COUNT] => 30
                    [LIST_TYPE] => L
                    [MULTIPLE] => N
                    [XML_ID] => 39
                    [FILE_TYPE] => 
                    [MULTIPLE_CNT] => 5
                    [LINK_IBLOCK_ID] => 0
                    [WITH_DESCRIPTION] => N
                    [SEARCHABLE] => N
                    [FILTRABLE] => N
                    [IS_REQUIRED] => N
                    [VERSION] => 1
                    [USER_TYPE] => 
                    [USER_TYPE_SETTINGS] => Array
                        (
                        )

                    [HINT] => 
                    [~NAME] => Рейтинг
                    [~DEFAULT_VALUE] => 0
                    [VALUE_ENUM] => 
                    [VALUE_XML_ID] => 
                    [VALUE_SORT] => 
                    [VALUE] => 4.7
                    [PROPERTY_VALUE_ID] => 6831918
                    [DESCRIPTION] => 
                    [~VALUE] => 4.7
                    [~DESCRIPTION] => 
                )

            [H1] => Array
                (
                    [ID] => 125
                    [IBLOCK_ID] => 2
                    [NAME] => H1
                    [ACTIVE] => Y
                    [SORT] => 500
                    [CODE] => H1
                    [DEFAULT_VALUE] => 
                    [PROPERTY_TYPE] => S
                    [ROW_COUNT] => 1
                    [COL_COUNT] => 70
                    [LIST_TYPE] => L
                    [MULTIPLE] => N
                    [XML_ID] => 125
                    [FILE_TYPE] => 
                    [MULTIPLE_CNT] => 5
                    [LINK_IBLOCK_ID] => 0
                    [WITH_DESCRIPTION] => N
                    [SEARCHABLE] => N
                    [FILTRABLE] => N
                    [IS_REQUIRED] => N
                    [VERSION] => 1
                    [USER_TYPE] => 
                    [USER_TYPE_SETTINGS] => Array
                        (
                        )

                    [HINT] => 
                    [~NAME] => H1
                    [~DEFAULT_VALUE] => 
                    [VALUE_ENUM] => 
                    [VALUE_XML_ID] => 
                    [VALUE_SORT] => 
                    [VALUE] => ОПМ35-4
                    [PROPERTY_VALUE_ID] => 6831767
                    [DESCRIPTION] => 
                    [~VALUE] => ОПМ35-4
                    [~DESCRIPTION] => 
                )

            [CERTIFICATES] => Array
                (
                    [ID] => 127
                    [IBLOCK_ID] => 2
                    [NAME] => Сертификаты
                    [ACTIVE] => Y
                    [SORT] => 500
                    [CODE] => CERTIFICATES
                    [DEFAULT_VALUE] => 
                    [PROPERTY_TYPE] => E
                    [ROW_COUNT] => 1
                    [COL_COUNT] => 30
                    [LIST_TYPE] => L
                    [MULTIPLE] => Y
                    [XML_ID] => 127
                    [FILE_TYPE] => 
                    [MULTIPLE_CNT] => 5
                    [LINK_IBLOCK_ID] => 7
                    [WITH_DESCRIPTION] => N
                    [SEARCHABLE] => N
                    [FILTRABLE] => N
                    [IS_REQUIRED] => N
                    [VERSION] => 1
                    [USER_TYPE] => 
                    [USER_TYPE_SETTINGS] => Array
                        (
                        )

                    [HINT] => 
                    [~NAME] => Сертификаты
                    [~DEFAULT_VALUE] => 
                    [VALUE_ENUM] => 
                    [VALUE_XML_ID] => 
                    [VALUE_SORT] => 
                    [VALUE] => 
                    [PROPERTY_VALUE_ID] => 
                    [DESCRIPTION] => 
                    [~DESCRIPTION] => 
                    [~VALUE] => 
                )

            [129] => Array
                (
                    [ID] => 129
                    [IBLOCK_ID] => 2
                    [NAME] => Уникальный META TITLE
                    [ACTIVE] => Y
                    [SORT] => 500
                    [CODE] => 129
                    [DEFAULT_VALUE] => 
                    [PROPERTY_TYPE] => S
                    [ROW_COUNT] => 1
                    [COL_COUNT] => 30
                    [LIST_TYPE] => L
                    [MULTIPLE] => N
                    [XML_ID] => 129
                    [FILE_TYPE] => 
                    [MULTIPLE_CNT] => 5
                    [LINK_IBLOCK_ID] => 0
                    [WITH_DESCRIPTION] => N
                    [SEARCHABLE] => N
                    [FILTRABLE] => N
                    [IS_REQUIRED] => N
                    [VERSION] => 1
                    [USER_TYPE] => 
                    [USER_TYPE_SETTINGS] => Array
                        (
                        )

                    [HINT] => 
                    [~NAME] => Уникальный META TITLE
                    [~DEFAULT_VALUE] => 
                    [VALUE_ENUM] => 
                    [VALUE_XML_ID] => 
                    [VALUE_SORT] => 
                    [VALUE] => 
                    [PROPERTY_VALUE_ID] => 
                    [DESCRIPTION] => 
                    [~DESCRIPTION] => 
                    [~VALUE] => 
                )

            [ITEM_TYPE] => Array
                (
                    [ID] => 134
                    [IBLOCK_ID] => 2
                    [NAME] => Тип
                    [ACTIVE] => Y
                    [SORT] => 500
                    [CODE] => ITEM_TYPE
                    [DEFAULT_VALUE] => 
                    [PROPERTY_TYPE] => S
                    [ROW_COUNT] => 1
                    [COL_COUNT] => 30
                    [LIST_TYPE] => L
                    [MULTIPLE] => N
                    [XML_ID] => 
                    [FILE_TYPE] => 
                    [MULTIPLE_CNT] => 5
                    [LINK_IBLOCK_ID] => 0
                    [WITH_DESCRIPTION] => N
                    [SEARCHABLE] => N
                    [FILTRABLE] => Y
                    [IS_REQUIRED] => N
                    [VERSION] => 1
                    [USER_TYPE] => 
                    [USER_TYPE_SETTINGS] => Array
                        (
                        )

                    [HINT] => 
                    [~NAME] => Тип
                    [~DEFAULT_VALUE] => 
                    [VALUE_ENUM] => 
                    [VALUE_XML_ID] => 
                    [VALUE_SORT] => 
                    [VALUE] => 
                    [PROPERTY_VALUE_ID] => 
                    [DESCRIPTION] => 
                    [~DESCRIPTION] => 
                    [~VALUE] => 
                )

            [ITEM_INSTALLATION] => Array
                (
                    [ID] => 135
                    [IBLOCK_ID] => 2
                    [NAME] => Способ установки
                    [ACTIVE] => Y
                    [SORT] => 500
                    [CODE] => ITEM_INSTALLATION
                    [DEFAULT_VALUE] => 
                    [PROPERTY_TYPE] => S
                    [ROW_COUNT] => 1
                    [COL_COUNT] => 30
                    [LIST_TYPE] => L
                    [MULTIPLE] => N
                    [XML_ID] => 
                    [FILE_TYPE] => 
                    [MULTIPLE_CNT] => 5
                    [LINK_IBLOCK_ID] => 0
                    [WITH_DESCRIPTION] => N
                    [SEARCHABLE] => N
                    [FILTRABLE] => N
                    [IS_REQUIRED] => N
                    [VERSION] => 1
                    [USER_TYPE] => 
                    [USER_TYPE_SETTINGS] => Array
                        (
                        )

                    [HINT] => 
                    [~NAME] => Способ установки
                    [~DEFAULT_VALUE] => 
                    [VALUE_ENUM] => 
                    [VALUE_XML_ID] => 
                    [VALUE_SORT] => 
                    [VALUE] => 
                    [PROPERTY_VALUE_ID] => 
                    [DESCRIPTION] => 
                    [~DESCRIPTION] => 
                    [~VALUE] => 
                )

            [ITEM_MODE] => Array
                (
                    [ID] => 136
                    [IBLOCK_ID] => 2
                    [NAME] => Способ производства
                    [ACTIVE] => Y
                    [SORT] => 500
                    [CODE] => ITEM_MODE
                    [DEFAULT_VALUE] => 
                    [PROPERTY_TYPE] => S
                    [ROW_COUNT] => 1
                    [COL_COUNT] => 30
                    [LIST_TYPE] => L
                    [MULTIPLE] => N
                    [XML_ID] => 
                    [FILE_TYPE] => 
                    [MULTIPLE_CNT] => 5
                    [LINK_IBLOCK_ID] => 0
                    [WITH_DESCRIPTION] => N
                    [SEARCHABLE] => N
                    [FILTRABLE] => N
                    [IS_REQUIRED] => N
                    [VERSION] => 1
                    [USER_TYPE] => 
                    [USER_TYPE_SETTINGS] => Array
                        (
                        )

                    [HINT] => 
                    [~NAME] => Способ производства
                    [~DEFAULT_VALUE] => 
                    [VALUE_ENUM] => 
                    [VALUE_XML_ID] => 
                    [VALUE_SORT] => 
                    [VALUE] => 
                    [PROPERTY_VALUE_ID] => 
                    [DESCRIPTION] => 
                    [~DESCRIPTION] => 
                    [~VALUE] => 
                )

            [ITEM_HEIGHT] => Array
                (
                    [ID] => 137
                    [IBLOCK_ID] => 2
                    [NAME] => Высота, мм
                    [ACTIVE] => Y
                    [SORT] => 500
                    [CODE] => ITEM_HEIGHT
                    [DEFAULT_VALUE] => 
                    [PROPERTY_TYPE] => S
                    [ROW_COUNT] => 1
                    [COL_COUNT] => 30
                    [LIST_TYPE] => L
                    [MULTIPLE] => N
                    [XML_ID] => 
                    [FILE_TYPE] => 
                    [MULTIPLE_CNT] => 5
                    [LINK_IBLOCK_ID] => 0
                    [WITH_DESCRIPTION] => N
                    [SEARCHABLE] => N
                    [FILTRABLE] => N
                    [IS_REQUIRED] => N
                    [VERSION] => 1
                    [USER_TYPE] => 
                    [USER_TYPE_SETTINGS] => Array
                        (
                        )

                    [HINT] => 
                    [~NAME] => Высота, мм
                    [~DEFAULT_VALUE] => 
                    [VALUE_ENUM] => 
                    [VALUE_XML_ID] => 
                    [VALUE_SORT] => 
                    [VALUE] => 
                    [PROPERTY_VALUE_ID] => 
                    [DESCRIPTION] => 
                    [~DESCRIPTION] => 
                    [~VALUE] => 
                )

            [BLOG_POST_ID] => Array
                (
                    [ID] => 138
                    [IBLOCK_ID] => 2
                    [NAME] => ID поста блога для комментариев
                    [ACTIVE] => Y
                    [SORT] => 500
                    [CODE] => BLOG_POST_ID
                    [DEFAULT_VALUE] => 
                    [PROPERTY_TYPE] => N
                    [ROW_COUNT] => 1
                    [COL_COUNT] => 30
                    [LIST_TYPE] => L
                    [MULTIPLE] => N
                    [XML_ID] => BLOG_POST_ID
                    [FILE_TYPE] => 
                    [MULTIPLE_CNT] => 5
                    [LINK_IBLOCK_ID] => 0
                    [WITH_DESCRIPTION] => N
                    [SEARCHABLE] => N
                    [FILTRABLE] => N
                    [IS_REQUIRED] => N
                    [VERSION] => 1
                    [USER_TYPE] => 
                    [USER_TYPE_SETTINGS] => Array
                        (
                        )

                    [HINT] => 
                    [~NAME] => ID поста блога для комментариев
                    [~DEFAULT_VALUE] => 
                    [VALUE_ENUM] => 
                    [VALUE_XML_ID] => 
                    [VALUE_SORT] => 
                    [VALUE] => 
                    [PROPERTY_VALUE_ID] => 
                    [DESCRIPTION] => 
                    [~DESCRIPTION] => 
                    [~VALUE] => 
                )

            [BLOG_COMMENTS_CNT] => Array
                (
                    [ID] => 139
                    [IBLOCK_ID] => 2
                    [NAME] => Количество комментариев
                    [ACTIVE] => Y
                    [SORT] => 500
                    [CODE] => BLOG_COMMENTS_CNT
                    [DEFAULT_VALUE] => 
                    [PROPERTY_TYPE] => N
                    [ROW_COUNT] => 1
                    [COL_COUNT] => 30
                    [LIST_TYPE] => L
                    [MULTIPLE] => N
                    [XML_ID] => BLOG_COMMENTS_CNT
                    [FILE_TYPE] => 
                    [MULTIPLE_CNT] => 5
                    [LINK_IBLOCK_ID] => 0
                    [WITH_DESCRIPTION] => N
                    [SEARCHABLE] => N
                    [FILTRABLE] => N
                    [IS_REQUIRED] => N
                    [VERSION] => 1
                    [USER_TYPE] => 
                    [USER_TYPE_SETTINGS] => Array
                        (
                        )

                    [HINT] => 
                    [~NAME] => Количество комментариев
                    [~DEFAULT_VALUE] => 
                    [VALUE_ENUM] => 
                    [VALUE_XML_ID] => 
                    [VALUE_SORT] => 
                    [VALUE] => 
                    [PROPERTY_VALUE_ID] => 
                    [DESCRIPTION] => 
                    [~DESCRIPTION] => 
                    [~VALUE] => 
                )

            [HEIGHT_TOTAL] => Array
                (
                    [ID] => 143
                    [IBLOCK_ID] => 2
                    [NAME] => Высота общая, мм
                    [ACTIVE] => Y
                    [SORT] => 500
                    [CODE] => HEIGHT_TOTAL
                    [DEFAULT_VALUE] => 
                    [PROPERTY_TYPE] => S
                    [ROW_COUNT] => 1
                    [COL_COUNT] => 30
                    [LIST_TYPE] => L
                    [MULTIPLE] => N
                    [XML_ID] => 
                    [FILE_TYPE] => 
                    [MULTIPLE_CNT] => 5
                    [LINK_IBLOCK_ID] => 0
                    [WITH_DESCRIPTION] => N
                    [SEARCHABLE] => N
                    [FILTRABLE] => N
                    [IS_REQUIRED] => N
                    [VERSION] => 1
                    [USER_TYPE] => 
                    [USER_TYPE_SETTINGS] => Array
                        (
                        )

                    [HINT] => 
                    [~NAME] => Высота общая, мм
                    [~DEFAULT_VALUE] => 
                    [VALUE_ENUM] => 
                    [VALUE_XML_ID] => 
                    [VALUE_SORT] => 
                    [VALUE] => 
                    [PROPERTY_VALUE_ID] => 
                    [DESCRIPTION] => 
                    [~DESCRIPTION] => 
                    [~VALUE] => 
                )

            [HEIGHT_ABOVEGROUND] => Array
                (
                    [ID] => 144
                    [IBLOCK_ID] => 2
                    [NAME] => Высота надземной части, мм
                    [ACTIVE] => Y
                    [SORT] => 500
                    [CODE] => HEIGHT_ABOVEGROUND
                    [DEFAULT_VALUE] => 
                    [PROPERTY_TYPE] => S
                    [ROW_COUNT] => 1
                    [COL_COUNT] => 30
                    [LIST_TYPE] => L
                    [MULTIPLE] => N
                    [XML_ID] => 
                    [FILE_TYPE] => 
                    [MULTIPLE_CNT] => 5
                    [LINK_IBLOCK_ID] => 0
                    [WITH_DESCRIPTION] => N
                    [SEARCHABLE] => N
                    [FILTRABLE] => N
                    [IS_REQUIRED] => N
                    [VERSION] => 1
                    [USER_TYPE] => 
                    [USER_TYPE_SETTINGS] => Array
                        (
                        )

                    [HINT] => 
                    [~NAME] => Высота надземной части, мм
                    [~DEFAULT_VALUE] => 
                    [VALUE_ENUM] => 
                    [VALUE_XML_ID] => 
                    [VALUE_SORT] => 
                    [VALUE] => 
                    [PROPERTY_VALUE_ID] => 
                    [DESCRIPTION] => 
                    [~DESCRIPTION] => 
                    [~VALUE] => 
                )

            [HEIGHT_UNDERGROUND] => Array
                (
                    [ID] => 145
                    [IBLOCK_ID] => 2
                    [NAME] => Высота подземной части, мм
                    [ACTIVE] => Y
                    [SORT] => 500
                    [CODE] => HEIGHT_UNDERGROUND
                    [DEFAULT_VALUE] => 
                    [PROPERTY_TYPE] => S
                    [ROW_COUNT] => 1
                    [COL_COUNT] => 30
                    [LIST_TYPE] => L
                    [MULTIPLE] => N
                    [XML_ID] => 
                    [FILE_TYPE] => 
                    [MULTIPLE_CNT] => 5
                    [LINK_IBLOCK_ID] => 0
                    [WITH_DESCRIPTION] => N
                    [SEARCHABLE] => N
                    [FILTRABLE] => N
                    [IS_REQUIRED] => N
                    [VERSION] => 1
                    [USER_TYPE] => 
                    [USER_TYPE_SETTINGS] => Array
                        (
                        )

                    [HINT] => 
                    [~NAME] => Высота подземной части, мм
                    [~DEFAULT_VALUE] => 
                    [VALUE_ENUM] => 
                    [VALUE_XML_ID] => 
                    [VALUE_SORT] => 
                    [VALUE] => 
                    [PROPERTY_VALUE_ID] => 
                    [DESCRIPTION] => 
                    [~DESCRIPTION] => 
                    [~VALUE] => 
                )

            [DIAMETER_TOP] => Array
                (
                    [ID] => 146
                    [IBLOCK_ID] => 2
                    [NAME] => Диаметр верхний, мм
                    [ACTIVE] => Y
                    [SORT] => 500
                    [CODE] => DIAMETER_TOP
                    [DEFAULT_VALUE] => 
                    [PROPERTY_TYPE] => S
                    [ROW_COUNT] => 1
                    [COL_COUNT] => 30
                    [LIST_TYPE] => L
                    [MULTIPLE] => N
                    [XML_ID] => 
                    [FILE_TYPE] => 
                    [MULTIPLE_CNT] => 5
                    [LINK_IBLOCK_ID] => 0
                    [WITH_DESCRIPTION] => N
                    [SEARCHABLE] => N
                    [FILTRABLE] => N
                    [IS_REQUIRED] => N
                    [VERSION] => 1
                    [USER_TYPE] => 
                    [USER_TYPE_SETTINGS] => Array
                        (
                        )

                    [HINT] => 
                    [~NAME] => Диаметр верхний, мм
                    [~DEFAULT_VALUE] => 
                    [VALUE_ENUM] => 
                    [VALUE_XML_ID] => 
                    [VALUE_SORT] => 
                    [VALUE] => 
                    [PROPERTY_VALUE_ID] => 
                    [DESCRIPTION] => 
                    [~DESCRIPTION] => 
                    [~VALUE] => 
                )

            [DIAMETER_BOTTOM] => Array
                (
                    [ID] => 147
                    [IBLOCK_ID] => 2
                    [NAME] => Диаметр нижний, мм
                    [ACTIVE] => Y
                    [SORT] => 500
                    [CODE] => DIAMETER_BOTTOM
                    [DEFAULT_VALUE] => 
                    [PROPERTY_TYPE] => S
                    [ROW_COUNT] => 1
                    [COL_COUNT] => 30
                    [LIST_TYPE] => L
                    [MULTIPLE] => N
                    [XML_ID] => 
                    [FILE_TYPE] => 
                    [MULTIPLE_CNT] => 5
                    [LINK_IBLOCK_ID] => 0
                    [WITH_DESCRIPTION] => N
                    [SEARCHABLE] => N
                    [FILTRABLE] => N
                    [IS_REQUIRED] => N
                    [VERSION] => 1
                    [USER_TYPE] => 
                    [USER_TYPE_SETTINGS] => Array
                        (
                        )

                    [HINT] => 
                    [~NAME] => Диаметр нижний, мм
                    [~DEFAULT_VALUE] => 
                    [VALUE_ENUM] => 
                    [VALUE_XML_ID] => 
                    [VALUE_SORT] => 
                    [VALUE] => 
                    [PROPERTY_VALUE_ID] => 
                    [DESCRIPTION] => 
                    [~DESCRIPTION] => 
                    [~VALUE] => 
                )

            [WEIGHT] => Array
                (
                    [ID] => 148
                    [IBLOCK_ID] => 2
                    [NAME] => Нагрузка, кг
                    [ACTIVE] => Y
                    [SORT] => 500
                    [CODE] => WEIGHT
                    [DEFAULT_VALUE] => 
                    [PROPERTY_TYPE] => S
                    [ROW_COUNT] => 1
                    [COL_COUNT] => 30
                    [LIST_TYPE] => L
                    [MULTIPLE] => N
                    [XML_ID] => 
                    [FILE_TYPE] => 
                    [MULTIPLE_CNT] => 5
                    [LINK_IBLOCK_ID] => 0
                    [WITH_DESCRIPTION] => N
                    [SEARCHABLE] => N
                    [FILTRABLE] => N
                    [IS_REQUIRED] => N
                    [VERSION] => 1
                    [USER_TYPE] => 
                    [USER_TYPE_SETTINGS] => Array
                        (
                        )

                    [HINT] => 
                    [~NAME] => Нагрузка, кг
                    [~DEFAULT_VALUE] => 
                    [VALUE_ENUM] => 
                    [VALUE_XML_ID] => 
                    [VALUE_SORT] => 
                    [VALUE] => 
                    [PROPERTY_VALUE_ID] => 
                    [DESCRIPTION] => 
                    [~DESCRIPTION] => 
                    [~VALUE] => 
                )

            [VID] => Array
                (
                    [ID] => 149
                    [IBLOCK_ID] => 2
                    [NAME] => Вид
                    [ACTIVE] => Y
                    [SORT] => 500
                    [CODE] => VID
                    [DEFAULT_VALUE] => 
                    [PROPERTY_TYPE] => S
                    [ROW_COUNT] => 1
                    [COL_COUNT] => 30
                    [LIST_TYPE] => L
                    [MULTIPLE] => N
                    [XML_ID] => 
                    [FILE_TYPE] => 
                    [MULTIPLE_CNT] => 5
                    [LINK_IBLOCK_ID] => 0
                    [WITH_DESCRIPTION] => N
                    [SEARCHABLE] => N
                    [FILTRABLE] => N
                    [IS_REQUIRED] => N
                    [VERSION] => 1
                    [USER_TYPE] => 
                    [USER_TYPE_SETTINGS] => Array
                        (
                        )

                    [HINT] => 
                    [~NAME] => Вид
                    [~DEFAULT_VALUE] => 
                    [VALUE_ENUM] => 
                    [VALUE_XML_ID] => 
                    [VALUE_SORT] => 
                    [VALUE] => 
                    [PROPERTY_VALUE_ID] => 
                    [DESCRIPTION] => 
                    [~DESCRIPTION] => 
                    [~VALUE] => 
                )

            [SERVICE_LIFE] => Array
                (
                    [ID] => 150
                    [IBLOCK_ID] => 2
                    [NAME] => Срок службы
                    [ACTIVE] => Y
                    [SORT] => 500
                    [CODE] => SERVICE_LIFE
                    [DEFAULT_VALUE] => 
                    [PROPERTY_TYPE] => S
                    [ROW_COUNT] => 1
                    [COL_COUNT] => 30
                    [LIST_TYPE] => L
                    [MULTIPLE] => N
                    [XML_ID] => 
                    [FILE_TYPE] => 
                    [MULTIPLE_CNT] => 5
                    [LINK_IBLOCK_ID] => 0
                    [WITH_DESCRIPTION] => N
                    [SEARCHABLE] => N
                    [FILTRABLE] => N
                    [IS_REQUIRED] => N
                    [VERSION] => 1
                    [USER_TYPE] => 
                    [USER_TYPE_SETTINGS] => Array
                        (
                        )

                    [HINT] => 
                    [~NAME] => Срок службы
                    [~DEFAULT_VALUE] => 
                    [VALUE_ENUM] => 
                    [VALUE_XML_ID] => 
                    [VALUE_SORT] => 
                    [VALUE] => 
                    [PROPERTY_VALUE_ID] => 
                    [DESCRIPTION] => 
                    [~DESCRIPTION] => 
                    [~VALUE] => 
                )

            [USING] => Array
                (
                    [ID] => 151
                    [IBLOCK_ID] => 2
                    [NAME] => Применение
                    [ACTIVE] => Y
                    [SORT] => 500
                    [CODE] => USING
                    [DEFAULT_VALUE] => 
                    [PROPERTY_TYPE] => S
                    [ROW_COUNT] => 1
                    [COL_COUNT] => 30
                    [LIST_TYPE] => L
                    [MULTIPLE] => N
                    [XML_ID] => 
                    [FILE_TYPE] => 
                    [MULTIPLE_CNT] => 5
                    [LINK_IBLOCK_ID] => 0
                    [WITH_DESCRIPTION] => N
                    [SEARCHABLE] => N
                    [FILTRABLE] => N
                    [IS_REQUIRED] => N
                    [VERSION] => 1
                    [USER_TYPE] => 
                    [USER_TYPE_SETTINGS] => Array
                        (
                        )

                    [HINT] => 
                    [~NAME] => Применение
                    [~DEFAULT_VALUE] => 
                    [VALUE_ENUM] => 
                    [VALUE_XML_ID] => 
                    [VALUE_SORT] => 
                    [VALUE] => 
                    [PROPERTY_VALUE_ID] => 
                    [DESCRIPTION] => 
                    [~DESCRIPTION] => 
                    [~VALUE] => 
                )

            [HEIGHT_ZAK] => Array
                (
                    [ID] => 152
                    [IBLOCK_ID] => 2
                    [NAME] => Высота закладного элемента фундамента
                    [ACTIVE] => Y
                    [SORT] => 500
                    [CODE] => HEIGHT_ZAK
                    [DEFAULT_VALUE] => 
                    [PROPERTY_TYPE] => S
                    [ROW_COUNT] => 1
                    [COL_COUNT] => 30
                    [LIST_TYPE] => L
                    [MULTIPLE] => N
                    [XML_ID] => 
                    [FILE_TYPE] => 
                    [MULTIPLE_CNT] => 5
                    [LINK_IBLOCK_ID] => 0
                    [WITH_DESCRIPTION] => N
                    [SEARCHABLE] => N
                    [FILTRABLE] => N
                    [IS_REQUIRED] => N
                    [VERSION] => 1
                    [USER_TYPE] => 
                    [USER_TYPE_SETTINGS] => Array
                        (
                        )

                    [HINT] => 
                    [~NAME] => Высота закладного элемента фундамента
                    [~DEFAULT_VALUE] => 
                    [VALUE_ENUM] => 
                    [VALUE_XML_ID] => 
                    [VALUE_SORT] => 
                    [VALUE] => 
                    [PROPERTY_VALUE_ID] => 
                    [DESCRIPTION] => 
                    [~DESCRIPTION] => 
                    [~VALUE] => 
                )

            [LENGTH_CONSOLE] => Array
                (
                    [ID] => 153
                    [IBLOCK_ID] => 2
                    [NAME] => Длина консоли
                    [ACTIVE] => Y
                    [SORT] => 500
                    [CODE] => LENGTH_CONSOLE
                    [DEFAULT_VALUE] => 
                    [PROPERTY_TYPE] => S
                    [ROW_COUNT] => 1
                    [COL_COUNT] => 30
                    [LIST_TYPE] => L
                    [MULTIPLE] => N
                    [XML_ID] => 
                    [FILE_TYPE] => 
                    [MULTIPLE_CNT] => 5
                    [LINK_IBLOCK_ID] => 0
                    [WITH_DESCRIPTION] => N
                    [SEARCHABLE] => N
                    [FILTRABLE] => N
                    [IS_REQUIRED] => N
                    [VERSION] => 1
                    [USER_TYPE] => 
                    [USER_TYPE_SETTINGS] => Array
                        (
                        )

                    [HINT] => 
                    [~NAME] => Длина консоли
                    [~DEFAULT_VALUE] => 
                    [VALUE_ENUM] => 
                    [VALUE_XML_ID] => 
                    [VALUE_SORT] => 
                    [VALUE] => 
                    [PROPERTY_VALUE_ID] => 
                    [DESCRIPTION] => 
                    [~DESCRIPTION] => 
                    [~VALUE] => 
                )

            [HEIGHT_TOP_SECTION] => Array
                (
                    [ID] => 154
                    [IBLOCK_ID] => 2
                    [NAME] => Высота верхней секции, мм
                    [ACTIVE] => Y
                    [SORT] => 500
                    [CODE] => HEIGHT_TOP_SECTION
                    [DEFAULT_VALUE] => 
                    [PROPERTY_TYPE] => S
                    [ROW_COUNT] => 1
                    [COL_COUNT] => 30
                    [LIST_TYPE] => L
                    [MULTIPLE] => N
                    [XML_ID] => 
                    [FILE_TYPE] => 
                    [MULTIPLE_CNT] => 5
                    [LINK_IBLOCK_ID] => 0
                    [WITH_DESCRIPTION] => N
                    [SEARCHABLE] => N
                    [FILTRABLE] => N
                    [IS_REQUIRED] => N
                    [VERSION] => 1
                    [USER_TYPE] => 
                    [USER_TYPE_SETTINGS] => Array
                        (
                        )

                    [HINT] => 
                    [~NAME] => Высота верхней секции, мм
                    [~DEFAULT_VALUE] => 
                    [VALUE_ENUM] => 
                    [VALUE_XML_ID] => 
                    [VALUE_SORT] => 
                    [VALUE] => 
                    [PROPERTY_VALUE_ID] => 
                    [DESCRIPTION] => 
                    [~DESCRIPTION] => 
                    [~VALUE] => 
                )

            [SIP] => Array
                (
                    [ID] => 156
                    [IBLOCK_ID] => 2
                    [NAME] => Возможность подвеса СИП
                    [ACTIVE] => Y
                    [SORT] => 500
                    [CODE] => SIP
                    [DEFAULT_VALUE] => 
                    [PROPERTY_TYPE] => S
                    [ROW_COUNT] => 1
                    [COL_COUNT] => 30
                    [LIST_TYPE] => L
                    [MULTIPLE] => N
                    [XML_ID] => 
                    [FILE_TYPE] => 
                    [MULTIPLE_CNT] => 5
                    [LINK_IBLOCK_ID] => 0
                    [WITH_DESCRIPTION] => N
                    [SEARCHABLE] => N
                    [FILTRABLE] => N
                    [IS_REQUIRED] => N
                    [VERSION] => 1
                    [USER_TYPE] => 
                    [USER_TYPE_SETTINGS] => Array
                        (
                        )

                    [HINT] => 
                    [~NAME] => Возможность подвеса СИП
                    [~DEFAULT_VALUE] => 
                    [VALUE_ENUM] => 
                    [VALUE_XML_ID] => 
                    [VALUE_SORT] => 
                    [VALUE] => 
                    [PROPERTY_VALUE_ID] => 
                    [DESCRIPTION] => 
                    [~DESCRIPTION] => 
                    [~VALUE] => 
                )

            [COUNT_GRANY] => Array
                (
                    [ID] => 157
                    [IBLOCK_ID] => 2
                    [NAME] => Количество граней
                    [ACTIVE] => Y
                    [SORT] => 500
                    [CODE] => COUNT_GRANY
                    [DEFAULT_VALUE] => 
                    [PROPERTY_TYPE] => S
                    [ROW_COUNT] => 1
                    [COL_COUNT] => 30
                    [LIST_TYPE] => L
                    [MULTIPLE] => N
                    [XML_ID] => 
                    [FILE_TYPE] => 
                    [MULTIPLE_CNT] => 5
                    [LINK_IBLOCK_ID] => 0
                    [WITH_DESCRIPTION] => N
                    [SEARCHABLE] => N
                    [FILTRABLE] => N
                    [IS_REQUIRED] => N
                    [VERSION] => 1
                    [USER_TYPE] => 
                    [USER_TYPE_SETTINGS] => Array
                        (
                        )

                    [HINT] => 
                    [~NAME] => Количество граней
                    [~DEFAULT_VALUE] => 
                    [VALUE_ENUM] => 
                    [VALUE_XML_ID] => 
                    [VALUE_SORT] => 
                    [VALUE] => 
                    [PROPERTY_VALUE_ID] => 
                    [DESCRIPTION] => 
                    [~DESCRIPTION] => 
                    [~VALUE] => 
                )

            [HEIGHT_BOTTOM_SECTION] => Array
                (
                    [ID] => 158
                    [IBLOCK_ID] => 2
                    [NAME] => Высота нижней секции, мм
                    [ACTIVE] => Y
                    [SORT] => 500
                    [CODE] => HEIGHT_BOTTOM_SECTION
                    [DEFAULT_VALUE] => 
                    [PROPERTY_TYPE] => S
                    [ROW_COUNT] => 1
                    [COL_COUNT] => 30
                    [LIST_TYPE] => L
                    [MULTIPLE] => N
                    [XML_ID] => 
                    [FILE_TYPE] => 
                    [MULTIPLE_CNT] => 5
                    [LINK_IBLOCK_ID] => 0
                    [WITH_DESCRIPTION] => N
                    [SEARCHABLE] => N
                    [FILTRABLE] => N
                    [IS_REQUIRED] => N
                    [VERSION] => 1
                    [USER_TYPE] => 
                    [USER_TYPE_SETTINGS] => Array
                        (
                        )

                    [HINT] => 
                    [~NAME] => Высота нижней секции, мм
                    [~DEFAULT_VALUE] => 
                    [VALUE_ENUM] => 
                    [VALUE_XML_ID] => 
                    [VALUE_SORT] => 
                    [VALUE] => 
                    [PROPERTY_VALUE_ID] => 
                    [DESCRIPTION] => 
                    [~DESCRIPTION] => 
                    [~VALUE] => 
                )

            [STEEL_THICKNESS] => Array
                (
                    [ID] => 160
                    [IBLOCK_ID] => 2
                    [NAME] => Толщина стали
                    [ACTIVE] => Y
                    [SORT] => 500
                    [CODE] => STEEL_THICKNESS
                    [DEFAULT_VALUE] => 
                    [PROPERTY_TYPE] => S
                    [ROW_COUNT] => 1
                    [COL_COUNT] => 30
                    [LIST_TYPE] => L
                    [MULTIPLE] => N
                    [XML_ID] => 
                    [FILE_TYPE] => 
                    [MULTIPLE_CNT] => 5
                    [LINK_IBLOCK_ID] => 0
                    [WITH_DESCRIPTION] => N
                    [SEARCHABLE] => N
                    [FILTRABLE] => N
                    [IS_REQUIRED] => N
                    [VERSION] => 1
                    [USER_TYPE] => 
                    [USER_TYPE_SETTINGS] => Array
                        (
                        )

                    [HINT] => 
                    [~NAME] => Толщина стали
                    [~DEFAULT_VALUE] => 
                    [VALUE_ENUM] => 
                    [VALUE_XML_ID] => 
                    [VALUE_SORT] => 
                    [VALUE] => 
                    [PROPERTY_VALUE_ID] => 
                    [DESCRIPTION] => 
                    [~DESCRIPTION] => 
                    [~VALUE] => 
                )

            [SIZE_OPOR_FLANEC] => Array
                (
                    [ID] => 161
                    [IBLOCK_ID] => 2
                    [NAME] => Размеры опорного фланца
                    [ACTIVE] => Y
                    [SORT] => 500
                    [CODE] => SIZE_OPOR_FLANEC
                    [DEFAULT_VALUE] => 
                    [PROPERTY_TYPE] => S
                    [ROW_COUNT] => 1
                    [COL_COUNT] => 30
                    [LIST_TYPE] => L
                    [MULTIPLE] => N
                    [XML_ID] => 
                    [FILE_TYPE] => 
                    [MULTIPLE_CNT] => 5
                    [LINK_IBLOCK_ID] => 0
                    [WITH_DESCRIPTION] => N
                    [SEARCHABLE] => N
                    [FILTRABLE] => N
                    [IS_REQUIRED] => N
                    [VERSION] => 1
                    [USER_TYPE] => 
                    [USER_TYPE_SETTINGS] => Array
                        (
                        )

                    [HINT] => 
                    [~NAME] => Размеры опорного фланца
                    [~DEFAULT_VALUE] => 
                    [VALUE_ENUM] => 
                    [VALUE_XML_ID] => 
                    [VALUE_SORT] => 
                    [VALUE] => 
                    [PROPERTY_VALUE_ID] => 
                    [DESCRIPTION] => 
                    [~DESCRIPTION] => 
                    [~VALUE] => 
                )

            [POKRASKA] => Array
                (
                    [ID] => 162
                    [IBLOCK_ID] => 2
                    [NAME] => Лакокрасочное покрытие
                    [ACTIVE] => Y
                    [SORT] => 500
                    [CODE] => POKRASKA
                    [DEFAULT_VALUE] => 
                    [PROPERTY_TYPE] => S
                    [ROW_COUNT] => 1
                    [COL_COUNT] => 30
                    [LIST_TYPE] => L
                    [MULTIPLE] => N
                    [XML_ID] => 
                    [FILE_TYPE] => 
                    [MULTIPLE_CNT] => 5
                    [LINK_IBLOCK_ID] => 0
                    [WITH_DESCRIPTION] => N
                    [SEARCHABLE] => N
                    [FILTRABLE] => N
                    [IS_REQUIRED] => N
                    [VERSION] => 1
                    [USER_TYPE] => 
                    [USER_TYPE_SETTINGS] => Array
                        (
                        )

                    [HINT] => 
                    [~NAME] => Лакокрасочное покрытие
                    [~DEFAULT_VALUE] => 
                    [VALUE_ENUM] => 
                    [VALUE_XML_ID] => 
                    [VALUE_SORT] => 
                    [VALUE] => 
                    [PROPERTY_VALUE_ID] => 
                    [DESCRIPTION] => 
                    [~DESCRIPTION] => 
                    [~VALUE] => 
                )

            [VES] => Array
                (
                    [ID] => 163
                    [IBLOCK_ID] => 2
                    [NAME] => Вес
                    [ACTIVE] => Y
                    [SORT] => 500
                    [CODE] => VES
                    [DEFAULT_VALUE] => 
                    [PROPERTY_TYPE] => S
                    [ROW_COUNT] => 1
                    [COL_COUNT] => 30
                    [LIST_TYPE] => L
                    [MULTIPLE] => N
                    [XML_ID] => 
                    [FILE_TYPE] => 
                    [MULTIPLE_CNT] => 5
                    [LINK_IBLOCK_ID] => 0
                    [WITH_DESCRIPTION] => N
                    [SEARCHABLE] => N
                    [FILTRABLE] => N
                    [IS_REQUIRED] => N
                    [VERSION] => 1
                    [USER_TYPE] => 
                    [USER_TYPE_SETTINGS] => Array
                        (
                        )

                    [HINT] => 
                    [~NAME] => Вес
                    [~DEFAULT_VALUE] => 
                    [VALUE_ENUM] => 
                    [VALUE_XML_ID] => 
                    [VALUE_SORT] => 
                    [VALUE] => 
                    [PROPERTY_VALUE_ID] => 
                    [DESCRIPTION] => 
                    [~DESCRIPTION] => 
                    [~VALUE] => 
                )

            [INSTALL_LYUCHKA] => Array
                (
                    [ID] => 164
                    [IBLOCK_ID] => 2
                    [NAME] => Возможность установки лючка
                    [ACTIVE] => Y
                    [SORT] => 500
                    [CODE] => INSTALL_LYUCHKA
                    [DEFAULT_VALUE] => 
                    [PROPERTY_TYPE] => S
                    [ROW_COUNT] => 1
                    [COL_COUNT] => 30
                    [LIST_TYPE] => L
                    [MULTIPLE] => N
                    [XML_ID] => 
                    [FILE_TYPE] => 
                    [MULTIPLE_CNT] => 5
                    [LINK_IBLOCK_ID] => 0
                    [WITH_DESCRIPTION] => N
                    [SEARCHABLE] => N
                    [FILTRABLE] => N
                    [IS_REQUIRED] => N
                    [VERSION] => 1
                    [USER_TYPE] => 
                    [USER_TYPE_SETTINGS] => Array
                        (
                        )

                    [HINT] => 
                    [~NAME] => Возможность установки лючка
                    [~DEFAULT_VALUE] => 
                    [VALUE_ENUM] => 
                    [VALUE_XML_ID] => 
                    [VALUE_SORT] => 
                    [VALUE] => 
                    [PROPERTY_VALUE_ID] => 
                    [DESCRIPTION] => 
                    [~DESCRIPTION] => 
                    [~VALUE] => 
                )

            [DIAMETER_FLANCA] => Array
                (
                    [ID] => 165
                    [IBLOCK_ID] => 2
                    [NAME] => Диаметр фланца, мм
                    [ACTIVE] => Y
                    [SORT] => 500
                    [CODE] => DIAMETER_FLANCA
                    [DEFAULT_VALUE] => 
                    [PROPERTY_TYPE] => S
                    [ROW_COUNT] => 1
                    [COL_COUNT] => 30
                    [LIST_TYPE] => L
                    [MULTIPLE] => N
                    [XML_ID] => 
                    [FILE_TYPE] => 
                    [MULTIPLE_CNT] => 5
                    [LINK_IBLOCK_ID] => 0
                    [WITH_DESCRIPTION] => N
                    [SEARCHABLE] => N
                    [FILTRABLE] => N
                    [IS_REQUIRED] => N
                    [VERSION] => 1
                    [USER_TYPE] => 
                    [USER_TYPE_SETTINGS] => Array
                        (
                        )

                    [HINT] => 
                    [~NAME] => Диаметр фланца, мм
                    [~DEFAULT_VALUE] => 
                    [VALUE_ENUM] => 
                    [VALUE_XML_ID] => 
                    [VALUE_SORT] => 
                    [VALUE] => 
                    [PROPERTY_VALUE_ID] => 
                    [DESCRIPTION] => 
                    [~DESCRIPTION] => 
                    [~VALUE] => 
                )

            [COUNT_LIGHT] => Array
                (
                    [ID] => 166
                    [IBLOCK_ID] => 2
                    [NAME] => Количество осветительных приборов, шт
                    [ACTIVE] => Y
                    [SORT] => 500
                    [CODE] => COUNT_LIGHT
                    [DEFAULT_VALUE] => 
                    [PROPERTY_TYPE] => S
                    [ROW_COUNT] => 1
                    [COL_COUNT] => 30
                    [LIST_TYPE] => L
                    [MULTIPLE] => N
                    [XML_ID] => 
                    [FILE_TYPE] => 
                    [MULTIPLE_CNT] => 5
                    [LINK_IBLOCK_ID] => 0
                    [WITH_DESCRIPTION] => N
                    [SEARCHABLE] => N
                    [FILTRABLE] => N
                    [IS_REQUIRED] => N
                    [VERSION] => 1
                    [USER_TYPE] => 
                    [USER_TYPE_SETTINGS] => Array
                        (
                        )

                    [HINT] => 
                    [~NAME] => Количество осветительных приборов, шт
                    [~DEFAULT_VALUE] => 
                    [VALUE_ENUM] => 
                    [VALUE_XML_ID] => 
                    [VALUE_SORT] => 
                    [VALUE] => 
                    [PROPERTY_VALUE_ID] => 
                    [DESCRIPTION] => 
                    [~DESCRIPTION] => 
                    [~VALUE] => 
                )

            [WEIGHT_TO_KRON] => Array
                (
                    [ID] => 167
                    [IBLOCK_ID] => 2
                    [NAME] => Высота до кронштейна, мм
                    [ACTIVE] => Y
                    [SORT] => 500
                    [CODE] => WEIGHT_TO_KRON
                    [DEFAULT_VALUE] => 
                    [PROPERTY_TYPE] => S
                    [ROW_COUNT] => 1
                    [COL_COUNT] => 30
                    [LIST_TYPE] => L
                    [MULTIPLE] => N
                    [XML_ID] => 
                    [FILE_TYPE] => 
                    [MULTIPLE_CNT] => 5
                    [LINK_IBLOCK_ID] => 0
                    [WITH_DESCRIPTION] => N
                    [SEARCHABLE] => N
                    [FILTRABLE] => N
                    [IS_REQUIRED] => N
                    [VERSION] => 1
                    [USER_TYPE] => 
                    [USER_TYPE_SETTINGS] => Array
                        (
                        )

                    [HINT] => 
                    [~NAME] => Высота до кронштейна, мм
                    [~DEFAULT_VALUE] => 
                    [VALUE_ENUM] => 
                    [VALUE_XML_ID] => 
                    [VALUE_SORT] => 
                    [VALUE] => 
                    [PROPERTY_VALUE_ID] => 
                    [DESCRIPTION] => 
                    [~DESCRIPTION] => 
                    [~VALUE] => 
                )

            [SIZE_FLANEC] => Array
                (
                    [ID] => 169
                    [IBLOCK_ID] => 2
                    [NAME] => Размер фланца
                    [ACTIVE] => Y
                    [SORT] => 500
                    [CODE] => SIZE_FLANEC
                    [DEFAULT_VALUE] => 
                    [PROPERTY_TYPE] => S
                    [ROW_COUNT] => 1
                    [COL_COUNT] => 30
                    [LIST_TYPE] => L
                    [MULTIPLE] => N
                    [XML_ID] => 
                    [FILE_TYPE] => 
                    [MULTIPLE_CNT] => 5
                    [LINK_IBLOCK_ID] => 0
                    [WITH_DESCRIPTION] => N
                    [SEARCHABLE] => N
                    [FILTRABLE] => N
                    [IS_REQUIRED] => N
                    [VERSION] => 1
                    [USER_TYPE] => 
                    [USER_TYPE_SETTINGS] => Array
                        (
                        )

                    [HINT] => 
                    [~NAME] => Размер фланца
                    [~DEFAULT_VALUE] => 
                    [VALUE_ENUM] => 
                    [VALUE_XML_ID] => 
                    [VALUE_SORT] => 
                    [VALUE] => 
                    [PROPERTY_VALUE_ID] => 
                    [DESCRIPTION] => 
                    [~DESCRIPTION] => 
                    [~VALUE] => 
                )

            [WEIGHT_MIDDLE_SECTION] => Array
                (
                    [ID] => 170
                    [IBLOCK_ID] => 2
                    [NAME] => Высота промежуточной секции, мм
                    [ACTIVE] => Y
                    [SORT] => 500
                    [CODE] => WEIGHT_MIDDLE_SECTION
                    [DEFAULT_VALUE] => 
                    [PROPERTY_TYPE] => S
                    [ROW_COUNT] => 1
                    [COL_COUNT] => 30
                    [LIST_TYPE] => L
                    [MULTIPLE] => N
                    [XML_ID] => 
                    [FILE_TYPE] => 
                    [MULTIPLE_CNT] => 5
                    [LINK_IBLOCK_ID] => 0
                    [WITH_DESCRIPTION] => N
                    [SEARCHABLE] => N
                    [FILTRABLE] => N
                    [IS_REQUIRED] => N
                    [VERSION] => 1
                    [USER_TYPE] => 
                    [USER_TYPE_SETTINGS] => Array
                        (
                        )

                    [HINT] => 
                    [~NAME] => Высота промежуточной секции, мм
                    [~DEFAULT_VALUE] => 
                    [VALUE_ENUM] => 
                    [VALUE_XML_ID] => 
                    [VALUE_SORT] => 
                    [VALUE] => 
                    [PROPERTY_VALUE_ID] => 
                    [DESCRIPTION] => 
                    [~DESCRIPTION] => 
                    [~VALUE] => 
                )

            [DEFEND_POKRYTIE] => Array
                (
                    [ID] => 171
                    [IBLOCK_ID] => 2
                    [NAME] => Защитное покрытие
                    [ACTIVE] => Y
                    [SORT] => 500
                    [CODE] => DEFEND_POKRYTIE
                    [DEFAULT_VALUE] => 
                    [PROPERTY_TYPE] => S
                    [ROW_COUNT] => 1
                    [COL_COUNT] => 30
                    [LIST_TYPE] => L
                    [MULTIPLE] => N
                    [XML_ID] => 
                    [FILE_TYPE] => 
                    [MULTIPLE_CNT] => 5
                    [LINK_IBLOCK_ID] => 0
                    [WITH_DESCRIPTION] => N
                    [SEARCHABLE] => N
                    [FILTRABLE] => N
                    [IS_REQUIRED] => N
                    [VERSION] => 1
                    [USER_TYPE] => 
                    [USER_TYPE_SETTINGS] => Array
                        (
                        )

                    [HINT] => 
                    [~NAME] => Защитное покрытие
                    [~DEFAULT_VALUE] => 
                    [VALUE_ENUM] => 
                    [VALUE_XML_ID] => 
                    [VALUE_SORT] => 
                    [VALUE] => 
                    [PROPERTY_VALUE_ID] => 
                    [DESCRIPTION] => 
                    [~DESCRIPTION] => 
                    [~VALUE] => 
                )

            [WIND_REGION] => Array
                (
                    [ID] => 172
                    [IBLOCK_ID] => 2
                    [NAME] => Ветровой район
                    [ACTIVE] => Y
                    [SORT] => 500
                    [CODE] => WIND_REGION
                    [DEFAULT_VALUE] => 
                    [PROPERTY_TYPE] => S
                    [ROW_COUNT] => 1
                    [COL_COUNT] => 30
                    [LIST_TYPE] => L
                    [MULTIPLE] => N
                    [XML_ID] => 
                    [FILE_TYPE] => 
                    [MULTIPLE_CNT] => 5
                    [LINK_IBLOCK_ID] => 0
                    [WITH_DESCRIPTION] => N
                    [SEARCHABLE] => N
                    [FILTRABLE] => N
                    [IS_REQUIRED] => N
                    [VERSION] => 1
                    [USER_TYPE] => 
                    [USER_TYPE_SETTINGS] => Array
                        (
                        )

                    [HINT] => 
                    [~NAME] => Ветровой район
                    [~DEFAULT_VALUE] => 
                    [VALUE_ENUM] => 
                    [VALUE_XML_ID] => 
                    [VALUE_SORT] => 
                    [VALUE] => 
                    [PROPERTY_VALUE_ID] => 
                    [DESCRIPTION] => 
                    [~DESCRIPTION] => 
                    [~VALUE] => 
                )

            [DIAMETER_OPOR_FLANCA] => Array
                (
                    [ID] => 173
                    [IBLOCK_ID] => 2
                    [NAME] => Диаметр опорного фланца, мм
                    [ACTIVE] => Y
                    [SORT] => 500
                    [CODE] => DIAMETER_OPOR_FLANCA
                    [DEFAULT_VALUE] => 
                    [PROPERTY_TYPE] => S
                    [ROW_COUNT] => 1
                    [COL_COUNT] => 30
                    [LIST_TYPE] => L
                    [MULTIPLE] => N
                    [XML_ID] => 
                    [FILE_TYPE] => 
                    [MULTIPLE_CNT] => 5
                    [LINK_IBLOCK_ID] => 0
                    [WITH_DESCRIPTION] => N
                    [SEARCHABLE] => N
                    [FILTRABLE] => N
                    [IS_REQUIRED] => N
                    [VERSION] => 1
                    [USER_TYPE] => 
                    [USER_TYPE_SETTINGS] => Array
                        (
                        )

                    [HINT] => 
                    [~NAME] => Диаметр опорного фланца, мм
                    [~DEFAULT_VALUE] => 
                    [VALUE_ENUM] => 
                    [VALUE_XML_ID] => 
                    [VALUE_SORT] => 
                    [VALUE] => 
                    [PROPERTY_VALUE_ID] => 
                    [DESCRIPTION] => 
                    [~DESCRIPTION] => 
                    [~VALUE] => 
                )

            [CENTER_DIST] => Array
                (
                    [ID] => 174
                    [IBLOCK_ID] => 2
                    [NAME] => Межцентровое расстояние, мм
                    [ACTIVE] => Y
                    [SORT] => 500
                    [CODE] => CENTER_DIST
                    [DEFAULT_VALUE] => 
                    [PROPERTY_TYPE] => S
                    [ROW_COUNT] => 1
                    [COL_COUNT] => 30
                    [LIST_TYPE] => L
                    [MULTIPLE] => N
                    [XML_ID] => 
                    [FILE_TYPE] => 
                    [MULTIPLE_CNT] => 5
                    [LINK_IBLOCK_ID] => 0
                    [WITH_DESCRIPTION] => N
                    [SEARCHABLE] => N
                    [FILTRABLE] => N
                    [IS_REQUIRED] => N
                    [VERSION] => 1
                    [USER_TYPE] => 
                    [USER_TYPE_SETTINGS] => Array
                        (
                        )

                    [HINT] => 
                    [~NAME] => Межцентровое расстояние, мм
                    [~DEFAULT_VALUE] => 
                    [VALUE_ENUM] => 
                    [VALUE_XML_ID] => 
                    [VALUE_SORT] => 
                    [VALUE] => 
                    [PROPERTY_VALUE_ID] => 
                    [DESCRIPTION] => 
                    [~DESCRIPTION] => 
                    [~VALUE] => 
                )

            [FLANEC_THICKNESS] => Array
                (
                    [ID] => 175
                    [IBLOCK_ID] => 2
                    [NAME] => Толщина фланца, мм
                    [ACTIVE] => Y
                    [SORT] => 500
                    [CODE] => FLANEC_THICKNESS
                    [DEFAULT_VALUE] => 
                    [PROPERTY_TYPE] => S
                    [ROW_COUNT] => 1
                    [COL_COUNT] => 30
                    [LIST_TYPE] => L
                    [MULTIPLE] => N
                    [XML_ID] => 
                    [FILE_TYPE] => 
                    [MULTIPLE_CNT] => 5
                    [LINK_IBLOCK_ID] => 0
                    [WITH_DESCRIPTION] => N
                    [SEARCHABLE] => N
                    [FILTRABLE] => N
                    [IS_REQUIRED] => N
                    [VERSION] => 1
                    [USER_TYPE] => 
                    [USER_TYPE_SETTINGS] => Array
                        (
                        )

                    [HINT] => 
                    [~NAME] => Толщина фланца, мм
                    [~DEFAULT_VALUE] => 
                    [VALUE_ENUM] => 
                    [VALUE_XML_ID] => 
                    [VALUE_SORT] => 
                    [VALUE] => 
                    [PROPERTY_VALUE_ID] => 
                    [DESCRIPTION] => 
                    [~DESCRIPTION] => 
                    [~VALUE] => 
                )

            [COUNT_HOLE] => Array
                (
                    [ID] => 176
                    [IBLOCK_ID] => 2
                    [NAME] => Количество отверстий крепления, шт
                    [ACTIVE] => Y
                    [SORT] => 500
                    [CODE] => COUNT_HOLE
                    [DEFAULT_VALUE] => 
                    [PROPERTY_TYPE] => S
                    [ROW_COUNT] => 1
                    [COL_COUNT] => 30
                    [LIST_TYPE] => L
                    [MULTIPLE] => N
                    [XML_ID] => 
                    [FILE_TYPE] => 
                    [MULTIPLE_CNT] => 5
                    [LINK_IBLOCK_ID] => 0
                    [WITH_DESCRIPTION] => N
                    [SEARCHABLE] => N
                    [FILTRABLE] => N
                    [IS_REQUIRED] => N
                    [VERSION] => 1
                    [USER_TYPE] => 
                    [USER_TYPE_SETTINGS] => Array
                        (
                        )

                    [HINT] => 
                    [~NAME] => Количество отверстий крепления, шт
                    [~DEFAULT_VALUE] => 
                    [VALUE_ENUM] => 
                    [VALUE_XML_ID] => 
                    [VALUE_SORT] => 
                    [VALUE] => 
                    [PROPERTY_VALUE_ID] => 
                    [DESCRIPTION] => 
                    [~DESCRIPTION] => 
                    [~VALUE] => 
                )

            [INSPECTION_WINDOW] => Array
                (
                    [ID] => 179
                    [IBLOCK_ID] => 2
                    [NAME] => Ревизионное окно, мм
                    [ACTIVE] => Y
                    [SORT] => 500
                    [CODE] => INSPECTION_WINDOW
                    [DEFAULT_VALUE] => 
                    [PROPERTY_TYPE] => S
                    [ROW_COUNT] => 1
                    [COL_COUNT] => 30
                    [LIST_TYPE] => L
                    [MULTIPLE] => N
                    [XML_ID] => 
                    [FILE_TYPE] => 
                    [MULTIPLE_CNT] => 5
                    [LINK_IBLOCK_ID] => 0
                    [WITH_DESCRIPTION] => N
                    [SEARCHABLE] => N
                    [FILTRABLE] => N
                    [IS_REQUIRED] => N
                    [VERSION] => 1
                    [USER_TYPE] => 
                    [USER_TYPE_SETTINGS] => Array
                        (
                        )

                    [HINT] => 
                    [~NAME] => Ревизионное окно, мм
                    [~DEFAULT_VALUE] => 
                    [VALUE_ENUM] => 
                    [VALUE_XML_ID] => 
                    [VALUE_SORT] => 
                    [VALUE] => 
                    [PROPERTY_VALUE_ID] => 
                    [DESCRIPTION] => 
                    [~DESCRIPTION] => 
                    [~VALUE] => 
                )

            [THREE_MODEL] => Array
                (
                    [ID] => 182
                    [IBLOCK_ID] => 2
                    [NAME] => 3D-модель
                    [ACTIVE] => Y
                    [SORT] => 500
                    [CODE] => THREE_MODEL
                    [DEFAULT_VALUE] => 
                    [PROPERTY_TYPE] => F
                    [ROW_COUNT] => 1
                    [COL_COUNT] => 30
                    [LIST_TYPE] => L
                    [MULTIPLE] => N
                    [XML_ID] => 
                    [FILE_TYPE] => 
                    [MULTIPLE_CNT] => 5
                    [LINK_IBLOCK_ID] => 0
                    [WITH_DESCRIPTION] => N
                    [SEARCHABLE] => N
                    [FILTRABLE] => N
                    [IS_REQUIRED] => N
                    [VERSION] => 1
                    [USER_TYPE] => 
                    [USER_TYPE_SETTINGS] => Array
                        (
                        )

                    [HINT] => 
                    [~NAME] => 3D-модель
                    [~DEFAULT_VALUE] => 
                    [VALUE_ENUM] => 
                    [VALUE_XML_ID] => 
                    [VALUE_SORT] => 
                    [VALUE] => 
                    [PROPERTY_VALUE_ID] => 
                    [DESCRIPTION] => 
                    [~DESCRIPTION] => 
                    [~VALUE] => 
                )

            [FAQ] => Array
                (
                    [ID] => 183
                    [IBLOCK_ID] => 2
                    [NAME] => FAQ
                    [ACTIVE] => Y
                    [SORT] => 500
                    [CODE] => FAQ
                    [DEFAULT_VALUE] => Array
                        (
                            [TYPE] => TEXT
                            [TEXT] => 
                        )

                    [PROPERTY_TYPE] => S
                    [ROW_COUNT] => 1
                    [COL_COUNT] => 30
                    [LIST_TYPE] => L
                    [MULTIPLE] => N
                    [XML_ID] => 
                    [FILE_TYPE] => 
                    [MULTIPLE_CNT] => 5
                    [LINK_IBLOCK_ID] => 0
                    [WITH_DESCRIPTION] => N
                    [SEARCHABLE] => N
                    [FILTRABLE] => N
                    [IS_REQUIRED] => N
                    [VERSION] => 1
                    [USER_TYPE] => HTML
                    [USER_TYPE_SETTINGS] => Array
                        (
                            [height] => 200
                        )

                    [HINT] => 
                    [~NAME] => FAQ
                    [~DEFAULT_VALUE] => Array
                        (
                            [TYPE] => TEXT
                            [TEXT] => 
                        )

                    [VALUE_ENUM] => 
                    [VALUE_XML_ID] => 
                    [VALUE_SORT] => 
                    [VALUE] => 
                    [PROPERTY_VALUE_ID] => 
                    [DESCRIPTION] => 
                    [~DESCRIPTION] => 
                    [~VALUE] => 
                )

        )

    [DISPLAY_PROPERTIES] => Array
        (
            [ITEM_PRICE] => Array
                (
                    [ID] => 22
                    [IBLOCK_ID] => 2
                    [NAME] => Цена
                    [ACTIVE] => Y
                    [SORT] => 3
                    [CODE] => ITEM_PRICE
                    [DEFAULT_VALUE] => 
                    [PROPERTY_TYPE] => L
                    [ROW_COUNT] => 1
                    [COL_COUNT] => 30
                    [LIST_TYPE] => L
                    [MULTIPLE] => N
                    [XML_ID] => 22
                    [FILE_TYPE] => 
                    [MULTIPLE_CNT] => 5
                    [LINK_IBLOCK_ID] => 0
                    [WITH_DESCRIPTION] => N
                    [SEARCHABLE] => N
                    [FILTRABLE] => N
                    [IS_REQUIRED] => Y
                    [VERSION] => 1
                    [USER_TYPE] => 
                    [USER_TYPE_SETTINGS] => Array
                        (
                        )

                    [HINT] => 
                    [~NAME] => Цена
                    [~DEFAULT_VALUE] => 
                    [VALUE_ENUM] => По запросу
                    [VALUE_XML_ID] => on-request
                    [VALUE_SORT] => 1
                    [VALUE] => По запросу
                    [PROPERTY_VALUE_ID] => 6831754
                    [VALUE_ENUM_ID] => 9
                    [DESCRIPTION] => 
                    [~VALUE] => По запросу
                    [~DESCRIPTION] => 
                    [DISPLAY_VALUE] => По запросу
                )

            [ITEM_CHARACTERISTICS] => Array
                (
                    [ID] => 28
                    [IBLOCK_ID] => 2
                    [NAME] => Характеристики
                    [ACTIVE] => Y
                    [SORT] => 6
                    [CODE] => ITEM_CHARACTERISTICS
                    [DEFAULT_VALUE] => 
                    [PROPERTY_TYPE] => S
                    [ROW_COUNT] => 1
                    [COL_COUNT] => 20
                    [LIST_TYPE] => L
                    [MULTIPLE] => Y
                    [XML_ID] => 28
                    [FILE_TYPE] => 
                    [MULTIPLE_CNT] => 1
                    [LINK_IBLOCK_ID] => 0
                    [WITH_DESCRIPTION] => Y
                    [SEARCHABLE] => N
                    [FILTRABLE] => N
                    [IS_REQUIRED] => N
                    [VERSION] => 1
                    [USER_TYPE] => 
                    [USER_TYPE_SETTINGS] => Array
                        (
                        )

                    [HINT] => 
                    [~NAME] => Характеристики
                    [~DEFAULT_VALUE] => 
                    [VALUE_ENUM] => 
                    [VALUE_XML_ID] => 
                    [VALUE_SORT] => 
                    [VALUE] => Array
                        (
                            [0] => ответвительная промежуточная многогранная
                            [1] => 18600
                            [2] => 13500
                            [3] => 1
                            [4] => 620/200
                            [5] => I-V
                            [6] => горячее цинкование
                            [7] => порошковое / полимерное окрашивание
                            [8] => 30 лет
                        )

                    [PROPERTY_VALUE_ID] => Array
                        (
                            [0] => 6831755
                            [1] => 6831756
                            [2] => 6831757
                            [3] => 6831758
                            [4] => 6831759
                            [5] => 6831760
                            [6] => 6831761
                            [7] => 6831762
                            [8] => 6831763
                        )

                    [DESCRIPTION] => Array
                        (
                            [0] => Тип
                            [1] => Высота, мм
                            [2] => Высота до нижней траверсы, мм
                            [3] => Число стоек на опору, шт
                            [4] => Сечение стоек, мм
                            [5] => Ветровой район
                            [6] => Защитное покрытие
                            [7] => Лакокрасочное покрытие
                            [8] => Срок службы
                        )

                    [~VALUE] => Array
                        (
                            [0] => ответвительная промежуточная многогранная
                            [1] => 18600
                            [2] => 13500
                            [3] => 1
                            [4] => 620/200
                            [5] => I-V
                            [6] => горячее цинкование
                            [7] => порошковое / полимерное окрашивание
                            [8] => 30 лет
                        )

                    [~DESCRIPTION] => Array
                        (
                            [0] => Тип
                            [1] => Высота, мм
                            [2] => Высота до нижней траверсы, мм
                            [3] => Число стоек на опору, шт
                            [4] => Сечение стоек, мм
                            [5] => Ветровой район
                            [6] => Защитное покрытие
                            [7] => Лакокрасочное покрытие
                            [8] => Срок службы
                        )

                    [DISPLAY_VALUE] => Array
                        (
                            [0] => ответвительная промежуточная многогранная
                            [1] => 18600
                            [2] => 13500
                            [3] => 1
                            [4] => 620/200
                            [5] => I-V
                            [6] => горячее цинкование
                            [7] => порошковое / полимерное окрашивание
                            [8] => 30 лет
                        )

                )

        )

    [PRODUCT_PROPERTIES] => Array
        (
        )

    [PRODUCT_PROPERTIES_FILL] => Array
        (
        )

    [OFFERS] => Array
        (
        )

    [OFFER_ID_SELECTED] => 0
    [CHECK_QUANTITY] => 
    [ITEM_PRICE_MODE] => 
    [ITEM_PRICES] => Array
        (
        )

    [ITEM_QUANTITY_RANGES] => Array
        (
        )

    [ITEM_MEASURE_RATIOS] => Array
        (
            [3013] => Array
                (
                    [ID] => 3013
                    [RATIO] => 1
                    [IS_DEFAULT] => Y
                    [PRODUCT_ID] => 20166
                )

        )

    [ITEM_MEASURE] => Array
        (
            [ID] => 5
            [TITLE] => шт
            [~TITLE] => шт
        )

    [ITEM_MEASURE_RATIO_SELECTED] => 3013
    [ITEM_QUANTITY_RANGE_SELECTED] => 
    [ITEM_PRICE_SELECTED] => 
    [EDIT_LINK] => 
    [DELETE_LINK] => 
    [SECTION] => Array
        (
            [PATH] => Array
                (
                )

        )

    [CAN_BUY] => 
)
В наличии
Тип: ответвительная промежуточная многогранная
Высота, мм: 18600
Высота до нижней траверсы, мм: 13500
Цена по запросу
Array
(
    [ID] => 20165
    [~ID] => 20165
    [IBLOCK_ID] => 2
    [~IBLOCK_ID] => 2
    [CODE] => opm35-2
    [~CODE] => opm35-2
    [XML_ID] => 20165
    [~XML_ID] => 20165
    [NAME] => ОПМ35-2
    [~NAME] => ОПМ35-2
    [ACTIVE] => Y
    [~ACTIVE] => Y
    [DATE_ACTIVE_FROM] => 
    [~DATE_ACTIVE_FROM] => 
    [DATE_ACTIVE_TO] => 
    [~DATE_ACTIVE_TO] => 
    [SORT] => 500
    [~SORT] => 500
    [PREVIEW_TEXT] => 
    [~PREVIEW_TEXT] => 
    [PREVIEW_TEXT_TYPE] => text
    [~PREVIEW_TEXT_TYPE] => text
    [DETAIL_TEXT] => 
    [~DETAIL_TEXT] => 
    [DETAIL_TEXT_TYPE] => text
    [~DETAIL_TEXT_TYPE] => text
    [DATE_CREATE] => 11.02.2026 06:58:22
    [~DATE_CREATE] => 11.02.2026 06:58:22
    [CREATED_BY] => 1
    [~CREATED_BY] => 1
    [TAGS] => 
    [~TAGS] => 
    [TIMESTAMP_X] => 11.02.2026 06:58:22
    [~TIMESTAMP_X] => 11.02.2026 06:58:22
    [MODIFIED_BY] => 1
    [~MODIFIED_BY] => 1
    [IBLOCK_SECTION_ID] => 2951
    [~IBLOCK_SECTION_ID] => 4509
    [DETAIL_PAGE_URL] => /product/opm35-2/
    [~DETAIL_PAGE_URL] => /product/opm35-2/
    [DETAIL_PICTURE] => 
    [~DETAIL_PICTURE] => 
    [PREVIEW_PICTURE] => 
    [~PREVIEW_PICTURE] => 
    [LANG_DIR] => /
    [~LANG_DIR] => /
    [EXTERNAL_ID] => 20165
    [~EXTERNAL_ID] => 20165
    [IBLOCK_TYPE_ID] => catalog
    [~IBLOCK_TYPE_ID] => catalog
    [IBLOCK_CODE] => metalstructures
    [~IBLOCK_CODE] => metalstructures
    [IBLOCK_EXTERNAL_ID] => clothes
    [~IBLOCK_EXTERNAL_ID] => clothes
    [LID] => s1
    [~LID] => s1
    [IPROPERTY_VALUES] => Array
        (
            [ELEMENT_DETAIL_PICTURE_FILE_NAME] => 
            [ELEMENT_PREVIEW_PICTURE_FILE_NAME] => 
            [SECTION_DETAIL_PICTURE_FILE_NAME] => 
            [SECTION_PICTURE_FILE_NAME] => 
            [ELEMENT_META_TITLE] => ОПМ35-2 в {{rp}}
            [SECTION_PAGE_TITLE] => ОПМ35-2
            [ELEMENT_PAGE_TITLE] => ОПМ35-2
            [SECTION_META_TITLE] => Многогранные опоры ЛЭП купить в {{rp}} на сайте производителя НПО Легион
            [SECTION_META_DESCRIPTION] => Производство многогранных опор ЛЭП линии электропередач. Купите напрямую у производителя в {{rp}}. Собственное производство. Наличие товара на складе. Звоните ☎ {{subdomain_tel}}
            [SECTION_META_KEYWORDS] => опоры ЛЭП многогранные металлические производство купить гранённые линии электропередач 
        )

    [PRODUCT] => Array
        (
            [TYPE] => 1
            [AVAILABLE] => Y
            [BUNDLE] => N
            [QUANTITY] => 0
            [QUANTITY_TRACE] => N
            [CAN_BUY_ZERO] => Y
            [MEASURE] => 5
            [SUBSCRIBE] => Y
            [VAT_ID] => 0
            [VAT_RATE] => 0
            [VAT_INCLUDED] => N
            [WEIGHT] => 0
            [WIDTH] => 0
            [LENGTH] => 0
            [HEIGHT] => 0
            [PAYMENT_TYPE] => S
            [RECUR_SCHEME_TYPE] => D
            [RECUR_SCHEME_LENGTH] => 0
            [TRIAL_PRICE_ID] => 0
            [USE_OFFERS] => 
        )

    [~CATALOG_TYPE] => 1
    [CATALOG_TYPE] => 1
    [~CATALOG_QUANTITY] => 0
    [CATALOG_QUANTITY] => 0
    [~CATALOG_QUANTITY_TRACE] => N
    [CATALOG_QUANTITY_TRACE] => N
    [~CATALOG_CAN_BUY_ZERO] => Y
    [CATALOG_CAN_BUY_ZERO] => Y
    [~CATALOG_SUBSCRIBE] => Y
    [CATALOG_SUBSCRIBE] => Y
    [PROPERTIES] => Array
        (
            [ITEM_DELIVERY] => Array
                (
                    [ID] => 20
                    [IBLOCK_ID] => 2
                    [NAME] => Доставка
                    [ACTIVE] => Y
                    [SORT] => 1
                    [CODE] => ITEM_DELIVERY
                    [DEFAULT_VALUE] => 
                    [PROPERTY_TYPE] => L
                    [ROW_COUNT] => 1
                    [COL_COUNT] => 30
                    [LIST_TYPE] => L
                    [MULTIPLE] => N
                    [XML_ID] => 20
                    [FILE_TYPE] => 
                    [MULTIPLE_CNT] => 5
                    [LINK_IBLOCK_ID] => 0
                    [WITH_DESCRIPTION] => N
                    [SEARCHABLE] => N
                    [FILTRABLE] => N
                    [IS_REQUIRED] => Y
                    [VERSION] => 1
                    [USER_TYPE] => 
                    [USER_TYPE_SETTINGS] => Array
                        (
                        )

                    [HINT] => 
                    [~NAME] => Доставка
                    [~DEFAULT_VALUE] => 
                    [VALUE_ENUM] => По России и СНГ
                    [VALUE_XML_ID] => ru-sng
                    [VALUE_SORT] => 1
                    [VALUE] => По России и СНГ
                    [PROPERTY_VALUE_ID] => 6831736
                    [VALUE_ENUM_ID] => 7
                    [DESCRIPTION] => 
                    [~VALUE] => По России и СНГ
                    [~DESCRIPTION] => 
                )

            [ITEM_PAYMENT] => Array
                (
                    [ID] => 21
                    [IBLOCK_ID] => 2
                    [NAME] => Оплата
                    [ACTIVE] => Y
                    [SORT] => 2
                    [CODE] => ITEM_PAYMENT
                    [DEFAULT_VALUE] => 
                    [PROPERTY_TYPE] => L
                    [ROW_COUNT] => 1
                    [COL_COUNT] => 30
                    [LIST_TYPE] => L
                    [MULTIPLE] => N
                    [XML_ID] => 21
                    [FILE_TYPE] => 
                    [MULTIPLE_CNT] => 5
                    [LINK_IBLOCK_ID] => 0
                    [WITH_DESCRIPTION] => N
                    [SEARCHABLE] => N
                    [FILTRABLE] => N
                    [IS_REQUIRED] => Y
                    [VERSION] => 1
                    [USER_TYPE] => 
                    [USER_TYPE_SETTINGS] => Array
                        (
                        )

                    [HINT] => 
                    [~NAME] => Оплата
                    [~DEFAULT_VALUE] => 
                    [VALUE_ENUM] => Безналичный расчет
                    [VALUE_XML_ID] => payment-bank
                    [VALUE_SORT] => 1
                    [VALUE] => Безналичный расчет
                    [PROPERTY_VALUE_ID] => 6831737
                    [VALUE_ENUM_ID] => 8
                    [DESCRIPTION] => 
                    [~VALUE] => Безналичный расчет
                    [~DESCRIPTION] => 
                )

            [ITEM_PRICE] => Array
                (
                    [ID] => 22
                    [IBLOCK_ID] => 2
                    [NAME] => Цена
                    [ACTIVE] => Y
                    [SORT] => 3
                    [CODE] => ITEM_PRICE
                    [DEFAULT_VALUE] => 
                    [PROPERTY_TYPE] => L
                    [ROW_COUNT] => 1
                    [COL_COUNT] => 30
                    [LIST_TYPE] => L
                    [MULTIPLE] => N
                    [XML_ID] => 22
                    [FILE_TYPE] => 
                    [MULTIPLE_CNT] => 5
                    [LINK_IBLOCK_ID] => 0
                    [WITH_DESCRIPTION] => N
                    [SEARCHABLE] => N
                    [FILTRABLE] => N
                    [IS_REQUIRED] => Y
                    [VERSION] => 1
                    [USER_TYPE] => 
                    [USER_TYPE_SETTINGS] => Array
                        (
                        )

                    [HINT] => 
                    [~NAME] => Цена
                    [~DEFAULT_VALUE] => 
                    [VALUE_ENUM] => По запросу
                    [VALUE_XML_ID] => on-request
                    [VALUE_SORT] => 1
                    [VALUE] => По запросу
                    [PROPERTY_VALUE_ID] => 6831738
                    [VALUE_ENUM_ID] => 9
                    [DESCRIPTION] => 
                    [~VALUE] => По запросу
                    [~DESCRIPTION] => 
                )

            [ITEM_IMAGES] => Array
                (
                    [ID] => 23
                    [IBLOCK_ID] => 2
                    [NAME] => Изображения
                    [ACTIVE] => Y
                    [SORT] => 4
                    [CODE] => ITEM_IMAGES
                    [DEFAULT_VALUE] => 
                    [PROPERTY_TYPE] => F
                    [ROW_COUNT] => 1
                    [COL_COUNT] => 30
                    [LIST_TYPE] => L
                    [MULTIPLE] => Y
                    [XML_ID] => 23
                    [FILE_TYPE] => 
                    [MULTIPLE_CNT] => 5
                    [LINK_IBLOCK_ID] => 0
                    [WITH_DESCRIPTION] => N
                    [SEARCHABLE] => N
                    [FILTRABLE] => N
                    [IS_REQUIRED] => N
                    [VERSION] => 1
                    [USER_TYPE] => 
                    [USER_TYPE_SETTINGS] => Array
                        (
                        )

                    [HINT] => 
                    [~NAME] => Изображения
                    [~DEFAULT_VALUE] => 
                    [VALUE_ENUM] => 
                    [VALUE_XML_ID] => 
                    [VALUE_SORT] => 
                    [VALUE] => 
                    [PROPERTY_VALUE_ID] => 
                    [DESCRIPTION] => 
                    [~DESCRIPTION] => 
                    [~VALUE] => 
                )

            [ITEM_PROPERTIES] => Array
                (
                    [ID] => 24
                    [IBLOCK_ID] => 2
                    [NAME] => Свойства
                    [ACTIVE] => Y
                    [SORT] => 5
                    [CODE] => ITEM_PROPERTIES
                    [DEFAULT_VALUE] => 
                    [PROPERTY_TYPE] => E
                    [ROW_COUNT] => 1
                    [COL_COUNT] => 30
                    [LIST_TYPE] => L
                    [MULTIPLE] => Y
                    [XML_ID] => 24
                    [FILE_TYPE] => 
                    [MULTIPLE_CNT] => 1
                    [LINK_IBLOCK_ID] => 3
                    [WITH_DESCRIPTION] => N
                    [SEARCHABLE] => N
                    [FILTRABLE] => N
                    [IS_REQUIRED] => N
                    [VERSION] => 1
                    [USER_TYPE] => 
                    [USER_TYPE_SETTINGS] => Array
                        (
                        )

                    [HINT] => 
                    [~NAME] => Свойства
                    [~DEFAULT_VALUE] => 
                    [VALUE_ENUM] => 
                    [VALUE_XML_ID] => 
                    [VALUE_SORT] => 
                    [VALUE] => 
                    [PROPERTY_VALUE_ID] => 
                    [DESCRIPTION] => 
                    [~DESCRIPTION] => 
                    [~VALUE] => 
                )

            [ITEM_CHARACTERISTICS] => Array
                (
                    [ID] => 28
                    [IBLOCK_ID] => 2
                    [NAME] => Характеристики
                    [ACTIVE] => Y
                    [SORT] => 6
                    [CODE] => ITEM_CHARACTERISTICS
                    [DEFAULT_VALUE] => 
                    [PROPERTY_TYPE] => S
                    [ROW_COUNT] => 1
                    [COL_COUNT] => 20
                    [LIST_TYPE] => L
                    [MULTIPLE] => Y
                    [XML_ID] => 28
                    [FILE_TYPE] => 
                    [MULTIPLE_CNT] => 1
                    [LINK_IBLOCK_ID] => 0
                    [WITH_DESCRIPTION] => Y
                    [SEARCHABLE] => N
                    [FILTRABLE] => N
                    [IS_REQUIRED] => N
                    [VERSION] => 1
                    [USER_TYPE] => 
                    [USER_TYPE_SETTINGS] => Array
                        (
                        )

                    [HINT] => 
                    [~NAME] => Характеристики
                    [~DEFAULT_VALUE] => 
                    [VALUE_ENUM] => 
                    [VALUE_XML_ID] => 
                    [VALUE_SORT] => 
                    [VALUE] => Array
                        (
                            [0] => ответвительная промежуточная многогранная
                            [1] => 18600
                            [2] => 13500
                            [3] => 1
                            [4] => 620/200
                            [5] => I-V
                            [6] => горячее цинкование
                            [7] => порошковое / полимерное окрашивание
                            [8] => 30 лет
                        )

                    [PROPERTY_VALUE_ID] => Array
                        (
                            [0] => 6831739
                            [1] => 6831740
                            [2] => 6831741
                            [3] => 6831742
                            [4] => 6831743
                            [5] => 6831744
                            [6] => 6831745
                            [7] => 6831746
                            [8] => 6831747
                        )

                    [DESCRIPTION] => Array
                        (
                            [0] => Тип
                            [1] => Высота, мм
                            [2] => Высота до нижней траверсы, мм
                            [3] => Число стоек на опору, шт
                            [4] => Сечение стоек, мм
                            [5] => Ветровой район
                            [6] => Защитное покрытие
                            [7] => Лакокрасочное покрытие
                            [8] => Срок службы
                        )

                    [~VALUE] => Array
                        (
                            [0] => ответвительная промежуточная многогранная
                            [1] => 18600
                            [2] => 13500
                            [3] => 1
                            [4] => 620/200
                            [5] => I-V
                            [6] => горячее цинкование
                            [7] => порошковое / полимерное окрашивание
                            [8] => 30 лет
                        )

                    [~DESCRIPTION] => Array
                        (
                            [0] => Тип
                            [1] => Высота, мм
                            [2] => Высота до нижней траверсы, мм
                            [3] => Число стоек на опору, шт
                            [4] => Сечение стоек, мм
                            [5] => Ветровой район
                            [6] => Защитное покрытие
                            [7] => Лакокрасочное покрытие
                            [8] => Срок службы
                        )

                )

            [ITEM_FILTER] => Array
                (
                    [ID] => 40
                    [IBLOCK_ID] => 2
                    [NAME] => Фильтр
                    [ACTIVE] => Y
                    [SORT] => 7
                    [CODE] => ITEM_FILTER
                    [DEFAULT_VALUE] => 
                    [PROPERTY_TYPE] => S
                    [ROW_COUNT] => 1
                    [COL_COUNT] => 30
                    [LIST_TYPE] => L
                    [MULTIPLE] => N
                    [XML_ID] => 40
                    [FILE_TYPE] => 
                    [MULTIPLE_CNT] => 5
                    [LINK_IBLOCK_ID] => 0
                    [WITH_DESCRIPTION] => N
                    [SEARCHABLE] => N
                    [FILTRABLE] => N
                    [IS_REQUIRED] => N
                    [VERSION] => 1
                    [USER_TYPE] => 
                    [USER_TYPE_SETTINGS] => Array
                        (
                        )

                    [HINT] => 
                    [~NAME] => Фильтр
                    [~DEFAULT_VALUE] => 
                    [VALUE_ENUM] => 
                    [VALUE_XML_ID] => 
                    [VALUE_SORT] => 
                    [VALUE] => 
                    [PROPERTY_VALUE_ID] => 
                    [DESCRIPTION] => 
                    [~DESCRIPTION] => 
                    [~VALUE] => 
                )

            [ITEM_TECH_CH] => Array
                (
                    [ID] => 29
                    [IBLOCK_ID] => 2
                    [NAME] => Технические характеристики
                    [ACTIVE] => Y
                    [SORT] => 8
                    [CODE] => ITEM_TECH_CH
                    [DEFAULT_VALUE] => Array
                        (
                            [TYPE] => HTML
                            [TEXT] => 
                        )

                    [PROPERTY_TYPE] => S
                    [ROW_COUNT] => 1
                    [COL_COUNT] => 30
                    [LIST_TYPE] => L
                    [MULTIPLE] => N
                    [XML_ID] => 29
                    [FILE_TYPE] => 
                    [MULTIPLE_CNT] => 5
                    [LINK_IBLOCK_ID] => 0
                    [WITH_DESCRIPTION] => N
                    [SEARCHABLE] => N
                    [FILTRABLE] => N
                    [IS_REQUIRED] => N
                    [VERSION] => 1
                    [USER_TYPE] => HTML
                    [USER_TYPE_SETTINGS] => Array
                        (
                            [height] => 200
                        )

                    [HINT] => 
                    [~NAME] => Технические характеристики
                    [~DEFAULT_VALUE] => Array
                        (
                            [TYPE] => HTML
                            [TEXT] => 
                        )

                    [VALUE_ENUM] => 
                    [VALUE_XML_ID] => 
                    [VALUE_SORT] => 
                    [VALUE] => 
                    [PROPERTY_VALUE_ID] => 
                    [DESCRIPTION] => 
                    [~DESCRIPTION] => 
                    [~VALUE] => 
                )

            [ITEM_ADV_DESCR] => Array
                (
                    [ID] => 30
                    [IBLOCK_ID] => 2
                    [NAME] => Преимущества (описание)
                    [ACTIVE] => Y
                    [SORT] => 9
                    [CODE] => ITEM_ADV_DESCR
                    [DEFAULT_VALUE] => Array
                        (
                            [TYPE] => HTML
                            [TEXT] => 
                        )

                    [PROPERTY_TYPE] => S
                    [ROW_COUNT] => 1
                    [COL_COUNT] => 30
                    [LIST_TYPE] => L
                    [MULTIPLE] => N
                    [XML_ID] => 30
                    [FILE_TYPE] => 
                    [MULTIPLE_CNT] => 5
                    [LINK_IBLOCK_ID] => 0
                    [WITH_DESCRIPTION] => N
                    [SEARCHABLE] => N
                    [FILTRABLE] => N
                    [IS_REQUIRED] => N
                    [VERSION] => 1
                    [USER_TYPE] => HTML
                    [USER_TYPE_SETTINGS] => Array
                        (
                            [height] => 100
                        )

                    [HINT] => 
                    [~NAME] => Преимущества (описание)
                    [~DEFAULT_VALUE] => Array
                        (
                            [TYPE] => HTML
                            [TEXT] => 
                        )

                    [VALUE_ENUM] => 
                    [VALUE_XML_ID] => 
                    [VALUE_SORT] => 
                    [VALUE] => 
                    [PROPERTY_VALUE_ID] => 
                    [DESCRIPTION] => 
                    [~DESCRIPTION] => 
                    [~VALUE] => 
                )

            [ITEM_ADV] => Array
                (
                    [ID] => 31
                    [IBLOCK_ID] => 2
                    [NAME] => Преимущества
                    [ACTIVE] => Y
                    [SORT] => 10
                    [CODE] => ITEM_ADV
                    [DEFAULT_VALUE] => 
                    [PROPERTY_TYPE] => E
                    [ROW_COUNT] => 1
                    [COL_COUNT] => 30
                    [LIST_TYPE] => L
                    [MULTIPLE] => Y
                    [XML_ID] => 31
                    [FILE_TYPE] => 
                    [MULTIPLE_CNT] => 1
                    [LINK_IBLOCK_ID] => 5
                    [WITH_DESCRIPTION] => N
                    [SEARCHABLE] => N
                    [FILTRABLE] => N
                    [IS_REQUIRED] => N
                    [VERSION] => 1
                    [USER_TYPE] => 
                    [USER_TYPE_SETTINGS] => Array
                        (
                        )

                    [HINT] => 
                    [~NAME] => Преимущества
                    [~DEFAULT_VALUE] => 
                    [VALUE_ENUM] => 
                    [VALUE_XML_ID] => 
                    [VALUE_SORT] => 
                    [VALUE] => 
                    [PROPERTY_VALUE_ID] => 
                    [DESCRIPTION] => 
                    [~DESCRIPTION] => 
                    [~VALUE] => 
                )

            [ITEM_BUY] => Array
                (
                    [ID] => 32
                    [IBLOCK_ID] => 2
                    [NAME] => Купить
                    [ACTIVE] => Y
                    [SORT] => 11
                    [CODE] => ITEM_BUY
                    [DEFAULT_VALUE] => Array
                        (
                            [TEXT] => 
                            [TYPE] => HTML
                        )

                    [PROPERTY_TYPE] => S
                    [ROW_COUNT] => 1
                    [COL_COUNT] => 30
                    [LIST_TYPE] => L
                    [MULTIPLE] => N
                    [XML_ID] => 32
                    [FILE_TYPE] => 
                    [MULTIPLE_CNT] => 5
                    [LINK_IBLOCK_ID] => 0
                    [WITH_DESCRIPTION] => N
                    [SEARCHABLE] => N
                    [FILTRABLE] => N
                    [IS_REQUIRED] => N
                    [VERSION] => 1
                    [USER_TYPE] => HTML
                    [USER_TYPE_SETTINGS] => Array
                        (
                            [height] => 200
                        )

                    [HINT] => 
                    [~NAME] => Купить
                    [~DEFAULT_VALUE] => Array
                        (
                            [TEXT] => 
                            [TYPE] => HTML
                        )

                    [VALUE_ENUM] => 
                    [VALUE_XML_ID] => 
                    [VALUE_SORT] => 
                    [VALUE] => 
                    [PROPERTY_VALUE_ID] => 
                    [DESCRIPTION] => 
                    [~DESCRIPTION] => 
                    [~VALUE] => 
                )

            [ITEM_CERT_COR] => Array
                (
                    [ID] => 33
                    [IBLOCK_ID] => 2
                    [NAME] => Сертификаты соответствия
                    [ACTIVE] => Y
                    [SORT] => 12
                    [CODE] => ITEM_CERT_COR
                    [DEFAULT_VALUE] => 
                    [PROPERTY_TYPE] => S
                    [ROW_COUNT] => 1
                    [COL_COUNT] => 30
                    [LIST_TYPE] => L
                    [MULTIPLE] => Y
                    [XML_ID] => 33
                    [FILE_TYPE] => 
                    [MULTIPLE_CNT] => 1
                    [LINK_IBLOCK_ID] => 0
                    [WITH_DESCRIPTION] => Y
                    [SEARCHABLE] => N
                    [FILTRABLE] => N
                    [IS_REQUIRED] => N
                    [VERSION] => 1
                    [USER_TYPE] => 
                    [USER_TYPE_SETTINGS] => Array
                        (
                        )

                    [HINT] => 
                    [~NAME] => Сертификаты соответствия
                    [~DEFAULT_VALUE] => 
                    [VALUE_ENUM] => 
                    [VALUE_XML_ID] => 
                    [VALUE_SORT] => 
                    [VALUE] => 
                    [PROPERTY_VALUE_ID] => 
                    [DESCRIPTION] => 
                    [~DESCRIPTION] => 
                    [~VALUE] => 
                )

            [ITEM_ST_STAND] => Array
                (
                    [ID] => 34
                    [IBLOCK_ID] => 2
                    [NAME] => Государственные стандарты
                    [ACTIVE] => Y
                    [SORT] => 13
                    [CODE] => ITEM_ST_STAND
                    [DEFAULT_VALUE] => 
                    [PROPERTY_TYPE] => S
                    [ROW_COUNT] => 1
                    [COL_COUNT] => 30
                    [LIST_TYPE] => L
                    [MULTIPLE] => Y
                    [XML_ID] => 34
                    [FILE_TYPE] => 
                    [MULTIPLE_CNT] => 1
                    [LINK_IBLOCK_ID] => 0
                    [WITH_DESCRIPTION] => Y
                    [SEARCHABLE] => N
                    [FILTRABLE] => N
                    [IS_REQUIRED] => N
                    [VERSION] => 1
                    [USER_TYPE] => 
                    [USER_TYPE_SETTINGS] => Array
                        (
                        )

                    [HINT] => 
                    [~NAME] => Государственные стандарты
                    [~DEFAULT_VALUE] => 
                    [VALUE_ENUM] => 
                    [VALUE_XML_ID] => 
                    [VALUE_SORT] => 
                    [VALUE] => 
                    [PROPERTY_VALUE_ID] => 
                    [DESCRIPTION] => 
                    [~DESCRIPTION] => 
                    [~VALUE] => 
                )

            [ITEM_NORM] => Array
                (
                    [ID] => 35
                    [IBLOCK_ID] => 2
                    [NAME] => Строительные нормы и правила
                    [ACTIVE] => Y
                    [SORT] => 14
                    [CODE] => ITEM_NORM
                    [DEFAULT_VALUE] => 
                    [PROPERTY_TYPE] => S
                    [ROW_COUNT] => 1
                    [COL_COUNT] => 30
                    [LIST_TYPE] => L
                    [MULTIPLE] => Y
                    [XML_ID] => 35
                    [FILE_TYPE] => 
                    [MULTIPLE_CNT] => 1
                    [LINK_IBLOCK_ID] => 0
                    [WITH_DESCRIPTION] => Y
                    [SEARCHABLE] => N
                    [FILTRABLE] => N
                    [IS_REQUIRED] => N
                    [VERSION] => 1
                    [USER_TYPE] => 
                    [USER_TYPE_SETTINGS] => Array
                        (
                        )

                    [HINT] => 
                    [~NAME] => Строительные нормы и правила
                    [~DEFAULT_VALUE] => 
                    [VALUE_ENUM] => 
                    [VALUE_XML_ID] => 
                    [VALUE_SORT] => 
                    [VALUE] => 
                    [PROPERTY_VALUE_ID] => 
                    [DESCRIPTION] => 
                    [~DESCRIPTION] => 
                    [~VALUE] => 
                )

            [ITEM_SIMILAR] => Array
                (
                    [ID] => 36
                    [IBLOCK_ID] => 2
                    [NAME] => Похожие модели
                    [ACTIVE] => Y
                    [SORT] => 15
                    [CODE] => ITEM_SIMILAR
                    [DEFAULT_VALUE] => 
                    [PROPERTY_TYPE] => G
                    [ROW_COUNT] => 1
                    [COL_COUNT] => 30
                    [LIST_TYPE] => L
                    [MULTIPLE] => Y
                    [XML_ID] => 36
                    [FILE_TYPE] => 
                    [MULTIPLE_CNT] => 10
                    [LINK_IBLOCK_ID] => 2
                    [WITH_DESCRIPTION] => N
                    [SEARCHABLE] => N
                    [FILTRABLE] => N
                    [IS_REQUIRED] => N
                    [VERSION] => 1
                    [USER_TYPE] => 
                    [USER_TYPE_SETTINGS] => Array
                        (
                        )

                    [HINT] => 
                    [~NAME] => Похожие модели
                    [~DEFAULT_VALUE] => 
                    [VALUE_ENUM] => 
                    [VALUE_XML_ID] => 
                    [VALUE_SORT] => 
                    [VALUE] => Array
                        (
                            [0] => 4509
                        )

                    [PROPERTY_VALUE_ID] => Array
                        (
                            [0] => 6831748
                        )

                    [DESCRIPTION] => Array
                        (
                            [0] => 
                        )

                    [~VALUE] => Array
                        (
                            [0] => 4509
                        )

                    [~DESCRIPTION] => Array
                        (
                            [0] => 
                        )

                )

            [ITEM_SIMILAR_TAGS] => Array
                (
                    [ID] => 122
                    [IBLOCK_ID] => 2
                    [NAME] => Похожие модели (теговые)
                    [ACTIVE] => Y
                    [SORT] => 16
                    [CODE] => ITEM_SIMILAR_TAGS
                    [DEFAULT_VALUE] => 
                    [PROPERTY_TYPE] => E
                    [ROW_COUNT] => 1
                    [COL_COUNT] => 30
                    [LIST_TYPE] => L
                    [MULTIPLE] => Y
                    [XML_ID] => 122
                    [FILE_TYPE] => 
                    [MULTIPLE_CNT] => 1
                    [LINK_IBLOCK_ID] => 19
                    [WITH_DESCRIPTION] => N
                    [SEARCHABLE] => N
                    [FILTRABLE] => N
                    [IS_REQUIRED] => N
                    [VERSION] => 1
                    [USER_TYPE] => 
                    [USER_TYPE_SETTINGS] => Array
                        (
                        )

                    [HINT] => 
                    [~NAME] => Похожие модели (теговые)
                    [~DEFAULT_VALUE] => 
                    [VALUE_ENUM] => 
                    [VALUE_XML_ID] => 
                    [VALUE_SORT] => 
                    [VALUE] => 
                    [PROPERTY_VALUE_ID] => 
                    [DESCRIPTION] => 
                    [~DESCRIPTION] => 
                    [~VALUE] => 
                )

            [ITEM_BUY_WITH] => Array
                (
                    [ID] => 37
                    [IBLOCK_ID] => 2
                    [NAME] => С этим товаром покупают
                    [ACTIVE] => Y
                    [SORT] => 17
                    [CODE] => ITEM_BUY_WITH
                    [DEFAULT_VALUE] => 
                    [PROPERTY_TYPE] => E
                    [ROW_COUNT] => 1
                    [COL_COUNT] => 30
                    [LIST_TYPE] => L
                    [MULTIPLE] => Y
                    [XML_ID] => 37
                    [FILE_TYPE] => 
                    [MULTIPLE_CNT] => 1
                    [LINK_IBLOCK_ID] => 2
                    [WITH_DESCRIPTION] => N
                    [SEARCHABLE] => N
                    [FILTRABLE] => N
                    [IS_REQUIRED] => N
                    [VERSION] => 1
                    [USER_TYPE] => 
                    [USER_TYPE_SETTINGS] => Array
                        (
                        )

                    [HINT] => 
                    [~NAME] => С этим товаром покупают
                    [~DEFAULT_VALUE] => 
                    [VALUE_ENUM] => 
                    [VALUE_XML_ID] => 
                    [VALUE_SORT] => 
                    [VALUE] => 
                    [PROPERTY_VALUE_ID] => 
                    [DESCRIPTION] => 
                    [~DESCRIPTION] => 
                    [~VALUE] => 
                )

            [ITEM_VOTE_COUNT] => Array
                (
                    [ID] => 38
                    [IBLOCK_ID] => 2
                    [NAME] => Количество голосов
                    [ACTIVE] => Y
                    [SORT] => 18
                    [CODE] => ITEM_VOTE_COUNT
                    [DEFAULT_VALUE] => 0
                    [PROPERTY_TYPE] => N
                    [ROW_COUNT] => 1
                    [COL_COUNT] => 30
                    [LIST_TYPE] => L
                    [MULTIPLE] => N
                    [XML_ID] => 38
                    [FILE_TYPE] => 
                    [MULTIPLE_CNT] => 5
                    [LINK_IBLOCK_ID] => 0
                    [WITH_DESCRIPTION] => N
                    [SEARCHABLE] => N
                    [FILTRABLE] => N
                    [IS_REQUIRED] => N
                    [VERSION] => 1
                    [USER_TYPE] => 
                    [USER_TYPE_SETTINGS] => Array
                        (
                        )

                    [HINT] => 
                    [~NAME] => Количество голосов
                    [~DEFAULT_VALUE] => 0
                    [VALUE_ENUM] => 
                    [VALUE_XML_ID] => 
                    [VALUE_SORT] => 
                    [VALUE] => 19
                    [PROPERTY_VALUE_ID] => 6831915
                    [DESCRIPTION] => 
                    [~VALUE] => 19
                    [~DESCRIPTION] => 
                )

            [ITEM_RAITING] => Array
                (
                    [ID] => 39
                    [IBLOCK_ID] => 2
                    [NAME] => Рейтинг
                    [ACTIVE] => Y
                    [SORT] => 19
                    [CODE] => ITEM_RAITING
                    [DEFAULT_VALUE] => 0
                    [PROPERTY_TYPE] => N
                    [ROW_COUNT] => 1
                    [COL_COUNT] => 30
                    [LIST_TYPE] => L
                    [MULTIPLE] => N
                    [XML_ID] => 39
                    [FILE_TYPE] => 
                    [MULTIPLE_CNT] => 5
                    [LINK_IBLOCK_ID] => 0
                    [WITH_DESCRIPTION] => N
                    [SEARCHABLE] => N
                    [FILTRABLE] => N
                    [IS_REQUIRED] => N
                    [VERSION] => 1
                    [USER_TYPE] => 
                    [USER_TYPE_SETTINGS] => Array
                        (
                        )

                    [HINT] => 
                    [~NAME] => Рейтинг
                    [~DEFAULT_VALUE] => 0
                    [VALUE_ENUM] => 
                    [VALUE_XML_ID] => 
                    [VALUE_SORT] => 
                    [VALUE] => 4.8
                    [PROPERTY_VALUE_ID] => 6831914
                    [DESCRIPTION] => 
                    [~VALUE] => 4.8
                    [~DESCRIPTION] => 
                )

            [H1] => Array
                (
                    [ID] => 125
                    [IBLOCK_ID] => 2
                    [NAME] => H1
                    [ACTIVE] => Y
                    [SORT] => 500
                    [CODE] => H1
                    [DEFAULT_VALUE] => 
                    [PROPERTY_TYPE] => S
                    [ROW_COUNT] => 1
                    [COL_COUNT] => 70
                    [LIST_TYPE] => L
                    [MULTIPLE] => N
                    [XML_ID] => 125
                    [FILE_TYPE] => 
                    [MULTIPLE_CNT] => 5
                    [LINK_IBLOCK_ID] => 0
                    [WITH_DESCRIPTION] => N
                    [SEARCHABLE] => N
                    [FILTRABLE] => N
                    [IS_REQUIRED] => N
                    [VERSION] => 1
                    [USER_TYPE] => 
                    [USER_TYPE_SETTINGS] => Array
                        (
                        )

                    [HINT] => 
                    [~NAME] => H1
                    [~DEFAULT_VALUE] => 
                    [VALUE_ENUM] => 
                    [VALUE_XML_ID] => 
                    [VALUE_SORT] => 
                    [VALUE] => ОПМ35-2
                    [PROPERTY_VALUE_ID] => 6831751
                    [DESCRIPTION] => 
                    [~VALUE] => ОПМ35-2
                    [~DESCRIPTION] => 
                )

            [CERTIFICATES] => Array
                (
                    [ID] => 127
                    [IBLOCK_ID] => 2
                    [NAME] => Сертификаты
                    [ACTIVE] => Y
                    [SORT] => 500
                    [CODE] => CERTIFICATES
                    [DEFAULT_VALUE] => 
                    [PROPERTY_TYPE] => E
                    [ROW_COUNT] => 1
                    [COL_COUNT] => 30
                    [LIST_TYPE] => L
                    [MULTIPLE] => Y
                    [XML_ID] => 127
                    [FILE_TYPE] => 
                    [MULTIPLE_CNT] => 5
                    [LINK_IBLOCK_ID] => 7
                    [WITH_DESCRIPTION] => N
                    [SEARCHABLE] => N
                    [FILTRABLE] => N
                    [IS_REQUIRED] => N
                    [VERSION] => 1
                    [USER_TYPE] => 
                    [USER_TYPE_SETTINGS] => Array
                        (
                        )

                    [HINT] => 
                    [~NAME] => Сертификаты
                    [~DEFAULT_VALUE] => 
                    [VALUE_ENUM] => 
                    [VALUE_XML_ID] => 
                    [VALUE_SORT] => 
                    [VALUE] => 
                    [PROPERTY_VALUE_ID] => 
                    [DESCRIPTION] => 
                    [~DESCRIPTION] => 
                    [~VALUE] => 
                )

            [129] => Array
                (
                    [ID] => 129
                    [IBLOCK_ID] => 2
                    [NAME] => Уникальный META TITLE
                    [ACTIVE] => Y
                    [SORT] => 500
                    [CODE] => 129
                    [DEFAULT_VALUE] => 
                    [PROPERTY_TYPE] => S
                    [ROW_COUNT] => 1
                    [COL_COUNT] => 30
                    [LIST_TYPE] => L
                    [MULTIPLE] => N
                    [XML_ID] => 129
                    [FILE_TYPE] => 
                    [MULTIPLE_CNT] => 5
                    [LINK_IBLOCK_ID] => 0
                    [WITH_DESCRIPTION] => N
                    [SEARCHABLE] => N
                    [FILTRABLE] => N
                    [IS_REQUIRED] => N
                    [VERSION] => 1
                    [USER_TYPE] => 
                    [USER_TYPE_SETTINGS] => Array
                        (
                        )

                    [HINT] => 
                    [~NAME] => Уникальный META TITLE
                    [~DEFAULT_VALUE] => 
                    [VALUE_ENUM] => 
                    [VALUE_XML_ID] => 
                    [VALUE_SORT] => 
                    [VALUE] => 
                    [PROPERTY_VALUE_ID] => 
                    [DESCRIPTION] => 
                    [~DESCRIPTION] => 
                    [~VALUE] => 
                )

            [ITEM_TYPE] => Array
                (
                    [ID] => 134
                    [IBLOCK_ID] => 2
                    [NAME] => Тип
                    [ACTIVE] => Y
                    [SORT] => 500
                    [CODE] => ITEM_TYPE
                    [DEFAULT_VALUE] => 
                    [PROPERTY_TYPE] => S
                    [ROW_COUNT] => 1
                    [COL_COUNT] => 30
                    [LIST_TYPE] => L
                    [MULTIPLE] => N
                    [XML_ID] => 
                    [FILE_TYPE] => 
                    [MULTIPLE_CNT] => 5
                    [LINK_IBLOCK_ID] => 0
                    [WITH_DESCRIPTION] => N
                    [SEARCHABLE] => N
                    [FILTRABLE] => Y
                    [IS_REQUIRED] => N
                    [VERSION] => 1
                    [USER_TYPE] => 
                    [USER_TYPE_SETTINGS] => Array
                        (
                        )

                    [HINT] => 
                    [~NAME] => Тип
                    [~DEFAULT_VALUE] => 
                    [VALUE_ENUM] => 
                    [VALUE_XML_ID] => 
                    [VALUE_SORT] => 
                    [VALUE] => 
                    [PROPERTY_VALUE_ID] => 
                    [DESCRIPTION] => 
                    [~DESCRIPTION] => 
                    [~VALUE] => 
                )

            [ITEM_INSTALLATION] => Array
                (
                    [ID] => 135
                    [IBLOCK_ID] => 2
                    [NAME] => Способ установки
                    [ACTIVE] => Y
                    [SORT] => 500
                    [CODE] => ITEM_INSTALLATION
                    [DEFAULT_VALUE] => 
                    [PROPERTY_TYPE] => S
                    [ROW_COUNT] => 1
                    [COL_COUNT] => 30
                    [LIST_TYPE] => L
                    [MULTIPLE] => N
                    [XML_ID] => 
                    [FILE_TYPE] => 
                    [MULTIPLE_CNT] => 5
                    [LINK_IBLOCK_ID] => 0
                    [WITH_DESCRIPTION] => N
                    [SEARCHABLE] => N
                    [FILTRABLE] => N
                    [IS_REQUIRED] => N
                    [VERSION] => 1
                    [USER_TYPE] => 
                    [USER_TYPE_SETTINGS] => Array
                        (
                        )

                    [HINT] => 
                    [~NAME] => Способ установки
                    [~DEFAULT_VALUE] => 
                    [VALUE_ENUM] => 
                    [VALUE_XML_ID] => 
                    [VALUE_SORT] => 
                    [VALUE] => 
                    [PROPERTY_VALUE_ID] => 
                    [DESCRIPTION] => 
                    [~DESCRIPTION] => 
                    [~VALUE] => 
                )

            [ITEM_MODE] => Array
                (
                    [ID] => 136
                    [IBLOCK_ID] => 2
                    [NAME] => Способ производства
                    [ACTIVE] => Y
                    [SORT] => 500
                    [CODE] => ITEM_MODE
                    [DEFAULT_VALUE] => 
                    [PROPERTY_TYPE] => S
                    [ROW_COUNT] => 1
                    [COL_COUNT] => 30
                    [LIST_TYPE] => L
                    [MULTIPLE] => N
                    [XML_ID] => 
                    [FILE_TYPE] => 
                    [MULTIPLE_CNT] => 5
                    [LINK_IBLOCK_ID] => 0
                    [WITH_DESCRIPTION] => N
                    [SEARCHABLE] => N
                    [FILTRABLE] => N
                    [IS_REQUIRED] => N
                    [VERSION] => 1
                    [USER_TYPE] => 
                    [USER_TYPE_SETTINGS] => Array
                        (
                        )

                    [HINT] => 
                    [~NAME] => Способ производства
                    [~DEFAULT_VALUE] => 
                    [VALUE_ENUM] => 
                    [VALUE_XML_ID] => 
                    [VALUE_SORT] => 
                    [VALUE] => 
                    [PROPERTY_VALUE_ID] => 
                    [DESCRIPTION] => 
                    [~DESCRIPTION] => 
                    [~VALUE] => 
                )

            [ITEM_HEIGHT] => Array
                (
                    [ID] => 137
                    [IBLOCK_ID] => 2
                    [NAME] => Высота, мм
                    [ACTIVE] => Y
                    [SORT] => 500
                    [CODE] => ITEM_HEIGHT
                    [DEFAULT_VALUE] => 
                    [PROPERTY_TYPE] => S
                    [ROW_COUNT] => 1
                    [COL_COUNT] => 30
                    [LIST_TYPE] => L
                    [MULTIPLE] => N
                    [XML_ID] => 
                    [FILE_TYPE] => 
                    [MULTIPLE_CNT] => 5
                    [LINK_IBLOCK_ID] => 0
                    [WITH_DESCRIPTION] => N
                    [SEARCHABLE] => N
                    [FILTRABLE] => N
                    [IS_REQUIRED] => N
                    [VERSION] => 1
                    [USER_TYPE] => 
                    [USER_TYPE_SETTINGS] => Array
                        (
                        )

                    [HINT] => 
                    [~NAME] => Высота, мм
                    [~DEFAULT_VALUE] => 
                    [VALUE_ENUM] => 
                    [VALUE_XML_ID] => 
                    [VALUE_SORT] => 
                    [VALUE] => 
                    [PROPERTY_VALUE_ID] => 
                    [DESCRIPTION] => 
                    [~DESCRIPTION] => 
                    [~VALUE] => 
                )

            [BLOG_POST_ID] => Array
                (
                    [ID] => 138
                    [IBLOCK_ID] => 2
                    [NAME] => ID поста блога для комментариев
                    [ACTIVE] => Y
                    [SORT] => 500
                    [CODE] => BLOG_POST_ID
                    [DEFAULT_VALUE] => 
                    [PROPERTY_TYPE] => N
                    [ROW_COUNT] => 1
                    [COL_COUNT] => 30
                    [LIST_TYPE] => L
                    [MULTIPLE] => N
                    [XML_ID] => BLOG_POST_ID
                    [FILE_TYPE] => 
                    [MULTIPLE_CNT] => 5
                    [LINK_IBLOCK_ID] => 0
                    [WITH_DESCRIPTION] => N
                    [SEARCHABLE] => N
                    [FILTRABLE] => N
                    [IS_REQUIRED] => N
                    [VERSION] => 1
                    [USER_TYPE] => 
                    [USER_TYPE_SETTINGS] => Array
                        (
                        )

                    [HINT] => 
                    [~NAME] => ID поста блога для комментариев
                    [~DEFAULT_VALUE] => 
                    [VALUE_ENUM] => 
                    [VALUE_XML_ID] => 
                    [VALUE_SORT] => 
                    [VALUE] => 
                    [PROPERTY_VALUE_ID] => 
                    [DESCRIPTION] => 
                    [~DESCRIPTION] => 
                    [~VALUE] => 
                )

            [BLOG_COMMENTS_CNT] => Array
                (
                    [ID] => 139
                    [IBLOCK_ID] => 2
                    [NAME] => Количество комментариев
                    [ACTIVE] => Y
                    [SORT] => 500
                    [CODE] => BLOG_COMMENTS_CNT
                    [DEFAULT_VALUE] => 
                    [PROPERTY_TYPE] => N
                    [ROW_COUNT] => 1
                    [COL_COUNT] => 30
                    [LIST_TYPE] => L
                    [MULTIPLE] => N
                    [XML_ID] => BLOG_COMMENTS_CNT
                    [FILE_TYPE] => 
                    [MULTIPLE_CNT] => 5
                    [LINK_IBLOCK_ID] => 0
                    [WITH_DESCRIPTION] => N
                    [SEARCHABLE] => N
                    [FILTRABLE] => N
                    [IS_REQUIRED] => N
                    [VERSION] => 1
                    [USER_TYPE] => 
                    [USER_TYPE_SETTINGS] => Array
                        (
                        )

                    [HINT] => 
                    [~NAME] => Количество комментариев
                    [~DEFAULT_VALUE] => 
                    [VALUE_ENUM] => 
                    [VALUE_XML_ID] => 
                    [VALUE_SORT] => 
                    [VALUE] => 
                    [PROPERTY_VALUE_ID] => 
                    [DESCRIPTION] => 
                    [~DESCRIPTION] => 
                    [~VALUE] => 
                )

            [HEIGHT_TOTAL] => Array
                (
                    [ID] => 143
                    [IBLOCK_ID] => 2
                    [NAME] => Высота общая, мм
                    [ACTIVE] => Y
                    [SORT] => 500
                    [CODE] => HEIGHT_TOTAL
                    [DEFAULT_VALUE] => 
                    [PROPERTY_TYPE] => S
                    [ROW_COUNT] => 1
                    [COL_COUNT] => 30
                    [LIST_TYPE] => L
                    [MULTIPLE] => N
                    [XML_ID] => 
                    [FILE_TYPE] => 
                    [MULTIPLE_CNT] => 5
                    [LINK_IBLOCK_ID] => 0
                    [WITH_DESCRIPTION] => N
                    [SEARCHABLE] => N
                    [FILTRABLE] => N
                    [IS_REQUIRED] => N
                    [VERSION] => 1
                    [USER_TYPE] => 
                    [USER_TYPE_SETTINGS] => Array
                        (
                        )

                    [HINT] => 
                    [~NAME] => Высота общая, мм
                    [~DEFAULT_VALUE] => 
                    [VALUE_ENUM] => 
                    [VALUE_XML_ID] => 
                    [VALUE_SORT] => 
                    [VALUE] => 
                    [PROPERTY_VALUE_ID] => 
                    [DESCRIPTION] => 
                    [~DESCRIPTION] => 
                    [~VALUE] => 
                )

            [HEIGHT_ABOVEGROUND] => Array
                (
                    [ID] => 144
                    [IBLOCK_ID] => 2
                    [NAME] => Высота надземной части, мм
                    [ACTIVE] => Y
                    [SORT] => 500
                    [CODE] => HEIGHT_ABOVEGROUND
                    [DEFAULT_VALUE] => 
                    [PROPERTY_TYPE] => S
                    [ROW_COUNT] => 1
                    [COL_COUNT] => 30
                    [LIST_TYPE] => L
                    [MULTIPLE] => N
                    [XML_ID] => 
                    [FILE_TYPE] => 
                    [MULTIPLE_CNT] => 5
                    [LINK_IBLOCK_ID] => 0
                    [WITH_DESCRIPTION] => N
                    [SEARCHABLE] => N
                    [FILTRABLE] => N
                    [IS_REQUIRED] => N
                    [VERSION] => 1
                    [USER_TYPE] => 
                    [USER_TYPE_SETTINGS] => Array
                        (
                        )

                    [HINT] => 
                    [~NAME] => Высота надземной части, мм
                    [~DEFAULT_VALUE] => 
                    [VALUE_ENUM] => 
                    [VALUE_XML_ID] => 
                    [VALUE_SORT] => 
                    [VALUE] => 
                    [PROPERTY_VALUE_ID] => 
                    [DESCRIPTION] => 
                    [~DESCRIPTION] => 
                    [~VALUE] => 
                )

            [HEIGHT_UNDERGROUND] => Array
                (
                    [ID] => 145
                    [IBLOCK_ID] => 2
                    [NAME] => Высота подземной части, мм
                    [ACTIVE] => Y
                    [SORT] => 500
                    [CODE] => HEIGHT_UNDERGROUND
                    [DEFAULT_VALUE] => 
                    [PROPERTY_TYPE] => S
                    [ROW_COUNT] => 1
                    [COL_COUNT] => 30
                    [LIST_TYPE] => L
                    [MULTIPLE] => N
                    [XML_ID] => 
                    [FILE_TYPE] => 
                    [MULTIPLE_CNT] => 5
                    [LINK_IBLOCK_ID] => 0
                    [WITH_DESCRIPTION] => N
                    [SEARCHABLE] => N
                    [FILTRABLE] => N
                    [IS_REQUIRED] => N
                    [VERSION] => 1
                    [USER_TYPE] => 
                    [USER_TYPE_SETTINGS] => Array
                        (
                        )

                    [HINT] => 
                    [~NAME] => Высота подземной части, мм
                    [~DEFAULT_VALUE] => 
                    [VALUE_ENUM] => 
                    [VALUE_XML_ID] => 
                    [VALUE_SORT] => 
                    [VALUE] => 
                    [PROPERTY_VALUE_ID] => 
                    [DESCRIPTION] => 
                    [~DESCRIPTION] => 
                    [~VALUE] => 
                )

            [DIAMETER_TOP] => Array
                (
                    [ID] => 146
                    [IBLOCK_ID] => 2
                    [NAME] => Диаметр верхний, мм
                    [ACTIVE] => Y
                    [SORT] => 500
                    [CODE] => DIAMETER_TOP
                    [DEFAULT_VALUE] => 
                    [PROPERTY_TYPE] => S
                    [ROW_COUNT] => 1
                    [COL_COUNT] => 30
                    [LIST_TYPE] => L
                    [MULTIPLE] => N
                    [XML_ID] => 
                    [FILE_TYPE] => 
                    [MULTIPLE_CNT] => 5
                    [LINK_IBLOCK_ID] => 0
                    [WITH_DESCRIPTION] => N
                    [SEARCHABLE] => N
                    [FILTRABLE] => N
                    [IS_REQUIRED] => N
                    [VERSION] => 1
                    [USER_TYPE] => 
                    [USER_TYPE_SETTINGS] => Array
                        (
                        )

                    [HINT] => 
                    [~NAME] => Диаметр верхний, мм
                    [~DEFAULT_VALUE] => 
                    [VALUE_ENUM] => 
                    [VALUE_XML_ID] => 
                    [VALUE_SORT] => 
                    [VALUE] => 
                    [PROPERTY_VALUE_ID] => 
                    [DESCRIPTION] => 
                    [~DESCRIPTION] => 
                    [~VALUE] => 
                )

            [DIAMETER_BOTTOM] => Array
                (
                    [ID] => 147
                    [IBLOCK_ID] => 2
                    [NAME] => Диаметр нижний, мм
                    [ACTIVE] => Y
                    [SORT] => 500
                    [CODE] => DIAMETER_BOTTOM
                    [DEFAULT_VALUE] => 
                    [PROPERTY_TYPE] => S
                    [ROW_COUNT] => 1
                    [COL_COUNT] => 30
                    [LIST_TYPE] => L
                    [MULTIPLE] => N
                    [XML_ID] => 
                    [FILE_TYPE] => 
                    [MULTIPLE_CNT] => 5
                    [LINK_IBLOCK_ID] => 0
                    [WITH_DESCRIPTION] => N
                    [SEARCHABLE] => N
                    [FILTRABLE] => N
                    [IS_REQUIRED] => N
                    [VERSION] => 1
                    [USER_TYPE] => 
                    [USER_TYPE_SETTINGS] => Array
                        (
                        )

                    [HINT] => 
                    [~NAME] => Диаметр нижний, мм
                    [~DEFAULT_VALUE] => 
                    [VALUE_ENUM] => 
                    [VALUE_XML_ID] => 
                    [VALUE_SORT] => 
                    [VALUE] => 
                    [PROPERTY_VALUE_ID] => 
                    [DESCRIPTION] => 
                    [~DESCRIPTION] => 
                    [~VALUE] => 
                )

            [WEIGHT] => Array
                (
                    [ID] => 148
                    [IBLOCK_ID] => 2
                    [NAME] => Нагрузка, кг
                    [ACTIVE] => Y
                    [SORT] => 500
                    [CODE] => WEIGHT
                    [DEFAULT_VALUE] => 
                    [PROPERTY_TYPE] => S
                    [ROW_COUNT] => 1
                    [COL_COUNT] => 30
                    [LIST_TYPE] => L
                    [MULTIPLE] => N
                    [XML_ID] => 
                    [FILE_TYPE] => 
                    [MULTIPLE_CNT] => 5
                    [LINK_IBLOCK_ID] => 0
                    [WITH_DESCRIPTION] => N
                    [SEARCHABLE] => N
                    [FILTRABLE] => N
                    [IS_REQUIRED] => N
                    [VERSION] => 1
                    [USER_TYPE] => 
                    [USER_TYPE_SETTINGS] => Array
                        (
                        )

                    [HINT] => 
                    [~NAME] => Нагрузка, кг
                    [~DEFAULT_VALUE] => 
                    [VALUE_ENUM] => 
                    [VALUE_XML_ID] => 
                    [VALUE_SORT] => 
                    [VALUE] => 
                    [PROPERTY_VALUE_ID] => 
                    [DESCRIPTION] => 
                    [~DESCRIPTION] => 
                    [~VALUE] => 
                )

            [VID] => Array
                (
                    [ID] => 149
                    [IBLOCK_ID] => 2
                    [NAME] => Вид
                    [ACTIVE] => Y
                    [SORT] => 500
                    [CODE] => VID
                    [DEFAULT_VALUE] => 
                    [PROPERTY_TYPE] => S
                    [ROW_COUNT] => 1
                    [COL_COUNT] => 30
                    [LIST_TYPE] => L
                    [MULTIPLE] => N
                    [XML_ID] => 
                    [FILE_TYPE] => 
                    [MULTIPLE_CNT] => 5
                    [LINK_IBLOCK_ID] => 0
                    [WITH_DESCRIPTION] => N
                    [SEARCHABLE] => N
                    [FILTRABLE] => N
                    [IS_REQUIRED] => N
                    [VERSION] => 1
                    [USER_TYPE] => 
                    [USER_TYPE_SETTINGS] => Array
                        (
                        )

                    [HINT] => 
                    [~NAME] => Вид
                    [~DEFAULT_VALUE] => 
                    [VALUE_ENUM] => 
                    [VALUE_XML_ID] => 
                    [VALUE_SORT] => 
                    [VALUE] => 
                    [PROPERTY_VALUE_ID] => 
                    [DESCRIPTION] => 
                    [~DESCRIPTION] => 
                    [~VALUE] => 
                )

            [SERVICE_LIFE] => Array
                (
                    [ID] => 150
                    [IBLOCK_ID] => 2
                    [NAME] => Срок службы
                    [ACTIVE] => Y
                    [SORT] => 500
                    [CODE] => SERVICE_LIFE
                    [DEFAULT_VALUE] => 
                    [PROPERTY_TYPE] => S
                    [ROW_COUNT] => 1
                    [COL_COUNT] => 30
                    [LIST_TYPE] => L
                    [MULTIPLE] => N
                    [XML_ID] => 
                    [FILE_TYPE] => 
                    [MULTIPLE_CNT] => 5
                    [LINK_IBLOCK_ID] => 0
                    [WITH_DESCRIPTION] => N
                    [SEARCHABLE] => N
                    [FILTRABLE] => N
                    [IS_REQUIRED] => N
                    [VERSION] => 1
                    [USER_TYPE] => 
                    [USER_TYPE_SETTINGS] => Array
                        (
                        )

                    [HINT] => 
                    [~NAME] => Срок службы
                    [~DEFAULT_VALUE] => 
                    [VALUE_ENUM] => 
                    [VALUE_XML_ID] => 
                    [VALUE_SORT] => 
                    [VALUE] => 
                    [PROPERTY_VALUE_ID] => 
                    [DESCRIPTION] => 
                    [~DESCRIPTION] => 
                    [~VALUE] => 
                )

            [USING] => Array
                (
                    [ID] => 151
                    [IBLOCK_ID] => 2
                    [NAME] => Применение
                    [ACTIVE] => Y
                    [SORT] => 500
                    [CODE] => USING
                    [DEFAULT_VALUE] => 
                    [PROPERTY_TYPE] => S
                    [ROW_COUNT] => 1
                    [COL_COUNT] => 30
                    [LIST_TYPE] => L
                    [MULTIPLE] => N
                    [XML_ID] => 
                    [FILE_TYPE] => 
                    [MULTIPLE_CNT] => 5
                    [LINK_IBLOCK_ID] => 0
                    [WITH_DESCRIPTION] => N
                    [SEARCHABLE] => N
                    [FILTRABLE] => N
                    [IS_REQUIRED] => N
                    [VERSION] => 1
                    [USER_TYPE] => 
                    [USER_TYPE_SETTINGS] => Array
                        (
                        )

                    [HINT] => 
                    [~NAME] => Применение
                    [~DEFAULT_VALUE] => 
                    [VALUE_ENUM] => 
                    [VALUE_XML_ID] => 
                    [VALUE_SORT] => 
                    [VALUE] => 
                    [PROPERTY_VALUE_ID] => 
                    [DESCRIPTION] => 
                    [~DESCRIPTION] => 
                    [~VALUE] => 
                )

            [HEIGHT_ZAK] => Array
                (
                    [ID] => 152
                    [IBLOCK_ID] => 2
                    [NAME] => Высота закладного элемента фундамента
                    [ACTIVE] => Y
                    [SORT] => 500
                    [CODE] => HEIGHT_ZAK
                    [DEFAULT_VALUE] => 
                    [PROPERTY_TYPE] => S
                    [ROW_COUNT] => 1
                    [COL_COUNT] => 30
                    [LIST_TYPE] => L
                    [MULTIPLE] => N
                    [XML_ID] => 
                    [FILE_TYPE] => 
                    [MULTIPLE_CNT] => 5
                    [LINK_IBLOCK_ID] => 0
                    [WITH_DESCRIPTION] => N
                    [SEARCHABLE] => N
                    [FILTRABLE] => N
                    [IS_REQUIRED] => N
                    [VERSION] => 1
                    [USER_TYPE] => 
                    [USER_TYPE_SETTINGS] => Array
                        (
                        )

                    [HINT] => 
                    [~NAME] => Высота закладного элемента фундамента
                    [~DEFAULT_VALUE] => 
                    [VALUE_ENUM] => 
                    [VALUE_XML_ID] => 
                    [VALUE_SORT] => 
                    [VALUE] => 
                    [PROPERTY_VALUE_ID] => 
                    [DESCRIPTION] => 
                    [~DESCRIPTION] => 
                    [~VALUE] => 
                )

            [LENGTH_CONSOLE] => Array
                (
                    [ID] => 153
                    [IBLOCK_ID] => 2
                    [NAME] => Длина консоли
                    [ACTIVE] => Y
                    [SORT] => 500
                    [CODE] => LENGTH_CONSOLE
                    [DEFAULT_VALUE] => 
                    [PROPERTY_TYPE] => S
                    [ROW_COUNT] => 1
                    [COL_COUNT] => 30
                    [LIST_TYPE] => L
                    [MULTIPLE] => N
                    [XML_ID] => 
                    [FILE_TYPE] => 
                    [MULTIPLE_CNT] => 5
                    [LINK_IBLOCK_ID] => 0
                    [WITH_DESCRIPTION] => N
                    [SEARCHABLE] => N
                    [FILTRABLE] => N
                    [IS_REQUIRED] => N
                    [VERSION] => 1
                    [USER_TYPE] => 
                    [USER_TYPE_SETTINGS] => Array
                        (
                        )

                    [HINT] => 
                    [~NAME] => Длина консоли
                    [~DEFAULT_VALUE] => 
                    [VALUE_ENUM] => 
                    [VALUE_XML_ID] => 
                    [VALUE_SORT] => 
                    [VALUE] => 
                    [PROPERTY_VALUE_ID] => 
                    [DESCRIPTION] => 
                    [~DESCRIPTION] => 
                    [~VALUE] => 
                )

            [HEIGHT_TOP_SECTION] => Array
                (
                    [ID] => 154
                    [IBLOCK_ID] => 2
                    [NAME] => Высота верхней секции, мм
                    [ACTIVE] => Y
                    [SORT] => 500
                    [CODE] => HEIGHT_TOP_SECTION
                    [DEFAULT_VALUE] => 
                    [PROPERTY_TYPE] => S
                    [ROW_COUNT] => 1
                    [COL_COUNT] => 30
                    [LIST_TYPE] => L
                    [MULTIPLE] => N
                    [XML_ID] => 
                    [FILE_TYPE] => 
                    [MULTIPLE_CNT] => 5
                    [LINK_IBLOCK_ID] => 0
                    [WITH_DESCRIPTION] => N
                    [SEARCHABLE] => N
                    [FILTRABLE] => N
                    [IS_REQUIRED] => N
                    [VERSION] => 1
                    [USER_TYPE] => 
                    [USER_TYPE_SETTINGS] => Array
                        (
                        )

                    [HINT] => 
                    [~NAME] => Высота верхней секции, мм
                    [~DEFAULT_VALUE] => 
                    [VALUE_ENUM] => 
                    [VALUE_XML_ID] => 
                    [VALUE_SORT] => 
                    [VALUE] => 
                    [PROPERTY_VALUE_ID] => 
                    [DESCRIPTION] => 
                    [~DESCRIPTION] => 
                    [~VALUE] => 
                )

            [SIP] => Array
                (
                    [ID] => 156
                    [IBLOCK_ID] => 2
                    [NAME] => Возможность подвеса СИП
                    [ACTIVE] => Y
                    [SORT] => 500
                    [CODE] => SIP
                    [DEFAULT_VALUE] => 
                    [PROPERTY_TYPE] => S
                    [ROW_COUNT] => 1
                    [COL_COUNT] => 30
                    [LIST_TYPE] => L
                    [MULTIPLE] => N
                    [XML_ID] => 
                    [FILE_TYPE] => 
                    [MULTIPLE_CNT] => 5
                    [LINK_IBLOCK_ID] => 0
                    [WITH_DESCRIPTION] => N
                    [SEARCHABLE] => N
                    [FILTRABLE] => N
                    [IS_REQUIRED] => N
                    [VERSION] => 1
                    [USER_TYPE] => 
                    [USER_TYPE_SETTINGS] => Array
                        (
                        )

                    [HINT] => 
                    [~NAME] => Возможность подвеса СИП
                    [~DEFAULT_VALUE] => 
                    [VALUE_ENUM] => 
                    [VALUE_XML_ID] => 
                    [VALUE_SORT] => 
                    [VALUE] => 
                    [PROPERTY_VALUE_ID] => 
                    [DESCRIPTION] => 
                    [~DESCRIPTION] => 
                    [~VALUE] => 
                )

            [COUNT_GRANY] => Array
                (
                    [ID] => 157
                    [IBLOCK_ID] => 2
                    [NAME] => Количество граней
                    [ACTIVE] => Y
                    [SORT] => 500
                    [CODE] => COUNT_GRANY
                    [DEFAULT_VALUE] => 
                    [PROPERTY_TYPE] => S
                    [ROW_COUNT] => 1
                    [COL_COUNT] => 30
                    [LIST_TYPE] => L
                    [MULTIPLE] => N
                    [XML_ID] => 
                    [FILE_TYPE] => 
                    [MULTIPLE_CNT] => 5
                    [LINK_IBLOCK_ID] => 0
                    [WITH_DESCRIPTION] => N
                    [SEARCHABLE] => N
                    [FILTRABLE] => N
                    [IS_REQUIRED] => N
                    [VERSION] => 1
                    [USER_TYPE] => 
                    [USER_TYPE_SETTINGS] => Array
                        (
                        )

                    [HINT] => 
                    [~NAME] => Количество граней
                    [~DEFAULT_VALUE] => 
                    [VALUE_ENUM] => 
                    [VALUE_XML_ID] => 
                    [VALUE_SORT] => 
                    [VALUE] => 
                    [PROPERTY_VALUE_ID] => 
                    [DESCRIPTION] => 
                    [~DESCRIPTION] => 
                    [~VALUE] => 
                )

            [HEIGHT_BOTTOM_SECTION] => Array
                (
                    [ID] => 158
                    [IBLOCK_ID] => 2
                    [NAME] => Высота нижней секции, мм
                    [ACTIVE] => Y
                    [SORT] => 500
                    [CODE] => HEIGHT_BOTTOM_SECTION
                    [DEFAULT_VALUE] => 
                    [PROPERTY_TYPE] => S
                    [ROW_COUNT] => 1
                    [COL_COUNT] => 30
                    [LIST_TYPE] => L
                    [MULTIPLE] => N
                    [XML_ID] => 
                    [FILE_TYPE] => 
                    [MULTIPLE_CNT] => 5
                    [LINK_IBLOCK_ID] => 0
                    [WITH_DESCRIPTION] => N
                    [SEARCHABLE] => N
                    [FILTRABLE] => N
                    [IS_REQUIRED] => N
                    [VERSION] => 1
                    [USER_TYPE] => 
                    [USER_TYPE_SETTINGS] => Array
                        (
                        )

                    [HINT] => 
                    [~NAME] => Высота нижней секции, мм
                    [~DEFAULT_VALUE] => 
                    [VALUE_ENUM] => 
                    [VALUE_XML_ID] => 
                    [VALUE_SORT] => 
                    [VALUE] => 
                    [PROPERTY_VALUE_ID] => 
                    [DESCRIPTION] => 
                    [~DESCRIPTION] => 
                    [~VALUE] => 
                )

            [STEEL_THICKNESS] => Array
                (
                    [ID] => 160
                    [IBLOCK_ID] => 2
                    [NAME] => Толщина стали
                    [ACTIVE] => Y
                    [SORT] => 500
                    [CODE] => STEEL_THICKNESS
                    [DEFAULT_VALUE] => 
                    [PROPERTY_TYPE] => S
                    [ROW_COUNT] => 1
                    [COL_COUNT] => 30
                    [LIST_TYPE] => L
                    [MULTIPLE] => N
                    [XML_ID] => 
                    [FILE_TYPE] => 
                    [MULTIPLE_CNT] => 5
                    [LINK_IBLOCK_ID] => 0
                    [WITH_DESCRIPTION] => N
                    [SEARCHABLE] => N
                    [FILTRABLE] => N
                    [IS_REQUIRED] => N
                    [VERSION] => 1
                    [USER_TYPE] => 
                    [USER_TYPE_SETTINGS] => Array
                        (
                        )

                    [HINT] => 
                    [~NAME] => Толщина стали
                    [~DEFAULT_VALUE] => 
                    [VALUE_ENUM] => 
                    [VALUE_XML_ID] => 
                    [VALUE_SORT] => 
                    [VALUE] => 
                    [PROPERTY_VALUE_ID] => 
                    [DESCRIPTION] => 
                    [~DESCRIPTION] => 
                    [~VALUE] => 
                )

            [SIZE_OPOR_FLANEC] => Array
                (
                    [ID] => 161
                    [IBLOCK_ID] => 2
                    [NAME] => Размеры опорного фланца
                    [ACTIVE] => Y
                    [SORT] => 500
                    [CODE] => SIZE_OPOR_FLANEC
                    [DEFAULT_VALUE] => 
                    [PROPERTY_TYPE] => S
                    [ROW_COUNT] => 1
                    [COL_COUNT] => 30
                    [LIST_TYPE] => L
                    [MULTIPLE] => N
                    [XML_ID] => 
                    [FILE_TYPE] => 
                    [MULTIPLE_CNT] => 5
                    [LINK_IBLOCK_ID] => 0
                    [WITH_DESCRIPTION] => N
                    [SEARCHABLE] => N
                    [FILTRABLE] => N
                    [IS_REQUIRED] => N
                    [VERSION] => 1
                    [USER_TYPE] => 
                    [USER_TYPE_SETTINGS] => Array
                        (
                        )

                    [HINT] => 
                    [~NAME] => Размеры опорного фланца
                    [~DEFAULT_VALUE] => 
                    [VALUE_ENUM] => 
                    [VALUE_XML_ID] => 
                    [VALUE_SORT] => 
                    [VALUE] => 
                    [PROPERTY_VALUE_ID] => 
                    [DESCRIPTION] => 
                    [~DESCRIPTION] => 
                    [~VALUE] => 
                )

            [POKRASKA] => Array
                (
                    [ID] => 162
                    [IBLOCK_ID] => 2
                    [NAME] => Лакокрасочное покрытие
                    [ACTIVE] => Y
                    [SORT] => 500
                    [CODE] => POKRASKA
                    [DEFAULT_VALUE] => 
                    [PROPERTY_TYPE] => S
                    [ROW_COUNT] => 1
                    [COL_COUNT] => 30
                    [LIST_TYPE] => L
                    [MULTIPLE] => N
                    [XML_ID] => 
                    [FILE_TYPE] => 
                    [MULTIPLE_CNT] => 5
                    [LINK_IBLOCK_ID] => 0
                    [WITH_DESCRIPTION] => N
                    [SEARCHABLE] => N
                    [FILTRABLE] => N
                    [IS_REQUIRED] => N
                    [VERSION] => 1
                    [USER_TYPE] => 
                    [USER_TYPE_SETTINGS] => Array
                        (
                        )

                    [HINT] => 
                    [~NAME] => Лакокрасочное покрытие
                    [~DEFAULT_VALUE] => 
                    [VALUE_ENUM] => 
                    [VALUE_XML_ID] => 
                    [VALUE_SORT] => 
                    [VALUE] => 
                    [PROPERTY_VALUE_ID] => 
                    [DESCRIPTION] => 
                    [~DESCRIPTION] => 
                    [~VALUE] => 
                )

            [VES] => Array
                (
                    [ID] => 163
                    [IBLOCK_ID] => 2
                    [NAME] => Вес
                    [ACTIVE] => Y
                    [SORT] => 500
                    [CODE] => VES
                    [DEFAULT_VALUE] => 
                    [PROPERTY_TYPE] => S
                    [ROW_COUNT] => 1
                    [COL_COUNT] => 30
                    [LIST_TYPE] => L
                    [MULTIPLE] => N
                    [XML_ID] => 
                    [FILE_TYPE] => 
                    [MULTIPLE_CNT] => 5
                    [LINK_IBLOCK_ID] => 0
                    [WITH_DESCRIPTION] => N
                    [SEARCHABLE] => N
                    [FILTRABLE] => N
                    [IS_REQUIRED] => N
                    [VERSION] => 1
                    [USER_TYPE] => 
                    [USER_TYPE_SETTINGS] => Array
                        (
                        )

                    [HINT] => 
                    [~NAME] => Вес
                    [~DEFAULT_VALUE] => 
                    [VALUE_ENUM] => 
                    [VALUE_XML_ID] => 
                    [VALUE_SORT] => 
                    [VALUE] => 
                    [PROPERTY_VALUE_ID] => 
                    [DESCRIPTION] => 
                    [~DESCRIPTION] => 
                    [~VALUE] => 
                )

            [INSTALL_LYUCHKA] => Array
                (
                    [ID] => 164
                    [IBLOCK_ID] => 2
                    [NAME] => Возможность установки лючка
                    [ACTIVE] => Y
                    [SORT] => 500
                    [CODE] => INSTALL_LYUCHKA
                    [DEFAULT_VALUE] => 
                    [PROPERTY_TYPE] => S
                    [ROW_COUNT] => 1
                    [COL_COUNT] => 30
                    [LIST_TYPE] => L
                    [MULTIPLE] => N
                    [XML_ID] => 
                    [FILE_TYPE] => 
                    [MULTIPLE_CNT] => 5
                    [LINK_IBLOCK_ID] => 0
                    [WITH_DESCRIPTION] => N
                    [SEARCHABLE] => N
                    [FILTRABLE] => N
                    [IS_REQUIRED] => N
                    [VERSION] => 1
                    [USER_TYPE] => 
                    [USER_TYPE_SETTINGS] => Array
                        (
                        )

                    [HINT] => 
                    [~NAME] => Возможность установки лючка
                    [~DEFAULT_VALUE] => 
                    [VALUE_ENUM] => 
                    [VALUE_XML_ID] => 
                    [VALUE_SORT] => 
                    [VALUE] => 
                    [PROPERTY_VALUE_ID] => 
                    [DESCRIPTION] => 
                    [~DESCRIPTION] => 
                    [~VALUE] => 
                )

            [DIAMETER_FLANCA] => Array
                (
                    [ID] => 165
                    [IBLOCK_ID] => 2
                    [NAME] => Диаметр фланца, мм
                    [ACTIVE] => Y
                    [SORT] => 500
                    [CODE] => DIAMETER_FLANCA
                    [DEFAULT_VALUE] => 
                    [PROPERTY_TYPE] => S
                    [ROW_COUNT] => 1
                    [COL_COUNT] => 30
                    [LIST_TYPE] => L
                    [MULTIPLE] => N
                    [XML_ID] => 
                    [FILE_TYPE] => 
                    [MULTIPLE_CNT] => 5
                    [LINK_IBLOCK_ID] => 0
                    [WITH_DESCRIPTION] => N
                    [SEARCHABLE] => N
                    [FILTRABLE] => N
                    [IS_REQUIRED] => N
                    [VERSION] => 1
                    [USER_TYPE] => 
                    [USER_TYPE_SETTINGS] => Array
                        (
                        )

                    [HINT] => 
                    [~NAME] => Диаметр фланца, мм
                    [~DEFAULT_VALUE] => 
                    [VALUE_ENUM] => 
                    [VALUE_XML_ID] => 
                    [VALUE_SORT] => 
                    [VALUE] => 
                    [PROPERTY_VALUE_ID] => 
                    [DESCRIPTION] => 
                    [~DESCRIPTION] => 
                    [~VALUE] => 
                )

            [COUNT_LIGHT] => Array
                (
                    [ID] => 166
                    [IBLOCK_ID] => 2
                    [NAME] => Количество осветительных приборов, шт
                    [ACTIVE] => Y
                    [SORT] => 500
                    [CODE] => COUNT_LIGHT
                    [DEFAULT_VALUE] => 
                    [PROPERTY_TYPE] => S
                    [ROW_COUNT] => 1
                    [COL_COUNT] => 30
                    [LIST_TYPE] => L
                    [MULTIPLE] => N
                    [XML_ID] => 
                    [FILE_TYPE] => 
                    [MULTIPLE_CNT] => 5
                    [LINK_IBLOCK_ID] => 0
                    [WITH_DESCRIPTION] => N
                    [SEARCHABLE] => N
                    [FILTRABLE] => N
                    [IS_REQUIRED] => N
                    [VERSION] => 1
                    [USER_TYPE] => 
                    [USER_TYPE_SETTINGS] => Array
                        (
                        )

                    [HINT] => 
                    [~NAME] => Количество осветительных приборов, шт
                    [~DEFAULT_VALUE] => 
                    [VALUE_ENUM] => 
                    [VALUE_XML_ID] => 
                    [VALUE_SORT] => 
                    [VALUE] => 
                    [PROPERTY_VALUE_ID] => 
                    [DESCRIPTION] => 
                    [~DESCRIPTION] => 
                    [~VALUE] => 
                )

            [WEIGHT_TO_KRON] => Array
                (
                    [ID] => 167
                    [IBLOCK_ID] => 2
                    [NAME] => Высота до кронштейна, мм
                    [ACTIVE] => Y
                    [SORT] => 500
                    [CODE] => WEIGHT_TO_KRON
                    [DEFAULT_VALUE] => 
                    [PROPERTY_TYPE] => S
                    [ROW_COUNT] => 1
                    [COL_COUNT] => 30
                    [LIST_TYPE] => L
                    [MULTIPLE] => N
                    [XML_ID] => 
                    [FILE_TYPE] => 
                    [MULTIPLE_CNT] => 5
                    [LINK_IBLOCK_ID] => 0
                    [WITH_DESCRIPTION] => N
                    [SEARCHABLE] => N
                    [FILTRABLE] => N
                    [IS_REQUIRED] => N
                    [VERSION] => 1
                    [USER_TYPE] => 
                    [USER_TYPE_SETTINGS] => Array
                        (
                        )

                    [HINT] => 
                    [~NAME] => Высота до кронштейна, мм
                    [~DEFAULT_VALUE] => 
                    [VALUE_ENUM] => 
                    [VALUE_XML_ID] => 
                    [VALUE_SORT] => 
                    [VALUE] => 
                    [PROPERTY_VALUE_ID] => 
                    [DESCRIPTION] => 
                    [~DESCRIPTION] => 
                    [~VALUE] => 
                )

            [SIZE_FLANEC] => Array
                (
                    [ID] => 169
                    [IBLOCK_ID] => 2
                    [NAME] => Размер фланца
                    [ACTIVE] => Y
                    [SORT] => 500
                    [CODE] => SIZE_FLANEC
                    [DEFAULT_VALUE] => 
                    [PROPERTY_TYPE] => S
                    [ROW_COUNT] => 1
                    [COL_COUNT] => 30
                    [LIST_TYPE] => L
                    [MULTIPLE] => N
                    [XML_ID] => 
                    [FILE_TYPE] => 
                    [MULTIPLE_CNT] => 5
                    [LINK_IBLOCK_ID] => 0
                    [WITH_DESCRIPTION] => N
                    [SEARCHABLE] => N
                    [FILTRABLE] => N
                    [IS_REQUIRED] => N
                    [VERSION] => 1
                    [USER_TYPE] => 
                    [USER_TYPE_SETTINGS] => Array
                        (
                        )

                    [HINT] => 
                    [~NAME] => Размер фланца
                    [~DEFAULT_VALUE] => 
                    [VALUE_ENUM] => 
                    [VALUE_XML_ID] => 
                    [VALUE_SORT] => 
                    [VALUE] => 
                    [PROPERTY_VALUE_ID] => 
                    [DESCRIPTION] => 
                    [~DESCRIPTION] => 
                    [~VALUE] => 
                )

            [WEIGHT_MIDDLE_SECTION] => Array
                (
                    [ID] => 170
                    [IBLOCK_ID] => 2
                    [NAME] => Высота промежуточной секции, мм
                    [ACTIVE] => Y
                    [SORT] => 500
                    [CODE] => WEIGHT_MIDDLE_SECTION
                    [DEFAULT_VALUE] => 
                    [PROPERTY_TYPE] => S
                    [ROW_COUNT] => 1
                    [COL_COUNT] => 30
                    [LIST_TYPE] => L
                    [MULTIPLE] => N
                    [XML_ID] => 
                    [FILE_TYPE] => 
                    [MULTIPLE_CNT] => 5
                    [LINK_IBLOCK_ID] => 0
                    [WITH_DESCRIPTION] => N
                    [SEARCHABLE] => N
                    [FILTRABLE] => N
                    [IS_REQUIRED] => N
                    [VERSION] => 1
                    [USER_TYPE] => 
                    [USER_TYPE_SETTINGS] => Array
                        (
                        )

                    [HINT] => 
                    [~NAME] => Высота промежуточной секции, мм
                    [~DEFAULT_VALUE] => 
                    [VALUE_ENUM] => 
                    [VALUE_XML_ID] => 
                    [VALUE_SORT] => 
                    [VALUE] => 
                    [PROPERTY_VALUE_ID] => 
                    [DESCRIPTION] => 
                    [~DESCRIPTION] => 
                    [~VALUE] => 
                )

            [DEFEND_POKRYTIE] => Array
                (
                    [ID] => 171
                    [IBLOCK_ID] => 2
                    [NAME] => Защитное покрытие
                    [ACTIVE] => Y
                    [SORT] => 500
                    [CODE] => DEFEND_POKRYTIE
                    [DEFAULT_VALUE] => 
                    [PROPERTY_TYPE] => S
                    [ROW_COUNT] => 1
                    [COL_COUNT] => 30
                    [LIST_TYPE] => L
                    [MULTIPLE] => N
                    [XML_ID] => 
                    [FILE_TYPE] => 
                    [MULTIPLE_CNT] => 5
                    [LINK_IBLOCK_ID] => 0
                    [WITH_DESCRIPTION] => N
                    [SEARCHABLE] => N
                    [FILTRABLE] => N
                    [IS_REQUIRED] => N
                    [VERSION] => 1
                    [USER_TYPE] => 
                    [USER_TYPE_SETTINGS] => Array
                        (
                        )

                    [HINT] => 
                    [~NAME] => Защитное покрытие
                    [~DEFAULT_VALUE] => 
                    [VALUE_ENUM] => 
                    [VALUE_XML_ID] => 
                    [VALUE_SORT] => 
                    [VALUE] => 
                    [PROPERTY_VALUE_ID] => 
                    [DESCRIPTION] => 
                    [~DESCRIPTION] => 
                    [~VALUE] => 
                )

            [WIND_REGION] => Array
                (
                    [ID] => 172
                    [IBLOCK_ID] => 2
                    [NAME] => Ветровой район
                    [ACTIVE] => Y
                    [SORT] => 500
                    [CODE] => WIND_REGION
                    [DEFAULT_VALUE] => 
                    [PROPERTY_TYPE] => S
                    [ROW_COUNT] => 1
                    [COL_COUNT] => 30
                    [LIST_TYPE] => L
                    [MULTIPLE] => N
                    [XML_ID] => 
                    [FILE_TYPE] => 
                    [MULTIPLE_CNT] => 5
                    [LINK_IBLOCK_ID] => 0
                    [WITH_DESCRIPTION] => N
                    [SEARCHABLE] => N
                    [FILTRABLE] => N
                    [IS_REQUIRED] => N
                    [VERSION] => 1
                    [USER_TYPE] => 
                    [USER_TYPE_SETTINGS] => Array
                        (
                        )

                    [HINT] => 
                    [~NAME] => Ветровой район
                    [~DEFAULT_VALUE] => 
                    [VALUE_ENUM] => 
                    [VALUE_XML_ID] => 
                    [VALUE_SORT] => 
                    [VALUE] => 
                    [PROPERTY_VALUE_ID] => 
                    [DESCRIPTION] => 
                    [~DESCRIPTION] => 
                    [~VALUE] => 
                )

            [DIAMETER_OPOR_FLANCA] => Array
                (
                    [ID] => 173
                    [IBLOCK_ID] => 2
                    [NAME] => Диаметр опорного фланца, мм
                    [ACTIVE] => Y
                    [SORT] => 500
                    [CODE] => DIAMETER_OPOR_FLANCA
                    [DEFAULT_VALUE] => 
                    [PROPERTY_TYPE] => S
                    [ROW_COUNT] => 1
                    [COL_COUNT] => 30
                    [LIST_TYPE] => L
                    [MULTIPLE] => N
                    [XML_ID] => 
                    [FILE_TYPE] => 
                    [MULTIPLE_CNT] => 5
                    [LINK_IBLOCK_ID] => 0
                    [WITH_DESCRIPTION] => N
                    [SEARCHABLE] => N
                    [FILTRABLE] => N
                    [IS_REQUIRED] => N
                    [VERSION] => 1
                    [USER_TYPE] => 
                    [USER_TYPE_SETTINGS] => Array
                        (
                        )

                    [HINT] => 
                    [~NAME] => Диаметр опорного фланца, мм
                    [~DEFAULT_VALUE] => 
                    [VALUE_ENUM] => 
                    [VALUE_XML_ID] => 
                    [VALUE_SORT] => 
                    [VALUE] => 
                    [PROPERTY_VALUE_ID] => 
                    [DESCRIPTION] => 
                    [~DESCRIPTION] => 
                    [~VALUE] => 
                )

            [CENTER_DIST] => Array
                (
                    [ID] => 174
                    [IBLOCK_ID] => 2
                    [NAME] => Межцентровое расстояние, мм
                    [ACTIVE] => Y
                    [SORT] => 500
                    [CODE] => CENTER_DIST
                    [DEFAULT_VALUE] => 
                    [PROPERTY_TYPE] => S
                    [ROW_COUNT] => 1
                    [COL_COUNT] => 30
                    [LIST_TYPE] => L
                    [MULTIPLE] => N
                    [XML_ID] => 
                    [FILE_TYPE] => 
                    [MULTIPLE_CNT] => 5
                    [LINK_IBLOCK_ID] => 0
                    [WITH_DESCRIPTION] => N
                    [SEARCHABLE] => N
                    [FILTRABLE] => N
                    [IS_REQUIRED] => N
                    [VERSION] => 1
                    [USER_TYPE] => 
                    [USER_TYPE_SETTINGS] => Array
                        (
                        )

                    [HINT] => 
                    [~NAME] => Межцентровое расстояние, мм
                    [~DEFAULT_VALUE] => 
                    [VALUE_ENUM] => 
                    [VALUE_XML_ID] => 
                    [VALUE_SORT] => 
                    [VALUE] => 
                    [PROPERTY_VALUE_ID] => 
                    [DESCRIPTION] => 
                    [~DESCRIPTION] => 
                    [~VALUE] => 
                )

            [FLANEC_THICKNESS] => Array
                (
                    [ID] => 175
                    [IBLOCK_ID] => 2
                    [NAME] => Толщина фланца, мм
                    [ACTIVE] => Y
                    [SORT] => 500
                    [CODE] => FLANEC_THICKNESS
                    [DEFAULT_VALUE] => 
                    [PROPERTY_TYPE] => S
                    [ROW_COUNT] => 1
                    [COL_COUNT] => 30
                    [LIST_TYPE] => L
                    [MULTIPLE] => N
                    [XML_ID] => 
                    [FILE_TYPE] => 
                    [MULTIPLE_CNT] => 5
                    [LINK_IBLOCK_ID] => 0
                    [WITH_DESCRIPTION] => N
                    [SEARCHABLE] => N
                    [FILTRABLE] => N
                    [IS_REQUIRED] => N
                    [VERSION] => 1
                    [USER_TYPE] => 
                    [USER_TYPE_SETTINGS] => Array
                        (
                        )

                    [HINT] => 
                    [~NAME] => Толщина фланца, мм
                    [~DEFAULT_VALUE] => 
                    [VALUE_ENUM] => 
                    [VALUE_XML_ID] => 
                    [VALUE_SORT] => 
                    [VALUE] => 
                    [PROPERTY_VALUE_ID] => 
                    [DESCRIPTION] => 
                    [~DESCRIPTION] => 
                    [~VALUE] => 
                )

            [COUNT_HOLE] => Array
                (
                    [ID] => 176
                    [IBLOCK_ID] => 2
                    [NAME] => Количество отверстий крепления, шт
                    [ACTIVE] => Y
                    [SORT] => 500
                    [CODE] => COUNT_HOLE
                    [DEFAULT_VALUE] => 
                    [PROPERTY_TYPE] => S
                    [ROW_COUNT] => 1
                    [COL_COUNT] => 30
                    [LIST_TYPE] => L
                    [MULTIPLE] => N
                    [XML_ID] => 
                    [FILE_TYPE] => 
                    [MULTIPLE_CNT] => 5
                    [LINK_IBLOCK_ID] => 0
                    [WITH_DESCRIPTION] => N
                    [SEARCHABLE] => N
                    [FILTRABLE] => N
                    [IS_REQUIRED] => N
                    [VERSION] => 1
                    [USER_TYPE] => 
                    [USER_TYPE_SETTINGS] => Array
                        (
                        )

                    [HINT] => 
                    [~NAME] => Количество отверстий крепления, шт
                    [~DEFAULT_VALUE] => 
                    [VALUE_ENUM] => 
                    [VALUE_XML_ID] => 
                    [VALUE_SORT] => 
                    [VALUE] => 
                    [PROPERTY_VALUE_ID] => 
                    [DESCRIPTION] => 
                    [~DESCRIPTION] => 
                    [~VALUE] => 
                )

            [INSPECTION_WINDOW] => Array
                (
                    [ID] => 179
                    [IBLOCK_ID] => 2
                    [NAME] => Ревизионное окно, мм
                    [ACTIVE] => Y
                    [SORT] => 500
                    [CODE] => INSPECTION_WINDOW
                    [DEFAULT_VALUE] => 
                    [PROPERTY_TYPE] => S
                    [ROW_COUNT] => 1
                    [COL_COUNT] => 30
                    [LIST_TYPE] => L
                    [MULTIPLE] => N
                    [XML_ID] => 
                    [FILE_TYPE] => 
                    [MULTIPLE_CNT] => 5
                    [LINK_IBLOCK_ID] => 0
                    [WITH_DESCRIPTION] => N
                    [SEARCHABLE] => N
                    [FILTRABLE] => N
                    [IS_REQUIRED] => N
                    [VERSION] => 1
                    [USER_TYPE] => 
                    [USER_TYPE_SETTINGS] => Array
                        (
                        )

                    [HINT] => 
                    [~NAME] => Ревизионное окно, мм
                    [~DEFAULT_VALUE] => 
                    [VALUE_ENUM] => 
                    [VALUE_XML_ID] => 
                    [VALUE_SORT] => 
                    [VALUE] => 
                    [PROPERTY_VALUE_ID] => 
                    [DESCRIPTION] => 
                    [~DESCRIPTION] => 
                    [~VALUE] => 
                )

            [THREE_MODEL] => Array
                (
                    [ID] => 182
                    [IBLOCK_ID] => 2
                    [NAME] => 3D-модель
                    [ACTIVE] => Y
                    [SORT] => 500
                    [CODE] => THREE_MODEL
                    [DEFAULT_VALUE] => 
                    [PROPERTY_TYPE] => F
                    [ROW_COUNT] => 1
                    [COL_COUNT] => 30
                    [LIST_TYPE] => L
                    [MULTIPLE] => N
                    [XML_ID] => 
                    [FILE_TYPE] => 
                    [MULTIPLE_CNT] => 5
                    [LINK_IBLOCK_ID] => 0
                    [WITH_DESCRIPTION] => N
                    [SEARCHABLE] => N
                    [FILTRABLE] => N
                    [IS_REQUIRED] => N
                    [VERSION] => 1
                    [USER_TYPE] => 
                    [USER_TYPE_SETTINGS] => Array
                        (
                        )

                    [HINT] => 
                    [~NAME] => 3D-модель
                    [~DEFAULT_VALUE] => 
                    [VALUE_ENUM] => 
                    [VALUE_XML_ID] => 
                    [VALUE_SORT] => 
                    [VALUE] => 
                    [PROPERTY_VALUE_ID] => 
                    [DESCRIPTION] => 
                    [~DESCRIPTION] => 
                    [~VALUE] => 
                )

            [FAQ] => Array
                (
                    [ID] => 183
                    [IBLOCK_ID] => 2
                    [NAME] => FAQ
                    [ACTIVE] => Y
                    [SORT] => 500
                    [CODE] => FAQ
                    [DEFAULT_VALUE] => Array
                        (
                            [TYPE] => TEXT
                            [TEXT] => 
                        )

                    [PROPERTY_TYPE] => S
                    [ROW_COUNT] => 1
                    [COL_COUNT] => 30
                    [LIST_TYPE] => L
                    [MULTIPLE] => N
                    [XML_ID] => 
                    [FILE_TYPE] => 
                    [MULTIPLE_CNT] => 5
                    [LINK_IBLOCK_ID] => 0
                    [WITH_DESCRIPTION] => N
                    [SEARCHABLE] => N
                    [FILTRABLE] => N
                    [IS_REQUIRED] => N
                    [VERSION] => 1
                    [USER_TYPE] => HTML
                    [USER_TYPE_SETTINGS] => Array
                        (
                            [height] => 200
                        )

                    [HINT] => 
                    [~NAME] => FAQ
                    [~DEFAULT_VALUE] => Array
                        (
                            [TYPE] => TEXT
                            [TEXT] => 
                        )

                    [VALUE_ENUM] => 
                    [VALUE_XML_ID] => 
                    [VALUE_SORT] => 
                    [VALUE] => 
                    [PROPERTY_VALUE_ID] => 
                    [DESCRIPTION] => 
                    [~DESCRIPTION] => 
                    [~VALUE] => 
                )

        )

    [DISPLAY_PROPERTIES] => Array
        (
            [ITEM_PRICE] => Array
                (
                    [ID] => 22
                    [IBLOCK_ID] => 2
                    [NAME] => Цена
                    [ACTIVE] => Y
                    [SORT] => 3
                    [CODE] => ITEM_PRICE
                    [DEFAULT_VALUE] => 
                    [PROPERTY_TYPE] => L
                    [ROW_COUNT] => 1
                    [COL_COUNT] => 30
                    [LIST_TYPE] => L
                    [MULTIPLE] => N
                    [XML_ID] => 22
                    [FILE_TYPE] => 
                    [MULTIPLE_CNT] => 5
                    [LINK_IBLOCK_ID] => 0
                    [WITH_DESCRIPTION] => N
                    [SEARCHABLE] => N
                    [FILTRABLE] => N
                    [IS_REQUIRED] => Y
                    [VERSION] => 1
                    [USER_TYPE] => 
                    [USER_TYPE_SETTINGS] => Array
                        (
                        )

                    [HINT] => 
                    [~NAME] => Цена
                    [~DEFAULT_VALUE] => 
                    [VALUE_ENUM] => По запросу
                    [VALUE_XML_ID] => on-request
                    [VALUE_SORT] => 1
                    [VALUE] => По запросу
                    [PROPERTY_VALUE_ID] => 6831738
                    [VALUE_ENUM_ID] => 9
                    [DESCRIPTION] => 
                    [~VALUE] => По запросу
                    [~DESCRIPTION] => 
                    [DISPLAY_VALUE] => По запросу
                )

            [ITEM_CHARACTERISTICS] => Array
                (
                    [ID] => 28
                    [IBLOCK_ID] => 2
                    [NAME] => Характеристики
                    [ACTIVE] => Y
                    [SORT] => 6
                    [CODE] => ITEM_CHARACTERISTICS
                    [DEFAULT_VALUE] => 
                    [PROPERTY_TYPE] => S
                    [ROW_COUNT] => 1
                    [COL_COUNT] => 20
                    [LIST_TYPE] => L
                    [MULTIPLE] => Y
                    [XML_ID] => 28
                    [FILE_TYPE] => 
                    [MULTIPLE_CNT] => 1
                    [LINK_IBLOCK_ID] => 0
                    [WITH_DESCRIPTION] => Y
                    [SEARCHABLE] => N
                    [FILTRABLE] => N
                    [IS_REQUIRED] => N
                    [VERSION] => 1
                    [USER_TYPE] => 
                    [USER_TYPE_SETTINGS] => Array
                        (
                        )

                    [HINT] => 
                    [~NAME] => Характеристики
                    [~DEFAULT_VALUE] => 
                    [VALUE_ENUM] => 
                    [VALUE_XML_ID] => 
                    [VALUE_SORT] => 
                    [VALUE] => Array
                        (
                            [0] => ответвительная промежуточная многогранная
                            [1] => 18600
                            [2] => 13500
                            [3] => 1
                            [4] => 620/200
                            [5] => I-V
                            [6] => горячее цинкование
                            [7] => порошковое / полимерное окрашивание
                            [8] => 30 лет
                        )

                    [PROPERTY_VALUE_ID] => Array
                        (
                            [0] => 6831739
                            [1] => 6831740
                            [2] => 6831741
                            [3] => 6831742
                            [4] => 6831743
                            [5] => 6831744
                            [6] => 6831745
                            [7] => 6831746
                            [8] => 6831747
                        )

                    [DESCRIPTION] => Array
                        (
                            [0] => Тип
                            [1] => Высота, мм
                            [2] => Высота до нижней траверсы, мм
                            [3] => Число стоек на опору, шт
                            [4] => Сечение стоек, мм
                            [5] => Ветровой район
                            [6] => Защитное покрытие
                            [7] => Лакокрасочное покрытие
                            [8] => Срок службы
                        )

                    [~VALUE] => Array
                        (
                            [0] => ответвительная промежуточная многогранная
                            [1] => 18600
                            [2] => 13500
                            [3] => 1
                            [4] => 620/200
                            [5] => I-V
                            [6] => горячее цинкование
                            [7] => порошковое / полимерное окрашивание
                            [8] => 30 лет
                        )

                    [~DESCRIPTION] => Array
                        (
                            [0] => Тип
                            [1] => Высота, мм
                            [2] => Высота до нижней траверсы, мм
                            [3] => Число стоек на опору, шт
                            [4] => Сечение стоек, мм
                            [5] => Ветровой район
                            [6] => Защитное покрытие
                            [7] => Лакокрасочное покрытие
                            [8] => Срок службы
                        )

                    [DISPLAY_VALUE] => Array
                        (
                            [0] => ответвительная промежуточная многогранная
                            [1] => 18600
                            [2] => 13500
                            [3] => 1
                            [4] => 620/200
                            [5] => I-V
                            [6] => горячее цинкование
                            [7] => порошковое / полимерное окрашивание
                            [8] => 30 лет
                        )

                )

        )

    [PRODUCT_PROPERTIES] => Array
        (
        )

    [PRODUCT_PROPERTIES_FILL] => Array
        (
        )

    [OFFERS] => Array
        (
        )

    [OFFER_ID_SELECTED] => 0
    [CHECK_QUANTITY] => 
    [ITEM_PRICE_MODE] => 
    [ITEM_PRICES] => Array
        (
        )

    [ITEM_QUANTITY_RANGES] => Array
        (
        )

    [ITEM_MEASURE_RATIOS] => Array
        (
            [3012] => Array
                (
                    [ID] => 3012
                    [RATIO] => 1
                    [IS_DEFAULT] => Y
                    [PRODUCT_ID] => 20165
                )

        )

    [ITEM_MEASURE] => Array
        (
            [ID] => 5
            [TITLE] => шт
            [~TITLE] => шт
        )

    [ITEM_MEASURE_RATIO_SELECTED] => 3012
    [ITEM_QUANTITY_RANGE_SELECTED] => 
    [ITEM_PRICE_SELECTED] => 
    [EDIT_LINK] => 
    [DELETE_LINK] => 
    [SECTION] => Array
        (
            [PATH] => Array
                (
                )

        )

    [CAN_BUY] => 
)

Голосов 6 Рейтинг 4.7

Оставить заявку

Оставьте свои контактные данные и мы перезвоним
вам в ближайшее время.

Заявка успешно отправлена!
В ближайшее время наш менеджер свяжется с Вами.
Нажимая кнопку отправить, вы соглашаетесь с нашей политикой конфедециальности

Наши партнеры

Главная Каталог Заявка Контакты Завод
up